基于力控软件的锅炉控制系统
- 格式:docx
- 大小:95.32 KB
- 文档页数:12
基于组态软件的锅炉监控系统摘要本次设计以力控组态软件实时监控锅炉控制系统为背景,主要内容是熟悉北京三维力控科技公司的全中文工控组态软件ForceControl6.1 设计锅炉温度监控系统,在提高仿真水平的同时,也对锅炉控制实物进行了学习。
本文首先说明了自己对锅炉的认识并对锅炉的控制系统做了简单的介绍,其中重点阐述了力控组态软件的仿真步骤,然后又对ADAM-5000/TCP锅炉集散控制系统和西门子S7-200 PLC做了简单介绍。
本次毕业设计全是本组成员摸索而成,靠我们自己的能力完成。
介绍了为什么选择ForceControl6.1组态软件,如何绘制组态图和动画的连接,然后又对锅炉控制对象工艺流程做了说明,其中包括了锅炉液位流量控制,温度控制等系统原理等。
将组态软件和ADAM-5000/TCP锅炉集散控制系统或PLC连接来实现锅炉温度检测的步骤做了简单的说明。
关键词:锅炉控制, ForceControl6.1,ADAM-5000/TCP,PLCBoiler monitoring system based on configuration softwareABSTRACTThe design of force control configuration software real-time monitoring of boiler control system as the background , the main content that is familiar with Beijing three-dimensional power-control technology companies in the whole Chinese industrial control configuration software ForceControl6.1 design of boiler temperature control system , in improving the simulation level at the same , also on the boiler control object of study .This paper first explains his own understanding of boiler and boiler control system are briefly introduced in the paper ,which focuses on force control configuration software in the simulation steps , and then on the ADAM—5000/TCP boiler distributed control system and Siemens S7-200PLC was briefly introduced . This graduation design is a member of this group to explore and become, on our own ability to complete. Describes why choose ForceControl6.1 configuration software, how to draw the configuration graph and animation connection, and then on the boiler control object processes is described, including the boiler liquid level control, temperature control system principle. The configuration software and ADAM-5000/TCP boiler distributed control system or PLC connection to achieve the boiler temperature testing steps to do a simple explanation.KEY WORDS: boiler control, ForceControl6.1 ADAM-5000/TCP, PLC目录前言 (1)第1章基于DCS的锅炉监控系统 (2)1.1 DCS介绍 (2)1.2锅炉概述及其监控 (4)1.2.1 锅炉概述 (4)1.2.2 锅炉监控 (4)1.2.3 仪器仪表简介 (6)1.3 组态软件的选择 (11)第2章ForceControl6.1 (12)2.1力控介绍 (12)2.1.1组态软件的概念 (12)2.1.2力控的特点 (12)第3章锅炉组态界面的设计 (15)3.1 组态画面的绘制 (15)3.1.1 力控集成环境 (15)3.1.2力控组态 (16)3.2定义外设I/O连接 (18)3.3定义数据库点及数据连接 (19)3.4动画连接 (22)3.5系统程序清单 (24)3.6系统程序调试 (28)第4章力控与锅炉连接的尝试 (32)4.1 力控和ADAM-5000/TCP的通讯 (32)4.1.1 信号表 (32)4.2 力控和ADAM的连接 (34)4.3自由口通讯 (37)4.3.1通讯协议 (37)4.3.2 PLC程序执行 (38)4.4力控和S7-200的通讯 (39)4.5 串口调试 (39)第5章设计存在的问题 (41)5.1 做的不是实物 (41)5.2 报警没有设置好声音 (41)5.3 没有进行推广 (41)结论 (42)谢辞 (43)参考文献 (44)外文资料翻译 (45)前言随着我国工业的发展,组态软件是实现人机界面的好途径。
基于DCS下的锅炉自动控制应用1. 引言1.1 背景介绍锅炉作为工业生产中不可或缺的设备之一,其稳定运行对于生产效率和安全至关重要。
传统的锅炉控制方式往往需要人工操作,容易受到操作人员经验和主观因素的影响,导致控制精度不高,效率不稳定。
为了提高锅炉控制的自动化程度和精确度,越来越多的企业开始采用基于DCS(分布式控制系统)的锅炉自动控制系统。
DCS系统是一种集中控制和分布控制相结合的自动控制系统,通过对各个控制单元进行优化协调,实现对整个生产系统的高效管理和控制。
在锅炉自动控制中,DCS系统可以实现对燃烧系统、水位控制、温度控制等多个参数的实时监测和调节,从而确保锅炉的稳定运行。
通过引入DCS系统,锅炉自动控制的精确度和响应速度得到大幅提升,不仅可以提高生产效率,降低能源消耗,还可以减少操作人员的工作负担,提升生产安全性和稳定性。
研究基于DCS下的锅炉自动控制应用具有重要的实践意义和应用前景。
1.2 研究意义锅炉自动控制是现代工业生产中必不可少的一项技术。
通过DCS系统实现锅炉的自动控制,可以提高生产效率,减少人工干预,降低能源消耗,提高设备的使用寿命和安全性。
锅炉是工业生产中常见的热能设备,其自动控制对于保障生产过程的稳定性和安全性至关重要。
通过研究锅炉自动控制在DCS系统下的应用,可以探讨如何更好地利用现代化的自动化技术来提高锅炉的工作效率和能源利用率。
研究锅炉自动控制的意义还在于促进工业生产的可持续发展,推动工业生产的智能化和高效化。
1.3 研究目的研究目的是为了探讨基于DCS下的锅炉自动控制应用的潜力和优势,进一步完善锅炉控制系统,提高系统的稳定性、安全性和效率。
通过深入分析锅炉自动控制原理,结合DCS系统的特点和优势,探讨如何实现更精确、更智能的控制策略,从而优化锅炉运行的性能和能效。
研究目的还包括探讨DCS下的锅炉自动控制应用在工业生产中的实际应用情况,评估其在提高生产效率、降低能耗、减少运行成本等方面的作用和价值。
基于DCS下的动力锅炉自动控制系统的应用---以和利时MACS系统为例摘要:北京和利时系统工程股份有限公司MACS自动控制系统的功能和技术都是世界领先的,通过分析该自动控制系统在某热电厂锅炉应用情况,表明该控制系统性能先进、自动化控制水平高,能最大程度的减轻操作人员和检修人员的工作量,提高机械设备的运行经济性。
关键词:DCS;电热厂;锅炉;自动控制系统;和利时MACS系统DCS在热电厂控制系统中的应用极为深入,其自动化程度也非常高。
DCS在在火电机组中使用能够有效的监督锅炉炉膛,保证其运行安全,实现信息集中管理。
DCS控制系统能够有效提升机组的运行效率,确保系统各个功能的实现。
采用专业的方法进行全面的保护,最大程度的保护热电厂控制系统的运行安全。
和利时MACS自动控制系统融合国际信息技术、电子计算机数和自动控制技术,具有大型综合控制系统的优势。
1 DCS系统概述DCS是典型的控制系统,其最大的特点是具有集散性,与其他的控制系统有较大差异,作为新的控制系统,其系统融合了计算机控制系统和显示系统,结合微型计算机局域网,最大程度的确保控制系统的时效性和安全性,能够实现实时监控。
DCS的主要功能包括显示、制表记录、历史数据存储和检索、性能计算及打印。
2 和利时MACS控制系统简介和利时MACS系统是杭州和利时公司多年研发出来的大型综合控制系统,有统一的中央实时数据库,该系统的现场总线技术是全世界领先的。
和利时MACS 控制系统通过以太网和现场总线技术实现控制网络,把各工程师站、操作员站、现场控制站和数据服务器连接在一起组合成综合自动化系统。
系统硬件包括检测控制层和现场控制层,检测控制层的数据是检测的依据,操作指令下穿到下层就能实现工程设计的功能;现场控制层是主控单元I/O单元组成的,该层可以把现场采集到的所有数据通过后台做运算处理,然后输出控制指令,执行器在接受到指令以后把数据传递给检测控制层,主控系统完成自动控制指令。
目录1 绪论 (1)1.1课题背景及研究目的和意义 (1)1.2国内外研究现状 (1)1.3项目研究内容 (2)2 PLC和组态软件基础 (3)2.1可编程控制器基础 (3)2.2组态软件的基础 (5)3 PLC控制系统的硬件设计 (7)3.1PLC控制系统设计的基本原则和步骤 (7)3.3系统整体设计方案和电气连接图 (9)3.4PLC控制器的设计 (10)4 PLC控制系统的软件设计 (13)4.1PLC程序设计的方法 (13)4.2编程软件STEP7--M ICRO/WIN概述 (13)4.3程序设计 (15)5组态画面的设计 (25)5.1组态变量的建立及设备连接 (25)5.2创建组态画面 (28)6系统测试 (32)6.1启动组态王 (32)6.2实时曲线观察 (32)6.3分析历史趋势曲线 (33)6.4查看数据报表 (35)6.5系统稳定性测试 (36)总结 (38)致谢 (39)参考文献 (40)摘要从上世纪80年代至90年代中期,PLC得到了快速的发展,在这时期,PLC在处理模拟量能力、数字运算能力、人机接口能力和网络能力得到大幅度提高,PLC逐渐进入过程控制领域,在某些应用上取代了在过程控制领域处于统治地位的DCS系统。
PLC具有通用性强、使用方便、适应面广、可靠性高、抗干扰能力强、编程简单等特点。
PLC在工业自动化控制特别是顺序控制中的地位,在可预见的将来,是无法取代的。
本文介绍了以锅炉为被控对象,以锅炉出口水温为主被控参数,以炉膛内水温为副被控参数,以加热炉电阻丝电压为控制参数,以PLC为控制器,构成锅炉温度串级控制系统;采用PID算法,运用PLC梯形图编程语言进行编程,实现锅炉温度的自动控制。
电热锅炉的应用领域相当广泛,在相当多的领域里,电热锅炉的性能优劣决定了产品的质量好坏。
目前电热锅炉的控制系统大都采用以微处理器为核心的计算机控制技术,既提高设备的自动化程度又提高设备的控制精度。
锅炉压力控制系统设计锅炉参数监控,是过程操纵的典型实例。
锅炉微运算机操纵,是近年来开发的一项新技术,它是微型运算机软、硬件、自动操纵、锅炉节能等几项技术紧密结合的产物,我国现有中、小型锅炉30多万台,每年耗煤量占我国原煤产量的1/3,目前大多数工业锅炉仍处于能耗高、白费大、环境污染等严峻的生产状态。
提高热效率,降低耗煤量,用微机进行操纵是一件具有深远意义的工作。
本系统是基于单片机的锅炉压力操纵,在设计中要紧有压力检测、按键操纵、循环操纵、压力操纵、显示部分、故障报警等几部分组成来实现压力操纵。
要紧用压力传感器检测锅炉压力,用三位显示器来完成显示部分,用压力传感器检测锅炉内部压力。
同时通过模数转换把这些信号送入单片机中。
把这些信号与单片机中内部设定的值相比,以判定单片机是否需要进行相应的操作,即是否需要打开鼓风机,从而实现单片机自动操纵的目的。
1.1系统的差不多原理操纵系统原理图如图1所示,设给定值为 5.4Mpa,广义被控对象的传递函数为1()(1)(5)d W s s s s =++图1 操纵系统原理图1.2 PID 操纵PID 操纵是自动操纵中最差不多的操纵方式,事实上质是依照输入的偏差值,按比例、积分、微分的函数关系进行运算,运算结果用于操纵输出。
在实际应用中,依照被控对象的特性和操纵要求,能够灵活地改变PID 的结构,常用的结构有:比例〔P 〕调剂、比例积分〔PI 〕调剂、比例积分微分〔PID 〕调剂。
为了提高操纵性能,能够对PID 算法进行改进,比如积分分离PID 算法、不完全微分PID 算法、变速积分PID 算法等。
那个地点采纳的是临界比例度法,临界比例度法适用于对象传递函数的场合。
在闭合的操纵系统里,将调剂器置于纯比例作用下,从小到大逐步改变调剂器的比例度,得到等幅振荡的过渡过程。
得到相应的比例度和振荡周期,依照体会公式得到PID 整定下的系数,得到单位阶跃响应曲线。
2 硬件电路和操纵算法〔PID操纵器〕仿真设计2.1输入、输出通道扩展2.1.1 D/A转换输出电路数字量输出通道的要紧任务是把运算机输出的数字量信号转换成模拟电压或电流信号,以便驱动相应的执行机构,达到操纵的目的。
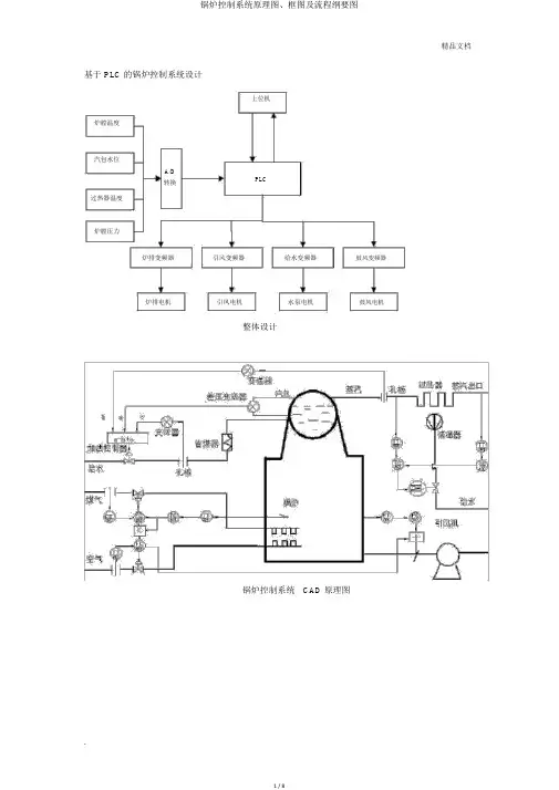
基于 PLC 的锅炉控制系统设计上位机炉膛温度汽包水位A/DPLC转换过热器温度炉膛压力炉排变频器引风变频器给水变频器鼓风变频器炉排电机引凤电机水泵电机鼓风电机整体设计锅炉控制系统CAD 原理图实际 测量 温度设定温度 T炉膛温度 煤粉流量 煤粉流量 煤粉管道炉膛值- 调节器调节器调节阀-煤气流量变送器 K空气流量 空气流量 空气管道调节器调节阀-空气流量变送器炉膛温度 变送器温度和流量的串级控制,煤粉流量和空气流量比值控制组成的炉膛温度控制系统蒸汽流量蒸汽流量 变送器水位设定值++给水调节水位副调节器主调节器阀汽包+PID1—PID2给—水给水流量 流变送器量水位变送器汽包水位的三冲量控制系统鼓风量前鼓风干扰馈对象炉膛负压++炉膛负压设定值炉膛压力 引风变频炉膛负压 出口+ PID 调节器 + 器对象+-炉膛负压 变送器炉膛负压前馈-反应控制系统减温水入口蒸汽T 设定值流量调节出口蒸汽温度主调节器减温器过热器调节阀—器—流量变送器主温度变送器过热器出口蒸汽温度串级控制系统进水N汽包液位是否到达要求范围内?Y开始初始化通信测试 PC N机是否连上Y测初始炉温、汽包水位、炉压和过热蒸汽温度送 PC机处理给煤鼓风机调节比值控制器N空燃比 =3?Y启动 PID ,燃烧实时检测过热器出口温度和设定温度进行比拟温差 >5?NY启动过热器给水泵加水,启动电磁阀放水精品文档引风机调节Y炉压是否在允许N范围内?锅炉系统流程图设计精品文档初始化判断是否正N常Y温度设定 SP自动调节?NY调节空气流量是否有故Y障?N延时一分钟调节煤粉流量空燃比=3?NY延时一分钟启动燃烧器求偏差 SP-PVPID 调节固态继电器测量炉膛实际温度停止手动启动煤粉和空气电机停止是否有故障NYYPV是否正常运行N停止炉膛温度控制PLC 程序流程图报警测蒸汽流量是否在允许范围?N Y精品文档开始判断是否正常停止NY水位设定N自动?手动Y启动 1#给水泵、启动 1#给水泵给水阀、蒸汽阀是否有故障Y停止是否有故障N YN 测汽包水位测给水流量报警是否在允许范围?Y N加法器SP-PVPID 调节是否正常运行停止汽包三冲量PLC 程序流程图设计Y开始自动?Y启动引风机是否有故障N等待一分钟启动鼓风机是否有故障?N启动炉排是否有故障?N炉膛负压是否设定?YPID 控制是否正常运行N停止N启动引风机、鼓风机、炉排Y停止Y是否有故障?NY停止Y停止N设定炉膛负压PLC 编程流程图设计系统初始化开中断N接收缓冲区是否有数据Y接收数据正常接收数N据结束?Y校验数据N校验数据正确?Y执行命令放弃命令返回确认信息返回错误信息上下位机通信PLC 编程流程设计。
基于DCS下的锅炉自动控制应用随着科技的不断发展,自动控制技术在各个领域中得到了广泛的应用。
在工业生产中,尤其是能源行业中,自动控制技术的应用更是成为了一种必备技术。
在锅炉自动控制领域,DCS(分布式控制系统)技术的应用,为锅炉操作提供了更加高效、安全、智能的解决方案,为实现锅炉的智能化运行提供了有力的支持。
一、 DCS技术简介DCS是分布式控制系统的缩写,它是一种基于工业控制领域的控制系统,利用计算机技术、通信技术,将一个复杂的工业过程分布在多个集散控制器上,通过网络进行连接并协同工作,从而实现对整个工业过程的控制与管理。
DCS系统具有计算能力强、通信能力强、扩展能力强、灵活性好等特点,是目前工业自动化控制系统中的一种先进技术。
二、锅炉自动控制系统的基本原理锅炉是工业生产中常见的一种能源设备,其主要功能是将水加热到一定的温度或产生一定的压力,用于供热、供暖或发电等用途。
锅炉自动控制系统的基本原理是通过传感器实时监测锅炉的工作参数,将监测数据反馈给控制器进行处理分析,再通过执行器控制锅炉的各项操作,实现对锅炉的自动调节和控制。
三、DCS下的锅炉自动控制应用1. 数据采集与监测在锅炉自动控制系统中,数据采集与监测是至关重要的一环。
DCS系统可以实时监测锅炉的温度、压力、水位、燃烧状况等参数,并将这些数据通过网络传输至中央控制室的操作员工作站,操作员可以通过监视屏幕上的数据实时掌握锅炉的运行状态,及时发现并解决问题。
2. 自动调节与控制DCS系统可以根据所设定的控制策略和参数,对锅炉的加热、供水、排汽等操作进行自动调节。
在锅炉自动控制系统中,可能会设置多个控制回路,如水位控制回路、压力控制回路、燃烧控制回路等,DCS系统可以实现多回路同时控制,确保锅炉的稳定、高效运行。
3. 远程监控与远程操作DCS系统可以实现对锅炉的远程监控与远程操作。
操作员可以通过远程终端设备,实时监控锅炉的运行状态,进行远程操作,及时调整控制参数,解决异常情况,确保锅炉安全稳定运行。
电控学院基于力控组态软件的锅炉监控系统设计院(系):电气与控制工程学院专业班级:10级测控1班姓名:张坡坡学号:10060701272013年4月29日目录1.力控组态软件PCAuto (3)1.1软件的认识 (3)1.2软件的使用 (3)2.系统功能概述 (3)3.系统设计 (4)3.1设计思想 (4)3.2软件组态设计 (4)3.3系统功能实现的脚本程序 (11)4.设计心得体会 (12)1.力控组态软件PCAuto1.1软件的认识力控监控组态软件PCAuto是对现场生产数据进行采集与过程控制的专用软件,是在自动控制系统监控层一级的软件平台,它能同时和国内外各种工业控制厂家的设备进行网络通讯,它可以与高可靠的工控计算机和网络系统结合,便可以达到集中管理和监控的目的,同时还可以方便地向控制层和管理层提供软、硬件的全部接口,来实现与“第三方”的软、硬件系统进行集成。
力控监控组态软件PCAuto最大的特点是能以灵活多样的“组态方式”进行系统集成,它提供了良好的用户开发界面和简捷的工程实践方法,用户只要将其预设置的各种软件模块进行简单的“组态”,便可以非常容易地实现和完成监控层的各项功能,缩短了自动化工程师的系统集成的时间,大大地提高了集成效率。
力控的应用范围广泛、可用于开发石油、化工、半导体、汽车、电力、机械、冶金、交通楼宇自动化、食品、医药、环保等多个行业和领域的工业自动化、过程控制、管理监测、工业现场监测、远程监测/远程诊断、企业管理/资源计划等系统。
PCAuto组态软件具有功能强大的图形开发环境Draw,采用面向对象的图形技术,创建动画式人-机界面系统及高可靠性快速的图形界面运行系统View,用来运行Draw创建图形窗口。
先进的分布式实时数据库DB是整个应用系统的核心模块,负责整个力控应用系统的实时数据处理、历史数据存储、统计数据处理、报警信息处理、数据服务请求处理及完成与过程的双向通信。
1.2软件的使用在组态软件中填写一些事先设计的表格,再利用图形功能把被控对象(温度计、压力计、锅炉、趋势曲线、报表、温控曲线等)形象的画出来,通过内部数据连接把被控对象的属性与I/O设备的实时数据进行逻辑连接。
电控学院监控组态课程设计院(系):电气与控制工程学院专业班级:姓名:学号:指导教师:2013年7月16日目录1系统原理 (2)1.1工作原理 (2)1.2技术要求 (2)2系统总体设计 (2)2.1设计要求 (2)2.2设计思想 (2)2.3软件设计 (2)2.3.1 I/O口设置 (3)2.3.2温度参数设置 (3)2.3.3压力参数设置 (5)2.4测控方案设计 (7)3硬件设计 (7)4软件设计 (8)4.1软件的认识 (8)4.2功能介绍 (8)4.3主界面设计 (9)5系统调试 (10)5.1压力控制 (10)5.2温度调试 (12)6总结 (13)7心得体会 (14)8参考文献 (14)锅炉供暖系统监控组态设计随着社会经济的飞速发展,城市建设规模的不断扩大,以及人们生活水平的不断提高,对城市生活供暖的用户数量和供暖质量提出了越来越高的要求。
结合现状设计了一套基于力控组态软件技术的供暖锅炉控制系统。
1系统原理1.1工作原理工业锅炉是采暖供热系统的核心设备,它的主要任务是安全可靠、经济有效地把燃料的化学能转化为热能,进而将热能传递给水,生产出满足需要的蒸汽或热水。
此次设计是对锅炉温度、压力进行监控和控制。
工艺要求,放气阀为电磁阀,给水阀和供气阀为调节阀(开度在0~100%之间变化)。
锅炉有热水供给和回水通路,运行界面有启动按钮和停止按钮控制系统的运行和停止,同时要求系统运行时,运行画面中能反映当前的运行情况。
期中锅炉出水温度与燃料进量组成闭环回路,当温度高于一定值是燃料阀调小或关闭,供水管压力也可以由放气阀控制,当压力大于一定值是放气阀打开,使供气管压力保持在合理的范围之内。
从而达到控制的目的。
1.2技术要求系统的热水出水温度设为70℃-95℃,楼顶管道压力设定值为1.2-1.5KPa。
在本系统中我们通过热水出水口管道的温度传感器和楼顶管道中的压力传感器对热水温度和压力进行实时监控。
2系统总体设计2.1设计要求(1)应用厦门宇电808P仪表对实验箱的压力、温度信号进行实时采集;(2)利用力控组态软件设计上位机主界面,并要求显示实时曲线,历史曲线,专家报表,实时报警以及历史报警。
电控学院监控组态课程设计院(系):电气与控制工程学院专业班级:姓名:学号:指导教师:2013年7月16日目录1系统原理 (2)1.1工作原理 (2)1.2技术要求 (2)2系统总体设计 (2)2.1设计要求 (2)2.2设计思想 (2)2.3软件设计 (2)2.3.1 I/O口设置 (3)2.3.2温度参数设置 (3)2.3.3压力参数设置 (5)2.4测控方案设计 (7)3硬件设计 (7)4软件设计 (8)4.1软件的认识 (8)4.2功能介绍 (8)4.3主界面设计 (9)5系统调试 (10)5.1压力控制 (10)5.2温度调试 (12)6总结 (13)7心得体会 (14)8参考文献 (14)锅炉供暖系统监控组态设计随着社会经济的飞速发展,城市建设规模的不断扩大,以及人们生活水平的不断提高,对城市生活供暖的用户数量和供暖质量提出了越来越高的要求。
结合现状设计了一套基于力控组态软件技术的供暖锅炉控制系统。
1系统原理1.1工作原理工业锅炉是采暖供热系统的核心设备,它的主要任务是安全可靠、经济有效地把燃料的化学能转化为热能,进而将热能传递给水,生产出满足需要的蒸汽或热水。
此次设计是对锅炉温度、压力进行监控和控制。
工艺要求,放气阀为电磁阀,给水阀和供气阀为调节阀(开度在0~100%之间变化)。
锅炉有热水供给和回水通路,运行界面有启动按钮和停止按钮控制系统的运行和停止,同时要求系统运行时,运行画面中能反映当前的运行情况。
期中锅炉出水温度与燃料进量组成闭环回路,当温度高于一定值是燃料阀调小或关闭,供水管压力也可以由放气阀控制,当压力大于一定值是放气阀打开,使供气管压力保持在合理的范围之内。
从而达到控制的目的。
1.2技术要求系统的热水出水温度设为70℃-95℃,楼顶管道压力设定值为1.2-1.5KPa。
在本系统中我们通过热水出水口管道的温度传感器和楼顶管道中的压力传感器对热水温度和压力进行实时监控。
2系统总体设计2.1设计要求(1)应用厦门宇电808P仪表对实验箱的压力、温度信号进行实时采集;(2)利用力控组态软件设计上位机主界面,并要求显示实时曲线,历史曲线,专家报表,实时报警以及历史报警。
基于DCS的锅炉自动控制及其远程监控系统近些年来,由于社会经济在不断的发展,这样居民的环保意识也在逐渐增强,在燃料的选择方面,更加倾向于清洁燃料和环保燃料,从而既能有效的满足正常供暖需求,又能够减少对环境的污染。
在我国,锅炉运行系统控制工作中,仍然存在着一定的差距,因此需要对锅炉自动控制系统和远程监控系统进行有效的研究和优化。
标签:DCS;锅炉自动控制;远程监控系统一、前言当今社会,随着经济和科学技术的高速发展,对于锅炉控制系统设计的要求也越来越高,要求其具有环保、节能、安全性高。
现阶段,锅炉控制系统主要是采用网絡化设计,并且要充分利用软硬件资源,这样就可以有效的是实现人机界面,从而达到经济、节能、环保以及降低能耗的目的。
此外要要应用远程监控系统,这样就可以促进行业的发展。
二、DCS系统组成计算机集散控制系统(DCS)由上位系统和下位系统组成上位系统采用工业控制计算机,用组态软件WinCC完成现场数据的实时显示、存储、报警处理、打印及控制参数设定下位系统由PLC构成。
与现场设备相连。
上位系统和下位系统之间的通讯采用Ethernet方式,完全满足对数据的实时监控要求,自动控制系统采用S7—200系列PLC硬件组成基础自动化系统;采用WINCC V6.0监控软件,编程软件采用STEP 7V5.3,Windows2007作为系统平台界面,组成计算机操作系统,实现人机通讯。
三、锅炉系统控制方案1、运行控制任务:(1)自动检测。
用检测元件和显示仪表,对锅炉的热工参数(压力、温度流量等)进行连续测量和显示,并为自动调节和安全保护提供检测信号。
(2)自动调节。
对锅炉运行参数进行自动调整,以适应外界负荷和工质参数的要求,并使锅炉保持在较经济的工况下运行。
(3)程序控制。
使锅炉的启、停及运行等一系列操作实现自动化。
如系统启动按照引风机、鼓风机、炉排的启动顺序进行。
(4)保护连锁。
系统必须具有超压、水位过高、水位过低声光报警以及超压停炉和水位过低停炉热工联锁保护等功能电气联锁保护是为防止设备在启、停过程中由于操作错误而造成事故。
西安科技大学综合实验报告学院: 电气与控制工程学院专业名称: 测控技术与仪器设计题目: 锅炉液位仪表控制姓名: 张祥朱凯学号: 0706070127 0706070118指导教师: 王党树、黄梦涛、宋春峰锅炉液位仪表控制一、功能运用厦门宇电808仪表对实验室的温度箱或锅炉液位进行闭环控制,利用力控组态软件设计上位机界面,在界面上要求显示实时历史曲线,以及实测值,给定值,PID参数,并且可以改变给定值和PID参数值。
二、系统组成该系统由:主界面、显示参数、显示曲线(实时和历史曲线)、显示报表和报警记录四个部分组成。
三、系统设计1、主界面的设计○1利用图库和工具箱画出主界面如下图:○2设置IO设备组态:I/O设备智能仪表宇电调节器AI-518/708/808/518P/708P/808P/818P(V7.0/V6.0/V5.0)设备配置:设备名称为m○3设置数据库组态如下图:模拟I/O点控制点○4表达式设置圆形报警器:上限报警:high.PV 为假时:绿色为真时:红色下限报警:low.PV 为假时:绿色为真时:红色液位变化指示仪表:PV.PV数据显示仪表:给定值:SV.PV测量值:PV.PV阀门:RUN.PV泵:CTRL.PV○5动画连接设置高位圆角矩形/颜色相关动作/百分比填充/垂直/表达式:HTAL.PV低位圆角矩形/颜色相关动作/百分比填充/垂直/表达式:LOAL.PV锅炉圆角矩形/颜色相关动作/百分比填充/垂直/表达式:PV.PV##.#(锅炉)/数值输入显示/数值输出/模拟/表达式:MV.PV##.#(上限报警)/数值输入显示/数值输入/模拟/变量选择HTAL.PV##.#(下限报警)/数值输入显示/数值输入/模拟/变量选择LOAL.PV显示参数/触敏动作/窗口显示/显示参数(先新建显示参数窗口)实时和历史曲线/触敏动作/窗口显示/显示曲线(先新建显示曲线窗口)显示报表/触敏动作/窗口显示/专家报表(先新建专家报表窗口)报警记录/触敏动作/窗口显示/报警记录(先新建报警记录窗口)2、显示参数窗口的设计○1利用图库和工具箱画出显示参数窗口如下图:○2动画连接设置##.#(M5保持参数)/数值输入显示/数值输入/模拟/变量选择M5.PV##.#(P速率参数)/数值输入显示/数值输入/模拟/变量选择P.PV##.#(T滞后时间)/数值输入显示/数值输入/模拟/变量选择T.PV##.#(PV测量值)/数值输入显示/数值输入/模拟/变量选择PV.PV##.#(MV输出值)/数值输入显示/数值输入/模拟/变量选择MV.PV##.#(SV给定值)/数值输入显示/数值输入/模拟/变量选择SV.PV##.#(HTAL上限报警)/数值输入显示/数值输入/模拟/变量选择HTAL.PV ##.#(LOAL下限报警)/数值输入显示/数值输入/模拟/变量选择LOAL.PV ##.#(OPL输出方式)/数值输入显示/数值输入/模拟/变量选择OPL.PV ##.#(CTRL控制方式)/数值输入显示/数值输入/模拟/变量选择CTRL.PV ##.#(CTL控制周期)/数值输入显示/数值输入/模拟/变量选择CTI.PV ##.#(STEP程序段)/数值输入显示/数值输入/模拟/变量选择STEP.PV ##.#(CF功能选择)/数值输入显示/数值输入/模拟/变量选择CF.PV##.#(RUN运行参数)/数值输入显示/数值输入/模拟/变量选择RUN.PV ##.#(LOC参数修改)/数值输入显示/数值输入/模拟/变量选择LOC.PV ##.#(CO1)/数值输入显示/数值输入/模拟/变量选择CO1.PV退出/触敏动作/窗口显示/主界面3、显示曲线窗口的设计○1利用图库和工具箱画出显示曲线窗口如下图:○2动画连接设置退出/触敏动作/窗口显示/主界面查询/左键动作/按下鼠标(程序如下)#SuperCurve2.SetCurveBeginTime(0,#DateTime8.Year,#DateTime8.Month,#Da teTime8.Day,#DateTime8.Hour,#DateTime8.Minute,#DateTime8.Second);#SuperCurve2.SetCurveTimeLen(0,#TimeSpan9.Value,#TimeSpan9.Type);#SuperCurve2.SetCurveTimeAdd(0,#TimeSpan10.Value,#TimeSpan10.Type);4、报警记录窗口的设计○1利用图库和工具箱画出报警记录窗口如下图:○2动画连接设置退出/触敏动作/窗口显示/主界面5、专家报表窗口的设计○1利用图库和工具箱画出专家报表窗口如下图:○2动画连接设置导出/左键动作/按下鼠标(程序如下)#Report.ExportExcelFile(-1,1,"");打印/左键动作/按下鼠标(程序如下)#Report.PrintSheet(-1,1)查询/左键动作/按下鼠标(程序如下)#Report.SetTimePar(-1);退出/触敏动作/窗口显示/主界面四、设计体会(一)经过一周的力控监控组态综合实验,使我对力控监控组态软件有了更进一步的认识和更深入的了解。
基于DCS下的锅炉自动控制应用随着工业自动化技术的不断发展,DCS(分散式控制系统)在工业生产中得到了广泛的应用。
在锅炉自动控制领域,DCS系统的应用已经成为现代化锅炉生产中的不可或缺的部分。
DCS下的锅炉自动控制系统可以实现对锅炉生产过程的全面监控和精细化调节,从而实现生产过程的自动化、智能化和高效化。
一、DCS系统在锅炉自动控制中的应用DCS系统是一种分布式的实时控制系统,它由中央控制器和多个分布式控制器组成,能够对生产过程进行全面监控和实时控制。
在锅炉生产中,DCS系统可以对燃料供给、燃烧控制、水位控制、压力控制等关键参数进行精确监测和调节,从而保证锅炉的安全、稳定和高效运行。
1. 系统监控功能DCS系统可以实时监测锅炉的各项运行参数,包括燃料供给、燃烧状态、水位、压力、温度等参数,并将这些数据传输到中央控制器上进行分析和处理。
通过DCS系统,操作人员可以随时随地监控锅炉的运行状态,及时发现异常情况并采取相应的措施进行调整,保证锅炉生产的安全和稳定。
2. 自动调节功能DCS系统可以根据预先设定的控制策略,实现对锅炉的自动调节。
在燃料供给方面,DCS系统可以根据锅炉的负荷情况和燃料质量进行自动调节,保证燃烧的充分和稳定。
在水位控制方面,DCS系统可以根据蒸汽需求自动调节给水量,保持锅炉水位在安全范围内。
通过自动调节功能,DCS系统能够提高锅炉的运行效率和能源利用率,降低能源消耗和排放量。
3. 故障诊断和报警功能DCS系统可以实时监测锅炉的运行情况,并对可能出现的故障进行预判和诊断。
一旦发现异常情况,DCS系统会立即发出报警信号,并将故障信息传输到中央控制器,提醒操作人员进行处理。
通过故障诊断和报警功能,可以及时发现和处理锅炉运行中的问题,避免事故的发生,保证生产的连续和稳定。
相对于传统的PLC(可编程逻辑控制器)系统,DCS系统在锅炉自动控制中具有诸多优势。
1. 集中控制与分散控制结合DCS系统采用集中控制与分散控制相结合的方式,中央控制器负责整体控制和监控,而分布式控制器负责局部控制和执行,实现了控制系统的灵活性和高效性。
基于力控组态软件的锅炉监控系统设计报告一、引言锅炉是工业生产中常见的设备之一,它的稳定运行对于保障生产过程的顺利进行至关重要。
为了确保锅炉的安全稳定运行,提高生产效率,需要采用一种有效的监控系统。
本设计报告将介绍一种基于力控组态软件的锅炉监控系统设计方案。
二、系统概述本系统采用力控组态软件,通过采集锅炉的参数数据,并对数据进行处理和分析,实现对锅炉的监控和控制。
系统主要由硬件部分和软件部分组成。
硬件部分包括传感器、数据采集器和控制器。
传感器用于实时采集锅炉的各项参数数据,如温度、压力、流量等。
数据采集器用于将传感器采集到的数据进行处理和传输。
控制器用于对锅炉进行控制,根据监控系统的要求进行相应的操作。
软件部分主要包括数据处理和监控系统。
数据处理部分负责对采集到的锅炉参数数据进行处理和分析,提取关键信息。
监控系统负责监控锅炉的运行状态,并及时发出报警信号。
三、系统设计1.数据采集与传输本系统使用传感器对锅炉的各项参数进行实时采集,包括温度、压力、流量、液位等。
采集到的数据通过数据采集器进行处理和传输。
数据采集器采用现场总线技术,将采集到的数据传输至计算机。
2.数据处理与分析数据处理与分析模块负责对采集到的锅炉参数数据进行处理和分析,提取关键信息,如温度异常、压力过高等。
该模块可以根据不同的需求进行灵活调整,提供多种数据处理算法和分析方法。
3.锅炉状态监控与控制监控系统负责对锅炉的状态进行实时监控,并根据设置的规则进行相应的控制。
当锅炉处于异常状态时,监控系统会及时发出报警信号,提醒操作人员进行处理。
4.用户界面设计本系统用户界面设计简洁明了,便于操作人员使用。
用户可以通过界面实时查看锅炉的运行状态和参数数据,可以设置监控规则和报警方式。
四、系统特点1.功能全面:本系统可以实现对锅炉的全面监控和控制,对各项参数进行实时监测,并进行数据处理和分析,提取关键信息。
2.灵活可调:本系统提供多种数据处理和分析算法,可以根据实际情况进行灵活调整。
西南科技大学专业方向设计报告课程名称:自动化专业方向设计设计名称:基于MCGS的锅炉温度控制系统设计姓名:赵XX学号: 2010XX班级:自动10XX班指导教师:王顺利起止日期: 2013.10.20——2013.11.15 西南科技大学信息工程学院制方向设计任务书学生班级:自动10XX班学生姓名:赵XX 学号:2010XXXX 设计名称:基于MCGS的锅炉温度控制系统设计起止日期:2013.10.20——2013.11.15 指导教师:王顺利方向设计学生日志基于MCGS的锅炉温度控制系统设计摘要:锅炉是工业生产中主要的供热设备。
电力、机械、冶金、化工、民用都需要锅炉提供热量,但是根据行业的不同,对锅炉的大小规模不尽相同。
作为重要的工业设备,在保证其安全和稳定运行的情况下则应考虑其自动生产,提高自动运行能力及工作效率。
本设计基于AE2000B实验设备上模拟现场锅炉温度控制系统,通过西门子S7-200 PLC作为控制器,MCGS 作为上位机,通过通信链接对锅炉温度进行实时监控,同时设计系列联锁,保证系统安全运行。
关键词: 锅炉温度 AE2000B PLC MCGSBased on the MCGS boiler temperature control system design Abstract:The boiler is the main heating equipment in the industrial manufacture.The electric power, the machinery, the metallurgical industry ,the chemical industry and the civil all need the heat the boiler offers. However, according to different industries, The size of the boiler varies from one to another. As an important industrial equipment, if we could ensure its safe and stable operation ,we should consider its automatic production and improve the automatic ability and its working efficiency. This design is based on AE2000B experimental device to simulate the spot boiler temperature control system by using the Siemens S7-200 PLC as the controller and the MCGS as upper machine. Meanwhile, the communication link will supervise the boiler temperature timely and the interlocking series will guarantee the safe operation of the system.Keywords: boiler temperature AE2000B PLC MCGS1 设计目的和意义锅炉生产在国民是工业中占据着重要的地位,早期的锅炉自动化程度很低,监控系统不完善,导致系统故障不断,但是锅炉因为适合各种行业仍然被广泛使用,锅炉的广泛使用使锅炉现代化成为必然。
锅炉计算机自动化控制系统方案一.计算机自控系统方案介绍1.系统概述本系统为是一套比较完善的双机热备锅炉计算机控制系统,以提高锅炉控制系统的安全性能和控制水平。
2.系统功能介绍a.系统结构系统分为以太网数据链路和RS485数据链路两大部分。
I/O采集控制模块和流量积算仪由RS485S数据链路通过一台串口设备服务器进如上位以太网数据链路并通过以太网将数据送至各台监控计算机。
两套计控系统的监控计算机和串口设备服务器共同构成一个100M的以太网路数据链路。
该方案的优点是:◇实现了信号采集、控制输出通计算机监控的分网结构,确保了上位监控计算机互为热备功能的完全实现,大大提高了系统的安全性能。
◇便于系统的扩展并提供了通工厂管理层联接的接口,方便了系统的扩展和升级。
★ 数据信号的采集和控制输出:系统采用了远端数据采集与控制模块,通过RS485串口数据通讯模式与串口设备服务器相连,并通过以太网将数据送至各台监控计算机。
根据现场的实际工艺情况,由于两套锅炉系统总共需要大约四十多块采集控制模块和流量积算仪表,且系统除了完成一般的数据采集任务还需实现锅炉实时控制输出。
所以根据我公司工程经验,并鉴于RM采控模块和流量积算仪本身需分网联接,我们将这些模块和仪表分成四部分,分别为#1锅炉热工信号、#2锅炉热工信号、#1、2锅炉调节信号和#1、2锅炉流量积算信号,以确保快速的信号采集和控制输出速度。
★ 上位监控计算机:两台上位监控计算机和串口设备服务器共同构成了一个100M的以太网网络数据链路。
这两台上位监控计算机通过以太网络稳定快速地采集到由串口设备服务器发来的两套锅炉热控信号并相互之间交换数据。
通时每台监控计算机分别是所辖锅炉的主控制机,同时也是另一台锅炉的从控制机。
b.双机冗余热备在单主机系统中,当计算机出现检修或故障时,整个系统都将停止运行,这将给生产造成损失和麻烦。
为了克服这种局限,我们利用盐化厂将新建的和已有的两套锅炉计算机控制系统实现两机的相互冗余热备,构造一种比较可靠的控制系统。
基于力控软件的锅炉控制系统————————————————————————————————作者: ————————————————————————————————日期:电气工程师技能大赛-------基于力控软件的锅炉监控系统专业名称:农业电气化与自动化小组成员:王强、郝悦含学号:、设计时间:2015.5.5前言随着工业自动化水平的迅速提高和计算机在工业领域的广泛应用,人们对工业自动化的要求越来越高,种类多的控制设备和过程监控装置在工业领域的应用,使得传统的工业控制软件已无法满足用户的各种要求。
通用工业自动化组态软件的出现为解决上述实际工程问题提供了一种崭新的方法,因为它能够很好的解决传统工业控制软件存在的种种问题,使用户能根据自己的控制对象和控制目的任意组态,完成最终的自动化控制工程。
目前世界上组态软件品种繁多,国外产品有美国W onderware公司的I nTouc h、美国Intellution公司的iFIX等,国内产品有三维力控、组态王、MCGS等。
一般的组态软件都由下列组件构成:图形界面系统、实时数据库系统、第三方程序接口组件、控制功能组件。
力控组态软件主要解决的问题:如何与采样、控制设备间进行数据交换;使来自设备的数据与计算机图形画面上的各元素关联起来;处理数据报警及系统报警;存储历史数据并支持历史数据查询;各类报表的生成和打印输出;为使用者提供灵活、多变的组态工具,可以适应不同应用领域的需求;最终生成的应用系统运行稳定可靠;具有与第三方程序的接口,方便数据共享。
本文以锅炉对象为例,利用三维力控PCAuto组态软件开发了一个小型的监控系统。
1力控组态软件PCAuto1.1软件的认识1.1软件的认识力控监控组态软件PCAuto是对现场生产数据进行采集与过程控制的专用软件,是在自动控制系统监控层一级的软件平台,它能同时和国内外各种工业控制厂家的设备进行网络通讯,它可以与高可靠的工控计算机和网络系统结合,便可以达到集中管理和监控的目的,同时还可以方便地向控制层和管理层提供软、硬件的全部接口,来实现与“第三方”的软、硬件系统进行集成。
力控监控组态软件PCAuto最大的特点是能以灵活多样的“组态方式”进行系统集成,它提供了良好的用户开发界面和简捷的工程实践方法,用户只要将其预设置的各种软件模块进行简单的“组态”,便可以非常容易地实现和完成监控层的各项功能,缩短了自动化工程师的系统集成的时间,大大地提高了集成效率。
力控的应用范围广泛、可用于开发石油、化工、半导体、汽车、电力、机械、冶金、交通楼宇自动化、食品、医药、环保等多个行业和领域的工业自动化、过程控制、管理监测、工业现场监测、远程监测/远程诊断、企业管理/资源计划等系统。
PCAuto组态软件具有功能强大的图形开发环境Draw,采用面向对象的图形技术,创建动画式人-机界面系统及高可靠性快速的图形界面运行系统View,用来运行Draw创建图形窗口。
先进的分布式实时数据库DB是整个应用系统的核心模块,负责整个力控应用系统的实时数据处理、历史数据存储、统计数据处理、报警信息处理、数据服务请求处理及完成与过程的双向通信。
1.2软件的使用在组态软件中填写一些事先设计的表格,再利用图形功能把被控对象(温度计、压力计、锅炉、趋势曲线、报表、温控曲线等)形象的画出来,通过内部数据连接把被控对象的属性与I/O设备的实时数据进行逻辑连接。
当由组态软件生成的应用系统投入运行后,与被控对象相连的I/O设备数据发生变化会直接带动被控对象的属性变化。
2.系统功能概述基于力控组态软件的锅炉监控系统的设计主要是充分利用软件的优势,通过对锅炉系统中的三个主要参数,即锅炉水位、炉膛压力、锅炉内温度的控制来实现对锅炉系统的实时监控。
具体的控制原则为:当锅炉液位“level”的值高于90时,系统产生报警,对应的液位报警灯闪烁红色,同时发出报警声音;当炉膛压力“press”的值高于890时,系统也会报警,对应的压力报警灯闪烁红色,同时发出报警声音;同样,当锅炉内温度“temp”的值高于90时,系统也产生报警信息,对应的温度报警灯闪烁红色,同时发出报警声音。
其中锅炉水位由仿真PLC的常量寄存器控制,炉膛压力和锅炉内温度也分别由仿真PLC的常量寄存器控制,由于无法准确地建立锅炉水位、炉膛压力、锅炉内温度三者之间的函数关系,在设计时人为设定炉膛压力和锅炉内温度分别随锅炉水位增减情况的不同而有不同的增减量变化。
系统的启停则由仿真PLC的状态寄存器,即点“run”进行控制,当启动按钮“run”显示绿色时,系统开始运行;当显示红色时,锅炉液位、炉膛压力和锅炉温度复位到初始设定值。
系统报警时,对应的报警灯会闪烁红色。
温度过高时,加热设备停止加热,其中是否加热有动画连接实现,加热时加热设备一直闪烁,否则停止闪烁。
3.系统设计3.1设计思想锅炉设备是一个复杂的控制对象,主要的输入变量是负荷、锅炉给水、燃料量、减温水、送风和引风等;主要的输出变量是汽包水位、蒸汽压力、炉膛负压、过剩空气等。
因输入变量与输出变量相互关联,如果蒸汽负荷发生变化,必将会引起汽包水位、蒸汽压力和过热蒸汽温度等变化,因此锅炉是一个多输入、多输出且相互关联的控制对象。
锅炉对象简图,如图1所示。
由于条件限制及能力有限,本控制系统将主要控制三个变量:锅炉水位、炉内温度、炉膛压力。
在本控制系统的图形界面上具备报警通知及确认、报表组态及打印、历史数据查询与显示等功能。
各种报警、报表、趋势都是动画连接的对象,其数据源都可以通过组态来指定。
每个画面的内容可以根据实际情况灵活设计。
图1 锅炉对象简图3.2软件组态设计基于力控PCAuto组态软件的设计与实现主要包括以下几个步骤:画面创建、动画连接、I/O设备设置、创建实时数据库、数据连接。
①画面创建根据本系统的特点,设计了锅炉监控系统主界面,数据的采集、保存及查询界面,报警信息,温控曲线四个界面。
主界面如图2所示,主要包括了系统开关,锅炉精灵,压力、温度的精灵,报警灯,加热设备和一些控制阀门。
图2 锅炉监控系统主界面数据的采集、保存及查询界面如图3所示,说明了系统的实时数据信息,及相关历史数据的查询。
主要包含趋势曲线和历史报表。
“历史报表”工具可以方便的实现报表打印功能图3数据的采集、保存及查询界面报警信息界面如图4所示,由报警组态及相关报警设置来完成系统的报警任务。
图4 报警信息界面温控曲线界面如图5所示,主要有温控曲线组件完成,便于更好的实现锅炉内温度的控制与观测。
图5 温控曲线界面②动画连接动画连接是指画面中图形对象与变量或表达式的对应关系。
建立了连接后,在监控系统运行时,根据变量或表达式的数据变化,图形对象改变颜色,大小等外观,文本会进行动态刷新。
这样就将现场真实的数据放映到计算机的监控画面中,从而达到监控的目的。
此控制系统中分别对开关精灵、报警灯、界面切换、加热设备等进行了相关的动画连接。
从而可以动态的实现系统的良好控制。
具体实现方法如图6中各图所示。
图8 相关点参数的设置3.3系统功能实现的脚本程序调出程序脚本串口,编写程序如下: (1)进入程序脚本中程序:(2)程序运行周期执行中程序:图9 脚本程序3.4 系统相关功能连接与实现3.4.1查询历史报表要连续查询历史报表的数据,需要给报表加入按钮控制对象,给按钮赋予相应动作。
其实现步骤与方法:同时选中所需按钮和历史报表,用工具箱中“打成单元”工具,将按钮和历史报表打成单元;双击按钮出现动画连接对话框,选中“触敏动作/左键动作”,在弹出的脚本编辑器中输入脚本程序,点击“确认”和“返回”按钮。
按钮功能与其相应的脚本程序:“查询”:#HisReport.SetTimeSpan(#TimeSpan17.GetTime(),#TimeSpan.GetTime());#HisReport.SetTimeEx(#DateTime.GetTime())“当前时间” :#HisReport.NowTime()“前一天” :#HisReport.OffDay(-1)“后一天”: #HisReport.OffDay(1)“打印”:#HisReport.Print()3.4.2 报表打印报表打印是对各个参数在一天或几天之内,以一定间隔时间为准,把这些值以一定格式打印出来。
这样既减少了操作人员用笔填写报表,又方便准确。
还可以对报表打印进行定时间打印。
图10 温控曲线打印3.4.3 事件的记录和显示事件记录可以作为事故追忆、历史信息查询的重要手段,在事件记录窗口中当指定查询事件记录的日期和时间后,单击“开始定位”按钮,事件记录窗口自动显示查询到的所有事件记录信息。
力控提供了一个脚本函数EventDisp()用来调出事件记录。
4.结束语利用力控PCAuto组态软件所设计的锅炉监控系统,可以很好的对锅炉温度、压力和液位进行监控。
但此次设计只是实现简单的监控功能,对于现场的实时数据的采集和科学的控制策略没有实现。
不过通过此次设计了解到力控PCAu to组态软件画面制作简单,动画连接方便;利用一些简单的控制语句可以很方便的实现控制组态,而且自带实时数据库是一个高性能、高速度、高吞吐能力、可靠性强、跨网络系统的开放式实时数据库。
总之,组态软件具有实时多任务、接口开放、使用灵活、功能多样、运行可靠的特点。
监控组态软件投入运行后,操作人员可以在它的支持下完成多项任务:1.看生产现场的实时数据及流程画面;2.打印各种实时/历史生产报表;3.自由浏览各个实时/历史趋势画面;4.及时得到并处理各种过程报警和系统报警;5.在需要时,人为的干预生产过程,修改生产过程参数和状态;6 .与管理部门的计算机联网,为管理部门提供生产实时数据。
5.设计心得体会通过将近两周的课程设计,我们在搜集大量资料和观看一系列力控软件教学视频的基础上,很好的完成了本次锅炉监控系统的设计任务,掌握了软件工程这门课理论与实际间的联系,也熟练了数据库的建立,数据采集的创建,报警的运用等等,通过繁琐的动画连接和实时数据库中各种变量的建立,找到了一定的规律。
通过简单的控制语句的编程,发现了其中很多控制变量间的编程规律,很好的实现了组态功能。
设计的过程中遇到过不少问题,软件的安装也尝试了好几个版本,或者是程序的编写问题,或者是变量的创建不合适,再或者是动画的关联,等等,通过大家一起探讨,一起研究,解决了一系列的困难,最终能够在一台电脑上将实验中的各种现象完美的展现出来,但是还是有的地方没有弄太明白,不过最终仍旧根据课设要求圆满地完成了设计的任务,在困难的陪同下体验了一下成功的喜悦,增强了以后学习和解决困难、问题的信心,体会到了团队合作的重要性,更增添了对力控软件的研究兴趣。