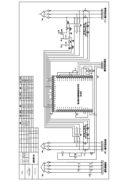
双回路供电原理图-Model
- 格式:pdf
- 大小:1.23 MB
- 文档页数:1
双电源自动切换原理图
双电源自动切换原理图是一种常见的电气控制系统,它能够实现在主电源故障
时自动切换到备用电源,保障电力系统的稳定运行。
该原理图通常由电源选择开关、控制电路、执行元件等组成,下面将详细介绍其工作原理。
首先,电源选择开关是双电源自动切换系统的核心部件之一。
它通常由两个刀
闸开关和一个传动机构组成,能够根据主电源和备用电源的状态进行自动切换。
当主电源正常供电时,电源选择开关将连接到主电源;当主电源故障或停电时,电源选择开关会自动切换到备用电源,确保系统的持续供电。
其次,控制电路是双电源自动切换系统的另一个重要组成部分。
它通常由控制器、传感器和逻辑电路等组件构成,能够实现对电源状态的实时监测和控制。
当控制电路检测到主电源异常时,会通过逻辑电路控制电源选择开关自动切换到备用电源,同时发出警报信号通知操作人员。
最后,执行元件是双电源自动切换系统的执行部分,它能够根据控制电路的指
令实现电源的自动切换。
执行元件通常由电磁继电器、电动机、气动执行机构等组成,能够快速、可靠地完成电源的切换操作,确保系统的可靠性和稳定性。
总的来说,双电源自动切换原理图是一种能够实现在主电源故障时自动切换到
备用电源的电气控制系统,它通过电源选择开关、控制电路和执行元件等部件的协同作用,能够确保电力系统的持续供电和稳定运行。
在实际应用中,我们需要根据具体的电力系统要求和环境条件,选择合适的双电源自动切换原理图,并合理设计和布置系统,确保其安全可靠地运行。
*欧阳光明*创编 2021.03.07
电机双重联锁正反转控制
欧阳光明(2021.03.07)
图三、双重联锁(按钮、接触器)正反转控制电路原理图
L1 L2 L3
一、元器件清单
变压器、交流断路器、接触式继电器、热过载继电器、按钮开关、三相交流电动机、导线若干
二、工作原理分析:
A、正转控制:
按下
常闭触头先断开(对KM2实现联锁)
SB1常开触头闭合 KM1线圈得电
M启动连续正转工作KM1主触头闭合
KM1联锁触头断开(对KM2实现联锁)
B、反转控制:
KM1电机M
KM1线圈失电主触头断开
按下联锁触头闭合 KM2线圈得电 SB2常开触头闭合
M启动连续反转工作
*欧阳光明*创编 2021.03.07
KM2主触头闭合
KM2联锁触头断开(对KM1实现联锁)
C、停止控制:
按下SB3,整个控制电路失电,接触器各触头复位,电机M失电停转;
*欧阳光明*创编 2021.03.07。
典型电气二次回路识图 The manuscript was revised on the evening of 2021断路器控制回路图控制回路是二次回路的重要组成部分,电气设备的种类和型号多种多样,控制回路的接线方式也很多,但其基本原理是相似的。
这里以某变电站控制回路图为例,简要说明看图的基本方法。
完整的二次回路原理图一般由四张图构成:原理图—端子图—端子图—原理图。
完整的控制回路图一般包括操作箱接点联系图—保护屏端子图—汇控柜端子图—断路器控制回路图。
按照上述顺序联接。
下面逐一进行说明:1、操作箱接点联系图我们以A相合闸回路为例来简要说明一下识图方法(图1)。
图1 A相合闸回路先来看图上的两种端子:是箱端子,位于保护装置后侧,是屏端子,一般位于保护屏后两侧,固定在保护屏上。
图的左边为装置的逻辑回路,右侧相对于逻辑回路标有继电装置的种类及回路名称。
如图中根据回路名称,我们可以快速找到A 相合闸回路,其中包括跳位监视回路、合闸回路、防跳回路。
跳位监视回路从正电源101通过4D62屏端子接至4n76箱端子,通过跳闸位置继电器TWJa接至4n44,并引至屏端子4D168,从屏端子通过电缆连接至断路器操作机构箱。
图中的7A为回路编号(功能相同的回路在不同型号的设备中都有统一编号,比如合闸回路的编号一般为7,跳闸回路编号一般为37)。
合闸回路的启动靠手动合闸继电器SHJ或重合闸继电器ZHJ,手合命令发出后启动SHJ,重合闸命令发出后启动ZHJ,然而合闸命令只是一个脉冲,保证合闸回路导通直至断路器合上的是合闸保持继电器HBJa。
SHJ或ZHJ发出合闸脉冲后,HBJa线圈励磁,启动合闸回路的HBJa长开接点,这时合闸回路靠HBJa接点继续导通,直至A相合闸成功,机构箱内的合闸回路断开,HBJa线圈失磁,HBJa长开触点才断开,切断合闸回路。
图中1TBJa为跳跃闭锁继电器,它有两个线圈,一个是电流启动线圈,串联在跳闸回路中,以便当继电保护装置动作于跳闸时,使1TBJa可靠的启动。
电工知识:3种简易的双电源切换电路,实物接线图,一看就懂朋友们大家好我是大俵哥,今天我们来看3个双电源切换电路。
双电源切换电路应用非常广泛,用接触器或中间继电器就可以实现简易的双电源切换。
第一种方案:两个交流接触器接触器接触器的选型:接触器的额定电流值可参考负载的工作电流,如上图所示的CJX2-1801,接触器额定电流为18A,负载的工作电流最好不要超过12A。
两个交流接触器,至少有一个接触器的辅助触点为常闭点。
实物图工作原理:两个断路器处于合闸状态,主电源断电时,主接触器的常闭触点复位,备用接触器线圈得电,备用电源供电。
主电源来电时,主接触器吸合,常闭触点断开,备用接触器线圈失电。
第二种方案:两个接触器一个中间继电器中间继电器接线图普通的8脚中间继电器即可,线圈电压为AC220。
原理图原理分析:主电源供电时,中间继电器K1线圈得电,K1的常开点闭合,交流接触器KM2线圈得电,K1的常闭触点断开,KM1线圈无法工作。
当主电源断电时,K1的常开点复位接触器KM2线圈失电,K1常闭触点复位接触器KM1线圈得电,备用电源供电。
实物接线第三种方案:一个中间继电器(仅供参考--不推荐)原理图原理分析:如果负载功率很小,一个中间继电器也可以实现双电源切换,中间继电器工作时,两组常开触点闭合,A路电源供电。
中间继电器失电时,两组常闭触点复位,B路电源供电。
总结:这三种都是最简易的双电源切换,实际应用中有一丝安全隐患,而且切换时有明显的时间差。
如果控制的是照明电路,基本上问题不大,如果控制大功率电器或者是精密仪器,是达不到要求的。
100多个实物接线图,为初学者打开一扇门。
双电源怎么接线?双电源供电电路图变压器电源和自备发电机电源之间的切换是否需要断开中性线与许多条件或因素有关,包括两电源回路的接地系统类别、两电源回路是否接入同一套低压配电柜、系统接地的设置方式,电源回路有无装设RCD或者单相接地故障保护等等,情况较为复杂。
为此,IEC标准并未做出明确的规定。
我们来看如下不同的双电源配置方案:1、两电源安装在同一场所内,且共用相同的低压配电柜,则进线回路或者双电源切换回路应当采用四极开关。
我们看图1。
图1 安装在同一场所内的双电源互投方案之故障电流从图1中,我们看到用电设备的前端安装了两只带RCD保护的三极断路器QF11和QF21作双电源互投,我们假定QF11合闸而QF21分断。
我们看到无论是用电设备发生了单相接地故障还是三相不平衡,单相接地故障电流或者三相不平衡造成的中性线电流均有可能流过QF21回路的N线和PE线。
因为QF21的RCD保护作用,QF21处于保护动作状态,无法进行有效的合闸。
反之亦然。
图1中从QF21回路的中性线或者PE线流过的电流就是非正规路径的中性线电流。
非正规路径的中性线电流所流经的通路有可能形成包绕环,包绕环内产生的磁场将可能对敏感信息设备产生干扰,同时还有可能产生断路器误动作。
解决的办法就是将QF11和QF21采用四极开关,切断故障电流流过的通路。
2、双路配电变压器互为备用电源,或者变压器与柴油发电机互为备用电源,且变压器和发电机的中性点均就近直接接地。
若两套电源共用低压配电柜,则进线回路应当采用四极开关,如图2所示。
图2 在TN-S下进线回路和母联回路应当采用四级开关从图2中,我们看到低压配电网为TN-S接地型式,且变压器的中性点就近接地,从变压器引三相、N线和PE线到低压配电柜进线回路中。
低压进线断路器和母联断路器均为三极开关,进线断路器配套了单相接地故障保护。
正常使用时两进线断路器闭合而母联打开。
当Ⅰ母线上的用电设备发生单相接地故障时,我们看到正确的路径是:用电设备外壳→PE线→PE线和N线的结合点→Ⅰ段N线→Ⅰ段接地故障电流检测→Ⅰ段变压器。
电机双重联锁正反转控制
图三、双重联锁(按钮、接触器)正反转控制电路原理图
一、元器件清单
变压器、交流断路器、接触式继电器、热过载继电器、按钮开关、三相交流电动机、导线若干
QS
L1 L2 L3
U11
V11
W11
FU1
FR
3~
PE
M
U
V
W
U12
U13
V12
V13
W13
W13
KM1
KM2
FU2
1
2
3
FR
SB3
KM2
KM1
KM1
KM2
KM1
KM2
SB1
SB2
4
5
6
7
8
9
紧急停止
二、工作原理分析:
A、正转控制:
按下SB1 SB1常闭触头先断开(对KM2实现联锁)
SB1常开触头闭合KM1线圈得电
KM1自锁触头闭合(实现自锁)电机M启动连续正转工作
KM1主触头闭合
KM1联锁触头断开(对KM2实现联锁)
B、反转控制:
KM1自锁触头断开(解除自锁)电机M失电,停止正转SB2常闭触头断开KM1线圈失电KM1主触头断开
按下SB2 KM1联锁触头闭合KM2线圈得电
SB2常开触头闭合
KM2自锁触头闭合(实现自锁)电机M启动连续反转工作
KM2主触头闭合
KM2联锁触头断开(对KM1实现联锁)
C、停止控制:
按下SB3,整个控制电路失电,接触器各触头复位,电机M失电停转;。
双电源自动切换开关工作原理接线图和操作规范双电源是指:一种由微处理器掌握,用于电网系统中网电与网电或网电与发电机电源启动切换的装置,可使电源连续源供电。
CTYW5-100系列双电源,当常用电突然故障或停电时,通过双电源切换开关,自动投入到备用电源上,(小负荷下备用电源也可由发电机供电,)使设备仍能正常运行。
最常见的是电梯、消防、监控上,以下是双电源自动切换开关正面图双电源自动切换开关工作原理接线图双电源主要分为PC级双电源(整体式)和CB级双电源(双断路器式)PC级双电源:能够接通、承载、但不用于分断短路电流的双电源双电源若选择不具有过电流脱扣器的负荷开关作为执行器则属于PC 级自动转换开关。
不具备爱护功能,但其具备较高的耐受和接通力量,能够确保开关自身的平安,不因过载或短路等故障而损坏,在此状况下保证牢靠的接通回路。
CB级双电源:配备过电流脱扣器的双电源,它的主触头能够接通并用于分断短路电流双电源若选择具有过电流脱扣器的断路器作为执行器则属于CB级自动转换开关。
具备选择性的爱护功能,能对下端的负荷和电缆供应短路和过载爱护;其接通和分断力量远大于使用接触器和继电器等其他元器件。
双电源自动切换开关操作规范1、当因故停电,且在较短时间内无法恢复供电时,必需启用备用电源。
步骤:①切除市电供电各断路器(包括配电室掌握柜各断路器,双电源切换箱市供电断电器),拉开双投防倒送开关至自备电源一侧,保持双电源切换箱内自备电供电断路器处于断开状态。
②启动备用电源(柴油发电机组),待机组运转正常时,挨次闭合发电机空气开关、自备电源掌握柜内各断路器。
③逐个闭合电源切换箱内各备用电源断路器,向各负载送电。
④备用电源运行期间,操作值班人员不得离开发电机组,并依据负荷的变化准时调整电压、厂频率等,发觉特别准时处理。
2、市电恢复供电时,应准时做好电源转换工作,切断备用电源,恢复市电供电。
步骤:①按挨次逐个断开自备电源各断路器,挨次是:双电源切换箱自备电源断路器→自备电源配电柜各断路器→发电机总开关→将双投开关拨至市电供电一侧。
电机双重联锁正反转控制
图三、双重联锁(按钮、接触器)正反转控制电路原理图
一、元器件清单
变压器、交流断路器、接触式继电器、热过载继电器、按钮开关、三相交流电动机、导线若干
L1 L2 L3
二、工作原理分析:
A、正转控制:
按下常闭触头先断开(对KM2实现联锁)
常开触头闭合KM1线圈得电
KM1电机M启动连续正转工作
KM1
KM1联锁触头断开(对KM2实现联锁)
B、反转控制:
M失电,停止正转
按下线圈得电
KM2电机M启动连续反转工作
KM2主触头闭合
KM2联锁触头断开(对KM1实现联锁)
C、停止控制:
按下SB3,整个控制电路失电,接触器各触头复位,电机M失电停转;。