电动机控制电路图
- 格式:doc
- 大小:964.50 KB
- 文档页数:13
电动机两地控制电路原理图
为了操作方便,一台设备有几个操纵盘或按钮站,各处都可以进行操作控制。
要实现多地点控制则在控制线路中将启动按钮并联使用,而将停止按钮串联使用。
上图是以两地点控制为例分析电动机多地点控制线路。
两地启动按钮SB12、SB22并联,两地停止按钮SB11、SB21串联。
操作过程如下:
一、电动机起动;
1、合上空气开关QF接通三相电源。
2、按下启动按钮SB12或SB22(以操作方便为原则)交流接触器KM线圈通电吸合,主触头闭合,电动机运行。
同时KM辅助常开触点自锁。
二、电动机停止;
1、按下停止按钮SB11或SB21(以方便操作为原则)接触器KM线圈失电,KM的触点全部释放,电动机停止。
三、电动机的过载保护由热继电器FR完成。
电动机两地控制接线示意图
(注:文档可能无法思考全面,请浏览后下载,供参考。
可复制、编制,期待你的好评与关注)。
电机启动常见方法1、定时自动循环控制电路说明:(技师一)1、题图中的三相异步电动机容量为,要求电路能定时自动循环正反转控制;正转维持时间为20秒钟,反转维持时间为40秒钟。
2、按原理图在配电板上配线,要求线路明快、工艺合理、接点牢靠。
3、简述电路工作原理。
注:时间继电器的延时时间不得小于15秒,时间调整应从长向短调。
定时自动循环控制电路电路工作原理:合上电源开关QF,按保持按钮SB2,中间继电器KA吸合,KA的自保触点与按钮SB2、KT1、KT2断电延时闭合的动断触点组成的串联电路并联,接通了起动控制电路。
按起动按钮SB3,时间继电器KT1得电,其断电延时断开的动合触点KT1闭合,接触器KM1线圈得电,主触点闭合,电动机正转(正转维持时间为20秒计时开始)。
同时KM1动合触点接通了时间继电器KT2,其串联在接触器KM2线圈回路中的断电延时断开的动合触点KT2闭合,由于KM1的互锁触点此时已断开,接触器KM2线圈不能通电。
当正转维持时间结束后,断电延时断开的动合触点KT1断开,KM1释放,电动机正转停止。
KM1的动断触点闭合,接触器KM2线圈得电,主触点闭合,电动机开始反转.同时KM1动合触点断开了时间继电器KT2线圈回路(反转维持时间为40秒计时开始)。
这时KM2动合触点又接通了KT1线圈,断电延时断开的动合触点KT1闭合,为下次电动机正转作准备。
因此时串联在接触器KM1线圈回路中的KM2互锁触点断开,接触器KM1线圈暂时不得电。
与按钮SB2串联的KT1、KT2断电延时闭合的动断触点是保证在电动机自动循环结束后,才能再次起动控制电路。
热继电器FR常闭触点,是在电动机过负载或缺相过热时将控制电路自动断开,保护了电动机。
2、顺序控制电路(范例)顺序控制电路(范例)工作原理:图A:KM2线圈电路由KM1线圈电路起动、停止控制环节之后接出。
按下起动按钮SB2,KM1线圈得电吸合并自锁,此时才能控制KM2线圈电路。
电动机的单向运转控制电路图
电动机的手动单向运转控制是通过低压开关来控制电动机的起动和停止,适用于小容量电动机的起动及对控制条件要求不高的场合。
在工厂中常被用来控制三相风扇、小型台钻、小型砂轮机、机床的冷却泵电动机等。
用负荷开关、组合开关和低压断路器控制的电动机手动单向运转控制电路如图1~图3所示。
图1 用开启式负荷开关控制的手动单向运转控制电路图
图 2 用组合开关控制的手动单向运转控制电路图
图 3 用低压断路器控制的手动单向运转控制电路图。
电动机两地控制电路原理图
为了操作方便,一台设备有几个操纵盘或按钮站,各处都可以进行操作控制。
要实现多地点控制则在控制线路中将启动按钮并联使用,而将停止按钮串联使用。
上图是以两地点控制为例分析电动机多地点控制线路。
两地启动按钮SB12、SB22并联,两地停止按钮SB11、SB21串联。
操作过程如下:
一、电动机起动;
1、合上空气开关QF接通三相电源。
2、按下启动按钮SB12或SB22(以操作方便为原则)交流接触器KM线圈通电吸合,主触头闭合,电动机运行。
同时KM辅助常开触点自锁。
二、电动机停止;
1、按下停止按钮SB11或SB21(以方便操作为原则)接触器KM线圈失电,KM的触点全部释放,电动机停止。
三、电动机的过载保护由热继电器FR完成。
电动机两地控制接线示意图
(此文档部分内容来源于网络,如有侵权请告知删除,文档可自行编辑修改内容,
供参考,感谢您的配合和支持)。
电动机两地控制电路原理图
为了操作方便,一台设备有几个操纵盘或按钮站,各处都可以进行操作控制。
要实现多地点控制则在控制线路中将启动按钮并联使用,而将停止按钮串联使用。
上图是以两地点控制为例分析电动机多地点控制线路。
两地启动按钮SB12、SB22并联,两地停止按钮SB11、SB21串联。
操作过程如下:
一、电动机起动;
1、合上空气开关QF接通三相电源。
2、按下启动按钮SB12或SB22(以操作方便为原则)交流接触器KM线圈通电吸合,主触头闭合,电动机运行。
同时KM辅助常开触点自锁。
二、电动机停止;
1、按下停止按钮SB11或SB21(以方便操作为原则)接触器KM线圈失电,KM的触点全部释放,电动机停止。
三、电动机的过载保护由热继电器FR完成。
电动机两地控制接线示意图
Welcome !!! 欢迎您的下载,资料仅供参考!。
电动机两地控制电路原理图
为了操作方便,一台设备有几个操纵盘或按钮站,各处都可以进行操作控制.要实现多地点控制则在控制线路中将启动按钮并联使用,而将停止按钮串联使用。
上图是以两地点控制为例分析电动机多地点控制线路。
两地启动按钮SB12、SB22并联,两地停止按钮SB11、SB21串联。
操作过程如下:
一、电动机起动;
1、合上空气开关QF接通三相电源。
2、按下启动按钮SB12或SB22(以操作方便为原则)交流接触器KM线圈通电吸合,主触头闭合,电动机运行。
同时KM辅助常开触点自锁.
二、电动机停止;
1、按下停止按钮SB11或SB21(以方便操作为原则)接触器KM线圈失电,KM的触点全部释放,电动机停止.
三、电动机的过载保护由热继电器FR完成。
电动机两地控制接线示意图。
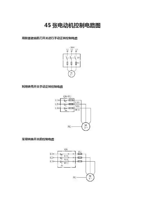
45张电动机控制电路图用胶盖瓷底的刀开关进行手动正转控制电路利用铁壳开关手动正转控制电路采用转换开关的控制电路用倒顺开关的正反转控制电路具有自锁的正转控制电路具有过载保护的正转控制电路点动与连续运行控制电路避免误操作的两地控制电路三地(多地点)控制电路电动机间歇运行电路电动机短时间停电来电后自动快速再起动电路按钮连锁的正反转控制电路接触器连锁的正反转控制电路按钮、接触器复合连锁的正反转控制电路用按钮点动控制电动机启停电路具有三重互锁保护的正反转控制电路接触器连锁的点动和长动正反转控制电路防止正反转转换期间相间短接的三接触器控制电路用连锁继电器防止正反转转换相间短接的控制电路仅用一个按钮控制电动机正反转的电路用转换开关预选的正反转启停控制电路自动往返控制电路仅用一个行程开关实现自动往返控制电路带有起动熔丝的起动电路仅用一个按钮控制电动机启停电路单线远程控制电动机启停电路能发出启停信号的控制电路两台电动机按顺序起动同时停止的控制电路两台电动机按顺序起动分开停止的控制电路自动切换的两台电动机按顺序起动逆序停止电路电动机延时开机的间歇运行电路带有报警装置的电动机短暂停电来电后自动再起动电路电动机长时间停电来电后自动再起动电路两条运输原料传送带的电气控制电路多台电动机可同时起动又可有选择起动的控制电路低速脉动控制电路电动阀门控制电路(之一)电动阀门控制电路(之二)串励直流电动机刀开关可逆控制电路HZ5系列组合开关应用电路用GYD-16/C型气压开关控制电动机电路电动葫芦的电气控制电路用八挡按钮操作的行车控制电路。
电机启动常见方法1、定时自动循环控制电路说明:(技师一)1、题图中的三相异步电动机容量为1.5KW,要求电路能定时自动循环正反转控制;正转维持时间为20秒钟,反转维持时间为40秒钟。
2、按原理图在配电板上配线,要求线路明快、工艺合理、接点牢靠。
3、简述电路工作原理。
注:时间继电器的延时时间不得小于15秒,时间调整应从长向短调。
定时自动循环控制电路电路工作原理:合上电源开关QF,按保持按钮SB2,中间继电器KA吸合,KA的自保触点与按钮SB2、KT1、KT2断电延时闭合的动断触点组成的串联电路并联,接通了起动控制电路。
按起动按钮SB3,时间继电器KT1得电,其断电延时断开的动合触点KT1闭合,接触器KM1线圈得电,主触点闭合,电动机正转(正转维持时间为20秒计时开始)。
同时KM1动合触点接通了时间继电器KT2,其串联在接触器KM2线圈回路中的断电延时断开的动合触点KT2闭合,由于KM1的互锁触点此时已断开,接触器KM2线圈不能通电。
当正转维持时间结束后,断电延时断开的动合触点KT1断开,KM1释放,电动机正转停止。
KM1的动断触点闭合,接触器KM2线圈得电,主触点闭合,电动机开始反转.同时KM1动合触点断开了时间继电器KT2线圈回路(反转维持时间为40秒计时开始)。
这时KM2动合触点又接通了KT1线圈,断电延时断开的动合触点KT1闭合,为下次电动机正转作准备。
因此时串联在接触器KM1线圈回路中的KM2互锁触点断开,接触器KM1线圈暂时不得电。
与按钮SB2串联的KT1、KT2断电延时闭合的动断触点是保证在电动机自动循环结束后,才能再次起动控制电路。
热继电器FR常闭触点,是在电动机过负载或缺相过热时将控制电路自动断开,保护了电动机。
2、顺序控制电路(范例)顺序控制电路(范例)工作原理:图A:KM2线圈电路由KM1线圈电路起动、停止控制环节之后接出。
按下起动按钮SB2,KM1线圈得电吸合并自锁,此时才能控制KM2线圈电路。
电机启动常见方法1、定时自动循环控制电路说明:(技师一)1、题图中的三相异步电动机容量为1.5KW,要求电路能定时自动循环正反转控制;正转维持时间为20秒钟,反转维持时间为40秒钟。
2、按原理图在配电板上配线,要求线路明快、工艺合理、接点牢靠。
3、简述电路工作原理。
注:时间继电器的延时时间不得小于15秒,时间调整应从长向短调。
定时自动循环控制电路电路工作原理:合上电源开关QF,按保持按钮SB2,中间继电器KA吸合,KA的自保触点与按钮SB2、KT1、KT2断电延时闭合的动断触点组成的串联电路并联,接通了起动控制电路。
按起动按钮SB3,时间继电器KT1得电,其断电延时断开的动合触点KT1闭合,接触器KM1线圈得电,主触点闭合,电动机正转(正转维持时间为20秒计时开始)。
同时KM1动合触点接通了时间继电器KT2,其串联在接触器KM2线圈回路中的断电延时断开的动合触点KT2闭合,由于KM1的互锁触点此时已断开,接触器KM2线圈不能通电。
当正转维持时间结束后,断电延时断开的动合触点KT1断开,KM1释放,电动机正转停止。
KM1的动断触点闭合,接触器KM2线圈得电,主触点闭合,电动机开始反转.同时KM1动合触点断开了时间继电器KT2线圈回路(反转维持时间为40秒计时开始)。
这时KM2动合触点又接通了KT1线圈,断电延时断开的动合触点KT1闭合,为下次电动机正转作准备。
因此时串联在接触器KM1线圈回路中的KM2互锁触点断开,接触器KM1线圈暂时不得电。
与按钮SB2串联的KT1、KT2断电延时闭合的动断触点是保证在电动机自动循环结束后,才能再次起动控制电路。
热继电器FR常闭触点,是在电动机过负载或缺相过热时将控制电路自动断开,保护了电动机。
2、顺序控制电路(范例)顺序控制电路(范例)工作原理:图A:KM2线圈电路由KM1线圈电路起动、停止控制环节之后接出。
按下起动按钮SB2,KM1线圈得电吸合并自锁,此时才能控制KM2线圈电路。
电机启动常见方法电机启动常见方法 (1)1、定时自动循环控制电路 (2)2、顺序控制电路(范例) (3)3、电动机顺序控制电路 (4)4、异步电动机可逆控制电路(范例) (5)5、双重连锁可逆控制电路 (6)6、限位开关控制自动往复电路(1) (7)7、限位开关控制自动往复电路(2) (8)8、星形—三角形起动控制电路 (9)9、自耦变压器减压起动起动控制电路 (11)10、时间原则能耗制动控制电路 (13)11、电动机电容制动制动控制电路 (15)12、4/2极双速电动机起动电路 (16)13、4/2极双速电动机起动电路(2) (17)14、CW6140普通车床控制电路 (18)1、定时自动循环控制电路说明:(技师一)1、题图中的三相异步电动机容量为1.5KW,要求电路能定时自动循环正反转控制;正转维持时间为20秒钟,反转维持时间为40秒钟。
2、按原理图在配电板上配线,要求线路明快、工艺合理、接点牢靠。
3、简述电路工作原理.注:时间继电器的延时时间不得小于15秒,时间调整应从长向短调。
定时自动循环控制电路电路工作原理:合上电源开关QF,按保持按钮SB2,中间继电器KA吸合,KA的自保触点与按钮SB2、KT1、KT2断电延时闭合的动断触点组成的串联电路并联,接通了起动控制电路。
按起动按钮SB3,时间继电器KT1得电,其断电延时断开的动合触点KT1闭合,接触器KM1线圈得电,主触点闭合,电动机正转(正转维持时间为20秒计时开始)。
同时KM1动合触点接通了时间继电器KT2,其串联在接触器KM2线圈回路中的断电延时断开的动合触点KT2闭合,由于KM1的互锁触点此时已断开,接触器KM2线圈不能通电。
当正转维持时间结束后,断电延时断开的动合触点KT1断开,KM1释放,电动机正转停止。
KM1的动断触点闭合,接触器KM2线圈得电,主触点闭合,电动机开始反转。
同时KM1动合触点断开了时间继电器KT2线圈回路(反转维持时间为40秒计时开始)。
4个电机控制电路图,搞定所有电机控制设计!点动控制点动控制又称为寸动控制,顾名思义就是按动按钮开关,电动机得电启动运转;当松开按钮开关后,电动机失电停止运转。
点动控制是电路中最基基础的控制电路,广泛应用在电路中。
原理图点动实物接线工作原理:当按下按钮SB,交流接触器工作线圈得电吸合,其主触点瞬间闭合,接通三相电源,电动机得电启动运行;当松开按钮SB,交流接触器工作线圈失电断开,主触点瞬间断开,断开三相电源,电动机失电停止运转。
自锁控制自锁控制就是依靠接触器或者继电器自身的常开辅助触点,而使其工作线圈保持通电的现象。
它与点动控制最大区别是,点动控制是接通接触器线圈电源后,松开启动按钮后接触器线圈立马断电,电机停止;而自锁控制,当接触器线圈得电后,松开启动按钮,接触器线圈依然保持通电。
自锁控制在控制电路中可以起到很好的失压和欠压保护作用,当电路电源由于某种原因,导致电压下降,电压低于85%时,接触器的电磁系统所产生的电磁力克服不了弹簧的反作用力,因而释放,主触点打开,自动切断主电路,达到欠压保护。
当电路断电时,接触器工作线圈失电释放,自锁触点断开,当再次来电时,电机不会立刻启动,必须重新按动启动按钮SB,电机才能再次工作,起到失压保护。
自锁控制原理图自锁实物接线图工作原理:启动时,按动启动按钮SB2,接触器工作线圈得电吸合,主触点闭合,三相电源接通,电机得电运行。
在交流接触器工作线圈得电吸合同时,接触器并联在启动按钮SB2上的辅助触点闭合自锁,在启动按钮SB2松开后,电流经辅助触点保持接触器工作线圈通电吸合,所以主触点不会断开,电机保持正常工作。
互锁控制互锁控制简单理解就是两者相互制约。
比如有一台电机可以左右运行,如果没有相互制约,同时启动势必造成电源短路,因此约定左边运行时右边不能运行,右边运行时左边不能运行,这样的相互制约就是互锁。
互锁一般通过软件编程、接触器或继电器常闭触点、按钮的动断触点来实现。
电动机控制电路图【1】直流电动机正反转电路图:
【2】三相异步电动机有点动控制还有正常动行电路图:
【3】三相异步电动机的启动控制电路图(带故障指示灯):
【4】接触器联锁的正反转控制电路图:
【5】按钮、接触器双重联锁的正反转控制电路图:
【6】三相异步电动机点动与长动的正反转控制电路图:
【7】三相异步鼠笼电动机电容制动控制电路图:
【8】定子线路串接电阻启动自动控制线路图:
【9】时间继电器自动控制Y -△降压启动线路图:
【10】按钮、接触器控制Y -△降压手动启动线路图:
【11】延边△降压启动在自动控制线路图:
【12】按钮、接触器、中间继电器控制补偿器降压启动控制线路图:
【13】正反转反接制动控制线路图:
【14】无变压器单相半波整流能耗制动自动控制线路图:
【15】用一个时间继电器,和三个按钮,控制一个灯220和电机380,要求电机能自动运行60秒停止:
【16】用两个时间继电器控制电动机间歇正反转
【17】正转停止后,必须过预定的时间(如5S)后才能反转,反转停止后,必须过预定的时间(如5S)后才能正转电路图:
【18】用三个时间继电器控制正反转并要有间隙电路图:
【19】用四个时间继电器控制正反转并要有间隙电路图:
【20】两地控制一台电动机电路图:
【21】三地控制一台三相异步电动机正反转电路图:
【22】用3个继电器控制电动机断相保护:
【23】缺相保护原理图:
原理:
运行中的三相380伏电动机缺一相电源后,变成两相运行,如果运行时间过长则有烧毁电动机的可能。
为了防止缺相运行烧毁电动机,可以采用多种保护方案。
下图为一种三相电动机断相保护电路,当电动机运行时发生断相后三相电压不平衡,桥式整流则有电压输出,当输出的直流电压达到中间继电器KA动作值时,KA动作,于是与自锁触点串联的常闭触点断开,使KM线圈断电其主触头全部释放,电动机停止。