火电项目核准申请程序
- 格式:doc
- 大小:25.89 KB
- 文档页数:11
《电力项目审批程序》2007-09-11I、项目审批程序的规定1、不论何种形式的集资项目,均应符合所在电网的统一规划,合理布局,分别纳入国家或地方建设计划,按基建程序办事;有关工程项目的项目建设书、可行性研究报告、设计任务书,凡与水电部合资建设的项目,由电力部门按水电部规定的职责编报和审批。
凡地方或部门投资在水电部所属电厂内扩建的项目,由地方或部门与水电部商定后,共同上报项目建设书和设计任务书。
凡全部由地方、部门和企业集资建设的项目由主管地方和主管部门编制,并经有关电管局,省局同意后,上报国家计委,并抄送水电部。
2、为了鼓励集资办电,国家计委已明确,地方集资部分不挤占地方投资计划指标,由国家计委另行安排指标。
(水利电力部印发《贯彻国务院“关于鼓励集资办电和实行多种电价的暂行规定中有关集资办电部分的试行办法》的通知(86)水电计字第73号1986年4月17日)一、发电配套送出工程,凡接入电网的,其设计任务书的上报和审批,不论何种投资渠道(包括国家投资、华能投资、地方投资、部门投资、企业投资及新力公司投资等)均按以下程序:1、发电配套送出工程的设计任务书,在发电配套送出工程可行性研究报告经电力规划设计总院、电管局、省局组织审查后,均由电管局、省局负责编制报能源部。
发电配套送出工程设计任务书的上报,原则上应与发电工程同步,建设周期较长的大型发电工程或涉及电网结构有重大改变的配套送出工程设计任务书,不能同步上报时,应在发电工程开工前上报,个别确有困难的,经部同意后可在工程开工后报出。
2、电管局、省局上报的发电配套送出工程设计任务书,要分别抄报,抄送发电项目的和投资单位(包括项目所在地方主管部门),并请各投资单位对送出工程的内容、投资额及投资分摊、贷款方式等要及时提出书面意见报部。
3、部根据各电管局、省局上报的任务书和各投资单位的意见进行审批。
按国家现行规定,330千伏及以上电压等级的配套送出工程由部提出初审意见报国家计委审批,220千伏配套送出工程由能源部审批。
火电厂项目前期及建设工作程序一、项目前期工作程序1、投资方按照国家和省政府制定的能源发展战略规划,拟定火电厂投资发展规划。
2、投资方就火电厂规划相关事宜与各级政府进行沟通协调,与地方政府签订战略合作投资开发协议。
3、投资方委托具有资质的设计院开展项目初步可行性研究报告(含铁路专用线)的编制工作。
从技术及经济的角度对项目进行初步论证。
(内容包括选出几个可推荐的拟选厂址)4、投资方取得初步可行性研究阶段各级政府及各职能部门同意项目建设的相关批文。
5、初步可行性研究报告编制完成后,投资方组织上报国家电力规划设计总院审查,并取得电力规划设计总院审查意见,项目具备上报省内评优条件(相当于具备上报路条条件)。
6、项目通过投资方内部立项决策程序。
7、根据国家电力规划设计总院对初步可行性研究报告审查意见及投资方立项决策意见,向省、市发改委(能源局)上报项目评优报告,由省发改委(能源局)根据国家发改委(能源局)下达的各省《火电项目规划建设指导意见》,组织区域内拟建火电建设项目优选评议工作。
(2014年7月平江电厂与省内其他火电项目大部分是以基本完成的可行性研究报告参与省内评优。
)8、由省发改委根据省内火电项目评优结果(公示后),上报国家发改委,国家发改委批复后,项目进入国家电力规划。
(相当于取得路条)9、根据国家电力规划设计总院对初步可行性研究报告审查意见及投资方立项决策意见,投资方委托设计院开展项目可行性研究(含铁路专用线)工作。
(内容包括对拟选厂址进行全面技术经济比较,提出厂址推荐意见)。
10、投资方委托具有资质的单位编制项目可研阶段所需的环保、国土、水资源、水土保持、输电规划、接入系统、地震、地质、社会稳定风险、安全预评价、节能评价、文物、职业病、综合利用等二十多个专题报告。
11、投资方向国家、省、市相关主管部门提出对专题报告审查的申请,由其组织专家组进行审查,并取得国家、省、市相关主管部门对专题报告的审查意见。
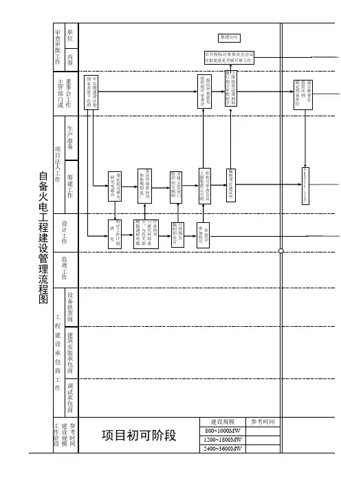
火电项目核准申请程序第一篇:火电项目核准申请程序火电项目核准申请程序火电项目建设阶段划分火电建设项目一般分为以下几个阶段:项目核准阶段(初步可行性研究阶段、可行性研究阶段)、初步设计阶段、施工图设计阶段、施工准备阶段、工程建设阶段、竣工移交阶段。
一、项目核准阶段项目核准阶段旨在根据集团公司电力产业发展规划,与国家和地方政府有关部门和单位以及电网公司沟通,使项目进入国家和地方电力发展规划。
取得电源项目的控股开发权;与项目所在地政府及其有关部门签署项目开发协议。
初步可行性阶段初步可行性研究阶段是在项目意向确定之后,对项目进行全面的分析和论证,并依此形成项目建议书,通过审查进行“立项”决策的初步论证估计阶段。
其主要内容是:(1)收集原始材料,进行现场踏勘。
(2)论证建厂的必要性。
(3)推荐两个及以上的厂址进入可研。
(4)初步落实建厂外部条件,取得必要的意向性文件。
(5)提出规划容量建议。
(6)根据工程轮廓进度及厂址条件,通过造价分析,提出投资匡算。
在初步可行性研究阶段重点研究总体规划设想,落实接入系统、取排水、灰场、燃料及运输、环境影响及保护等初步可行性,并作为各方案技术和经济比较的基础。
编制初步可行性研究报告并报上级主管部门审批。
可行性研究阶段可行性研究阶段的主要工作内容与初步可行性研究阶段类似,需要对意向项目的技术、经济、环境及社会影响等进行深入地调查研究,完成不同厂址的全面技术经济比较,提出推荐意见。
在可研阶段落实建厂外部条件,优化规划方案,完成环境保护、土地预审、水资源、水土保持、接入系统等专题报告,取得有效的支持性文件。
进行现场勘测和环境影响评价。
确定主要设计方案和三大主机的技术方案论证,完成投资估算。
编制可行性研究报告并报上级主管部门审批。
二、初步设计阶段初步设计阶段根据可研报告及其审批意见确定工程项目建设具体方案和投资规模。
其主要工作内容是完成主机及设计单位确定、调查收资、拟订主要设计原则、提出勘测任务书并进行现场勘测、确定设计方案并进行专业方案比选、提出推荐方案、完成初步设计文件编制和初步设计概算并进行审批。
我认为前期问题就是如何与政府官员打交道的问题,关系搞妥了,事情也成了,光让牛儿干活不吃草不行,让牛儿光吃草,不干活更不行,因此如何能让牛二吃草还干活是门艺术,各位:现在跑火电项目不太容易了!电厂建设的前期,主要是有哪些手续(或者批文、批复)需要走?其相关顺序、过程是什么啊?究竟经过哪些手续才能开始基建。
这些似乎也搜不到,有谁了解?谢谢。
1、是拿路条阶段还是核准阶段2、一般流程是先规划选址-----进行初可研-------提项目建议书--------(批准后)进行可研--------省发改委上报国家发改委申请--------国家发改委核准--------开工3、楼上所说的,那环评是放在哪个步骤呢?你说的就是我问的。
谢谢,继续补充~~可研文本出来后,就可以出环评了!环评工作与可研工作相互交叉,环评要可研提高数据,例如烟筒的高度和直径,可研相关的环保部分也要从环评中摘录4、主要分初步可研阶段、可研阶段后国家发改委发同意前期的大路条后到6个国家部委取得支持性文件后回到发改委核准。
5、是科研还是初可啊?6、环评放在初步可研,但和可研是独立的7、你可以这样:先到省级政府的政务大厅去咨询,他们会给你一个所需材料的清单,然后就是你运作的事情了,方法一:按程序办事,我想没有人搞电厂会这样搞的,非拖死不可,方法二:拖关系,把政府主要领导打点好了,让其成立本项目绿色通道,组成本项目工作组,专门为你项目服务,办事就快很多,但是这个前提是你肯投入,肯塞钱。
技术上的事情在前期都是小事情,关键是运作学习了前期工作竟然有这么多工作,考验建设单位的公关能力啊8、环评必须的,在报审发改委之前9、火力发电厂可行性研究需业主提供的资料(其它类型电厂可参照执行)----------------------------------------------------------一、文件(协议)1、省级(自治区、直辖市)发展和改革委员会及发电(集团)公司电力发展规划。
火电项目核准申请程序火电项目建设阶段划分火电建设项目一般分为以下几个阶段:项目核准阶段(初步可行性研究阶段、可行性研究阶段)、初步设计阶段、施工图设计阶段、施工准备阶段、工程建设阶段、竣工移交阶段。
一、项目核准阶段项目核准阶段旨在根据集团公司电力产业发展规划,与国家和地方政府有关部门和单位以及电网公司沟通,使项目进入国家和地方电力发展规划。
取得电源项目的控股开发权;与项目所在地政府及其有关部门签署项目开发协议。
初步可行性阶段初步可行性研究阶段是在项目意向确定之后,对项目进行全面的分析和论证,并依此形成项目建议书,通过审查进行“立项”决策的初步论证估计阶段。
其主要内容是:(1) 收集原始材料,进行现场踏勘。
(2) 论证建厂的必要性。
(3) 推荐两个及以上的厂址进入可研。
(4) 初步落实建厂外部条件,取得必要的意向性文件。
(5) 提出规划容量建议。
(6) 根据工程轮廓进度及厂址条件,通过造价分析,提出投资匡算。
在初步可行性研究阶段重点研究总体规划设想,落实接入系统、取排水、灰场、燃料及运输、环境影响及保护等初步可行性,并作为各方案技术和经济比较的基础。
编制初步可行性研究报告并报上级主管部门审批。
可行性研究阶段可行性研究阶段的主要工作内容与初步可行性研究阶段类似,需要对意向项目的技术、经济、环境及社会影响等进行深入地调查研究,完成不同厂址的全面技术经济比较,提出推荐意见。
在可研阶段落实建厂外部条件,优化规划方案,完成环境保护、土地预审、水资源、水土保持、接入系统等专题报告,取得有效的支持性文件。
进行现场勘测和环境影响评价。
确定主要设计方案和三大主机的技术方案论证,完成投资估算。
编制可行性研究报告并报上级主管部门审批。
二、初步设计阶段初步设计阶段根据可研报告及其审批意见确定工程项目建设具体方案和投资规模。
其主要工作内容是完成主机及设计单位确定、调查收资、拟订主要设计原则、提出勘测任务书并进行现场勘测、确定设计方案并进行专业方案比选、提出推荐方案、完成初步设计文件编制和初步设计概算并进行审批。
新能源项目开发建设合规手续办理时序指引新能源项目开发既是一项技术性、经济性、专业性很强的工作,也是一项政策性很强的工作,其前期、建设期和完建期整个周期涉及众多部门法,相关的法律、法规、部门规章、规范性文件及规程、规范等国家标准或行业标准数量庞大,并且更新频繁,给新能源项目开发建设合规手续管理带来了较大困难。
具体来说,新能源项目开发前期阶段集中于开发权和环境保护、水土保持、职业病防护等方面的行政许可手续,是项目开发合规手续的最重要阶段,事关项目能否合法落地;建设期主要有质量监督、粉尘、噪声等环境保护监测和水土保持监测等行政管理或行政监督手续;完建期主要涉及环保、水保等专项验收手续和各种工程验收手续。
另外,作为项目载体的土地(用海),是项目开发最重要的支撑条件和制约条件,相比于水电项目和火电项目,风电、光伏项目用地(用海)方式多样,用地(用海)问题更加复杂,一个项目不同功能区的用地方式不尽相同,有的同一功能区也有多种用地方式,用地政策文件变化较快,不同时期用地(用海)合规性要求不完全一致。
一般来说,风电、光伏项目四个功能区的用地(用海)方式如下:升压站(开关站)和综合楼都是永久建筑物,所占用土地应是建设用地,取得建设用地使用权(海域使用权);发电场区部分,风机基础及箱变基础和升压站一样,应使用建设用地,取得建设用地使用权(海域使用权),光伏场区占地面积较大,一般以租赁方式使用未利用地、非耕地农用地、符合条件的灌木林地等,获得土地经营权或租赁债权;送出线路和集电线路的塔基用地,大多数省市自治区按“以补代征”的方式处理,有的地方需要办理建设用地手续;进场道路可利用共建的农村道路、乡村公路、森林草原防火通道(生产道路),风机检修道路可能绵延数十公里,其手续合规性应高度重视,与进场道路的处理方式一致,光伏场区内的道路可以按农村道路管理。
为提升新能源项目开发建设合规手续的管理能力和水平,提高新能源项目资产合法性质量,促进项目开发主体高质量发展,编制形成本指引。
履
上
前期重大外组织前期重大调研项
地开计审复署派批工审工件工组开
提计站工安作厂程质单的中持
调试参导(
挥参指安工参总工装组中作面导
动下套运运在收系管、备加运程挂以实程
作
中持安
部运动
质收装活参心指工参运业审参试
调各帐料工试用调移
产进签完试工整消检件收参启总督查证质指试验组交检收组缺收善套操证监加条台移产启收产成验件
监收
参加启动参套检查工作验证参动、证站动
发书名产总货回试加能质保结织设加计立产织算格予达自验业织能务工责
会议实条件各作生
产产
考
行
加收验书签程验主下计主工署派出结行
价。
附件:中国华电集团公司火电项目前期工作管理办法第一章总则第一条为加强中国华电集团公司(以下简称“集团公司”)火电项目(含煤电、气电,下同)前期工作管理,根据国家有关法规,结合集团公司实际,制定本办法。
第二条本办法适用于集团公司系统拟控股投资的境内新建、扩建火电项目,境外火电项目参照执行。
第三条火电项目前期工作应以集团公司发展战略和规划为统领,坚持价值思维理念,树立前期工作为基建、生产、经营服务的意识,不断加强技术创新和设计优化,全面提高项目竞争力和赢利能力。
第二章前期工作程序和内容第四条前期工作分为项目发起决策、初步可行性研究(以下简称“初可研”)、立项决策、可行性研究(以下简称“可研”)、核(批)准等五个阶段。
第五条发起决策阶段(一)二级单位(包括区域子(分)公司、上市公司、水电流域公司、专业公司等,下同)应对项目进行发起决策,并将决策意见报集团公司备案。
通过发起决策的项目,可以签署项目合作协议,积极争取将项目列入地方(行业)发展规划。
(二)二级单位在本阶段应按照集团公司统一的命名规则(见附件1)确定项目名称。
第六条初可研阶段(一)通过发起决策的项目,由二级单位批复开展初可研工作,并报集团公司备案。
(二)依据集团公司发展战略和规划、国家电力产业政策、区域电源发展要求,在现场踏勘和初步考察主要建厂条件的基础上,重点研究电力(热、冷)市场、燃料供应、环境保护、水源保障等建厂条件,注重投资效益和风险分析与评估,根据综合技术经济评价择优推荐项目拟建厂址(新建项目二个以上)、建设规模和规划容量等。
(三)本阶段应落实以下主要意向性文件:1. 地方政府(地、市、盟级或省级,视各地方的具体要求而定)投资主管部门出具的同意开展项目前期工作的批复文件(以下简称“路条”);2. 地(市、盟)级城市规划部门出具的同意建厂文件;3. 地(市、盟)级土地主管部门出具的同意厂址(含灰场、铁路专用线等)用地文件;4. 具有管理权限的水行政主管部门出具的原则同意取水文件;5. 地(市、盟)级环保主管部门出具的同意建厂文件;6. 铁路主管部门出具的同意燃料运输及铁路专用线接轨的(意向性)文件;公路运输的项目取得公路主管部门同意运输的意见;水路运输的项目需取得水运主管部门关于码头使用的意见;7. 燃料供应单位同意供应燃料的原则性协议;8. 投资(意向)协议。
电厂建设项目前期工作筹建程序电源建设项目前期工作是指从电源建设项目规划选址工作开始,到电源建设项目批复开工之间的全部组织、实施和管理工作。
具体包括如下主要工作内容:(一)电源建设项目的技术经济可行性研究论证工作,具体为电源建设项目的初步可行性研究工作(水电为预可行性研究)、可行性研究工作、初步设计等。
(二)申请国家批准立项、开工工作,具体为项目建议书、可行性研究报告书、开工报告等。
(三)电源建设项目投资意向协议、股东协议、公司章程的起草和签订工作及电源建设项目公司成立前的筹备、登记注册等工作。
(四)取得各级政府有关批文及银行贷款意向函、承诺函等所进行的工作。
一、项目前期工作大体进展流程项目电源点选择:电源建设项目前期的资料收集和分析研究工作,编制项目选点调研报告;与地方政府的初步沟通,取得其对公司的认可和项目的支持。
可行性阶段工作:电源建设项目的技术经济可行性研究论证工作,具体为电源建设项目的初步可行性研究报告(预可行性研究)--- 初可审查--- 可研报告--- 可研审查--- 可研收口--- 项目申请报告上报--- 初步设计。
可批性阶段工作:省市县三级政府支持(列入城建、供热、电力等规划,)--- 进入省市重点项目盘子--- 省市发改委逐级上报项目—国家发改委攻坚(电力处-火电司-能源局-委领导)--- 拿到发改委路条--- 初步设计--- 各部委审批--- 项目核准--- 编制开工报告--- 争列国家重点项目二、项目前期基础性的六个专业报告有关电源建设项目的初步可行性研究报告、可行性研究报告、初步设计及前期工作中的主要专题研究报告(供热规划、热电联产、水资源、地质灾害、水土保持、环境保护、接入系统设计等)的审查和咨询委托工作,需上报集团公司和相应行政主管部门。
(一)初可研报告书-项目建议书-可研报告-项目申请报告工作流程:1、初可研报告编制委托(电力设计院)初可报告书编制;2、初可报告书审查;3、由专业资质的审查单位对项目进行初可审查,并出具审查意见;4、编制项目建议书;5、上报集团公司项目建议书,得到集团公司的批复;6、可研报告及项目申请报告编制委托(电力设计院);7、项目可研进度计划—项目开工会(确定主设人员)-- 地质勘测、水文气象资料等各专业提资-- 气象观测站建站并开始观测(空冷机组)-- 大件运输报告编制并评审-- 开展设计-- 编制完成可研报告;8、可研内审(由省公司主持);9、据内审意见修改完成可研报告;10、可研审查;11、据可研审查纪要对可研修改完善;12、编制可研收口报告;13、可研收口审查;14、中国国际工程咨询公司出具项目审查意见;15、项目申请报告书制作;16、上报项目申请报告书(省发改委、集团公司);17、路条:国家发改委能源局(电力处受理—电力司签转-- 综合处会签—局领导签批);18、核准:国家发改委能源局转工业司-- 汇报委领导—国务院秘书处签备—主任签批。
电力项目审批制与核准制根据国务院关于投资体制改革的决定 (国发〔2O04〕20号),对于企业不使用政府投资建设的项目.不再实行审批制,区别不同情况实行核准制和备案制。
1.1 核准制国家对不需要国家财政性资金支持,但列人政府核准目录的重大和限制类企业投资项目实行核准制。
政府主要从社会和经济公共管理的角度,从维护经济安全、合理开发利用资源、保护生态环境、优化重大布局、保障公共利益、防止出现垄断等方面进行审核,对于外商投资项目,政府还要从市场准人、资本项目管理等方面进行核准。
核准的内容主要是投资项目必须满足的外部条件,同时对核准的时限和核准文件的有效期有明确规定。
1.2 备案制对不需要国家投资,企业能够自行平衡建设资金和落实建设条件,属于国家产业政策允许和鼓励类的一般竞争性产业投资项目,实行备案登记制管理办法。
备案制按照属地原则向地方政府投资主管部门备案,国务院投资主管部门对备案工作进行指导和监督。
在备案制中,政府部门主要对备案的内容进行合规性审查,程序更加简便,内容也更简略。
在上述决定的附件《政府核准的投资项目目录 (20以年本)》中,列出了对企业不使用政府性资金投资建设的重大和限制类固定资产投资项目。
其中对各类电力项目的政府核准权限主要为:火电站、燃煤热电站、抽水蓄能电站、总装机容量5万千瓦及以上风电站、主要河流上建设的水电站和总装机容量25万千瓦及以上水电站都由国务院投资主管部门核准。
按国家和各部委原来的相关规定及多年电力建设实践经验,一般电力项目基建审批已经形成一定的程序。
在审批制程序上,一般要经过“项自建议书”、“可行性研究报告”和“开工报告”三个环节。
对一个典型火电项目,投人100万元左右资金即可完成上报项自建议书,立项后再进一步投人资金,开展进一步前期、设计等工作,企业风险较低。
电力项目实行核准制后,虽然只需“项目申请报告”一个环节,简化了审核程序,却未能节省审核时间。
为取得完整的核准申报材料,申请单位必须大大加大前期工作的深度,工作深度需要从原来的初步设计阶段提前到项目可行性阶段,才能达到有些部门的新门坎要求,前期工作要超过以往可研深度,即使明知是备选方案,也要深人研究,大大增加了项目前期的工作量,拉长了项目前期工作的工作周期。
附件4中国华电集团公司火电工程设计管理程序(A版)第一章总则第一条为进一步加强和规范集团公司火电工程设计管理工作,充分体现和发挥设计“龙头”作用,全面贯彻“可持续价值思维”理念,建设“安全优质、高效环保、指标先进、竞争力强”的火电厂,特制订本程序。
第二条本程序适用于集团公司全资或控股建设的火电工程新、扩、改建项目可研之后的设计管理,其他工程可参照执行。
第二章设计管理总体要求第三条初步设计原则报告的编制及审查在取得“路条”、可研收口、主机设备选型调研后可由主体设计院编制初步设计原则。
在集团公司立项决策通过、煤质批复,且接入系统、环境保护、规划选址、对航空影响等无颠覆性意见时方可进行初步设计原则审查。
第四条主机设备技术规范书的编制及审查初步设计原则审查后可开展主机设备技术规范书的编制,主机技术规范书经集团公司组织审查后可进行主机设备的招标工作。
第五条初步设计文件的编制及审查在主机技术协议签订、提资后可进行初步设计文件的编制,在项目核准后方可进行初步设计的审查。
初步设计的内容和深度应符合现行国家、电力行业火电工程建设的有关标准、规程、规范的要求,符合集团公司有关规定、技术标准的要求。
第六条建设单位组织编制初步设计文件时,应高度重视工程内、外部设计接口问题,包括铁路(码头)、水源、送出、灰场、噪声控制、供热等;在初步设计审查后应立即组织、落实初步设计审查意见及收口事宜,初步设计收口工作应在初步设计审查后三个月内完成。
第七条集团公司火电产业部负责火电工程的设计归口管理工作。
主要负责:(一)制订集团公司工程设计管理程序。
(二)组织火电工程初步设计原则(包括设计优化及节能减排专题报告编制原则等)审查并批复,组织初步设计(包括设计优化及节能减排专题报告)审查并批复。
(三)组织审查、批复重大设计变更。
(四)组织主机设备、主体施工技术规范书的审查。
集团公司战略规划部、人力资源部、财务与风险管理部、科技环保部、经济运营协调部、资本运营与产权管理部、工委办公室、国际合作部等相关部门参与火电工程的初步设计原则、初步设计审查等工作。
试论火电建设项目前期工作之门径摘要:如今,中国电力市场趋于饱和的状态,经济带动电力,电力推动经济,与之俱来的就是环保问题。
国家为了可持续发展,相继出台了相关政策,清洁能源被推到了最前沿,新环保法的提出,对环境提出了更高的要求。
火电厂的建设随着市场的饱和与政策的严格,逐渐放慢了脚步,趋于当前形式,如何加快推进项目前期工作,尽快取得“路条”,得到“核准”是电厂项目切身的关键。
关键词:产业政策;与时俱进;经济效益;支持性文件因项目的性质不同,前期准备工作所经历的时间也不同。
有些项目经过两年左右的时间就取得了“路条”,而有些项目经历了两个五年计划,也依然徘徊。
而这主要并不取决于自身条件,也不在于政策的变化,而大多是在于地理位置的差异和项目性质的不同,也就是送出通道确定了,需要电的时候,项目进度就会明显快些。
而自己所能做到的要尽全力做好,确保自身条件过硬。
五年一变化,技术在不断更新,成果在不断突破,项目在前期准备的同时,应时刻关注电力行业的动态,尽可能做到与时俱进。
在技术上要保持在同一领域的前沿,技术参数、工程设计要能达到当地示范项目的程度。
对当地政府及发改委的相关政策要即使了解,对土地、规划、环保的动态要随时跟踪,确定自身的外部条件符合当地的相关要求。
火电建设项目前期工作程序复杂,涉及的单位、部门多,工作周期漫长。
项目前期阶段人员多为临时调配,缺少专业人员,临时抱佛脚,摸着石头过河,效率低下,造成人力物力的浪费。
因此,有必要理清前期工作的程序和思路,找出工作的重点和难点,有针对性的开展工作,不打无准备之仗,做到基础扎实,事半功倍。
一火电项目前期工作流程火电建设项目前期工作是指从火电建设项目规划选址工作开始,到项目批复开工之间的全部组织、实施和管理工作。
具体工作流程:1)项目规划选址火电建设项目前期的资料收集和分析研究工作,编制项目选点调研报告;与地方政府的初步沟通,取得其对上级主管部门的认可和项目的支持。
火电项目核准申请程序火电项目建设阶段划分火电建设项目一般分为以下几个阶段:项目核准阶段(初步可行性研究阶段、可行性研究阶段)、初步设计阶段、施工图设计阶段、施工准备阶段、工程建设阶段、竣工移交阶段。
一、项目核准阶段项目核准阶段旨在根据集团公司电力产业发展规划,与国家和地方政府有关部门和单位以及电网公司沟通,使项目进入国家和地方电力发展规划。
取得电源项目的控股开发权;与项目所在地政府及其有关部门签署项目开发协议。
初步可行性阶段初步可行性研究阶段是在项目意向确定之后,对项目进行全面的分析和论证,并依此形成项目建议书,通过审查进行“立项”决策的初步论证估计阶段。
其主要内容是:(1) 收集原始材料,进行现场踏勘。
(2) 论证建厂的必要性。
(3) 推荐两个及以上的厂址进入可研。
(4) 初步落实建厂外部条件,取得必要的意向性文件。
(5) 提出规划容量建议。
(6) 根据工程轮廓进度及厂址条件,通过造价分析,提出投资匡算。
在初步可行性研究阶段重点研究总体规划设想,落实接入系统、取排水、灰场、燃料及运输、环境影响及保护等初步可行性,并作为各方案技术和经济比较的基础。
编制初步可行性研究报告并报上级主管部门审批。
可行性研究阶段可行性研究阶段的主要工作内容与初步可行性研究阶段类似,需要对意向项目的技术、经济、环境及社会影响等进行深入地调查研究,完成不同厂址的全面技术经济比较,提出推荐意见。
在可研阶段落实建厂外部条件,优化规划方案,完成环境保护、土地预审、水资源、水土保持、接入系统等专题报告,取得有效的支持性文件。
进行现场勘测和环境影响评价。
确定主要设计方案和三大主机的技术方案论证,完成投资估算。
编制可行性研究报告并报上级主管部门审批。
二、初步设计阶段初步设计阶段根据可研报告及其审批意见确定工程项目建设具体方案和投资规模。
其主要工作内容是完成主机及设计单位确定、调查收资、拟订主要设计原则、提出勘测任务书并进行现场勘测、确定设计方案并进行专业方案比选、提出推荐方案、完成初步设计文件编制和初步设计概算并进行审批。
三、施工图设计阶段施工图设计阶段(包括司令图设计)根据初步设计文件及其审批文件要求,按专业、按系统、分卷册分别编制满足工程项目要求的施工详图。
四、施工准备阶段施工准备阶段要确定主体工程施工承包商、监理单位和主要辅机设备,开展司令图和施工图设计;完成拆迁协调和场地准备,根据设计要求进行进厂道路、场地平整、地基处理等准备工作;完成施工用电、施工用水、通讯、生活和生产临建等工程建设,落实第一罐砼及后续连续施工条件。
五、工程建设阶段工程建设阶段指从第一罐砼到机组168小时满负荷试运完成,期间根据设计图纸要求,按照安全、质量、进度、投资目标,组织完成电站所有系统和外部条件的建筑和安装施工、设备和系统调试、整套试运及生产准备工作。
六、竣工移交阶段竣工移交阶段指机组完成整套启动168小时满负荷试验移交生产后,由生产单位负责机组安全运行和正常维护,组织并完成机组性能试验和达标投产检查,完成工程档案和技术资料编制和移交,完成竣工决算的阶段,一般为6~12个月。
火电项目建设前期核准工作一、项目前期工作大体进展流程项目电源点选择:电源建设项目前期的资料收集和分析研究工作,编制项目选点调研报告;与地方政府的初步沟通,取得其对公司的认可和项目的支持。
可行性阶段工作:电源建设项目的技术经济可行性研究论证工作,具体为电源建设项目的初步可行性研究报告(预可行性研究)---初可审查---可研报告---可研审查---可研收口---项目申请报告上报---初步设计。
可批性阶段工作:省市县三级政府支持(列入城建、供热、电力等规划)---进入省市重点项目盘子---省市发改委逐级上报项目---国家发改委攻坚(电力处-火电司-能源局-委领导)---拿到发改委路条---初步设计---各部委审批---项目核准---编制开工报告---争列国家重点项目二、项目前期基础性的六个专业报告有关电源建设项目的初步可行性研究报告、可行性研究报告、初步设计及前期工作中的主要专题研究报告(供热规划、热电联产、水资源、地质灾害、水土保持、环境保护、接入系统设计等)的审查和咨询委托工作,需上报集团公司和相应行政主管部门。
(一)初可研报告书-项目建议书-可研报告-项目申请报告工作流程:1、委托(电力设计院)编制初可报告书;2、初可报告书审查;3、由专业资质的审查单位对项目进行初可审查,并出具审查意见;4、编制项目建议书;5、上报集团公司项目建议书,得到集团公司的批复;6、可研报告及项目申请报告编制委托(电力设计院);4、由省电力公司出具审查意见(同意接入省级电网运行的批复)。
5、接入系统可研报告上报区域性电网公司,安排委托电规总院审查;6、电规总院出审查意见报区域电网公司,区域性电网公司出对项目接入系统的意见;7、区域性电网公司将对项目接入系统的意见和电规总院出审查意见上报国家电网公司。
8、国家电网公司各主管部门会签;9、国家电网公司主管领导签发,出具对项目接入系统的批复意见。
(三)环境影响评价报告编制、审查、批复工作流程:1、环境影响评价报告委托;2、环境监测、收集资料、编制完成环境影响评价报告;3、环境替代容量落实;4、对厂址、灰场、水源的水、气等环境敏感指标进行专业观测分析;5、县、市、省环保主管部门批复项目环保意见;6、听取公众对项目环境评价意见;7、组织环境影响评价报告内审;8、据内审意见修改完成环境影响评价报告;9、国家环保总局环境评价中心组织对项目环境报告评审;10、项目环境评审意见送呈国家环保总局环资司—各主管司会签;11、国家环保总局召开专题审批会,提出对项目的相关意见;12、国家环保总局主管局长签批,出具对项目环境保护的批复意见。
(四)水资源论证报告编制、审查、批复工作流程:1、委托水利勘测设计院编制水资源论证报告;2、取得中水的供水协议;3、取得矿井疏干水的供水协议;4、取得生活用水、消防用水的供水协议;5、编制完成水资源论证报告;6、省水利厅组织水资源论证报告审查;7、水利勘测设计院据审查意见修订完善水资源论证报告;8、得到市水利局对防洪的批复;9、市水利局对取水预申请的批复;10、取得水资源主管部门对施工临时取水的批复意见。
(五)地质灾害评价报告编制、审查、批复工作流程:1、地质灾害评价报告委托;2、地质勘测、收集资料、分析试验,完成地质灾害评价报告;3、由省国土资源厅组织对项目地质灾害评价报告评审;4、取得省国土资源厅对地质灾害的评审意见,并备案。
10、相应电网主管部门同意并网的协议。
11、各投资方签订的投资协议。
12、银行总行出具同意贷款的承诺文件。
13、铁路局同意铁路专用线接轨的文件。
14、省级及以上水利部门或海洋与渔业主管部门同意厂址岸线使用的文件。
15、上一级政府主管部门批准的城市供热发展规划的文件。
16、省级及以上文物主管部门出具无文物保护的证明文件。
17、省级及以上矿产主管部门出具无压矿的证明文件。
18、军级及以上军事主管部门出具对军事设置无影响的证明文件。
19、与企业签定的灰渣综合利用协议。
20、省级民用航空主管部门同意建厂的文件。
21、国家地震局或委托省地震主管部门出具的地震安全性评价审批文件。
22、水利和水产主管部门同意修建取(排)水构筑物的文件。
23、脱硫吸收剂供应的协议。
24、其它有关的协议文件及同意文件。
25、有规定资质的工程咨询机构对接入系统的评审意见。
26、有规定资质的工程咨询机构对工程项目的评审意见。
四、项目申请报告中应注意的问题1、火力发电基建项目核准申请报告包括三部分内容:申请报告正文;附件(六个专题报告);应取得的支持性文件。
至于其他内容,应该就项目具体建厂条件而定。
2、申请报告正文应委托与本项目对应的,具有规定资质的设计院(或工程咨询机构)编制,报告应重点说明以下内容:(1)项目建设的重要性和必要性。
(2)建设规模,拟采用的技术路线,装机方案,是否符合当前国家产业政策。
(3)厂址新(扩)建场地的利用情况分析。
(4)接入系统方案。
(5)燃料供应来源,运输方式和协议。
(6)项目所需要的淡水(包括海水)水源与当地工农业生产关系,供水方式。
(7)煤场和贮灰渣场对环境的影响分析。
(8)工程地质及岩土工程的评估分析。
(9)项目的环境保护评价分析。
(10)项目建设需要的工程投资,以及项目建设资金来源与筹措方案。
(11)项目计划建设工期。
(12)项目申报单位情况,主要说明项目所具有的建设能力和运行管理经验;以及其他主要投资方情况介绍。
(13)对于热电联产工程项目,尚应包括热负荷和城市热网工程等内容。
..3、作为“上大压小”项目申报核准时,除应按核准制要求提交相应文件外,还应提交小火电机组关停的文件资料,包括关停小机组职工安置方案的说明。
4、项目核准申请报告附件编制(1)项目核准申请报告的六个主要附件,必须具有与项目对应的具有行业资质设计和研究单位编制,并按规定聘请相关咨询机构评估,国家及省市相关部门出具必要的行政许可和批复意见。
(2)项目核准申请报告行政许可和支持文件,应是国家行政主管部门,以及行业主管部门批准和批复的文件,对项目的立项具有法律和行政效力。
(3)所聘请咨询机构对相关专题报告进行评估和咨询,应事先得到国家行政和行业主管部门认可,原则上应按照一事一授权的原则,获得其授权后进行咨询,根据程序上报咨询意见,获得其批准和批复文件。
'.。