火电工程施工项目建设流程图
- 格式:doc
- 大小:322.00 KB
- 文档页数:11
火力发电厂建设工程流程
1. 项目立项阶段
- 进行可行性研究,评估项目的技术、经济和环境可行性。
- 完成环境影响评价报告,确保项目满足相关环境法规要求。
- 提出项目建议书,包括项目的规模、投资估算和盈利预测等
信息。
2. 计划与设计阶段
- 进行土地选址和用地规划,确保建设场地的合理性和可行性。
- 开展初步设计,包括火力发电机组的选型、布置和主要设备
的选择等。
- 编制详细设计文件,包括施工图、设备清单和工程量清单等。
3. 设备采购与施工准备阶段
- 制定设备采购计划,并进行供应商评审和谈判,确保设备的
质量和价格。
- 筹备施工队伍,包括人员配备、培训和安全管理等。
- 开展现场勘察和测量,为后续施工做好准备工作。
4. 主体工程施工阶段
- 进行土建施工,包括场地平整、基础建设和建筑物的搭建等。
- 完成设备安装与调试,确保设备的正常运行和性能符合要求。
- 建设电力连接线路,将火力发电厂与电网连接起来。
5. 试运行与调试阶段
- 开展试运行,对发电机组进行负荷测试和性能评估。
- 调试系统运行参数,确保各项设备和系统的协调工作。
- 完成安全评估和环境监测,确保项目运行符合相关法规和标准。
6. 正式投产与运营阶段
- 完成竣工验收,获得相关部门的验收证书和许可。
- 开始正式投产,进行商业运营和电力供应。
- 做好设备维护和运行管理,确保火力发电厂的安全和高效运行。
以上是火力发电厂建设工程的一般流程,具体实施过程中还需
根据实际情况进行调整和补充。
火力发电厂建设程序流程火力发电厂建设程序流程目录㈠、初步可行性研究 (2)㈡、项目建议书 (2)㈢、可行性研究 (2)㈣、可行性研究报告书 (2)㈤、初步设计 (3)㈥、施工图设计 (3)㈦、建设准备 (4)㈧、工程开工条件 (5)㈨、施工准备 (6)㈩、工程施工 (6)(十一)土建工程施工 (7)(十二)、安装工程施工 (8)(十三)、设备分部试运行 (8)(十四)、整套启动调试和试运行 (9)(十五)生产准备 (9)(十六)试生产 (9)(十七)工程验收 (10)㈠、初步可行性研究火电工程初步可行性研究的主要内容是:①、根据电力系统发展规划、市场分析和资源合理配置,论证建厂的必要性、建设规模和投产时间;②、收集有关资料,进行必要的勘测,研究燃料供应、交通运输、水源、灰场、地形、地质、地震和环境保护等基本建厂条件;③、选出几个可推荐的厂址;④、估算工程投资,提出资金(包括内资和外资)筹措的设想;⑤、测算上网电价,进行初步的财务评价和经济效益分析,提出是否可以立项的意见。
㈡、项目建议书其主要内容包括:①、建设的必要性;②、建设规模;③、建设地点与基本建设条件;④、投资框算及来源;⑤、经营管理方式初步设想。
项目建议书需按国家规定报主管部门审批。
经主管部门审批同意立项后,即可开展可行性研究工作。
㈢、可行性研究火电工程可行性研究工作的主要内容是:①、新建工程应对两个及以上的厂址进行全面技术经济比较,提出推荐意见;②、落实建厂外部条件,取得符合要求的主管部门出具的、能够满足设计、估算与效益分析要求的各类协议;③、对运煤、除灰、供水、交通运输、接入系统、环境保护以及地基处理等与厂址条件有关的内容,要有多方案比较,提出初步推荐意见,使估算能达到要求的准确度;对主厂房要有推荐采用那种类型的参考设计;④、对主机(汽轮机、锅炉和发电机)的主要技术条件进行论证,以便经审查后可以对主机进行招投标,确定中标厂商及合同价格,利用外资的工程应有对标书编写原则的论证;⑤、投资估算力求准确,以便经审查后可以成为限额设计的额度;⑥、在明确投融资来源的基础上,按有关文件要求和电力市场供需情况,进一步测算上网电价,做好项目的财务评价和经济效益分析。
火力发电项目设计流程图本文档旨在介绍火力发电项目的设计流程图,以帮助项目团队理解和执行项目设计的步骤和顺序。
1. 概述设计流程图是为了确保火力发电项目的设计和实施能够按照一定的流程和顺序进行,以提高项目质量和效率。
下面将详细介绍设计流程图的各个步骤。
2. 意见征集与分析在项目开始之前,需要征集各方利益相关者的意见,并进行分析以确定项目的设计目标和要求。
3. 可行性研究进行火力发电项目的可行性研究,包括技术可行性、经济可行性、环境影响评估等,以确定项目是否可行和有利可图。
4. 方案设计根据可行性研究的结果,制定火力发电项目的方案设计,包括选址、选型、技术参数等。
方案设计要考虑项目的可持续性、安全性和经济性。
5. 设计评审对项目方案进行评审,确保设计的合理性和符合相关法规、标准和规范要求。
6. 详细设计在项目方案确定后,进行详细设计,包括工程结构、设备布置、管道布置等。
详细设计要满足项目方案设计的要求,并考虑工程施工和运维的可行性。
7. 设计审查对详细设计进行审查,确保设计的准确性和可行性,避免设计上的错误和不合理性。
8. 施工准备在设计审查通过后,进行施工准备工作,包括施工图纸的制作、材料采购、施工计划的制定等。
9. 工程施工根据设计图纸和施工计划,进行火力发电项目的施工工作,包括场地准备、设备安装、管道铺设等。
10. 工程调试在工程施工完成后,进行调试和试运行,以确保火力发电项目能够正常运行和达到设计要求。
11. 项目验收对火力发电项目进行验收,确保项目的设计和实施符合相关法规、标准和规范要求,并达到约定的设计目标。
12. 项目运维项目验收通过后,进行项目的运维工作,包括设备维护、故障处理、性能监测等,以确保项目的长期稳定运行。
以上是火力发电项目设计流程图的详细步骤和顺序,具体实施时需根据项目的具体要求和情况进行适当调整和补充。
每个步骤中都需严格按照相应的法规、标准和规范进行设计和实施,以确保项目的质量和安全。
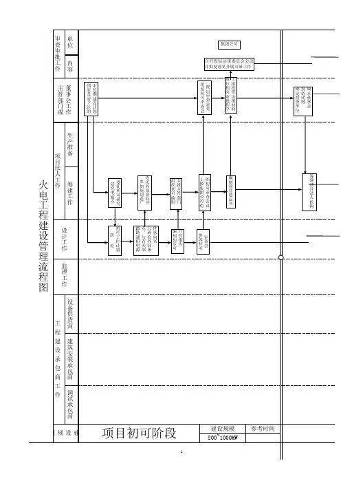
火力发电厂工程建设管理流程;火力发电厂基本建设程序的主要阶段分:项目建议书阶;一、项目建议书阶段;项目建议书是要求建设某一具体项目的建议文件,是基;项目建议书的容一般应包括以下几个方面:;1、建设项目提出的必要性和依据;;2、工艺技术方案、拟建规模和建设地点的初步设想;;3、资源情况、建设条件、协作关系等的初步分析;;4、投资估算和资金筹措设想;;5、经济火力发电厂工程建设管理流程火力发电厂基本建设程序的主要阶段分:项目建议书阶段,可行性研究报告阶段,设计工作阶段,建设准备阶段,建设实施阶段和竣工验收;一、项目建议书阶段项目建议书是要求建设某一具体项目的建议文件,是基本建设程序中最初阶段的工作,是投资决策前对拟建的轮廓设想,项目建议书的主要作用是为了推荐一个拟建设项目的初步说明,论述它建设的必要性、条件的可行性和获利的可能性,以确定是否进行下一步工作。
项目建议书的容一般应包括以下几个方面:1、建设项目提出的必要性和依据;2、工艺技术方案、拟建规模和建设地点的初步设想;3、资源情况、建设条件、协作关系等的初步分析;4、投资估算和资金筹措设想;5、经济效益和社会效益的估计。
根据国民经济和社会发展的长远规划、行业规划、地区规划等要求,经过调查、预测分析后,提出项目建议书。
有些部门在提出项目建议书之前还增加了初步可研性研究工作,对拟进行建设的项目初步论证后,再行编制项目建议书。
项目建议书按要求编制完成后,按照现行的建设项目审批权限进行报批。
二、可行性研究报告阶段1、可行性研究。
项目建议书批准后,即可进行可行性研究,对项目在技术是否可行和经济上是否合理进行科学的分析和论证。
承担可行性研究工作应是经过资格审定的规划、设计和工程咨询等单位。
通过对建设项目在技术、工程和经济上的合理性进行全面分析论证和多种方案比较,提出评价意见。
凡可行性研究未被通过的项目,不得编制、保送可行性研究报告和进行下一步工作。
2、可行性研究报告的编制。
火电厂施工流程详解1. 项目筹备阶段1.1. 项目立项根据国家电力发展规划和市场需求,进行火电厂项目的立项。
此阶段需要完成的任务包括:- 项目可行性研究报告的编制- 项目环境影响评估报告的编制- 项目资金筹措1.2. 选址与征地根据火电厂项目可行性研究报告,选择合适的厂址进行征地。
此阶段需要完成的任务包括:- 厂址勘察与评估- 征地拆迁及补偿- 土地使用权取得1.3. 设计与审查完成火电厂项目的设计工作,并提交设计文件进行审查。
此阶段需要完成的任务包括:- 初步设计- 施工图设计- 设计审查2. 施工准备阶段2.1. 施工队伍组建根据项目需求,组建专业的施工队伍。
此阶段需要完成的任务包括:- 施工单位选择- 施工团队组建- 施工人员培训2.2. 施工材料准备根据设计文件,准备火电厂施工所需的材料。
此阶段需要完成的任务包括:- 材料供应商选择- 材料采购- 材料质量检验2.3. 施工设备准备根据施工需求,准备相应的施工设备。
此阶段需要完成的任务包括:- 设备供应商选择- 设备采购- 设备验收与调试3. 施工阶段3.1. 土建工程进行火电厂的土建工程施工。
此阶段需要完成的任务包括:- 场地平整- 基础施工- 主体结构施工3.2. 安装工程进行火电厂设备的安装工程施工。
此阶段需要完成的任务包括:- 设备安装- 管道安装- 电气设备安装3.3. 调试与验收完成火电厂设备的调试工作,并组织验收。
此阶段需要完成的任务包括:- 设备调试- 系统联调- 验收合格4. 投运阶段完成火电厂的投运工作,确保火电厂正常运行。
此阶段需要完成的任务包括:- 投运计划制定- 投运仪式组织- 投运后运行管理与维护5. 项目收尾阶段完成火电厂项目的收尾工作,包括:- 施工资料归档- 工程结算- 项目总结与评价以上就是火电厂施工流程的详细解析,希望能对您有所帮助。
附录3.电力施工工序流程图
施工准备
变压器、箱变等设备
开箱检查
设备基础坑开挖电缆到货检查电缆沟开挖电缆敷设
设备基础架模及浇筑、养护
电缆终端头制作
电缆电气试验设备电气试验
线路倒接送电箱变、变压器等设备安装
开始施工
备料 测量路径
电缆沟开挖
电缆敷设
电缆头制安
合格
接地装置制安
合格
材料检验 否
是 否
是
电缆线路试运行
2、设备安装施工方法和施工流程 1)设备安装流程图:
施工准备→汽吊作业→搬运→安装就位→盘体固定→电缆敷设→接线引入→单体试验调试→整组试验调试→受电投运
3、电力电缆线路施工 1)工艺流程图
4、低压电缆终端头制作。
火电厂项目前期及建设工作程序一、项目前期工作程序1、投资方按照国家和省政府制定的能源发展战略规划,拟定火电厂投资发展规划。
2、投资方就火电厂规划相关事宜与各级政府进行沟通协调,与地方政府签订战略合作投资开发协议。
3、投资方委托具有资质的设计院开展项目初步可行性研究报告(含铁路专用线)的编制工作。
从技术及经济的角度对项目进行初步论证。
(内容包括选出几个可推荐的拟选厂址)4、投资方取得初步可行性研究阶段各级政府及各职能部门同意项目建设的相关批文。
5、初步可行性研究报告编制完成后,投资方组织上报国家电力规划设计总院审查,并取得电力规划设计总院审查意见,项目具备上报省内评优条件(相当于具备上报路条条件)。
6、项目通过投资方内部立项决策程序。
7、根据国家电力规划设计总院对初步可行性研究报告审查意见及投资方立项决策意见,向省、市发改委(能源局)上报项目评优报告,由省发改委(能源局)根据国家发改委(能源局)下达的各省《火电项目规划建设指导意见》,组织区域内拟建火电建设项目优选评议工作。
(2014年7月平江电厂与省内其他火电项目大部分是以基本完成的可行性研究报告参与省内评优。
)8、由省发改委根据省内火电项目评优结果(公示后),上报国家发改委,国家发改委批复后,项目进入国家电力规划。
(相当于取得路条)9、根据国家电力规划设计总院对初步可行性研究报告审查意见及投资方立项决策意见,投资方委托设计院开展项目可行性研究(含铁路专用线)工作。
(内容包括对拟选厂址进行全面技术经济比较,提出厂址推荐意见)。
10、投资方委托具有资质的单位编制项目可研阶段所需的环保、国土、水资源、水土保持、输电规划、接入系统、地震、地质、社会稳定风险、安全预评价、节能评价、文物、职业病、综合利用等二十多个专题报告。
11、投资方向国家、省、市相关主管部门提出对专题报告审查的申请,由其组织专家组进行审查,并取得国家、省、市相关主管部门对专题报告的审查意见。