欧姆龙plc 试题整理版
- 格式:doc
- 大小:45.50 KB
- 文档页数:4
plc基础测试题及答案PLC基础测试题及答案一、选择题1. PLC的全称是什么?A. 可编程逻辑控制器B. 可编程线性控制器C. 可编程逻辑计算器D. 可编程逻辑控制单元答案:A2. PLC的主要功能是什么?A. 数据存储B. 逻辑控制C. 网络通信D. 人机交互答案:B3. 下列哪个不是PLC的输入设备?A. 按钮B. 传感器C. 继电器D. 显示器答案:D二、填空题4. PLC的编程语言主要有________、________和________。
答案:梯形图、指令表、顺序功能图5. PLC的扫描周期包括输入处理、________和输出处理三个阶段。
答案:程序执行三、简答题6. 简述PLC的工作原理。
答案:PLC的工作原理基于循环扫描方式。
首先,PLC读取输入设备的状态,然后根据用户编写的程序逻辑进行处理,最后更新输出设备的状态。
这个过程是连续不断循环进行的。
7. PLC在工业自动化中有哪些应用?答案:PLC在工业自动化中的应用包括但不限于:生产线的控制、机械手的协调动作、物料搬运系统、包装机械、温度控制、压力控制等。
四、计算题8. 如果一个PLC的扫描周期是10ms,程序中有100条指令,那么每条指令平均处理时间是多少?答案:每条指令平均处理时间是0.1ms。
五、判断题9. PLC的输出设备只能连接到继电器。
答案:错误。
PLC的输出设备可以连接多种类型的设备,如继电器、接触器、指示灯等。
10. PLC的输入设备只能是开关量输入。
答案:错误。
PLC的输入设备可以是开关量输入,也可以是模拟量输入。
六、论述题11. 论述PLC在现代工业自动化中的重要性。
答案:PLC在现代工业自动化中的重要性体现在其灵活性、可靠性和易于编程的特点。
PLC可以快速响应生产过程中的变化,实现精确控制,提高生产效率和产品质量。
同时,PLC的模块化设计使得系统扩展和维护变得简单方便。
此外,PLC的广泛应用也促进了工业自动化技术的创新和发展。
PLC基础知识单项选择题(50题)1.PLC是在()计算机技术基础上发展起来的.A.继电控制系统B.单片机C.电子技术D.机器人正确答案:A2.工业中控制电压一般是多少伏?A.24VB.36VC.110VD.220V正确答案:A3.工业中控制电流一般是直流还是交流?A.交流B.直流C.混合式D.交变电压正确答案:B4.下面不属于PLC输出点类型是?A.继电器B.晶闸管C.晶体管D.IC驱动正确答案:D5.PLC的输出方式为晶体管型时,它适用于哪种负载?A.感性B.交流C.直流D.交直流正确答案:C6.二进制数10011101等于十进制数的:A.92B.93C.94D.95正确答案:B7.十六进制数的E转变为十进制是多少?A.31B.32C.15D.29正确答案:C8.PLC主要的工作方式是:A.等待工作方式B.中断工作方式C.扫描工作方式D.循环扫描工作方式正确答案:D9.下列不属于PLC硬件系统的是:A.I/O口B.用户程序C.中央处理单元D.通讯接口正确答案:B10.世界上第一台PLC诞生于:A.1968年德国B.1967年日本C.1969美国D.1970年法国正确答案:C11.在下列叙述中()的说法是不正确的:A.PLC是一种工业控制计算机B.PLC程序中不可包含用高级语言写的程序C.PLC系统配置灵活D.同单片机系统相比,可靠性较差正确答案:D12.FX2N系列PLC支持哪种编程方式:A.梯形图B.继电接线图C.步进流程图D.高级语言正确答案:A13.PLC程序中,手动程序和自动程序需要:A.自锁B.互锁C.保持D.联动正确答案:B14.PLC用户数据结构不包括:A.位数B.字数据C.浮点数D.位与字的混合格式正确答案:C15.访问FX2N系列PLC的IR区,不能采用的寻址方式是:A.位寻址B.字寻址C.间接寻址D.直接寻址正确答案:C16.FX2N系列中,读取特殊扩展模块数据,应采用哪种指令:A.MOCB.SFTC.ROLD.PID正确答案:A17.FX2N系列中,写入特殊扩展模块数据,应采哪种指令:A.MOCB.SFTC.ROLD.PID正确答案:A18.FX2N系列PLC中,IDFU表示什么指令:A.MOCB.SFTC.ROLD.PID正确答案:B19.FX2N系列PLC中,DIFD表示什么指令:A.下降沿B.上升沿C.输入有效D.输出有效正确答案:B20.FX2N系列PLC中,SET表示什么指令:A.下降沿B.上升沿C.输入有效D.输出有效正确答案:D21.FX2N系列中,RSET表示什么指令:A.下降沿B.输出C.输入有效D.输出有效正确答案:C22.FX2N中,OUT表示什么指令:A.下降沿B.输出C.输入有效D.输出有效正确答案:B23.FX2N系列中,二进制加法指令应用:A.ADBB.ADDC.SUBD.MUL正确答案:B24.FX2N系列中,二进制减法指令应用:A.SBBB.ADDC.SUBD.MUL正确答案:C25.FX2N系列中,ASL指令表示:A.算术左移B.算术右移C.循环左移D.循环右移正确答案:A26.下列指令中,影响25505标志位的是:A.DADDB.ADDC.CMPD.MUL正确答案:C27.FX2N系列中,数据传送指令应用:A.MOVB.MVNC.XFERD.MOVB正确答案:A28.FX2N系列中,比较两个数值的大小什么指令?A.BCMPB.BCDC.TCMPD.CMP正确答案:D29.FX2N系列中PLC中,BCD码乘法指令是:A.MLBB.MULLC.MULD.MOL正确答案:C30.FX2N系列中,BCD码除法指令是:A.DIVB.DIVLC.DVBD.DMUL正确答案:A31.FX2N系列中,二进制乘法指令是:A.MLBB.MULLC.MULD.MOL正确答案:A32.FX2N系列中,二进制除法指令:A.DIVB.DIVLC.DVBD.DMUL正确答案:C33.FX2N系列中,位循环右移指令是:A.ASLB.SLDD.SFTR正确答案:C34.FX2N系列中,JMP n这条指令中,n的取值范围是:A.ANDWB.ORWC.XORWD.XNRW正确答案:C35.FX2N系列PLC,JMP n这条指令中,n的取值范围是:A.0—128B.1-64C.0-49D.0—255正确答案:C36.顺序控制程序段开始指令的操作码是::A.STEPB.STEPSC.SNXTD.SNXTS正确答案:B37.一般而言,PLC的I/O点数要冗余:A.10%B.5%C.15%D.20%正确答案:A38.FX2N系列PLC普通输入点,输入响应时间大约是多少ms?A.100msB.10msC.15msD.30ms正确答案:B39.FX2N系列PLC基本单元最多可以有多少个I/O点?A.30B.40C.128D.256正确答案:B40.CPM2A系列PLC最多能扩展多少个I/O点?A.30B.60C.120D.1000正确答案:C41.CP1H系列PLC基本单元的I/O点数是多少?A.12/8B.20/10C.24/16正确答案:C42.CP1H系列PLC最多能扩展到多少个I/O点?A.120B.240C.320D.1000正确答案:C43.一般而言,FX2N系列PLC的AC输入电源电压范围是多少?A.DC24VB.86_264VACC.220_380VAXD.24VAC_220AC正确答案:B44.FX2N系列PLC的晶体管输出点接电阻性负载,其最大负载电流为多少?A.1AB.200mAC.500mAD.2A正确答案:C45.FX2N系列PLC的继电器输出点接电阻性负载其最大负载电流是多少?A.1AB.200mAC.500mAD.2A正确答案:D46.FX2N系列PLC的模拟设定电位器械精度是:A.8位B.10位C.12位D.16位正确答案:A47.FX2N系列PLC中,晶体管输出类型的PLC主机,能输出脉冲频率最大是多少?A.2KB.20KC.200KD.500K正确答案:A48.FX2N系列PLC的单相最高计数频率是:A.2KB.5KC.10KD.20K正确答案:B49.CPM2A系列PLC最多可以扩展几个I/O单元:A.2B.3C.4D.5正确答案:B50.采用FX2N系列PLC作为CPU设计控制系统,这防止电击大中型电器噪声引起误运输,务必将接地端子接地,接电阻不大于:A.100欧B.200欧C.300欧D.400欧正确答案:A。
第一章1、简答PLC有那些优点?答:1)编程简单2)可靠性高3)通用性好4)功能强5)易于远程监控6)设计、施工和调试周期短2、简述PLC的应用领域有那些?答:(1)逻辑控制(2)位置控制和运动控制(3)过程控制(4)监控系统(5)集散控制3、为什么PLC的内部继电器称为“软继电器”?答:PLC控制梯形图中的继电器是虚拟的,是由软件构成的,每个继电器是PLC 内部存储单元中的一位,故称为软继电器。
4、当存储单元的某位状态为1时,表示某个继电器线圈;当该位状态为0时,表示该继电器线圈。
得电、失电5、按组成结构不同,PLC可分为和两类。
整体式、模块式6、PLC的基本单元由部分组成?答:1)中央处理器2)总线3)存储器4)I/O单元5)通信口6)电源7、从传送的信息看,总线可分为、和三类。
地址总线、控制总线和数据总线8系统程序是指控制和完成PLC各种功能的程序,它侧重于管理PLC的各种资源、控制各硬件的正常动作,协调各硬件组成间的关系,以便充分发挥整个可编程序控制器的使用效率,方便广大用户的直接使用。
用户程序是指使用者根据生产工艺要求编写的控制程序,它侧重于输入、输出之间的关系。
9、PLC的主要工作方式是循环扫描工作方式。
10、PLC的循环扫描过程分为哪几个阶段?答:(1)公共处理(2)运算处理(3)扫描周期计算处理(4)I/O刷新(5)外设端口服务公共处理阶段的主要任务有、、。
复位监视定时器、进行硬件检查、用户内存检查。
运算处理阶段,CPU按自上而下的顺序逐条执行每条指令,从输入映像寄存器和元件映像寄存器中读出各继电器的状态,根据用户程序的逻辑关系进行逻辑运算,并将运算结果再写入元件映像寄存器中。
I/O刷新阶段,输入刷新时,CPU从输入电路中读出各输入点状态,并将此状态写入;输出刷新时,将的状态传送到输出锁存电路,再经输出电路隔离和功率放大,驱动外部负载。
输入映像寄存器、元件映像寄存器11、PLC的输入输出产生I/O滞后现象的原因有哪些?答:1)输入滤波器有时间常数2)输出电路存在滞后3)循环扫描工作方式12、某PLC的输入ON延时为8ms、公共处理+I/O刷新时间为3ms、程序执行时间为20ms、输出ON延时为16ms。
omronplc试题答案一、选择题1. 在OMRON PLC编程中,以下哪个指令用于计算两个数值的和?A. ADDB. SUBC. MULD. DIV答案:A2. OMRON PLC中的D区域代表什么类型的存储区域?A. 数据寄存器B. 定时器C. 计数器D. 辅助继电器答案:A3. 在OMRON PLC编程中,如果需要设置一个定时器,应该使用哪种类型的指令?A. TB. CC. DD. R答案:A4. OMRON PLC中的移位指令,哪个用于将数据向右移动?A. SFTRB. SFTLC. ROTRD. ROTL答案:C5. 在OMRON PLC编程中,用于读取模拟输入信号的指令是?A. DMOVB. I/OC. RD. MOV答案:C二、填空题1. 在OMRON PLC系统中,用于表示常开接点的符号是__________,用于表示常闭接点的符号是__________。
答案:||;|--|2. 当需要在OMRON PLC程序中创建一个循环时,通常使用__________指令开始循环,使用__________指令结束循环。
答案:WHILE;ENDWHILE3. 在OMRON PLC编程中,如果需要表示一个数据块的地址,例如数据表的第10行,应该使用__________地址表示。
答案:D104. OMRON PLC中的__________指令用于将一个数值加载到累加器中。
答案:LOAD5. 在编写OMRON PLC程序时,__________指令允许用户暂停程序的执行一段时间。
答案:WAIT三、简答题1. 请简述OMRON PLC中的中断程序的作用及其重要性。
答:中断程序在OMRON PLC中用于处理突发事件或高优先级任务,它允许PLC在主程序执行期间响应外部信号或内部事件。
中断程序的重要性在于它能够确保关键任务得到及时处理,提高系统的响应速度和可靠性。
2. 阐述OMRON PLC中的区域选择寄存器(ZR)的作用。
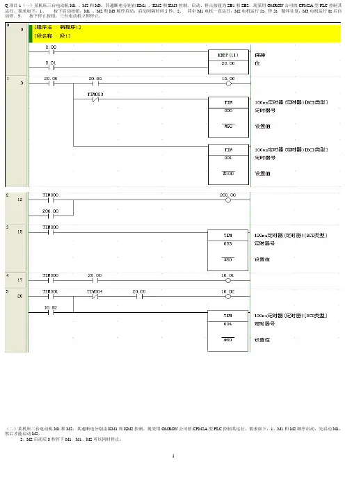
Q项目1(一)某机床三台电动机M1 、M2和M3,其通断电分别由KM1 、KM2和KM3控制。
启动、停止按钮为SB1和SB2。
现采用OMRON公司的CPM2A型PLC控制其运行。
要求如下:1、按下启动按钮,M1 、M2和M3顺序启动,启动间隔时间5秒。
2、其中M1电机一直运行;M2电机运行5s,停5s,循环往复;M3电机运行8s后自动停。
3、按下停止按钮,三台电动机立即停止。
(二)某机床二台电动机M1和M2,其通断电分别由KM1和KM2控制。
现采用OMRON公司的CPM2A型PLC控制其运行。
要求如下:1、M1和M2顺序启动,先启动M1,然后才能启动M2。
2、M2启动后8秒停下M1,M1、M2可以同时停止。
项目2(一)更改图中电动机Y- 控制电路,要求用PLC实现如下功能:按下启动按钮,Y型启动,10秒后停止;再过1秒,电动机型运转。
(注意不是直接移植图形)(二)三台电机,一个启动按钮,控制情况如图所示,要求用计数器指令编制程序并调试。
项目3(一)设计一小车运行控制电路,小车由异步电动机拖动,其动作程序如下:1、小车原位开始前进,到终端后自动停止。
2、在终端停20s后自动返回原位,如此往复运动。
3、要求在前进或后退途中任意位置都能停止或启动(启动包含正转启动和反转启动)。
(二)某机床二台电动机M1和M2,其通断电分别由KM1和KM2控制。
现采用OMRON公司的CPM2A型PLC控制其运行。
要求如下:1、M1先启动,过8秒后自行启动M2。
2、M1可以单独停止,M2停止必须经过M1先停后才能停止。
项目4(一)某机床三台电动机M1 、M2和M3,其通断电分别由KM1 、KM2和KM3控制。
启动、停止按钮为SB1和SB2。
现采用OMRON公司的CPM2A型PLC控制其运行。
要求如下:1、按下启动按钮,M1立即启动,延时5秒后停止。
再按启动按钮,依此循环动作;2、循环三次后M2,M3自行启动;3、按下停止按钮,电动机M2,M3立即停止;(二)、三台电机,要求第一台电动机启动10s后,第二台电动机自动启动,运行5s后,第一台电动机停止转动,同时第三台电动机启动,再运转15s后,电动机全部停止。
plc期末考试题目及答案详解一、选择题(每题2分,共20分)1. PLC的全称是什么?A. 可编程逻辑控制器B. 功率线通信C. 个人局域网络D. 公共语言计算机答案:A2. PLC的工作原理是基于什么?A. 继电器逻辑B. 微处理器C. 模拟电路D. 机械传动答案:A3. PLC的输入/输出模块不包括以下哪一项?A. 模拟输入模块B. 数字输入模块C. 通信模块D. 存储模块答案:D4. PLC的扫描周期主要由哪两个阶段组成?A. 程序执行和输入处理B. 程序执行和输出处理C. 输入处理和输出处理D. 输入采样和输出刷新答案:B5. PLC的编程语言不包括以下哪一项?A. 梯形图B. 功能块图C. 顺序功能图D. 汇编语言答案:D6. PLC的存储器中,哪一部分用于存储程序?A. RAMB. EPROMC. EEPROMD. ROM答案:B7. PLC的输出模块中,继电器输出型和晶体管输出型的主要区别是什么?A. 响应速度B. 负载能力C. 隔离方式D. 电源电压答案:B8. PLC与计算机通信时,常用的通信接口不包括以下哪一项?A. RS-232B. RS-485C. USBD. VGA答案:D9. PLC的扫描周期中,哪个阶段是CPU执行用户程序的阶段?A. 输入采样B. 程序执行C. 输出刷新D. 等待阶段答案:B10. PLC的程序下载到CPU中后,需要执行哪个操作才能使程序生效?A. 编译B. 烧录C. 上传D. 下载答案:A二、填空题(每题2分,共20分)1. PLC的输入信号通常通过________模块接入。
答案:数字输入2. PLC的输出信号通常通过________模块输出。
答案:数字输出3. PLC的________模块用于扩展PLC的通信功能。
答案:通信4. PLC的________存储器用于存储用户程序。
答案:非易失性5. PLC的________模块可以用于模拟信号的输入。
plc理论考试题及答案PLC理论考试题及答案一、选择题1. PLC的全称是什么?- A. 功率控制逻辑- B. 程序逻辑控制器- C. 个人逻辑控制器- D. 电源控制逻辑答案:B2. PLC系统中,扫描周期包括哪些部分?- A. 输入采样、程序执行、输出刷新- B. 输入采样、程序编写、输出刷新- C. 输入采样、程序执行、输出等待- D. 输入采样、程序编写、输出等待答案:A3. 在PLC的梯形图中,常开接点表示为?- A. 一个没有斜线的矩形- B. 一个带有斜线的矩形- C. 一个圆圈- D. 一个带有曲线的矩形答案:B4. PLC的工作原理是基于什么?- A. 顺序控制- B. 随机控制- C. 循环扫描- D. 事件驱动答案:C5. 下列哪个不是PLC的特点?- A. 可靠性高- B. 易于编程- C. 体积庞大- D. 安装方便答案:C二、填空题1. PLC的编程语言通常包括梯形图、指令列表、_______、结构化文本和高级语言。
答案:功能块图2. 在PLC控制系统中,_______是用来存储系统配置和程序的设备。
答案:存储卡3. PLC的输入接口电路通常包括_______电路和_______电路。
答案:直流输入;交流输入4. PLC的输出接口电路通常分为_______输出和_______输出。
答案:晶体管;继电器5. PLC的内部元件包括累加器、寄存器和_______。
答案:数据寄存器三、简答题1. 简述PLC与继电器控制系统相比有哪些优点?PLC与继电器控制系统相比具有以下优点:- 编程灵活性高,易于修改控制方案。
- 抗干扰能力强,适用于各种工业环境。
- 系统集成度高,可以减少硬件的使用,节省空间。
- 维护方便,诊断功能强大,便于故障查找。
- 可靠性高,使用寿命长,减少维护成本。
2. PLC控制系统的设计步骤是什么?PLC控制系统的设计步骤通常包括:- 明确控制要求,进行系统分析。
大学OMRONPLC测试题及答案一、选择题(每题2分,共20分)1. OMRON PLC的编程语言中,用于顺序控制的编程语言是:A. 梯形图B. 功能块图C. 指令列表D. 结构化文本答案:A2. 在OMRON PLC中,以下哪个指令用于读取外部输入信号?A. LDB. LDIC. LDRD. LDP答案:A3. OMRON PLC中,以下哪个寄存器用于存储定时器的当前值?A. TB. CC. DD. M答案:B4. 在OMRON PLC编程中,以下哪个指令用于实现自锁功能?A. SETB. RSTC. LDD. OUT答案:A5. OMRON PLC中,以下哪个指令用于实现计数器的复位?A. RSTB. CLRC. CMPD. ADD答案:B6. 在OMRON PLC中,以下哪个指令用于实现数据的左移位?A. SHLB. SHRC. RORD. ROL答案:A7. OMRON PLC中,以下哪个指令用于实现数据的右移位?A. SHLB. SHRC. RORD. ROL答案:B8. 在OMRON PLC编程中,以下哪个指令用于实现数据的逻辑与运算?A. ANDB. ORC. XORD. NOT答案:A9. OMRON PLC中,以下哪个指令用于实现数据的逻辑或运算?A. ANDB. ORC. XORD. NOT答案:B10. 在OMRON PLC编程中,以下哪个指令用于实现数据的逻辑非运算?A. ANDB. ORC. XORD. NOT答案:D二、填空题(每题3分,共30分)1. OMRON PLC的编程软件是________。
答案:CX-Programmer2. 在OMRON PLC中,一个定时器的计时周期单位是________。
答案:毫秒3. OMRON PLC的输入/输出地址通常以________字母开头。
答案:I/O4. 在OMRON PLC编程中,一个计数器的最大计数值是________。
5、简述PLC的扫描工作过程。
6、为什么PLC中软继电器的触点可无数次使用?7、PLC按I/O点数和结构形式可分为几类?8、PLC执行程序是以循环扫描方式进行的,请问每一扫描过程分为哪几个阶段?三、判断题1、PLC的输入电路均采用光电耦合隔离方式。
(×)2、CPU224型PLC本机I/O点数为14/10。
(√)3、PLC的周期性循环扫描方式不会产生输入/输出滞后时间。
(×)4、间接寻址是通过地址指针来存取存储器中的数据。
(?√??)5、存储器AI、AQ只能使用字寻址方式来存取信息。
(?√??)四、选择题1、世界上第1台PLC诞生于(D)A.、日本松下公司,1970年;B、德国西门子公司,1969年;C、美国通用公司,1968年;D、美国数字设备公司,1969年。
2A3、A、4、A、C、5、 D )A、6A、7、AC8AC、变量存储器D、内部存储器9、CPU224XP型PLC有几个通讯端口(A )A、2个B、1个C、3个D、4个第三章一、填空题1、输出指令(对应于梯形图中的线圈)不能用于输入过程映像寄存器。
2、SM 0.1在首次扫描时为ON,通常用来进行程序初始化;SM0.0一直为 ON。
3、接通延时定时器TON的使能(IN)输入电路为ON时开始定时,当前值大于等于预设值时其定时器位变为 1,梯形图中其常开触点接通,常闭触点断开。
4、接通延时定时器TON的使能输入电路 OFF 时被复位,复位后梯形图中其常开触点断开,常闭触点接通,当前值等于 0 。
5、有记忆接通延时定时器TONR的使能输入电路 ON 时开始定时,使能输入电路断开时,当前值不变。
使能输入电路再次接通时继续定时。
必须用复位指令来复位TONR。
6、断开延时定时器TOF的使能输入电路接通时,定时器位立即变为 1 ,当前值被复位。
7、TONR的启动输入端IN由“1”变“0”时定时器复位。
(?×)8、定时器定时时间长短取决于定时分辨率。
一、填空题1、PLC的英文全称是。
OMRON 目前主推PLC有哪几个系列2、PLC一般采用工作方式,一次循环过程则称为。
3、PLC的每一个扫描过程分为三个阶段,分别是:、和。
4、任务可以分为两大类循环任务和中断任务,而其中中断任务分为:,,,I/O中断任务。
5、CJ1M内置输出功能有:6路通用输出,2个,其中包括CW/CCW和脉冲+方向,2个可以调整脉冲宽度。
6、OMROM PLC支技哪些通信协议7、CX-P软件可以配套软件一起使用,实现仿真功能。
8、微型PLC的存储器中,断电保持数据的内存区有:和。
9、在模拟量处理选型时,输入转换一般选用单元,输出转换一般选用单元,或输入/输出混合转换选用单元。
10、使用CX-P软件修改PLC的系统设置区,必须在下列模式下修改二、选择题1、在原点搜索过程中,操作模式为模式1的是:()A:无错误计数器复位输出,无定位完成信号输入B: 有错误计数器复位输出,无定位完成信号输入B: 有错误计数器复位输出,有定位完成信号输入2、在PLC的硬件设置中,如要设定RS232口为默认方式(TOOLBUS方式),PLC 的DIP开关怎么设定;()A: DIP 4—ON B: DIP 5—ON C: DIP 4—OFF D: DIP 5—OFF3、在定义原点中进行设定,其中速度之间的关系为:( )A: 高速度〉初始速度〉接近速度 B: 高速度〉接近速度〉初始速度C: 接近速度〉高速度〉初始速度 D: 初始速度〉高速度〉接近速度4、以下哪些型号不属于特殊I/O单元:( )A: CJ1W-DA041 B: CJ1W-OC211 C: CJ1W-NC213 D: CJ1W-TC0015、请通过CX-P软件查看对于CJ1M-CPU22的RS232C端口不支持下列那种()A: HOSTLINK B: TOOLBUS C:协议宏 D: 无协议6、使用CX-P软件修改PLC的系统设置区,必须在下列()模式下修改A: 编程 B: 监控 C: 运行 D: 前面几种都可以7、本地符号和全局符号之间的关系是()。
《PLC 》课程期末考试试题一、基本应用题(共 26分)1、据梯形图写出语句表,并画出10.00的工作波形(4分)。
2、根据指令程序画出梯形图(3分)。
LD 00000 AND 01000 LD 20000AND NOT 00002 OR LD LD 00001 OR 20001 AND LD OUT HR00003、用JMP 、JME 指令编写一个程序:当闭合控制开关(00000)时,灯1(01001)亮,10s 后灭。
当断开控制开关(00000)时,灯2(01002)开始闪烁(亮1s 灭s )。
经过8s 灯2灭。
(5分)。
4、顺序启动逆序停止程序:00000、00001分别是01000的启动和停止按钮,00002和00003分别是01001的启动和停止按钮。
启动时,只有01000线圈先通电后,01001线圈才能通电;停止时只有在01001线圈先断电后,01000线圈才能断电。
画出梯形图程序。
(4分)5、请画出梯形图,分别用三种方式实现启/保/停控制程序(已知00002为启动按钮所接触点地址,00003为停止按钮所接触点地址。
输出01001)画出梯形图程序。
(6分)。
6、控制室和生产车间各有一个按钮控制同一台电机,无论控制室还是车间,当电机正处于运行状态时,按下按钮电机即停;当电机处于停止状态时,按下按钮即开始运行。
(控制室按钮接PLC 00002触点,车间按钮接00003按钮,电机接触器线圈接01001输出触点。
)(4分)7、简述PLC 循环扫描的工作过程。
8、编写梯形图程序求数列和 +⨯+⨯+⨯735231前30项和。
二、设计应用题(共18分)。
1.日常生活中使用的一种搅拌机,其上有1个电源开关按钮,3个控制按钮A 、B 、C ,现假设使用CPM1A 去实现控制作用,要求实现按下按钮A 时搅拌机工作,松开按钮A 时搅拌机立即停止工作;按下按钮B 时搅拌机工作,松开按钮B 时搅拌机继续工作,直到按下按钮C 时搅拌机立即停止工作。
大学OMRONPLC测试题及答案一、选择题1. OMRON PLC的编程语言中,以下哪种不是标准编程语言?A. 梯形图(Ladder Diagram)B. 指令列表(Instruction List)C. 功能块图(Function Block Diagram)D. 状态图(State Diagram)答案:D2. 在OMRON PLC中,以下哪个指令用于读取输入信号?A. LDB. LDPC. OUTD. SET答案:A3. OMRON PLC的CPM2A系列中,以下哪个是模拟量输入模块?A. CM2A-AD16B. CM2A-ID16C. CM2A-AD32D. CM2A-OD16答案:A4. OMRON PLC中,以下哪个指令用于输出信号?A. LDB. OUTC. RSTD. SET答案:B5. 在OMRON PLC编程中,以下哪个指令用于停止程序?A. STOPB. ENDC. MENDD. SFTL答案:A二、填空题1. OMRON PLC的C系列PLC中,_______型号是基本单元,可以作为控制中心。
答案:CPM1A2. 在OMRON PLC中,_______指令用于在程序中插入注释。
答案:REM3. OMRON PLC的编程软件CX-Programmer支持_______和_______两种编程环境。
答案:GX Developer, GX Works24. OMRON PLC中,_______指令用于将一个值传送到另一个寄存器。
答案:MOV5. OMRON PLC的C系列PLC中,_______型号是扩展单元,用于扩展I/O点。
答案:CPM1E三、简答题1. 简述OMRON PLC中如何实现一个简单的启停控制逻辑。
答案:在OMRON PLC中,实现启停控制逻辑通常使用两个输入和一个输出。
一个输入用于启动(例如,按钮),另一个输入用于停止(例如,另一个按钮)。
输出连接到控制设备(例如,电机)。
OMRONPLC试题4考试地点考号姓名班级装订线沧州职业技术学院试卷基于PLC⾃动化单元应⽤知识试卷注意事项1. 请⾸先按要求在试卷的标封处填写您的姓名、考号和所在班级的名称。
2. 请仔细阅读各种题⽬的回答要求,在规定的位置填写您的答案。
3. 不要在试卷上乱写乱画,不要在标封区填写⽆关内容。
第⼀部分第⼆部分第三部分第四部分第五部分总分总分⼈得分得分评分⼈⼀、判断题:(每题1分,满分20分。
):1、欧姆龙公司的CPM1A-40CDR型PLC内部集成A/D模块。
( )A、对B、错2、PLC基于"循环扫描"⼯作原理。
( )A、对B、错3、STEP只能⽤来启动⼀个指定步。
( )A、对B、错4、顺序控制就是各执⾏机构按照⽣产⼯艺规定的顺序,在各输⼊信号的作⽤下,根据内部状态和时间的顺序,⾃动、有序地进⾏操作。
( )A、对B、错5、加法指令ADB的结果存储到⽬标通道R也包括SR。
( )A、对B、错6、PROGRAM⽅式下,程序不能运⾏,但是可利⽤编程器对程序进⾏修改、输⼊等。
( )A、对B、错7、台达VFD-S 系列变频器参数设置通过键盘⾯板实现,在画⾯模式下按下PROG/DATA键,依次按下MODE键改变显⽰模B、错8、在采集边沿信号时,可以采⽤DIFU、DIFD等指令。
( )A、对B、错9、LDNOT为输⼊指令。
( )A、对B、错10、CPM1A机型中OUT指令是对输⼊继电器、输出继电器、暂存继电器、保持继电器等的驱动指令。
( )A、对B、错11、单向递减计数器在复位时,其当前值复位为0。
( )A、对B、错12、可编程控制器易学好懂易⽤,但是抗⼲扰能⼒差,使其应⽤受到限制。
( )A、对B、错13、欧姆龙公司的CPM1A为整体式⼩型PLC。
( )A、对B、错14、PLC的运算和控制中⼼是CPU。
( )A、对B、错15、制动分为机械制动和电⽓制动,⽽电⽓制动包括反接制动和能耗制动。
( )A、对B、错16、⼤型PLC的I/O点数⼀般在1024点以上。
PLC编程题目
以下为OMRON PLC编程题目,每道题要求列出I/O清单,进行程序设计,并调试。
1、请使用OMRON梯形图编写一段程序,要求当按下启动按钮时能顺序启动3台电机,且第二台比第一台延时5秒,第三台比第二台延时10秒;当按下停止按钮时,能够同时停止。
2、请使用OMRON梯形图编写一段程序,要求能实现对3盏灯的控制,当第一次按下时#1灯亮,当第二次按下时#1,#2灯亮,第三次按下时#1,#2,#3灯亮,第四次按下时灯全灭。
3、请使用OMRON梯形图编写一段程序,要求能对皮带上的啤酒进行计数,并能对打数进行统计(12个啤酒为1打)。
设每个啤酒瓶通过技术装置时,对应I0.0产生一个脉冲。
4、请使用OMRON梯形图编写一段程序,要求能对8盏彩灯进行循环亮灭控制,每次只有一盏灯点亮。
5、一个按钮控制电机的启/停:第一次压下时,电机启动;再压一次时,电机停止。
如图1所示:
图1
6、小车在开始位置时经过T1时间装第一种料,运行到末位置,经过T2时间卸料,然后返回到中间位置经过T3时间装第二种料,在运行到末位置经过T2时间卸料,然后返回到原始位置。
当小车出发后,XK1行程开光由OFF打到ON,运行到末位置,XK3行程开关也由OFF打到ON。
小车返回到中间位置时,XK2行程开关由ON打到OFF。
如图2所示:
图2
7、二分频实验。
8、用最基本指令实现上升沿脉冲。
9、用最基本指令实现下降沿脉冲。
plc考试试题及答案一、选择题(每题2分,共20分)1. PLC的全称是:A. 可编程逻辑控制器B. 可编程线性控制器C. 可编程逻辑计算器D. 可编程逻辑计算机答案:A2. PLC中,CPU的主要功能是:A. 存储程序B. 执行程序C. 存储数据D. 执行数据答案:B3. 下列哪个不是PLC的输入设备?A. 按钮B. 传感器C. 继电器D. 显示器答案:D4. PLC的扫描周期主要受以下哪个因素的影响?A. CPU速度B. 程序复杂度C. 电源电压D. 外部设备数量答案:B5. PLC中,用于存储程序的存储器是:A. RAMB. ROMC. EPROMD. EEPROM答案:D6. PLC的输出设备通常包括:A. 继电器B. 接触器C. 按钮D. 传感器答案:A7. PLC的编程语言不包括:A. 梯形图B. 布尔逻辑C. 汇编语言D. 流程图答案:C8. PLC的通信协议不包括:A. ModbusB. ProfibusC. EthernetD. USB答案:D9. PLC的故障诊断通常包括:A. 程序检查B. 硬件检查C. 软件检查D. 以上都是答案:D10. PLC的模拟输入模块通常用于:A. 读取数字信号B. 读取模拟信号C. 输出数字信号D. 输出模拟信号答案:B二、填空题(每题2分,共20分)1. PLC的输入/输出接口电路通常采用__________电路。
答案:光电隔离2. PLC的__________是程序执行的最小单位。
答案:扫描周期3. PLC的编程软件通常提供__________和文本编辑器两种编程方式。
答案:图形化界面4. PLC的__________是实现程序控制逻辑的存储器。
答案:逻辑存储器5. PLC的__________模块用于处理模拟信号。
答案:模拟输入/输出6. PLC的__________功能可以实现数据的远程传输。
答案:通信7. PLC的__________是实现程序控制逻辑的核心部件。
填空题1.按用途分类,低压电器分为(控制电器)、(主令电器)、(保护电器)、(配电电器)和(执行电器)。
2.按执行机能分类,低压电器分为(有触点)电器和(无触点)电器。
3.按工作原理分类,低压电器分为(电磁式电器)和(非电量控制电器)。
4.电磁机构由(吸引线圈)、(铁心)、(衔铁)等几部分组成。
5.电磁式电器分(直流)和(交流)两大类,都利用(电磁铁)的原理制成的。
8.接触器主要由(电磁系统)、(触点系统)、和(灭弧装置)组成。
9.(直流)接触器不会产生涡流和磁滞损耗,所以不发热。
10.继电器是一种根据(外界输入)信号来控制电路通断的自动切换电器。
11.继电器和接触器相比用于切换(小电流)的控制电路和保护电路,故继电器没有(灭弧)装置,也无(主辅)触点之分。
12.速度继电器主要用于笼型异步电动机的(反接)制动控制。
13.接近开关又称做(无触点)行程开关。
14.熔断器主要由(熔体)和(安装熔体的熔管)组成。
15.断路器主要由(触点)、(灭弧系统)和(脱扣器)组成。
16.常用的短路保护电器是(熔断器)和(自动空气断路器)。
17.常用的过载保护电器是(热继电器)。
18.PLC的硬件是由(主机)、(I/O扩展模块)和各种外部设备组成。
19.PLC的软件系统由(系统程序)和(用户程序)组成。
20.PLC执行程序的过程分为(输入采样或输入处理)、(程序执行)和(输出刷新或输出处理)三个阶段。
9、PLC的每一个扫描过程分为三个阶段,分别是:输入采样阶段、程序执行阶段和输出刷新三个阶段。
9、PLC用户程序的完成分为输入处理、程序执行、输出处理三个阶段。
这三个阶段是采用循环扫描工作方式分时完成的。
21.通常一条PLC指令由(步序号)、(助记符)和(元件号)三部分组成。
22.PLC等效电路中的继电器并不是实际的继电器,为了将其与实际继电器区别,通常把它们称为(“软继电器”)。
6、PLC的输出指令OUT是对继电器的线圈进行驱动的指令,但它不能用于输入继电器。
7.PLC的工作方式为周期循环扫描,其工作过程分为输入采样、程序执行和输出刷新三个阶段。
1.交流接触器主要由触头系统、电磁系统、和灭弧系统组成。
为了减小铁心的振动和噪音,在铁心上加入短路环。
2.欠电流继电器在正常工作电流流过线圈时,衔铁是吸合状态,而当流过线圈的电流小于整定电流时衔铁释放。
10.速度继电器常用以接受转速信号,当电动机的转子转速上升到120 r/min以上时触头动作;下降到100 r/min以下时触点复位。
1、低压电器是指工作电压在_直流1500V__或_交流1200V__以下的各种电器。
2、触器按其主触头通过电流的种类,可分为__直流___接触器和__交流___接触器。
3、继电接触器控制电路是由各种_按钮_、__行程开关___、_继电器_、_接触器_、__熔断器等元件组成,实现对电力拖动系统的起动、调速、制动、反向等的控制和保护,以满足对生产工艺对电力拖动控制的要求。
4、热继电器是利用___电流的热效应原理来工作的保护电器,它在电路中主要用作三相异步电动机的_过载保护。
5、速度继电器主要用作_反接制动_控制。
6、时间继电器是指__用来实现触点延时接通或延时断开的控制_的电器。
8、在机床电控中,短路保护用_熔断器_;过载保护用热继电器_;过电流保护用_过电流继电器_。
9、触头的结构形式有桥式触头、指形触头。
20、接触器用于远距离频繁地接通或断开交直流主电路及大容量控制电路的一种自动开关电器。
21、接触器的额定通断能力是指其主触头在规定条件下可靠地接通和分断的电流值。
23、继电器的调节装置用以改变继电器的动作参数。
33. 常用的PLC控制系统的设计方法有经验设计法、逻辑分析法和顺序设计法等。
3.中间继电器的作用是将一个输入信号变成_多个_输出信号或将信号进行放大_。
4.试举出两种不频繁地手动接通和分断电路的开关电器:_刀开关_、_转换开。
5.试举出两种主令电器:按钮_____、__行程开关__。
6.试举出组成继电器接触器控制电路的两种电器元件:熔断器_、_热继电器__。
4、电气控制图一般分为主电路和控制电路两部分。
3、简述可编程序控制器(PLC)的定义。
(3分)可编程控制器(PLC)是一种专门为在工业环境下应用而设计的数字运算操作的电子装置。
它采用可以编制程序的存储器,用来在其内部存储执行逻辑运算、顺序运算、计时、计数和算术运算等操作的指令,并能通过数字式或模拟式的输入和输出,控制各种类型的机械或生产过程。
PLC及其有关的外围设备都应按照易于与工业控制系统形成一个整体,易于扩展其功能的原则而设计。
4、简答PLC系统与继电接触器系统工作原理的差别。
(4分)组成器件不同;触点数量不同;实施控制的方法不同;工作方式不同。
7.简述PLC控制系统设计的基本原则1)充分发挥PLC的功能,最大程度地满足被控对象的控制要求;2)在满足控制要求的前提下,力求使控制系统简单、经济,使用及维修方便;3)保证控制系统安全可靠;4)在选用PLC时,在I/O点数和内存容量上适当留有余地,以满足今后生产的发展和工艺的改进。
8.简述PLC程序设计的一般步骤1)对于较复杂的系统,需要绘制系统功能表(简单控制系统可省去);2)设计梯形图程序;3)根据梯形图编写语句表清单;4)对程序进行模拟测试及及修改,直到满意为止。
5.PLC执行程序的过程分为哪三个阶段?其工作方式的主要特点是什么?PLC执行程序的过程分为输入采样或输入处理、程序执行和输出刷新或输出处理三个阶段。
工作方式的主要特点是采用扫描周期循环扫描、集中输入与集中输出的方式。
这种“串行”工作方式可以避免继电器控制系统中触点竞争和时序失配问题,使PLC具有可靠性高,抗干扰能力强的优点,但也存在输出对输入在时间上的响应滞后,速度慢的缺点。
3.交流电磁铁的短路环是如何消除振动和噪声的?短路环把铁心中的磁通分为两部分,即不穿过短路环的和穿过短路环的,切滞后,使合成吸力始终大于反作用力,从而消除振动和噪声。
4.电弧是如何产生的?对电路有何影响?常用的灭弧方法有哪些?在大气中断开电路时,如果被断开电路的电流超过某一数值,断开后加在触点间隙两端电压超过某一数值(在12~20V之间)时,则触点间隙中就会产生电弧。
电弧产生后,一方面使电路仍旧保持导通状态,延迟了电路的断开;另一方面会烧毁触点,缩短电器的使用寿命。
常用的灭弧方法有——机械灭弧;电动力灭弧;磁吹灭弧;窄缝灭弧;栅片灭弧;气吹灭弧。
1 .一台额定电压为220V 的交流接触器在交流220V 、直流220V 的电源上均可使用。
(×)2 .交流接触器通电后如果铁心吸合受阻,将导致圈烧毁。
(×)3 .交流接触器铁心端面嵌有短路铜环的目的是保证动、静铁心吸合严密,不发生震动与噪声。
(√ )4 .直流接触器比交流接触器更适用于频繁操作的场合。
(×)5 .低压断路器又称为自动空气开关。
(√)6 .只要外加电压不变化,交流电磁铁的吸力在吸合前、后是不变的。
(×)7 .直流电磁铁励磁电流的大小与行程成正比。
(√ )8 .闸刀开关可以用于分断堵转的电动机。
(×)9 .熔断器的保护特性是反时限的。
(√ )10 .低压断路器具有失压保护的功能。
(√ )11 .一定规格的热继电器,其所装的热元件规格可能是不同的。
(√ )12 .无断相保护装置的热继电器就不能对电动机的断相提供保护。
(×)13 .热继电器的额定电流就是其触点的额定电流。
(×)14 .热继电器的保护特性是反时限的。
(×)15 .行程开关、限位开关、终端开关是同一种开关。
(×)4. 热继电器有多种结构形式,最常用的是双金属片结构,即由两种不同膨胀系数的金属片用机械碾压而成,一端固定,另一端为自由端。
9. 按PLC物理结构形式的不同,可分为整体式和模块式两类。
10. PLC常用的编程语言有:梯形图、指令表、高级语言。
1.接触器属于(A )电器。
A.有触点B.无触点2.吸引线圈的作用是将(A )。
A.电能转换为磁场能B 磁场能转换为电能3.(A )不会产生涡流和磁滞损耗。
A.直流接触器B.交流接触器4.根据外界输入信号来控制电路通断的自动切换电器是(B )。
A.接触器B.继电器5.常用的过载保护电器是(C )。
A.接触器B.继电器C.热继电器6.常用的短路保护电器是(D )。
A.接触器B.继电器C.热继电器D.自动空气断路器7.直流电器的线圈能否串联使用?(能)8.交流电器的线圈能否串联使用?(不能10.(A )是用来频繁地接通或分断带有负载(如电动机)的主电路的自动控制电器,按其主触头通过电流的种类不同,分为交流、直流两种。
A.接触器B.继电器C.接近开关11.下列属于PLC用户程序的是(D )。
A.系统管理程序C.标准子程序D.逻辑符号图13.PLC等效的输入继电器由什么驱动?(B )。
A.PLC内部信号B.外部信号C.程序内部指令14.PLC等效的输出继电器由什么驱动?(C )A.输入信号B.外部信号C.程序内部指令15.PLC中的什么继电器相当于继电器控制电路中的中间继电器?(B )A.输入继电器B.辅助继电器 C.输出继电器 D.顺序控制继电器17.在PLC梯形图中,哪种软继电器的线圈不能出现(A )。
A.输入继电器B.辅助继电器C.输出继电器 D.变量存储器18.PLC中,什么软继电器的触点才可以驱动外部负载(C )。
A.输入继电器B.辅助继电器 C.输出继电器 D.变量存储器1、由于电弧的存在,将导致( A ) A电路分断时间加长 B电路分断时间缩短 C电路分断时间不变2、熔断器的额定电流与熔体的额定电流( B )A是一回事 B不是一回事 C 不确定3、甲乙两个接触器,欲实现互锁控制,则应( C )A在甲接触器的线圈电路中串入乙接触器的动断触点B在乙接触器的线圈电路中串入甲接触器的动断触点C在两接触器的线圈电路中互串对方的动断触点D在两接触器的线圈电路中互串对方的动合触点5、电压继电器与电流继电器的线圈相比,具有的特点是( B )A电压继电器的线圈与被測电路串联 B电压继电器的线圈匝数多,导线细,电阻大C 电压继电器的线圈匝数少,导线粗,电阻小 D电压继电器的线圈匝数少,导线粗,电阻大6、同一电器的各个部件在图中可以不画在一起的图是( A ) A电气原理图 B电器布置图7、下列电器中不能实现短路保护的是( B ) A熔断器B热继电器8、在延时精度要求不高,电源电压波动较大的场合应选用(A )A空气阻尼式时间继电器 B晶体管式时间继电器 C电动式时间继电器9、CJ20-160型交流接触器在380V时的额定电流是(A ) A 160A10、按钮,行程开关,万能转换开关按用途或控制对象分属于下列哪一类(C)A 低压保护电器B低压控制电器 C 低压主令电器D低压执行电器4. 下列对PLC输入继电器的描述正确的是:( A )A. 输入继电器的线圈只能由外部信号来驱动B. 输入继电器的线圈只能由程序来驱动C. 输入继电器的线圈既可以由外部信号来驱动又可以由程序来驱动10. 用于驱动线圈的指令是:( D )A. LDB. ANDC. ORD. OUT。