摩托车电子点火器电路图
- 格式:pptx
- 大小:139.70 KB
- 文档页数:2
大阳摩托车电路原理及维修要点摩托车电器系统一般按其功用分为:电起动系统、信号系统、照明系统、电源系统、点火系统、等几部分,上述系统是相互关联的,下面分别介绍每个系统的电路原理:1、电起动系统:电器件包括蓄电池、起动电机、起动继电器、起动开关及其它相关电器件。
大阳系列直梁车、弯梁车、踏板车,电起动系统大同小异,主要区别在于弯梁车各档位直接起动(发动机有超越离合器)、直梁车有带档起动(空档正常起动、其他档位按离合器起动)及踏板车的无级变速功能(按刹车起动)。
具体电路分别见下图:图1:大阳系列弯梁车电起动系统电路图起动摩托车前,安全检查,打开摩托车点火开关后,按起动按钮,这时起动继电器线圈通电,触点吸合,起动电机工作,带动发动机运转,完成起动功能。
起动故障的原因可通过原理图可知:1)、蓄电池是否亏电;2)、保险丝是否烧断;3)、各导线是否连接牢固;4)、点火开关、起动开关是否正常工作;5)、起动继电器是否正常工作;6)、起动电机是否正常工作。
图2:大阳系列直梁车电起动系统电路图直梁车电起动系统中的二极管作用是:防止带档起动时,离合器开关接通,空档灯常亮。
发生故障的原因比前面多一种:二极管是否失效或接反。
图3:DY50T、DY100T、DY125T踏板车电起动系统电路图图4:DY150T踏板车电起动系统电路图踏板车电起动系统中串入刹车开关是为防止起动时(油门大)摩托车前冲,原理与故障同上。
DY150T踏板车只有在紧急熄火开关接通,电路才能工作。
2、信号系统:摩托车信号系统电器件包括蓄电池、点火开关、转向开关、闪光继电器、前后转向灯、转向指示灯、喇叭、喇叭按纽、刹车灯、刹车开关、油位表、油位传感器、档位指示灯及档位开关。
信号系统电路也可分为:转向、喇叭、刹车、油位指示及档位指示等支路。
各类摩托车信号系统基本相似,仅仅是踏板车无档位指示功能(有些摩托车带电压指示功能或来电显示功能),原理见下图:油位传感器有两线式和三线式,当油位发生变化时,传感器电阻值变化,油位表指示值随之变化。
看懂了你也是⼤师:摩托车部件电路图解析有些摩友会好奇“电路图”对摩托车维修和改装⽽⾔,能起到什么作⽤?答:它能让我们充分了解摩托车电⼦部件的种类、性能、特征、特性以及在电路中的符号、在电路中的作⽤和功能等,懂得哪些参数会对电路性能和功能产⽣什么样的影响,为进⼀步熟悉了解“摩托车电⽓部件”奠定了良好的基础,也就更容易深化⾃⼰对摩托车整车控制性能的认知。
要多看、多读、多分析、多理解各种电路图。
只要坚持不懈地读懂、读通电路图并⾮难事,想要成为摩托车领域的电⼦专家,也是指⽇可待了。
1、摩托车鸣笛电路图2、摩托车充电电路图摩托车充电电路图该充电器只利⽤了交流电的正半周充电,充电速度较快,且能延长电池寿命,在普通的么托车上使⽤该充电器,性能极好,可省燃油5%左右,是⼀个实⽤的充电电路,此充电器的作者正在使⽤中。
⼯作原理:(如上图)交流电压同时加到D1和SCR,经过D1的半波整流后通R1、R2、Q1、R3向SCR提供触发电压,此时SCR给电池充电,当电池电压上升⾄13.5V时ZD1导通,电压经过R5、D2向Q2提供偏压,使Q2导通,Q1反偏截⽌,SCR停⽌输出,当电池电压低于13-13.5V 时。
3、充电电压可调的蓄电池(组)充电电路图充电电路特点:本充电器直接使⽤220V交流市电,通过触发电路的控制,实现其输出电压从0V起调,适合于对 12V-220V的蓄电池(组)充电。
⼯作原理:电路⼯作原理见图1。
由电源电路、触发电路和主控电路三部分组成。
220V市电经电源开关S-S'、电源变压器T1降压后,由⼆极管VD1-VD4组成的全波整流电路整流,变为脉动直流电源。
⼀路经电阻R1限流和稳压⼆极管DW稳压,输送约18V的梯形波同步稳压电源,作为时基集成电路NE555及其外围元件构成的⽆稳态振荡器RC延时环节的电源;另⼀路经过三端稳压集成电路IC1 AN7812送出12V稳定的梯形波同步稳压电源IC2的⼯作电源。
此主题相关图片此主题相关图片此主题相关图片此主题相关图片此主题相关图片此主题相关图片此主题相关图片此主题相关图片此主题相关图片此主题相关图片此主题相关图片此主题相关图片此主题相关图片此主题相关图片此主题相关图片此主题相关图片此主题相关图片此主题相关图片此主题相关图片此主题相关图片此主题相关图片此主题相关图片此主题相关图片此主题相关图片此主题相关图片此主题相关图片此主题相关图片此主题相关图片此主题相关图片此主题相关图片此主题相关图片此主题相关图片此主题相关图片此主题相关图片此主题相关图片此主题相关图片此主题相关图片此主题相关图片此主题相关图片此主题相关图片此主题相关图片此主题相关图片此主题相关图片此主题相关图片此主题相关图片此主题相关图片此主题相关图片此主题相关图片此主题相关图片此主题相关图片此主题相关图片此主题相关图片此主题相关图片此主题相关图片此主题相关图片此主题相关图片此主题相关图片此主题相关图片此主题相关图片此主题相关图片此主题相关图片此主题相关图片此主题相关图片此主题相关图片此主题相关图片此主题相关图片此主题相关图片此主题相关图片此主题相关图片此主题相关图片此主题相关图片此主题相关图片此主题相关图片此主题相关图片此主题相关图片此主题相关图片此主题相关图片此主题相关图片此主题相关图片此主题相关图片此主题相关图片此主题相关图片此主题相关图片此主题相关图片此主题相关图片此主题相关图片此主题相关图片此主题相关图片此主题相关图片此主题相关图片此主题相关图片[imga]../images/upload/2006/04/01/163925.jpg[ 此主题相关图片/imga]此主题相关图片此主题相关图片。
摩托车用DC
DC-CDI装置是指车辆高速行驶时,也能够获得足够的点火能量,不会出现普通CDI的断火现象。
最近笔者剖析了一款DC-CDI电路,如附图所示。
图中Bl为升压变压器,它由4个绕组构成,即L1、L2、L3和L4。
Bl和Vl、V2(A1870)R1、R2及C1构成自激振荡电路,由L4输出稳定的约400V高压。
该高压还经VDl给C2充电。
L5为车上的触发线圈,当触发信号到来时,可控硅导通,C2放电,在B2的次级(B2为车上的高压点火线圈)产生高压进行点火。
当摩托车改用DC—CDI后,原车上的充电线圈L6被空置不用,笔者增加了一只二极管VD3,以便继续利用原车的充电线圈L6。
当蓄电池没有电时,可继续利用L6产生的高压给C2充电进行点火。
自己制作时,V1、V2应加一定面积的散热片,B1可用普通的小型E型铁氧体磁心或某些电子镇流器扼流线圈的E10型磁心进行绕制。
绕制时,先绕L4(用Φ0.1mm的漆包线绕400匝),再绕L3(用Φ0.2mm的漆包线绕2匝),最后用Φ0.2mm的漆包线双线并绕12匝分别作为Ll和L2。
该电路无需调试,只要接线正确,即可工作。
注意:停车时约有60mA左右的空载电流,故若较长时间的停车等待,应关掉车头的电门总开关。
电子点火器电路图及工作原理电子点火器电路图及工作原理本文提供一个常用的电子点火器电路,适用于煤气灶、燃气热水器等常需要电子点火器的设备,该电子点火器也可独立使用或用于电子打火机。
下图所示电路为该电子点火器电路原理图,该电路由单节AA或AAA电池供电,现将其工作原理说明如下。
电路中C1、R1、VT、L1、L2为利用变压器耦合形成正反馈的自励振荡电路。
电源接通时,通过R1给VT提供一个基极电流,因此VT的集电极电流开始增加,通过L1、L2的耦合作用,在L1产生感应电动势,此电动势与电源电压叠加,使基极电流进一步增加,集电极电流也更趋增加,形成强烈的正反馈,结果使VT很快进入饱和状态,这时VT 的集电极电流不再增加,因而L1中感应电动势将减小,VT的基极电流也开始减小,VT开始退出饱和区。
集电极电流开始下降,在L1中的感应电动势极性变化,使基极电流进一步减小,如此又形成一个正反馈过程,结果使VT很快进人截止状态。
在L1中感应电动势极性改变的同时,VD1开始导通,L2的能量传递给L3,待L2中磁能消耗完毕,VT的基极电位又下降,使VT再次导通,进人一个新的振荡周期。
二极管VD1和C3、L4组成高压整流储能电路。
根据T1各绕组的接法,L2处于电流增加阶段时,L3中的感应电动势的方向使VD1不能导通,只有当L2中电流从最大值开始减小时,L3的感应电势使VD1导通,并通过L4向C3充电,同时还通过R2向C2充电。
在C2的电压还没有充到触发管VD2的导通电压(约30V左右)以前,C3没有放电回路,电压越来越高。
R2、C2、VD2、SCR、C3、L4、L5组成充放电回路及打火回路。
当C2的电压充到触发二极管VD2的导通电压时,VD2被击穿,电容C2通过VD2向晶闸管的触发极放电,使晶闸管SCR导通,把C3储存的能量迅速放掉,在L5感应出万伏以上的脉冲电压,击穿放电电极的间隙,产生放电火花。
图电子点火器电路图。
FM4213摩托车点火进角控制集成电路,1999年11月10日由上海复旦微电子股份有限公司生产,适用于四冲程摩托车电容放电式电子点火器的专用集成电路,它由磁电机上的传感器发出的PC 脉冲控制,输出一个相位随转速变化的正脉冲,从而触发可控硅产生高压,实现可变进角的点火功能。
用FM4213可以制作以电瓶供电的直流电子点火器,也可制作用磁电机供电的交流电子点火器。
制作的直流电子点火器的价格比现在使用分离元件制作模拟电子点火器成本高出5元左右,但是在性能上远远高于现在普遍使用的模拟电子点火器的性能。
笔者从因特网上查到,上海复旦微电子公司提供的FM4213集成块各个脚的技术数据,典型电路。
笔者通过提供的技术资料,了解到FM4213和日本MB4213完全兼容,寻找到使用MB4213制作的点火器,以及与它想配套的日本本田AX-2、250型单缸公路、越野两用型摩托车。
通过对AX-2点火器的点火原理,以及发动机触发电路分析,发现用FM4213集成电路完全可以制作出超出我国现有的任何直流和交流的CDI电容放电点火器,它的触发信号对应发动机磁电机上3cm 长的触发条凸台,可以产生33°点火提前角,提前角转速范围可达5000转/分,即在发动机2300转/分到5000转/分的转速范围内,点火器能产生六个固定提前角点火点与之相对应。
国内的模拟点火器,虽然性能可靠,但结构简单,点火提前角,最大只有25°,提前角对应转速范围只有3600转/分,而且国产模拟电子点火器在发动机2300转/分-3600转/分的提前角转速范围内,点火器只能产生二个固定提前角点火点与之相对应。
(即低速点火点和高速点火点),所以,就像许多摩托车骑手说的;“国产摩托车没有像日本摩托车那样,就像自己身体的一部分,随心所欲,在任何档位加速都有非常流畅的感觉,”。
这与国产电子点火器低性能有很大的关系。
AX-2型电子点火器,它采用大灯线圈提供12伏交流电给点火器供电,在点火器内部通过D8整流变成直流,直流电经过振荡器产生180V自举高电压,给电容C15充电,由MB4213集成块控制点火进角,通过可控硅控制电容器放电,达到可进角点火的目的。
实战教程之一摩托车线路图摩托车线路图的共同特点:1.100ml以下为6v电池,一般为脚踏式起动机。
100ml以上为12v电池,一般为启动机启动发动机。
2.电池的正极为红色,负极为黑色。
3.本田车的地线为绿色,G表示。
雅马哈的地线为黑色,B表示。
铃木的地线为黑白线,BW表示。
川崎车型地线为黑黄线,BY表示。
4.电池,保险丝,点火开关一般为串联5.磁电机充电线圈输出线多为白色导线。
6.三相磁电机输出导线,本田3条黄线。
雅马哈3条白线,铃木3条黄线,川崎3条黄线。
7.磁电机电源线圈只有一个抽头线,另一端打铁,充电,照明线圈有2-3个抽头,电阻值为1Ω。
8.点火线圈初级线圈电阻为2Ω,次级线圈电阻为1Ω。
9.在摩托车线路图中,相同颜色的导线是对应链接的,即红一红,黑一黑。
摩托车线路试读摩托车整车线路的走线图电源(正极)->需要查找的系统回路经某些微原件后->电源(负极)1.查布局丶看特点2.查找出关键元件(电池,发动机)3化繁为简、化整为零(把全车电路看成是若干个独立的又相互联系的系统组成部分,并逐个分流进行识别和分析摩托车电源系统回路磁电机输出交流电一一>整流器一一>输出直流电一一>电池充电一一>电池负极一一>搭铁电池正极一一>熔断丝一一>点火开关一一>前照明灯一一>搭铁一一>电池负极摩托车信号系统回路电池正极一一>点火开关一一>转向开关一一>闪光继电器一一>转向灯一一>搭铁一一>电池负极电启动回路电池正极一一>点火开关一一>熄火开关一一>电启动按钮一一>电启动继电线圈一一>空档开关一一>搭铁一一>电池负极电动机回路电池正极一一>启动继电器开关一一>启动电动机一一>搭铁一一>电池负极磁电机点火系统回路组成部分点火开关、充电点火线圈、触发线圈、CDI电子点火器、点火线圈、火花塞CDI点火系统电子点火器有4个电源1、磁电机充电点火线圈输出的是交流电源 2、触发线圈输出的晶闸管触发电源 3、点火线圈次级线圈产生的磁场的电源 4、火花塞击穿电极间隙产生的高压电点火器回路点火线圈输出高压电,火花塞电极间隙被击穿,火花塞搭铁放电回路发动机熄火回路,点火开关关闭,充电点火线圈对搭铁短路,发动机熄火。
想知道我们常说的摩托车直流点火器是如何工作的吗?进来看吧!直流电容点火使用电瓶的低压电源,通过内部升压装置将12V低压电升压至200V甚至更高,然后给储能电容充电。
直流升压电路早期使用的是三极管自激振荡升压,现在也有使用IC电子振荡升压电路。
这样无论发动机转速高低,电容的充电电压基本保持不变。
直流电容点火的推出,解决了交流点火在起动转速低的时候点火器充电电压不足的问题,特别是在冬季冷机电起动时。
这算是电容点火的一次进步。
交流与直流点火器某些型号的产品从外观上无法直接区分出来,此时可以使用12V电源接入点火的输入端与接地端,由于直流点火器的内部构造原因,通常在接通电源时会有7—20mA的所谓“待机电流”。
而交流点火器则没有此电流。
交流点火器可以承受几百伏的微电流电压,直流点火器则只能承受十几伏的电压。
如果将直流点火器接入交流点火线路中,则一起动发动机就会立刻烧毁点火器。
无论直流点火还是交流点火,为了适应发动机转速的变化,必须要调整点火提前角。
这车用的不是此类点火器不能调整点火提前角的属于是定角点火器,飞轮上的触发凸台为一个直径约5mm的圆形,例如早期的嘉陵70机种。
定角点火器的点火时间开始于触发线圈正半波电压超过0.7V,可以通过整流二极管进入可控硅控制极导通可控硅的时候。
这类点火器使用在那些触发凸台长度在15—20mm的飞轮中时,点火时间是固定在最大点火提前角位置。
通常国内的小排量常用机种,例如GY6,弯梁100,CG125等车型的最大点火提前角在上止点前30到35度左右。
这种定角设计造成一个问题,起动时由于点火提前角过大,容易使发动机出现反弹,在使用电起动时经常损坏电起动的超越离合器。
同时发动机动力性能和耗油量皆不良好。
为了解决上述问题,电容点火器增加了自动进角功能。
上图为带自动进角功能的点火器点火进角曲线图。
其中A-B段为固定进角,因车型不同其固定进角大小也不相同;B点后开始进角,并沿B-C曲线斜率随转速上升角度增大;到达C点后,基本达到最大进角。
常见摩托车CDI点火器原理和电路_1摩托车CDI点火器因其电路简单可靠而被广泛应用于摩托车发动机点火系统中。
有些人可能认为,只有在CDI摩托车点火系统低,事实上,有许多高端摩托车使用CDI点火器,特别是越野摩托车使用CDI 点火系统,点火不是由于电池或损坏,影响发动机的正常运行。
CDI 点火技术含量高,电子电路比较复杂,所以CDI点火器是一个简化的大家庭。
为了防止CDI点火器中的电子电路和电子元件因受潮或震动而损坏,该树脂用树脂密封。
在CDI点火器内部很难分解电子电路,所以有些人不理解内部电子线路的原理。
虽然CDI点火是利用电容器放电原理,点火线圈引起的电压电火花点燃可燃混合气体在发动机气缸内,但CDI是各种电子点火断路器中的一种。
有的CDI点火器外部接线或类似,但CDI点火器的电子电路不一定相同,有的甚至距离很远。
多年来我分析了大量CDI点火器,根据物理测绘各种CDI点火电路图。
根据分析的电路原理,对各种CDI点火器进行了修正。
同时,根据分析电路图(有时验证电路图的正确性)制作CDI点火器。
为了使广大朋友充分了解各种CDI点火器的工作原理和特点,使其在维修实践中能灵活选择或更换。
下面我将分析CDI多年积累的点火电路介绍,CDI 点火,按触发方式可分为自触发和自触发两种,按触发脉冲模式可分为触发触发器和正触发触发器两种。
一、自燃CDI点火器由于CDI点火触发线圈点火充电触发CDI点火线圈,通常AC输出正脉冲充电的电容器,输出负脉冲触发晶闸管导通,电容器充电通过点火线圈产生电火花放电。
图1显示了WD2型自点火CDI点火系统接线图。
图2是WD2型自点火示意图。
济南轻骑、轻骑木兰摩托车qm50q-d50采用的是CDI点火器。
同时还发现,尽管一些Qingqi系列摩托车型WD2 CDI点火使用,但铅色和图2、图2白色线他们用白/红图2中蓝线;他们用蓝色/红色线,线的颜色和图2引燕相同颜色的标记。
值得注意的是,充电2触发线圈接地端子是接地的,初级线圈和点火线圈是没有接地端的,如图2所示,蓝线不是地线。
摩托车点火器接线图
Sorry, your browser does not support embedded videos. 摩托车点火器接线图
上边2个针的口:左边熄火,右边点火电源输入
下边4个针的口上排:左输出到高压包,右接地
下边4个针的口下排:左边触发,右接地(若内部直接接地,可能无引线)
以上是交流点火点火器的功能,直流的没有熄火针。
摩托车点火器接线方法
1、把摩托车点火器的逐发器线(蓝白色)、搭铁线(绿色和绿白色连根)、高压包线(黑黄色)、点火线(又是电瓶正极,黑红色)、熄火线(黑白色),判断点火器是否坏了不好判断,最好用一个新的直流点火器。
2、左上蓝间黄色线,触发信号端,接发电机的触发信号,右上黑间黄色线,点火能量输出端去高压包,左下绿色线,接地的右下接地,若悬空,则内部已接地,右边插孔2个针,上边熄火,去熄火开关,若悬空,多是直流点火下边红间黑色,接点火电源。
3、点火器总共有两跟线需要接,其他的都是插上去即可。
把蓝线接在零线上带有红白的线接在火线的继电器上然后把剩下的插上即可。
直流点火器测不用接,插上就能使用。
声明:本文由入驻电子说专栏的作者撰写或者网上转载,观点仅代表作者本人,不代表电子发烧友网立场。
如有侵权或者其他问题,请联系举报。
侵权投诉。
常见摩托车CDI点⽕器原理和电路常见摩托车CDI点⽕器原理和电路摩托车CDI点⽕器,因线路简单、可靠,在摩托车发动机点⽕系统中被⼤量采⽤。
可能有⼈认为只有低档摩托车才⽤CDI点⽕系统,其实有许多⾼档摩托车也使⽤CDI点⽕器,尤其是越野摩托车都使⽤CDI点⽕系统,这种点⽕器不会因蓄电池没电或损坏,⽽影响发动机的正常运转。
有很多CDI点⽕器的科技含量是很⾼的,且电⼦线路相当复杂,所以说CDI点⽕器是⼀个繁简不⼀的庞⼤“家族”。
为了防⽌CDI点⽕器内的电⼦线路及电⼦元件因受到潮湿或震动⽽出现故障,多⽤树脂胶封固。
要分解剖析CDI点⽕器内部的电⼦线路有⼀定的困难,所以有些⼈并不了解内部的电⼦线路⼯作原理。
虽然CDI点⽕器都是利⽤电容器充放电原理,使点⽕线圈感应产⽣⾼压电⽕花,来点燃发动机缸内的可燃混合⽓体的,但是CDI点⽕器内的电⼦线路却是各种各样。
有些CDI点⽕器的外部接线⼀样或类似,可CDI点⽕器内的电⼦线路却不⼀定相同,有的甚⾄相差甚远。
我多年来剖析了⼤量CDI点⽕器,依据实物测绘出了多种CDI点⽕器电路图。
也依据分析的电路原理图修复过各种CDI点⽕器,同时也按照剖析的电路图制作过CDI点⽕器(有时是为验证所测绘出的电路图的正确性)。
为了使⼴⼤摩友深⼊了解各种CDI点⽕器的⼯作原理和特点,以便在维修实践中能灵活选⽤或代换。
下⾯我将多年剖析积累的各种CDI点⽕器电路介绍给⼤家,CDI点⽕器,按触发⽅式可分为⾃触发和它触发两种,按触发脉冲⼯作⽅式可分为正触发和负触发两种。
⼀、⾃触发式CDI点⽕器⾃触发式CDI点⽕器是⽤⼀个点⽕电源线圈充电兼触发的CDI点⽕器,⼀般是线圈输出交流电的正脉冲给电容器充电,输出的负脉冲去触发可控硅导通,使被充电的电容器通过点⽕线圈放电来产⽣电⽕花。
图1是WD2型⾃触发式CDI点⽕系统的接线图,图2是WD2型⾃触发式点⽕器剖析的电路原理图。
济南轻骑QM50Q-D型、轻骑⽊兰50等摩托车采⽤的就是这种CDI点⽕器。
最近试验超级简单的直流点火电路lx/nj最近几年接触到的摩托点火系统故障,以充电线圈的毛病最多。
究其根源,是本身绕线太细,经不起恶劣工作环境的折磨;时间一长,难免会被短路电流烧断、或是被断路感应击穿,或是被线圈内部疲劳应力损坏。
所以在研究摩托点火线路时,总是在推敲考虑、设法免去细线多的器件。
以目前的电路元件来看,绕满细线的高压包迟早也是会发生这类问题的,也应该设法避免;只是以目前的电子点火技术,高压包还不能免除。
再以交流点火器的特点来看,目前流行的CID点火系统,有两大毛病令人难忍:一是启动时点火电力较弱,冷机不容易被点着火。
二是充电线圈容易损坏,而且坏的毫无预兆;若是坏在跨省长途的半路上,后果且不很惨?若改成使用电瓶的直流点火器,这些问题就可以消除,至少判断与更换都比较容易。
但目前的直流点火器,其内部线路多是在交流点火电路的基础上加了套电源升压电路,线路相对复杂点,成本也比交流点火器要高些。
如果使用直流点火器,有启动点火电力较强、磁电机里不需要安置充电线圈、消耗电能少,工作状态稳定、容易检查和更换器件、大灯电力充足~~~等N多好处;所以研究简易可靠的直流点火电路,一直是心中所想。
在使用12V直流电源的点火器中,电感高压包与凸轮轴配合是最最简单的,若改成电子点火电路,却是比较复杂。
因为电感高压包是在断电时打火,需要在触发信号前就预先给电感高压包通电,这在电路处理上比较麻烦。
使用电感点火线路,可以直接使用低压电,但有需要提前通电的麻烦,而且电感的能量不能维持。
电容电路便于保存能量,可以随时放电,但通常需要高电压,如果直接使用车上的12V电瓶,则需要超级大的电容与电流。
能不能搞出直接使用随车直流电源、集电感与电容的优点于一体、又没有细线绕组的点火线路来呢?这个想法似乎有点奢侈,有点狂妄。
查遍资料,似乎目前只有定角凸轮轴断电+电感高压包的这一种传统点火电路模式。
-----受到电感线圈在断电时会产生高电压的启发,于是有了将电感产生高压给电容充电,然后再用电容放电点火的想法。
简单电子点火器电路图大全(NE555磁电机晶体管电源)简单电子点火器电路图(一):汽车电子点火器电路汽车电子点火器电路原理如图所示是由555定时电路、稳压器、电阻、电容等组成的汽车电子点火器电路。
本电路主要是利用汽车上的+12V电源,给汽车进行电子点火。
在图中,+12V电压经IC1(7089)三端稳压器输出9V电压,作为IC2(555)的供电源。
555和R1、R2、C2等组成一个无稳态多谐振荡器。
一旦得电便起振,其振荡频率为f=1.44/(R2+2R1)C2图示参数的振荡频率为528Hz。
555(IC2)输出的振荡脉冲经R3限流加至VT1的基极,经放大驱动升压变压器T,在点火线圈上产生约1500的点火电压,它在高压放电时的火花距离可达12mm。
简单电子点火器电路图(二)如图所示是由555定时电路、稳压器、电阻电容等组成的汽车电子点火器电路。
本电路主要是利用汽车上的+12V电源,给汽车进行电子点火。
在图中,+12V电压经IC1(7089)三端稳压器输出9V电压,作为IC2(555)的供电源。
555和R1、R2、C2等组成一个无稳态多谐振荡器。
一旦得电便起振,其振荡频率为图示参数的振荡频率为528Hz。
555(IC2)输出的振荡脉冲经R3限流加至VT1的基极,经放大驱动升压变压器T,在点火线圈上产生约1500的点火电压,它在高压放电时的火花距离可达12mm。
简单电子点火器电路图(三)自制煤气自动电子点火器电路图简单电子点火器电路图(四)电路工作原理该工业用电子点火器电路由电源电路、起动点火控制电路和升压点火电路组成,如图所示。
电源电路由电源开关S1、熔断器FU、降压电容器C1、泄放电阻器R1、整流二极管CVD1、稳压二极管VS和滤波电容器C2组成。
起动点火控制电路由点火控制按钮S2、电阻器R5~R7、晶间管VT、中间继电器KA和电容器L4、C5组成。
升压点火电路由升压变压器T、整流二极管VD2~VD5、电容器C3、电阻器R2~R4、放电管、电感器L和火花塞组成。
切诺基2.5L 4缸:(图)1 结构特点:1)凸轮位置传感器:主要用脉冲环(信号转子)霍尔信号发生器组成,脉冲环上有凸起的叶片占180˚ 分电器轴转角相当于360˚ 曲轴转角,没有叶片的部分也占180˚ 分电器轴转角。
脉冲环装于分电器轴上随分电器轴一同转动,当脉冲环上的叶片进入信号发生器时传感器输出高电平(5v)。
当脉冲环上的叶片离开信号发生器时传感器输出低电平(0v)。
分电器轴转一圈传感器输出一个高电平和低电平,高低都各占分电器轴转角180˚(分别相当于曲轴转角360˚)。
当脉冲叶片前沿进入发生器时传感器输出高电平(5v)时表示1/4缸将到达上止点,1缸压缩行程4缸排气行程上止点。
当叶片后沿进入发生器时传感器输出低电平(0v)时表示仍然是1/4缸上止点,其中4缸压缩1缸排气行程上止点。
利用凸轮位置传感器对两个气缸的位置进行判断,作为喷油和点火提前的参考点。
2)曲轴位置传感器:在发动机的飞轮上制有8个齿,8个齿缺分成两组。
每4个齿缺一组,一组最后一个齿缺与另一组最后一个齿缺之间间隔角为180˚。
同一组相邻两个齿缺之间间隔角度20˚为曲轴转角,飞轮上的每一组齿缺转过霍尔探头时传感器就产生一组4个脉冲信号。
发动机每转一圈产生两组供8个脉冲信号,当ECU接收到8个脉冲信号可知道曲轴转了一圈。
再根据接收8个信号所占用的时间,就可计算出曲轴转速。
电子控制系统控制喷油器和点火正时都有一定的提前角,因此需要知道活塞接近上止点的位置。
切诺基吉普车每当信号输入ECU时可以知道有两个缸将到达上止点位置。
在4缸发动机控制系统中ECU利用一组信号可知1/4缸活塞接近上止点,利用另一组信号可知2/3缸活塞接近于上止点位置。
由于第四个齿缺产生的脉冲信号下降沿对应于压缩上止点前4˚因此堤已个齿缺产生的脉冲信号下降沿对于某缸压缩上止点前64˚,当1/4缸对应的第一个脉冲信号下降沿到来时ECU即可知道此时1/4缸都处于压缩行程上止点前64˚。
摩托车电子点火器和电压调节器的原理与检修/ 2009-7-2 21:26:05摩托车电子点火器和电压调节器的原理与检修电子点火器的原理无触点电子(简称“C.D.I”)点火装置以其点火可靠寿命长等优点淘汰了传统的白金点火装置。
它由磁电机总成、G.D.I电路装置和点火线圈组成。
磁电机定子线圈的一组专供点火用,另一组为照明和充电专用。
还专设供点火正时用的触发线圈。
转载请注明转自“维修吧-”图1为一种最简型C.D.I点火电路。
当磁电机旋转时,线圈L产生的交流电经二极管D1整流供电容器c充电。
触发线圈L2产生电压,经二极管D2整流后触发可控硅SCR,使之导通。
电容器C储存的电能,经SCR迅速向点火装置放电,使点火线圈次级感应输出高压,供火花塞点火用。
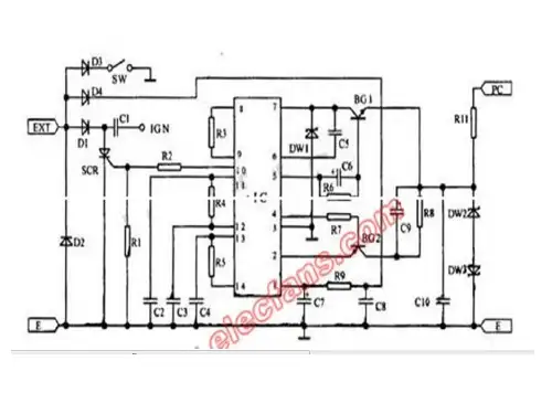
图2为125型摩托车电子点火器的原理图。
EXT接磁电机产生的交流电,经D1整流,储存在c1中,经D4整流,R9、c7、c8滤波,给集成块Ic供电,经D3接熄火开关SW(当SW接地时,电子点火器不点火)。
Pc接触发线圈,触发电压通过BG1、BG2由Ic的②、⑦脚输入,使⑩脚产生触发脉冲,由R1、R2分压加在SCR的控制极上,使之导通。
c1通过SCR放电,使IGN产生较高电压,通过点火线圈,使火花塞放电,发动机工作。
该电路设有时间调整电路。
能使点火时刻随着发动机转速不同而自动同步跟踪调整,使发动机始终在它转速所要求的最佳时刻点火。
电压调节器原理磁电机的发电线圈旋转时产生电压给大灯和尾灯供电,并给蓄电池充电(供电启动用)。
当发动机转速达到3000-4000转/分以上时,发电线圈产生的电压较高,整流后直接加到大灯和尾灯上,易烧毁灯泡。
电压调节器在一定电压时能自动把输入电压接地,保护灯泡。
电压调节器电路由硅整流块、触发系统和保护系统组成。
图3是国产摩托车上普遍使用的一种电压调节器。
Y、P接磁电机的发电线圈,R、G给大灯、尾灯和蓄电池供电。
当摩托车启动时,B点和Y、P中的任一点相接。