电工安全技术实际操作考核评分表
- 格式:doc
- 大小:55.50 KB
- 文档页数:3
1、此表以日为考核频率;
2、此表满分100分,每周最终评分70分以上合格,每周最终评分合格的作业人员按分数高低进行排名,分数排名第一的将获得xx元奖励;
3、周评分两次连续70分以下不合格的个人,给予xx元的罚款,所得罚款统一用于下次作业人员排名奖励;
4、在施工过程中,对安全突出贡献的个人将获得xx元奖励(突出贡献包括预防和避免因工伤亡事故、在安全技术、管理方面及环境保护方面有重大发明、技术履行或者重大合理化建议被采纳、在事故抢救中有突出贡献),并全项目部或公司通报和施行;
5、此表最终解释权归乐清湾2号桥项目部所有。
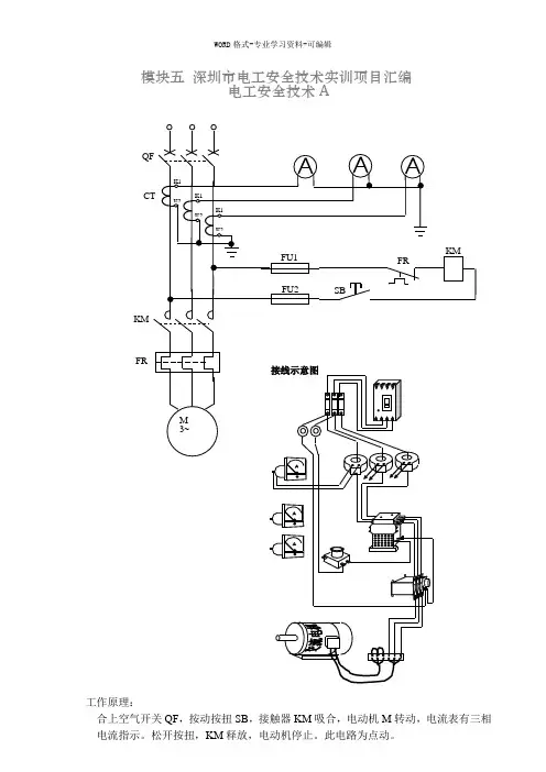
模块五深圳市电工安全技术实训项目汇编电工安全技术AKMFR评分标准答:(1)人工呼吸与胸外心脏挤压法同时进行的救护方法(步骤)1)使触电者仰卧,清除口中异物,畅通气道,解松衣服和裤带。
2)胸外挤压与口对口人工呼吸同时进行,其节奏为:单人抢救时,每按15次后吹气(吹气2S,让触电者自行呼气3S)两次,反复进行;双人抢救时,每按5次后由另一个人吹气一次,反复进行。
3)直到触电者苏醒。
(2)胸外心脏挤压法的操作1)使触电者仰卧,清除口中异物,畅通气道。
2)以中指对准锁骨凹处,掌心自然对准按压点(心窝)。
双手重叠垂直向下挤压3~4cm,然后放松,每分钟挤压80次左右。
每次按压和放松的时间相等。
3)直到触电者苏醒。
1、灭火器材使用不带电设备起火,如何进行灭火。
答:1)不带电设备起火可选用二氧化碳灭火器、干粉灭火器、泡沫灭火器。
2)灭火器材使用步骤:①取下灭火器。
②右手提着灭火器到现场。
③除掉铅封④拔掉保险销⑤左手握着喷管,右手提着压把。
⑥站在上风处。
⑦在距火焰二米的地方,对准火焰跟部,右手用力压下压把,左手拿着喷管左右来回摆动,喷射燃烧区。
直到火熄灭。
带电设备起火,如何进行灭火。
答:1)带电设备起火可选用二氧化碳灭火器。
2)灭火器材使用步骤:①取下灭火器。
②右手提着灭火器到现场。
③除掉铅封④拔掉保险销⑤左手握着喷管,右手提着压把。
电工安全技术B电工安全技术C U V WFR SB2 SB4 KM1、手电钻或电焊机使用前安全检查?答:手电钻的日常检查至少应包括以下项目:(1)外壳、手柄是否有裂缝和破损;(2)保护接地或接零线连接是否正确、牢固可靠;(3)电缆线及插头是否完好无损;(4)开关动作是否正常、灵活,有无缺陷、破裂;(5)电气保护装置是否良好。
电焊机使用前的安全检查:(1)应用三芯电缆软线,外皮不应有明显的破损;(2)外壳应有保护接地,并装有漏电保护器;(3)内部线圈与外壳必须有良好的绝缘。
电工安全技术DFR KM2 KM1操作)答:1、断路故障的检修用验电笔检查,如果仅个别灯不亮:a)先查看灯泡灯丝是否断了。
江苏省特种作业人员
《低压电工作业》安全技术实际操作考卷(四)
考生编号
考核评分记录表
单位姓名得分
试题一、电工仪表识别及电工仪表使用和测量:配分20分考试时间5 min
得分考核员签名
试题二、动力线路三相异步电动机正反转电路安装:配分30分考试时间30 min
得分考核员签名
试题三、故障排除:故障排除配分20分考试时间10 min
得分考核员签名
试题四、触电救护和心肺复苏法模拟操作及灭火器材选择和使用:配分30分考试时间10 min
得分考核员签名
合计得分考官签名
考核时间:年月日
江苏省特种作业人员
《低压电工作业》安全技术实际操作考卷(四)
标准答案与评分标准
试题一、电工仪表识别及电工仪表使用和测量:20分考试时间5分钟
试题二、动力线路三相异步电动机正反转电路安装:30分考试时间30分钟
试题三、故障排除:故障排除配分20分钟考试时间10 min
试题四、触电救护和心肺复苏法模拟操作及灭火器的选择和使用(采用橡塑模拟人):配分30分考试时间10 min
(一)现场急救演示操作(心肺复苏术中参照《2010AHA CPR&ECC 指南》新标准)配分20分,考核时间5 min
(二)灭火器的选择和使用配分10分,考核时间5 min。
电工技术比赛评分规则及实操要求
试题一:互感式电能表安装,考核时间40分钟,总分40分
试题二:三相异步电动机接触器控制线路故障排除,考核时间20分钟,总分30分
一、考核内容、要求
考核内容:在其电路板上,设隐蔽故障3处,其中主回路1处,控制回路2处。
考生向考
评员询问故障现象时,考评员可以将故障现象告诉考生,考生必须单独排除故障。
考核要求:
(1) 根据电路功能,分析故障现象。
从设故障开始,考评员不得进行提示。
(2) 根据故障现象,在电气控制线路图上分析故障可能产生的原因,确定故障发生的范围。
(3) 排除故障过程中如果扩大故障,在规定时间内可以继续排除故障。
(4) 正确使用工具和仪表。
(5) 通电试车。
二、安全文明要求
1.可带电操作,进行排故,保证人身安全。
2.正确使用仪器、仪表适应选用合适的量程,防止损坏仪器、仪表。
三、三相异步电动机接触器联锁正反转控制线路故障排除评分表:。
考号姓名身份证号成绩 1一、考核项目:电工仪器仪表安全使用(权重:20%)二、考核方式:实操+口述三、考试时间: 10分钟考官签字:年月日考号姓名身份证号成绩 1二、考核项目:低压电工个人防护用品使用(权重:20%)二、考核方式:实操+口述三、考试时间: 10分钟考官签字:年月日考号姓名身份证号成绩 1三、考核项目:电工安全标示的辨识(权重:20%)二、考核方式:口述三、考试时间: 10分钟考官签字:年月日考号姓名身份证号成绩 1一、考核项目:电动机单向连续运转接线(带点动控制)(权重:40%)二、考核方式:实操+口述三、考试时间: 30分钟考官签字:年月日考号姓名身份证号成绩 1一、考核项目:三相异步电动机正反运行的接线及安全操作(权重:40%)二、考核方式:实操+口述三、考试时间: 45分钟考官签字:年月日考号姓名身份证号成绩 1一、考核项目:单相电能表带照明灯的安装及接线(权重:40%)二、考核方式:实操+口述三、考试时间: 45分钟考官签字:年月日考号姓名身份证号成绩 1一、考核项目:带熔断器(断路器)、仪表、电流互感器的电动机运行控制电路接线(权重:40%)二、考核方式:实操+口述考官签字:年月日考号姓名身份证号成绩 1一、考核项目:导线的连接(权重:40%)二、考核方式:实操+口述三、考试时间: 30分钟考官签字:年月日考号姓名身份证号成绩 1一、考核项目:判断作业现场存在的安全风险、职业危害(权重:20%)二、考核方式:口述三、考试时间: 10分钟考官签字:年月日考号姓名身份证号成绩 1一、考核项目:判断作业现场存在的安全风险、职业危害(权重:20%)二、考核方式:口述三、考试时间: 10分钟考官签字:年月日考号姓名身份证号成绩 1一、考核项目:判断作业现场存在的安全风险、职业危害(权重:20%)二、考核方式:口述三、考试时间: 10分钟考官签字:年月日考号姓名身份证号成绩 1一、考核项目:单人徒手心肺复苏操作(权重:20%)二、考试方式:实操+口述三、考试时间:5分钟四、评分标准:考官签字:年月日低压电工作业安全技术实际操作试卷K4-2 考号姓名身份证号成绩1一、考核项目:灭火器的选择和使用(权重:20%)二、考试方式:实操+口述三、考试时间:5分钟四、评分标准:考官签字:年月日。
高压运行电工安全技术实际操作考核评分表高压运行电工安全技术实际操作考核评分表一、考核项目:高压运行电工安全技术实际操作二、考核目的:考核电工在高压运行中的安全技术操作能力,确保其具备高压电工作的安全意识和技能,能够独立进行高压运行电工作业。
通过实际操作考核,评估电工在高压作业中的技能水平,为提高电工的安全意识和工作能力提供参考。
三、考核内容:1. 操作前的准备工作- 了解工作任务、工作地点和工作要求- 检查所需工具、设备和防护用品的完整性和正常状态- 熟悉作业区域的环境,确定安全出口和紧急疏散通道- 检查工作区域的安全情况,及时排除隐患2. 动作操作- 熟悉高压设备的工作原理和操作程序- 使用正确的工具和设备进行操作- 按照规定的操作步骤进行操作,确保操作的安全有效- 注意观察变化,及时发现问题并采取措施- 遵守操作规程,掌握关键节点的操作要点和技巧3. 紧急处理能力- 在操作过程中遇到突发情况时,能够及时冷静应对,采取正确的应急措施- 能够正确使用紧急救援设备和调度通信工具- 能够与相关人员协同配合,组织好紧急处理工作4. 安全意识和风险识别能力- 具备高压电作业的安全意识,能够切实遵守安全规程和操作规程- 能够准确识别高压电作业的危险因素和风险点- 能够判断作业风险的大小,并采取相应的防护措施- 在操作过程中能够及时发现和报告潜在的安全隐患五、考核方法:通过对电工进行现场实际操作考核,分为个人操作和集体操作两个环节。
1. 个人操作:由考核人员随机选取若干项操作项目,要求电工在规定时间内完成,并按照操作规程进行正确操作。
考核人员根据操作的准确性、操作顺序、操作时间和操作规范等方面对电工进行评分。
2. 集体操作:要求电工与其他电工进行协同作业,考察电工的沟通协作能力和团队合作精神。
考核人员根据团队的协同程度、操作规程的执行情况、安全措施的落实和作业效果等方面对电工进行评分。
六、考核评分标准:1. 考核项目按照不同级别划定分值,满分根据项目数量确定。
江苏省特种作业人员
《低压电工作业》安全技术实际操作考卷(一)
考生编号
考核评分记录表
单位姓名得分
试题一、电工仪表识别及电工仪表使用和测量:配分20分考试时间5 min
得分考核员签名
试题二、线路安装(照明电路安装包括日光灯安装):配分30分考试时间30 min
试题三、故障排除:故障排除配分20分考试时间10 min
得分考核员签名
试题四、触电救护和心肺复苏法模拟操作及灭火器材选择和使用:配分30分考试时间10 min
得分考核员签名
合计得分考官签名
考核时间:年月日
江苏省特种作业人员
《低压电工作业》安全技术实际操作考卷(一)
标准答案与评分标准
试题一、电工仪表识别及电工仪表使用和测量:配分20分考试时间5min
试题二、线路安装(照明电路安装):配分30分考试时间30min
试题三、故障排除:故障排除配分20分考试时间10 min
试题四、触电救护和心肺复苏法模拟操作及灭火器的选择和使用(采用橡塑模拟人):配分30分考试时间10 min
(一)现场急救演示操作(心肺复苏术中参照《2010AHA CPR&ECC 指南》新标准)配分20分,考核时间5 min
(二)灭火器的选择和使用配分10分,考核时间5 min。
电工技术比赛评分规则及实操要求一、实际操作比赛项目1、电缆、导线的识别及导线的连接:对给定电缆、导线进行材料、型号、截面积等项目的识别;对导线安全载流量口试;按要求作单股铜线或多股铜线的连接。
时间为20分钟。
2、照明线路安装时间为15分钟.3、安装一套日光灯15分钟二、比赛技术要求(一)导线连接用独股导线作直线型(一字型)、T型连接、多股铜芯导线的直线连接,双股线的对接导线的绝缘恢复(二层)(二)导线和电缆的识别正确判断截面积为0.75~4mm2的常用导线的型号、截面积以及允许通过的额定电流值。
正确判断截面积为50mm2以下的常用电力电缆的型号和电缆的基本结构。
(三)照明常用线路考核如图。
①内容描述;KWh---单相电度表;QF---2P具有漏电保护功能的空气开关;FU---熔断,,Y---日光灯具,SA1、SA2---为双控开关,SA3---为单控开关,EL---螺口灯座;单相安全插座等的联接.②电器元器件己安装固定,数量见图③安装要求:根据考核员指定的组合要求用特制导线,对实物进行联接。
(四)安装日光灯考核①根据元件明细表检查各个配件;②组装:把灯座、镇流器、启辉器座固定在灯架上;③接线:按照图纸正确接线④固定灯架,用吊盒、吊链来固定。
⑤安装灯管,万用表检查,通电试验三、工具:参赛选手自备平头螺丝刀(100mm、75mm各一把)、十字螺丝刀(100mm、75mm各一把)、老虎钳、尖嘴钳、斜嘴钳、活动板手、剥线钳、电笔、电工刀、万用表及绝缘鞋、单相电度表10(40)A一个、2P16A具有漏电保护功能的空气开关一个、日光灯具一套、10A双控开关一个、螺口灯座一个、10A单相安全插座、日光灯管20W一支、启辉器4-40W一个、镇流器及座20W一个、开关(220V/5A)一个、日光灯座(220V/3A)二个、灯架(20W)一个、工作服等劳动防护用品。
四、评分标准导线判断与连接评分标准项目配分序号评分标准得分备注导线的判断211正确判断常用导线的型号、导体截面积和允许通过的额定电流值导线型号判断不正确每根扣3分导体截面积判断不正确每根扣3分允许通过的额定电流值判断不正确每根扣3分22正确判断常用电力电缆的型号、电缆的基本结构电缆型号判断不正确扣6分电缆的基本结构判断不正确扣6分导线连接83缠绕长度不够扣4分4缠绕密度不均匀,每次扣2分5缠绕不圆、不平直每次扣1分6外观不平滑、有伤痕每次扣1分绝缘恢复57包扎方法不正确扣1分8绝缘胶带层数不够扣2分9外观不均匀、不规范扣2分安全文明生产610着装规范不穿工作服、绝缘鞋各扣2分11规范操作,注重人身安全若有皮肤损伤至出血扣4分总分40注:如等同分数,以操作时间短的选手优先外观评判组长:考生:评判员:时间:照明电路安装评分标准满分30分序号分值考核内容评分标准得分备注18分开关单相安全插座的接线左零右相,从上到下接地或接零保护正确28分双联开关的接线在两个地方都能控制开和关36分螺口灯头的接线开关线应接在中心处48分照明灯与插座的接线灯与插座应分两路总分30注:如等同分数,以操作时间短的选手优先外观评判组长:考生:评判员:时间:日光灯安装评分标准满分30分序号分值考核内容评分标准得分备注15分镇流器与开关串接在相线(火线)25分起辉器与灯管两端灯脚并联34分电源的零线与灯管的一端引线直接连接46分接头处连接要牢固,绝缘胶布包扎要规范54分把日光灯、开关安装在电工板上,电线走向要有条理,横平竖直66分灯管、镇流器、起辉器三者功率要一致总分30注:如等同分数,以操作时间短的选手优先外观评判组长:考生:评判员:时间:。
电气试验作业安全技术实际操作考试标准1.制定依据《电气试验作业人员安全技术培训大纲及考核标准》。
2.考试方式实际操作、仿真模拟操作、口述。
3.考试要求3.1实操科目及内容3.1.1科目一:安全用具使用(K1)3.1.1.1 电工仪表使用(K11)3.1.1.2 电工安全用具使用(K12)3.1.1.3 电工安全标示的辨识(K13)3.1.2科目二:安全操作技术(K2)3.1.2.1 变压器变压比试验操作(K21)3.1.2.2 氧化锌避雷器直流试验操作(K22)3.1.2.3 电流互感器励磁特性试验操作(K23)3.1.2.4 变压器绕组的介质损测量操作(K24)3.1.2.5 断路器动作时间特性测量操作(K25)3.1.3科目三:作业现场安全隐患排除(K3)3.1.3.1 互感器绝缘劣化隐患排查(K31)3.1.3.2 变压器绕组和引线连接故障排查(K32)3.1.3.3 断路器触头接触故障排查(K33)3.1.4科目四:作业现场应急处置(K4)3.1.4.1 触电事故现场的应急处理(K41)3.1.4.2 单人徒手心肺复苏操作(K42)3.1.4.3 灭火器的选择和使用(K43)3.2组卷方式实操试卷从上述四类考题中,各抽取一道实操题组成。
具体题目由考试系统或考生抽取产生。
3.3考试成绩实操考试成绩总分值为100分,80分(含)以上为考试合格;若考题中设置有否决项,否决项未通过,则实操考试不合格。
科目1、科目2、科目3、科目4的分值权重分别为20%、40%、20%、20%。
3.4考试时间65分钟。
4.考试内容4.1安全用具使用(K1)4.1.1 电工仪表使用(K11)4.1.1.1 考试方式实际操作、口述。
4.1.1.2考试时间10分钟。
4.1.1.3 安全操作步骤(1)按给定的测量任务,选择合适的电工仪表。
(2)对所选的仪器仪表进行检查。
(3)正确使用仪器仪表。
(4)正确读数,并对测量数据进行判断。