反渗透净水机正确使用方法
- 格式:docx
- 大小:12.12 KB
- 文档页数:1
反渗透水处理设备操作规程一、设备安全操作1.操作人员必须熟悉设备的结构、性能、使用范围和操作方法,并按照设备说明书进行操作。
2.在操作前,检查设备的电源接线是否正常,设备的各部件是否完好,如果发现异常情况,应及时报修。
3.操作人员必须穿戴好相关的个人防护装备,如手套、护目镜、防护服等。
4.操作人员必须保持设备及周围环境的清洁整齐,不得堆放杂物或危险品。
5.操作人员在操作设备时必须保持尽量不站在设备的正面,以免发生喷溅伤害。
二、设备操作步骤1.开机前操作:a.检查设备是否处于停机状态,如果设备正在运行中,应先将设备停止工作。
b.检查设备的进水管道、排水管道和电源线是否连接正常。
c.检查设备内的过滤元件是否清洁,如有需要,及时进行清洗。
2.设备开机操作:a.将电源开关置为“关闭”状态,插入电源线并接通电源。
b.将设备的主控开关置为“开启”状态,设备将进入工作状态。
c.注意观察设备运行状态,如果发现异常情况,应立即停机检查。
3.水处理操作:a.调整设备的控制参数,如进水水位、水流速度、膜压等,以满足处理要求。
b.监测设备的运行情况,如进水压力、排水流量、膜通量等,必要时及时调整。
4.设备停机操作:a.将设备的主控开关置为“关闭”状态,设备停止工作。
b.请勿随意拔出电源插头,应先将电源开关置为“关闭”状态,再拔出插头。
c.清理设备及周围的杂物,保持设备的整洁。
三、设备维护与保养1.定期清洗各部件,如滤芯、滤膜等,在清洗时应按照相关操作规程进行。
2.定期对设备进行检查和维护,发现问题及时修复或更换部件。
3.设备长期停用时,应进行充分的清洁和密封保护,以防止设备受潮或受损。
四、事故应急处理1.发生设备故障或异常运行时,应立即停机,并进行紧急排查和处理。
2.在设备故障情况下,无法及时修复时,应立即上报维修人员,并告知相关领导。
3.事故处理结束后,应将处理过程、结果等情况进行记录,并及时进行事故分析和总结。
五、培训与考核1.对新员工进行设备操作的安全培训,确保其了解设备操作规程和各项安全要求。
反渗透纯净水设备日常操作说明一、开机前需确认的项目1、多介质过滤器、活性炭过滤器、软水器控制阀在正常工作的位置;2、精密过滤器前进水球阀已开启;3、反渗透机出水阀(储水罐进水球阀)开启,废水流量调节阀在正常位置;4、供水系统水压正常;5、380V电源供电正常,无缺相,接地可靠。
二、开机程序1、开启进水球阀,观察各压力表水压是否正常,观察管路是否有泄漏情况;2、开启原水加压泵,观察加压泵工作是否正常,原水加压泵工作压力(出厂时为1.5-3.0kgf/cm2);3、开启反渗透电源开关,观察反渗透设备进水情况是否正常,将废水调节阀关小一些,循环阀调大一些,在进水压力低时反渗透设备在启动时能避免低压保护,当反渗透设备正常运转后再将废水调节阀和循环阀调至正常位置;4、观察反渗透进水压力表(反渗透设备左边第一块压力表)≥0.5kgf/cm2,高压泵压力表在10-20 kgf/cm2范围内;5、通过调节废水调节阀,废水循环阀,使废水流量、纯水流量和进水压力、高压泵工作压力在正常工作范围内。
6、当储水罐水位达到上限时反渗透设备回自动关闭,当储水罐水位下降到下限时反渗透设备回自动开启。
7、当产水工作结束后,应关闭整个反渗透系统,关机顺序为:先关闭反渗透电源开关,关闭加压泵电源开关,最后关闭自来水进水球阀。
反渗透设备运行时注意事项:1、由于原水加压泵没有断水保护装置,在设备运行中应密切关注供水水源情况,当系统供水中断时必须立即关闭加压泵,否则加压泵在数十秒内就会损坏。
2、自来水加压泵在系统中安装有压力控制开关,出厂时压力开关工作压力设置为1.5-3.0kgf/cm2范围内,根据供水水源的和整体系统情况适当调整压力开关工作范围;3、在系统正常工作时为避免原水加压泵的频繁启动,亦可通过调整加压泵的循环阀来控制系统压力,但在予处理系统(多介质过滤器、活性炭过滤器、软水器)进行反洗和再生时不要使用此方式,由于予处理系统反洗和再生时会出现小水量供水和停止用水的情况,此时加压泵如连续运行会使管路水温上升造成管路变型和破裂;4、软水器盐箱内应有足够多的盐(一般情况在50kg以上),以保证软水器再生工作正常,如使用细盐,需用布袋将盐装好,以防吸盐阀被盐堵塞。
反渗透水处理操作规程反渗透(Reverse Osmosis, 简称RO)水处理是一种利用半透膜将废水中的溶解物质及微生物拦截排除的技术。
RO水处理设备广泛应用于饮用水、工业用水、制药、电子制造等领域。
为了保证RO水处理设备的正常运行以及提高水质稳定性,以下是反渗透水处理操作规程:1.设备运行前,首先应对设备进行全面检查。
确认设备连接、阀门开关状态是否正常;检查电气设备是否可靠;观察压力表及流量计是否显示正常。
2.启动RO设备前,预先排净管道中的空气。
首先将进水阀缓慢打开,让水流通过前处理装置排出空气,然后逐渐打开RO设备排空阀,将气泡排净。
3.启动RO设备后,应定期监测进水压力、产水量、浓水量等参数,并记录数据。
同时,观察滤水机组及仪表运行情况,如发现异常应及时采取相应措施。
4.RO设备运行过程中,要定期对滤芯进行清洗、更换。
滤芯清洗过程中,应关闭进、产水阀,缓慢打开清洗阀,清洗时间通常为15-30分钟。
5.RO设备运行过程中,应注意监测水质变化情况。
水质监测可通过采样并送至实验室进行分析,也可以使用在线水质监测仪进行实时监测。
6.RO设备在长时间关闭或停机后,需要进行保养。
停机时,应先关闭产水阀,释放压力,然后将设备排空,清洗滤芯。
同时,应关注阻垢剂、消毒剂的浓度及添加情况,及时调整。
7.RO设备运行中,如发现产水质量下降、产水量减少等异常情况,应按照设备维护手册对设备进行全面检查,找出问题并进行修复。
8.RO设备在停机前,应关闭电源与进、产水阀,清洗滤芯,并将设备进行维护保养。
9.RO设备运行中,应定期检查电气设备是否正常工作,如有发现异常,应及时修理或更换。
10.RO设备出水管道必须与卫生要求相匹配,保持干燥、清洁,并做好防腐蚀处理。
11.RO设备使用后,应及时将其清洗干净,以避免水垢的生成与腐蚀的发生。
12.RO设备使用过程中,应定期对设备进行维护保养,包括滤芯更换、清洗防腐等工作。
以上是反渗透水处理操作规程的主要内容,通过严格按照规程执行水处理工作,可以确保RO设备的正常运行,提高水质稳定性,减少设备故障的发生。
( 操作规程 )
单位:_________________________
姓名:_________________________
日期:_________________________
精品文档 / Word文档 / 文字可改
反渗透设备安全操作规程(标准
版)
Safety operating procedures refer to documents describing all aspects of work steps and operating procedures that comply with production safety laws and regulations.
反渗透设备安全操作规程(标准版)
一、打开总进水阀门,将任意一台原水增压泵、反洗水泵的开关置于开启位置;
二、主机开关打开时制水运行指示灯亮,此时整个反渗透系统已具备制水条件,可以进行运行状态。
三、启动高压泵,调整调压阀,观察压力表和流量计,使之处于额定位置。
(启动高压泵时,必须有一台原水泵置于开启位置)
四、强制冲洗,按强制冲洗按钮,设备开始冲洗,冲洗30秒再正常制水;
五、砂滤、炭滤的自动反冲,当自动控制头到反冲位置时,系统自动启动反冲水泵,制水停止;反冲结束,自行切换。
六、当反渗透设备原水箱水位过低时,系统自动停机。
当水位上升到设定水位时,系统自动启动。
七、当贮水箱水位溢满,由水箱水位开关控制自动停机;
八、保护性自动停机后,要再次进行开机,必须先分析停机原因,排除故障后,方可再次开机。
云博创意设计
MzYunBo Creative Design Co., Ltd.。
一、反渗透机组的使用注意事项
机组安装调试完毕后投入正常工作,在以后的使用过程当中要特别注意:
1、不能缺水
2、三相供电的机组不能缺相
3、定期进行反冲洗,保持管路畅通。
4、定期对管路进行消毒
5、严格按操作规程操作
6、每次工作完毕放掉机组里的存水。
冬季注意保暖。
机组室内温度不得低于3度。
因为结冰能把RO膜冻坏。
7、工作完断开机组电源
二、操作规程(一级反渗透)
1、打开机组电源,查看压力调节阀要处于全开状态。
2、打开进水阀门,查看低压表不到正常工作压力不得开高压泵。
(一般压力应大于0.2MP)
3、给高压泵送电,运转正常后调节压力调节阀至工作压力。
4、制水过程操作人员不得长时间离开机组。
密切注意供水情况。
三、操作规程(二级反渗透)
1、按一级反渗透机组的操作规程把一级制水过程调节正常。
2、一级正常制水后,调节二级制水的压力调节阀至工作压力。
3、关机时先关二级,再关一级。
4、工作完毕对机组进行反冲洗。
反渗透纯净水设备日常操作说明反渗透纯净水设备是一种常见的水处理设备,用于去除水中的杂质和污染物,提供洁净的饮用水或工业用水。
为了保证设备的正常运行和提供稳定的水质,我们需要进行日常的操作和维护。
以下是反渗透纯净水设备的日常操作说明。
1.设备检查:每天使用前,首先检查设备的外观是否正常,如有异常情况,及时检修或更换设备。
同时检查管路连接是否松动,电器设备是否处于正常状态,电源线是否连接牢固。
2.进水阀操作:打开进水阀门,让水流进入反渗透纯净水设备。
在此过程中,需要确保进水压力和水温处于设备的承受范围内。
若水温过高或过低,应调节好温度。
3.压力泵操作:启动压力泵,将进水送入反渗透膜组件。
在启动压力泵前,确保泵浦装置充分润滑,避免因磨损或干涩而导致设备故障。
同时需要注意监测泵浦的工作状态,确保泵浦不会因过压或欠压而受损。
4.清洗反渗透膜:反渗透膜是水处理的核心部件,其表面容易受到污染。
定期清洗反渗透膜是维护设备性能和延长使用寿命的关键。
清洗方法通常有化学清洗和物理清洗两种。
化学清洗通常使用专用的清洗液进行,具体用法按照清洗液的说明书操作。
物理清洗则使用高压水或膜水清洗装置进行,可以去除膜面的污垢。
5.冲洗压力容器:定期冲洗压力容器是确保设备正常运行的重要步骤。
冲洗压力容器可以清除其中的杂质和污染物,以保证反渗透膜的工作效果。
通常通过打开放水阀,让水流通过压力容器进行冲洗。
6.处理废水:7.设备消毒:定期消毒设备是确保水质卫生的必要措施。
消毒方法根据具体设备的要求而定,可以选择化学消毒或热水消毒等。
在消毒过程中,需要确保设备的各个部件都得到充分的消毒。
8.设备保养:除了日常的操作,定期的设备保养也是必不可少的。
设备保养包括清理设备表面的污垢,更换滤芯、滤网等易损件,检查电器设备的连接和运行情况等。
保养工作可以提前预防设备故障,延长设备的使用寿命。
总结:反渗透纯净水设备的日常操作包括设备检查、进水阀操作、压力泵操作、清洗反渗透膜、冲洗压力容器、处理废水、设备消毒和设备保养等步骤。
反渗透净化水操作规程
1开机:检查预处理及各管道阀门都处于“运行”状态,打开电控箱,三相空开电源打开(注意:观察电压表电压是否正常),然后依次打开电控箱面板“电源”开关,“原水泵”,待“原水压力”升止0.2Mpa以上,将精密过滤器上排气阀打开“排气”,直到出水然后关闭排气阀;打开高压泵,设备进入正常运行状态。
2关机:正常情况下,可设置液位控制水满自动关机,人工关机:先将冲洗开关按下,将膜进行冲洗(1-3分钟),冲洗完毕,关闭冲洗开关,然后依次关闭高压泵,原水泵,电源。
3预处理的冲洗(详见附图)。
设备运行8-12个小时,对预处理要进行正洗反洗操作。
4加药装置:注意计量泵是否正常工作,随时保持药箱内有药液存在(原液稀释比例1:5)。
5精密过滤器:注意要定时更换滤芯,防止滤芯杂质堵塞,影响过水量。
附图:
预处理操作说明:
1、 正常工作时:阀门 1、4、6、9、11开,其余关闭。
2、 反冲石碤砂过滤器时:阀门2、
3、5开,其余关闭,反冲洗十分钟左右,正冲时先开1、
4、5其余阀门关闭,正冲十分钟左右。
反冲洗活性碳过虑器时:阀门1、4、7、8、10其余关闭、反冲洗十分钟左右,正冲时先开1、4、6、9、10其余阀门关闭。
正冲十分钟左右
增压泵。
RO反渗透纯净水处理设备技术使用说明反渗透(RO)纯净水处理设备是一种高效的水处理技术,可以将含有杂质和污染物的水转化为高纯度的纯净水。
下面是RO反渗透纯净水处理设备的使用说明。
一、设备安装1.选择合适的位置:RO反渗透设备通常很大,需要有足够的空间进行安装和维护,因此选择一个适合的位置非常重要。
2.连接水源:将原水管道连接到RO设备的进水口,确保水源供应充足。
3.连接电源:将RO设备连接到稳定的电源。
二、设备操作1.打开供水阀门:先打开原水管道上的阀门,确保水流进入RO设备。
2.启动设备:开启RO设备的电源开关,设备将开始工作。
3.设定操作参数:根据水质和需求,设定适当的温度、压力和流量等参数。
这些参数可以在设备的控制面板上进行设定。
4.监测运行状态:通过观察设备的运行状态指示灯、压力表和流量计等,可以监测设备的正常运行。
5.排除故障:如果发现设备异常,如压力过高或水流量下降,应立即停止设备并检查故障原因。
需要修理或更换损坏的零件。
6.定期维护:定期清洁设备的滤芯、膜元件等部分,以保证设备的正常运行。
三、设备保养1.滤芯更换:根据设备的使用情况,定期更换滤芯以确保水质和设备的工作效果。
滤芯更换的频率和方法可以根据设备的使用手册进行操作。
2.膜元件清洗:当RO设备的膜元件因污染或堵塞导致水通量下降时,需要进行清洗或更换。
清洗膜元件时,应使用专用的清洗剂和工具,并按照设备手册的指示进行操作。
3.设备消毒:定期对设备进行消毒是保证水质的重要步骤。
可以使用专用的消毒剂进行消毒,按照设备手册的要求进行操作。
四、注意事项1.水源质量:尽量选择水质较好的水源,以避免过多的杂质和污染物对RO设备的影响。
2.设备清洁:定期清洁设备的内部和外部,以保持设备的卫生和性能。
3.操作规范:按照设备手册的要求进行操作,不要随意更改或调整设备的参数。
4.安全使用:注意设备操作时的安全措施,避免触电、烫伤等意外事故。
总结:RO反渗透纯净水处理设备是一种高效且广泛应用的水处理技术,通过正确操作和定期保养,能够确保设备的正常运行并提供高质量的纯净水。
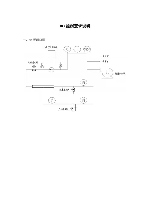
RO控制逻辑说明一、RO逻辑简图二、逻辑说明一级RO:1、开机冲洗1:先打开低压冲洗进水阀,浓水排放阀,产水排放阀,后启动RO 冲洗泵,持续5分钟。
2、开机冲洗2:先启动阻垢剂计量泵,还原剂计量泵,后关闭浓水排放阀,当产水电导≦X(进水电导*2%)us/cm,关闭产水排放阀。
3、产水运行:先打开进水阀,关闭低压冲洗进水阀,后启动一级RO高压泵。
4、保护1:高压泵的正常运行应满足下表条件5、保护2:当产水电导≥X(进水电导*2%)us/cm,打开产水排放阀,当产水电导再次≦X(进水电导*2%)us/cm,关闭产水排放阀。
6、保护3:当连续产水时间≥1小时,打开浓水排放阀,持续30秒,再关闭浓水排放阀。
7、关机1:先关闭一级RO高压泵,后打开低压冲洗进水,打开产水排放阀,打开浓水排放阀,关闭进水阀,再启动RO冲洗泵,再关闭阻垢剂计量泵,关闭还原剂计量泵,持续5分钟。
8、关机2:先关闭RO冲洗泵,后关闭低压冲洗进水,关闭产水排放阀,关闭浓水排放阀。
二级RO1、开机冲洗1:先打开低压冲洗进水阀,浓水排放阀,产水排放阀,后启动RO 冲洗泵,持续3分钟。
2、产水运行:先启动加碱计量泵,打开进水阀,后关闭低压冲洗进水阀,关闭浓水排放阀,关闭产水排放阀,再开启二级RO高压泵。
3、保护1:高压泵的正常运行应满足下表条件4、保护2:当产水电导≥3us/cm,打开产水排放阀,当产水电导再次≦3us/cm,关闭产水排放阀。
5、保护3:当连续产水时间≥1小时,打开浓水排放阀,持续30秒,再关闭浓水排放阀。
6、关机1:先关闭二级RO高压泵,后打开低压冲洗进水阀,打开产水排放阀,打开浓水排放阀,再启动RO冲洗泵,再关闭加碱计量泵,持续3分钟。
7、关机2:先关闭RO冲洗泵,后关闭低压冲洗进水阀,关闭产水排放阀,关闭浓水排放阀。
反渗透纯水机操作流程反渗透纯水机是一种常用于制取纯净水的设备,广泛应用于实验室、医疗机构、饮水站等领域。
正确的操作流程能够确保设备的正常运行,同时保证所制取的水质符合标准。
本文将详细介绍反渗透纯水机的操作流程,帮助用户正确使用设备。
1. 准备工作在操作反渗透纯水机之前,我们需要进行准备工作:- 确保设备处于稳定的工作环境,避免受到外界因素的干扰。
- 检查水源,确保供水质量符合要求,避免对设备产生不良影响。
- 确保设备通电,并处于正常开启状态。
2. 启动设备按下设备上的启动按钮,让设备开始运行。
在启动过程中,可以观察设备的运行状态,确保各个部件正常工作。
3. 进水处理反渗透纯水机的第一步是进水处理,即将水源通过预处理系统进行初步过滤和净化。
具体步骤如下:a. 打开进水阀门,使水源进入预处理系统。
b. 预处理系统将水源通过滤芯等设备进行初步过滤,除去杂质和悬浮物。
c. 检查预处理系统的滤芯和滤膜是否正常工作,如有需要,及时更换损坏的部件。
4. 反渗透膜处理完成进水处理后,水源进入反渗透膜系统进行二次净化。
反渗透膜是纯水机的核心部件,其功能是将水中的溶解性固体、重金属离子、细菌等物质去除。
操作步骤如下:a. 打开反渗透膜系统的进水阀门,让经过预处理的水源进入。
b. 观察反渗透膜系统的运行指示灯或显示屏,确保设备正常运行。
c. 在操作过程中,及时观察水源的流量和水质,如发现异常,及时停机检查。
5. 纯水贮存经过反渗透膜系统的处理,水源得到了较高纯度的纯净水。
在操作反渗透纯水机时,我们还需要合理利用和贮存纯净水,以便后续使用。
操作步骤如下:a. 打开纯水出水阀门,将纯净水导入储水桶或相关容器。
b. 检查储水桶或容器的密封性,确保纯净水不受污染。
c. 如需长时间储存,可以考虑使用紫外线灯等设备进行消毒和杀菌处理。
6. 关闭设备在使用完反渗透纯水机后,我们需要正确关闭设备,以确保设备的正常寿命和安全性。
操作步骤如下:a. 关闭纯水出水阀门,防止污染进入纯净水系统。
反渗透手动操作方法一、反渗透的手动运行1、系统启动前的准备(1)确认NaHSO、阻垢剂等加药箱中药液的液位正常,加药泵工作正常,搅拌阻垢剂加药箱中药液,使之混合均匀。
(2)确认过滤水箱水位能满足启动设备需要,开过滤水箱出口阀。
(3)检查并确认增压泵和高压泵的进出口阀均已经打开。
(4)确认压缩空气储罐压力达到以上。
(5)送上各泵电源和控制电源,检查各就地盘柜指示灯无异常。
2、反渗透的就地手动启动(1)调节反渗透装置上的压缩空气就地调压阀,使其压力达到,调好压力后一般不要再动。
(2)将A、B两组控制柜上的控制开关全置于就地位置。
(3)开A组产水排放阀、产水手动阀、浓水调量阀,任意启动一台增压泵,开高压泵前的过滤器上的排空气阀排空气,有水排出后关上该阀,增压泵启动正常后再启动高压泵A,高压泵电机在变频器的控制下,转速缓慢上升,高压泵的流量和压力也缓慢达到正常值。
启动高压泵的同时,启动NaHSO、阻垢剂加药泵。
(4)缓慢调节浓水调节阀和高压泵出口阀,直到就地浓水流量计显示流量为16T/H,产水就地流量表显示为51T/H,这时RO装置的回收率≥75%,观察就地产水电导率表的显示值小于10us/cm时,关产水排放阀回收产水到RO水箱,RO装置转入正常运行状态。
(5)开B组产水排放阀、产水阀、浓水调量阀,先再启动另一台增压泵,待增压泵启动正常后,然后启高压泵B,按照启动A 组一样的操作方法,将B组装置投入运行。
3、反渗透装置的停运(1)先停A、B组的高压泵,再停两台增压泵(注意:不可先停增压泵再停高压泵)。
或先停其中一组的高压泵、增压泵,再停另一组的高压泵、增压泵。
(2)停泵后,由于浓水调量阀调好流量,一般不关闭,超滤水箱的水将通过RO装置上的浓水调量阀自然溢流,故停运后一定要将RO高压泵入口的两个手动截止阀关闭!装置上的产水手动阀毋需关闭,保持常开。
浓水调节阀门调好后,一般就不要再动,以方便下次启机。
4、反渗透的停机冲洗(1)停机冲洗的意义:当反渗透停止运行时,因膜内部的水已经处于浓缩状态,在静止状态下,容易造成膜组件的污染,因此还需要用淡水冲洗膜表面,以防止污染物沉积在反渗透膜表面,影响膜的性能。
反渗透纯水设备操作规程
一、目的
1、岗位操作人员应穿戴齐全劳保用品,做好安全防范工作。
2、设备运行检查各部件、设备、管道有无异常,出现异常情况立即处理。
3、操作人员在启闭电器开关时,应注意开关有无损坏,电气线路有无裸露或损坏现象,发现损坏立即处理维修。
二、操作
1、打开纯净水设备的电源和送水的阀门。
2、在每次运行前将过滤器进行正反冲洗各十分钟。
3、将精密过滤器的排气阀打开使气体排出,等水流出来后再将排气气阀关闭。
4、将高压泵打开,观察源水的压力。
5、浓水调节阀门和纯水的调节阀打开后,让水流出1—5分钟后,再调节浓水和纯水的比例。
6、产水结束后或者在产水时,禁止将纯水或脓水的阀门全部关闭,这样会造成设备的损伤或爆裂。
7、在开机之前,要保证水源充足,不然会使高压泵空转而损坏。
8、在设备运行前要认真检查好各阀门的状态,以确保设备正常运行。
9、如设备长时间连续运行,就要对各过滤器的滤芯进行更换,
这样才能调开产水量。
三、检查内容及注意事项
1、应经常检查和紧固各种设备连接件,定期更换易损件。
2、设备运转过程中应加强巡检,发现隐患立即停机处理。
反渗透—纯水机组操作规程一、工艺流程:炭滤—精滤—反渗透—混床(详细流程图附后)二、主要技术指标控制:适用原水—自来水产水量:5000t/h工业氨水用水电导率:≤16us/Am试剂用纯水电导率<0.9us/Am(用硝酸银检验无氯离子为合格)三、注意事项:1、高压泵进水压力要达到0.2MPa以上。
2、]运行时要使浓水排放量与除盐水大致相当,且浓水排放量不小于3000~5000L/h。
四、操作方法(一)反渗透机组操作1、打开焦炭过滤器进出水阀1、5,精密过滤器出水阀6,反渗透除盐水阀9,使水充满设备,注意打开精密过滤器顶部排气阀排气,气体排出后关闭。
2、稍开回流量调节阀7,打开浓水调节阀8,当给水压力达到0.1MPa 以上,浓水排放口有气体排出,此时从浓水流量计会看到有气泡,当气泡消失才可进入运行,以免产生高压水锤。
3、启动高压泵,调节浓水量调节阀8,使用浓水排放量不小于3000~5000L/h;同时调节回流调节阀7,使反渗透组件进口压力(工作压力)为0.8~1.3 MPa,使出水量不小超过5000L/h 。
调节好后,反渗透机组即能正常运行。
4、取试剂用纯水时,当大于0.9us/Am时应停止,转入工业氨水用水;当水质指标>16us/Am时应转入再生。
(二)树脂混床操作及树脂再生1、混床操作:后级混床系统操作方法参照树脂纯水系统操作规程,先将混床运行阀门打开,将纯水箱出水阀13打开,最后开启纯水泵即可。
注意:反渗透机组前期未合格的除盐水及混床前期未合格的出水均送往浓水贮罐。
2、树脂再生:当混床中的离子交换树脂达到交换终点,再从柱内流出的水就不能符合要求,此时必须对树脂进行再生(交换的逆反应),使其重新获得交换水中正、负离子的能力。
(1)反洗(分层):采用常水逆流漂洗(从出水管进水,进水管出水),除去树脂交换过程式中沉积在树脂层中的不溶性杂质和泥沙。
漂流至流出的水澄清为止。
(2)分离:阳、阴混合的树脂要分离后分别再生,通常利用阳、阴树脂的比重不同(阳树脂比重大,阴树脂比重小),在逆流漂洗过程进行分离。
反渗透操作规程
1、向原料罐中加入自来水,检查电气设备和阀门处于待机状态
2、启动增压泵,检查压力表压力是否正常,精滤器排气
3、启动高压循环泵,通过调节出水阀开度调节水量
4、启动循环泵后短时间内循环待钠离子达正常值后出水
5、正常出水是严禁循环,若水不合格可通过减少出水量调节
6、当钠离子超标或清浓液压力差明显增加时,需对设备进行清洗
7、纯水灌满后,先停高压循环泵,再停增压泵,关闭总电源
8、清洗反渗透注意:
(1)配制清洗液时要用去离子水
(2)清洗时不要经过碳滤罐走旁路。
反渗透纯水设备操作规程一、操作前准备1.了解设备:熟悉反渗透纯水设备的原理、结构和各部件的功能。
2.工作区域清洁:保持设备周围的区域整洁,无杂物或障碍物。
3.设备检查:检查设备是否完好,无损坏或破损部件,如有问题及时报修或更换。
二、开机操作1.检查供电:核对电源是否接通,并确认稳定。
2.打开进水阀门:先打开供水阀门,确保水源供应充足。
3.开启设备电源:按下电源开关启动设备,等待启动过程完成。
三、进水、排污操作1.进水操作:在设备进水处接好水源管路,打开进水阀门,并调节进水阀门,保持合适的进水流量。
2.排污操作:启动设备后,观察出水口是否有杂质,如有可开启排污阀进行处理。
四、运行过程中的注意事项1.进水压力稳定:设备运行期间要保持进水压力的稳定,过低或过高的压力都可能影响设备的正常运行。
2.系统观察:观察设备运行过程中的压力表、进水阀门、出水口和排污阀门等,确保它们正常运转。
3.保持设备清洁:定期清洗滤芯、膜元件和设备内部的槽、管道等,避免污垢堆积和细菌滋生。
4.保持水质监测:定期进行水质检测,确保纯水质量符合标准。
五、停机操作1.关闭进水阀门:在停机前先关闭进水阀门,避免出现反渗透膜元件的过度液化或失压现象。
2.关闭电源:先关闭设备电源,再切断电源总开关。
3.排空余水:打开排污阀门,排空设备内的余水,以免存留的水分滋生细菌。
六、常规维护1.滤芯更换:根据设备规定的更换周期,及时更换滤芯,确保水质纯净。
2.膜元件保养:定期对膜元件进行化学清洗或冲洗,以延长使用寿命。
3.设备检修:定期对设备进行检修维护,清洁各部位、润滑机械部件,确保设备运行正常。
七、安全注意事项1.严格操作:操作人员必须严格按照操作规程进行操作,避免误操作或违规操作引发安全事故。
2.防电击:操作过程中要保持手干燥,避免触摸电气元件,确保人员的人身安全。
3.防滑坠落:操作人员在设备周围要谨防滑倒或坠落,保持工作区域干燥、整洁,并穿着合适的防滑鞋。
反渗透制水设备操作及维护保养反渗透制水设备是一种常用的水处理设备,可以去除水中的溶解固体、无机盐、有机物、细菌、病毒等杂质,得到纯净水。
正确的操作和定期的维护保养可以确保设备的正常运行和延长设备的使用寿命。
下面是关于反渗透制水设备的操作及维护保养的详细介绍。
一、操作步骤1.开启进水阀门:在操作之前,首先确保进水阀门完全打开。
进水阀门一般位于进水管道上,应将其完全旋开以供水进入设备。
2.启动设备:接通电源后,按下设备上的启动按钮,设备开始运行。
此时水泵和压力容器开始工作,压力容器逐渐充满水。
3.压力调节:在设备工作过程中,观察压力表的压力。
设备正常工作时,压力应保持在合适的范围内。
如果压力超过或低于正常范围,应及时调整压力开关的参数。
4.定期清洗:设备在长时间运行后,会有一定程度的污垢积累在滤芯和膜上。
定期进行反冲洗和清洗是确保设备工作正常的重要步骤。
具体的清洗方法可参考设备的操作手册。
5.停机操作:当停止使用设备时,应先关闭进水阀门,再关闭设备电源。
这样可以保证设备的安全以及减少不必要的损耗。
二、维护保养1.定期清洗滤芯和膜:设备的滤芯和膜在长时间使用后会有污垢积聚,影响水的流量和质量。
定期清洗滤芯和膜可以延长其使用寿命,保证水质的纯净。
2.检查阀门和管道:定期检查设备的各个阀门和管道,确保它们的正常运作。
如发现漏水或破损,应及时修复或更换。
3.更换滤芯和膜:滤芯和膜在使用一段时间后会出现性能下降的情况,因此需要定期更换。
根据设备的使用情况,制定相应的更换计划。
4.清洗压力容器:压力容器是反渗透制水设备中的一个重要部件,定期清洗压力容器可以去除其中的杂质和污垢,保证其正常的工作。
5.检测水质:定期对制水进行水质检测,确保水质的合格。
如果发现水质出现异常,应及时调整设备或更换滤芯和膜。
6.定期维护:设备的各个部件都需要定期检查和维护,以确保其正常运行和延长使用寿命。
可以根据设备的运行时间制定相应的维护计划。
反渗透纯水机操作规程
《反渗透纯水机操作规程》
一、操作前准备
1. 将反渗透纯水机移至水源附近,并连接好电源和水管。
2. 确保水源稳定,水压在0.1-0.3MPa之间,水质符合要求。
二、开机操作
1. 打开水源阀门,使水流通过预处理过滤器,保证初级滤芯充分饱和。
2. 打开纯水机电源开关,待压力稳定后,调整纯水产水阀门使产水流量逐渐增大。
三、日常操作
1. 定期(每周一次)清洗预处理滤芯、反渗透膜和活性炭,保证滤芯的使用寿命和水质输出。
2. 定期监测水质,确保产水水质符合标准。
3. 对产水质量逐步恶化的滤芯进行更换。
四、停机操作
1. 先关闭纯水产水阀门,再关闭电源开关。
2. 关闭水源阀门,切断水源。
五、其他注意事项
1. 在运行中,切勿随意拔掉电源或关闭水源阀门,以免损坏设备。
2. 长期不使用时,应将设备中剩余的水排干净,并拆掉滤芯进
行清洗和干燥,避免滤芯长时间处于潮湿状态。
3. 保持设备周围环境清洁,避免灰尘和异物进入设备影响正常运行。
以上即为反渗透纯水机操作规程,希望用户按照规程操作设备,确保产水安全、稳定和纯净。
在使用反渗透净水机(以下简称净水机)的时候,商家们都会告诉用户要根据说明书上的来使用。
可是还是有些用户对此并不在意,他们认为只要把净水机装起来,然后可以使用了就是安全的,可以直接用于净水。
其实这种想法大错特错。
净水机的安装方法和净水机的工作原理普通用户都不清楚,直接组装是十分有可能造成机器运转不灵,更有可能对水质造成很大的负面影响。
今天净水小编就给大家介绍下净水机使用不当的影响,大家在以后的使用中一定要细心。
净水机的安装是我们使用它的第一步,所以一定要安装在自己需要的地方,而且在安装过程中最好有行家帮助,这样会减少很多不必要的问题。
安装不当,使用虽然不会引起水质污染,但是很容易造成漏水,对净水机也有很大的伤害。
净水机使用不当容易引发很多危机,纯水机中有一些配件属于危险设备。
像压力桶,净水机滤芯,反渗透膜等等。
净水机使用不当对压力桶有一定的影响,而压力桶属于易爆品,以前就发生过一些压力桶损坏事件,这点需要我们小心谨慎。
净水机滤芯、反渗透膜等配件是决定净水机净水水质和净水产量的最大因素,如果在使用净水机的时候对这两种配件有所损伤。
会直接导致出水水量少,而且净水水质也不达标的现象。
还可能会引起水质二次污染事件。
我们选择净水机当然是希望能用于家庭净水,水质越来越干净。
所以小编在此提醒广大净水机用户,在使用净水机的时候一定要根据厂家给出的产品说明书来操作,或者直接让专业人士帮助自己安装。