电力调度员技师考试画图题
- 格式:doc
- 大小:1007.00 KB
- 文档页数:5
《变电检修工(第二版)》技师理论题库绘图1. 图E-19所示波形为正弦交流电压,请写出其表达式。
图E-19答案:答:u(t)= U m sin(ωt + φ)。
2. 图E-50为SF6断路器中的SF6充气装置示意图,请标出图中各元件的名称。
图E-50答案:答:1—带有接触头的气瓶;2—带阀门的分配器;3—SF6减压阀;4—带有关断阀的高精度真空压力表;5—高压软管;6—真空泵接头。
3. 绘制变压器的真空注油示意图,并标出各元件的名称。
答案:答:如图E-51所示。
图E-511—储油罐;2—进油阀;3—变压器;4—截止阀;5—真空度指示表;6—真空泵。
4. 图E-52所示是什么图?并标出各元件的名称。
图E-52答案:答:此图为简易真空滤油管路连接示意图。
1—储油罐;2—真空罐;3—加热器;4—压力滤油器;5—真空计;6—真空泵;7、8—油泵;9~13—阀门。
5. 试画出变压器带电滤油示意图,并标出各元件的名称。
答案:答:如图E-53所示。
图E-531—压力滤油机;2—油泵;3—过滤器。
6. 图E-54为变压器套管竖立起吊图,标出各元件的名称。
图E-54答案:答:1—套管;2—吊环;3—固定吊绳;4—绳扣;5—滑轮组;6—调节吊绳;7—起吊机械的吊钩。
7. 画出低压三相异步电机点动具有自锁的正转控制电路图(自保持)。
答案:答:如图E-70所示。
图E-70QS—隔离开关;FU1、FU2—熔断器;KM—接触器;SB1、SB2—按钮开关。
8. 说明CD10型电磁操动机构在分闸状态时各连板的位置图(图E-71)中各元件的名称。
图E-71答案:答:1—输出轴;2—拐臂;3、10—连板;7、11、12—双连板;4—支架;5—滚轮;6—合闸铁芯顶杆;8—定位止钉;9—分闸铁芯;13—轭铁;14—分闸静铁芯;15—分闸线圈。
9. 画出具有2条电源线、4条负荷线的双母线电气主接线图。
答案:答:如图E-75所示。
图E-7510. 图E-76为全密封油浸纸电容式套管,说出各元件名称。
高级理论作图题1 图E-11中通电导体在磁场中向下运动,标出电源的正、负极,以及磁铁的N、S极。
答:见图E-12。
2 图E-13为载流导体在磁场中向上运动,画出导线内电流方向。
答:见图E-14。
3 标出图E-19中三个小磁针在磁场中各自偏转后的方向。
答:见图E-20。
4 画出中性点非直接接地系统中,当单相(A相)接地时,其电压相量图。
答:见图E-23。
高级技能作图题5 画出变压器Yd11接线及相量图。
答:见图E-45和图E-46。
6 画出三相四线有功电能表的直接接入式接线图。
答:见图E-52。
7 请画出500kV重合闸交流电压回路图。
答:如图E-93所示。
8 画出带有电压抽取装置的耦合电容器回路图。
答:如图E-94所示。
9 请画出同期合闸回路示意图。
答:如图E-96所示。
10 画出直流消失信号回路图。
答:如图E-97所示。
11 请画出压力异常禁止分闸回路图。
答:如图E-98所示。
12 请画出断路器手动跳闸回路图。
答:如图E-99所示。
13 请画出从对侧来的高频信号启动的跳闸回路框图。
答:如图E-100所示。
技师理论作图题1标出图E-17中切割磁力线的导体中的感应电流的方向。
答:见图E-18。
技师技能作图题2 请画出低频减载装置回路图。
答:如图E-95所示。
3请画出在本侧工频信号变成高频信号向对侧输送框图。
答:如图E-101所示。
45画出图示,指出接触电压U j、跨步电压U k。
答:如图E一103所示,人的手对地1.8m处设备接地装置和两足之间接触电压U j= U jd-U。
U jd表示设备接地装置对地电压。
U表示人距设备0.8m处的电压,跨步电压U k=U1-U2人的两足相距0.8m两点间电压。
6 画出变电站自动系统的常规结构模式示意图。
答:如图E一104所示。
五、绘图题(请填写答案,每题5分,共35题)1. 根据左图给出的轴侧视图,在右侧对应画出全剖视图。
2. 根据图E-6给出的轴侧视图,判断右侧对应的半剖视图(A、B)哪一个是正确的,哪一个是错误的,错在什么地方?答案:答:图E-6(a)中B是正确的,A是错的,错在应以中心线为界,不应画为实线。
图E-6(b)中A是正确的,图B是错的,漏线。
3. 三端钮接地电阻测量仪测量接地电阻的接线图。
4. 画出四端钮接地电阻测量仪测量接地电阻的接线图。
5. 画出用四端钮接地电阻测量仪测量小接地电阻的接线图。
6. 画出单线法紧线示意图。
7. 画出双线法紧线示意图。
8. 画出三线法紧线示意图。
9. 画出电动机单向旋转控制电路图。
10. 画出自耦变压器降压起动原理线路图。
11. 画出星—三角降压起动原理线路图。
12. 画出接触器连锁的可逆起动控制电路图。
13. 画出按钮连锁的可逆起动控制电路图。
14. 画出复合连锁的可逆起动控制电路图。
15. 画出时间继电器控制星—三角降压起动控制电路图。
16. 画出电流互感器两相不完全星形接线图。
17. 画出电流互感器三相星形接线图。
18. 画出电流互感器三角形接线图。
KA—电流继电器19. 画出三相四线电能表直接接入式的接线图。
20. 画出三相四线电能表经电流互感器接入的接线图。
21. 画出三级漏电保护方式配置图。
22. 画出单相两级剩余电流动作保护器接线方式图。
QR—剩余电流动作保护器23. 在三相四线制供电系统(TN-C)中,采用接地保护方式(系统中性点和设备外壳分别接地),画出三级剩余电流动作保护器的接线方式图。
24. 在三相四线制供电系统(TN-C)中,采用接地保护方式(系统中性点和设备外壳分别接地),画出四级剩余电流动作保护器的接线方式图。
25. 在三相五线制供电系统(TN-S)中,采用PE线接地保护方式(系统中性点和设备外壳通过PE线连接共同接地),画出三级剩余电流动作保护器的接线方式图。
1.(绘图题,基础知识,较难)画出RC滤波电路图。
答案:答:如图E-30所示。
图E-302.(绘图题,基础知识,易)画出硅晶体二极管的正向伏安特性图。
答案:答:如图E-31所示。
图E-313.(绘图题,基础知识,易)(1)已知一电路的逻辑关系为Y=A·B·C,画出其逻辑符号图。
(2)已知一电路的逻辑关系为画出其逻辑符号图。
答案:答:如图E-32所示。
图E-32(a)Y=A·B·C;(b)4.(绘图题,基础知识,较易)用运算放大器、电阻R、电容C各一只连接成一积分电路。
答案:答:如图E-33所示。
图E-335.(绘图题,专业知识,中等)请分别画出三相三线有功电能表在感性和容性负载下的相量图。
答案:答:分别如图E-69(a)和(b)所示。
图E-696.(绘图题,专业知识,易)如图E-68所示为负控终端被控开关接线图,(K为负控终端跳闸出口继电器触点),请评价图(a)和图(b)的优缺点?图E-68答案:答:图(a)终端跳闸出口继电器触点K与时间继电器触点并联,当终端执行跳闸指令时,启动KCO线圈,断路器跳闸时,由QF切弧,这样就避免了由于K触点直流有感遮断容量较小,容易被烧坏的缺点。
图(b)终端跳闸出口继电器触点K与KCO、QF并联,当终端执行跳闸指令时,K直接启动跳闸线圈YT,由于K触点直流有感遮断容量较小,很容易烧坏K触点。
这种接法在实际工作中,不宜采用。
7.(绘图题,基础知识,较易)有运算放大器、输入电阻R i、反馈电阻R f各一只,将它们连接成反相输入电压并联负反馈的运算放大器电路,使U O/U S= (R f/R1)其中U O为电路的输出电压,U S为电路的输入电压。
答案:答:如图E-34所示。
图E-348.(绘图题,专业知识,中等)画出通过互感器接入的三相三线有功电能表感性负载时的相量图。
答案:答:如图E-70所示。
图E-709.(绘图题,专业知识,易)画出微机存储器结构示意图。
判断题1、图片中是接地电阻测量仪测量接地电阻的接线。
答案:正确2、图片中是测量介损的反接线法。
答案:正确3、图片中用两功率表法加互感器测量三相有功功率。
答案:正确4、图片中是断路器的电气符号。
答案:错误5、图片中是隔离开关的电气符号。
答案:错误6、图片中是电阻的电气符号。
答案:错误7、图片中是电压表的电气符号。
答案:正确8、图片中是电流表的电气符号。
答案:正确9、图片中是三绕组变压器的电气符号。
答案:错误10、看接线图,一般是先看主电路,再看辅助电路。
看主电路是从引入的电源开始,顺序往下看,直至用电器。
答案:正确11、图的布局应从有利于图的理解出发,做到布局合理,排列均匀,图面清晰,便于读图。
答案:正确12、画图的比例不是任意选取的,有一定的规定,按照国标绘图标准,对于比例的规定:放尺:1:2、1:5、1:10、1:20、1:25、1:50、1:75;缩尺:2:1、5:1、10:1。
答案:错误13、国家制图标准规定,图纸大小可以随意确定。
答案:错误14、国家制图标准规定,各种图线的粗细相同。
答案:错误15、变电站主接线图是指由各种开关电器、电力变压器、母线、电力电缆、并联电容器等电气设备按一定次序连接的接受电能与分配电能的电路。
答案:正确单选题1、该电路是测量单相交流有功功率的接线,图中TA表示()。
A.电流互感器B.电压互感器C.电流表D.电压表2、该电路是测量单相交流有功功率的接线,图中TV表示()。
A.电流互感器B.电压互感器C.功率表D.电压表答案:B3、下列比例中缩小的比例是()。
A.1:1B.2:1C.1:5D.1:2答案:C4、该电路是直流泄漏试验用的原理接线,图中TR表示()。
A.自耦调压器B.试验变压器C.二极管D.微安表答案:A表5、该电路是直流泄漏试验用的原理接线,图中CXA.自耦调压器B.稳压电容C.被试品D.微安表答案:C6、该电路是直流泄漏试验用的原理接线,图中 TT表示()。
【最新整理,下载后即可编辑】11-047_绘图_配电线路工_全部80电力行业技能鉴定题库1、(La5E1001)知图所示主、左两视图,画出俯视图。
答案:如图所示。
2、(La5E2002)试绘电气常用图形符号图,即(a)直流(b)交流(c)交直流(d)电阻器(e)电容器(f)电感线圈(g)接地(h)保护接地.答案:如图所示。
3、(Lb5E1003)识别图所示绳结及用途。
答案:根据图可知:(a)图为双结,用于轻的荷载,系自紧式,容易解开,且结法简单;(b)图为死结,用于起吊荷重;(c)图为木匠结,用于较小的荷重,容易解开;(d)图为“8"字结,用于麻绳提升小荷重时;(e)图为双环绞缠结,用于麻绳垂直提升重量轻而体长的物体。
4、(Lb5E1004)请画出用一只单连开关控制一盏灯。
答案:如图所示。
5、(Lb5E2005)画出耐张普通拉线示意图。
答案:如图所示。
6、(Lb5E2006)绘出电动机由隔离开关控制的电路图,并标出各元件符号。
答案:如图所示。
7、(Lb5E3007)识别图中的金具。
答案:根据图可知:(a)球头挂环;(b)碗头挂板;(c)直角挂板;(d)U 形挂环8、(Lb5E4008)根据解析式e=E^^msin(ωt-30°)画出它的波形图。
答案:如图所示。
9、(Lc5E2009)画出单相桥式整流电路图。
答案:如图所示。
10、(Jd5E1010)试画出线路Ⅱ型等值电路图。
答案:如图所示。
11、(Jd5E2011)试问图中(a)、(b)为何杆型。
答案:根据图所示,(a)高压配电线路直线耐张杆杆型;(b)高压配电线路分支杆杆型。
12、(Je5E1012)请画出用滑盘法安装底盘的示意图。
答案:如图所示。
13、(Je5E1013)画出单相电能表的安装接线示意图。
答案:如图所示。
14、(Je5E1014)画出用等长法或称平行四边法进行观测弧垂的示意图。
答案:如图所示。
15、(Je5E2015)画出用ZC-8型接地电阻测量仪,测量杆塔接地电阻的接线布置图。
广东省电力局变电运行统考试题(值班员 500KV技能部分画图、两票、实操)一、默图题目:背画出本站一次模拟结线图(画简图)。
说明:1.须画的设备包括:35KV及以上电压等级的母线、主变、开关、刀闸(含接地刀)、PT、CT、电容器、电抗器、避雷器、阻波器、TYD、OY、YDR等。
2.500KV部分:所有设备必须全部画出。
其中的一串完全串(含主变间隔部分)、母线及母线上的公用设备的数字编号必须全部标注,其它串只标明开关数字编号。
3.220KV部分:对于线路间隔只须画一个完整间隔(包括设备和编号),其它线路间隔只须表明线路名称;非线路间隔设备须全部画出并标明编号。
4.35KV部分:对于电容器及电抗器间隔只须分别画出一个完整间隔(包括设备和编号),其它相似间隔只须表明间隔名称;非电容器电抗器间隔的设备须全部画出并表明编号。
扣分规定:1)对于主设备母线、主变、开关、刀闸(接地刀)、PT等,漏画、错画每处扣5分;2)其它设备错画、漏画每处扣2分;3)编号标漏、标错每处扣2分。
考试时间:60分钟。
二、两票1、工作票给出一份任务为“主变本体检修”的错误工作票,要求有5处错误。
要求找出和更正错误,并办理许可及延期手续。
2、操作票:写一份操作任务为“500kV线路由运行状态转为检修状态”的操作票。
评分原则:按省局《“两票”细则》要求界定合格与否。
三、实际操作1、随机提供一份正确的操作票,两人一组,岗位高的担任监护人,根据操作票进行全过程模拟操作。
2、扣分原则:1)凡发生跳项、漏项或操作了错误的操作对象,则认为整个过程不合格;2)未在模拟屏上进行模拟操作或模拟错误,扣5分;3)操作过程中,找错操作对象但未实施的,每处扣5分;4)安全工用具、仪表使用前应进行相关检查,凡未检查的或使用不正确的每处扣3分;5)操作过程中不唱票、不复诵每次扣5分;6)票面漏签名、漏记录时间、漏地线编号每处扣5分;7)漏打、错打“√”,每处扣10分;8)操作结束后不盖章扣10分。
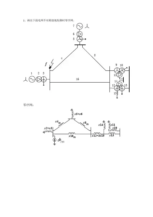
1、画出下面电网不对称接地短路时零序网。
零序网:2、某电力系统如图所示,δ0时始端发生短路故障,δC 时故障线路切除。
U图(1)为不采用重合闸时的P-δ曲线,其中P I 曲线为系统正常运行时的曲线;P II 为故障存在时的曲线;P III 为故障切除后的曲线。
图(2)为采用重合闸且重合成功时的情况,δR 为重合时的角度。
图(3)为重合于永久性故障时的情况,δRC 为开关再次切除故障线路时的角度。
请在三张图上画出各自情况下的加速面积和最大可能减速面积,并分析三种情况下的暂态稳定。
C图(1)C P图(2)RP TC 图(3)R RC答:图(1):不采用重合闸时,加速面积为ABCD ,最大减速面积为DEF 。
(1分)图(2):采用重合闸且重合成功时,加速面积为ABCD ,最大减速面积为DEHIJ 。
加速面积与不采用重合闸时相同,最大减速面积比不采用重合闸时增大了,所以提高了系统的暂态稳定性。
(1分)图(3):采用重合闸且重合成功时,加速面积为ABCD+KLMN ,最大减速面积为DEHK+ONP 。
加速面积比不采用重合闸时增大了,最大减速面积比不采用重合闸时减小了,所以对系统的暂态稳定性不利。
(2分)C图(1)P0C P图(2)RP T0C 图(3)R RC3、试作图简述系统频率一次和二次调整的过程。
答:图中,线①为负荷的有功频率静态特性曲线;线②为发电机的有功频率静态特性曲线。
正常运行时,系统有功平衡,运行点为两者交点O点,对应频率f 0、功率P 0。
当负荷增加ΔPL ,则负荷特性曲线上移ΔPL ,为线③;此时因负荷上升导致频率下降,随着频率的下降,负荷因其频率特性而减少,而发电机调速器动作而增发,最终平衡于O1点,此时,对应频率f 1、功率P 1;该过程称为一次调频。
一次调频为有差调节。
一次调频后,频率发生偏差,如偏差过大,进行二次调频,调频厂机组操作调频器让发电机再增发ΔPG , 则发电机有功特性曲线上移ΔPG ,为线④,则系统将平衡于O2点,此时,对应频率f 2、功率P 2。
电力行业技能鉴定题库电能表修校工(绘图_全部79)1、(La5E1001)绘出单相自耦调压器接线图(输入220V,输出0~250V可调)。
答案:如图所示。
2、(La5E1002)Z1、Z2、Z3为复阻抗,将它们分别连接成:(1)Z2与Z3串联后再与Z1并联的电路。
(2)Z2与Z3并联后再与Z1串联的电路。
答案:所连电路如图(a)、(b)所示3、(La4E1003)画出NPN型晶体三极管的图形符号,并标明各管脚的名称。
答案:如图所示。
4、(La3E3004)有电源变压器TV(220V/12V)一只,参数相同整流二极管V二只,稳压管W、滤波电容器C、限流电阻器R和电阻器R1各一只,将它们接成全波整流直流稳压电路。
答案:见图所示。
5、(La3E3005)画出硅晶体二=二极管的正向伏安特性图。
答案:见图所示。
6、(La3E3006)有一稳压管的稳压值为8V、最大稳定电流为15mA(见图),画出其反向伏安特性图。
答案:见图所示7、(La2E2007)答案:见图所示。
8、(La2E2008)答案:见图所示。
9、(La2E4009)用运算放大器、电阻器R、电容器C各一只,连接成一积分电路。
答案:见图所示10、(La2E4010)用运算放大器、电阻器R、电容器C各一只连接成一微分电路。
答案:见图所示。
11、(La2E4011)有运算放大器、输入电阻器RI(阻值为Ri)、反馈电阻器RF(阻值为Rf)各一只,将它们连接成反相输入电压并联负反馈的运算放大器电路,使Uo/Us=-(Rf/Ri)}其中U0为电路的输出电压,Us为电路的输入电压。
答案:见图所示。
12、(La1E4012)有运算放大器、输入电阻器RI(阻值为Ri)、反馈电阻器RF(阻值为Rf)各一只,将它们连接成同相输入运算放大器电路,使该电路电压放大倍数=(Ri十Rf)/Ri答案:见图所示。
13、(Lb5E1013)绘出电能表检定装置中升压器的原理接线图。
1.(绘图题,基础知识,较难)求电压U=100sin(ω t+30°)V和电流I= 30sin(ω t-60°)A的相位差,并画出它们的波形图。
答案:答:如图E-93所示。
由图可知,相位差为ωU-ωI=30°- (-60°) = 90°。
图E-932.(绘图题,专业知识,较难)画出电缆线路故障测试工作流程图。
答案:答:见图E-94。
图E-943.(绘图题,专业知识,难)画出护套断开的电缆线路接地示意图。
答案:答:见图E-95。
图E-951—电缆;2—终端头;3—闸刀箱;4—同轴电缆内导体;5—同轴电缆外导体;6—保护器;7—绝缘接头;8—接地导体4.(绘图题,专门技能,较难)画出交叉互联箱在电缆线路上的布置示意图,并标出各部名称。
答案:答:如图E-98。
图E-981—电缆;2—绝缘接头;3—绝缘片;4—同轴电缆;5—保护器;6—换位连接线;7—接地线;8—交叉互联箱5.(绘图题,相关知识,较难)如图E-96所示元件,画出一个三相桥或整流电流。
图E-96答案:答:见图E-97。
图E-97ZLB—三相整流变压器;D—二极管; 所画的整流电流电能连接6.(绘图题,专门技能,中等)画出用交流充电法测量分相屏蔽型或单芯电缆电容接线图。
答案:答:见图E-99。
图E-99PA—电流表;PV—电压表;T—调压器;C—每相缆芯对地电容7.(绘图题,专门技能,较难)画出交联聚乙烯绝缘电缆进潮后去潮回路接线示意图。
并标出设备名称。
答案:答:见图E-100、E-101。
图E-100A1~A5—真空阀门;B—被去潮电缆;C—变色硅胶罐;D—塑料管;E—压缩气体罐;M1、M2—真空压力表图E-1011—电缆绝缘;2—PE自黏胶带;3—接头;4—铅套管;5—抽真空用塑料管;6—电缆导体8.(绘图题,专门技能,较难)画出8倍压串级直流输出的耐压电路图。
答案:答:见图E-102。
内蒙古电力(集团)有限责任公司2013年《电力调度员》技师技能鉴定实际操作题目一、某220kV变电站220kV母线主接线图如下图所示。
运行方式为:251、253开关上220kV #1母线,252、254开关上220kV #2母线,220kV母线通过母联212开关并列运行,220kV出线均为联络线。
母线配置母差保护,所有出线均在运行状态。
故障点K点如图所示,请回答:1. 分析保护动作情况及开关动作行为;2. 简述故障处理步骤及恢复送电过程。
(30分)二、某220kV变电站220kV母线主接线图如下图所示。
运行方式为:251、253开关上220kV #1母线,252、254开关上220kV #2母线,220kV #1、#2母线通过母联212开关并列运行,所有出线均在运行状态,220kV #5母线为冷备用状态。
现在252开关操作箱有计划检修工作,需要将252开关转为冷备用状态,请写出详细操作步骤。
( 30分)220kV 5M三、某220kV变电站220kV母线主接线图如下图所示。
运行方式为:251、253开关上220kV #1母线,252开关上220kV #2母线,220kV #1、#2母线通过旁路兼母联225开关并列运行,所有出线均在运行状态,220kV #5母线为冷备用状态。
现在252开关操作箱有计划检修工作,需要将252开关转为冷备用状态,请写出详细操作步骤。
( 30分)220kV 5M四、甲厂#3机组新机启动,要求启动时核相并测量相关保护方向,应如何操作?(20分)如图:五、220kV AB线路为检修状态,现在线路改造工作结束后送电要求线路核相,应如何操作?(20分)如图:六、某变电站220kV、110kV母线及1#、2#主变并列运行,各间隔上母线方式为“单上单、双上双”,现在2#主变202开关SF6气体泄压,闭锁分合闸,要求进行异常情况处理,并写出详细步骤。
(30分)七、2013年4月18日22时08分,西来峰电厂201、202、251、252、200甲开关跳闸,212开关未跳,母差保护出口;卧龙岗变220kV峰卧I线264、峰卧II线263开关跳闸,零序IV段保护动作出口。
11-047_绘图_配电线路工_高技部分电力行业技能鉴定题库71、(La1F4071)补全图俯视图中的缺线。
答案:如图所示。
72、(Lb1E4072)画出带平衡电抗的双反星形整流电路图。
答案:如图所示。
73、(Lb1E5073)根据图所示网络图画出等值电路图(不要求写具体参数)。
答案:如图所示。
74、(Jc1E4074)画出采用交流伏安法测量导线接头电阻比的试验原理接线图。
答案:如图所示。
75、(Jd1E4075)说明图绘制了哪些内容。
答案:根据图所示可知,导线安装曲线图通常绘制了张力和弧垂两种曲线,其横坐标为代表档距单位为m,左边的纵坐标为张力单位kN,右边纵坐标为弧垂单位为m。
图中每一条曲线对应一种安装气象条件。
76、(Je1E3076)根据图现场布置图,请你识别它是采用什么吊装法,并说出标号所指的内容。
答案:根据图所示可知,该图为铁塔整立的现场布置图。
标号所指的内容是:1-抱杆;2,10-导向滑车;3-固定钢丝绳;4-起吊滑车;5-总牵引绳;6-制动系统;7-动滑车;8-牵引复滑车组;9-定滑车;11-动力系统;12-牵引地锚;13-侧面临时拉线;14-支垫;15-后侧拉线;16-后侧控制绞磨。
.77、(Je1E4077)试画出变压器带信号指示的电流速断保护原理接线图。
答案:如图所示。
78、(Je1FA078)试画出反时限过流保护的原理展开图。
答案:79、(Je1E5079)已知图所示,某一耐张段有6档距,每个档距的长度示意图中已标出,现将对这个耐张段进行放线,现有线轴,钢芯铝绞线6卷各卷长度为:1250、1255、1300、1200、1300、1253m,钢绞线6卷各卷长度为:678、650、650、660、650、650m。
请你画出线轴布置图。
(请在表(a)线轴布置图中画展放线轴的位置)答案:如表所示。
80、(Jf1E4080)根据视图说明图为何物,说出标号名称。
答案:根据图所示可知,此物为CY-25导线压线机,1-后座;2-后压钢模;3-前压钢模;4-倒环;5-活寨杆;6-放油螺杆;7-机身;8-操纵杆;9-底板。
看图题1.讲解本站110KV线路断路器控制回路图。
2.讲解本站110KV隔离开关及其控制回路图。
3.讲解中央音响信号回路图。
4.讲解本站110KV线路保护装置面板布置图(适用于集成电路型,微机型装置)。
5.讲解本站主变保护装置面板布置图(适用于集成电路型,微机型装置)。
6.讲解本站110KV线路自动重合闸装置原理图。
7.讲解蓄电池组直流电源系统图。
8.讲解硅整流充电装置原理图。
9.讲解本站备用电源自动投入装置图回路图(BZT装置)。
10.讲解主变压器气体(瓦斯)保护。
11.讲解主变压器复合电压过流保护。
12.讲解主变压器差动保护回路。
13.讲解主变压器电流保护。
14.讲解主变压器冷却系统回路图。
15.讲解110KV线路保护配置及构成。
16.讲解110KV线路保护装置距离保护。
17.讲解110KV线路零序方向电流保护。
18.讲解故障录波器。
19.讲解故障录波器录波图。
20.讲解站用变压器保护回路图。
看图题评分细则第1题评分细则:1.断路器的手动,自动跳合闸控制回路原理清晰,,正确得________分;2.断路器的防跳跃闭锁控制回路原理清晰,正确得________分;3.断路器的位置指示回路讲解,正确得________分;4.断路器的手自动跳、合闸的信号回路讲解,正确得________分;5.断路器控制回路完好性的监视讲解,正确得________分;6.空压电动机回路讲解,正确得________分。
第2题评分细则:1.隔离开关的操作方式,位置信号讲解,正确得________分;2.隔离开关的控制回路(电动操作或气动操作)讲解,正确得________分;3.电气闭锁装置及工作原理讲解,正确得________分;第3题评分细则:1.讲解本站冲击继电器工作原理,正确得________分;2.讲解事故信号(或预告信号)的发信号及自动复归动作过程,正确得________分;3.中央音响信号回路断线监视回路,正确得________分。
4.1.5 绘图题La5E1001 画出图M平面上磁力线及其方向。
答:如图E—1所示。
图E—1La5E2002 画出载流导线在磁场中的受力方向。
答:如图E—2所示。
图E—2La5E3003 画出线圈通入电流后磁力线的方向。
I答:如图E—3所示。
图E—3La5E4004 在电感、电容、电阻串联正弦交流电路中,其阻抗三角形为()A 图(a) B 图(b) C 图(c)X (a)R(b)R(c)答:其阻抗三角形是图(a)。
La5E5005 电阻、电感、电容串联电路中,其功率三角形为()A 图(a) B图(b) C图(c)Q (a)P(b)P(c)答:功率三角形为(a)La4E1006 线圈中通过直流电流I,试画出线圈在磁场中的转动方向。
SN答:如图E —4所示。
SN图E —4La4E2007 画出电阻,电感和电容串联交流电路的阻抗三角形。
答:如图E —5所示。
RZX=X L -X C图E —5La4E3008 线圈中电流I 突然增加的瞬间,图中磁通方向和自感电动势的方向是否正确。
答:1.磁通方向正确。
2.自感电势方向错误。
La4E4009 用相量图表示电阻,电感,电容串联电路中,电流与电压的相位关系(设X L >X C )答:如图E —6所示。
图E —6La3E1010 下图为正弦交流电压的波形示意图,请写出U 的算术表达式:U=tω答:)2sin(π+=wt U U mLa2E1011 指出单相半波整流电路中整流二极管的电流波形图中的错误。
t答:如图E —7所示。
t图E —7La1E1012 画出单相全波整流电路图。
答:如图E —8所示。
RLBL图E —8Lb5E1013 画图表示三相负荷的星形接线。
答:如图E —9所示。
ABCU星 形图E—9Lb5E2014 画出单相正弦交流电压 U=V m sinωt的波形示意图。
答:如图E—10所示。
t图E—10Lb5E3015 在对称三相电路中,画出A相负载短路时的电压相量图。
1.(绘图题,基础知识,易)画出单相全波整流电路图。
答案:答:如图E-17所示。
图E-172.(绘图题,专业知识,易)绘出电流互感器星形()接线图,并将一次二次电流的流向标出来(电流互感器二次侧负载只接电流表)。
答案:答:接线图如图E-34所示。
图E-343.(绘图题,专门技能,易)画出两相定时限过电流保护的交流回路原理图和直流回路展开图。
答案:答:如图E-60所示。
图E-60(a)交流回路原理图;(b)直流回路展开图4.(绘图题,相关技能,易)输电线路阻抗为Z L,对地导纳为Y L,画出它的 型等效电路图。
答案:答:如图E-62所示。
图E-625.(绘图题,专门技能,较易)画出一组利用三相二元件有功电能表和三相二元件无功电能表,计量三相三线有功、无功电能的联合接线图。
答案:答:如图E-61所示。
图E-616.(绘图题,专业知识,难)有一电压互感器变比为1,T形等值电路如图E-63所示,以为参考量画出其相量图。
图E-63答案:答:如图E-64所示。
图E-647.(绘图题,专门技能,难)现场三相电压互感器或"三相电压互感组"的二次负载一般都是三角形连接,如图E-66所示,其每相实际二次负载导纳不能直接测量出来,而是在停电情况下,将二次负载与电压互感器二次侧连接处断开,用互感器校验仪测出Y1=Y uv+Y wu;Y2=Y vw+Y uv;Y3=Y uw+Y vw再根据有关公式计算出每相实际二次负载值。
现要求绘出用HEG型比较仪式互感器校验仪测量Y1、Y2、Y3的测量接线图。
三相电压互感器或三相电压互感器二次负载△连接图。
图E-66答案:答:如图E-67所示。
图E-67(a)Y1=Y uv+Y wu(v-w端短接);(b)Y2=Y vw+Y uv(w-u端短接);(c)Y3=Y uw+Y vw(u-v端短接);(d)HEG型测量Y1、Y2、Y3接线图8.(绘图题,专业知识,难)根据三相三线有功电能表的错误接线,绘出其感性负载时的相量图并写出功率表达式。
电网调度自动化技师考试画图题————————————————————————————————作者:————————————————————————————————日期:中级工792、画出计算机环形网络模式图。
画出计算机总线网络模式图。
画出计算机星形网络模式图。
画出单工通信方式图。
画出半双工通信方式图。
画出全双工通信方式图。
画出数据库访问程序框图。
画出软件相互之间以及与计算机硬件的层次关系。
画出微型计算机结构图。
画出微型计算机外部结构图。
画出计算机系统的组成图。
La3E2012高级工803、画出计算机与终端的远程通信连接图。
答案:答:如图E-12所示。
画出计算机与终端的RS -232C连接图。
画出计算机局域网络。
画出内部网桥网络图。
画出外部网桥网络。
画出中央处理机结构示意图。
画出主存储器结构图。
答:如图E-18所示。
画出中断服务流程图。
画出加法运算放大器逻辑图。
如图E-20所示。
画出闭环反馈控制系统图。
画出逐次逼近A/D转换逻辑图。
如图E-22所示。
画出用PIO作为开关量的接口电路。
画出D/A转换权电阻网络图。
画出D/A转换T形解码网络图。
如图E-25所示。
画出四位逐次比较A/D电路图。
画出一次系统单母线接线图。
画出一次系统带旁路母线的单母线接线图。
画出一次系统双母线接线图。
画出一次系统带旁路母线的双母线接线图。
画出电力载波通信系统组成图。
画出PCM数字电话时分复用结构示意图。
画出光纤通信系统组成图。
画出SCADA主机系统软件组成示意图。
画出远方数据终端RTU的功能图。
画出遥信单元原理框图。
画出遥测单元原理框图。
三相电流对称,用一相电流互感器及一个测量单元,画出电流测量回路接线图。
三相电流不对称,用三相电流互感器及三个测量单元,画出测量回路接线图。
画出电压变送器原理图。
画出电流变送器原理图。
画出三相功率变送器原理方框图。
画出两种形式的模拟量采集框图。
用两组电流互感器及三个测量单元,画出电流测量回路接线图。
图2-1计算电路图1.如图2-1所示,系统在最大运行方式时的等效电源电抗为15Ω,系统在最小运行方式时等效电源电抗为20Ω,线路电抗L 为20Ω,求线路末端三相短路时的最大短路电流。
解:(1)等值电路(2)线路末端短路最大短路电流)(3.577)2015(335000)3(A I =+=答案:线路末端短路最大短路电流为577.3安。
2.一电阻R =20Ω,与电感线圈串联在交流电源上,线圈电阻为30Ω,电阻R 两端电压为120V ,线圈电压为294.6V ,求电源电压。
解:电路电流I U R ===R 206(A )120线圈阻抗Z U I LL.. ()===Ω29466491线圈感抗()X Z R L L 2L22249.13038.86=-=-=Ω电路总阻抗Z R R X =++=++=() ()..()L L2222203038866332Ω所以,V Z I U 38032.636=⨯=⨯=答案:电源电压为380伏。
3.某高压输电线路中,线电压为220kV ,输送功率为240MW,若输电线的每相电阻为1Ω,试计算负载功率因数从0.9降至0.6时,线路上多一年损耗多少电能.解:当9.0cos =ϕ时,输电线路上电流为:)(700)(7.09.02203240cos 3A kA U P I =≈⨯⨯==ϕ一年的电能损耗(365天计)为:)(10287.124365170033722kWh Rt I W ⨯=⨯⨯⨯⨯==Z S CAA A A1S 2Z ABZ BCCAB图2-2 对称三相电路Z Z Z ACA B BCCAI 1I 2当6.0cos =ϕ时,输电线路上电流为: )(1050)(0497.16.02203240cos 3A kA U P I ≈=⨯⨯==ϕ一年的电能损耗(365天计) 为:)(10890.224365*********2kWh Rt I W ⨯=⨯⨯⨯⨯== 答案:一年中多损耗电能为kW 771061.110)287.1890.2(⨯=⨯-4. 图2-2对称三相三角形电路中,正常情况下,三个电流表读数均为17.3A ,试求: (1)S 1闭合、S 2断开时,时,三个电流表的读数; (2)B 线断开时,S 2闭合时三个电流表的读数。
电力调度员技师考试画图题
电力调度员技师考试画图题
1. 请连接Y0/Δ11的结线方式并绘出高低压侧的电势向量图。
双绕组Y0/Δ-11连接方式: 电势向量图:
2、发电机在停机时,如一相未断开,发电机会发生什么现象?画出发电机另两相开关断口最大电压时的向量图。
答:发电机与系统一相相联,另两相断开将发生异步运行,开关断口最大电压将产生二倍的线电压。
向量图如下:
3、请用向量图描述出发电机输出有功功率的表达式:δsin Ξ
=d q
e
X V E P &&&(其中:00∠=V V
&,电压超前电流ϕ) δϕ
V
&q
E &I
&I
jX d ⋅Ξ
U B O U A
U C U AB
U BC U CA
u ab
u c b
c C
A B
b
c
a
4、画出有第三绕组的自耦变压器O- Y0/Δ-12-11的接线图和向量图。
答:结线图电势向量图
5、变压器绕组的接线组别常见有那几种?一台双卷三相变压器,其组别为高压
线卷A-X,B-Y,C-Z,低压线卷为a-x,b-y,c-z,请连接Y
0/Δ
11
的结线方式并
绘出高低压侧的电势向量图。
答:电力系统中,变压器常见的连接组别有Y
0/
Δ-11
,Y/
Δ-11
,Y/ Y
0-12
,
三卷变压器的连接方式有Y
0/ Y/
Δ-12-11
,Y
/ Y
/ Y
0-12-12。
也有特殊
的连接方式:如Y
/Z曲线连接,和两台单相变压器作为三相降压运行的V/V连接方式。
双卷Y
0/
Δ-11
连接方式:电势向量图:
B
Bm
C
Cm
c
Am
b
Aa
O
U
B
O
U
A
U
C
U
AB
U
BC
U
CA
u
ab u
c
b
c
6、对于一侧有电源的受电变压器,当其断路器非全相断、合时,若其中性点不接地,则变压器电源侧中性点对地电压最大可达多少?试绘图分析。
答:对地电压最高将达到二倍的相电压。
可由下图表述:
U C
U 'A
U 'C
U。