动火操作流程
- 格式:doc
- 大小:26.50 KB
- 文档页数:2
动火作业规范流程一、作业申请与批准在进行动火作业前,应向相关部门提交动火作业申请,并获得作业许可证。
申请应包含作业内容、时间、地点、作业人员等信息,并明确安全措施和责任人。
许可证应明确标注作业时间、地点、负责人和安全要求等内容。
二、安全隔离措施为防止火灾蔓延,应采取有效的安全隔离措施。
将动火区域与其他可燃物、设备、管道等进行隔离,确保火源不会蔓延至其他区域。
可以采用防火毯、防火板等材料进行隔离。
三、可燃气体检测在进行动火作业前,应对作业区域的可燃气体浓度进行检测。
使用可燃气体检测仪对作业区域的空气进行检测,确保可燃气体浓度低于爆炸下限。
如果可燃气体浓度超标,应立即停止作业,并采取措施降低可燃气体浓度。
四、作业前安全交底在作业前,应对作业人员进行安全交底,明确作业内容和安全要求。
告知作业人员存在的危险因素、应急措施和逃生路线等信息,确保作业人员了解并遵守相关规定。
五、作业人员资质从事动火作业的人员应具备相应的资质和证书。
按照国家相关规定进行培训和考核,取得相应的特种作业证书。
确保作业人员具备必要的安全知识和技能。
六、消防器材准备在进行动火作业前,应准备好消防器材和灭火器等设备。
这些设备应放在易于取用的位置,并定期进行检查和维护。
确保在发生火灾时能够及时采取灭火措施。
七、动火作业监护在动火作业过程中,应安排专人进行监护。
监护人员应具备相应的安全知识和技能,能够及时发现和处理存在的安全隐患和问题。
监护人员应密切关注作业人员的操作和周围环境的变化,确保作业安全进行。
八、作业结束后清理与检查动火作业结束后,应对作业区域进行清理和检查。
确保没有残留火源或可燃物,防止火灾事故的发生。
同时,应对使用的消防器材和设备进行检查和维护,确保其完好有效。
九、验收与评估动火作业完成后,应对作业效果进行验收与评估。
检查作业区域是否符合要求,评估作业过程的安全性和有效性。
对于存在的问题和不足之处,应进行总结和改进,提高动火作业的安全水平。
动火作业操作规程一、概述动火作业是指使用明火或其他有火源的设备进行的施工或维修作业。
由于动火作业具有较大的火灾和爆炸危险,因此在进行动火作业时,必须严格遵守操作规程,采取有效的安全措施,保障人身安全和设施财产安全。
本文档旨在规范动火作业的操作流程,保障作业安全。
二、适用范围本规程适用于在建筑工地、厂房、工厂等场所进行的动火作业,涉及到使用明火或其他有火源的设备的施工或维修作业。
其中,明火包括火焰、电弧、喷灯、打火机等。
三、作业准备在进行动火作业前,必须进行充分的准备工作,保障安全。
具体操作如下:1.制订动火作业方案,明确作业内容、时限、安全措施等;2.确定动火作业区域,必须划定明确的安全防护区域;3.将动火现场周围物品移除,保持安全距离;4.对动火设备进行检查,确保设备完好;5.提前准备好应急救援物资,包括灭火器、防火毯等。
四、操作流程动火作业时必须按照以下步骤进行操作,切勿擅自更改操作步骤:1.工作人员必须戴上防护眼镜、手套等防护用品,并穿着防护衣;2.移动动火设备到动火区域;3.在动火区域内设置专人负责监控和操作,确保动火安全;4.操作前进行试火,观察火焰情况,确保安全;5.执行动火作业,保持设备稳定;6.动火作业结束后,必须进行检查,确保设备不会重新点燃;7.工作人员撤离动火区域,拆卸设备。
五、应急处置在动火作业过程中,如遇突发情况,必须立即报警并采取相应措施进行应急处置。
具体操作如下:1.立即切断火源,停止动火作业;2.向现场人员发出警示,迅速撤离现场;3.报警,并按照设定的预案进行应急处置;4.使用灭火器等应急工具进行灭火。
六、注意事项1.动火作业前必须进行充分准备工作,并由负责人进行现场安全检查;2.确定动火作业区域,必须划定明确的安全防护区域;3.动火设备必须经过检查,确保设备完好;4.动火现场必须有专人进行监督和操作,确保安全;5.进行动火作业前必须进行试火,观察火焰情况;6.动火作业结束后,必须进行检查并彻底拆卸设备;7.如遇突发情况,必须立即报警并执行应急预案。
动火作业操作规程一、运用范围本规程适用于所有需要进行动火作业的场所和岗位。
二、术语定义1. 动火作业:指进行明火或者产生明火的作业。
2. 动火许可证:由安全管理部门颁发的合法准许进行动火作业的证书。
3. 动火区域:指进行动火作业的场所。
4. 动火工作票:由安全管理部门颁发,进行动火作业人员必须携带的合法证书。
5. 动火作业人员:指被授权进行动火作业的员工。
三、安全要求1. 动火作业前,必须取得动火许可证,并按照规定的动火作业区域进行作业。
2. 动火作业期间,必须配备足够的灭火器材和消防器材,并进行设置和测验。
3. 动火作业期间,必须对周围环境进行检查和排查,确保没有可燃物和可燃气体泄漏。
4. 在动火区域内,必须有专人进行监督和指挥,并严禁任何人员闲杂人等。
5. 动火作业期间,必须配备足够的防护装备,并进行相关的培训和指导。
6. 动火作业期间,必须保持通风良好,确保人员的安全和作业的顺利进行。
7. 动火作业结束后,必须进行清场工作和检查,确保没有遗留的火源和遗留的危险物品。
四、操作流程1. 动火作业前(1)申请动火许可证:动火作业人员必须向安全管理部门申请动火许可证,详细说明动火的时间、地点、数量和原因。
(2)准备工作:动火作业人员必须准备足够的灭火器材和消防器材,并进行设置和测验;检查作业区域周围环境,确保没有可燃物和可燃气体泄漏;配备防护装备并进行培训和指导。
(3)动火前会议:动火作业人员必须进行动火前会议,明确责任分工和安全要求。
2. 动火作业期间(1)人员配置:在动火区域内,必须有专人进行监督和指挥,确保作业的顺利进行,并严禁闲杂人等。
(2)防护措施:动火作业人员必须穿戴防护装备,并按照相关要求进行操作,确保自身安全。
(3)周围环境检查:动火作业人员必须定期对周围环境进行检查和排查,确保没有可燃物和可燃气体泄漏。
(4)通风措施:动火作业区域必须保持通风良好,确保人员和作业环境的安全。
3. 动火作业后(1)清场工作:动火作业结束后,必须进行清场工作,清除作业现场的可燃物和危险品。
动火作业流程图
-标准化文件发布号:(9456-EUATWK-MWUB-WUNN-INNUL-DDQTY-KII
动火作业流程图
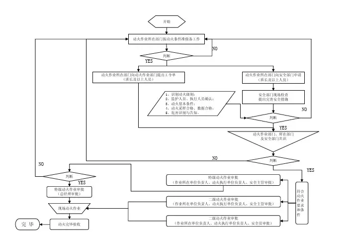
1、一级动火。
动火单位提出申请,由单位安保科负责人审核、经单位物业部负责人审核后最终报总经理审批并签发《动火作业许可证》,物业部门派专人进行动火作业现场的安全管理。
2、二级动火。
动火单位提出申请,由单位安保科负责人审核、经单位物业部负责人审核后最终报分管安全负责人审批并签发《动火作业许可证》,物业部门审批动火申请,并派专人定期检查现场安全,安保科派专人进行现场管理;(注:如单
位无分管安全负责人,则由单位主要负责人审批签发《动火作业许可证》)
3、三级动火。
动火单位提出申请,由单位安保科负责人审核,物业部负责人审批并签发《动火作业许可证》,并派专人定期检查现场安全,安保科派专人进行现场管理;
4、施工项目的动火申请,由项目经理审批,物业部门办理动火作业手续,并依据动火管理规定做好安全措施,派专人进行现场管理。
注:《动火作业许可证》的批准人委托授权人批准动火作业后仍承担动火安全的最终责任。
动火作业流程动火作业是指在工业生产中使用明火或者可能产生明火的设备进行作业,这类作业具有一定的危险性,需要严格按照规定的程序和要求进行操作,以确保作业过程中的安全。
本文将对动火作业流程进行详细介绍,以便相关人员能够全面了解并正确执行动火作业流程。
一、作业前准备。
1.1、确定动火作业范围。
在进行动火作业之前,首先需要确定作业范围,包括作业地点、作业时间、作业人员等信息,以便对作业进行有效的管理和控制。
1.2、进行危险性评估。
针对动火作业可能存在的危险情况,需要进行全面的危险性评估,分析可能出现的风险并制定相应的应对措施,确保作业过程中的安全。
根据危险性评估的结果,制定详细的动火作业方案,包括作业流程、安全措施、应急预案等内容,确保作业过程中的安全可控。
二、作业过程。
2.1、动火作业人员着装。
动火作业人员在进行作业时,需要穿戴符合安全要求的工作服和防护用具,确保自身安全。
2.2、设备检查。
在进行动火作业之前,需要对使用的设备进行全面的检查,确保设备完好无损,能够正常使用,避免因设备故障导致的安全事故。
2.3、设置警戒区域。
在动火作业现场周围设置警戒区域,禁止无关人员靠近,确保作业现场的安全。
在进行动火作业之前,需要对作业现场进行清理,清除易燃物品和杂物,减少火灾的发生可能。
2.5、进行点火操作。
根据作业方案的要求,进行点火操作,确保作业过程中的安全和有效进行。
三、作业结束。
3.1、清理作业现场。
在动火作业结束后,需要对作业现场进行全面清理,清除残留的易燃物品和杂物,确保作业现场的整洁和安全。
3.2、设备归位。
将使用的设备归位并进行妥善保管,确保设备的完好和安全。
3.3、填写作业记录。
对动火作业的整个过程进行详细记录,包括作业范围、作业时间、作业人员、作业方案等内容,作为作业过程的有效管理和监控依据。
3.4、总结经验。
对动火作业的整个过程进行总结,分析存在的问题和不足,并提出改进意见,以便今后的作业能够更加安全和高效进行。
动火作业审批安全操作规程为严格执行公司的各项安全管理制度和设备维护及安全使用,坚持标准化作业,保证人身安全及设备正常、安全运行,确保设备有效作业率,特制定此安全操作规程。
一、操作前准备1.操作人员应熟悉动火作业的安全风险和操作规程,并持有相应的操作证书。
2.在进行动火作业前,应详细了解作业区域的环境、设备状况以及潜在的火灾危险。
3.确保作业区域周围无易燃、易爆物品,如油漆、溶剂、气体管道等。
4.准备必要的消防器材和应急设备,如灭火器、消防栓、应急照明等。
5.制定详细的动火作业计划和安全措施,明确作业人员的职责和操作要求。
二、审批流程1.提交动火作业申请,包括作业内容、时间、地点、人员等信息,并附上作业计划和安全措施。
2.由安全管理部门进行初步审查,确认作业的安全性和可行性。
3.组织专业人员进行现场勘查,评估作业区域的环境安全、设备状况以及潜在的火灾危险。
4.根据现场勘查结果,安全管理部门制定动火作业许可证,明确作业条件、安全要求和应急措施。
5.作业人员在获得动火作业许可证后,方可进行动火作业。
三、作业操作1.在进行动火作业前,作业人员应佩戴好防护用品,如防火服、防护眼镜、手套等。
2.检查消防器材和应急设备的完好性和有效性,确保其能够在紧急情况下正常使用。
3.严格按照动火作业计划和安全措施进行操作,禁止擅自改变作业内容或违反安全规定。
4.在动火作业过程中,作业人员应密切关注火源和周围环境的变化,如发现异常情况应立即停止作业并报告。
5.作业人员之间应保持通讯畅通,确保在紧急情况下能够及时采取应对措施。
四、停机与维护1.在动火作业完成后,应彻底熄灭火源,并确保作业区域无残留火种。
2.对作业区域进行清理和检查,确保无遗留物或隐患。
3.定期对消防器材和应急设备进行检查和维护保养,确保其处于良好状态。
4.对动火作业人员进行定期的安全培训和教育,提高安全意识和操作技能。
五、安全注意事项1.操作人员应严格遵守动火作业的安全规定和操作规程,确保个人和作业区域的安全。
动火作业流程一、作业申请在进行动火作业前,负责作业的部门应向安全管理部门提出作业申请。
申请中应明确作业的地点、内容、时间、人员等信息,以便安全管理部门进行审核和安排。
二、安全协议签订安全管理部门应对作业申请进行审核,并与负责作业的部门签订安全协议。
协议应明确双方的责任和义务,包括作业过程中的安全措施、应急处理等内容。
三、安全培训在签订安全协议后,负责作业的部门应对参与作业的人员进行安全培训。
培训内容应包括动火作业的安全规定、应急处理措施、消防器材使用等。
确保参与作业的人员了解相关安全知识和操作规程。
四、作业审批负责作业的部门应向安全管理部门提交作业方案,包括作业内容、时间、地点、人员等信息。
安全管理部门应对方案进行审批,确保方案符合安全规定和标准。
五、作业准备在获得审批后,负责作业的部门应进行作业前的准备工作。
包括检查作业现场的安全状况、准备必要的消防器材和安全设施等。
确保作业现场符合安全要求。
六、作业实施参与作业的人员应按照作业方案进行动火作业,严格遵守安全规定和操作规程。
在作业过程中,应注意防范火灾、爆炸等事故的发生。
七、现场监督在动火作业过程中,安全管理部门应安排专人对现场进行监督,确保作业人员遵守相关安全规定和操作规程。
监督人员应保持与作业人员的通讯联系,及时发现和解决问题。
八、作业结束在完成动火作业后,负责作业的部门应对现场进行清理和检查。
确保没有遗留火种或其他安全隐患。
同时,应将作业结束情况向安全管理部门报告,以便进行后续的安全检查和处理。
九、安全检查在动火作业结束后,安全管理部门应对现场进行安全检查。
检查内容包括火灾隐患的排查、安全设施的设置等。
如发现存在安全隐患或违规操作,应及时进行处理和纠正。
确保整个动火作业过程符合安全规定和标准。
动火作业安全操作规程一、引言动火作业是指在施工现场进行焊接、切割、热加工等操作时所产生的明火作业。
由于动火作业涉及到明火操作,存在一定的安全风险,因此必须制定相应的安全操作规程,确保施工现场的安全和工作人员的健康。
二、目的本文档的目的在于规范和指导动火作业的安全操作,保障施工现场的安全,并确保工作人员遵循正确的安全操作流程,降低发生事故的风险。
三、适用范围本文档适用于所有进行动火作业的人员,包括施工现场的操作人员、监管人员以及其他工作人员。
四、安全操作规程1. 前期准备1.1. 在动火作业前,必须进行风险评估和安全检查,确保施工现场的安全。
1.2. 清理施工现场,清除易燃物质和可燃物质,确保动火作业区域的清洁和无障碍。
1.3. 确保动火作业区域通风良好,预防烟尘积聚和有害气体产生。
2. 动火作业前的操作2.1. 动火作业前,必须戴好个人防护装备,包括防火服、防火靴、安全帽、防护眼镜等。
2.2. 确保明火操作工具的质量和安全性,检查焊接机、切割机等设备的连接线路和电源是否正常。
2.3. 确保工作人员具备动火作业的技术资格和安全操作的知识,掌握相关的灭火器材的使用方法。
3. 动火作业的操作流程3.1. 在动火作业区域设置防护标志和警戒线,确保周围人员的安全。
3.2. 进行焊接和切割前,必须清理焊接或切割的表面,以降低火花的飞溅和产生高温的风险。
3.3. 严格遵守焊接或切割的操作要求,注意工作电流和电压的控制,避免电流过大导致火焰失控。
3.4. 在进行焊接或切割时,必须保持工作区域的干燥和清洁,避免在可燃物料或易燃气体附近进行明火作业。
4. 灭火与应急处置4.1. 动火作业现场必须配备灭火器材,包括灭火器、灭火器箱等,以应对突发火灾情况。
4.2. 如果发生火灾,应立即停止动火作业,并及时使用灭火器进行灭火。
4.3. 在发生火灾时,应按照应急预案的要求进行疏散和报警。
五、工作人员的责任1. 所有动火作业人员必须遵守安全操作规程,严格按照操作流程进行作业,杜绝违规操作。
动火作业操作规程范文一、引言动火作业是指在一定范围内进行焊接、切割、熔炉、喷灯等工作。
为了保证动火作业的安全进行,制定本操作规程。
该规程适用于各类动火作业,旨在降低火灾和人身伤害的发生。
二、作业准备1. 进行动火作业前,需着防护服、防护鞋、防火手套等个人防护装备。
2. 检查动火作业现场,清除可燃物和易燃气体,确保周围环境安全。
3. 确保动火设备完好,对设备进行检查和试运行。
4. 准备灭火器材、应急照明灯和急救箱等,放置在易于取得的位置。
三、动火作业操作流程1. 开始动火作业前,需测量室内气体浓度,确保不超过安全范围。
2. 在动火作业区域周围设置警示标识,禁止未经许可人员进入。
3. 将易燃物品移开,并遮盖住易燃区域,防止火星飞溅。
4. 确保焊接机、切割机等设备接地正常,防止静电引起火灾。
5. 在进行焊接、切割等作业前,先进行试焊或试割,确保设备正常运行。
6. 动火作业结束后,将残留室内液化气关闭,防止泄漏引起火灾。
7. 清理现场,确保没有任何残留材料或火花。
四、应急措施1. 若发生火灾,立即报警,并按照应急预案执行。
2. 当火灾无法控制时,离开现场,确保人身安全。
3. 使用灭火器或灭火器具进行初期灭火,避免火势进一步扩大。
4. 若发生人员伤亡,及时进行急救,并通知医护人员到场救助。
5. 在灭火后,仔细检查火源,确保火势完全扑灭。
五、注意事项1. 禁止在严重潮湿场所进行动火作业,以免引发电器设备故障。
2. 禁止在易燃气体密闭环境中进行动火作业。
3. 禁止醉酒人员进行动火作业,以免因判断力下降引发事故。
4. 在使用燃气设备时,要确保瓶栓牢固,防止瓦斯泄漏。
5. 禁止使用易燃液体代替溶剂,以免引发火灾。
6. 禁止在燃烧物附近堆放易燃物,以免引燃燃烧物。
六、总结动火作业是一项危险性较高的工作,必须严格遵守操作规程。
通过本规程的执行,能够有效降低动火作业引发火灾和伤害的风险。
每一位从业人员都应将安全放在首位,严格按照操作规程进行作业,确保自身和他人的安全。
动火作业流程动火作业是指对易燃易爆场所进行焊接、切割等作业时,为了确保作业安全而进行的各项准备工作和安全措施。
动火作业的流程一般包括前期准备、作业计划、现场布置、安全检查和作业结束等步骤。
首先,进行前期准备。
对进行动火作业的场所进行勘察,了解施工区域的环境特点和安全隐患,并开展安全教育培训,确保作业人员具备必要的安全意识和操作技能。
同时,制定动火作业方案,明确作业的具体内容和流程。
其次,制定作业计划。
根据动火作业方案,制定详细的作业计划,明确作业的时间、地点、人员和所需设备工具等,并将计划报批。
作业计划需要充分考虑安全因素,合理安排作业时间和作业人员的配备,确保作业的顺利进行。
然后,进行现场布置。
根据作业计划,将所需设备工具和防护措施带到作业现场,对作业区域进行临时封闭和警示标识,并进行必要的防护措施,如设置防火垫、焊接屏障等,确保周围环境的安全。
接下来,进行安全检查。
在动火作业开始前,作业负责人需要对作业现场进行安全检查,确保各项防护设施和措施的落实,检查作业人员是否佩戴必要的防护用品,如焊接面罩、防火服等,并通过传达交底等方式,向作业人员进行工作安全交底。
最后,进行作业结束。
作业负责人需要对动火作业过程进行监督和管理,确保作业按照作业计划和安全操作规程进行,并对作业现场进行清理和整理,确保没有明火和易燃易爆物品残留。
作业结束后,要对作业人员进行安全教育和交流,总结作业过程中的经验和教训,提高安全意识。
总之,动火作业是一项涉及到人员安全和环境安全的高风险作业,在进行动火作业之前,需要进行充分的准备工作和安全措施的制定和落实。
只有严格按照作业流程进行,才能确保动火作业的安全性和顺利进行。
动火作业操作规程及安全措施动火作业是指在工业、建筑、农业等领域中进行加热、焊接、切割等操作的一种行为。
由于操作过程中需要使用明火或高温设备,因此必须有一套规范的操作规程和安全措施以保证工作人员的生命安全和财产安全。
本文将详细介绍动火作业操作规程及安全措施。
一、动火作业操作规程1. 动火作业前的准备(1)申请动火作业许可证:申请单位必须提前向当地工业安全监管机构申请动火作业许可证,提供必要的施工图纸和工艺流程。
(2)安排及准备动火作业场所:在动火作业前,必须清除场地杂物和易燃物,确定好作业区域和安全通道。
(3)选择和准备动火设备:必须选择配备有标准保护装置的设备,并对设备进行检查、试运行。
(4)准备防火器材和防护工具:准备好适当的灭火器材和防护用具,以应对可能出现的意外情况。
2. 动火作业期间的注意事项(1)定期对焊接或切割设备进行检测,以保证其正常工作和操作。
(2)在设备和管道周围设置防护屏障,以防止飞溅物造成安全隐患。
(3)在风口设置风向标示,以防止充足的烟气和金属灰尘影响工作人员健康和产生火灾。
(4)操作期间,必须进行定期通风,以保证操作区域空气质量以及防止可燃气体积累造成安全隐患。
(5)动火作业期间,不得进行其他操作或设备运行,以避免对操作的干扰和影响。
3. 动火作业后的处理及善后(1)在动火作业结束后,必须进行好清洁工作,避免产生杂物或火灾。
(2)将清扫出的垃圾和残留物信息上报,进行妥善存放和处理。
(3)对动火设备进行彻底清理和保养,以确保其正常工作和操作。
(4)对动火现场进行检查,排查存在的安全隐患,若有问题需要及时通知有关部门进行修复处理。
二、动火作业的安全措施1. 预防火灾的安全措施在动火作业前,必须进行安全检查和风险评估,采取有效预防措施,以确保作业现场的安全。
例如:(1)现场设置消防器材、灭火器材等。
(2)动火作业期间,设置好防火隔离、安全防护装置等,以减少或避免火灾的发生。
(3)将易燃材料暂时搬走,以防止着火。
动火安全管理程序为了进一步规范动火作业程序,不影响设备检修、抢修时间,提高工作效率,特制订本程序。
一、申请动火单位应在动火作业12小时以前将动火内容及地点汇报至设备部(特殊抢修作业除外),同时落实各项安全措施,做好动火作业准备工作,违者罚款100元/次。
二、设备部接到各单位动火申请后根据情况安排具体的动火作业时间,设备部每天16点以前将具体的动火作业时间通知给申请动火单位。
申请动火单位接到通知后通知所在单位厂安全员,安全员接到通知后根据动火作业等级通知相关领导、安健环部安全员、动火分析人员,违者罚款100元/次。
三、申请动火单位负责人接到设备部具体动火时间通知后,必须在动火作业时间前15分钟落实、完成各项安全措施并办理好动火作业证,违者罚款200元/次。
四、动火分析人员接到安全员做动火分析通知后,必须在15分钟内赶到动火现场,30分钟内完成动火分析结果。
违者罚款200元/次。
五、安全员应在动火作业前30分钟赶到现场,检查动火作业安全措施完成情况。
动火执行人、动火负责人应在动火作业前20分钟赶到现场确认签字,违者罚款200元/次。
六、动火人员及检修人员应在动火作业票办理好以前准备好焊机、氧气瓶、乙炔瓶以及动火作业所需的其他工具。
违者罚款100元/次。
七、动火证签发半小时后还未进行动火作业,对相关责任人罚款200元/次。
内蒙古双欣环保材料股份有限公司xx-12-3动火安全管理程序(二)一、目的与依据动火作业是在生产、施工、维修等工程活动中常见的一项操作活动。
由于动火作业涉及明火,存在较高的安全风险,为了保证作业人员的人身安全和财产安全,制定和实施动火安全管理程序是必要的。
本程序的目的是规范动火作业的安全管理,确保动火作业过程中的各项安全措施得到有效执行,减少动火作业带来的危险和事故的发生。
本程序依据相关法律法规和标准,如《安全生产法》、《火灾预防条例》、《动火作业安全操作规程》等。
二、适用范围本程序适用于企事业单位内的动火作业,包括生产、施工、维修等过程中的动火作业。
动火作业操作规程一、概述动火作业是指利用明火或其他能够产生火花或高温的设备进行的热力作业。
动火作业具有一定的危险性,如果操作不当,易引起火灾、爆炸等严重事故。
因此,在进行动火作业时,必须严格遵守相关规定,以确保作业安全。
本文档旨在规范动火作业操作,防范潜在危险,确保作业人员的人身安全和财产安全。
二、适用范围本操作规程适用于一切进行动火作业的人员。
三、前期准备3.1 检查作业场地作业前应对周围环境进行检查,发现有可燃物、易燃物品时应清除,保持作业场地清洁。
工作区域应围栏封闭并加贴提示标识。
3.2 检查安全防护装备作业人员应检查个人防护装备,包括防护服、手套、防护面罩等是否完好并符合安全标准的要求。
3.3 安全防范措施动火作业前应根据作业需求确定火源类型,选择合适的工具设备。
如果需要进行气焊、气割等作业,需要将相关设备铺设在平整、防滑的工作平台上,防止工具设备滑落。
四、操作流程4.1 动火前作业前,应按照相关要求进行动火申请,并等待领导批准。
被批准后,作业人员需要对动火区域进行周围防护,并划定好安全隔离区域,预留出距离动火区域一定距离的安全防护区以确保人员安全。
4.2 动火中动火作业中,操作人员应认真执行以下步骤:4.2.1 空气检测操作人员在进行动火前,必须使用氧气检测仪检查作业现场的空气质量。
如果检测到空气中有可燃气体浓度超过安全范围,则应采取措施降低环境中的可燃气体浓度。
4.2.2 着火前检查操作人员在进行动火前,应先关闭气瓶、夹具、开关等气源,然后在安全区点燃打火机对气源进行测试,确保其火花和气流正常。
确认气源正常后,再点燃作业区域。
4.2.3 动火区域监控操作人员在进行动火作业时,应时刻监控作业区域的情况,注意观察周围环境,并定期对现场空气进行检测。
如果发现异常情况,应及时采取应急措施。
4.2.4 手持灭火器在动火作业时,手持灭火器是必不可少的装备。
如果发现有异常状况,应立即使用灭火器进行处置,避免事态扩大。
动火作业安全操作规程
《动火作业安全操作规程》
一、动火作业前的准备工作
1. 动火作业前,必须进行安全交底,明确作业内容、作业区域、作业时限、安全防护措施等。
2. 准备必要的消防器材和应急逃生设施,确保在发生火灾时能够及时控制和逃生。
3. 对作业区域进行检查,清除可燃物,并采取防火措施,确保作业区域的安全。
二、动火作业的操作规程
1. 动火作业前,应检查所有用于动火作业的设备和工具是否完好,确保能够正常使用。
2. 在作业区域周围设置明显的警示标志,并确保作业区域畅通,防止他人无意中进入。
3. 在进行动火作业前,必须进行气体检测,确保作业区域内没有可燃气体或有害气体。
4. 在动火作业过程中,严禁使用明火,必须使用专用的点火设备,并保持设备清洁和良好状态。
5. 动火作业时,必须配备足够的人员进行监护,并随时准备应对紧急情况。
三、动火作业后的安全措施
1. 动火作业结束后,必须及时清理作业区域并关闭动火设备,确保设备及时停止运转。
2. 对使用过的动火设备进行检查,并做好防火处理。
3. 做好动火作业的记录,包括作业时间、地点、动火设备使用情况等,并进行归档保存。
总之,动火作业是一项危险的作业,必须严格遵守相关的操作规程,严禁违规操作,以确保作业人员的人身安全和设施设备的完好,保障施工安全。
动火作业实施方案动火作业实施方案。
一、前言。
动火作业是一项危险的工作,需要严格的管理和操作。
为了确保动火作业的安全进行,特制定本实施方案,以规范动火作业的流程和要求,保障人员和设施的安全。
二、适用范围。
本实施方案适用于所有需要进行动火作业的场所和情况,包括但不限于工厂车间、建筑工地、仓库等。
三、实施步骤。
1. 动火作业申请。
a. 动火作业申请应提前向相关部门提交,包括动火作业的具体位置、时间、原因、必要的安全防护措施等内容。
b. 相关部门应在收到申请后,进行审核和评估,确保动火作业的必要性和安全性。
c. 审核通过后,申请人可以进行动火作业前的准备工作。
2. 动火作业准备。
a. 在进行动火作业前,必须对作业现场进行全面的安全检查,确保无可燃物、易燃气体等危险物质存在。
b. 准备好必要的动火设备和工具,包括灭火器、防火毯等。
c. 动火作业前,应对作业人员进行必要的安全培训和指导,确保其了解动火作业的操作规程和安全注意事项。
3. 动火作业操作。
a. 在进行动火作业时,必须由经过培训和考核合格的作业人员进行操作。
b. 作业人员应严格按照动火作业的操作规程进行,确保不发生意外。
c. 动火作业过程中,应随时注意作业现场的情况,如有异常应立即停止作业并报告。
4. 动火作业结束。
a. 动火作业结束后,应对作业现场进行全面清理,清除残留的可燃物和危险物质。
b. 检查动火设备和工具的完好情况,确保下次使用时可以正常工作。
c. 动火作业结束后,必须进行动火作业报告,记录作业的时间、地点、情况等内容。
四、安全注意事项。
1. 在进行动火作业前,必须进行全面的安全检查,确保作业现场的安全。
2. 动火作业时,必须配备足够的灭火器和防火设备,以应对突发火灾。
3. 严禁在未经允许的区域进行动火作业,以免引发火灾或爆炸。
4. 作业人员必须严格按照操作规程进行,不得擅自更改或省略任何步骤。
5. 在动火作业结束后,必须进行全面的清理和检查,确保作业现场的安全。
动火作业的操作流程及注意事项英文回答:The operation process and precautions for hot work are crucial to ensure safety in various industries. Hot work refers to any activity that involves open flames, sparks, or high temperatures, such as welding, cutting, grinding, and brazing. It is essential to follow a systematic procedure to minimize the risk of fire and injury. Here is an outline of the operation process and some important precautions for hot work:1. Obtain a permit: Before starting any hot work, it is necessary to obtain a permit from the designated authority. The permit ensures that all safety measures are in place and that the work area is properly prepared. It also helps to communicate the nature of the work to other personnel in the vicinity.2. Assess the work area: Before commencing hot work, athorough assessment of the work area should be conducted. This includes identifying potential fire hazards, flammable materials, and any nearby sources of ignition. It is essential to remove or protect any flammable materials and ensure proper ventilation in the area.3. Prepare the work area: The work area should be properly prepared before starting any hot work. This includes clearing the area of any combustible materials, such as paper, wood, or flammable liquids. Non-combustible shields or fire-resistant blankets should be used toprotect nearby equipment or structures from sparks or heat.4. Use appropriate personal protective equipment (PPE): It is crucial to wear the appropriate PPE to protect against potential hazards during hot work. This may include flame-resistant clothing, safety glasses, face shields, gloves, and respiratory protection if necessary. The PPE should be in good condition and properly fitted to ensure maximum protection.5. Take fire prevention measures: Fire preventionmeasures should be in place during hot work operations.This includes having fire extinguishers readily available, ensuring proper fire watch personnel are assigned, and maintaining a clear evacuation plan in case of an emergency.6. Follow safe work practices: It is important tofollow safe work practices during hot work operations. This includes using the correct tools and equipment for the job, maintaining a safe distance from flammable materials, and ensuring proper grounding of electrical equipment. Regular inspections and maintenance of equipment are also essential to prevent accidents.7. Post-work precautions: After completing hot work, it is important to take post-work precautions. This includes inspecting the work area for any smoldering materials or potential fire hazards. All tools and equipment should be properly cleaned and stored, and the work area should beleft in a safe condition.Hot work operations require careful planning, preparation, and adherence to safety protocols to preventaccidents and potential disasters. By following the proper operation process and taking necessary precautions, therisk of fire and injury can be significantly reduced.中文回答:动火作业的操作流程和注意事项对于各行各业的安全至关重要。
太清道苑度假酒店标准工作流程动火操作SOP
•
•
1.目的:
为确保动火安全,特制定本规程。
2.适用范围:
适用于祥源控股酒店项目。
标准•
本动火许可证的范围应包括所有的和临时的明火,加热或有火星的工作。
包括但
不仅仅限于铜焊,切割,磨削,焊接,管道解冻融化,屋面的焊接和使用火焰等。
政策•
1、从最高层管理到主管,全体维修人员和承包商,建立起有关的管理系统。
保安部门负责消防和动火的防范工作。
•
2、负责监视动火结束后4 小时动火区域的消防工作。
负责指导所有的员工和承包
商的动火工作,以保证在动火期间•
3、和在动火期间后的安全。
动火设备操作必须符合设备制造厂的操作指示说明。
程序•
1、安监部经理批准动火工作必须在细节上保证消防安全。
•
1.1首先安监部经理或主管应考虑对动火工作所有其他的选择。
是否可以采用锯
子,割管机或其他设备,是否可用螺栓和螺帽代替焊接,如果不行,那么是否
能将所有燃烧物清除出动火工作区,或将动火工作转移到其他地方。
•
1.2• 如果必须动火,安监部经理或主管批准填写动火许可证,并确认动火预防检
查表的内容已落实。
•
2、安监部经理或主管应在动火许可证确认以下事项:•
2.1 动火的地点和性质;•
2.2 动火操作者的姓名(员工或承包商);•
2.3 结束日期和时间(不能超过一个班次);•
2.4 告知应急情况处理程序。
•
3、动火许可证应由保安部经理或工程师签署和发放。
•
4、动火操作的员工或承包商应将动火证清楚地悬挂在工作区域内。
•
5、在批准和动火过程中,动火监视必须注意各种情况,保持消防安全,应一直守护和观察工作人员和火焰点燃的情况,以及其他危险的情况。
•
6、动火结束后应继续监视1小时,检查残余物和闷火情况。
检查应扩大到附近的房间和楼上楼下。
然后动火监视员应在动火证上签字,动火证应继续悬挂。
•
7、动火监视结束后,保安部指派专人到现场作最后的检查,并在动火证上签字。
然后取下动火证存挡。
•。