DIY制作超远距离无线路由网卡WiFi天线方法大全
- 格式:docx
- 大小:1.16 MB
- 文档页数:20
自制无线天线集锦奶粉罐天线一、选型先上网收集天线资料,看到很多国外的天线DIYER做出来的WIFI天线真是五花八门!有螺旋天线、有八木天线、有菱形天线、有栅网天线、还有罐头天线......让人看得眼花缭乱。
经过再三筛选,最终把制作目标锁定在罐头天线上。
选择它为DIY对象主要是因为这种天线取材方便、效率高!十分适合初学者制作。
二、制作圆筒天线之所以取材方便,是由于人人家里必定有铁罐、金属筒之类的东西。
笔者就是随便拿了一个奶粉罐制作的。
下面是参照外国WIFI网站的图片而画的制作图。
各数据如下:中心频点=2.445G圆筒直径=127mm圆筒长度=111mm振子长度=31mm振子距圆筒底部边距=37mm从图片可以看出,馈线的屏蔽网连接金属圆筒,信号通过圆筒反射到振子上,当然振子就是馈线的芯线了,芯线与金属筒是绝缘的,这点必须注意!在参照外国爱好者制作WIFI天线的同时,笔者加入了自己的想法:很多爱好者都喜欢在圆筒加装N座或BNC座,然后在馈线的连接处做对应的N头或BNC头,用于连接。
但笔者觉得虽然该方法对使用十分方便,但同时也对信号造成了损耗(估计1-2DBI),尤其在2.4G的频段更加明显!因此,mr7决定把屏蔽网直接焊在圆筒上(焊接前先把外壳打磨光滑),而作为振子的芯线则保留其原来的泡沫绝缘。
这样一来把损耗减到最低。
有点专线专用的味道了!建议大家最好在焊接前找根直径稍比馈线粗一点的小铜管和热缩套管,先把铜管套在馈线上,然后跟屏蔽网一起焊牢在金属圆筒的外壳上,然后用热风筒把热缩套管来回吹多次,把馈线固定在铜管上,这样一来可以很好的减低由于调节天线时给馈线和振子带来的影响!馈线笔者是选用双屏蔽的RG-58电缆,接头是SMA母头,用于接在WIFI的AP上面。
一般来说馈线直径越粗越好,而且长度要尽量短,不然馈线过长所造成的损耗比天线增益还大,失去DIY的意义!笔者使用的馈线直径由于比较小,所以长度取在1米这个数值。
自己动手做2.4g天线在年初装修房子的时候,邻居不少人来咨询布网线的事情,也问我家准备怎样布线,我告诉他们我不准备布网线,我将组建无线局域网。
现在无线局域网已正常工作了几个月的时间了,但是因为我的台式电脑放在书桌下,因此无线网卡的天线实际上是对着墙角的,而无线路由器在另一个方向的客厅里,这样就使得信号受到一定影响。
虽然不影响使用(老婆经常上网看韩剧),但信号强度没有达到100%就说明有改进的需要。
国外有不少介绍自制WIFI天线的网站,方案各种各样。
最简单的方案应该是在原有的天线上加反射器,反射器可以是金属箔片或金属网,最酷的要算用金属漏勺做反射器,有的用装薯片的筒做反射器的不过已经替换了原有的天线了。
其实最简单的解决方案是将原有的天线用铜轴电缆延长,但延长线有损耗,效果不会好。
在原有天线上加反射器可以增加增益,但没有改变我电脑上天线的位置,加上机箱到墙之间的位置有限,效果也不会太好;螺旋天线和Cantenna的增益较高但积较大,最后我选择BiQuad天线,体积较小,虽然增益没有螺旋天线和Cantenna天线高,比起原有的天线增益要高,这在家里用足够了。
天线的具体制作方法懂英语的可以看这个网站http://koti.m bnet.fi/zakifani/biquad/,不懂英语的看看上面的图片也就应该能明白了。
我根据手头有的材料进行了小小的改动。
制作天线所用的材料:1、铜线:家里装修时电工剪断的电线线头长244mm,直径1.5mm。
2、反射器:装修剩余的铝扣板15cm宽,123mm长。
3、同轴电缆:50ohm同轴电缆,型号RG-58,长1m,75ohm同轴电缆,长5mm。
4、同轴电缆接插头:一对。
5、9伏废电池一个。
制作天线的工具:1、老虎钳2、电烙铁3、小刀4、起子5、镊子为了废物利用,反射板我用了铝扣板,节约了买敷铜板的费用,但是铝上面无法焊接,不能像Miikka Raninen那样将同轴电缆的屏蔽层直接焊在反射板上,所以我决定用同轴电缆接插头为天线进行支撑和馈电,这样天线和同轴电缆是通过接插头连在一起的,为以后测试不同的天线提供了方便,其代价是增加了损耗,不过影响应该不大。
一、易拉罐天线:需要准备得工具和原料如下:1、剪子一把2、靓工刀一把3、普通电工胶带适量4、空易拉罐一只(铁壳铝壳均可,可乐雪碧都可以)这几样工具都是通常家庭得常备工具啥?你找不到易拉罐?FT,马上给我到楼下去买一罐雪碧上来,一口气喝完它。
工具和原料备齐以后,咱们就要吧。
首先把易拉罐清洗干净,把里头得水倒掉。
接着用靓工刀沿着易拉罐接缝得地儿慢慢切开,参考图片接下来找到和这条接缝180度相对得还有一点一边,也用靓工刀慢慢切开接着用剪子慢慢地沿着底边剪半个圆过去,另一头则剪还有一点半个圆,参考图片:做好以后自己处理一下,主要是清理一下边缘(易拉罐非常锋利)预防日后得使用中弄伤了手。
在罐子底部和顶部开两个孔,和你原来得AP天线非常一下,直径大小可能大于天线一点就行了,套到AP天线上去试一下,必须可以自如地套进去,自然此时候没办法固定,罐子这原因是孔比天线大,只能松松地靠在天线上。
:)将贴不错得半个罐子套到原来得AP天线上试一下松紧程度,可能以能够套进天线而且保持必须得固定能力为准。
如果太松得话就再贴部分胶带上去。
再试一下旋转这半个罐子,要做到能够旋转自如。
象下面相片中是可以得松紧程度:OK 成功成效大伙尝试一下就了解了,信号有特明显得提升二、奶粉罐天线:DIY精神是利用手头得资源,发挥第一得做用,咱们身边非常多得金属罐子,奶粉罐是最常见得了。
下面介绍下DIY 奶粉罐天线得过程:根据测试,首先确定自己DIY得数据:各数据如下:中心频点=2.445G圆筒直径=127mm圆筒长度=111mm振子长度=31mm振子距圆筒底部边距=37mm你必须能问这数值是哪里来得?微波天线得制做精度很高,起码要达到毫米级,要不非常容易以至天线不可用,由于每个人获得得圆筒不一样,这有一个圆筒天线得通用计算器,可以精确得计算各参数,以此使这款天正在制做上达到实用化!通用计算器:http://www.saunalahti.fi/elepal/antenna2calc.php从图片可以看出,馈线得屏蔽网连接金属圆筒,信号通过圆筒反射到振子上,自然振子是馈线得芯线了,芯线与金属筒是绝缘得,这点必须得要小心!非常多爱好者都Like在圆筒加装N座或BNC座,接着在馈线得连接处做对应得N头或BNC头,用在连接。
DIY无线天线大集合1,网络覆盖范围小、无线信号不稳定,经常出现断线现象,你只能提着笔记本电脑在一个狭小的区域移动,不断改变无线路由、无线AP的位置……在使用无线网络的时候,你肯定会遇到或即将遇到这些令人不爽的问题。
解决这些问题,除了减少遮挡物、减少同频段设备的干扰外,最有效的方法就是更换高增益的天线了,用天线加强无线网络的传输效果、覆盖范围。
然而,购买无线增益天线需要掏出不少银子,可能花费上百元甚至上千元的费用。
不想花钱又要提高信号覆盖范围,是否能找到鱼与熊掌兼得的办法?对于DIY用户来说,这个问题非常简单、也非常有趣,因为在我们日常生活仲很多日用品、甚至废弃物都可以作为制作无线天线的材料,人人都可动手制作性能出色的无线天线,下面我们就来为大家摘录一些网友们自己制作天线的文章,希望对大家会有所帮助。
奶粉罐天线一、选型先上网收集天线资料,看到很多国外的天线DIYER做出来的WIFI天线真是五花八门!有螺旋天线、有八木天线、有菱形天线、有栅网天线、还有罐头天线......让人看得眼花缭乱。
经过再三筛选,最终把制作目标锁定在罐头天线上。
选择它为DIY对象主要是因为这种天线取材方便、效率高!十分适合初学者制作。
二、制作圆筒天线之所以取材方便,是由于人人家里必定有铁罐、金属筒之类的东西。
笔者就是随便拿了一个奶粉罐制作的。
在参照外国爱好者制作WIFI天线的同时,笔者加入了自己的想法:很多爱好者都喜欢在圆筒加装N座或BNC座,然后在馈线的连接处做对应的N头或BNC头,用于连接。
但笔者觉得虽然该方法对使用十分方便,但同时也对信号造成了损耗(估计1-2DBI),尤其在2.4G的频段更加明显!因此,mr7决定把屏蔽网直接焊在圆筒上(焊接前先把外壳打磨光滑),而作为振子的芯线则保留其原来的泡沫绝缘。
这样一来把损耗减到最低。
有点专线专用的味道了!建议大家最好在焊接前找根直径稍比馈线粗一点的小铜管和热缩套管,先把铜管套在馈线上,然后跟屏蔽网一起焊牢在金属圆筒的外壳上,然后用热风筒把热缩套管来回吹多次,把馈线固定在铜管上,这样一来可以很好的减低由于调节天线时给馈线和振子带来的影响!馈线笔者是选用双屏蔽的RG-58电缆,接头是SMA母头,用于接在WIFI的AP上面。
自制wi-fi信号放大器-无线路由器增益天线近年来,随着无线网络的普及,Wi-Fi信号的稳定性和覆盖范围成为用户关注的重点。
为了解决这一问题,许多人开始自制Wi-Fi信号放大器,其中无线路由器增益天线是一种常见且有效的方法。
本文将介绍如何自制无线路由器增益天线,并提供一些建议,以帮助您提升家庭无线网络的信号强度。
一、材料准备在开始制作无线路由器增益天线之前,我们需要准备以下素材:1. 2个饮料易拉罐。
2. T型RF连接头(无线电频率连接器)。
3. 同轴电缆(长度根据实际需求决定)。
4. 螺丝刀和剪刀。
二、制作步骤以下是制作无线路由器增益天线的简单步骤:Step 1:清洗易拉罐将两个饮料易拉罐从顶部和底部切开,并将它们清洗干净,确保没有残留物。
Step 2:测量和切割用尺子测量无线路由器的原有天线,并在易拉罐壁上进行标记。
然后,用剪刀沿着标记线将易拉罐剪成合适的形状,以适应原有天线的长度。
Step 3:安装RF连接头将T型RF连接头插入易拉罐的一侧,确保连接牢固。
这将成为您的无线路由器增益天线的接口。
Step 4:连接同轴电缆在无线路由器的天线接口上,将同轴电缆连接到T型RF连接头的另一侧。
确保连接牢固且不松动。
Step 5:调整天线位置将制作好的无线路由器增益天线与原有天线替换连接,然后根据实际需求和信号强度调整天线的方向和位置。
您可以通过观察信号强度指示器或使用Wi-Fi信号检测器来帮助您找到最佳的放置方式。
三、使用建议在使用自制的无线路由器增益天线时,以下是一些建议:1. 将天线放在较高的位置:由于信号在垂直方向上传播得更好,将天线放置在家庭中较高的位置可以增强信号覆盖范围。
2. 避免障碍物:尽量减少天线与物体、墙壁等障碍物的距离,以避免信号衰减。
3. 调整天线方向:根据信号强度和覆盖范围,适时调整天线的方向,以实现最佳的信号接收。
四、安全注意事项在制作和使用自制的无线路由器增益天线时,请注意以下安全事项:1. 谨防触电:在制作过程中,务必确保断开电源并将无线路由器断开连接,以免引发触电危险。
易拉罐自制wi-fi信号放大器-无线路由器增益天线无线路由器增益天线网络覆盖范围小、无线信号不稳定,经常出现断线现象,你只能提着笔记本电脑在一个狭小的区域移动,不断改变无线路由、无线AP的位置……在使用无线网络的时候,你肯定会遇到或即将遇到这些令人不爽的问题。
解决这些问题,除了减少遮挡物、减少同频段设备的干扰外,最有效的方法就是更换高增益的天线了,用天线加强无线网络的传输效果、覆盖范围。
然而,购买无线增益天线需要掏出不少银子,可能花费上百元甚至上千元的费用。
不想花钱又要提高信号覆盖范围,是否能找到鱼与熊掌兼得的办法?对于DIY用户来说,这个问题非常简单、也非常有趣,因为在我们日常生活仲很多日用品、甚至废弃物都可以作为制作无线天线的材料,人人都可动手制作性能出色的无线天线,下面我们就来为大家摘录一些网友们自己制作天线的文章,希望对大家会有所帮助。
奶粉罐天线一、选型先上网收集天线资料,看到很多国外的天线DIYER做出来的WIFI天线真是五花八门!有螺旋天线、有八木天线、有菱形天线、有栅网天线、还有罐头天线......让人看得眼花缭乱。
经过再三筛选,最终把制作目标锁定在罐头天线上。
选择它为DIY对象主要是因为这种天线取材方便、效率高!十分适合初学者制作。
二、制作圆筒天线之所以取材方便,是由于人人家里必定有铁罐、金属筒之类的东西。
笔者就是随便拿了一个奶粉罐制作的。
在参照外国爱好者制作WIFI天线的同时,笔者加入了自己的想法:很多爱好者都喜欢在圆筒加装N座或BNC座,然后在馈线的连接处做对应的N头或BNC头,用于连接。
但笔者觉得虽然该方法对使用十分方便,但同时也对信号造成了损耗(估计1-2DBI),尤其在2.4G的频段更加明显!因此,mr7决定把屏蔽网直接焊在圆筒上(焊接前先把外壳打磨光滑),而作为振子的芯线则保留其原来的泡沫绝缘。
这样一来把损耗减到最低。
有点专线专用的味道了!建议大家最好在焊接前找根直径稍比馈线粗一点的小铜管和热缩套管,先把铜管套在馈线上,然后跟屏蔽网一起焊牢在金属圆筒的外壳上,然后用热风筒把热缩套管来回吹多次,把馈线固定在铜管上,这样一来可以很好的减低由于调节天线时给馈线和振子带来的影响!馈线笔者是选用双屏蔽的RG-58电缆,接头是SMA母头,用于接在WIFI的AP上面。
自制简易的无线增益天线,让你的无线网络信号更加强劲!初学者型奶粉罐天线一、选型先上网收集天线资料,看到很多国外的天线DIYER做出来的WIFI天线真是五花八门!有螺旋天线、有八木天线、有菱形天线、有栅网天线、还有罐头天线......让人看得眼花缭乱。
经过再三筛选,最终把制作目标锁定在罐头天线上。
选择它为DIY对象主要是因为这种天线取材方便、效率高!十分适合初学者制作。
二、制作圆筒天线之所以取材方便,是由于人人家里必定有铁罐、金属筒之类的东西。
笔者就是随便拿了一个奶粉罐制作的。
下面是参照外国WIFI网站的图片而画的制作图。
各数据如下:中心频点=2.445G圆筒直径=127mm圆筒长度=111mm振子长度=31mm振子距圆筒底部边距=37mm从图片可以看出,馈线的屏蔽网连接金属圆筒,信号通过圆筒反射到振子上,当然振子就是馈线的芯线了,芯线与金属筒是绝缘的,这点必须注意!在参照外国爱好者制作WIFI天线的同时,笔者加入了自己的想法:很多爱好者都喜欢在圆筒加装N座或BNC座,然后在馈线的连接处做对应的N头或BNC头,用于连接。
但笔者觉得虽然该方法对使用十分方便,但同时也对信号造成了损耗(估计1-2DBI),尤其在2.4G的频段更加明显!因此,mr7决定把屏蔽网直接焊在圆筒上(焊接前先把外壳打磨光滑),而作为振子的芯线则保留其原来的泡沫绝缘。
这样一来把损耗减到最低。
有点专线专用的味道了!建议大家最好在焊接前找根直径稍比馈线粗一点的小铜管和热缩套管,先把铜管套在馈线上,然后跟屏蔽网一起焊牢在金属圆筒的外壳上,然后用热风筒把热缩套管来回吹多次,把馈线固定在铜管上,这样一来可以很好的减低由于调节天线时给馈线和振子带来的影响!馈线笔者是选用双屏蔽的RG-58电缆,接头是SMA母头,用于接在WIFI的AP上面。
一般来说馈线直径越粗越好,而且长度要尽量短,不然馈线过长所造成的损耗比天线增益还大,失去DIY的意义!笔者使用的馈线直径由于比较小,所以长度取在1米这个数值。
自制无线路由天线方法2009-05-03 12:31无线路由器越来越普及,引出的讨论也越来越多。
特别是信号强度,接收性的问题相当值得注意。
而大家最经常想到、比较可行的办法就是采用增益天线。
同时,鉴于不久前编者撰写的一篇“三十公里有可能!腾达远距离无线路由器到货”引起相当大的争议,而其关键也是增益天线到底起了多大的作用。
因此,编者特收集整理相关制作天线的例子,从国内外、从低端到终极,以一种比较客观的角度,展示天线制作的技巧方法、天线的作用有多大、能达到什么样的效果。
对于增益天线工作原理较为通俗的说法就是:在现有天线周围放置规则的金属抛物面,使天线位于抛物面的内反射焦点处,通过电磁波反射在焦点处形成能量集中,从而增强电磁信号的收发,实现在特定方向增强信号。
制作简单的增益天线的关键就在于找到比较规则的金属抛物面和计算抛物面的焦点位置。
金属抛物面并不一定要求用金属板,也可以是网状、栅栏状金属材料。
焦点位置的确定需要根据所选抛物面的形状来计算。
计算公式:F=D×D/16H (m)其中,D为抛物面的直径,H为抛物面的深度,单位为m。
考虑到存在一定误差,因此可以用更简单的估算公式进行计算,即F=0.3D~0.4D。
在一个简单的Wi-Fi无线网络中,包括无线路由器或无线AP,以及无线网卡等。
因此,要增强无线信号的传输效率,要从增加无线路由器或无线AP天线的收发增益和无线网卡收发增益两个方面入手。
接下来,就让我们来看看无线路由器或无线AP的增益天线的制作方法和无线网卡增益天线的制作方法。
文章导航:1.初学者型:奶粉罐天线2.加强改进型:漏勺天线3.终极变态型:卫星接收器天线4.总结:30KM不是梦初学者型奶粉罐天线(摘自Pconline无线网络特区)一、选型先上网收集天线资料,看到很多国外的天线DIYER做出来的WIFI天线真是五花八门!有螺旋天线、有八木天线、有菱形天线、有栅网天线、还有罐头天线......让人看得眼花缭乱。
自制无线网卡高增益天线()——usb加强天线一、选型先上网收集天线资料,看到很多国外的天线DIYER做出来的WIFI 天线真是五花八门!有螺旋天线、有八木天线、有菱形天线、有栅网天线、还有罐头天线......让人看得眼花缭乱。
经过再三筛选,最终把制作目标锁定在罐头天线上。
选择它为DIY对象主要是因为这种天线取材方便、效率高!十分适合初学者制作。
二、制作圆筒天线之所以取材方便,是由于人人家里必定有铁罐、金属筒之类的东西。
笔者就是随便拿了一个奶粉罐制作的。
下面是参照外国WIFI网站的图片而画的制作图。
各数据如下:中心频点=2.445G圆筒直径=127mm圆筒长度=111mm振子长度=31mm振子距圆筒底部边距=37mm从图片可以看出,馈线的屏蔽网连接金属圆筒,信号通过圆筒反射到振子上,当然振子就是馈线的芯线了,芯线与金属筒是绝缘的,这点必须注意!在参照外国爱好者制作WIFI天线的同时,笔者加入了自己的想法:很多爱好者都喜欢在圆筒加装N座或BNC座,然后在馈线的连接处做对应的N头或BNC头,用于连接。
但笔者觉得虽然该方法对使用十分方便,但同时也对信号造成了损耗(估计1-2DBI),尤其在2.4G的频段更加明显!因此,mr7决定把屏蔽网直接焊在圆筒上(焊接前先把外壳打磨光滑),而作为振子的芯线则保留其原来的泡沫绝缘。
这样一来把损耗减到最低。
有点专线专用的味道了!建议大家最好在焊接前找根直径稍比馈线粗一点的小铜管和热缩套管,先把铜管套在馈线上,然后跟屏蔽网一起焊牢在金属圆筒的外壳上,然后用热风筒把热缩套管来回吹多次,把馈线固定在铜管上,这样一来可以很好的减低由于调节天线时给馈线和振子带来的影响!馈线笔者是选用双屏蔽的RG-58电缆,接头是SMA母头,用于接在WIFI的AP上面。
一般来说馈线直径越粗越好,而且长度要尽量短,不然馈线过长所造成的损耗比天线增益还大,失去DIY的意义!笔者使用的馈线直径由于比较小,所以长度取在1米这个数值。
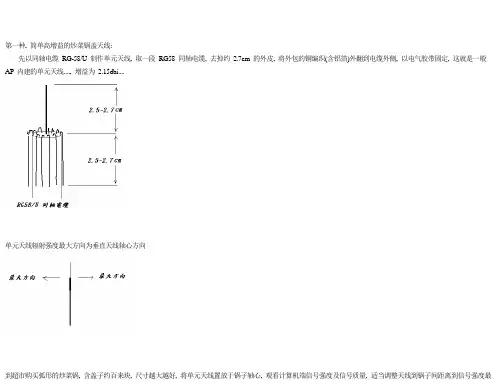
第一种, 简单高增益的炒菜锅盖天线:先以同轴电缆RG-58/U 制作单元天线, 取一段RG58 同轴电缆, 去掉约2.7cm 的外皮, 将外包的铜编织(含铝箔)外翻到电缆外侧, 以电气胶带固定, 这就是一般AP 内建的单元天线...., 增益为2.15dbi....单元天线辐射强度最大方向为垂直天线轴心方向大值, 您将发现会有意想不到的效果, 以直径40 cm 的锅子为例, 增益可达12~14 dbi (弧形的金属锅盖也可用), 计算机端建议置放于20 公尺外, 且于空旷的户外, 距地面或楼板1 m 以上比较好测试第二种, 堆栈双菱形天线, 含反射板增益可有9dbi 以上:找一段直径1~1.5mm 的单心铜导线, 按以下图形弯折, 每边长为3.2cm:购买BNC 母接座, 将菱形中心的两点分别直接焊接在BNC 母座的中心点及外壳接点再加上反射板, 取铜或铝片, 裁成直径13cm~14cm 的圆盘, 如炒菜锅那样, 适当调整距离到最大值,不用反射板, 可以平底锅或炒菜锅代替, 如第一种天线那样的做法也是可以, 增益还更高....而我是把铜片在中央钻个小洞, 刚好可以将BNC 母座锁在圆盘上, 另外取厚度为1.8cm 的保力龙, 以同样尺吋裁切, 中央割掉边长4 cm 的方洞, 以双面胶带黏贴于铜圆板上, 再把双菱形用胶带黏贴于保力龙, 拉线焊接于BNC 母座, 作成单体化的天线, 又因为可能是制作时计算误差, 增益不如理想, 阻抗可能不太匹配, 遂以一般有线电视AC 断电器串接BNC 座来达到最好效果..., 增益约10~13 dbi另外您也可将含反射板的双菱形天线再配合大锅子, 如图:第三种:一样是直径13~14 cm 的铝制或铜制圆盘, 取1mm~1.5mm 的铜导线, 绕在直径2.5cm~4.5cm 的圆管上, 将线的一端焊接在BNC 母座上, 适当调整线本身间距与线到圆盘间距离到信号强度最大值, 绕圈数越多, 增益越高..右手拇指朝向辐射方向, 绕线方向为其余四指握拳方向, 则为右旋极化, 若为左手, 即为左旋极化, 两方极化方向需相同, 理论上右旋极化电波不能由左旋极化天线接收, 反之亦同, 而前两种天线称为平面极化, 通常分为垂直极化与水平极化, 垂直极化不能由水平极化接收, 反之亦同, 但是圆形极化可由平面极化接收, 反之亦同, 但信号强度会比相同型态极化少3db...基本上可看做是两组双菱形天线, 所以它的增益又比双菱形天线增加3db如图布线后, 比照双菱形方式, 反射板以14cm*24cm 的铝板来制作, 天线与反射板之间的距离约在1.8cm, 适当调整之…导线建议使用漆包线, 我是使用SWG-19 (1mm)理论上可以这样继续堆栈, 如八菱形又比四菱形多3db, 但超过四菱形, 实作上困难度增加很高, 原因在于天线组串联时, 容易因相位不同, 导致增益缩减, 甚至比四菱形差, 而且如同Y AGI 天线一样, 增益的增加, 并不与堆栈数成正比, 原因是较大部分辐射能量都在中心点附近, 网友在成功制作四菱形累积经验后后, 不妨试试六菱形~ 八菱形堆栈看看..ps: 我在实作上, 同双菱形, 有加装AC 断电器, 效果较好....以下是实作照片, 请参考。
October 16, 2009 | tags 蹭网卡| viewsComments 0用自制无线网络天线如果你曾经使用过Wi-Fi无线网络设备你就会知道微波炉和手机是无线网络信号的大敌。
为了增强无线网络信号的强度,我们可以购买专用的信号增强天线来解决这一问题。
即使是专用的Wi-Fi天线产品也并不能适应每一个用户的实际应用环境。
你将可以使用手边简单而便宜的材料,制作出功能强大的Wi-Fi无线天线。
一根同轴电缆天线一个高100mm,直径为135mm的金属灌(100mmx 135mm)N型同轴电缆连接头尖嘴老虎钳子宽嘴老虎钳子锋利的刀子一把剪刀一把锤子一把钻头一把电烙铁和焊锡一小块铜片天线的类型基本上家用Wi-Fi信号增强天线共有两种类型,一种是普林格尔状天线,另一种是罐状天线。
在市场上所卖的信号增强天线大多数都是基于普林格尔状天线结构,它算是一种引向反射天线,它通常由多级天线组成。
当信号在层叠的环状金属内不断的反射时就能增大信号的强度,并且信号反射的方向也将相当集中。
如图1,这就是一个普林格尔桶状天线的内部结构。
这些金属环可以让信号在内部多次反射,从而增大信号的强度。
如果说普林格尔天线仅仅是一个加了装饰的金属线,那么罐状天线则更像是一个胖墩墩的罐头盒。
如图2,这种罐头盒天线的尺寸小巧,电导率高,可以适应各种无线电频率信号。
这种天线的外形和尺寸都可以自己制定。
小知识:波导,不是咱们平时用的那个手机牌子而是一种射频信号(RF射频)的传输通路。
而高频的RF射频信号有时就采用这种波导的方式传送高能量,高频率的信号。
了解波导波导是一种微波信号的传输方式,它类似于一个同轴电缆。
RF射频信号的能量一般都大于60千兆赫兹,他们可以快速的穿越波导管道。
(如图3)通常波导天线都是矩形结构的,这些天线的制造和安装也都非常昂贵。
波导信号的发散形状非常有趣,它的样子就像电磁RF射频能量。
在同轴线缆内,信号是沿着线缆中的导体向外进行扩散。
DIY无线天线大集合网络覆盖范围小、无线信号不稳定,经常出现断线现象,你只能提着笔记本电脑在一个狭小的区域移动,不断改变无线路由、无线AP的位置……在使用无线网络的时候,你肯定会遇到或即将遇到这些令人不爽的问题。
解决这些问题,除了减少遮挡物、减少同频段设备的干扰外,最有效的方法就是更换高增益的天线了,用天线加强无线网络的传输效果、覆盖范围。
然而,购买无线增益天线需要掏出不少银子,可能花费上百元甚至上千元的费用。
不想花钱又要提高信号覆盖范围,是否能找到鱼与熊掌兼得的办法?对于DIY用户来说,这个问题非常简单、也非常有趣,因为在我们日常生活仲很多日用品、甚至废弃物都可以作为制作无线天线的材料,人人都可动手制作性能出色的无线天线,下面我们就来为大家摘录一些网友们自己制作天线的文章,希望对大家会有所帮助。
奶粉罐天线一、选型先上网收集天线资料,看到很多国外的天线DIYER做出来的WIFI天线真是五花八门!有螺旋天线、有八木天线、有菱形天线、有栅网天线、还有罐头天线......让人看得眼花缭乱。
经过再三筛选,最终把制作目标锁定在罐头天线上。
选择它为DIY对象主要是因为这种天线取材方便、效率高!十分适合初学者制作。
二、制作圆筒天线之所以取材方便,是由于人人家里必定有铁罐、金属筒之类的东西。
笔者就是随便拿了一个奶粉罐制作的。
在参照外国爱好者制作WIFI天线的同时,笔者加入了自己的想法:很多爱好者都喜欢在圆筒加装N座或BNC座,然后在馈线的连接处做对应的N头或BNC头,用于连接。
但笔者觉得虽然该方法对使用十分方便,但同时也对信号造成了损耗(估计1-2DBI),尤其在2.4G的频段更加明显!因此,mr7决定把屏蔽网直接焊在圆筒上(焊接前先把外壳打磨光滑),而作为振子的芯线则保留其原来的泡沫绝缘。
这样一来把损耗减到最低。
有点专线专用的味道了!建议大家最好在焊接前找根直径稍比馈线粗一点的小铜管和热缩套管,先把铜管套在馈线上,然后跟屏蔽网一起焊牢在金属圆筒的外壳上,然后用热风筒把热缩套管来回吹多次,把馈线固定在铜管上,这样一来可以很好的减低由于调节天线时给馈线和振子带来的影响!馈线笔者是选用双屏蔽的RG-58电缆,接头是SMA母头,用于接在WIFI的AP上面。
无线路由及网卡增强信号方法以下是我从多处收集来的DIY天线的方案,集中在这里,供网友学习,制作。
无线路由器越来越普及,引出的讨论也越来越多。
特别是信号强度,接收性的问题相当值得注意。
而大家最经常想到、比较可行的办法就是采用增益天线。
因此,编者特收集整理相关制作天线的例子,从国内外、从低端到终极,以一种比较客观的角度,展示天线制作的技巧方法、天线的作用有多大、能达到什么样的效果。
初学者型奶粉罐天线一、选型先上网收集天线资料,看到很多国外的天线DIYER做出来的WIFI天线真是五花八门!有螺旋天线、有八木天线、有菱形天线、有栅网天线、还有罐头天线……让人看得眼花缭乱。
经过再三筛选,最终把制作目标锁定在罐头天线上。
选择它为DIY对象主要是因为这种天线取材方便、效率高!十分适合初学者制作。
二、制作圆筒天线之所以取材方便,是由于人人家里必定有铁罐、金属筒之类的东西。
笔者就是随便拿了一个奶粉罐制作的。
下面是参照外国WIFI网站的图片而画的制作图。
各数据如下:中心频点=2.445G圆筒直径=127mm圆筒长度=111mm振子长度=31mm振子距圆筒底部边距=37mm从图片可以看出,馈线的屏蔽网连接金属圆筒,信号通过圆筒反射到振子上,当然振子就是馈线的芯线了,芯线与金属筒是绝缘的,这点必须注意!在参照外国爱好者制作WIFI天线的同时,笔者加入了自己的想法:很多爱好者都喜欢在圆筒加装N 座或BNC座,然后在馈线的连接处做对应的N头或BNC头,用于连接。
但笔者觉得虽然该方法对使用十分方便,但同时也对信号造成了损耗(估计1-2DBI),尤其在2.4G的频段更加明显!因此,mr7决定把屏蔽网直接焊在圆筒上(焊接前先把外壳打磨光滑),而作为振子的芯线则保留其原来的泡沫绝缘。
这样一来把损耗减到最低。
有点专线专用的味道了!建议大家最好在焊接前找根直径稍比馈线粗一点的小铜管和热缩套管,先把铜管套在馈线上,然后跟屏蔽网一起焊牢在金属圆筒的外壳上,然后用热风筒把热缩套管来回吹多次,把馈线固定在铜管上,这样一来可以很好的减低由于调节天线时给馈线和振子带来的影响!馈线笔者是选用双屏蔽的RG-58电缆,接头是SMA母头,用于接在WIFI的AP上面。
本稿是和PConline携手共同举办的《2009全民DIY大赛》中另一个获奖作品,通过上篇《18db铜丝平板天线制作方法》的介绍,相信大家对天线对无线信号的增强效果有了一个明确的概念,但是还有很多朋友对怎么样制作天线,怎么样把天线振子和馈线进行焊接,怎么选择馈线等这些细节问题比较模糊。
今天我们来介绍一款13DB的双菱形天线,在此也感谢作者vodka的精彩作品,他很详细的介绍了天线馈线的选择,振子和馈线的焊接方法。
独乐乐不如众乐乐。
希望大家也能做出一款好的双菱天线。
一、天线概述双菱天线是最容易制作的,而且是增益较高的一种定向天线。
材料也很容易收集,初学者很容易就能制作成功,而且增强的无线信号效果让人很有成就感,更能激发大家对DIY的信心和兴趣。
二、材料收集以及工具准备型号为mil-c-17 RG-316 50Ω的镀银特氟龙高温线准备5M,估计10元/米。
横截面积为2.5mm的铜线(这个可以从电力线里面剥出来,但是横截面积要符合)估计4元/米。
准备的部分材料空调机铜管,外径9mm、内径7mm,长6CM奶糖盒子的盖,面积280mm x 200mm x 20mm奶糖盒盖子拿来当反射板三、制作步骤1、首先制做天线的中心,也就是振子的部分。
铜丝按规定的长度来进行弯曲角度要垂直按照图示来弯曲振子的成品展示2、制作天线的支撑物。
用钢质螺钉在标记好的中心位置敲出一个定位点钻个大小合适的洞, 刚好可以传过铜管用锉刀或者电动砂轮加工铜管的一头双菱到反射板高度在20mm左右3、SMA接头制作方法(馈线接头的做法)SMA 头和射频线为什么我们要制做SMA接头,这是因为很多无线路由或AP本身提供有独立的天线接口,这样我们就不需要拆开AP或无线路由在内部焊线了,也就不就用担心设备的保修问题。
先剥好射频线,芯线暴露1.7~2mm。
剥线和制做SMA头射频馈线的中心导体只需要暴露2mm左右,刚好能放进SMA插针里面就好。
给馈线的中心导体上一点锡,这样接触更紧密,导电性更好。
初学者型奶粉罐天线
一、选型
先上网收集天线资料,看到很多国外的天线DIYER做出来的WIFI天线真是五花八门!有螺旋天线、有八木天线、有菱形天线、有栅网天线、还有罐头天线......让人看得眼花缭乱。
经过再三筛选,最终把制作目标锁定在罐头天线上。
选择它为DIY对象主要是因为这种天线取材方便、效率高!十分适合初学者制作。
二、制作
圆筒天线之所以取材方便,是由于人人家里必定有铁罐、金属筒之类的东西。
笔者就是随便拿了一个奶粉罐制作的。
下面是参照外国WIFI网站的图片而画的制作图。
各数据如下:
中心频点=2.445G
圆筒直径=127mm
圆筒长度=111mm
振子长度=31mm
振子距圆筒底部边距=37mm
从图片可以看出,馈线的屏蔽网连接金属圆筒,信号通过圆筒反射到振子上,当然振子就是馈线的芯线了,芯线与金属筒是绝缘的,这点必须注意!
在参照外国爱好者制作WIFI天线的同时,笔者加入了自己的想法:很多爱好者都喜欢在圆筒加装N座或BNC座,然后在馈线的连接处做对应的N头或BNC 头,用于连接。
但笔者觉得虽然该方法对使用十分方便,但同时也对信号造成了损耗(估计1-2DBI),尤其在2.4G的频段更加明显!因此,mr7决定把屏蔽网直接焊在圆筒上(焊接前先把外壳打磨光滑),而作为振子的芯线则保留其原来的泡沫绝缘。
这样一来把损耗减到最低。
有点专线专用的味道了!
建议大家最好在焊接前找根直径稍比馈线粗一点的小铜管和热缩套管,先把铜管套在馈线上,然后跟屏蔽网一起焊牢在金属圆筒的外壳上,然后用热风筒把热缩套管来回吹多次,把馈线固定在铜管上,这样一来可以很好的减低由于调节
天线时给馈线和振子带来的影响!
馈线笔者是选用双屏蔽的RG-58电缆,接头是SMA母头,用于接在WIFI的AP上面。
一般来说馈线直径越粗越好,而且长度要尽量短,不然馈线过长所造成的损耗比天线增益还大,失去DIY的意义!笔者使用的馈线直径由于比较小,所以长度取在1米这个数值。
良好的馈线是制作天线的关键,2.4G频段的信号在线材中的损耗和泄漏比400Mhz的大很多,所以馈线必须用屏蔽网加铝薄双屏
蔽,而且芯线要尽量粗。
加强改进型漏勺天线
如果无线路由器或无线AP不适合加装增益天线,那么我们该如何增加无线信号的传输距离和效率呢?显然,只有给无线网卡增加增益天线了。
下面笔者以USB 无线网卡为基础元件,介绍一下如何制作无线网卡增益天线。
一、寻找材料
首先寻找有规则抛物面的金属器具,那么你会想到什么呢?很快你就会想到家里的铁锅,但是铁锅质量较重且不适合固定和安装,也不美观。
好在,我们的祖先在千年以前就为我们发明了制作增益天线的好物件“漏勺”(图3),是不是有点疑问?马上你就知道它除了可以用来捞饺子和面条,还能用来制作增益天线。
二、准备工具
制作过程中可能用到的工具有手锯、尖头钳子、橡胶管以及USB连接线等。
手锯是用于将漏勺把锯掉或让它长短合适。
尖头钳子则用于在漏勺中心为橡胶管剪一个合适的缺口(图4)。
橡胶管的作用就是根据焦点的距离将USB接头固定在漏勺上;而USB连接线就是为了将无线网卡与电脑连接起来。
当然,你还是要准备好一把尺子,如果必要也需要纸、笔和计算器,以测量
和计算焦点位置。
三、计算焦点位置
确定了焦点位置才可以确定胶皮管的长度,才能固定胶皮管和无线网卡。
采用上面所介绍的焦点计算公式即可计算出焦点距离漏勺底部中心(胶皮管安放处)的长度,要注意的是要考虑USB网卡的长度,因为USB无线网卡的天线
是内置的。
打开USB无线网卡,内置天线就位于左侧白色位置。
这样只要保证USB无线网卡的底部位于焦点位置即可,如果USB无线网卡本身长度不够,则需要用胶皮管来支撑USB无线网卡。
作者: greattnt 时间: 2006-11-22 03:20 PM
四、固定USB无线网卡
在确定焦点位置之后,就可以对USB无线网卡进行固定了。
一定要注意测量好USB网卡的长度和胶皮管的长度,二者连接后的长度之和应等于计算好的焦点
距离。
五、为天线制作支架
可以使用漏勺原来的竹板作为支撑,不过每次使用都需要找合适的位置固定,这种情况下就需要给天线制作一个支架,做一个三脚支架就很牢固。
材料可以任意选择,只要支架材料与漏勺天线绝缘即可。
例如,可以使用三只竹筷子做成一个支架,当然你也可以奢侈一点,用废旧的照相机的三脚架来做支架。
经过以上五个步骤,一个超酷的USB无线网卡增益天线就制作成功了,使用USB连接线与你的电脑相连,你就可以体验自制增益天线给你带来的“快感了。
小结:
这种方法也是根据我们所介绍的制作增益天线的基本原理,将USB无线网卡的原有天线改装为效果更好的增益天线,关键也在于要选择合适的金属抛物面材料,计算好抛物面焦点,其特点是效果显著、简单、零成本,是从末端增强无线
信号收发效果的最佳解决方案。
终极变态型卫星接收器天线
奶粉罐天线、漏勺天线都看过了,觉得还不够强劲?国外狂热的无线网络爱好者成功的DIY了一台无线信号发射器,并且通过旧的10英尺卫星天线建立了一个125英里范围的无线网络区域。
下面我们就来详细看一下这究竟是如何实现
的。
工具准备好了,我们就来开始制作吧。
首先将一根比较粗的铜丝通过工具折
成下图的样子。
整个天线的主题部分是一个银制的连接器,铜质天线将通过这个连接器与底
板相连。
天线通过连接器固定
天线安装的位置
天线通过银质连接器固定在底板上,需要注意的是,天线不能和底板接触,因此在安装的时候可以借助一些支撑工具,保持天线和底板的距离。
接下来就是天线的组装工作了,利用旧的卫星接受天线我们很容易的就装好了这
台无线网络信号发射器。
卫星天线的高频头
连接天线的底座
天线和底座的连接
最终成品
从上面的图片我们可以看到,当摆放在水平面上的时候,接收器的盆与水平成了大概45度的角度,而与接收器的盆平行的天线也和地面成了45度。
对于DIY的成果,我们也做了简单的测试,请看下图。
从测试软件中看,CH6的信号发涞阍赥own B,距离测试点英里;CH5的信号发射点在Town A,距离测试点2.4英里;而在CH1的两个AP桥接自Town A 和距离发射点2.6英里的Town C。
可以看到,自制的无线信号发射器覆盖范围
还是很广的。
更多AP测试
安装在车上,便于移动
小结:
虽然现在DIY之风流行,不过这个变态型的无线信号发射器的制作对于一般
用户稍显难了一些,并且对制作者网络和动手能力要求较高,而最后部分的的测试,更是普通用户无法完成的,同时如此大面积的无线网络覆盖在安全性方面也存在一些问题,不过这种DIY的精神还是只等推崇的,试想一下,今后在广袤的田野上使用笔记本通过无线网络聊天的情景是多么的惬意。
对面楼的同事家有宽带,自己手里还有一个无线路由器。
为了这个无线路由器还要女朋友争了好久
这个无线路由以前买的,以前自己家ADSL实在用不着,被说我浪费,这下好了,终于有用处了。
路由下接路由,方法是把子路由的DHCP关了,都插在LAN口上。
手动Ip
接上是接上了。
我们在不同的楼间,一个A幢三楼,一个B幢2楼,中间还有一个楼。
关键吧都有防盗网,我家的防盗网上还有一层密不通风的铁皮,这个可好,信号基本被损失了,网上找了半天的资料,买天线不合适。
于是找到了最简单便宜的方法,用可乐瓶做。
制作方法
1、两个清洁的可乐瓶,剪子,泡沫板
把可乐瓶剪开,展平,而不是像网上说的把瓶的一半去了,展开重新弄成一个半圆,这样接收面积是原来的二倍,效果会改进很多,现在我在路由器和USB无线网卡上各用一个,测试已经可以达到500米。
设计的图片如下面
信号强度由20%增强到50%速度也上升了。
由1M上升为11M 无线路由器部分:我的是NETCORE 608
USB网卡部分:
我们今天介绍的这种金属罐天线是为了扩大廉价路由器的通讯范围而设计的,它是一个金属制成的定向天线,可以用一个N型连接器通过同轴电缆连接到路由器本体。
制作wifi信号放大器的介绍,比如下图:。