钢铁生产工艺流程图
- 格式:doc
- 大小:520.00 KB
- 文档页数:24
钢铁生产工艺主要包括:炼铁、炼钢、轧钢等流程。
(1)炼铁:就是把烧结矿和块矿中的铁还原出来的过程。
焦炭、烧结矿、块矿连同少量的石灰石、一起送入高炉中冶炼成液态生铁(铁水),然后送往炼钢厂作为炼钢的原料。
炼铁是还原反应。
先是利用氧把矿石中铁及其他物质氧化为三氧化二铁、硫、磷的氧化物等。
硫的氧化物经过处理后排放,磷的氧化物还要加入石灰后转化为矿渣后排出。
主要反应为利用 C 把铁的氧化物还原 2 Fe2O3+ 3 C=4 Fe+ 3 CO2.(2)炼钢:是把原料(铁水和废钢等)里过多的碳及硫、磷等杂质去掉并加入适量的合金成分。
炼钢是氧化反应,是炼铁后的进一步加工。
主要是除去Fe中多余的 C ,因为 C 的含量太高影响钢的韧性。
反应式为: C+O2 = CO2 。
(3)连铸:将钢水经中间罐连续注入用水冷却的结晶器里,凝成坯壳后,从结晶器以稳定的速度拉出,再经喷水冷却,待全部凝固后,切成指定长度的连铸坯。
(4)轧钢:连铸出来的钢锭和连铸坯以热轧方式在不同的轧钢机轧制成各类 钢材,形成产品。
炼钢工艺总流程图炼焦生产流程:炼焦作业是将焦煤经混合,破碎后加入炼焦炉内经干馏后产生热焦碳及粗焦炉气之制程。
烧结生产流程:烧结作业系将粉铁矿,各类助熔剂及细焦炭经由混拌、造粒后,经由布料系统加入烧结机,由点火炉点燃细焦炭,经由抽气风车抽风完成烧结反应,高热之烧结矿经破碎冷却、筛选后,送往高炉作为冶炼铁水之主要原料。
还原气体,还原铁矿石,产生熔融铁水与熔渣之炼铁制程。
转炉生产流程:炼钢厂先将熔铣送前处理站作脱硫脱磷处理,经转炉吹炼后,再依订单钢种特性及品质需求,送二次精炼处理站(RH真空脱气处理站、Ladle Injection盛桶吹射处理站、VOD真空吹氧脱碳处理站、STN搅拌站等)进行各种处理,调整钢液成份,最后送大钢胚及扁钢胚连续铸造机,浇铸成红热钢胚半成品,经检验、研磨或烧除表面缺陷,或直接送下游轧制成条钢、线材、钢板、钢卷及钢片等成品。
钢铁生产工艺流程炼焦生产流程:炼焦作业是将焦煤经混合,破碎后加入炼焦炉内经干馏后产生热焦碳及粗焦炉气之制程。
资源来源:台湾中钢公司网站。
炼焦生产流程烧结生产流程:烧结作业系将粉铁矿,各类助熔剂及细焦炭经由混拌、造粒后,经由布料系统加入烧结机,由点火炉点燃细焦炭,经由抽气风车抽风完成烧结反应,高热之烧结矿经破碎冷却、筛烧结生产流程选后,送往高炉作为冶炼铁水之主要原料。
资源来源:台湾中钢公司网站。
高炉生产流程:高炉作业是将铁矿石、焦炭及助熔剂由高炉顶部加入炉内,再由炉下部鼓风嘴鼓入高温热风,产生还原气体,还原铁矿石,产生熔融铁水与熔渣之炼铁制程。
资源来源:台湾中钢高炉生产流程公司网站。
转炉生产流程:炼钢厂先将熔铣送前处理站作脱硫脱磷处理,经转炉吹炼后,再依订单钢种特性及品质需求,送二次精炼处理站(RH真空脱气处理站、Ladle Injection盛桶吹射处理站、VOD真空转炉生产流程吹氧脱碳处理站、STN搅拌站等)进行各种处理,调整钢液成份,最后送大钢胚及扁钢胚连续铸造机,浇铸成红热钢胚半成品,经检验、研磨或烧除表面缺陷,或直接送下游轧制成条钢、线材、钢板、钢卷及钢片等成品。
资源来源:台湾中钢公司网站。
连铸生产流程:连续铸造作业乃是将钢液转变成钢胚之过程。
上游处理完成之钢液,以盛钢桶运送到转台,经由钢液分配器分成数股,分别注入特定形状之铸模内,开始冷却凝固成形,生成外为凝连铸生产流程固壳、内为钢液之铸胚,接着铸胚被引拔到弧状铸道中,经二次冷却继续凝固到完全凝固。
经矫直后再依订单长度切割成块,方块形即为大钢胚,板状形即为扁钢胚。
此半成品视需要经钢胚表面处理后,再送轧钢厂轧延。
资源来源:台湾中钢公司网站。
热轧生产流程。
热轧生产流程热轧生产流程。
资源来源:台湾中钢公司网站。
第一热轧钢带生产流程:热轧钢带工场主要制程是将扁钢胚加热后,经粗轧机及精轧机轧延成钢带,并以层流冷却系统喷水冷却至适当温度,再由盘卷机卷成粗钢卷。
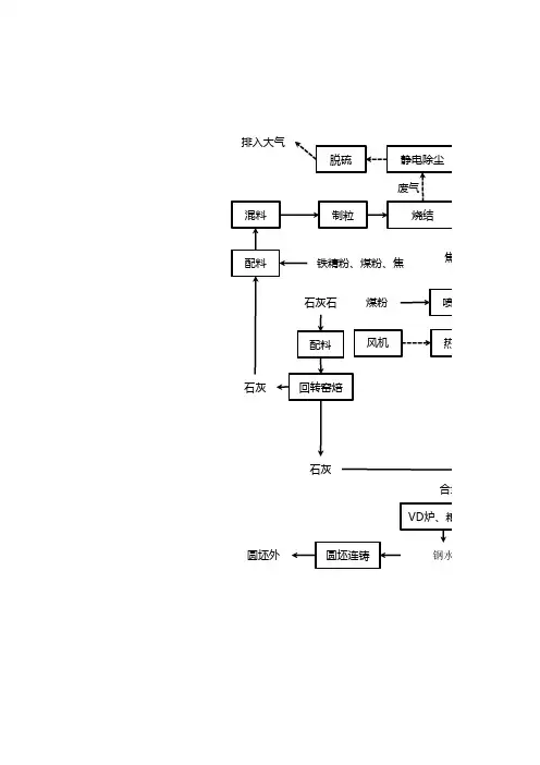
炼铁工艺流程图炼铁工艺流程图炼铁厂质量监视和测量过程一、高炉系统(一)工艺流程图(图1)焦炭烧结矿球团矿块矿辅料喷煤高炉★富氧、鼓风水渣煤气、炉尘铸铁铁水图1炼钢(二)监视和测量过程:1.监控入炉原燃料成分:对焦炭、烧结矿、球团矿、块矿、辅料的粒度、水份、含粉率、化学成分及原料配比进行监控。
2.对喷煤的粒度、水份、化学成分进行监控。
3.对铸块尺寸进行监控。
4.对煤气含尘、含水进行监控。
5.对高炉的生铁中含[Si]、[S]及炉渣碱度进行控制,使生铁质量符合标准要求。
(三)工艺参数:1.高炉炉缸安全容铁量炉容:380m3、449m3、329m3、402m3。
安全容铁量:112t、144t、97t、116t。
炉缸存铁量接近安全容铁量时禁止放上渣,并采取相应措施,防止事故发生。
2.炉顶温度不大于500℃,气密箱温度不大于70℃。
3.风、渣口冷却水压应高出热风压力0.05Mpa,水压下降低于0.1Mpa时高炉应立即组织休风。
4.铁水罐内最高铁水面应低于罐沿300mm。
6.休风时冷风管道及煤气系统应保持正压。
7.打水空料面时,H2含量应不大于6%,并至少每小时测定一次煤气成分。
当H2含量大于6%,O2含量大于2%时,应停止回收煤气。
8.高炉热风压力小于0.05Mpa时,必须关闭混风切断阀。
9.煤粉水分<2%,最好在1%以下;筛分粒度:粒度级<60μm<50%粒度级<100μm<80%粒度级<500μm<20%粒度级<200μm<0%二、竖炉系统(一)竖炉系统工艺流程图(图2)配料混合造球筛分焙烧★球团矿仓高炉矿槽图2(二)监视和测量过程:1.监控生球水分、粒度、抗压强度和落下强度。
2.监控和测量球团矿转鼓指数。
3.监控焙烧过程的焙烧时间和温度,燃烧室温度和压力。
4.监控球团矿FeO含量。
(三)工艺参数:1.燃烧室压力≤19000Pa,压力超标,调整时间不超过15分钟。
1.燃烧室温度900℃~1050℃,温度超标,调整时间不超过60分钟。
炼钢⼯艺流程图炼钢⼯艺流程1炼钢⼚简介炼钢⼚主要将铁⽔冶炼成钢⽔,再经连铸机浇铸成合格铸坯。
现有5座转炉,5台连铸机,年设计⽣产能⼒为500万吨,现年⽣产钢坯400万吨。
其中炼钢⼀分⼚年⽣产能⼒达到240万吨;炼钢⼆⼚年⽣产能⼒为160万吨。
2炼钢的基本任务钢是以Fe为基体并由C、Si、Mn、P、S等元素以及微量⾮⾦属夹杂物共同组成的合⾦。
炼钢的基本任务包括:脱碳、脱磷、脱硫、脱氧去除有害⽓体和夹杂,提⾼温度,调整成分,炼钢过程通过供氧造渣,加合⾦,搅拌升温等⼿段完成炼钢基本任务,“四脱两去两调整”。
3氧⽓转炉吹炼过程氧⽓顶吹转炉的吹氧时间仅仅是⼗分钟,在这短短的时间内要完成造渣,脱碳、脱磷、脱硫、去⽓,去除⾮⾦属夹杂物及升温等基本任务。
由于使⽤的铁⽔成分和所炼钢种的不同,吹炼⼯艺也有所区别。
氧⽓顶吹转炉炼钢的吹炼过程,根据⼀炉钢吹炼过程中⾦属成分,炉渣成分,熔池温度的变化规律,吹炼过程⼤致可以分为以下3个阶段:(1)吹炼前期。
(2)吹炼中期。
(3)终点控制。
炼好钢必须抓住各阶段的关键,精⼼操作,才能达到优质、⾼产、低耗、长寿的⽬标。
3.1装⼊制度装⼊制度是保证转炉具有⼀定的⾦属熔池深度,确定合理的装⼊数量,合适的铁⽔废钢⽐例。
3.1.1装⼊量的确定装⼊量是指转炉冶炼中每炉次装⼊的⾦属料总重量,它主要包括铁⽔和废钢量。
⽬前国内外装⼊制度⼤体上有三种⽅式:(1)定深装⼊;(2)分阶段定量装⼊;(3)定量装⼊3.2.2装⼊次序⽬前永钢的操作顺序为,钢⽔倒完后进⾏溅渣护炉溅渣完后装⼊废钢,然后兑⼊铁⽔。
为了维护炉衬,减少废钢对炉衬的冲击,装料次序也可以先兑铁⽔,后装废钢。
若采⽤炉渣预热废钢,则先加废钢,再倒渣,然后兑铁⽔。
如果采⽤炉内留渣操作,则先加部分⽯灰,再装废钢,最后兑铁⽔。
3.2供氧制度制订供氧制度时应考虑喷头结构,供氧压⼒,供氧强度和氧枪⾼度控制等因素。
3.2.1氧枪喷头转炉供氧的射流特征是通过氧枪喷头来实现的,因此,喷头结构的合理选择是转炉供氧的关键。
钢铁冶金行业生产过程流程图总汇
图1 烧结矿生产过程基本流程
图2 球团矿生产过程基本流程
图3 高炉炼铁生产过程基本流程
图4 转炉炼钢生产过程基本流程
图5 电炉炼钢生产过程基本流程
图6 型钢生产过程基本流程
图7 线材生产过程基本流程
图8 中厚板生产过程基本流程
图9 热轧宽带钢生产过程基本流程
图10 冷轧宽带钢生产过程基本流程
图11 热镀锌钢板生产过程基本流程
图12 热轧钢管生产过程基本流程
图13 冷轧(拔)钢管生产过程基本流程
图14 不锈钢无缝钢管生产过程基本流程
图15 钢丝生产过程基本流程
图16 钢丝绳生产过程基本流程
图17 冷轧晶粒无取向硅钢带(片)生产过程基本流程
图18 冷轧晶粒取向磁性钢带(片)生产过程基本流程
图19 炭素制品生产工艺流程
图20 耐火材料生产流程
图21 炉外法铁合金生产流程
图22 电炉法铁合金生产流程
图23 高炉法铁合金生产流程
图24 真空电阻法铁合金生产流程。
钢铁生产工艺流程炼焦生产流程:炼焦作业是将焦煤经混合,破碎后加入炼焦炉内经干馏后产生热焦碳及粗焦炉气之制程。
烧结生产流程:烧结作业系将粉铁矿,各类助熔剂及细焦炭经由混拌、造粒后,经由布料系统加入烧结机,由点火炉点燃细焦炭,经由抽气风车抽风完成烧结反应,高热之烧结矿经破碎冷却、筛选后,送往高炉作为冶炼铁水之主要原料。
高炉生产流程:高炉作业是将铁矿石、焦炭及助熔剂由高炉顶部加入炉内,再由炉下部鼓风嘴鼓入高温热风,产生还原气体,还原铁矿石,产生熔融铁水与熔渣之炼铁制程。
转炉生产流程:炼钢厂先将熔铣送前处理站作脱硫脱磷处理,经转炉吹炼后,再依订单钢种特性及品质需求,送二次精炼处理站(RH真空脱气处理站、Ladle Injection盛桶吹射处理站、VOD真空吹氧脱碳处理站、STN搅拌站等)进行各种处理,调整钢液成份,最后送大钢胚及扁钢胚连续铸造机,浇铸成红热钢胚半成品,经检验、研磨或烧除表面缺陷,或直接送下游轧制成条钢、线材、钢板、钢卷及钢片等成品。
连铸生产流程:连续铸造作业乃是将钢液转变成钢胚之过程。
上游处理完成之钢液,以盛钢桶运送到转台,经由钢液分配器分成数股,分别注入特定形状之铸模内,开始冷却凝固成形,生成外为凝固壳、内为钢液之铸胚,接着铸胚被引拔到弧状铸道中,经二次冷却继续凝固到完全凝固。
经矫直后再依订单长度切割成块,方块形即为大钢胚,板状形即为扁钢胚。
此半成品视需要经钢胚表面处理后,再送轧钢厂轧延。
热轧生产流程热轧生产流程热轧生产流程>第一热轧钢带生产流程:热轧钢带工场主要制程是将扁钢胚加热后,经粗轧机及精轧机轧延成钢带,并以层流冷却系统喷水冷却至适当温度,再由盘卷机卷成粗钢卷。
热轧生产流程>一号调质重卷线布置图:主要功能为将原料钢卷上线解卷、调质轧延、分切、重卷及包装为成品H.R COIL 或 H.R BAND〔HR BAND 未调质轧延〕。
热轧生产流程>二号调质重卷线布置图:主要功能为将原料钢卷上线解卷、调质轧延、分切、重卷及包装为成品H.R COIL 或 H.R BAND〔HR BAND 未调质轧延〕。
钢铁生产流程详解图1 / 67钢铁生产工艺(附流程图)1、 碳素钢的定义及钢中五元素含碳2%以下的铁碳合金称为钢。
碳素钢中的五元素是指化学-成份中的主要组成物,即 C 、Si 、Mn 、S 、P (碳、硅、锰、硫、磷)。
其次是在炼钢过程中不可避免地 会混入气体,含O 、H 、N (氧、氢、氮)。
此外,用铝—硅脱氧镇静工艺中,必然在钢水中含有 Al ,当Als (酸溶铝)≥0。
020%时,还有细化晶粒的作用。
2、 钢铁是怎样炼成的?炼钢的主要任务是按所炼钢种的质量要求,调整钢中碳和合金元素含量到规定范围之内,并使P 、S 、H 、O 、N 等杂质的含量降至允 许限量之下。
炼钢过程实质上是一个氧化过程,炉料中过剩的碳被氧化,燃烧成CO 气体逸出,其它Si 、P 、Mn 等氧化后进入炉渣中。
S 部份进入 炼渣中,部份则生成SO2排出。
当钢水成份和温度达到工艺要求后,即可出钢。
为了除去钢中过剩的氧及调整化学成份,可以添加脱氧剂和铁合金或合金元素。
3、 转炉炼钢简介从鱼雷车运来的铁水经过脱硫、挡渣等处理后即可倒入转炉中作为主要炉料,另加10% 以下的废钢。
然后,向转炉内吹氧燃烧,铁水中的过量碳被氧化并放出大量热量,当探头测得达到预定的低碳含量时,即停止吹氧 并出钢。
一般在钢包中需进行脱氧及调整成份操作;然后在钢液表面抛上碳化稻壳防止钢水被氧化,即可送往连铸或模铸工区。
对要求高的钢种可增加底吹氩、RH 真空处理、喷粉处理(喷SI —CA 粉及变性石灰)可以有效降低钢中的气体与夹杂,并有进一步降碳及降硫的作用。
在这些炉外精炼措施后还可以最终微调成份,满足优质钢材的需求。
4、 初轧模铸钢锭采取热装、热送新工艺,进入均热炉加热,然后通过初轧机及钢坯连轧机轧成板坯、管坯、小方坯等初轧产品,经过切头、 切尾、表面清理,(火焰清理、打磨)高品质产品则还需对初轧坯进行扒皮和探伤,检验合格后入库。
目前初轧厂的产品有初轧板坯、轧制方坯、氧气瓶用钢坯、齿轮用圆管坯、铁路车辆用车轴坯及塑模用钢等。
钢铁生产工艺主要包括:炼铁、炼钢、轧钢等流程。
(1)炼铁:就是把烧结矿和块矿中的铁还原出来的过程。
焦炭、烧结矿、块矿连同少量的石灰石、一起送入高炉中冶炼成液态生铁(铁水),然后送往炼钢厂作为炼钢的原料。
炼铁是还原反应。
先是利用氧把矿石中铁及其他物质氧化为三氧化二铁、硫、磷的氧化物等。
硫的氧化物经过处理后排放,磷的氧化物还要加入石灰后转化为矿渣后排出。
主要反应为利用 C 把铁的氧化物还原 2 Fe2O3+ 3 C=4 Fe+ 3 CO2.(2)炼钢:是把原料(铁水和废钢等)里过多的碳及硫、磷等杂质去掉并加入适量的合金成分。
炼钢是氧化反应,是炼铁后的进一步加工。
主要是除去Fe中多余的 C ,因为 C 的含量太高影响钢的韧性。
反应式为: C+O2 = CO2 。
(3)连铸:将钢水经中间罐连续注入用水冷却的结晶器里,凝成坯壳后,从结晶器以稳定的速度拉出,再经喷水冷却,待全部凝固后,切成指定长度的连铸坯。
(4)轧钢:连铸出来的钢锭和连铸坯以热轧方式在不同的轧钢机轧制成各类 钢材,形成产品。
炼钢工艺总流程图炼焦生产流程:炼焦作业是将焦煤经混合,破碎后加入炼焦炉内经干馏后产生热焦碳及粗焦炉气之制程。
烧结生产流程:烧结作业系将粉铁矿,各类助熔剂及细焦炭经由混拌、造粒后,经由布料系统加入烧结机,由点火炉点燃细焦炭,经由抽气风车抽风完成烧结反应,高热之烧结矿经破碎冷却、筛选后,送往高炉作为冶炼铁水之主要原料。
还原气体,还原铁矿石,产生熔融铁水与熔渣之炼铁制程。
转炉生产流程:炼钢厂先将熔铣送前处理站作脱硫脱磷处理,经转炉吹炼后,再依订单钢种特性及品质需求,送二次精炼处理站(RH真空脱气处理站、Ladle Injection盛桶吹射处理站、VOD真空吹氧脱碳处理站、STN搅拌站等)进行各种处理,调整钢液成份,最后送大钢胚及扁钢胚连续铸造机,浇铸成红热钢胚半成品,经检验、研磨或烧除表面缺陷,或直接送下游轧制成条钢、线材、钢板、钢卷及钢片等成品。
钢铁⽣产⼯艺全流程简明图⽰
钢铁⽣产⼯艺全流程简明图⽰
(2011-11-15 08:41:48)
转载▼
标签:
⿊⾊冶⾦
⽣产⼯艺
分类:钢铁知识
长流程
辅助流程
钢材
钢铁⽣产⼯艺全流程简明图⽰
占世界⿊⾊冶⾦⼯业产能80%以上的钢铁企业,都是采⽤传统“采矿——制铁——炼钢——轧材”长流程⽣产⼯艺,它具有⾼效率、⼤批量⽣产钢材的优点,远超使⽤电炉炼钢及直接还原铁⼯艺的产量。
但是这种延续了300年的⽼⼯艺⼜同时存在着难以克服的能耗⾼、污染⼤的严重缺点。
尽管钢铁⽣产技术⼯艺在“可持续发展”思想指导下正在不断地进⾏更新改造,但是在尚未出现⾰命性的技术新⼯艺之前,它仍将是未来相当长⼀个阶段内制造钢铁产品的主要⽅法。
下图展⽰的就是⼀条典型的综合⽣产线流程,但是只显⽰出了钢材⽣产的主流程各个部分,没有显⽰副产品及其它辅助流程(例如产出各种煤⽓、⽔循环、发电、煤化⼯产品、粉尘炉渣和废钢回收处理等)的情况。
钢铁生产工艺流程炼焦生产流程:炼焦作业是将焦煤经混合,破碎后加入炼焦炉内经干馏后产生热焦碳及粗焦炉气之制程。
资源来源:台湾中钢公司网站。
烧结生产流程:烧结作业系将粉铁矿,各类助熔剂及细焦炭经由混拌、造粒后,经由布料系统加入烧结机,由点火炉点燃细焦炭,经由抽气风车抽风完成烧结反应,高热之烧结矿经破碎冷却、筛选后,送往高炉作为冶炼铁水之主要原料。
资源来源:台湾中钢公司网站。
高炉生产流程:高炉作业是将铁矿石、焦炭及助熔剂由高炉顶部加入炉内,再由炉下部鼓风嘴鼓入高温热风,产生还原气体,还原铁矿石,产生熔融铁水与熔渣之炼铁制程。
资源来源:台湾中钢公司网站。
转炉生产流程:炼钢厂先将熔铣送前处理站作脱硫脱磷处理,经转炉吹炼后,再依订单钢种特性及品质需求,送二次精炼处理站(RH真空脱气处理站、Ladle Injection盛桶吹射处理站、VOD真空吹氧脱碳处理站、STN搅拌站等)进行各种处理,调整钢液成份,最后送大钢胚及扁钢胚连续铸造机,浇铸成红热钢胚半成品,经检验、研磨或烧除表面缺陷,或直接送下游轧制成条钢、线材、钢板、钢卷及钢片等成品。
资源来源:台湾中钢公司网站。
连铸生产流程:连续铸造作业乃是将钢液转变成钢胚之过程。
上游处理完成之钢液,以盛钢桶运送到转台,经由钢液分配器分成数股,分别注入特定形状之铸模内,开始冷却凝固成形,生成外为凝固壳、内为钢液之铸胚,接着铸胚被引拔到弧状铸道中,经二次冷却继续凝固到完全凝固。
经矫直后再依订单长度切割成块,方块形即为大钢胚,板状形即为扁钢胚。
此半成品视需要经钢胚表面处理后,再送轧钢厂轧延。
资源来源:台湾中钢公司网站。
热轧生产流程。
热轧生产流程。
资源来源:台湾中钢公司网站。
热轧生产流程>第一热轧钢带生产流程:热轧钢带工场主要制程是将扁钢胚加热后,经粗轧机及精轧机轧延成钢带,并以层流冷却系统喷水冷却至适当温度,再由盘卷机卷成粗钢卷。
资源来源:台湾中钢公司网站。
热轧生产流程>一号调质重卷线布置图:主要功能为将原料钢卷上线解卷、调质轧延、分切、重卷及包装为成品H.R COIL 或H.R BAND〔HR BAND 未调质轧延〕。
钢铁生产工艺流程
炼焦生产流程:炼焦作业是将焦煤经混合,破碎后加入炼焦炉内经干馏后产生热焦碳及粗焦炉气之制程。
资源来源:台湾中钢公司网站。
烧结生产流程:烧结作业系将粉铁矿,各类助熔剂及细焦炭经由混拌、造粒后,经由布料系统加入烧结机,由点火炉点燃细焦炭,经由抽气风车抽风完成烧结反应,高热之烧结矿经破碎冷却、筛选后,送往高炉作为冶炼铁水之主要原料。
资源来源:台湾中钢公司网站。
高炉生产流程:高炉作业是将铁矿石、焦炭及助熔剂由高炉顶部加入炉内,再由炉下部鼓风嘴鼓入高温热风,产生还原气体,还原铁矿石,产生熔融铁水与熔渣之炼铁制程。
资源来源:台湾中钢公司网站。
转炉生产流程:炼钢厂先将熔铣送前处理站作脱硫脱磷处理,经转炉吹炼后,再依订单钢种特性及品质需求,送二次精炼处理站(RH真空脱气处理站、Ladle Injection盛桶吹射处理站、VOD真空吹氧脱碳处理站、STN搅拌站等)进行各种处理,调整钢液成份,最后送大钢胚及扁钢胚连续铸造机,浇铸成红热钢胚半成品,经检验、研磨或烧除表面缺陷,或直接送下游轧制成条钢、线材、钢板、钢卷及钢片等成品。
资源来源:台湾中钢公司网站。
连铸生产流程:连续铸造作业乃是将钢液转变成钢胚之过程。
上游处理完成之钢液,以盛钢桶运送到转台,经由钢液分配器分成数股,分别注入特定形状之铸模内,开始冷却凝固成形,生成外为凝固壳、内为钢液之铸胚,接着铸胚被引拔到弧状铸道中,经二次冷却继续凝固到完全凝固。
经矫直后再依订单长度切割成块,方块形即为大钢胚,板状形即为扁钢胚。
此半成品视需要经钢胚表面处理后,再送轧钢厂轧延。
资源来源:台湾中钢公司网站。
热轧生产流程。
热轧生产流程。
资源来源:台湾中钢公司网站。
热轧生产流程>第一热轧钢带生产流程:热轧钢带工场主要制程是将扁钢胚加热后,经粗轧机及精轧机轧延成钢带,并以层流冷却系统喷水冷却至适当温度,再由盘卷机卷成粗钢卷。
资源来源:台湾中钢公司网站。
热轧生产流程>一号调质重卷线布置图:主要功能为将原料钢卷上线解卷、调质轧延、分切、重卷及包装为成品H.R COIL 或H.R BAND〔HR BAND 未调质轧延〕。
资源来源:台湾中钢公司网站。
热轧生产流程>二号调质重卷线布置图:主要功能为将原料钢卷上线解卷、调质轧延、分切、重卷及包装为成品H.R COIL 或H.R BAND〔HR BAND 未调质轧延〕。
资源来源:台湾中钢公司网站。
热轧生产流程>酸洗涂油线设备布置图:主要功能为将原料钢卷上线解卷、焊接、整平、酸洗、调质轧延、切边、涂油、分切及包装为成品酸洗钢卷。
资源来源:台湾中钢公司网站
热轧生产流程>第二热轧钢带生产流程:热轧钢带工场主要制程是将扁钢胚加热后,经粗轧机及精轧机轧延成钢带,并以层流冷却系统喷水冷却至适当温度,再由盘卷机卷成粗钢卷。
资源来源:台湾中钢公司网站。
热轧生产流程>三号调质重卷线布置图:主要功能为将原料钢卷上线解卷、调质轧延、分切、重卷及包装为成品H.R COIL 或H.R BAND〔HR BAND 未调质轧延〕。
资源来源:台湾中钢公司网站。
热轧生产流程>四号调质重卷线布置图:主要功能为将原料钢卷上线解卷、调质轧延、分切、重卷及包装为成品H.R COIL 或H.R BAND〔HR BAND 未调质轧延〕。
第一酸洗冷轧线:第一酸洗冷轧线接收热轧钢卷,经过解卷、焊接、整平、盐酸酸洗、裁边之后,再经由串列式冷轧机轧延成厚度较薄之冷轧钢卷。
资源来源:台湾中钢公司网站
第二酸洗冷轧线:第二酸洗冷轧线是利用张力整平机及酸洗去除热轧钢卷锈皮,清洗、烘干去除钢带表面残酸,由裁边机将钢带裁至下游产线所需宽度及经四站六重式轧延机将热轧钢卷轧至客户所需厚度,并藉自动板形控制器来改善钢带板形,是一连续式酸洗冷轧制程产线。
资源来源:台湾中钢公司网站。
热轧生产流程>热轧厚板剪切线布置图:主要功能为将原料钢卷上线解卷、切边、切片、整平、堆叠、及包装为成品钢板叠(HR PLATE)。
资源来源:台湾中钢公司网站。
连续热浸镀锌线:热浸镀锌线是一条连续性生产线,酸洗冷轧后钢卷送入本产线经过焊接、表面清洗及退火之后进入锌槽镀锌(GI材)或再加热产生锌铁合金(GA材),接着再经过调质轧延及张力整平,最后再依不同需求实施后处理或涂油作业。
资源来源:台湾中钢公司网站。
第一连续退火线:第一连续退火线包括清洗、退火、调质及精整等制程。
钢带经由焊接机焊接后,进入退火炉退火,而退火炉依不同钢种赋予不同退火温度,使其达到应有的机械性质,最后再依客户订单赋予钢带表面粗糙度、涂油量、分切及包装。
资源来源:台湾中钢公司网站。
第二连续退火线:第二连续退火线包括清洗、退火、调质及精整等制程。
先将冷轧后钢带表面残留之轧延油洗净,再将其加热至700~850℃,以去除钢带内部应力,并且使其再结晶及调整组织内固溶碳含量,以确保机械性质的稳定,再利用调质轧延以消除降伏点伸长,改善其材质及平坦度,并赋予钢带所需之表面粗糙度。
最后依客户订单将钢带涂防锈油、分切及包装。
资源来源:台湾中钢公司网站。
封盒退火炉:封盒退火炉之功能系将冷轧钢卷在H2或HN气氛下,进行钢卷之再结晶及光辉退火。
资源来源:台湾中钢公司网站。
电解清洗线:电解清洗线接收冷轧钢卷,经过解卷、焊接以及电解碱洗,产制电解清洗钢卷。
连续涂覆线:连续涂覆线有两项主要产品,电磁钢卷及彩色钢卷。
生产电磁钢卷的作业是接收第一连续退火线之母材后,经过清洗、水性绝缘涂料涂覆、烘焙、冷却的制程。
生产彩色钢卷作业是接收冷轧母材后,经过清洗及磷酸皮膜处理、底漆涂覆、面漆涂覆、烘焙、冷却的制程。
资源来源:台湾中钢公司网站。
电磁钢片涂覆线:电磁钢片涂覆线是设计专为生产电磁钢卷的产线。
生产电磁钢卷的作业是接收第一连续退火线之母材后经过清洗,涂上水性绝缘涂料、烘焙、冷却的制程。
资源来源:台湾中钢公司网站。
电气镀锌线:电气镀锌生产作业是将冷轧钢卷经由前段进料区、清洗与酸洗区、电镀区、后处理区、抗指纹涂覆区及后段出料区,产出电气镀锌钢卷成品。
资源来源:台湾中钢公
调质线:制程及功能:1. 改变退火后钢卷的机械性质,并消除降伏点伸长。
2. 赋与钢带表面符合订单之粗糙度。
3. 修正入料钢卷的不良板形。
资源来源:台湾中钢公司网站。
重卷线:重卷线功能系将退火及调质后冷轧钢卷施以涂油、重卷及分切制程之后,加以包装入库。
资源来源:台湾中钢公司网站。
往复式冷轧机:往复式冷轧机接收热轧酸洗钢卷(未退火与预退火),经过解卷、穿引之后,再经由六重式冷轧机轧延成厚度较薄之冷轧钢卷。
资源来源:台湾中钢公司网站
水平式退火涂覆线:水平式退火涂覆线包括清洗、退火、涂覆及切边等制程。
钢带经由焊接机焊接后,进入退火炉退火,而退火炉依不同钢种赋予不同退火温度,使其达到应有的铁损值,再依客户订单涂覆不同之水性绝缘涂料,涂膜厚度,分切及包装。
资源来源:台湾中钢公司网站。