ISL6251(笔记本)电池充放电管理芯片引脚定义(图)
- 格式:doc
- 大小:181.50 KB
- 文档页数:1
概述FM2113内置高精度电压检测电路和延迟电路,是用于单节锂离子/锂聚合物可再充电电池的保护IC 。
此IC 适合于对单节锂离子/锂聚合物可再充电电池的过充电、过放电和过电流进行保护。
特点高精度电压检测电路各延迟时间由内部电路设置(无需外接电容) 有过放自恢复功能工作电流:典型值3uA ,最大值6.0uA (VDD=3.9V )连接充电器的端子采用高耐压设计(CS 端和OC 端,绝对最大额定值是20V ) 允许0V 电池充电功能宽工作温度范围:-40℃~+85℃ 采用SOT23-6封装产品应用1节锂离子可再充电电池组 1节锂聚合物可再充电电池组引脚示意图及说明SOT23-6引脚号 引脚名称 引脚说明123456ODCSOCNC VDD VSS1OD 放电控制用MOSFET 门极连接端 2 CS 过电流检测输入端,充电器检测端 3 OC 充电控制用MOSFET 门极连接端 4NC 悬空5 VDD 电源端,正电源输入端 6VSS接地端,负电源输入端FM2113(文件编号:S&CIC1162) 单节锂电池保护IC 电气特性FM2113(文件编号:S&CIC1162) 单节锂电池保护ICFM2113(文件编号:S&CIC1162) 单节锂电池保护IC *3、C1有稳定VDD电压的作用,请不要连接0.01μF以下的电容。
*4、使用MOSFET的阈值电压在过放电检测电压以上时,可能导致在过放电保护之前停止放电。
*5、门极和源极之间耐压在充电器电压以下时,N-MOSFET有可能被损坏。
工作说明正常工作状态此IC持续侦测连接在VDD和VSS之间的电池电压,以及CS与VSS之间的电压差,来控制充电和放电。
当电池电压在过放电检测电压(VDL)以上并在过充电检测电压(VCU)以下,且CS端子电压在充电过流检测电压(VCIP)以上并在放电过流检测电压(VDIP)以下时,IC的OC和OD端子都输出高电平,使充电控制用MOSFET和放电控制用MOSFET同时导通,这个状态称为“正常工作状态”。
引脚名称引脚定义CSH 高端电流检测正向输入CSL 低端电流检测反向输入FB 电压反馈输入端VDD 电压回馈输入端SYNC同步电压频率选择/频率设置/同步信号TIME/ON5延时电容/开关控制端SKIP 低噪音模式控制器/跳频冲输入RST 基准电压输出端SEQ 电压转换模式控制DH 高端场管驱动方波信号输出端LX 电感连接反馈输入/电感检测输入端BST 自举端/高低端激放电路输入端DL 低端场管驱动方波信号输出端VL 线性基准电压V+供电SHDN 总关闭模式/总控制信号RUN/ON3开关控制SUS 挂起输入/待机电压OFS 偏移控制分压器输入ILIM 电流限制调节CCV 电压积分电容CCI 电流均衡补偿OAIN-运算放大器反相输入OAIN+运算放大器同相输入VROK 电源好信号BSTM 自举电容LXM 主电感连接端CMP 主电感电流正输入CMN 主电感电流负输入CSN 副电感电流正输入CSP 副电感电流负输入ON3电压开关控制脚ADD 地址线AFC自动频率控制AGC 自动增益控制AVCC音频供电BACKLIGHT背光灯开启BAT_VOLT电压检测Boost-En升压启动BUZZER振铃CS FLASH字库片选CS ROM版本片选CSRAM暂存片选DATA数据线LCD_CS显示屏片选LCD-EN显示屏启动MIC-本机话筒负极MIC+本机话筒正极ON_OFF开机触发POWER ON开机启动Reset复位VBATT电池电压TIME频率设置TON导通时间选择S0挂起模式DLM低端管驱动EC嵌入式控制器THRMTRIP温度控制VRON开机电源电压控制信号VSB待机VCCP总线供电EMI电磁抗干扰电路MOSFET方波切割组件PWM脉宽调制定义说明用于逻辑控制电路。
开关电源芯片2843引脚定义开关电源芯片2843是一种高度集成的开关电源控制芯片,常用于AC/DC变换器、DC/DC变换器和充电器等电源应用中。
该芯片具有多种保护功能和高效率的特点,能够提供稳定可靠的电源输出。
下面将详细介绍2843芯片的引脚定义与功能,以及相关的应用场景和注意事项。
2843芯片总共具有8个引脚,分别是1脚到8脚。
接下来将逐一介绍每个引脚的定义与功能:1. 1脚(VCC):供电脚,接受外部电源输入(通常是直流电压),一般额定电压为5V。
这个引脚必须连接到正面电源线。
2. 2脚(FB):反馈脚,用于调整输出电压的稳定性。
通过连接一个电阻分压网络到输出端,可以根据需要调节输出电压。
在工作时,该引脚需要连接到一个反馈电阻,以实现稳定的输出电压。
3. 3脚(VSENSE):电流检测脚,用于检测输出电流。
通过连接一个电流感应电阻或传感器,可以实现对输出电流的监测和保护。
4. 4脚(COMP):补偿脚,用于调整芯片的工作频率和稳定性。
通过连接一个电容,可以实现误差放大器的稳定工作。
5. 5脚(GND):接地脚,连接芯片的地线。
这个引脚必须连接到负极地线。
6. 6脚(SS/TR):软启动/关断脚,用于实现软启动和软关断功能。
通过外部电容和电阻的组合,可以调节开关电源的启动和关断时间。
7. 7脚(VDD):供电脚,与1脚相同,接受外部电源输入,通常连接到正极电源线。
8. 8脚(UVLO):欠压锁定脚,用于检测输入电压是否低于一定的阈值。
通过连接一个电阻和电容的组合,可以实现对输入电压的监控和保护。
通过对上述引脚的功能和定义的介绍,可以看出2843芯片可以实现对开关电源的输出电压、输出电流和工作频率的稳定和控制。
它具有多种保护功能,如欠压锁定、过载保护、短路保护等,能够有效地保护电源和负载。
此外,它还具有高效率和低功耗的特点,有助于提高整个电源系统的效率和可靠性。
除了上述基本的引脚定义和功能,以下是一些使用2843芯片时需要注意的事项:1.输入电压范围:2843芯片的输入电压范围通常在7V到30V之间。
一、概述ASC0304为USB镍镉/镍氢充电管理IC,主要应用于镍镉/镍氢电池USB充电器。
本芯片为一种高效率、控制稳定可靠的充电管理电路。
整个电路通过检测电池电压控制充电电流大小。
电路采用-△V快速充电终止方式,保证电池的充饱率达到100%。
芯片内置了高精度的ADC,实时对电池电压和充电电流进行准确采样,并经过智能算法处理,从而高效、可靠的完成充电。
二、产品特性1、给镍镉/镍氢电池1~4节电池充电。
2、芯片的工作电压为5V,供电范围为3.5V~7.5V。
3、芯片设计了内置的10bit ADC可对采样的电池电压和电流进行模数转换,并输出数字信号到算术逻辑单元检测。
4、充电截止方式采用-△V检测方式。
5、IC内置自动电流调节器,当升压电压升到最大或输入电压被拉低时具有电流自动调节功能,电流自动调节功能会将电流调至一个最大电流。
6、IC内部可以检测USB供电电压大小,当USB电源电压被拉低到某个阈值时会减小充电电流以保护USB电源的安全,USB电源电压升起后再增大充电电流。
7、IC具有上电输出短路报警功能,以保证电池、及IC自身安全。
8、IC内部具有过温保护功能,当芯片内部温度过高时会关闭输出,温度滞回后继续工作。
9、驱动LED输出显示充电状态。
10、ASC0304A采用ESOP8封装(底部带散热焊盘);ASC0304B采用SOP8封装(底部无散热焊盘)。
三、典型应用电路图3节镍镉/镍氢电池充电管理应用电路图元器件参数:1、L1:3.3uH/1A2、D2:SS34四、芯片引脚定义NO.引脚名称I/O功能1VCC-USB电源2PD输出P沟道场效应管漏极输出3ND输入N沟道场效应管漏极输入4LED输出工作状态指示(四态:亮/灭/慢闪1HZ/快闪10HZ)5VREF-内部AD参考地6AD_V输入电池电压检测端口7AD_I输入充电电流检测端口8GND-电源地9GND-电源地(仅ASC0304A有底部散热焊盘)五、功能说明1、ASC0304可对1~4节镍镉/镍氢可充电电池进行充电,对1~4节电池充电时必须要选取元件参数的正确配置,R1和R2对应的配置及R3的参考阻值如下图所示:电池数量标称电压充电电流元件参数R1(Ω)R2(Ω)R3(Ω)1节 1.2V330mA10K R2开路0.752节 2.4V330mA10K10K0.753节 3.6V330mA10K 4.99K0.754节 4.8V250mA15K 4.99K12、LED指示灯说明:指示灯状态对应的电路状态常亮表示接上了电源未进行充电慢闪(频率为1HZ)表示在进行正常充电快闪(频率为10HZ)表示输出短路或电池组数目与电路不符熄灭表示电池已充满3、USB电源保护功能:在对多枚电池充电时,需要USB电源提供较大电流,为了保证不损坏任何USB电源,ASC0304增加了USB电源保护功能。
2.芯片简介 2.1Lm555用来输出连续脉冲,管脚分布如图3-7所示引脚编号 符号 功能说明① GND 地线 ② TR 触发 ③OUT 输出 ④RES 复位 ⑤ CV 控制电压 ⑥TH 阀值 ⑦DIS 放电 ⑧VCC 电源 电路特点:LM555 时基电路内部由分压器、比较器、触发器、输出管和放电管等组成,是模拟电路和数字电路的混合体。
其中 6 脚为阀值端(TH ),是上比较器的输入。
2 脚为触发端(TR ),是下比较器的输入。
3 脚为输出端(OUT ),有 0 和 1 两种状态,它的状态由输入端所加的电平决定。
7 脚为放电端(DIS ),是内部放电管的输出,它有悬空和接地两种状态,也是由输入端的状态决定。
4 脚为复位端(R ),叫上低电平(< 0.3V )时可使输出端为低电平。
5 脚为控制电压端(CV ),可以用它来改变上下触发电平值。
8 脚为电源(VCC ),1 脚为地(GND )。
2.2 CD4013用来产生单次脉冲,管脚分布如图3-8所示: 管脚作用:1Q 、1Q 、2Q 、2Q 分别为两个D 触发器的输入管脚。
RESET1、RESET2分别为两个D 触发器的复位端。
D1、D2为两个D 触发器的输出端。
SET1、SET2为两个D 触发器的使能端。
图3-8CD4510 图3-9 CD4510管脚图CD4510为可预置BCD 可逆计数器,该器件主要由四位具有同步时钟的D 型触发器(具有选通结构,提供T 型触发器功能)构成。
具有可预置数、加减计数器和多片级联使用等功能。
U/、时钟CP和CD4510具有复位CR,置数控制LD、并行数据D0~D3、加减控制D进位等CI输入。
CR为高电平时,计数器清零。
当LD为高电平时,D0~D3上的数据置入U/为高电平,计数器中,CI控制计数器的计数操作,CI=0时,允许计数。
此时,若D在CP时钟上升沿计数器加1计数;反之,在CP时钟上升沿减1计数。
除了四个Q输出外,CO/。
top253pn引脚定义TOP253PN引脚定义TOP253PN是一款集成了电源管理功能的IC芯片,具有多种应用于开关电源中。
该芯片具有8个引脚,每个引脚都承担着不同的功能,为电源管理系统提供了必要的接口和信号传输。
下面将详细介绍TOP253PN的各个引脚定义及其功能。
1. 引脚1 (VCC): 这是芯片的电源引脚,用于连接电源输入并提供工作电压。
在设计电源系统时,需要确保该引脚连接到适当的电源电压,以确保芯片正常工作。
2. 引脚2 (RT): 这是TOP253PN的一个重要引脚,用于设置开关频率。
连接一个外部电阻至地可以调整开关频率,从而满足不同应用的需求。
3. 引脚3 (BP/M): 这个引脚用于控制电源管理芯片的开关动作。
通过连接一个外部电容至地,可以实现软启动功能,减小开关噪音。
4. 引脚4 (GND): 这是芯片的接地引脚,用于连接至系统的地线,确保电路的正常工作。
5. 引脚5 (VCC): 这是另一个电源引脚,用于提供内部逻辑电路的工作电压。
需要连接至适当的电源电压以确保正常运行。
6. 引脚6 (FB): 这是反馈引脚,用于监测输出电压并调节控制电路以维持稳定的输出电压。
7. 引脚7 (D): 这是开关输出引脚,用于连接至开关电源的主要开关管脚,实现电源的开关控制。
8. 引脚8 (S): 这是辅助开关输出引脚,用于连接至辅助开关管脚,实现电源的开关控制。
通过详细了解TOP253PN的各个引脚定义及功能,可以更好地设计和应用这款电源管理芯片,满足不同系统的需求。
合理连接各个引脚,设置合适的参数,可以有效地提高电源系统的性能和稳定性,确保系统的正常运行和安全性。
华硕A8E保护隔离及充放电分析A8E保护隔离及充放电分析A8E采用MAX8725电源管理芯片控制笔记本充放电及保护隔离,先看保护隔离。
此处为适配器接口,插入适配器电压过L6000产生A/D_DOCK_INA/D_DOCK_IN电压过Q8801,Q8811两保护隔离管至公共电压点AC_BAT_SYS。
电池电压BAT过Q8800放电至AC_BAT_SYS。
此处控制适配器供电至公共电压点AC_BAT_SYS的信号为CHG_PDS。
控制电池放电至公共电压点AC_BAT_SYS的信号为CHG_PDL。
CHG_PDS及CHG_PDL的产生电路分析如下:A/D_DOCK_IN经场管Q8801 D---S之间二极管供至MAX8725的SRC脚A/D_DOCK_IN经过二极管D8802供至MAX8725的DCIN,作为其供电。
A/D_DOCK_IN经过电阻R8812、R8818分压后供至MAX8725的ACIN,作为适配器插入检测输入。
据MAX8725芯片DATASHEET介绍当MAX8725检测到ACIN 2.2V电压(ACIN门限电压为2.048V)输入后,芯片认定适配器已插插入,此时驱动CHG_PDS 为低电平(其电压值为SRV-10V)即9V电压值,驱动CHG_PDL为高电高平(其电压值为SRC)即19V此时Q8801 Q8811场管导通,A/D_DOCK_IN供电至公共电压点AC_BAT_SYSQ8800场管截止,电池端电压被隔离此适配器移除时,MAX8725在根据DCIN与BATT引脚之间的压差设定选择CHG_PDS和CHG _PDL的切换门限。
当DCIN跌落至7V欠压锁定门限(UVLO)以下时,MAX8725进入低功耗关断模式,PDS开关断开,PDL开关闭合,PDL在芯片内部经100千欧下拉电阻下拉至地(0V),此时Q8800导通,系统由电池供电。
MAX8725引脚定义当MAX8725 的DCIN有了供电以后,其LDO输出5.4V线性电压,REF脚输出4.2235V参考电压。
笔记本常用供电芯片大全笔记本常用供电芯片大全线性稳压块:2951、LP2951、m5236、2950、AAT3200、AAT3680、AME8824、AMS1505、APL5912、APL5913、G9338、SC1565、MAX8863、MIC5205、SI9183、开机芯片:东芝TMP87PM48U、TMP48U、TMP87PH48UIBM:TB6805F、TB6806F、TB6807F TB6808F、TB62501F、、BD4175KV、 I/O芯片:PC97338、PC87391、PC87392、pc87393、SMSC系列:FDC37N869、FDC37N958、FDC37N972、LPC47N227/217、LPC47N252 LPC47N253、LPC47N254 LPC47N354LPC47N267键盘芯片:H8C/2471、H8/3434、H8/3431、H8S/2116VPC87541 PC87570、PC87591 PC87594 PC97551 PC97554键盘芯片:具有开机功能:H8/3434、H8/3437、H8/2147、H8/2149、H8/2161、H8/2168、PC87570、PC87591、H8S/XXX 、M38857、M38867、M38869 系统供电芯片:ISL6228 ISL6232MAX1630 MAX1631、MAX1632、MAX1633、MAX1634、MAX1635、MAX17003E、MAX1901、MAX1902、MAX1904、MAX1977、MAX1999、MAX785、MAX786、MAX8734、LTC1628、LT3728L、 LT3728LX、SB3052、SC1402、SC1403、SC1404、SC2450、、TPS51020、TPS51120〈MAX1631、MAX1634、MAX1904 可互换〉〈MAX1632、MAX1635、MAX1902 可互换〉〈MAX786、SB3052 可互换_老机型〉〈MAX8734、MAX1999可互换〉SC1402 (与MAX1632一样)IBM R40用LTC1628(与MAX1632差不多)索尼常用MAX785(奔2机器)辅助供电芯片:ADP3160、ADP3167、ADP3168、APW7057、APW7060ISL6224、ISL6225、ISL6227、IPM6220A、MAXl540、MAXl541、MAX1623、MAX1626、MAX1627、MAX1644、MAX1710、MAX1711、MAXl712、MAX1714、MAX1715、MAX1717、MAX1718、MAX1809、MAX1844、MAX1845、MAX1992、MAXl993、MAX8505、MAX8550、MAX8632、MAX8743、MAX8794、SC1470、SC1474、SC1476、SC1485、SC1486、SCl486A、SC470、SI786LG、G2996、SWC1486、TPS51116、TPS51117、TPS51120、TPS51124、TPS54610、TPS54672、CPU供电芯片:ADP3166、ADP3170、ADP3180、ADP3181、ADP3203、ADP3421、AIC1567、ISL6215、ISL6218、ISL6223、ISL6227、ISL6260、ISL6262、LTC1436、LTC1736、LTC1709、LTC3716、LTC3735、MAX1532、MAX1710、MAX1711、MAX1712、MAX1714、MAX1717、MAX1718、MAX1830、MAXl831、MAX1897、MAX1907、MAX1987、MAX1988、MAX798、MAX8760、MAX8770、MAX8771、MAX8774、SC451、SC452、SC1474、SC1476、供电芯片搭配使用:ADP3203/ADP3415、ADP3205+ADP3415、ADP3410+ADP3421、ADP3410+ADP3422、ADP3207+ADP3419、ADP3208+ADP3419电池充/放电控制芯片:AAI3680、ADP3801、ADP3806BQ24700、BQ2470l、BQ24702、BQ24703、DS2770、ISL6251、M61040FP、MAXl644 MAX1645、MAX1647、MAX1648、MAX745、MAX1736 MAX1772、MAX1773、MAX1870 MAX1873、MAX1908、MAX1909、MAX745、MAX8724、MAX8725、MAX8765、MB3878、MB3879、MB3887、MB39A126PFV、LT1505G、LTl505、LTC4008、TC490/591、TL494、TL594、OZ983、OZ985、笔记本电池电量检测芯片:BQ2040、BQ2060CPU温度控制芯片:MAX1617、MAX1020A、AD1020、AD1021、AD1030、AD1030A、AD1031、CM8500、MAX1989、AD1020A、MAX6654、ADM1032、G781、LM26、网卡芯片:RTL8100、RTL8139、Intel-DA82562ET、RC82540、3COM、BCM440、BCM5702KBGA、88E8001、88E8055、82562EZ网卡隔离器:LF8423、LF-H80P、H-0023、H0024/42、H0019、ATPL-119(内部是线圈,非电路)声卡芯片:ES1921、ESS1980S、STAC9704、AU8810、4299-JQ、4297-JQ、AD1885、AD1984、8552TS、8542TS、CS4239-KQ、AD1981、AD1981B、ADl888、ADl981、AD1986、ALC200、ALC201A、ALC202、ALC203、ALC258、ALC262、ALC655、ALC658、ALC660、ALC861、ALC880、ALC883、CMl9738、CS4205、CX20468、CX20549、CX20561 PT2353、(没声音,杂音,声小,查功放芯片)(开机时,没有声音,无声卡设备,查声卡芯片)音频功放芯片:APA2020、TPA0142、TPA0312、TPA6017、TPA0202、LM4835、LM4838、LM4861、LM4863、LM4880、LM4881、LM4882、LM4911、MAX9710、MAX9750、MAX9751、MAX9755、MAX9789、MAX9790、ESS1980S、8552TS、8542TS、TPA0302、AU8810 、BA7786、AN1294、AN12941、AN12942B、AN12943、G1420、PC卡信号芯片:R5C551、R5C552、R5C476、R54472、R5C593、SN0301520、PCIXXX、PC卡供电芯片:TPS2205、TPS2206、TPS2216、TPS2211、TPS2224、PU2211、M2562A、M2563A、M2564A、OZ2206、超级I/O:PC8394TIO芯片:PC系列:PC87591S(VPCQ01)、PC 87591L(VPC01)、PC97317IBWPC87393 VGJ、PC87591E-VLB、PC87591E (-VPCI01)/(VPCQ01)、PC97551-VPC、PC87570-ICC/VPC、PC87391VGJ、PC8394T、PC87392、PC87541L、PC87541VPC87591E-VLB、TB系列:TB62501F、TB62506F、TB6808F、ENE系列:KB3910QB0、KB910SFC1、KB3910SF、KB910QF、KB910QB4、KB910LQF、KB910LQFA1其它系列:IT8510E、PS5130、W83L950D、LPC47N249-AQQ、PCI4510、LPC47N253-AQQ、LPC47N250-SD、LPC47N252-SG、LPC47N254-AQQ、(1)管理串口、并口、软驱、I/O:PC97338、MB87392、(2)管理键盘、鼠标、且带开机功能:H8/3437、H8。
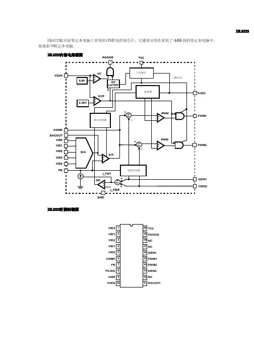
ISL6251AHRZ (笔记本)电池充放电管理芯片引脚定义
21,22脚CSOP/CSON:是电池的充电电流感应正/负输入。
在CSOP的差动电压和CSON是用于检测电池的充电电流,并与充电电流限制门限调节充电电流。
该CSON管脚也可以用作电池的反馈电压来执行电压调节。
19,20脚CSIP/CSIN: 是AC适配器电流传感正/负输入。
CSIP的两端的差分电压和CSIN是用于检测AC适配器电流,并与AC适配器电流限制相比,调节AC适配器电流。
24脚DCIN: 是内部5V LDO输入。
它连接到AC适配器的输出。
连接DCIN一个0.1μF的陶瓷电容。
2脚ACSET:是一个AC适配器检测输入。
连接到从适配器输入电阻分压器。
23脚CACPRN:是AC适配器开漏输出。
ACPRN是低电平时ACSET比通常1.26V较高,高电平时ACSET比一般1.26V低。
3脚EN:是充电使输入。
连接中文高使充电控制功能,连接中文的充电功能低禁用。
使用的热敏电阻来检测并暂停热电池充电。
7脚ICM:是适配器的电流输出。
该引脚输出产生的电压成正比适配器的电流。
13脚PGND:是电源地。
连接PGND到的低侧MOSFET栅极驱动器低电压端MOSFET源。
1脚VDD:是一个内部LDO输出电源IC的模拟电路。
连接一个1μF陶瓷电容接地。
15脚VDDP:是低端MOSFET栅极驱动器电源电压。
4.7Ω电阻连接到VDD和1μF陶瓷电容,电源地。
5脚ICOMP:是一个电流环误差放大器输出。
6脚VCOMP:是一个循环放大器的输出电压。
4脚CELLS:这个引脚用于选择电池电压。
细胞=内径为4型电池组,电池=接地为3S号电池,电池=浮法为2秒电池组。
11脚V ADJ:调整电池的稳压电压。
V ADJ =参考电压为4.2V的5%; V ADJ =为4.2V/cell浮动; V ADJ =接地为4.2V的5%。
连接到电阻分压器进行编程至4.2V之间,5%和5%的预期4.2V的电池电压。
9脚CHLIM:是电池的充电电流限制设定引脚。
CHLIM输入电压范围为0.1V至3.6V之间。
当CHLIM =,对南方东英设定点3.3 - CSON 为165mV。
该充电器关闭如果CHLIM低于88mV强迫。
10脚ACLIM:是适配器的电流极限设定引脚。
ACLIM =参考电压为100mV时,ACLIM =浮动的仅为75mV @,为50mV的ACLIM =接地。
连接一个电阻分压器进行编程与50mV和100mV适配器电流限制门槛。
8脚VREF:参考电压是2.39V基准输出引脚。
这是内部补偿。
不要连接去耦电容。
16脚BOOT:连接启动到一个0.1μF的陶瓷电容相引脚和连接到自举肖特基二极管的负极。
17脚UGA TE:是高侧MOSFET栅极驱动输出。
14脚LGA TE:是低侧MOSFET栅极驱动输出;摆动0V和VDDP之间。
18脚PHASE:第一阶段的连接引脚连接到高侧MOSFET源,输出电感和低侧MOSFET的漏极。