上海机床厂M7150A电气控制原理图
- 格式:pdf
- 大小:843.70 KB
- 文档页数:1
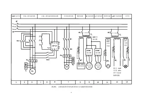
图2-1 主轴电机和冷却电机等部分主电路控制原理图
图2-1 数控系统接口与控制电路图
(a) 来自图2-26的数控系统主轴及润滑控制接口电路 (b) 控制电路图
来自图2-33变压器 T2输出的交流110V 主轴电机正反转控制
主轴电机 制动控制 冷却电机正 转及其制动
数控系统 直流24V
数控系统控制主 轴电机正转反转
数控系统控制 主轴电机制动 数控系统控制冷却电机制动
14 15
16 17 18 19 20 21 23
22 (a)
J 1 +24V M03 M04 M05 M08
J 2 J 3 J 4
(b)
KM 1
KM 2 KM 3 KM 4
FR 1
J 3
J 1
KM 2
J 2
KM 1
FR 1
J 4
B 1 B 2
110V ~
F 3 F 4 F 5 F 6
KM 1 2 × 16 2 2
KM 2 3 × 15 3 3 KM 3 5 × × 5 5 KM 4 7 × × 7 7
J 1 15 4 × ×
J 2 16 4 × ×
J 3 4 15 × ×
J 4 18 × × ×
(a) (b)
(c) (d)
图2-2 电气控制柜组装步骤
(a) 在电气柜安装板上合理布局电气元件 (b)固定导轨线槽,用螺丝固定四件电器
(c)按照原理图、接口与控制电路图接线 (d)电器柜组装完成后加线槽盖板即成
图2-3 CA6140普通车床数控改造后的CK6140B型数控车床图。
数控车床电气原理图数控车床是一种通过预先编程的控制系统来控制工具和工件在加工过程中的移动和加工操作的机床。
而数控车床的电气原理图则是指数控车床的电气系统的结构和工作原理的图纸。
下面将对数控车床电气原理图进行详细的介绍。
首先,数控车床电气原理图主要包括电气控制柜、主轴驱动器、伺服驱动器、输入/输出模块、编码器等组成部分。
其中,电气控制柜是数控车床电气系统的核心部分,它包括主要的电气元件和控制器,用于控制整个车床的运行。
主轴驱动器用于控制车床主轴的转速和方向,而伺服驱动器则用于控制各个伺服电机的运动。
输入/输出模块用于与外部设备进行数据交换,而编码器则用于检测和反馈各个轴的位置信息。
其次,数控车床电气原理图中的各个部件之间通过电气连接线进行连接,形成一个完整的电气系统。
在数控车床的运行过程中,控制器发送指令给各个驱动器,驱动器再将指令转化为相应的电信号,通过电气连接线传输到各个执行元件,从而实现对车床各个部件的精密控制。
另外,数控车床电气原理图中还包括各种传感器和保护装置,用于监测车床运行状态并保证车床的安全运行。
例如,温度传感器用于监测电气设备的温度,过载保护装置用于保护电气设备不受过载损坏,紧急停止按钮用于在紧急情况下迅速切断电源等。
总的来说,数控车床电气原理图是数控车床电气系统的设计蓝图,它直接关系到车床的性能和精度。
通过对数控车床电气原理图的深入理解,可以更好地掌握数控车床的工作原理,为数控车床的维护和维修提供有力的支持。
在实际的生产中,操作人员应该严格按照数控车床电气原理图进行操作,避免误操作导致设备损坏或事故发生。
同时,定期对数控车床的电气系统进行检查和维护,保证其正常运行,提高生产效率和产品质量。
综上所述,数控车床电气原理图是数控车床电气系统的设计和工作原理的重要参考依据,对于提高数控车床的加工精度、稳定性和安全性具有重要意义。
操作人员应该深入理解数控车床电气原理图,严格按照要求进行操作和维护,以确保数控车床的正常运行和生产效率。
M7120平面磨床的电气自动化设计第一章 M7120型磨床的构成及工作原理型磨床的构成 M7120一、型磨床的型号及含义M71201.型号:M7120含义:M —磨床7 —平面磨床1 —卧轴矩台式20 —工作台的工作面宽200mm2.M7120型磨床的主要结构M7120型平面磨床主要由床身、工作台、电磁吸盘、砂轮架(又称磨头)、滑座、立柱等部分组成。
它的外型如图所示:磨床的主运动是砂轮的旋转运动,辅助运动是工作台的左右往返1M7120平面磨床的电气自动化设计运动和砂轮架的前后上下进给运动。
工作台的往返运动采用液压传动,能保证加工精度。
砂轮升降电动机使砂轮在立柱导轨上作垂直运动,用以调整砂轮与工件位置。
3.控制要求(1)砂轮的旋转用一台三相异步电机拖动,要求单向连续运行。
(2)砂轮电动机、液压泵电动机和冷却泵电动机都只要求单向旋转。
(3)砂轮升降电动机要求能正反转控制。
(4)冷却泵电动机只有在砂轮电动机起动后才能起动。
(5)电磁吸盘应有充磁和去磁控制环节。
二、M7120型磨床的工作原理1.M7120型磨床电气控制线路图见附图2.主电路工作原理主电路中有四台电动机,分别为液压泵电动机M1、砂轮电动机M2、冷却泵电动机M3和砂轮升降电动机M4,它们的短路保护均由熔断器FU1实现。
热继电器FR1、FR2、FR3分别为M1、M2、M3的过载保护。
液压泵电动机M1只需要单向旋转,由接触器KM1控制。
由于冷却泵电动机M3必须在砂轮电动机M2运转后才能起动,所以由同一个接触器KM2控制。
砂轮升降电动机M4由接触器KM3和KM4控制,要求能正反转,由于M4是点动短时运转,故未设过载保护。
3.控制电路工作原理(1)液压泵电动机M1的控制若电源电压正常,由变压器TC副绕组提供135V交流电压,经桥式整流器VC整流后得到110V直流电压,使欠电压继电器KV线圈得电吸合,其常开触头KV闭合,为电动机的起动作好准备。
若电源电压偏低,KV不能可靠工作,则四台电动机均不能起动。
M7120平面磨床电气控制线路的故障分析与检查一、主要结构形式及运动方式1.主要结构2二、电气线路分析下图为M7120平面磨床的电气控制线路。
分为主电路、控制电路、电磁工作台控制电路和照明指示灯电路四部分。
1.主电路分析主电路共有三台电动机,M1是砂轮电动机,M2是冷却泵电动机,M3是液压油泵电动机。
三台电动机均具有短路、失压、欠压保护,分别由FU1和KM1、KM2、KM3来执行,FR1、FR2、FR3热继电器执行过载保护。
2.控制电路分析(1)液压油泵、冷却泵电动机M2、M3的控制控制电路如图所示:动作原理:电源电压正常,按下SB2,电流经T(110V)→FU3→FR1→FR2→FR3→SB1→SB2→KM1→T(110V)。
接触器KM1线圈通电,主触头KM1闭合,M2、M3启动运行,辅助触头KM1闭合,进行自保。
系统压力传递给压力继电器P,为砂轮电动机启动做准备。
若按下停止按钮SB1,接触器KM1断电,主触头KM1断开,液压泵、冷却泵电动机M2、M3断电,停止转动。
(2)砂轮电动机的控制控制电路如图所示:91591517911911 13(3)电磁工作台的控制控制电路如图所示:控制原理:当电磁吸盘需要吸力夹持工件时,旋转转换开关SA2,使接点(37-41)和(45-43)接通。
充磁回路由VC+→SA2(45-43)→X→YA→X→SA2(41-37)→VC-。
YA吸牢工件,砂轮对工件进行磨削加工。
加工完毕后,将SA2经“放松”位置打向“退磁”位置,使接点(45-41)和(47-37)接通。
退磁回路由VC+→SA2(45-41)→X→YA→X→3R→SA2(47-37)→VC-,反向给电磁吸盘和工件退磁。
退磁完毕后,旋转SA2到“放松”位置,取下工件。
1.122.1291517 3123。
M7130平面磨床电气控制原理电路图解磨床是利用砂轮的周边或端面进行加工的精密机床。
砂轮的旋转是主运动,工件或砂轮的往复运动为进给运动,而砂轮架的快速移动及工作台的移动为辅助运动,磨床的种类很多,按其工作性质可分为外圆磨床、内圆磨床、平面磨床、工具磨床以及一些专用磨床等,其中尤以平面磨床应用最广。
如下图所示的是M7130平面磨床电气控制电路,下面的表格是与之对应的主要电气元件表。
其机械结构由床身、工作台、电磁吸盘、砂轮箱、滑座等部分组成,工作台上装有电磁吸盘,用以吸附工件。
工作台在液压传动机构作用下,沿着床身的导轨作往返运行,砂轮箱在电动机M4的驱动下可在主导轨上作垂直运行。
其电气设备主要安装在床身后部的壁龛盒中,控制按钮安装在床身前部的电气操纵盒上。
电气控制电路可分为主电路、控制电路、电磁吸盘控制电路和机床照明电路等部分。
M7130平面磨床电气控制电路图(点击图片看大图)M7130平面磨床主要电气元件表:主电路分析装有三台电动机,其中M1为砂轮电动机,M2为冷却泵电动机,M3为液压泵电动机。
电动机都采用直接起动,单方向旋转控制。
其中M1、M2由接触器KM1控制,M2再经接插器X1供电,M3由接触器KM2控制。
三台电动机共用熔断器FU1作短路保护,M1、M2由热继电器FR1作长期过载保护,M3由热继电器FR2作长期过载保护。
电动机控制电路分析由按钮SB1、SB2与接触器KM1组成砂轮M1单向旋转起动一停止控制电路;按钮SB3、SB4与接触器KM2构成液压泵M3单向旋转起动——停止控制电路。
但电动机的起动必须在下列条件之一成立时方可进行:1.电磁吸盘YH工作,并且欠电流继电器KA线圈得电吸合后;2.若电磁吸盘YH不工作,但转换开关SA1置于“去磁”位置,其触点SA1 (3-4)闭合。
电磁吸盘控制电路M7130平面磨床的电磁吸盘装在工作台上,用于固定加工工件。
当电磁铁线圈通电时,电磁铁心就产生磁场,吸住铁磁材料工件,便于磨削加工。