断路器的弹簧操动机构
- 格式:rtf
- 大小:16.92 KB
- 文档页数:1
断路器弹簧机构常见故障分析与处理发布时间:2022-08-31T01:36:52.142Z 来源:《科学与技术》2022年第30卷第4月第8期作者:唐琰[导读] 断路器运行的过程中弹簧机构故障发生率较高。
为了确保断路器稳定运行唐琰中国南方电网云南电网有限责任公司丽江供电局云南丽江 674100摘要:断路器运行的过程中弹簧机构故障发生率较高。
为了确保断路器稳定运行,本文从断路器合位不到位、断路器空合、弹簧储能不到位三个方面开展研究,供相关工作人员参考。
关键词:断路器;弹簧机构;常见故障;处理操动机构是断路器中相当重要的操动执行元件之一,其中比较重要的一种为弹簧。
但是弹簧机构频繁发生故障,必须深入分析并提出相应的处理对策,希望可以为断路器的正常运行提供保障。
1断路器弹簧机构常见故障及其处理通过对变电所与发电厂中的真空断路器进行分析可知,其频繁发生故障,与弹簧操动机构存在较大的故障隐患有很大的联系[1]。
目前,10kV断路器弹簧机构存在的问题较多,比较常见的问题有分合速度达不到标准、断路器分合闸异常;应用真空断路器时分闸的速度较低,容易出现断路器断开之后重燃的问题,且分闸时过电压发生概率较高,危害较大。
1.1断路器合位不到位合闸电池磁铁铁芯顶杆从接收合闸指令开始就顶开了合闸擎子,释放了合闸弹簧能量,断路器被带动后快速合闸。
一旦出现断路器合闸不到位的问题,这就意味着擎子达不到勾合位置,断路器存在停止合闸的问题,对断路器的安全性产生很大的影响。
若合闸储能不足的,更容易出现提前分闸问题,这一故障的出现原因与解决方法为:一是运作的时间过长,损坏合闸弹簧,降低了能量释放,可以及时更换新的合闸弹簧[2]。
二是合闸线圈存在不圆铜套与不光滑的问题,此时铁心处于受阻状态,合闸不到位时还会烧坏线圈。
维修人员应及时检查合闸铁芯铜套,及时清理毛刺或做好性状的修补工作。
三是在合闸弹簧的影响下出现凸轮间隔输出杆较远的问题,输出杆的冲击力不强,与输出杆连接的主拐臂无法合闸。
断路器弹簧机构常见故障分析与处理弹簧储能机构断路器在电力系统被广泛的使用,取得了很大的成效。
弹簧储能机构的优点较多,运行起来也相对稳定。
但是随着使用的时间不断加长,会出现若干问题影响断路器的安全运行。
本文阐述了断路器弹簧储能机构常见故障以及产生的原因,并提出针对相应问题的解决方案。
标签:弹簧机构断路器故障处理1、机构原理在断路器中,操动机构是非常重要的操動执行元件,在操动执行元件中弹簧只是其中的一种。
弹簧操动机构是指通过弹簧储能操动断路器触头的分合;弹簧操动机构进行储能基本原理是断路器合闸在实施操作后,促使合闸弹簧储能限位开关进行动作,该开关触点闭合后储能接触器被启动,与此同时接通了接通电机回路,最终实现弹簧储能。
操动机构的主要组成包括弹簧储能、维持储能、合闸、分闸几部分,而整个过程中的心脏就是弹簧,弹簧储能调控开关释放能量,促进转动部位运转带动分合闸;分合闸弹簧预拉长度受到调整,可使分合闸速度在标准范围内,保证断路器安全可靠运行。
2、故障分析经过对变电站中真空断路器故障频发检测结果可知,大部分故障原因是弹簧操动机构存在故障隐患。
目前应用中,10kV断路器弹簧机构常存在较大问题,如断路器分合闸异常、分合速度不达标等;在真空断路器应用时,分闸速度过低,易导致断路器断开后重燃,分闸时产生重燃过电压,危害极大。
常见的弹簧操动机构故障原因及处理方法如下所述。
2.1、断路器未合到位就分闸受到合闸指令后,合闸电磁铁铁心顶杆顶开合闸擎子,释放合闸弹簧能量,断路器受到带动实现合闸。
若断路器合闸不到位,即擎子未抵达钩合位置时,断路器便停止合闸,将严重影响断路器的安全性。
合闸储能不足导致分闸提前的主要故障及处理措施主要可概括为以下四点。
第一,长时间作业运转导致合闸弹簧疲劳受损,能量释放下降。
处理方法为及时更换合闸弹簧。
第二,合闸线圈内存在不光滑或不圆铜套,导致铁心卡涩受阻,合闸不到位,甚至会使线圈被烧坏。
处理方法为对合闸铁心铜套及时检查,修补性状或清理干净毛刺。
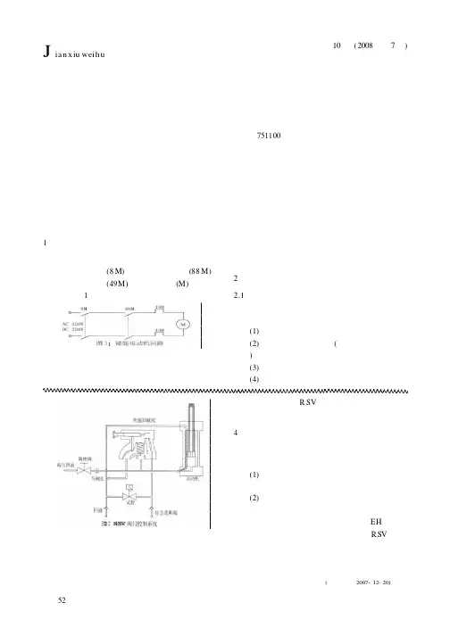
5第10卷(2008年第7期)电力安全技术断路器弹簧机构常见储能故障分析与处理断路器弹簧机构常见储能故障分析与处理操动机构是断路器的操动执行系统,是断路器的核心动能配套产品,而弹簧操动机构以利用弹簧为动力来实现断路器的分合闸操作。
弹簧操动机构以其优越的性能、安全可靠、维护方便和使用寿命长等优势被广泛使用。
但是,目前使用的弹簧机构多种多样,结构复杂,传动环节较多,时常会出现故障。
1储能控制回路分析弹簧操动机构储能电动机回路一般由:储能电动机电源自动开关(8M)、储能接触器触点(88M)、储能电机热继电器(49M)及储能电动机(M)构成,具体电路见图1。
图1储能电动机回路弹簧储能电动机电气控制回路一般由辅助继电器、电动机热继电器触点、合闸弹簧储能限位开关触点、储能接触器及储能接触器空气延时继电器触蒋超伟(银南供电局,宁夏银南751100)点构成。
工作过程是断路器合闸操作后,合闸弹簧储能限位开关触点闭合,启动储能接触器接通电机回路,对合闸弹簧储能。
当储能到位时,通过机械凸轮使合闸弹簧储能限位开关断开,储能接触器返回,电动机停机。
若电动机运转时间过长,则储能接触器空气延时触点经其整定时间延时动作,启动辅助继电器触点,切断储能电动机回路;当储能电动机出现过载时。
其储能电动机回路中热继电器动作。
热继电器触点闭合启动辅助继电器,切断储能电动机回路。
2储能电动机不启动故障2.1故障原因分析通过对储能电动机回路分析可知,造成储能电动机不启动的原因有如下几点:(1)储能电动机电源及二次回路故障;(2)储能接触器、继电器(辅助继电器、延时继电器)故障;(3)储能限位开关故障;(4)储能电动机过载故障;Jian x iu weih u检修维护降低,高压油推动滑阀上移,将滑阀套筒上的泄油口打开,高压油通过该通道泄油失压,即油动机下腔中的压力油泄掉,阀门在重型弹簧作用下迅速关闭。
在一级导阀上有一个压力调节手柄,正常情况在全关位置,此时针型阀将导阀上的放油孔堵住。
断路器弹簧机构特性的监测方法摘要:储能弹簧作为断路器操动机构的储能核心构件,结构简单的弹簧操动机构广泛地应用于不同电压等级的断路器中,通过弹簧特性监测可以了解高压断路器的运行状态,尽早发现潜在故障,及时采取预防措施,保障电网运行的可靠性。
关键词:弹簧机构;特性;监测方法高压断路器是电力系统中最重要的开关设备之一,随着断路器灭弧能力的逐步提高,结构简单的弹簧操动机构越来越广泛地应用于更高电压等级的断路器中。
作为操动机构的储能核心构件——储能弹簧在长期运行中由于材料的疲劳及蠕变等原因产生应力松弛现象,尤其是弹簧断裂,使弹簧储能降低,导致断路器分合闸速度降低或不能分闸,严重时发生灭弧室爆炸事故,对电网的稳定运行产生严重威胁。
一、弹簧操作机构监测的总体方案在对断路器进行分、合闸操作时,首先需要进行储能操作,通过电机对合闸弹簧完成储能后,弹簧操动机构维持在储能状态;其次,在执行合闸操作后,合闸弹簧储存的能量被全部释放出来,其中一小部分被用于保证操作的顺利进行,剩余大部分能量被用于分闸弹簧储能操作,以此保证在合闸操作执行完后能顺利执行下一步分闸操作。
之后,当合闸弹簧释放能量完成后,再一次进行合闸弹簧储能操作;最后,当弹簧操作机构执行分闸操作时,分闸弹簧将储存的能量全部释放,当执行完后便恢复到初始储能状态。
针对断路器的合闸储能弹簧进行监测,即对断路器的合闸动作和储能动作进行监测。
为得到合闸储能弹簧的状态,对合闸储能弹簧的压力、合闸储能弹簧的动作行程、合闸行程曲线、储能电机电流4个参数进行监测。
其中合闸储能弹簧的压力值既可以评估断路器在运行过程中合闸储能弹簧的储能状态,又可以在断路器动作过程中评估合闸储能弹簧的出力状态;合闸储能弹簧动作行程结合合闸储能弹簧压力的变化可以得到合闸储能弹簧的实时出力;合闸行程曲线可以间接地反应合闸储能弹簧的出力状态;储能电机电流可以间接地反应合闸储能弹簧在储能过程中的受力状态目前,断路器的振动监测系统以合闸储能弹簧压力值和合闸储能弹簧动作行程为主要监测参数,以合闸行程曲线和电机电流为辅助监测参数,通过测量可以分析和评估断路器合闸储能弹簧的性能状态。
断路器(弹簧机构)动作原理及两起合后即分故障案例分析本文在介绍弹簧机构的结构、动作原理的基础上,分享几起合后即分的故障案例,分析故障产生的原因并提出后续工作建议。
一、弹簧机构动作原理敞开式断路器和组合电器断路器用CT30弹簧机构结构及动作原理如图1~图4所示。
弹簧操动机构分、合闸操作采用两个螺旋压缩弹簧实现。
储能电机通过棘爪、棘轮给合闸弹簧储能。
1415161-分闸弹簧2-合闸弹簧3-合闸掣子4-合闸线圈5-合闸触发撞杆6-分闸线圈7-合闸保持掣子8-分闸掣子9-限位挡块10-拐臂11-棘爪12-凸轮13-棘轮14-分闸掣子15-复位弹簧16-滚轮图1合闸位置(合闸弹簧储能)图2分闸操作过程图3分闸位置(合闸弹簧储能)图4合闸操作过程如图1、图2所示,分闸操作时,分闸电磁铁吸合,分闸电磁铁撞杆触发分闸掣子,分闸掣子逆时针旋转,合闸保持掣子在拐臂的分闸力矩作用下逆时针旋转,分闸弹簧带动拐臂顺时针旋转,分闸弹簧释放能量完成分闸。
分闸操作是一套独立系统,分闸弹簧释放的能量仅作用于断路器分闸。
如图3、图4所示,合闸操作时,合闸线圈带电吸合,并使合闸撞杆撞击合闸掣子。
合闸掣子以顺时针方向旋转,并释放合闸弹簧储能保持掣子,使棘轮带动凸轮轴以逆时针方向旋转,使主拐臂以顺时针旋转,断路器完成合闸。
并同时压缩分闸弹簧,使分闸弹簧储能。
当主拐臂转到行程末端时,分闸掣子和合闸保持掣子将轴销锁住,开关保持在合闸位置。
合闸弹簧释放的能量主要分为两部分,一部分用于断路器合闸,另一部分用于机构分闸弹簧储能。
二、案例1复位弹簧弹力不足(一)故障概况2020年5月25日20时08分53秒,500千伏某站在合上220kV4965开关操作过程中(配合对侧送电,某站站内无工作),在合上4965开关时,A相未正常动作,B、C相正常合闸,三相不一致动作,开关三跳,无其他保护动作。
4965间隔为GIS设备,设备型号为ZFW20-252,弹簧机构型号为CT30,出厂日期2013年12月8日,投运日期2014年6月30日。
断路器弹簧操动机构介绍一、断路器弹簧操动机构的组成1.弹簧:弹簧是断路器弹簧操动机构的核心部件,通过对弹簧的张紧储备一定的弹能,当需要断开电路时,通过释放弹簧的弹性能量来实现快速断开。
2.手动机构:手动机构是用于对弹簧进行张紧和释放的机构,主要包括手动动作机构和手动存储弹簧机构。
手动动作机构通过手动操作杆或手轮来对弹簧进行张紧或释放,而手动存储弹簧机构则用于将手动张紧的能量储存在一个可释放的机构中,以方便在需要时快速释放。
3.动作机构:动作机构是连接弹簧和断路器断开触点的部分,通过弹簧操动机构的动作来实现断路器的闭合和断开。
动作机构一般采用连杆机构,通过转动轴让触点运动实现闭合或断开。
4.控制电磁铁:控制电磁铁是断路器弹簧操动机构的辅助部件之一,通过对电磁铁的控制来控制断路器的闭合和断开动作,以实现对电路的控制。
二、断路器弹簧操动机构的工作原理断路器弹簧操动机构的工作原理是利用储存在弹簧中的弹性能量来实现断路器的快速关闭。
在正常情况下,断路器的弹簧被手动机构张紧,这时断路器处于断开状态,当电路发生故障时,控制电磁铁被触发,电磁铁产生磁力将断路器的触点吸合,然后释放弹簧的弹性能量,通过动作机构的传动将触点迅速拉开,从而实现断路器的闭合动作。
当电路故障排除后,人工操作手动机构将弹簧重新张紧,断路器恢复至断开状态。
三、断路器弹簧操动机构的特点1.快速断开能力:断路器弹簧操动机构通过弹簧的释放来实现快速断开电路,能够在电路故障发生时快速将电路切断,保障电力设备和人员的安全。
2.高可靠性:断路器弹簧操动机构采用高强度的材料制造,具有较高的机械强度和抗疲劳性能,能够保证长时间使用的可靠性。
3.灵活性:断路器弹簧操动机构采用手动机构和控制电磁铁相结合的方式进行操作,可以根据需要手动或自动控制断路器的闭合和断开动作。
4.操作简便:断路器弹簧操动机构的手动机构设计简单,操作方便,能够满足不同场合的需求。
5.自动重合闸功能:有些断路器弹簧操动机构还具有自动重合闸功能,在电路故障排除后,能够实现自动闭合电路,提高电能的利用效率。
一、CT8-114断路器弹簧操动机构称说明概述CT8-114断路器弹簧操动机构称可在工作电流范围内进行频繁的操作或多次开断短路电流;机械寿命可高达30,000次,满容量短路电流开断次数可达50次。
断路器弹簧操动机构适于重合闸操作并有极高的操作可靠性与使用寿命。
断路器弹簧操动机构(普通型)采用了立式的绝缘筒防御各种气候的影响;且在维护和保养方面,通常仅需对操作机构做间或性的清扫或润滑。
断路器弹簧操动机构(极柱型)采用了固体绝缘结构—集成固封极柱,实现了免维护。
断路器弹簧操动机构在开关柜内的安装形式既可以是固定式,也可以是可抽出式的,还可安装于框架上使用动静触头允许磨损累计厚度mm 3四、断路器弹簧操动机构选型用户可根据被保护对象选用不同型号的断路器弹簧操动机构,对使用场所的不同可选用防污型和高原型。
为满足市场的需求我厂可根据用户的要求设计各种非标产品。
《断路器弹簧操动机构CT8-114》五、断路器弹簧操动机构使用条件:1.适用于户内、外;2.环境温度-40℃~+40℃;3.海拔高度不超过3000m(瓷套式不超过1000m);4.电源频率不小于48Hz、不超过62 Hz;5.长期施加在断路器弹簧操动机构端子间的工频电压不超过断路器弹簧操动机构的持续运行电压;6.地震烈度8度及以下地区;7.大风速不超过35m/s。
8.断路器弹簧操动机构保护发电厂、变电站的交流电气设备免受大气过电压和操作电压的损坏。
断路器弹簧操动机构是变电站被保护设备免遭雷电冲击波袭击的设备。
断路器弹簧操动机构测量电流是否超过电动机的额定电流值,调整整定电流值。
电动机运行时过载,热继电器的辅助头,常闭点断开,常开点闭合的特性进行保护。
在继电控制中把常闭点与停止按钮串入,过载时停止电动机运行,并给出报警信号。
六、断路器弹簧操动机构基本原理断路器弹簧操动机构是一种过电压(电流)保护器,主要用于保护电力系统、铁道电气化系统、通讯系统中的各种电气设备(变压器、开关、电容器、阻波器、互感器、发电机、电动力、电力电缆等)免遭大气过电压、电流操作过电压(电流)和工频暂态过电压(电流)等损坏,是电力系统绝缘配合的基础。
弹簧储能操作机构的工作原理!民熔教授解答您的困惑!民熔储能操动机构是一种新型的断路器操动机构。
民熔操动机构的出现对提高断路器的整体性能起到了很大的作用。
由于传统的电磁操动机构在提高合闸速度方面受到限制,其合闸功率也较大,对供电提出了更高的要求。
弹簧储能操动机构采用手动或电动操作,不仅具有较高的合闸速度,而且能实现自动重合闸。
Ct19是一种编号为Ct19的弹簧储能操作机构。
其模型组成及含义如下图所示。
可用于关闭高压开关柜中的2n28高压真空断路器及其它类似的真空断路器。
其性能符合GB1984《交流高压断路器》的要求,主要指标均达到或超过1ec标准。
民熔操作机构合闸弹簧有两种:电动机储能和手动储能;分闸操作包括分闸电磁铁、过流跳闸电磁铁和手动按钮操作;合闸操作包括合闸电磁铁和手动按钮。
1机械部分原理介绍,ct19、ct19b(a)弹簧储能操动机构由电机提供储能动力,通过两级齿轮减速带动储能轴旋转,实现储能弹簧储能。
弹簧储能到位后,摇臂推动行程开关,切断电机电源。
在手动储能过程中,将手动储能操作手柄插入储能摇臂的插座内,然后上下摆动。
棘轮由摇臂上的棘爪驱动,储能轴转动,实现合闸弹簧储能。
操作机构储能完成后,保持储能状态。
如果准备合闸,合闸线圈通电,电磁铁动作。
储能保持状态释放,合闸弹簧迅速释放能量,完成合闸动作。
分闸时,分闸线圈通电使电磁铁动作,联动机构的平衡状态解除。
在断路器的负载力作用下,分闸操作完成。
ct19、ct19b(a)弹簧储能操动机构外形如下图所示。
2电气控制原理下图为ct19民用熔泉储能操动机构电气控制原理图。
图两侧km的两条垂直线为控制电源线,可为AV220V或DC220V 等,当机构处于分闸无储能状态时,行程开关CK常闭触点闭合。
此时,按下储能按钮sb。
中间继电器KA1线圈通电,常开触点kal-1闭合,中间继电器ka2动作ka2的常闭触点ka2-2断开,常开触点ka2-1闭合。
马达M接通电源,开始运转。
真空断路器的操动机构主要有三种类型:电磁操动机构、弹簧操动机构及永磁操动机构。
电磁操动机构由一个电磁线圈和铁心,加上分闸弹簧和必要的机械锁扣系统组成,结构简单、零件数少、工作可靠、制造成本低。
同时螺管电磁铁的出力特性容易满足真空断路器合闸反力特性的要求。
其缺点是合闸线圈消耗的功率太大,因而要求配用昂贵的蓄电池,加上电磁机构的结构笨重,动作时间较长。
电磁操动机构出现最早,但目前用量趋于减少。
弹簧操动机构由弹簧贮存分合闸所需的所有能量,并通过凸轮机构和四连杆机构推动真空灭弧室触头动作。
其分合闸速度不受电源电压波动的影响,相当稳定,通过调整弹簧的压力能够获得满足要求的分合闸速度。
其缺点是机械零件多(达160多个),零件的材质、加工精度和装配精度都直接影响机构的可靠性。
弹簧机构的出力特性,基本上就是储能弹簧的释能下降特性,为改善匹配,设计中采用四连杆机构和凸轮机构来进行特性改变。
目前弹簧操动机构技术已经成熟,因此用量较大。
永磁机构是一种全新的操动机构,它利用永磁保持、电子控制、电容器储能。
其优势是结构简单、零件数目少,工作时的主要运动部件只有一个,无需机械脱扣、锁扣装置。
永磁机构分为两种类型:单稳态永磁机构和双稳态永磁机构。
永磁机构尚需经受考验,需解决好电容器的寿命问题、永久磁铁的保持力问题及电子器件的可靠性等问题。
目前其用量还不大。
真空断路器主要结构:真空断路器主要包含三大部分:真空灭弧室、电磁或弹簧操动机构、支架及其结构图他部件断路器采用三相支柱式结构,具有开断性能稳定可靠、无燃烧和爆炸危险、免维修、体积小、重量轻和使用寿命长等特点。
断路器采用全封闭结构,密封性能好,有助于提高防潮、防凝露性能,特别适用于严寒或潮湿地区使用。
三相支柱及电流互感器采用进口户外环氧树脂固体绝缘,或采用户内环氧树脂外包有机硅橡胶固体绝缘;具有耐高低温、耐紫外线、耐老化等特点。
操动机构采用小型化弹簧操动机构,储能电机功率小,分合闸能耗低;机构传动采用直动传输方式,零部件数量少,可靠性高。
断路器弹簧操动机构常见问题及检修方法发布时间:2023-02-20T06:53:58.267Z 来源:《中国科技信息》2022年19期作者:刘涛[导读] 弹簧操动机构作为断路器的核心配件,直接决定着电力系统的安全运行?掌握操动机构基本的检修操作和日常维护刘涛国网山西超高压变电公司山西太原 030000摘要:弹簧操动机构作为断路器的核心配件,直接决定着电力系统的安全运行?掌握操动机构基本的检修操作和日常维护,有助于预防和解决电力系统事故的发生?结合自身长期的断路器弹簧操动机构装配及检修经验,总结出断路器弹簧操动机构出现的常见问题,并进行了原因分析,针对性提出常见问题的检修方法及操动机构日常维护要点?对高压断路器弹簧操动机构的维护与检修具有重要的指导意义,同时也为高压断路器弹簧操动机构设计与改进提供了经验基础?关键词:断路器;弹簧操作;常见故障;检修方法断路器是能关合?承载?开断正常回路条件下的电流;在规定的时间内承载规定的过电流,并能关合和开断在异常回路条件(如各种短路条件)下的电流的机械开关装置?而断路器弹簧操作机构能否正常工作对于断路器能否发挥作用等起到了非常关键的作用?1常见问题及检修方法1.1机构特性不合格的调试1.1.1分合闸速度不合格弹簧操动机构是压缩弹簧进行工作的,因此要调节机构的分合闸速度,主要是调节分合闸弹簧的压缩量,即调节机构的输出功?要提高分合闸速度,必须增大弹簧压缩量;反之,应降低弹簧压缩量?由于弹簧操动机构合闸时,合闸弹簧能量一部分转化为分闸弹簧能量储存起来,一部分转化为机械能输出,因此分闸弹簧力量的大小直接会影响到合闸速度的大小,调试机构分合闸速度时,应先调试分闸速度,分闸速度合格后再调试合闸速度?1.1.2分合闸时间不合格断路器分合闸时间的影响因素主要有三个:一是分合闸脱扣时间,主要是电磁铁动作时间,脱扣时间越短,分合闸时间越短;二是分合闸速度,速度越高时间越短,速度越低时间越长;三是断路器本体超程的大小,超程越大,合闸时间越短,分闸时间越长,反之超程越小,合闸时间越长,分闸时间越短?由于断路器分闸速度较快,且动触头在分闸时间内仅运动了超程的距离(相对断路器整个行程来言,超程一般较小),所以分闸速度的微小变化对分闸时间影响不大,此时脱扣时间的变化直接决定着分闸时间T的变化?由以上说明可知,合闸时间的调节主要靠调节合闸速度来实现,分闸时间的调节主要靠调节脱扣时间,即调节电磁铁间隙来实现?1.1.3合-分时间不合格断路器的合-分时间是反映断路器的自卫能力,合-分时间过长时,对系统稳定性产生不利影响,而合-分时间过短又不利于断路器重合闸时第二个“分”的可靠开断?影响断路器合-分时间的因素有:①机构的分合闸速度,速度越快合-分时间越短,相反速度越慢合-分时间越长;②机构辅助开关的切换时间,在断路器合-分操作过程中,如果合闸时机构辅助开关切换较早,合-分时间就较短,反之合-分时间较长;③机构的缓冲特性对合-分时间略有影响?1.1.4低电压不合格一般断路器均要求:当操作电压低于30%额定电压时机构不能动作;当操作电压高于65%额定电压时应能够正常分闸;当操作电压高于85%额定电压时应能够正常合闸?如果分合闸脱扣器的低电压动作值过低,在直流系统绝缘不良?两点高阻接地的情况下,在分闸线圈或合闸线圈两端可能引入数值不大的直流电压,会引起断路器误分闸和误合闸?如果控制回路电源电缆压降过大,不能满足断路器规定的动作电压时,容易造成断路器拒动作?因此应加强对操作机构低电压动作值的控制,若低电压动作值过低,应降低操动机构线圈对脱扣器的电磁力,此时可以增大电磁铁空气间隙,缩短电磁铁冲程;若低电压动作值过高,应增大操作机构线圈对脱扣器的电磁力,此时可以减小电磁铁空气间隙,增大电磁铁冲程?1.2合分故障及检修方法合分故障不同于正常的合分操作,正常的合分操作是指断路器合闸后接到分闸命令立即进行分闸动作,而合分故障是指断路器在没有接到分闸信号时合闸后立即出现分闸操作的情况?合分故障是断路器机构较为普遍的问题,遇到这种情况时可以采取以下措施:首先检查分闸锁闩复位弹簧状态是否正常,出现合分时应先检查并排除复位弹簧状态异常问题;然后确定机构分合闸速度是否过快,机构分合闸速度越快,分闸弹簧保持器结构稳定性越差,因此除特殊情况外,不建议机构分合闸速度太快;也可以增大分闸弹簧保持器复位弹簧和分闸锁闩复位弹簧的力量(即在复位弹簧下增加平垫圈)来降低合分的频次?若上述方法效果不好,建议分闸锁闩复位弹簧采用复合弹簧结构,试验表明该措施对解决合分故障效果明显?1.3合闸不到位问题处理断路器合闸不到位是指断路器在合闸过程中出现半分半合的状态,此时会造成其他开关跳闸?大面积停电等事故,有时甚至会发生断路器爆炸等严重后果?出现该故障时必须检查本体转矩?机构合闸速度及其他相关零部件是否损坏等项目,并严格排查解决?由于以上工作必须是在断路器机构不存在合闸能量和分闸能量状态下进行的,因此出现该故障时必须先释放机构所有能量?这里重点介绍机构能量释放的操作过程:首先,出现该故障时必须立即断开与之相关联的其他开关,使该断路器退出系统;然后,关闭断路器机构所有操作电源和电动机电源,撞击合闸弹簧拉杆,强行释放合闸弹簧能量;最后,手动分闸,释放分闸弹簧能量?合闸不到位的检修方法存在一定的危险性,非专业人士请勿自行检修?1.4储能故障问题1.4.1储能电动机不能进行正常运转如果储能电动机中的两个形成开关接点无法实现有效接触,便会导致电机两侧电压降低,无法正常运转?电机换向器中的绕组如果出现接触不良和烧毁等问题,也会使电机无法正常运转?在电机无法转动的情况下,应该断开SF6断路器中的一次回路和二次回路的电源,通过万能表检查开关常闭接点,如果是其中电阻过大的问题,可以进行替换或清洗,随后检测电机绕组附近的电阻值,如果电阻没有维持正常运转状态,可以考虑电机绕组线是否出现脱焊现象,判断绕组烧毁程度?在必要条件下,应该及时替换储能电机,实施维修?如果是直流电机,则需要检查碳刷和换向器接触状况,及时进行替换?1.4.2电机依然维持运转状态,但弹簧却无法储能这种故障主要是压紧弹簧运行疲劳?脱离以及折断等问题导致的?在电动机运行过程中,凸轮中的缺口出现大花问题,从而使储能轴维持一种持续转动状态,弹簧无法储能?至于其中的行程开关一直处于一种闭合状态,导致电机维持持续运转状态,在发生上述故障问题后,应该彻底检查弹簧问题,及时替换新的零件?如果软件正常,可以通过手动操作检查机构储能,看轴套的运转状态是否正常,如果停止,可以判断是涡轮和蜗杆出现故障,在这种情况下可以更换减速箱?如果轴套依然维持正常的运转状态,需要观察凸轮缺口的接触条件,如出现打滑问题,需要立刻替换新的零件?2结束语弹簧操动机构作为断路器的核心配件,直接决定着电力系统的安全运行?掌握操动机构基本的检修操作和日常维护,有助于预防和解决电力系统事故的发生?笔者结合自身长期对断路器弹簧操动机构装配及检修经验,针对断路器弹簧操动出现的常见问题进行了原因分析,总结出切实有效的常见问题检修方法及弹簧操动机构日常维护要点?对高压断路器弹簧操动机构维护与检修具有重要的指导意义,同时也为高压断路器弹簧操动机构设计与改进提供了经验基础?参考文献[1]冯迎春,杨晓滨,任众楷.基于故障录波的交流断路器燃弧故障检测方法有效性评估[J].电气应用,2021,40(7):93-97.[2]孟晓承,黄河,郑茂然,等.基于录波数据的断路器本体及其二次回路异常辨识研究[J].电气应用,2020,39(10):62-67.[3]石峰,王淼,叶德武,等.一起分闸掣子缺陷引起的断路器合后即分故障分析[J].电气应用,2020,39(10):89-94.。
高压断路器中的弹簧操动机构刘唯2015.4摘要:本文讨论了断路器操动机构的功能,总结并比对了目前主流弹簧操动机构的实现方式,也介绍了各种结构的优缺点。
列举了断路器上弹簧机构的各种布局方式,从控制,安全,维护及发展的角度谈了个人看法。
关键词: 高压断路器弹簧操动机构目录0引言 (1)1操动机构的种类 (1)2弹簧操动机构的功能 (2)3断路器弹簧操动机构结构 (3)3.1储能结构的分类 (4)3.1.1储能操作的能量只用于合闸过程43.1.2储能操作的能量分别用于合闸或分闸过程4 3.2储能到位离合及状态保持结构 (5)3.3合闸驱动结构 (5)3.3.1不具备自由脱扣的结构63.3.2具备自由脱扣功能的结构6 3.4合闸状态保持结构 (6)3.4.1过冲复位保持结构63.4.2复位保持结构73.4.3就绪保持结构7 3.5储能电机的减速机构 (7)3.5.1齿轮箱结构73.5.2蜗轮蜗杆结构73.5.3棘轮结构7 3.6弹簧机构的联锁装置 (8)3.6.1硬联锁83.6.2软联锁83.6.3PF接点9 4断路器弹簧操动机构的布局 (9)5断路器的控制与保护 (10)6断路器操动机构的安全锁 (11)7断路器弹簧操动机构的维护 (11)8断路器弹簧操动机构的发展 (5)0引言笔者最近几年,接触了一些弹簧操动机构,有些认识,愿与大家分享。
文中没有计算,没有公式,略显没有深度,请高手一笑而过。
文中试图将千差万别的机械结构进行分类,会有遗漏,但终归是一次尝试。
也试图将其优缺点做一比较,必不完全,但肯定会有些说法。
有些机构,并不能完全理解其博大精深,不正之处,也还望请指正。
请到新浪微博《高压断路器中的弹簧操动机构》交流贴留言。
链接如下:/u/2437510622。
原文下载请搜百度文库。
文中涉及到一些机构名称,如ABB公司的EL弹簧操动机构,以下简称EL机构,主要用于VD4断路器;Schneider公司的P2弹簧操动机构,以下简称P2机构,主要用于Evolis断路器和Masterpact断路器;Schneider公司的RI弹簧操动机构,以下简称RI机构,主要用于Ev12S断路器上;Schneider公司的RT弹簧操动机构,以下简称RT机构,主要用于Premset 开关柜上;Schneider公司的FK2-01弹簧操动机构,以下简称FK2机构,主要用于HVX断路器上;三菱的BH2弹簧操动机构,以下简称BH2机构,主要用于VPR 断路器上;天水长城开关厂的GSL01弹簧操动机构,以下简称GSL01机构,主要用于EVH1断路器;以下断路器上用的弹簧操动机构不知道名字,只能用断路器名字称呼,VS1断路器上的弹簧操动机构,以下简称VS1机构;厦门华电开关有限公司的VEP断路器上的机构,以下简称VEP机构;Siemens公司的Sion断路器上采用的机构,以下简称Sion机构;东芝公司的VK断路器上采用的机构,以下简称VK机构。