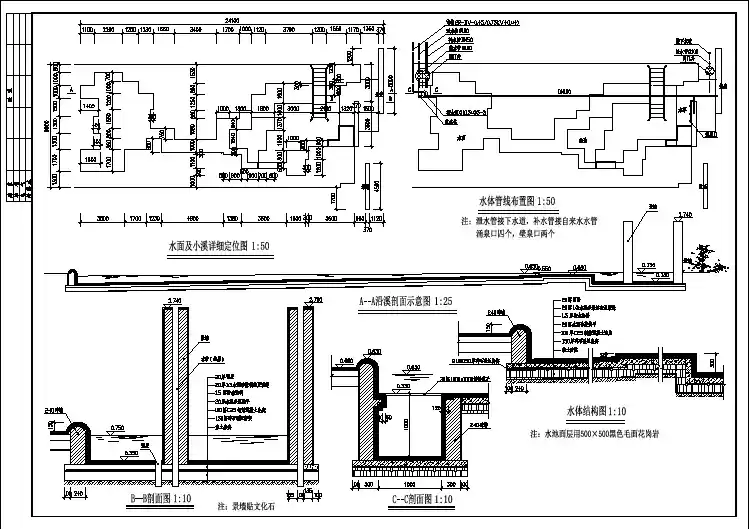
【设计图纸】 喷泉设计施工图007(精选CAD图例)
- 格式:dwg
- 大小:423.16 KB
- 文档页数:1
plc控制喷泉毕业设计篇一:毕业论文:PLC控制花样喷泉-毕业论文题目 PLC控制花样喷泉专业机电一体化班级 09级2班学生姓名陈建东指导教师叶远祥答辩日期20XX/5/30佛山职业技术学院毕业论文任务书(学生任务书-----由指导教师填写)系专业班同学:目录第1章概述 ................................................ ................................................... .. (1)1.1 喷泉控制系统的应用 ................................................ ................................................... . (1)1.2 PLC花样喷泉控制系统 ................................................ . (1)第2章系统整体方案设计 ................................................ (2)2.1 实现方法分析与可行性讨论 ................................................ . (2)2.1.1 单片机喷泉控制系统 ................................................ . (2)2.1.2 工控机喷泉控制系统 ................................................ . (3)2.1.3 PLC喷泉控制系统 ................................................ (4)2.2 总体实现方案................................................. ................................................... (5)第3章PLC简介 ................................................ ................................................... .. (6)3.1 PLC常识 ................................................ ................................................... (6)3.2 PLC的特点与应用领域 ................................................ . (7)3.3 PLC的基本组成与分类 ................................................ . (8)3.4 PLC的工作原理................................................. ................................................... (9)3.5 PLC的性能指标与发展趋势 ................................................ (10)3.6 国内外PLC产品介绍 ................................................ ................................................... .. 113.7 三菱PLC-FX2N系列介绍 ................................................ (12)第4章花样喷泉设计方案 ................................................ . (16)4.1 花样喷泉的模型................................................. ................................................... (16)4.2花样控制要求................................................. ................................................... .. (17)4.2.1花样控制的几种模式 ................................................ (17)4.2.2 各种模式的动作状态 ................................................ (17)第5章PLC花样喷泉控制系统的实现 ................................................ . (18)5.1 硬件设计 ................................................ ................................................... (18)5.1.1 PLC的选择 ................................................ ................................................... . (18)5.1.2 PLC的输入输出分配 ................................................ (18)5.2 PLC应用程序设计 ................................................ ................................................... . (19)5.2.1 采用顺序功能流程图设计方法 ................................................ (19)5.2.2 设计方案................................................. ................................................... (21)5.2.3 设计过程中的关键问题及实现 ................................................ . (21)第6章结束语 ................................................ ................................................... ................... 22 参考文献: .............................................. ................................................... ............................. 22 致谢: .............................................. ................................................... (22)论文修改意见:1 增加所有表格。
20XX建筑设计CAD图纸大全|上万个精品设计施工CAD图纸整套共有上万个工程设计图纸,全CAD格式(可直接修改\编辑等);让你建筑施工图纸设计无忧!全套重新整理(包括最近更新)共有8张DVD光盘,20G以上;适合于项目经理、施工人员、设计人员、工程专业方面学生及教师等使用。
建筑设计CAD图纸大全:建筑设计图纸大全包含建筑设计工程中主要的以下几种图纸:建筑立面图/建筑剖面图/建筑平面图/建筑总平面图/建筑工程施工图/建筑施工图/建筑工程图等。
针对不同的功能发挥特定的作用。
本产品包含上万个建筑设计图纸,总容量超过10g,全部为CAD格式,可直接修改编辑,让你轻松搞定建筑设计图?产品涉及建筑施工各个专业领域,如:纯剪结构施工图纸、底框结构施工及设计图纸、钢砼框架施工图纸及设计图纸、框剪结构方面建筑施工图纸及设计图纸、内框结构方面施工图纸及设计图纸、砌体结构方面设计图纸、网架结构设计图纸、管道设计用阀门管件设计图纸、园林方面设计图纸、水利方面设计图纸、景观及古建设计图纸、商业综合建筑方面施工图纸、住宅小区建筑设计施工图纸、交通建筑方面设计图纸、别墅建筑方案设计图纸、医疗公共建筑设计图纸、教育建筑方面施工图纸、体育建筑CAD设计图纸、展览建筑方面设计图纸、观演建筑设计图纸、工业/农业建筑图纸、电力工程方面图纸、电气方面节点图纸设计等等。
下面是本套产品部分目录(截图):在原先5DVD的基础之上增加了3DVD(分别是CAD素材大全与名师CAD与节点大样图等) 目前共8DVD是目前有关建筑CAD资料中最全、最专业、最完整的资料,极及难得,参考与收藏、使用价值巨大!以下是增加的目录:(2DVD)一. 常用模块01. 饰物陈设 (001)001 喷泉.植物.雕塑.玩具图块002 工艺品.表.鱼缸.CD架.建筑外观003 标志图块.书法.文具书籍.墙饰02.中式彩画图块 (002)004 宋式彩画.明式彩画.清式彩画.太平太国彩画.其它彩画005 琴棋书画.八宝.暗八仙.四文.四音.装饰画.佛手03.门 (015)006 单扇门.双扇门.推拉门.感应门.旋转门007 中式隔扇门.中式垂花门.中式屏门.铁艺门.玻璃门008 单扇门详图.双扇门详图.木做门套.门拉手.门锁.门饰04.窗 (024)009 中式窗.西式窗.窗及窗套010 中式窗详图.西式窗详图.现代式窗详图.窗及窗套详图.窗帘05. 地面 (030)011 花街铺地.中式铺地.石材拼花.木地板.时毯铺地06.灯具 (033)012 壁灯.吊灯.台灯.床头灯.筒灯.室内射灯.室外射灯.庭院灯07.饰线 (038)013 雕花木线.木线.花饰08.家具 (042)014 沙发图块.椅子.图块.中式家具图块09.家用电器 (045)015 电视机.视听设备.影院音响组合.空调.洗衣机.电冰箱.电脑.洗碗机.引水机.厨房电器图块10.隔断.墙体 (048)016 中式落地罩.中式隔断.活动工隔断.低隔断.高隔断.中式造型墙.西式造型墙.现代式造型墙.石材墙面.陶瓷墙面11.顶棚.柱 (051)017 中式顶棚.西式顶棚.常用顶棚.金属顶棚.中式柱.西式柱12.栏杆.楼梯 (054)018 中式栏杆.中式栏杆详图.西式栏杆.现代式栏杆.铁艺栏杆.木楼梯.铁艺楼梯.旋转楼梯.现代式楼梯.楼梯扶手二. 家庭装饰01门厅 (059)019 玄关详图020 鞋柜详图.衣帽详图02.客厅 (063)021 客厅装饰柜详图022 视听柜(一)022 视听柜(二)03.餐厅 (071)024 巴台详图.酒水详图025 装饰柜详图04.卧室 (075)026 床图块.床屏图块.床屏详图027 床头柜图块.衣柜图块.衣柜详图.梳妆台详图028 实例详图05.儿童房 (082)029 儿童床详图.玩具柜详图.实例详图06.书房 (084)030 书房实例详图.书柜详图08.卫生间阳台 (087)031 阳台图块.洁具图块032 洗脸台详图.实例详图09.厨房 (093)033 水槽图块.厨具图块.器皿图块.其他图块.实例详图10.一居室 (097)034 现代简约场景(一居室实例A.B.C)035 实用本色场景(一居室实例D.C)11.二居室 (100)036 中式风格场景(二居室实例A.B)欧式情怀场景(二居室实例C)037 欧式情怀场景(二居室实例D.E.F)038 现代简约场景(二居室实例G.H.I)039 现代简约场景(二居室实例J.K.M)040 实用本色场景(二居室实例N.O.P)12.三居室 (110)041 中式风格场景(三居室实例A)新古典主义场景(三居室实例B)042 新古典主义场景(三居室实例C.D)043 现代简约场景(三居室实例E.F.G)044 现代简约场景(三居室实例H.J)045 实用本色场景(三居实例K.M.N)13.多居室 (110)046 中式风格场景(多居室实例A.三居室实例B)047 新古典主场景(三居室实例C)实用本色场景(三居室实例D)048 实用本色场景(三居室实例E)14.复式 (129)049 欧式情怀场景(复式实例A.B)050 现代简约场景(复式实例C.D.E)051 实用本色场景(复式实例F)15.别墅 (136)052 中式风格场景(别墅实例A)053 欧式情怀场景(别墅实例D)054 实用本色场景(别墅实例E)055 实用本色场景(别墅实例F.G)三. 建筑工程 (145)056 建筑工程实例(一)057 建筑工程实例(二)058 建筑工程实例(三)059 建筑工程实例(四)060 建筑工程实例(五)061 建筑工程实例(六)062 建筑工程实例(七)063 建筑工程实例(八)064 建筑工程实例(九)065 建筑工程实例(十)066 建筑工程实例(十一)四. 综合实例01.宾馆类 (174)067 总台详图.标准客房详图.标准客房图块068 商务套房详图.总统套房详图069 客房家具详图.公共卫生间详图02.餐饮类 (18)070 迎宾台详图.服务台详图.风味餐厅详图071 西餐厅详图.宴会厅详图072 餐厅包间详图03.娱乐类 (190)073 吧台详图.桑拿浴详图074 歌舞厅详图.KTV包房详图(一)075 KTV包房详图(二)04. 办公类 (196)076 接待台详图.接待室详图077 会议室详图078 茶水台详图.电梯间详图05.装饰构造 (206)079 楼梯详图.栏杆详图080 五金图块.顶棚详图081 隔墙详图.柱详图.幕墙详图五.商业实例01.大型商场 (215)082 化妆品图块.化妆品道具083 化妆品道具.珠宝类图块084 珠宝类道具.工艺品道具085 箱包类图块.箱包类道具086 鞋帽类图块.鞋帽类道具087 服装类图块.服装类道具088 服装类道具.电器类图块089 电器类道具.导购牌02.专卖店 (238)090 化妆品店实例.珠宝店实例.工艺品店门面.工艺品店实例 091 鞋帽店橱窗.服装店门面.服装店橱窗.服装店实例092 电器店实例.通讯店实例.通讯店道具093 眼镜店实例.音像店.体育用品店实例03.营业厅 (246)094 服务台详图095 填单台详图.资料展架详图.柱子详图.门面详图096 实例详图04. 美容美发类 (253)097 接待台详图.工作台详图.设备图块098 实例详图05.其他商业类 (258)099 超市道具详图.网吧空间详图.摩托车展厅详图100 汽车展厅图块.汽车展厅详图.售房空间详图101 贵宾候车室.外立面.文学院展厅.文化展厅.信息展厅六.经典实例 (263)102 五星级宾馆103 招待所104 广告公司.会计师事务所.建筑师事务所.科技公司105 旅行社.律师事务所.贸易公司.企业形象顾问公司(一)106 企业形象顾问公司(二).设计公司.文化传媒公司.装饰公司.咨询公司 107 政府行政中心(上)108 政府行政中心(下)109 川菜馆110 超级酒家(上)111 超级酒家(中)112 超级酒家(下)113 教学楼(上)114 教学楼(下)115 美体考究116 洗浴中心(A.B)117 洗浴中心(C)118 洗浴中心(上)119 洗浴中心(中)120 洗兴中心(下)** 名师CAD与节点大样图与工装108套(由于文字限制不能一一列举)--(1DVD)在此特别感谢收集者:设计图库吧其的官方站点:http://shejitk8.taobao.更多资料信息请访问设计图库吧或http://shejitk8.taobao.。
《古建图纸资料大全》《古建图纸资料大全》由实力古建设计公司内部专员数月精心整理,经典古建设计施工图纸,PSD 效果图,单体模型、场景模型等一网打尽!拥有本套资料,你即能成为全能的景观设计师,设计中无需再为找资料、素材而烦恼!主要包含以下几个内容:1. 古建CAD施工图纸:6000余套完整CAD施工图纸,可修改,可打印,打印后即可用于施工建造。
包含:寺庙、宫殿、清真寺、园林公园、水榭、花架、古塔、古亭、古建门窗、廊道、牌坊、古建民居、园林桥、四合院、庭院、古墙……各种古建类型,古建施工不用愁。
2. 古建3DMAX模型:4000余个古建3DMAX模型,包含古建单体模型和场景模型,内容涉及寺庙、宫殿、清真寺、园林公园、水榭、花架、古塔、古亭、古建门窗、廊道、牌坊、古建民居、园林桥、四合院、庭院、古墙……各种古建类型,没有你找不到,只有你想不到。
3. 古建PSD效果图:高清效果图,分辨率大都在4000左右,PSD图层均没合并,可自由分拆调用,内含公园,古建鸟瞰,亭子、庭院、水景等大型古建PSD场景,设计师设计效果图必备,资料非常全面。
4. 古建PSD贴图素材:包含古建材质、古建浮雕、古建雕塑、假山、石、水景、水榭、驳岸、亭、廊、汀步等等及千余张制作3D古建模型、效果图常用的素材,让您真正设计无忧。
5. 古建实景图片:提供最全古建实景照片3000余张,全部高清大图,古建彩绘、古建大门、古建民宅、古建宫殿、古建寺庙、古建庭院、古建亭子、古塔、古建琉璃瓦、青瓦图片、古建木制作模型图片、青石花纹图案、古建艺术桥、四合院等等。
6. 古建施工、修缮:大量古建工程实例,古建施工相关技术、表格、文献,提供最全古建施工方案,附带古建修缮技术大全,古建施工方案、古建施工组织设计范本,古建修缮施工组织应有尽有。
7. 古建设计软件:包括ACDSEE、3DMAX9.0+vr、3DMAX2009+VR、CAD2008+天正、PHOTOSHOP CS5 等,内含正版注册码,可正常使用。
目录1.内容摘要 (3)第一章 PLC简介 (3)1.1 PLC概述 (3)1.2 PLC的产生 (4)1.3 PLC的应用领域 (4)1.4 PLC的应用特点 (5)第二章花样喷泉系统的设计 (7)2.1 控制要求 (7)2.2 花样喷泉的设计方案 (8)2.3 模拟量I/O模块的选择 (13)2.4 特殊功能模块的选择 (13)2.5 系统I/O分配表 (13)2.6 PLC外部接线图 (14)参考文献 (15)设计总结 (16)PLC控制的花样喷泉系统内容摘要:花样喷泉的核心是PLC,即可编程序控制器,是一种以微处理器为核心、带有指令存储器和输入输出接口、综合了微电子技术、计算机技术、自动控制技术、通信技术的新一代工业控制装置。
它能够存储和执行指令,进行位置控制、逻辑控制、顺序控制、定时、计数和算术运算等操作,并通过数字式和模拟式的输入和输出,控制各种类型的机械或生产过程。
它不仅充分发挥了计算机的优点,以满足各种工业生产过程自动控制的需要,同时又照顾一般电气操作人员的技术水平和习惯,采用梯形图或状态流程图等编辑方式,使PLC 的使用始终保持大众化的特点。
关键词:PLC 花样喷泉工业控制大众化近年来我国经济的不断发展,物质生活水平的提高促使着人们迫切的追求更高的生活享受,于是大大小小的公园如雨后春笋般出现在新的城市规划中,其中必然会修建一些喷泉供人们休闲、观赏。
这些喷泉按一定的规律改变喷水式样,如果再与五颜六色的灯光相配合,在和谐优雅的音乐中,更是令人心旷神怡,流连忘返。
其中PLC控制的花样喷泉更是作为佼佼者,以其简单的操作方法和绚烂的视觉效果饱受人们的称赞。
本文讲述的是如何利用PLC控制喷泉喷水方式,从而产生产生各样的样式。
一、PLC的简介(一)PLC的概述可编程控制器是继电器控制和计算机控制出上开发的产品,逐渐发展成以微器处理为核心把自动化技术、计算机技术、通信技术融为一体的新型工业自动控制装置。
2011建筑设计CAD图纸大全|上万个精品设计施工CAD图纸收集者:设计图库吧官方站点:更多资料信息请访问设计图库吧或整套共有上万个工程设计图纸,全CAD格式(可直接修改\编辑等);让你建筑施工图纸设计无忧!全套重新整理(包括最近更新)共有8张DVD光盘,20G以上;适合于项目经理、施工人员、设计人员、工程专业方面学生及教师等使用。
建筑设计CAD图纸大全:建筑设计图纸大全包含建筑设计工程中主要的以下几种图纸:建筑立面图/建筑剖面图/建筑平面图/建筑总平面图/建筑工程施工图/建筑施工图/建筑工程图等。
针对不同的功能发挥特定的作用。
本产品包含上万个建筑设计图纸,总容量超过10g,全部为CAD格式,可直接修改编辑,让你轻松搞定建筑设计图?产品涉及建筑施工各个专业领域,如:纯剪结构施工图纸、底框结构施工及设计图纸、钢砼框架施工图纸及设计图纸、框剪结构方面建筑施工图纸及设计图纸、内框结构方面施工图纸及设计图纸、砌体结构方面设计图纸、网架结构设计图纸、管道设计用阀门管件设计图纸、园林方面设计图纸、水利方面设计图纸、景观及古建设计图纸、商业综合建筑方面施工图纸、住宅小区建筑设计施工图纸、交通建筑方面设计图纸、别墅建筑方案设计图纸、医疗公共建筑设计图纸、教育建筑方面施工图纸、体育建筑CAD设计图纸、展览建筑方面设计图纸、观演建筑设计图纸、工业/农业建筑图纸、电力工程方面图纸、电气方面节点图纸设计等等。
下面是本套产品部分目录(截图):在原先5DVD的基础之上增加了3DVD(分别是CAD素材大全与名师CAD与节点大样图等) 目前共8DVD是目前有关建筑CAD资料中最全、最专业、最完整的资料,极及难得,参考与收藏、使用价值巨大!以下是增加的目录:(2DVD)一. 常用模块01. 饰物陈设 (001)001 喷泉.植物.雕塑.玩具图块002 工艺品.表.鱼缸.CD架.建筑外观003 标志图块.书法.文具书籍.墙饰02.中式彩画图块 (002)004 宋式彩画.明式彩画.清式彩画.太平太国彩画.其它彩画005 琴棋书画.八宝.暗八仙.四文.四音.装饰画.佛手03.门 (015)006 单扇门.双扇门.推拉门.感应门.旋转门007 中式隔扇门.中式垂花门.中式屏门.铁艺门.玻璃门008 单扇门详图.双扇门详图.木做门套.门拉手.门锁.门饰04.窗 (024)009 中式窗.西式窗.窗及窗套010 中式窗详图.西式窗详图.现代式窗详图.窗及窗套详图.窗帘05. 地面 (030)011 花街铺地.中式铺地.石材拼花.木地板.时毯铺地06.灯具 (033)012 壁灯.吊灯.台灯.床头灯.筒灯.室内射灯.室外射灯.庭院灯07.饰线 (038)013 雕花木线.木线.花饰08.家具 (042)014 沙发图块.椅子.图块.中式家具图块09.家用电器 (045)015 电视机.视听设备.影院音响组合.空调.洗衣机.电冰箱.电脑.洗碗机.引水机.厨房电器图块10.隔断.墙体 (048)016 中式落地罩.中式隔断.活动工隔断.低隔断.高隔断.中式造型墙.西式造型墙.现代式造型墙.石材墙面.陶瓷墙面11.顶棚.柱 (051)017 中式顶棚.西式顶棚.常用顶棚.金属顶棚.中式柱.西式柱12.栏杆.楼梯 (054)018 中式栏杆.中式栏杆详图.西式栏杆.现代式栏杆.铁艺栏杆.木楼梯.铁艺楼梯.旋转楼梯.现代式楼梯.楼梯扶手二. 家庭装饰01门厅 (059)019 玄关详图020 鞋柜详图.衣帽详图02.客厅 (063)021 客厅装饰柜详图022 视听柜(一)022 视听柜(二)03.餐厅 (071)024 巴台详图.酒水详图025 装饰柜详图04.卧室 (075)026 床图块.床屏图块.床屏详图027 床头柜图块.衣柜图块.衣柜详图.梳妆台详图028 实例详图05.儿童房 (082)029 儿童床详图.玩具柜详图.实例详图06.书房 (084)030 书房实例详图.书柜详图08.卫生间阳台 (087)031 阳台图块.洁具图块032 洗脸台详图.实例详图09.厨房 (093)033 水槽图块.厨具图块.器皿图块.其他图块.实例详图10.一居室 (097)034 现代简约场景(一居室实例A.B.C)035 实用本色场景(一居室实例D.C)11.二居室 (100)036 中式风格场景(二居室实例A.B)欧式情怀场景(二居室实例C)037 欧式情怀场景(二居室实例D.E.F)038 现代简约场景(二居室实例G.H.I)039 现代简约场景(二居室实例J.K.M)040 实用本色场景(二居室实例N.O.P)12.三居室 (110)041 中式风格场景(三居室实例A)新古典主义场景(三居室实例B)042 新古典主义场景(三居室实例C.D)043 现代简约场景(三居室实例E.F.G)044 现代简约场景(三居室实例H.J)045 实用本色场景(三居实例K.M.N)13.多居室 (110)046 中式风格场景(多居室实例A.三居室实例B)047 新古典主场景(三居室实例C)实用本色场景(三居室实例D)048 实用本色场景(三居室实例E)14.复式 (129)049 欧式情怀场景(复式实例A.B)050 现代简约场景(复式实例C.D.E)051 实用本色场景(复式实例F)15.别墅 (136)052 中式风格场景(别墅实例A)053 欧式情怀场景(别墅实例D)054 实用本色场景(别墅实例E)055 实用本色场景(别墅实例F.G)三. 建筑工程 (145)056 建筑工程实例(一)057 建筑工程实例(二)058 建筑工程实例(三)059 建筑工程实例(四)060 建筑工程实例(五)061 建筑工程实例(六)062 建筑工程实例(七)063 建筑工程实例(八)064 建筑工程实例(九)065 建筑工程实例(十)066 建筑工程实例(十一)四. 综合实例01.宾馆类 (174)067 总台详图.标准客房详图.标准客房图块068 商务套房详图.总统套房详图069 客房家具详图.公共卫生间详图02.餐饮类 (18)070 迎宾台详图.服务台详图.风味餐厅详图071 西餐厅详图.宴会厅详图072 餐厅包间详图03.娱乐类 (190)073 吧台详图.桑拿浴详图074 歌舞厅详图.KTV包房详图(一)075 KTV包房详图(二)04. 办公类 (196)076 接待台详图.接待室详图077 会议室详图078 茶水台详图.电梯间详图05.装饰构造 (206)079 楼梯详图.栏杆详图080 五金图块.顶棚详图081 隔墙详图.柱详图.幕墙详图五.商业实例01.大型商场 (215)082 化妆品图块.化妆品道具083 化妆品道具.珠宝类图块084 珠宝类道具.工艺品道具085 箱包类图块.箱包类道具086 鞋帽类图块.鞋帽类道具087 服装类图块.服装类道具088 服装类道具.电器类图块089 电器类道具.导购牌02.专卖店 (238)090 化妆品店实例.珠宝店实例.工艺品店门面.工艺品店实例 091 鞋帽店橱窗.服装店门面.服装店橱窗.服装店实例092 电器店实例.通讯店实例.通讯店道具093 眼镜店实例.音像店.体育用品店实例03.营业厅 (246)094 服务台详图095 填单台详图.资料展架详图.柱子详图.门面详图096 实例详图04. 美容美发类 (253)097 接待台详图.工作台详图.设备图块098 实例详图05.其他商业类 (258)099 超市道具详图.网吧空间详图.摩托车展厅详图100 汽车展厅图块.汽车展厅详图.售房空间详图101 贵宾候车室.外立面.文学院展厅.文化展厅.信息展厅六.经典实例 (263)102 五星级宾馆103 招待所104 广告公司.会计师事务所.建筑师事务所.科技公司105 旅行社.律师事务所.贸易公司.企业形象顾问公司(一)106 企业形象顾问公司(二).设计公司.文化传媒公司.装饰公司.咨询公司 107 政府行政中心(上)108 政府行政中心(下)109 川菜馆110 超级酒家(上)111 超级酒家(中)112 超级酒家(下)113 教学楼(上)114 教学楼(下)115 美体考究116 洗浴中心(A.B)117 洗浴中心(C)118 洗浴中心(上)119 洗浴中心(中)120 洗兴中心(下)** 名师CAD与节点大样图与工装108套(由于文字限制不能一一列举)--(1DVD)在此特别感谢收集者:设计图库吧其的官方站点:更多资料信息请访问设计图库吧或。