电冰箱保护电路设计
- 格式:doc
- 大小:959.50 KB
- 文档页数:23
实验六电冰箱控制系统一、实验目的熟悉电冰箱的控制系统,能进行简单维护维修。
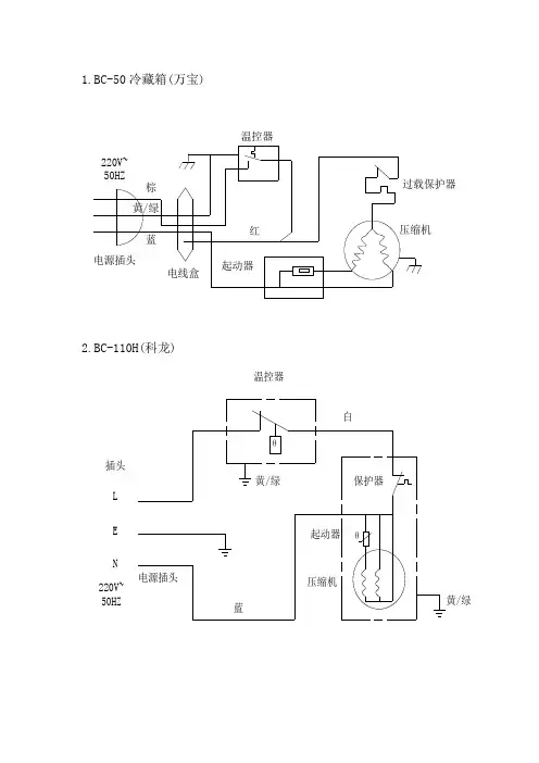
二、实验原理(一)控制电路中常用的元器件电冰箱电气控制系统的主要作用,是根据使用要求,自动控制电冰箱的起动、运行和停止,调节制冷剂的流量,并对电冰箱及其电气设备实行自动保护,以防止发生事故。
电冰箱的控制电路是根据电冰箱的性能指标来确定。
但其电气控制系统还是大同小异的,一般由动力、起动和保护装置、温度控制装置、化霜控制装置、加热与防冻装置,以及箱内风扇、照明等部分组成。
常用压力式温度控制器见下图。
1. 温度控制器:温度控制器简称温控器,是电冰箱、房间空调器等制冷设备调温、控温的装置。
它的主要作用是:(1)通过调节温度控制器旋钮,可以改变所需要的控制温度。
(2)可根据电冰箱内或空调房间内的温度要求,对制冷压缩机进行开、停的自动控制,使电冰箱内或房间内的温度保持在控制范围内。
温度控制器的种类很多,常用的温感压力式温度控制器。
温感压力式温度控制器主要用于人工化霜的普通“直冷式”单、双门电冰箱,或用于全自动化霜的“间冷式”双门电冰箱对冷冻室的温度进行控制。
温度控制器主要由感温元件、毛细管、感压腔和一组微动开关等机构组成。
感温元件也叫温压转换部件,是一个密闭的腔体,由感温管感温剂和感压腔三部分组成。
感压腔内充入的感温剂一般是氯甲烷或是R12。
它的作用是将蒸发器表面的温度变化转换为压力变化,从而引起快跳触点的动作。
2. 起动继电器:(1)重锤式起动继电器:重锤式起动继电器的结构主要包括电流线圈、重力衔铁、弹簧、动触点、T形架、绝缘壳体等;(2) PTC起动继电器:PTC是正温度系数的热敏电源电阻英文的缩写。
PTC起动继电器的工作原理:电冰箱在室温下起动时,PTC元件的电阻很小(约20Ω),而在较短的时间(0.1~0.2s)内通过基本恒定的电流,呈导通状态,之后随着其元件本身的发热温度升高,其阻值迅速增大,此时,PTC处于“断开”状态。
3. 过载保护器:过电流和过热保护器称为过载保护器,是压缩机电动机的安全保护装置。
电冰箱压缩机控制器驱动电路的工作原理电冰箱是现代家庭中不可或缺的家电设备之一,而其中的关键部件之一就是压缩机控制器。
压缩机控制器驱动电路是电冰箱中的一个重要组成部分,它起着控制压缩机工作和保持温度稳定的作用。
本文将详细介绍电冰箱压缩机控制器驱动电路的工作原理。
一、电冰箱压缩机控制器的作用电冰箱压缩机控制器是负责控制电冰箱压缩机的工作状态的一个重要部件。
它通过监测电冰箱内部的温度变化,判断何时启动和停止压缩机,以维持冷藏箱内的温度在设定的范围内。
二、电冰箱压缩机控制器驱动电路的组成电冰箱压缩机控制器驱动电路由几个重要电子元件组成。
其中包括温度传感器(Temperature Sensor),比较器(Comparator),计时器(Timer)以及触发器(Flip-flop)等。
这些元件共同协作,实现对压缩机的精确控制。
三、电冰箱压缩机控制器驱动电路的工作原理1. 温度传感器电冰箱中通常会安装一个温度传感器,其作用是检测冷藏箱内的温度变化。
当温度升高或降低到一定程度时,传感器会将信号输入到比较器中。
2. 比较器比较器可以将来自温度传感器的信号与一个参考电压进行比较。
当温度达到或超过设定的温度阈值时,比较器会输出一个高电平信号。
3. 计时器计时器可以通过设定一个特定的时间间隔来控制压缩机的工作时间。
一旦比较器输出了高电平信号,计时器就会开始计时。
4. 触发器触发器可以通过计时器的输出信号来控制压缩机的启停。
当计时器的计时时间达到设定时间间隔时,触发器会输出一个控制信号,让压缩机开始工作。
5. 压缩机控制通过触发器输出的控制信号,可以实现对压缩机的启停控制。
当触发器输出高电平信号时,压缩机开始工作;当触发器输出低电平信号时,压缩机停止工作。
四、电冰箱压缩机控制器驱动电路的优势电冰箱压缩机控制器驱动电路具有以下几个优势:1. 精确控制:通过温度传感器的监测和比较器的比较,在设定的温度范围内对压缩机进行精确控制,使冷藏箱内的温度始终保持在合适的水平。
电冰箱保护器电路设计Ap0705122 吕礼锋一:设计原因及要求原因:电冰箱对电压的波动范围有一定的要求,但市电有时会不稳定,低于或者高于电冰箱的允许波动电压范围。
有时市电会突然断电又来电,这样易使电冰箱的压缩机损坏,因此接入电冰箱的保护电路是非常有必要的。
要求:用LM339和NE555设计一个电冰箱保护器。
(1)当市电过压(V802≥)或欠压(V801≤)时能自动切断冰箱交流供电电源(2)复电延时功能:从停电到来电时能延时3—5分钟再接通冰箱的交流电源。
二:电路设计1.电路原理本电路主要用LM339的两个比较器与电位器组成过电压、欠电压检测电路;VT1构成电子开关,当电压在180V~280V范围内时,指示灯D1会发亮,否则会熄灭。
NE555组成延时电路。
其工作原理:接通电源后,市电220v在变压器,整流桥,还有稳压器后,稳定在直流12V。
根据变压器的变压系数,调整电位器RP2与RP3,使市电电压保持在正常范围内,指示灯LED保持发亮。
因为C1两端初始电压为0V,555 时基电路的阈值端6 脚为高电平,555 时基电路复位,三极管VT2 截止,继电器K1的常闭触点保持吸合,电冰箱电源被切断。
然后电源向C1 充电,使2、6 两脚电位不断下降,约经过5min,可使电位降至12V电压的1/3,555 时基电路才置位,3 脚输出高电平,VT2 导通,继电器K1通电吸合,其常闭合触点K-1断开,电冰箱通电工作。
当交流电网意外断电时,C1 储存电荷通过R2、D5 迅速泄放,当电网恢复供电时,电路又要延迟5min 左右才向电冰箱供电,从而确保电冰箱压缩机不受损坏。
当市电电压升高到280V以上,上比较器输出低电平;市电电压下降到180V以下,下比较器输出低电平只要两者之一输出低电平,VT1截止,LED 熄灭。
此时6 脚为高电平,555 时基电路复复位,输出端3 脚为低电平,电冰箱电源被切断,从而使电冰箱在电压过高或过低的情况下自动停止工作,保证了电冰箱能安全工作于规定的电源范围内。
电冰箱保护器课程设计一、课程目标知识目标:1. 学生理解电冰箱的基本工作原理和电路组成;2. 学生掌握电流过载对电器的危害,了解保护器的作用及种类;3. 学生能够解释电冰箱保护器的工作原理及其在电路中的作用。
技能目标:1. 学生能够正确使用万用表等工具进行电路测试;2. 学生通过小组合作,设计并制作一个简单的电冰箱保护器电路;3. 学生能够运用所学知识,分析并解决电冰箱保护器在实际应用中出现的问题。
情感态度价值观目标:1. 培养学生对电器安全意识和电器保护重要性的认识;2. 培养学生团队合作意识,学会倾听他人意见,尊重他人观点;3. 提高学生对物理学科的兴趣,激发他们探索科学的热情。
课程性质:本课程为实践性较强的物理学科课程,结合电冰箱保护器的实际应用,让学生在实践中掌握电器保护知识。
学生特点:学生处于八年级,对物理知识有一定的了解,具备基本的电路知识,但动手能力和实际问题解决能力有待提高。
教学要求:注重理论与实践相结合,充分调动学生的主观能动性,培养学生的动手能力和创新思维。
在教学过程中,关注学生的学习反馈,及时调整教学策略,确保课程目标的实现。
通过课程学习,使学生能够将所学知识应用于实际生活,提高他们的电器安全意识。
二、教学内容1. 电冰箱工作原理回顾:引导学生复习电冰箱的基本工作原理,重点理解压缩机和冷凝器的作用,以及制冷剂的循环过程。
相关教材章节:第四章“制冷技术”第二节“电冰箱的工作原理”。
2. 电流过载的危害:讲解电流过载对电器的损害,以电冰箱为例,阐述保护器的重要性。
相关教材章节:第三章“家庭电路”第四节“电流过载及其保护”。
3. 保护器的种类与原理:介绍常见保护器的种类、工作原理及应用场景,重点讲解电冰箱保护器的构造与功能。
相关教材章节:第三章“家庭电路”第五节“保护器及其应用”。
4. 制作电冰箱保护器电路:指导学生使用万用表、电阻、电容等元件,设计并制作一个简单的电冰箱保护器电路。
哈尔滨工业大学华德应用技术学院毕业设计(论文)摘要本文是在分析了目前国内外电冰箱保护器的研究进展与现状的基础上,设计了一种集过压、欠压、双延时保护及漏电提醒于一体的多功能电冰箱保护器。
文中首先探讨了冰箱保护器的价值和发展状况,并提出了设计的主要任务和要求。
然后分析了电网过、欠压或突然断电时,压缩机受到的影响,并根据其工作原理,绘制电路原理图,并且进行元器件的选择和计算以及电路的调试。
最后进行分析总结,并写出该设计的参考文献。
关键词: 电冰箱保护器;过压;欠压;延时-I-哈尔滨工业大学华德应用技术学院毕业设计(论文)AbstractThis article is the analysis of the refrigerator at home and abroad protector of progress and status, based on the design of a set of over voltage, under voltage and delay protection in one integrated intelligent refrigerator protector. In the first part of the refrigerator to protect the value and development of devices and put forward the main tasks of design and content. Then analyzes the power-off, under voltage, and a sudden power failure, the compressor will be affected by their work in accordance with the principle of drawing circuit schematics, for the choice of components and calculation of the corresponding PCB design. Finally, analyzed and summarized, and write the reference design.Keywords: Refrigerator;Protector;power-off voltage; under voltage;Simulati-II-哈尔滨工业大学华德应用技术学院毕业设计(论文)目录摘要 (I)Abstract (II)第1章绪论 (1)1.1课题背景 (1)1.2国内外保护器的发展状况 (2)1.3设计任务与要求 (2)1.3.1 设计任务 (2)1.3.2 本课题研究的技术要求 (3)本章小结 (3)第2章方案论证 (4)2.1系统基本方案选择和论证 (4)2.1.1 整流电路的选择方案和论证 (4)2.1.2 滤波电路的选择方案和论证 (4)2.1.3 取样电路的选择方案和论证 (5)2.1.4 延时电路的选择方案和论证 (5)2.2电路设计最终方案确定 (5)2.2.1 方框原理图 (5)本章小结 (7)第3章系统单元电路的设计与分析 (8)3.1整流电路 (8)3.1.1 单相桥式整流电路 (8)3.1.2 主要性能指标 (9)3.2滤波电路 (9)3.3稳压电路 (10)3.3.1 稳压二极管 (10)3.3.2 7809稳压器 (11)3.4电压取样鉴别电路 (11)3.5驱动电路 (12)3.6延时电路 (13)本章小结 (14)-III-哈尔滨工业大学华德应用技术学院毕业设计(论文)第4章整机工作原理 (15)4.1过压、欠压、断电运行状态分析 (15)4.2整机工作原理分析 (16)4.3电路各元器件的作用 (17)4.4各元器件的选择与计算 (18)本章小结 (21)第5章系统的安装与调试 (22)5.1系统的安装 (22)5.1.1 辨认与测量元器件 (22)5.1.2 焊接体会 (22)5.2电路的调试 (22)5.3调试中的问题 (23)5.4使用CMOS芯片注意事项 (23)本章小结 (24)结论 (25)致谢 (26)参考文献 (27)附录1 中文参考资料 (28)附录2 英文参考资料 (30)附录3 整机原理图 (33)附录4 元器件表 (34)-IV-哈尔滨工业大学华德应用技术学院毕业设计(论文)第1章绪论1.1 课题背景家用电器保护器是发电、供电、用电系统的重要器件。
冰箱保护器课程设计一、课程目标知识目标:1. 学生能理解冰箱保护器的基本工作原理,掌握其主要部件的功能。
2. 学生能描述冰箱保护器在家庭电路中的作用,了解其在节能减排中的重要性。
3. 学生掌握冰箱保护器的安装和使用方法,了解相关安全知识。
技能目标:1. 学生能够运用所学知识,正确连接冰箱保护器电路,进行简单的故障排查。
2. 学生通过实际操作,提高动手能力,培养解决问题的能力。
情感态度价值观目标:1. 学生培养对家电知识的兴趣,认识到科技与生活的紧密联系。
2. 学生在团队合作中,学会相互尊重、沟通协作,增强团队意识。
3. 学生通过学习冰箱保护器的作用,提高节能环保意识,树立正确的消费观。
课程性质:本课程属于电学基础知识的应用课程,注重实践操作和动手能力的培养。
学生特点:初中生,对家电知识有一定了解,好奇心强,喜欢动手实践。
教学要求:结合学生特点,以实践操作为主,引导学生主动探究,培养解决问题的能力。
在教学过程中,注重知识的实际应用,提高学生的节能环保意识。
将课程目标分解为具体的学习成果,以便进行有效的教学设计和评估。
二、教学内容1. 引入新课:通过讲解冰箱的工作原理,引出冰箱保护器的作用及其在家电保护中的重要性。
相关教材章节:第一章 电冰箱基础知识2. 理论知识:a) 冰箱保护器的工作原理及其分类b) 冰箱保护器的主要部件及其功能c) 冰箱保护器在家庭电路中的应用相关教材章节:第二章 家电保护器原理与分类;第三章 冰箱保护器结构与功能3. 实践操作:a) 冰箱保护器的安装与接线方法b) 冰箱保护器电路的搭建与测试c) 冰箱保护器故障排查与处理方法相关教材章节:第四章 家电保护器安装与使用;第五章 故障排查与处理4. 节能减排与环保意识:a) 冰箱保护器在节能减排中的作用b) 生活中的节能环保措施相关教材章节:第六章 节能减排与环保教学进度安排:第1课时:引入新课,讲解冰箱工作原理及保护器作用第2课时:理论知识学习,了解冰箱保护器原理、分类、结构与功能第3课时:实践操作,学习冰箱保护器的安装、接线、搭建与测试第4课时:实践操作,进行冰箱保护器故障排查与处理方法的学习第5课时:节能减排与环保意识培养,了解冰箱保护器在节能环保中的作用,探讨生活中的节能措施教学内容遵循科学性和系统性原则,注重理论与实践相结合,提高学生的实践操作能力和节能环保意识。
第一章设计任务与要求根据蒸发器的温度控制制冷压缩机的启、停,使电冰箱内的温度保持在设定温度范围内。
当蒸发器温度升至3~5℃时启动压缩机制冷;当温度低于-10~-20℃时停止制冷,关断压缩机。
电冰箱采用单片机控制的主要功能及要求:①设定3个测温点,测温范围 -26~+26℃,精度±2 ℃②利用功能键分别控制冷冻室温度设定、冷藏室温度设定、速冻温度设定等;③利用数码管显示冷冻室温、冷藏室温,压缩机起、停和速冻、报警状态;④制冷压缩机停机后自动延时3min后方能再次启动;⑤具有自动除霜功能,当霜厚达到3mm时自动除霜;⑥冷藏室稳定超过18 ℃时声光报警,提醒用户采取应急措施;⑦开门超过2min将声光报警,提醒用户关门;⑧连续速冻时间设定范围1~8小时。
⑨工作电压180~240V,当欠压或过压时,禁止启动压缩机并用指示灯显示。
第二章硬件设计直冷式电冰箱的控制原理是根据蒸发器的温度控制制冷压缩机的启动与停止,使冰箱内的温度保持在设定的温度范围内。
当蒸发器温度高至3~5℃时,启动压缩机制冷,当温度低于-10~-20℃时,停止制冷。
本电冰箱控制系统要完成冷冻室及冷藏室的温度检测和动态显示的功能,霜厚检测及除霜的功能,开门报警功能,温度设置功能,以及电源过欠压保护功能。
控制系统硬件结构如图所示,主要由电源电路,温度传感器,功能按键,MCS8051单片机,ADC0809转换器,时钟电路,键盘电路,显示电路,复位电路,测霜、除霜装置和故障报警装置等。
系统总体设计硬件方框图4.1 M CS-51单片机简介单片微型计算机简称单片机,是典型的嵌入式微处理器,最早被用于工业领域。
单片机由芯片内仅有CPU 的专门处理器发展而来。
早期的单片机都是8位或4位的。
其中最成功的是INTEL 的8031,因为简单可靠而性能不错获得了很大的好评。
此后在8031上发展出了MCS51系列单片机系统。
基于这一系统的单片机系统直到现在还在广泛使用。
引言在日常生活中,在日常生活中,由于外部环境的变化、各个用户的用电情况的改变而起电压较大的波动或电力系统的突然中断与连接,但是对于电冰箱它要求工作在比较稳定的情况下,长时间的过压、欠压,突然断电、上电都会对电冰箱的性能造成不同程度的损害影响它的使用寿命,情况严重一点甚至导致电冰箱烧坏。
还有我们在使用电冰箱是会发现电冰箱用久了,当去开冰箱是手会麻一下,如果这样的话你就要注意了,可能用久了某些元件老化,出现了漏电情况,存在安全隐患。
鉴于这一系列问题,我们就要为其设计一个保护器、报警器来进行保护我们的电冰箱、保证我们的安全。
本次我们探讨的课题就是与之相关的电冰箱保护器、报警器设计通过本课题的设计,培养学生掌握电子技术的科学实验规律,熟悉实验技术,测量技术等实验研究方法,学会运用Protelse99、EWB、ptoteus等软件进行辅助设计,使其具有独立实验研究的能力,以便在未来的工作中开拓创新。
在设计产品时,为了使电器设备工作性能更加稳定,设计电器设备时须增加对产品的安全与稳定等指标的重视的理念。
加深对电路理论知识的理解和掌握,更主要的是学习和掌握科学实验研究方法。
学会运用理论和实验两种研究方法,解决实际问题。
目录引言 (2)设计任务书 (3)第一章方案论证 (4)1.1数电法设计方案 (4)1.2单片机设计方案 (4)1.3数模结合法设计方案 (5)第二章单元电路设计 (5)2.1 电源电路设计 (5)2.2采样比较电路设计 (6)2.2.1芯片介绍 (6)2.2.2 LM339芯片的基本运用。
(7)2.2.3设计电路 (9)2.3定时及开关电路设计 (10)2.3.1 555芯片介绍 (10)2.3.2用555定时器单稳态触发器 (11)2.3.3继电器介绍 (12)2.4漏电报警电路设计 (13)2.4.1电器设备漏电的种类及原因分析 (13)2.4.2漏报警电电路 (14)第三章总电路及原理分析 (14)3.1电冰箱保护电路总电路及其说明 (14)3.1.1电冰箱保护电路工作原理 (15)3.2元器件的参数设定 (15)3.3电路仿真 (16)3.3.1仿真软件介绍 (16)3.3.2电路仿真 (16)第四章原理图的生成及PCB板的制作 (19)4.1 原理图的生成及其原理图 (19)4.2 PCB板的制作 (19)第五章元件的安装和电路的测试 (20)5.1元件的安装 (20)5.2 电路的测试和调试 (20)5.2.1测试注意 (20)5.1.2测试结果 (20)设计心得 (21)附录 (22)元件清单 (22)参考文献 (23)设计任务书一课程设计的目的和任务使学生通过动脑动手解决一两个实际问题,巩固和运用在《电子线路设计》课程中所学到的理论知识和实验技能;基本掌握用模拟电子电路一般设计方法;提高设计能力和动手能力。
为以后从事电子电路设计,研制电子产品打下基础。
二课程设计的基本要求1 掌握电子电路分析和设计的基本方法。
2 培养一定的自学能力,独立分析问题的能力和解决问题的能力。
3 掌握普通电子电路的生产流程及安装,布线,焊线的基本技能。
4 巩固常用电子仪器的正确使用方法以及电子器件的测试方法。
5 通过严格的科学训练和设计实践,逐步树立严肃认真,一丝不苟,实是求是的科学作风,并逐步建立正确的生产观,经济观,和全局观。
三课题基本要求1.设计并制作电冰箱保护器,此保护器具有过、欠压切断,上电延迟等功能;2.电压在180~250V范围内,正常供电时绿灯亮。
正常供电范围可根据需要进行调整。
3.欠压保护:当电压低于设定允许最低电压时,自动切断电源,且红指示。
4.过压保护:当电压高于设定允许最高电压时,自动切断叫源,且红灯指示。
5.延迟保护:在上电、欠压过压保护切断电源、瞬间断电时,延迟3~5min才允许接通电源。
欠压、过压保护后接通电源应同时满足已延迟3~5min且电压已恢复正常才允许接通电源。
6.漏电保护:冰箱漏电,能发出蜂鸣报警。
7.负荷功率≥200W四课题提高部分1. 安装自己设计的电路(1)检查元器件(2)对电路进行组装:按照自己设计的电路,在PCB板上插接元器件并焊接。
焊接完毕后,应对照电路图仔细检查,看是否有错接、漏接、虚焊的现象。
2. 通电调式(1)通电测试:对安装完成的电路板的参数及工作状态进行测量,以便提供调整电路的依据。
(2)通电调试:经过反复的调整和测量,使电路的性能达到要求。
第一章方案论证为了解决实际生活中的突然断电、上电、电压不稳定等因素对电冰箱的使用寿命的影响,以及电冰箱机身漏电对使用者的安全保障这一系列的问题,设计一套简单、经济、实用的电路是十分有必要的。
电路的设计方案各种各样,有纯模电设计方案、有纯数电设计方案、有数模结合的设计方案、也有用单片机来实现、还可以用EDA技术来实现等。
当然不同的设计方案其满足的性能指标、电路的复杂程度也就不同1.1数电法设计方案用纯数电法设计的框图如图1-1 所示,此电路是先对电源进行采样,然后经过A/D转化为数字信号,当转化得到的信号经过比较电路处于最低门限电压与最高门限电压之间时(正常电压范围)输出高电平,定时一段时间,开关闭合,继电器通电吸合,电冰箱通电;当转化得到的信号经过比较电路低于最低门限电压时(欠压)输出低电平,开关断开,继电器不通电断开,电冰箱断电;当转化得到的信号经过比较电路高于最高门限电压时(过压)输出低电平,开关断开,继电器不通电断开,电冰箱断电。
实现断电、欠压、过压的保护。
此电路可靠性高、工作稳定,但使用芯片多电路相对复杂、且不经济,一般不用。
对于纯模电设计方案具有对元件要求高,不稳定、可靠性不高等缺点,所以也被舍弃。
图1-1 数电法设计的框图1.2单片机设计方案用单片机来实现的电路框图如图1-2 所示,此电路是先对电源进行采样,然后经过A/D 转化为数字信号,然后经过传感器送给单片机,单片机对数据进行处理产生相应的控制信号,经过传感器送给继电器,对继电器的断开与闭合经行控制,从而控制电冰箱。
实现断电、欠压、过压的保护。
此电路其可靠性和稳定性就不用说了,肯定好。
但对于本次的设计电路相对简单,无需用单片机技术,且从经济的角度上我们不采用这种方案。
图1-2 单片机来实现的电路框图1.3数模结合法设计方案数模结合法设计的电路框图如图1-3所示 此电路是对电源电压与参考电压进行比较,当电源电压处于最低门限电压与最高门限电压之间时(正常电压范围)输出高电平,定时一段时间,开关闭合,继电器通电吸合,电冰箱通电;当电源电压低于最低门限电压时(欠压)输出低电平,开关断开,继电器不通电断开,电冰箱断电;当电源电压高于最高门限电压时(过压)输出低电平,开关断开,继电器不通电断开,电冰箱断电。
实现断电、欠压、过压的保护。
此电路简单,相对稳定、经济,此设计采用此方案。
图1-3 数模结合法设计的电路框图第二章单元电路设计2.1 电源电路设计为了给本电路设计中的的集成芯片提供电源,所以我们不得不在在电路设计中加入一个+12V 直流稳压电源。
直流稳压电源的工作流程如图2—1—1所示:图2—1—1直流稳压电源的方框图我们得出直流稳压电源的工作原理:电路接入幅值为220V、频率为50Hz的市电u i,通过变压器TRIAD,将市电220V的电压幅值调整为合适的电路工作压值u2。
通过电源变压器TRIAD输送过来的交流电,再通过图2—1—1中的桥式整流电路BRIDGE,得到单方向全波脉动的直流电压。
整流电路BRIDGE将交流电压Ui变换成脉动的直流电压。
再经滤波电路滤除较大的纹波成分,输出纹波较小的直流电压U1。
常用的整流滤波电路有全波整流滤波、桥式整流滤波等。
本设计采用单相桥式整流电路,它的四臂是由四只二极管构成,当变压器B次级的1端为正、2端为负时,二极管D2和D4因承受正向电压而导通,D1和D3因承受反向电压而截止。
此时,电流由变压器1端通过D4,再经D2返回2端。
当1端为正时,二极管D1、D3导通,D2、D4截止,电流则由2端通过D3,再经D1返回1端。
因此,与全波整流一样,在一个周期内的正负半周都有电流流过负载,而且始终是同一方向。
由于单方向全波脉动的直流电压中含有丰富的交流成分,为了获得平滑的直流电压,在整流电路的后面加一个滤波电路,以滤去交流成分,滤波电容C的容量比较大,本身就存在着较大的等效电感,因此对于市电引入的各种高频干扰的抑制能力很差。
为了解决这个问题,在电容C旁并联一只小容量电容器C3、C5,就可有效地抑制高频干扰。
另外,稳压器在开环增益较高、负载较重的状态下时,由于分布参数的影响,有可能产生自激,C3、C5则兼有抑制高频振荡的作用。
输出端接入电容器C4、C6,是为了改善瞬态负载响应特性和减小高频输出阻抗。
图2—1—1中的电容C就起到这个作用;但是输出的电压仍旧有较大幅度的波动对于电路中的芯片直接供电可能对芯片有所损害,使芯片不能正常的工作。
为了避免这种不利的可能的发生。
我们在滤波电路的后面再接一个稳压电路,使输出的直流电压更加平滑,如图2—1—2中的集成稳压器78L12。
电源电路设计图如下图2-1—2所示。
图2-1—2 电源电路设计图2.2采样比较电路设计2.2.1芯片介绍对于电冰箱只有工作在它的额定电压上下一个比较小的电压的范围电冰箱才会工作正常。
发挥电冰箱的最佳性能,以及保证电冰箱的正常使用寿命。
基于此为我们就必须使电冰箱在它规定的电压范围内工作,当市电相对语电冰箱的工作电压欠压或者过压的时候电冰箱处于断电状态,电冰箱不工作,也就是我们常说的电冰箱过压与欠压保护。
于是我们就必须对市电进行实时采样并且对市电与电冰箱的正常工作电压进行比较。
当市电的电压在电冰箱的正常工作电压范围就使电冰箱正常通电,否则,是电冰箱断电不工作。
采样比较电路是对电源电压与参考电压进行比较,当电源电压处于最低门限电压与最高门限电压之间时(正常电压范围)输出高电平。
对于比较电路我们才用LM339芯片。
下面是LM339的运用简介。
LM339集成块内部装有四个独立的电压比较器,该电压比较器的特点是:1)失调电压小,典型值为2mV;2)电源电压范围宽,单电源为2-36V,双电源电压为±1V-±18V;3)对比较信号源的内阻限制较宽;4)共模范围很大,为0~(Ucc-1.5V)Vo;5)差动输入电压范围较大,大到可以等于电源电压;6)输出端电位可灵活方便地选用。
LM339集成块采用C-14型封装,图2—2—1为外型及管脚排列图。
LM339使用灵活,应用广泛图2—2—1LM339外型及管脚排列图LM339类似于增益不可调的运算放大器。
每个比较器有两个输入端和一个输出端。
两个输入端一个称为同相输入端,用“+”表示,另一个称为反相输入端,用“-”表示。