上百种家装电路图,接线线路图
- 格式:doc
- 大小:6.31 MB
- 文档页数:116
JTX —2C启动H3BA-8DH48S-1Z1(JSS48A-S)延时妙发清爭爻垃£«T-通电延时亮灯1双联开关的2种双控电路DH48S-2Z延时断电断路器un u 断路器停止按钮启动按钮CJ10-10接触器ABC7 7 7QF 停止frr*rfL.门.^ ■ - r -■・ r - •-| 1 F ■■ » •■!1-ri領禪爭If M li*l•> e) • • 與控仪■ii,'散热控温Fj负延时辿 衍不折情环且达到 设JL 循环致 断电f 三相四线电度表互感器接线 —电源从円进三相三线电度表接互感器电路负一电源从円进接耙器n u晰路霉3个单相电度表互感器接线电源线从P1面进濒启动顺点动海of*飞fa 九 电机间歇运行•變启断路器漏电断路器r■■ B接触器熔靳器停止按钮启动按钮热缠乜誌灯延时熄灭顺点动逆点动火动启K£5r■负5种控方式伐统镇流器电子镇流器火零红外线镜反射接收开关遮捞报警装逢-220V白色橈面反时型BEN1DM-TFR单応空开□發达到没it 温度开跆 计时JI时通断'不昕诸环且达到设宣诸环数昕电3个单相电度表互感器接线电源线从円面穿过(a}外形图(bj按线图单相电能表的接线I控温排气加热时停止排气温控仪昕路启动按钮启动按钮器双手点动控制klMABCKM £HOF压缩机气压自动垸制圧力白动开关空气压缩机零Array火电源线从互感器F1进的接线方式S1S2延时断电停机N I零线铜排路 器ii' fABCKM110KM2 10停止电机逆启动LX能耗制动接线图220VH3BA2灯循环点亮DH48S-2Z延时停机互感器二次线端接电流表不分彼此相启动Y1动作延时断电急停启动员载停止按钮启动按钮接融器热继曳器负载负戢零火控制顺逆转• ♦• ■循环流水灯2HY2-30零火HY2-30启动电客■■运行 电 容2电机接线盒O 坐KD 3 单相电机顺逆转扌空制停止按钿. 启动按钮零火时间继电器断电延时控制按钮■4^ nfB通电延时断电AH3 —3路停止按钮CJ20-63常开斛点 till UliV FIlli fill l>启动按钮热继电器二负我LEl 零火QS-30A单相畀歩电机接线盒/单相电机顺逆转控制启动电容运行电容||JTX - 2C312K2KT DH4SS-2Z* r* «IA1«ay4- *1 -WB I *•*息停启动住€«尸炉L貧达到设逍温度断电停Jt»p»零火电机接线盒单相电机顺逆转扌空制启动电客线电度表互感器接线桥式全波整流滤波电路3个单相电度表互感器接线负载9A零相启动KT2KT1AH3 3启动Y1运疗廷时折电 延时启动Y2运行延时全昕电Yt急停X, -:有功电表.无功电表接线e——抑羽电农无艺电取il 时间继电器TL-Q5MY1JTX-2CJS14P延时动作电机顺逆转控制DH48S-1Z延时通、断'循环运行H3BADH48S-1Z熄I ‘■ d m寺 火ww n省■么n3S 双温控表控制上.下限制冷温度运行III顺启动逆启动*• ♦ • >1 »± • ■F4-1t。
一、家庭装修中,要涉及强电(照明、电器用电)和弱电(电视、电话、音响、网络等)电路线埋暗线,线材很重要;二、电线规格的选用:家庭装修中,按国家的规定,照明、开关、插座要用2.5平方的电线,空调要用4平方的电线,热水器要用6平方的电线。
三、目前电的安装方法很多,有的是12元/平方,有的是15元/平方,做法不同,做工费用也不同。
1、功能性的做法:主是不用分很多组,只要能达到用电的目的就可以了,一个三房两厅的房子也就是分4组线。
2、分组做法:分组就是第个空间的都要单独分组,每个空间的空调还要单独分组,一个三房两厅就需要房间3组,客厅1组,餐厅1组,两个卫生间2组,厨房1组,三个房间空调要3组,客厅空调1组,总共要12组线,每组都要需要单独的空开控制。
如果用普通的PVC管穿线,就是12元/平方的人工费。
用冷弯管穿线的人工费就是15元/平方,因为每个弯管都需要用弯管器作弯头,很费工时的,所以贵一点。
强弱电分槽布线的,要加3元,就是18元/平方,说白了就是加多开槽的钱。
3、国标的做法就要22元了,完全不开横槽,只开竖槽。
四、水电施工的基本原则:水电的施工原则就是,走顶不走地,顶不能走,考虑走墙,墙也不能走,才考虑走地,走顶的线在吊顶或者石膏线里面,即使出了故障,检修也方便,损失不大,如果全部走地了,检修就要指导地板掀起来,地面是混凝土结构,要埋线管,必然会伤害到混凝土层,甚至钢筋。
1、定位:首先要根据你对电的用途进行电路定位,比如,哪里要开关、哪里要插座、哪里要灯等电工会根据你的要求进行定位。
2、开槽:定位完成后,电工根据定位和电路走向,开布线槽,线路槽很有讲究,要横平竖直,不过,规范的做法,不允许开横槽,因为会影响墙的承受力。
3、布线:布线一般采用线管暗埋的方式。
线管有冷弯管和PVC管两种,冷弯管可以弯曲而不断裂,是布线的最好选择,因为它的转角是有弧度的,线可以随时更换,而不用开墙。
4、弯管:冷弯管要用弯管工具,弧度应该是线管直径的10倍,这样穿线或拆线,才能顺利。
六种建筑、楼房装修布线接线图更多精彩,尽在全球电气资源官网()1.建筑装修施工工地用配电线路建筑装修施工工地配电线路如图1(a)所示,施工配电设备根据其用电量及用电设备的实际要求,装在防雨绝缘配电箱内,进而可设总保险、总电源开关、分路空气断路器、闸刀、单相照明闸刀以及三相四线制的临时四眼插座和单相三眼的插座等。
另外在附近为了方便移动电动工具的使用,还可装些防雨的小型配电盘,通过四眼插座和四芯橡皮电线,连接到移动工具的现场,以使操作施工中能及时断电。
小型配电盘一般构造有一四眼插头,通过四芯橡皮电缆线连接到移动工具的施工现场,并进入防雨的木制箱盒里。
在绝缘板上装设有总闸刀开关,闸刀上装设有保险丝。
另外可装分支闸刀以及四眼插座和三眼插座。
四眼插座可供移动振动棒、磨光机等移动电动工具使用,三眼插座可供手电钻、电锤、电刨等单相电动工具使用,见图1(b)。
图1 建筑装修施工工地用配电线路图1 建筑装修施工工地用配电线路(续)2.六层楼配电系统分配线路在承接设计、安装住宅楼房的照明工程时,要对每个房间的作用与用途有所了解,根据住户生活、活动的要求来设计照明电气的安装方式、安装位置,确定安装具体要求。
其次还要考虑到住宅所应用的各种电气设备对电源的要求,满足家庭电气化的需求。
同时还要采取安全措施,达到安全供电,使住宅照明供电设施尽可能规范、统一、安全、节约,有条件时应选用节电型电器装置。
建筑楼房电气线路装备的原则是:①选择进户线的截面积大小时应使整个楼房的总用电电流小于该导线的安全电流,并留有适当的裕度。
进户线可采用铜芯橡皮绝缘导线,沿外墙敷设明线。
进户线及干线的穿管管径应按穿线点截面放大一级来选择。
②进户总电流超过30A时,应选用三相五线制进户。
除进户时三相四线制电源进入住宅楼房配电盘外,还要设置零线的重复接地,并单独引入一根接地线,住宅楼房室内的配电箱、导线钢管、插座接地孔应由专门进入的一根接地线来连接,这就是三相五线制供电。
一、家庭装修中,要涉及强电(照明、电器用电)和弱电(电视、电话、音响、网络等)电路线埋暗线,线材很重要;二、电线规格的选用:家庭装修中,按国家的规定,照明、开关、插座要用2.5平方的电线,空调要用4平方的电线,热水器要用6平方的电线。
三、目前电的安装方法很多,有的是A元/平方,有的是B元/平方,做法不同,做工费用也不同。
1、功能性的做法:主是不用分很多组,只要能达到用电的目的就可以了,一个三房两厅的房子也就是分4组线。
2、分组做法:分组就是第个空间的都要单独分组,每个空间的空调还要单独分组,一个三房两厅就需要房间3组,客厅1组,餐厅1组,两个卫生间2组,厨房1组,三个房间空调要3组,客厅空调1组,总共要12组线,每组都要需要单独的空开控制。
如果用普通的PVC管穿线,就是A元/平方的人工费。
用冷弯管穿线的人工费就是B元/平方,因为每个弯管都需要用弯管器作弯头,很费工时的,所以贵一点。
强弱电分槽布线的,要加3元,就是C元/平方,说白了就是加多开槽的钱。
3、国标的做法就要D元了,完全不开横槽,只开竖槽。
四、水电施工的基本原则:水电的施工原则就是,走顶不走地,顶不能走,考虑走墙,墙也不能走,才考虑走地,走顶的线在吊顶或者石膏线里面,即使出了故障,检修也方便,损失不大,如果全部走地了,检修就要指导地板掀起来,地面是混凝土结构,要埋线管,必然会伤害到混凝土层,甚至钢筋。
1、定位:首先要根据你对电的用途进行电路定位,比如,哪里要开关、哪里要插座、哪里要灯等电工会根据你的要求进行定位。
2、开槽:定位完成后,电工根据定位和电路走向,开布线槽,线路槽很有讲究,要横平竖直,不过,规范的做法,不允许开横槽,因为会影响墙的承受力。
3、布线:布线一般采用线管暗埋的方式。
线管有冷弯管和PVC管两种,冷弯管可以弯曲而不断裂,是布线的最好选择,因为它的转角是有弧度的,线可以随时更换,而不用开墙。
4、弯管:冷弯管要用弯管工具,弧度应该是线管直径的10倍,这样穿线或拆线,才能顺利。
家庭装修电路设计图解一、家庭装修中,要涉及强电(照明、电器用电)和弱电(电视、电话、音响、网络等)电路线埋暗线,线材很重要;二、电线规格的选用:家庭装修中,按国家的规定,照明、开关、插座要用2。
5平方的电线,空调要用4平方的电线,热水器要用6平方的电线.三、目前电的安装方法很多,有的是12元/平方,有的是15元/平方,做法不同,做工费用也不同。
1、功能性的做法:主是不用分很多组,只要能达到用电的目的就可以了,一个三房两厅的房子也就是分4组线.2、分组做法:分组就是第个空间的都要单独分组,每个空间的空调还要单独分组,一个三房两厅就需要房间3组,客厅1组,餐厅1组,两个卫生间2组,厨房1组,三个房间空调要3组,客厅空调1组,总共要12组线,每组都要需要单独的空开控制。
如果用普通的PVC管穿线,就是12元/平方的人工费。
用冷弯管穿线的人工费就是15元/平方,因为每个弯管都需要用弯管器作弯头,很费工时的,所以贵一点.强弱电分槽布线的,要加3元,就是18元/平方,说白了就是加多开槽的钱。
3、国标的做法就要22元了,完全不开横槽,只开竖槽。
四、水电施工的基本原则:水电的施工原则就是,走顶不走地,顶不能走,考虑走墙,墙也不能走,才考虑走地,走顶的线在吊顶或者石膏线里面,即使出了故障,检修也方便,损失不大,如果全部走地了,检修就要指导地板掀起来,地面是混凝土结构,要埋线管,必然会伤害到混凝土层,甚至钢筋。
1、定位:首先要根据你对电的用途进行电路定位,比如,哪里要开关、哪里要插座、哪里要灯等电工会根据你的要求进行定位.2、开槽:定位完成后,电工根据定位和电路走向,开布线槽,线路槽很有讲究,要横平竖直,不过,规范的做法,不允许开横槽,因为会影响墙的承受力。
3、布线:布线一般采用线管暗埋的方式。
线管有冷弯管和PVC管两种,冷弯管可以弯曲而不断裂,是布线的最好选择,因为它的转角是有弧度的,线可以随时更换,而不用开墙.4、弯管:冷弯管要用弯管工具,弧度应该是线管直径的10倍,这样穿线或拆线,才能顺利。
经典电气接线图(值得收藏)!1.电动机接线一般常用三相交流电动机接线架上都引出6个接线柱,当电动机铭牌上标为Y形接法时,D6、D4、D5相连接,D1~D3接电源;为△形接法时,D6与D1连接,D4与D2连接,D5与D3连接,然后D1~D3接电源。
可参见图1所示连接方法连接。
图1 三相交流电动机Y形和△形接线方法2.三相吹风机接线有部分三相吹风机有6个接线端子,接线方法如图2所示。
采用△形接法应接入220V三相交流电源,采用Y形接法应接入380V三相交流电源。
一般3英寸、3.5英寸、4英寸、4.5英寸的型号按此法接。
其他吹风机应按其铭牌上所标的接法连接。
图2 三相吹风机六个引出端子接线方法3.单相电容运转电动机接线单相电动机接线方法很多,如果不按要求接线,就会有烧坏电动机的可能。
因此在接线时,一定要看清铭牌上注明的接线方法。
图247为IDD5032型单相电容运转电动机接线方法。
其功率为60W,电容选用耐压500V、容量为4μF的产品。
图3(a)为正转接线,图3(b)为反转接线。
图3 IDD5032型单相电容运转电动机接线方法4.单相电容运转电动机接线图4 JX07A-4型单相电容运转电动机接线方法图4是JX07A-4型单相电容运转电动机接线方法。
电动机功率为60W,用220V/50Hz交流电源、电流为0.5A。
它的转速为每分钟1400转。
电容选用耐压400~500V、容量8μF的产品。
图4(a)为正转接线,图4(b)为反转接线。
5.单相吹风机接线图5 单相吹风机四个引出端子接线方法有的单相吹风机引出4个接线端子,接线方法如图5所示。
采用并联接法应接入110V交流电源,采用串联接法应接入220V交流电源。
6.Y100LY系列电动机接线目前,Y系列电动机被广泛应用。
Y系列电动机具有体积小、外形美观、节电等优点。
它的接线方式有两种:一种为△形,它的接线端子W2与U1相连,U2与V1相连,V2与W1相连,然后接电源;另一种为Y形,接线端子W2、U2、V2相连接,其余3个接线端子U1、V1、W1接电源。
家装电源线接法和其它常用连接方法图解大全一、家装电源线接法L表示相线(俗称火线),N表示中性线(通称零线)。
根据规定,相线选用红、黄、绿三种颜色的导线,中性线选用蓝颜色的导线。
以插座面对自己,右侧的插孔为相线(火线),左侧的插孔为零线。
三孔插座最上端的为电器保护接地线(俗称地线,采用黄、绿相间色标示)。
室内装修的电路安装规定是:左零右火中间地(插座上).(面对着自己,插头上正相反).用字母表示是L--- 火线, N---零线. 接地符号.用颜色表示是红---火线, 兰---零线, 黄绿双色线---接地.在用电过程中,人们虽注意到电源线材料截面积的大小对电气的安全使用有影响,但往往对接头使用绝缘胶布不够重视。
现在电源线路走线越来越复杂,走木地板下、墙中、隔板中及潮湿的地下或水中的均有,如果绝缘胶布使用不当,会产生漏电,危及人身安全或者引起火灾。
那么,如何正确使用绝缘胶布呢?电源线接头分为“十”字接法、“-”字接法、“丁”字接法等等。
接头应缠牢,光滑无刺。
在线头断开前,应先用钢丝钳丝轻压一下,再缠绕至口处,然后左右摆动,线头就会很地服贴地在接头处断开。
如果接头在干燥处,应先用绝缘黑布裹两层,再裹塑料胶带(也叫PVC胶粘带)两层,再用J-10绝缘自粘带拉长200%左右裹二三层,最后裹两层塑料胶带。
因为直接使用塑料胶带缺点多多:塑料胶带时间一长易生胶错位、胶开;电器负荷重时,接头发热,塑料胶带易熔化收缩;电源接头在接线盒内相互压,接头有毛刺时,很容易戳空塑料胶带等,这些隐患直接危及人身安全,引起线路适中,造成火灾。
而使用绝缘黑胶布就不会出现以上情况,它具有一定的强度、柔性,能长期紧裹着接头处,受时间及温度影响而干固定型,不会脱落,并且阻燃。
再者,用绝缘黑胶布裹后再裹胶带能防潮、防锈。
当然,绝缘自粘带也有缺陷,它虽防水性能好但易破,所以最后需裹上两层塑料胶带作保护层,接头与接头的绝缘自粘带相互不粘,性能更好。
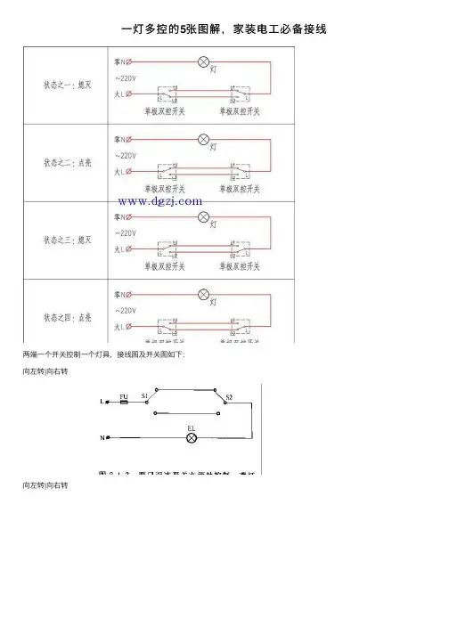
⼀灯多控的5张图解,家装电⼯必备接线两端⼀个开关控制⼀个灯具,接线图及开关图如下:向左转|向右转向左转|向右转扩展资料:双控开关1、双控开关就是⼀个开关同时带常开、常闭两个触点(即为⼀对)。
通常⽤两个双控开关控制⼀个灯或其它电器,意思就是可以有两个开关来控制灯具等电器的开关,⽐如,在楼下时打开开关,到楼上后关闭开关。
2、如果是采取传统的开关的话,想要把灯关上,就要跑下楼去关,采⽤双控开关,就可以避免这个⿇烦。
另外双控开关还⽤于控制应急照明回路需要强制点燃的灯具,双控开关中的两端接双电源,⼀端接灯具,即⼀个开关控制⼀个灯具。
由两个单极双控开关组合可以实现任⼀开关可以独⽴控制照明灯具开关状态,通常⽤于楼梯、⾛廊、卧室及其他照明场所,以达到照明控制便捷、节能的⽬的。
原理图如下向左转|向右转扩展资料:单元电路图具有下列⼀些特点:单元电路图主要是为了分析某个单元电路⼯作原理的⽅便⽽单独将这部分电路画出的电路,所以在图中已省去了与该单元电路⽆关的其他元器件和有关的连线、符号,这样单元电路图就显得⽐较简洁、清楚,识图时没有其他电路的⼲扰。
电路图中,⽤+V表⽰直流⼯作电压(其中正号表⽰采⽤正极性直流电压给电路供电,地端接电源的负极);Vi表⽰输⼊信号,是这⼀单元电路所要放⼤或处理的信号;VO表⽰输出信号,是经过这⼀单元电路放⼤或处理后的信号。
通过单元电路图中的这样标注可⽅便地找出电源端、输⼊端和输出端,⽽在实际电路中,这三个端点的电路均与整机电路中的其他电路相连,没有+V、Vi、VO的标注,给初学者识图造成了⼀定的困难。
例如:见到Vi可以知道信号是通过电容C2加到三极管VT1基极的;见到VO可以知道信号是从三极管VT1集电极输出的,这相当于在电路图中标出了放⼤器的输⼊端和输出端,⽆疑⼤⼤⽅便了电路⼯作原理的分析。
单元电路图采⽤习惯画法,⼀看就明⽩,例如元器件采⽤习惯画法,各元器件之间采⽤最短的连线,⽽在实际的整机电路图中,由于受电路中其他单元电路中元器件的制约,有关元器件画得⽐较乱,这样电路中的连线很长且弯弯曲曲,造成识图和电路⼯作原理理解的不便。
99例电气实物接线高清彩图,总有一例是你不知道的!建议收藏1.家庭总电箱接线图2.经典双控灯接线3.五孔一开接线4.电动机点动控制接线(不安全)5.电动机自锁接线图(不安全)6.220V浮球开关供水接线(不安全)7.具有过载保护的自锁控制接线8.电机长动基本控制接线(不安全、保险容易引起缺相)9.电机点动及长动控制接线(不安全)10.电机三地自锁控制接线(不安全)11.电机正反转接触器零线互锁控制接线12.辅助触点控制指示灯接线13.电动机带热保护的点动控制接线14.定时器控制灯接线15.电机延时启停接线16.电机延时启动控制接线17.电机延时停止控制接线18.电机点动长动控制接线19.电机启动延时断电控制接线20.双重互锁的电机正反转控制接线21.电机正反转控制接线22.带电源指示灯和故障指示灯的电机控制接线23.电机故障备份启动控制接线24.电机自锁长动控制接线(不安全)25.电机正反转控制接线26.电机顺序启动控制接线27.电机三相电缺相保护电路接线(不安全)28.光电开关控制报警接线(不安全)29.220V两线光电开关接线30.相序保护器控制接线31.小车自动往返控制接线32.顺启逆停控制接线33.顺启顺停控制接线34.调温、调压、调速控制接线35.接近开关控制固态继电器接线36.中间继电器自锁控制接线37.接近开关控制中间继电器接线38.PNP接近开关控制固态继电器接线39.开关自锁启动到位停止气缸控制接线40.中间继电器控制缺相保护接线41.接近开关控制灯接线42.中间继电器式单按钮启停控制接线43.液位控制器控制接线44.24V控制启动延时断电45.电接点压力表接线46.电接点压力表接线247.接近开关控制电机正反转48.三相固态继电器控制电机接线49.电机启动延时断电控制接线50.简单的延时启动控制接线51.电机长动及延时断电控制接线52.电机启动前报警控制接线53.电机接触器自锁控制加指示灯54.时间继电器控制单按钮启停接线55.简单的电机正反转控制接线56.电动葫芦控制接线57.电动葫芦主回路58.电机星三角启动控制接线59.电机星三角启动主回路接线60.电机星三角启动手动延时接线61.双速风机主回路接线62.单相电机双电容正反转控制接线63.倒顺开关控制单相电机正反转64.浮球开关液位控制接线65.空压机压力保护控制接线66.380V电机改成220V电源接线67.液位继电器控制电机供水接线68.力矩电动机的调速控制接线69.间歇启停控制接线70.时控开关接线71.双电源切换控制接线172.双电源切换控制接线273.货物电梯控制接线74.灯闪烁控制接线75.延时正反转控制接线76.接近开关控制正反转77.三个开关控制一个灯控制接线78.四个开关控制一个灯控制接线79.开关控制两根线80.双开双控开关接线81.双控灯接线二82.温控器控制接触器加热接线83.温控器控制固态继电器加热接线84.三相四线电表直接接线85.三相四线电表互感器接线86.延时启动备用电源控制接线87.延时启动备用电源主回路接线88.自耦变压器降压启动接线89.自耦变压器降压启动控制接线90.三相电动机正反转主回路控制接线91.点动控制正反转接线92.电机综合保护器控制接线93.电机综合保护器控制接线294.电机综合保护器控制接线395.电机单循环往返控制接线96.电机单循环往返延时控制接线97.正反转均需要星三角启动控制接线98.正反转均需要星三角启动控主回路接线99.路灯时控开关接线为了安全起见,保证运行的情况下,控制电路的电压越低越好。
家装电路大全(总14页) -CAL-FENGHAI.-(YICAI)-Company One1-CAL-本页仅作为文档封面,使用请直接删除家庭装修电路施工大全一、电路改造工艺流程 1.草拟布线图。
2.划线。
确定线路终端插座,开关,面板的位置,在墙面标画出准确的位置和尺寸。
3.开槽。
4.埋设暗盒及敷设PVC电线管。
5.穿线。
6.安装开关,面板,各种插座,强弱电箱和灯具。
7.检查。
8.完成电路布线图,提交公司备案。
二、电路改造的施工要点 1.设计布线时,执行强电走上,弱电在下,横平竖直,避免交叉,美观实用的原则。
2.开槽深度应一致,一般是PVC管直径+10MM。
3.电源线配线时,所用导线截面积应满足用电设备的最大输出功率。
一般情况,照明、插座2.5mm2、空调4mm2. 4.暗线敷设必须配阻燃PVC管。
插座用SG20管,照明用SG16管。
当管线长度超过15m或有两个直角弯时,应增设拉线盒。
天棚上的灯具位设拉线盒固定。
5.PVC管应用管卡固定。
PVC管接头均用配套接头,用PVC胶水粘牢,弯头均用弹簧弯曲。
暗盒,拉线盒与PVC管用锣接固定。
6.PVC管安装好后,统一穿电线,同一回路电线应穿入同一根管内,但管内总根数不应超过8根,电线总截面积(包括绝缘外皮)不应超过管内截面积的40%。
7.电源线与通讯线不得穿入同一根管内。
8.电源线及插座与电视线及插座的水平间距不应小于500mm。
9.电线与暖气、热水、煤气管之间的平行距离不应小于300mm,交叉距离不应小于100mm。
10.穿入配管导线的接头应设在接线盒内,线头要留有余量150MM,接头搭接应牢固,绝缘带包缠应均匀紧密。
11.安装电源插座时,面向插座的左侧应接零线(N),右侧应接相线(L),中间上方应接保护地线(PE)。
保护地线为 2.5平方的双色软线。
12.当吊灯自重在3kg及以上时,应先在顶板上安装后置埋件,然后将灯具固定在后置埋件上。
家装电路施工详解(详细图解,绝对有用)1顶上是二级吊顶,我们就以他为例,说一下顶内的电线做法2提醒大家一下确每一根电线都要串线管保护筒灯的尾端是用蛇皮管保护的,因为他要弯曲与移位的需要。
3通常的电线接头都是这样的接法,才能保证电线接头不发生打火、短路,与接触不良的现象4这是第二种做法,也是施工规范上规定,我一直都是在这样做,好多年了,我祥细的说一下分支线路就是这种接法,主线路不能截断,附电线围绕主线缠绕6--8圈。
电线出现打火、短路、接触不良的现象很严重,处理起来是很简单,电线打火与短路是因为没有正确的接线头造成的,接线头松动后,高负荷电流通过时就会产生电离子,电离子相互排斥样子很象电焊的焊花,同时温度也升高起来了,而且很快,如果能粘上就通电,通不了电就形成了短路。
5现在接线头如果说究的话,电线应该用防火胶布缠在里面,它的作用就是防止电打火烧坏东西,这是在吊顶内很重要,特别是现在很多吊顶材料用了木方做龙骨,更需要这样做,我在做工的时候都用它了,(吊顶内)。
的做工是否专业7电线的打火,短路,接触不良,等等的故障不止是在接头上,还有一处是在接线盒内,有很多的现象是新房子水电都没有问题,装修结束后问题就现来了,再说一下电线盒内线头接法。
看着乱其实是有规律的,红的是火线,篮的是零线,花的是地线,套线帽是一次性,有的工人打开后把线接好用胶布简单的处理一下就完事了,这是不正确的。
8上属电线盒内的接头处理是这样的9这是线路中有外接电源时的接法,通常的电线接头都是这样的接法,才能保证电线接头不发生打火、短路,与接触不良的现象,分支线路就是这种接法,主线路不能截断,附电线围绕主线缠绕6--8圈。
10所以大家注意地线的重要性,在拉插座的同时不要忘了地线11在电器件内有连线、短路、机壳带电时地线就可以把电源传下去,输入给大地扩散出去,达到保护人和机器安全的,在这它的最大作用是导线。
12做电工包括;强电,弱电,电工结束后一定要有,强电布置造图一份,弱电布置图一份,工程费清单一份,保修证书一份;下面是强电改造图。