光伏电站项目备案流程流程
- 格式:doc
- 大小:29.50 KB
- 文档页数:3
光伏电站备案流程下载温馨提示:该文档是我店铺精心编制而成,希望大家下载以后,能够帮助大家解决实际的问题。
文档下载后可定制随意修改,请根据实际需要进行相应的调整和使用,谢谢!并且,本店铺为大家提供各种各样类型的实用资料,如教育随笔、日记赏析、句子摘抄、古诗大全、经典美文、话题作文、工作总结、词语解析、文案摘录、其他资料等等,如想了解不同资料格式和写法,敬请关注!Download tips: This document is carefully compiled by theeditor. I hope that after you download them,they can help yousolve practical problems. The document can be customized andmodified after downloading,please adjust and use it according toactual needs, thank you!In addition, our shop provides you with various types ofpractical materials,such as educational essays, diaryappreciation,sentence excerpts,ancient poems,classic articles,topic composition,work summary,word parsing,copy excerpts,other materials and so on,want to know different data formats andwriting methods,please pay attention!《光伏电站备案流程》一、项目前期准备阶段。
在进行光伏电站备案之前,需要做好充分的前期准备工作。
分布式光伏电站项目备案申报过程一、资料准备在开始备案申报过程之前,提前准备完整的资料是非常重要的。
以下是一些需要准备的主要资料:1.项目基本信息:包括电站名称、建设地点、总装机容量、外网电压等。
2.电站规模图和方案:包括电站的总体布局设计图和电池板的摆放方案。
3.电站技术参数:包括组件型号、容量、逆变器型号、投资金额等。
4.电站电网接入方案:包括电网接入点和电网接入线路的设计方案。
5.项目审批文件:包括土地使用权证、环保、用电、建设工程等相关审批文件。
6.土地手续:包括土地出让合同、土地使用证等文件。
7.电网接入协议:包括与电网主管部门签订的电网接入协议。
二、备案申报完成资料准备后,可以将备案申报材料递交给当地的能源局。
备案申报主要包括以下几个步骤:1.填写备案申报表:根据国家能源局的要求,填写项目备案申报表,包括项目基本信息、技术参数等。
2.提交申报材料:将填写完整的备案申报表和其它相关的资料一并递交给当地的能源局。
3.备案费用缴纳:缴纳备案费用,将缴费凭证一起提交给能源局。
4.审核备案申报材料:能源局会对提交的备案申报材料进行审核,确保其完整和合规。
三、备案审批备案审批是能源局对于备案申请材料进行细致审核,并作出备案批复的过程。
备案审批包括以下几个环节:1.初审:能源局会对备案申请材料进行初步审核,检查是否符合备案条件和要求。
2.现场勘查:能源局会安排专业人员对电站的建设环境和设备进行现场勘查,确保项目符合要求。
3.技术评估:能源局会对电站的技术参数进行评估,确保项目具备必要的能源利用和节能环保能力。
4.备案批复:经过审核和评估的备案申请材料,能源局会作出备案批复,并发放备案证明。
四、备案证明享受政策综上所述,分布式光伏电站项目备案申报过程包括资料准备、备案申报、备案审批和备案证明享受政策等环节。
备案申报是分布式光伏电站项目合法运营和享受政策支持的前提,需要充分准备相关的材料,并按照能源局的要求进行申报。
申报流程申报分项所需材料资料状态(√、×)备注1、分布式光伏发电项目备案申请表(见附件)2、最近一年用电量3、全年最大/最小单日用电量4、上一年度用电最高/最低负荷、5、项目实施方案包括项目情况、建设周期、投资、进度安排,项目地理位置、场址图、光伏组件排布图等。
1、分布式电源项目前期备案申请表(同C3)2、经办人身份证原件、复印件和法人委托书原件3、营业执照、土地证等项目合法性支持文件4、电站项目地理位置图(含在C4项目实施方案中)5、屋顶租赁协议6、用电人盖章确认的书面同意意见7、电能消纳方式相关协议8、设计院提供的可行性研究报告(同C4项目实施方案)项目备案区发改委项目核准文件《企业投资光伏发电项目供电部门受理意见联系单》至东亭电力营业厅领取至所在地营业厅提交材料供电局1、光伏电站项目概况(含在C4项目实施方案中)2、光伏电站初设图纸3、并网逆变器(包括数据采集)产品说明书逆变器有、数据采集器未有4、光伏电站周边地理位置图(含在C4项目实施方案中)5、项目核准文件(同B2)6、项目可行性研究报告(同C4项目实施方案)7、屋顶业主的供用电情况8、项目供用电情况及周边配电网概况供电局提供9、配电网供电概况图供电局提供10、年度的最高、最低负荷(同C6)11、并网变电所电气一次主接线图12、线路在变电所内的保护装置、低频低压减载装置1、项目法人证书或项目单位营业执照副本及复印件2、涉及合同能源管理的,应提供合同能源服务合同3、建筑物产权证(同C10)4、屋顶承载力复核计算说明5、屋顶使用或租用协议(同C12)6、项目核准文件(同B3)应载明该项目是否“申报国家资金补贴并纳入年度指导规模管理范围”办理程序:上述报件完成后装订成册,由项目单位一式二份统一报市行政服务中心发改委窗口会能源处办理,由市发改委窗口完成备案并抄送省能源局、委能源处。
供电局市发改委备案《接入电网意见函》经研所项目单位承诺函(附件)不需要申报资金补贴的项目不要求出具(工程部负责)。
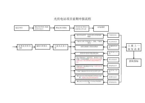
光伏电站项目前期申报流程
光伏电站项目前期申报流程说明:
1、选定新项目
2、根据所选项目性质确定是建设地面电站还是分布式电站(地面分布式或屋顶分布式电站)
3、确定建设项目的指标
4、查阅国家和地方有关该项目的支持文件
5、进行前期市场调研
6、进行前期投资财务分析,确定投资回报率;
7、编制可行性研究报告
8、报当地发改委立项
9、根据发改委立项提供相关资料(1建设用地连续一年的实测太阳能辐射数据;2市电力部门同意接入、消纳、平衡的意见;3获取金融部门贷款承诺函;4获得项目建设用地的批复函;5同国土局部门签订用地协议或合同;6获取当地政府对项目的支持性文件;)
10、将资料上报上一级发改委备案
11、获得项目建设指标
注:地面光伏电站及地面分布式光伏电站的备案流程如图所示,如果是屋顶分布式电站则不涉及到草原补偿费及牧民安置费以及土地规划许可证。
分布式光伏电站项目备案申报过程分布式光伏电站是指将光伏设备安装在建筑物屋顶、停车棚、工地、电厂等各处,利用太阳能发电,并将电能供给附近的用户。
分布式光伏电站项目备案申报是指将分布式光伏电站的建设项目进行备案申报的过程。
下面将详细介绍分布式光伏电站项目备案申报的具体流程。
一、项目备案前准备工作1.项目可行性研究:对分布式光伏电站的建设项目进行可行性研究,包括选址条件、日照条件、电网接入条件等。
2.项目设计方案:编制详细的分布式光伏电站设计方案,包括设备选型、布局设计、电站容量、电网接入方式等。
二、项目备案申报流程1.填写备案申请表:根据当地能源主管部门要求,填写分布式光伏电站项目备案申请表,包括项目基本情况、电站规模、选址条件、电网接入情况等。
2.提交相关材料:根据当地能源主管部门要求,准备以下相关材料:-项目可行性研究报告:说明项目的可行性和经济效益。
-设计图纸和施工方案:包括电站的布置、设备选型、运行指标等。
-电站环保方案:包括噪音控制、废气处理、废水处理等。
-用地手续:包括土地使用证明、土地租赁合同等。
3.递交备案申请:将填写好的备案申请表和相关材料以书面形式递交给当地能源主管部门。
同时,要根据要求缴纳备案申请费用。
4.备案审查:当地能源主管部门对申请材料进行审查,核对是否符合相关法规和政策要求。
如有需要,可能会派遣工作人员进行现场核查。
5.备案结果通知:当地能源主管部门审查通过后,会向申请单位发出备案通过通知书,并签署备案协议,约定建设和运营的各项要求和责任。
6.工商登记和税务登记:根据备案要求,申请单位需要进行工商登记和税务登记,完成法人代表变更等手续。
7.建设和运营阶段:按照备案协议和相关要求,进行项目的建设和运营。
期间,还需要与电力公司进行电网接入协商,并按要求进行可能的并网改造。
总结:分布式光伏电站项目备案申报是一个复杂的过程,需要根据当地能源主管部门的具体要求和流程进行操作。
申请单位需要提前准备好相应的项目立项和设计材料,并按时递交申请。
爱山东APP 光伏备案
一、定义及分类
分布式光伏分为户用光伏和工商业分布式光伏两大类。
其中,户用光伏项目为业主自建的户用自然人分布式光伏项目;工商业分布式光伏发电项目为就地开发、就近利用且单点并网装机容量小于6兆瓦的户用光伏以外的各类分布式光伏发电项目。
其余装机容量6兆瓦以上的项目为集中式光伏项目。
二、备案程序
1.分布式光伏备案流程:
户用光伏项目由当地电网企业直接登记并集中向当地发展改革部门备案;工商业分布式光伏项目由当地发展改革部门备案。
对于工商业分布式光伏备案,一是需要具备消纳条件,项目备案时应出具电网企业电力消纳意见。
单个项目在2MW以下的由市(州)电网企业出具消纳意见,2MW及以上的由省级电网企业出具消纳意见。
二是我省重点支持攀枝花市、甘孜州、阿坝州、凉山州等太阳能资源较好地区发展分布式光伏电站,对于日照小时数较低、资源条件较差的地区原则上不支持开发全额上网地面分布式光伏电站。
2.集中式光伏项目备案流程:
20xx年x月x日,四川省发展和改革委员会、四川省能源局印发《关于印发〈四川省“十四五”光伏、风电资源开发若干指导意见〉的通知》(川发改能源规〔20xx〕x号),明确光伏资源开发由省上
审定规划,安排年度规模,市(州)编制初步实施方案并明确拟采用的项目法人优选方式,报省发展改革委、省能源局审核后开展项目法人优选工作,并形成实施方案,优选结果建议和实施方案报省X府同意。
纳入全省当年开发计划的项目,通过市(州)发展改革委上报省发展改革委(省能源局)申请备案(核准)后,即可组织实施。
分布式光伏发电项目备案流程随着人们对环境保护和可再生能源的重视,分布式光伏发电项目备案成为一个重要的程序。
本文将介绍分布式光伏发电项目备案的流程,并详细解释每个步骤。
第一步:项目申报分布式光伏发电项目备案的第一步是进行项目申报。
申报人需要向当地能源管理部门提交一份申报书,其中包括项目的基本信息、建设规模、建设地点等。
申报书应包含详细的项目计划和技术方案,以确保项目的可行性和安全性。
第二步:技术评审在完成申报后,能源管理部门将组织专家对申报书进行技术评审。
评审主要包括对项目的光伏发电技术、电网接入方案、设备选型等进行综合评估。
评审结果将作为项目备案的重要依据。
第三步:环境评估分布式光伏发电项目备案需要进行环境评估。
申报人需要提交一份环境影响评价报告,该报告应由具备环境影响评价资质的单位编制。
环境评估主要包括对项目的环境影响进行预测和评估,以及提出相应的环境保护措施。
第四步:用地审批如果分布式光伏发电项目需要占用土地,申报人需要向相关部门进行用地审批。
审批程序包括提交用地申请、进行土地测绘和评估、签订土地使用合同等。
用地审批是确保项目合法使用土地的重要环节。
第五步:安全评估分布式光伏发电项目备案还需要进行安全评估。
评估内容主要包括项目的安全生产条件、设备的运行安全性、火灾防护措施等。
安全评估的目的是确保项目在运行过程中不会对人员安全和环境安全造成威胁。
第六步:电网接入分布式光伏发电项目备案完成后,申报人需要与电网运营商进行接入协商。
协商内容包括电网接入点、接入容量、接入方式等。
电网接入是项目顺利并网运行的重要前提。
第七步:备案审批经过前面的步骤,申报人将收集到一系列备案所需的材料和评估报告。
申报人需要将这些材料提交给能源管理部门进行审批。
审批结果将直接影响项目是否能够顺利备案。
第八步:备案公示分布式光伏发电项目备案完成后,能源管理部门将会对备案结果进行公示。
公示的目的是让社会各界了解项目的基本情况,并接受公众的监督和意见。
分布式光伏电站项目备案申报过程1.公司准备:首先,申请单位需要成立一个合法的企业,并取得营业执照和税务登记证等相关证件。
此外,还需要确定项目所在地以及申请的容量规模等基本信息。
2.选择接入方式:根据实际情况,申请单位需要确定光伏电站的接入方式,可以选择与电网侧进行并网或者与负荷侧进行并网。
并网方式的选择将影响到后续申报的具体流程和要求。
3.编制初步设计方案:根据光伏电站的接入方式和实际情况,申请单位需要委托专业机构编制初步设计方案,包括电站的布局、组件的选型、光伏逆变器的型号和数量等。
4.提交初审材料:申请单位需要将相关材料提交给当地能源管理部门进行初审。
初审材料通常包括项目申请书、项目初步设计方案、企业法人营业执照、施工图纸、环境影响评价报告、应急预案等。
5.进行技术评估:经过初审合格后,能源管理部门将安排专业人员对项目进行技术评估。
评估的内容通常包括光伏组件的选用、接入方式的合理性、构建和运维等方面。
6.编制详细设计方案:根据初审和技术评估意见,申请单位需要委托专业机构进一步编制光伏电站的详细设计方案,包括材料清单、变压器的选型和布置、电站接地设计等。
7.提交备案材料:详细设计方案编制完成后,申请单位需要将相关材料重新提交给能源管理部门进行备案。
备案材料通常包括详细设计方案、企业资质证明、环境影响评价报告等。
8.完成备案手续:能源管理部门在收到备案材料后,将进行核查并进行审批。
如果备案材料齐全且通过审批,能源管理部门将颁发备案证书,项目正式获得备案。
9.施工和并网:获得备案证书后,申请单位可以开始光伏电站的施工工作。
完成施工后,需要再次提交竣工验收材料进行并网连接。
10.运维及验收:光伏电站建成并网后,申请单位需要按照相关要求进行运维,并定期向能源管理部门报送相关运维报告。
此外,能源管理部门还会定期进行验收和监督检查。
以上是分布式光伏电站项目备案申报的一般过程,具体流程可能因地区和政策要求的差异而有所不同。
光伏电站项目备案流程流程1.项目可行性研究与评估:首先,需要进行光伏电站项目的可行性研究与评估,包括资源评估、技术评估、经济评估等。
这一步骤的目的是确定项目的可行性,为后续的备案提供依据。
2.制定项目备案申请:在项目可行性得出后,需要制定项目备案申请。
备案申请包括项目基本信息、项目规划、技术方案、环境影响评价报告等材料。
这些材料将向政府部门提交,以便得到政府的审核和认可。
4.环评审批:光伏电站作为大型工程项目,需要进行环境影响评价。
环评报告将提交给环境保护部门,进行环评审批。
环评审批的过程中,可能还需要进行公开听证等程序。
5.土地审批:光伏电站需要用地,所以需要进行土地审批。
土地部门将审核用地的合规性、适宜性等,确保用地符合相关规定。
6.能价核定:电力发电项目需要进行能源价格核定。
相关能源部门将根据光伏电价政策和市场需求等因素确定合理的电价。
7.银行贷款审批:如果项目需要融资,还需要进行银行贷款审批。
申请贷款的企业需要向银行提供相关材料,如项目规划书、财务报表、借款担保等。
8.发电许可申请:按照国家规定,光伏电站还需要申请发电许可。
发电许可申请将提交给能源管理部门,经过审查和审核后,获得发电许可证。
9.项目备案登记:当项目备案申请通过审核后,将获得备案的批复文件。
备案文件将提交给相关部门,完成项目备案登记。
登记后,项目将获得政府的支持和认可。
10.项目建设和运营:备案完成后,可以正式开始光伏电站的建设和运营。
建设过程中需要遵守相关法律法规,确保项目的安全和环保。
以上是光伏电站项目备案的一般流程。
具体的流程可能因地区、政策等因素而有所不同,企业在备案过程中需要与相关政府部门进行沟通和协调,确保项目能够顺利备案并得到支持。
光伏电站项目备案流程及所需材料自国家能源局发布《光伏电站项目管理暂行办法》(国能新能[2013]329号文),将光伏电站的核准制改为备案制,省级主管部门对光伏项目实施备案管理后。
国内各地的大型光伏电站项目已从核准制改为备案制,国内大型光伏电站项目的申报流程产生了较大变化。
光伏电站项目前期阶段主要的工作有考察、备案申请、开工前准备、开工许可等主要工作。
一、项目前期考察对项目地形、周边环境条件(交通、物资采购、市场的劳动力、道路、水电)电网结构及年负荷量、消耗负荷能力、接入系统的电压等级、接入间隔合适、送出线路长度廊道的条件、和当地电网公司的政策等条件进行考察。
其中,电网接入一定要确定由间隔,主变容量最好在50MW及以上。
并网店的距离尽量近,沿路有基本的线路走廊。
最好无铁路、高速公路等跨越。
线路走廊没有油库、气源、地下管网、水源等。
近期或近地最好没有电源。
建站周围可进行小量防洪。
周围土质较好。
天气情况,最好没有沙尘。
距工业不要太近。
降雪及降水适中。
就地负荷可满足项目装机容量,并有发展前景。
地形不宜大起大落。
提前一年由政府上报土地规划。
二、项目备案申请阶段根据前期考察的情况。
确定项目地,与当地政府签订开发协议书(投资框架协议),然后进入项目的备案申请阶段。
开始开展项目备案申请工作。
备案申请报告阶段委托有省(自治区)B级以上的单位编制大型光伏并网电站项目进行项目备案申请报告、可行性研究报告的编制工作。
项目备案阶段所需要的工作及需要的批文项目备案阶段的工作大型光伏并网电站项目的备案一般由省(自治区)发改部门审核备案,备案需要逐级审批,首先获得项目地县(市)级发改委项目备案申请报告的批复,然后由县(市)级发改委上报至省发改委能源局,由省能源局根据本年度地区的具体额度及项目的实际情况对项目进行审批,并获得项目的备案证,纳入本年度地区光伏规划。
项目备案阶段的批文首先委托具备资质的单位编制《项目备案申请报告》;委托省(自治区)电力设计院做《项目接入系统设计方案》,并上报至省(自治区)电力公司,由省(自治区)电力公司组织专家评审会对《项目接入系统设计方案》进行评审,最终给出《项目接入系统方案审查意见》(接入意见),由资质单位根据接入意见对设计方案进行修改,最终形成《项目接入系统设计方案》;同时,在获取《项目地灾报告》等相关要件后,并最终获取自治区(省)国土厅出具的《项目土地预审意见》;最后,委托具备资质单位编写《社会稳定风险评估报告》。
安徽集中式光伏电站审批备案流程以安徽集中式光伏电站审批备案流程为标题,本文将介绍安徽省集中式光伏电站的审批备案流程。
安徽省作为光伏发电的重要区域之一,对光伏电站的审批备案有着严格的规定和流程。
一、前期准备在光伏电站的审批备案前,申请人需要进行一些前期准备工作。
首先,需要确定光伏电站的建设地点,并进行土地调查和评估。
其次,需要了解当地的电力政策和电力规划,确保光伏电站的建设符合相关规定。
同时,还需要进行环境影响评价,评估光伏电站对周边环境的影响。
二、申请备案1. 提交申请材料申请人需要向安徽省能源局提交光伏电站的备案申请材料。
申请材料包括但不限于以下内容:(1)光伏电站的基本信息,包括规模、容量等;(2)土地使用权证明和土地规划许可证明;(3)电力规划许可证明;(4)环境影响评价报告;(5)工程建设方案;(6)其他相关证明文件。
2. 审查和审批安徽省能源局收到申请材料后,将组织相关部门进行审查。
审查主要包括对申请材料的真实性、完整性和符合性进行审核。
同时,还将对光伏电站的环境影响进行评估。
审查通过后,安徽省能源局将进行审批,并出具光伏电站的备案证明。
三、备案公示安徽省能源局将对已审批通过的光伏电站进行公示。
公示的主要目的是让社会公众了解光伏电站的建设情况,并提出意见和建议。
公示期一般为15个工作日。
公示期结束后,如未发现重大问题或有异议,备案证明将正式生效。
四、备案登记备案证明生效后,申请人需要将备案证明和其他相关材料提交给当地的电力主管部门进行备案登记。
备案登记主要是将光伏电站的基本信息录入电力管理系统中,并进行备案登记证明的颁发。
五、并网接入备案登记完成后,申请人可以与电力公司进行并网接入的相关手续。
并网接入主要包括与电力公司签订电力购售合同、申请接入点和容量等。
六、运维管理光伏电站建设完成后,申请人需要按照相关规定进行运维管理。
主要包括定期检查和维护光伏设备、监测发电情况、报送电力公司的发电数据等。
安徽集中式光伏电站审批备案流程安徽集中式光伏电站审批备案流程引言随着可再生能源的快速发展,光伏电站在能源结构调整和绿色发展中扮演着重要角色。
作为一种可持续发展的能源形式,安徽省对光伏电站的审批备案流程进行了规范。
本文将详细介绍安徽集中式光伏电站审批备案的流程。
申请备案1.编制项目可行性研究报告,明确项目选址、规模和建设方案等要素。
2.根据光伏电站评估指南,进行资源评估和环境评估,并提交评估报告。
3.准备与用地有关的手续,包括土地征收、土地承包和用地手续等。
4.编制光伏电站设计图纸,并申请设计审查。
5.提交项目备案申请材料,包括项目可行性研究报告、评估报告、设计图纸和用地手续等。
审查与评估1.相关部门对申请材料进行审查,包括项目是否符合政策要求、技术方案是否合理等。
2.进行现场评估,确认项目选址与申请材料的一致性,并考察现场情况。
3.综合审查意见,对项目进行评估,并给出审查报告和意见书。
发证与备案1.根据审查报告和意见书,决定是否发放光伏电站建设规划许可证书。
2.领取建设规划许可证书后,按照审查意见完成项目建设。
3.完成建设后,提交竣工验收报告,并进行竣工验收。
4.根据竣工验收结果,决定是否发放光伏电站竣工备案证书。
运营与监管1.根据光伏电站竣工备案证书,办理并接入电网运行手续。
2.进行光伏电站的日常运营和维护工作,包括设备管理、电量统计和维修等。
3.监督部门对光伏电站进行定期检查和监测,确保光伏电站的安全稳定运行。
结束语通过以上流程,安徽省对集中式光伏电站的审批备案过程进行了规范化管理,有效促进了光伏电站的建设和发展。
作为一项重要的可再生能源,光伏电站将为安徽省的能源转型和环境保护做出重要贡献。
分布式光伏发电备案流程分布式光伏发电是指将光伏发电系统接入电网,实现发电设备与用户之间的直接交流。
由于其具有绿色、环保、安全等特点,越来越受到人们的关注和支持。
然而,要想进行分布式光伏发电,必须按照相关规定进行备案。
下面是分布式光伏发电备案的流程。
一、登记备案1.选择项目类型:分布式光伏发电项目根据装机容量的大小,分为小型、中型和大型。
用户需要根据自己的情况选择适合自己的项目类型。
2.在线注册申请:用户需要登录国家能源局等相关网站,在线注册账号,并填写相关信息。
3.提交材料:用户根据相关规定,准备好备案所需的材料,包括项目基本情况、安装位置图、电站布置图、发电系统设计图等。
4.审核备案:提交备案材料后,相关部门进行初步审核。
二、电力设施接入1.工程设计:分布式光伏发电项目需要进行详细的工程设计,包括电站选址、阵列布局、工程量清单等。
2.建设施工:按照工程设计要求,进行施工安装和现场调试。
工程施工需要按照国家相关的安全生产标准进行。
3.监督检查:相关部门会进行定期或不定期的监督检查,确保施工过程符合相关规定。
4.设备检测:完成电力设施的安装后,需要进行设备的检测和试运行,确保设备性能正常。
三、接入电网运维1.并网试运行:电力设备安装完毕后,需要进行并网试运行。
在试运行过程中,可以观察设备的运行情况,如果有问题及时解决。
2.并网发电:经过试运行后,设备正常运行,可以实现正式接入电网进行发电。
3.定期检查维护:接入电网后,需要定期进行设备的检查和维护,确保设备的正常运行。
4.报送数据:按照国家相关规定,需要定期向国家能源局等相关部门报送发电数据和相关情况。
四、政府检验验收2.设备检验:相关部门会对设备进行检验,确保设备的质量和性能符合国家相关标准。
3.安全评估:对分布式光伏发电项目进行安全评估,确保项目的安全性,排除安全隐患。
4.项目验收:经过备案审核、设备检验和安全评估等各环节的检查工作,如果全部符合要求,则进行项目的验收,项目正式运行。
光伏项目流程光伏项目指的是利用太阳能转化为电能的项目,其流程包括前期准备、项目备案、项目实施、验收与运营等环节。
【前期准备】1.确定项目目标:明确项目建设的目标和规模,包括光伏电站的装机容量、发电量目标等。
2.选址和资源评估:选择合适的土地或建筑物作为光伏电站的建设地点,对太阳辐射、土壤质量和环境条件进行评估。
3.技术可行性研究:进行光伏技术可行性研究,包括太阳能资源评估、电站设计和系统性能分析等。
4.经济可行性研究:进行项目的经济可行性研究,包括投资回报分析、成本效益评估等。
5.立项与招投标:完成前期准备后,提出项目建议书,进行项目立项程序,然后进行招投标工作,选择施工单位。
【项目备案】1.填写备案表:按照国家和地方政府的要求,填写光伏项目备案申请表,包括项目的基本信息、技术参数、投资规模和发电量预测等。
2.提交备案材料:将填写完整的备案申请表及相关材料提交给相关监管部门,在规定的时间内进行备案申请。
4.备案核准:监管部门根据审核结果,决定是否核准项目备案。
若备案核准,则颁发备案证明文件。
【项目实施】1.工程设计:开始进行光伏电站工程设计,包括选址勘测、土地平整、土建施工、光伏组件安装等。
2.电站建设:根据工程设计图纸,启动光伏电站的建设工作,进行土建施工、设备采购和安装等。
3.并网接入:将光伏电站的发电系统与电网连接,完成并网接入手续。
4.调试与运行:完成光伏电站的各项设备调试,确保电站能够正常运行,并开始发电。
5.运维管理:对光伏电站进行日常监测、维护和管理,包括清洁、故障排除、性能优化等。
【验收与运营】1.项目竣工验收:当光伏电站建设完工后,由相关部门组织竣工验收。
验收内容包括工程质量、技术性能和合规性等方面的检查。
2.竣工验收合格后,办理并网手续,开始向电网输出电能,开展商业运营。
3.日常运营管理:光伏电站的日常运营包括发电数据监测、设备维护保养、安全管理等。
4.发电收益分配:光伏项目的发电收益根据合同和政策约定进行分配,包括电网收购电价、国家政策补贴等。
光伏电站项目备案流程流程1.项目建议书编制:首先,项目建设方需要编制光伏电站项目建议书,包括项目的基本情况、建设规模、投资估算、技术方案等内容,并逐级提交给相关部门审核。
2.环境影响评价:光伏电站项目建设必须进行环境影响评价,该评价由环境部门负责审核。
项目建设方需要编制环境影响评价报告,提交给环境部门审批,并按照规定向社会公示。
3.土地选址:项目建设方根据光伏电站的选址要求,在规划许可范围内选择适宜的土地,与土地管理部门进行洽谈,确定土地使用方式,签订土地使用协议。
4.厂址审批:项目建设方需要向国土资源部门申请厂址审批,提交相关的申请材料,包括土地使用协议、项目建议书等。
国土资源部门将对申请材料进行审核,出具厂址审批文件。
5.用电核准:光伏电站需要接入电网进行发电,项目建设方需要向国家能源局或地方能源部门申请用电核准。
申请材料主要包括电力需求报告、用电计划等。
6.项目核准:各地的能源部门将对光伏电站项目进行核准,审核包括项目的经济效益、技术可行性、环境影响等方面的内容。
核准通过后,项目建设方将获得项目核准文件。
7.土地使用权出让:根据国家土地管理法规定,项目建设方需要向国土资源部门申请土地使用权出让,出让方式可以是招拍挂、协议出让等。
项目建设方需要缴纳土地出让金,并签订土地使用权出让合同。
8.工程设计和施工许可:项目建设方需要委托专业设计单位进行光伏电站的工程设计,并按照设计方案提交施工许可申请。
申请材料包括设计图纸、施工方案等。
根据施工许可申请流程,施工许可证将由建设部门或者规划部门颁发。
9.环保验收:光伏电站建设完成后,项目建设方需要向环保部门申请环保验收。
环保部门将对电站的污染治理设施、排放水质等进行检查,如符合要求,将颁发环保验收文件。
10.并网接入:光伏电站建成后,项目建设方需要向电网运行企业申请并网接入。
申请材料通常包括电站的技术参数、装机容量等信息。
电网运行企业将对电站进行接入考核,如符合要求,将签订并网协议,并对电站进行接入测试。
分布式光伏电站备案手续分布式光伏电站备案手续是指在分布式光伏电站建设过程中,需要按照国家的相关政策和法规向相关部门提交申请,并完成备案手续。
下面将从备案程序、申请材料和备案注意事项等方面详细介绍分布式光伏电站备案的相关内容。
一、备案程序1.确定备案机构:分布式光伏电站备案由能源主管部门负责,备案机构一般为当地能源局或市场监管部门。
2.填写备案表:填写备案表需要提供相关的电站基本信息,如电站名称、地址、技术参数等。
3.提交备案材料:将备案表及相关的申请材料提交给备案机构,同时缴纳备案费用。
5.颁发备案证书:经备案机构审核通过后,将颁发分布式光伏电站备案证书,并将备案信息录入国家分布式光伏电站备案系统。
二、申请材料1.备案申请表:填写分布式光伏电站备案申请表。
2.电站基本信息:包括电站名称、地址、规模、技术参数等。
3.建设单位证明材料:如公司营业执照、法人证明等。
4.土地使用证明:包括土地使用权证或土地租赁合同。
5.工程设计文件:包括电站的工程设计图纸和技术方案。
6.环境影响评价文件:对分布式光伏电站进行环境影响评价,并提供评价报告。
7.并网合同:如电站需要并网的话,需要提供与电网公司签订的并网合同。
8.其他相关材料:如用地手续、排污许可证等。
三、备案注意事项1.备案时限:根据国家政策规定,光伏电站项目需在开工前进行备案手续,一般备案时限为60个工作日。
2.备案费用:备案费用通常根据电站装机容量、属地和备案机构等因素而有所不同。
3.备案变更事项:如分布式光伏电站出现变更情况,如电站名称、地址、装机容量等发生变化,建设单位需要及时向备案机构申请变更备案。
4.备案监管:一旦备案完成,电站需要严格按照备案要求进行运营,并接受备案机构的监管。
以上就是关于分布式光伏电站备案手续的详细介绍,包括备案程序、申请材料和备案注意事项等内容。
分布式光伏电站备案是合法、有序建设光伏电站的必要手续,建设单位需要按照相关规定进行备案,保证电站的合法运营。
大型光伏电站备案流程及要件一、大型光伏电站备案流程大型光伏电站备案需要向国家能源局电力市场监管部门提出备案申请,备案流程如下:1.制定备案申请材料:备案申请书、工程总体设计方案、施工图纸、竣工验收报告、运行维护方案、环境影响报告书等材料。
2.提交备案申请材料:将备案申请材料提交至国家能源局电力市场监管部门,并按照规定支付备案费用。
3.审查备案申请材料:国家能源局电力市场监管部门将审核备案申请材料是否符合规定,有无问题及差异性。
4.现场勘查核实:申请备案后,国家能源局电力市场监管部门还将对大型光伏电站实地勘察,核实大型光伏电站的建设情况和运行条件。
5.备案审查通过:备案审查通过后,将颁发发电许可证,并填写大型光伏电站的登记文件。
二、大型光伏电站备案要件大型光伏电站备案要件是指备案时需要提交的各种文件和资料,备案申请人需要根据国家能源局的要求提供以下材料:1. 企业基本资质证明备案申请人应提供企业营业执照、组织机构代码证、税务登记证等有关企业登记证照主体资格证明,并注明法定代表人、联系电话、信用状况等基本情况。
2. 工程总体设计方案及施工图纸工程总体设计方案应包括区位、工程规划、技术方案、建设进度、资金筹措等内容,并应提交相应专业工程设计图纸及各类技术及经济指标分析报告。
3. 竣工验收报告竣工验收报告应包括工程竣工报告、竣工图纸、各类验收报告及核查手续办理情况等内容。
4. 运行维护方案运行维护方案包括日常维护、检修安全等方面,应包括应急预案和危险化学品及其安全管理。
5. 环境影响报告书环境影响报告书应涵盖各类报告材料,如环评申请书、环境影响评估报告、环境管理计划、环境监测方案、环境保护设施及技术措施等文件。
6. 其他资料备案申请人还需提交其他符合国家能源局有关规定、能够证明备案对象资质和水平的相关材料。
结束语以上就是大型光伏电站备案流程及要件的详细介绍。
如果您正在规划建设大型光伏电站,希望以上内容能帮助您了解备案流程,明确备案要求,顺利完成大型光伏电站的建设备案。
光伏电站项目前期申报流程
试题
光伏电站项目前期申报流程说明:
1、选定新项目
2、根据所选项目性质确定是建设地面电站还是分布式电站(地面分布式或屋顶分布式电站)
3、确定建设项目的指标
4、查阅国家和地方有关该项目的支持文件
5、进行前期市场调研
6、进行前期投资财务分析,确定投资回报率;
7、编制可行性研究报告
8、报当地发改委立项
9、根据发改委立项提供相关资料(1建设用地连续一年的实测太阳能辐射数据;2市电力部门同意接入、消纳、平衡的意见;3获取金融部门贷款承诺函;4获得项目建设用地的批复函;5同国土局部门签订用地协议或合同;6获取当地政府对项目的支持性文件;)
10、将资料上报上一级发改委备案
11、获得项目建设指标
注:地面光伏电站及地面分布式光伏电站的备案流程如图所示,如果是屋顶分布式电站则不涉及到草原补偿费及牧民安置费以及土地规划许可证。