潜水泵选型参数大全(2015年更新)
- 格式:doc
- 大小:618.50 KB
- 文档页数:13
潜水泵选型
本潜水泵选型内有性能图谱、型号规格、流量扬程功率、性能参数等供用户或设计院潜水泵选型设计【QW(WQ)系列无堵塞潜水排污泵】性能参数:
WQ、QW系列潜水式排污泵价格
【AS型撕裂式潜水排污泵】性能参数:
AS型无堵塞潜水排污泵价格
【AS型撕裂式潜水排污泵】性能型谱图:
AS型无堵塞潜水排污泵价格
【JYWQ系列自动搅匀潜水排污泵】性能参数:
JYWQ、JPWQ自动搅匀系列排污泵价格
【JYWQ系列自动搅匀潜水排污泵】性能曲线图:
JYWQ、JPWQ自动搅匀系列排污泵价格
【QJ型井用潜水泵(深井泵)】性能参数:
QJ系列井用潜水电泵价格
【QY型充油式潜水电泵】性能参数:
QY型充油式潜水泵价格
【WQK/QG系列切割式潜水排污泵】性能参数:
WQK高效无堵塞带切割装置型及带刀型污水污物潜水泵价格。
说到潜水泵,大家都知道是深井提水的重要设备,使用时整个机组潜入水中工作。
但是目前随着技术的不断发展进步,潜水泵被应用的领域也越来越广泛了,不仅仅局限于深井取水, 还被广泛的应用于海洋平台,楼宇供水以及地热温泉等多个领域,因此,型号规格及参数也是多种多样,那具体有哪些呢,下边一起来看看吧。
1、高电压QZB潜水轴流泵功率:15-2500 kw扬程:1-10 m 流量:350-50000 m³/h2、QZB 潜水轴流泵功率:15-2500 kw扬程:1-10 m流量:350-50000 m³/h 3、QHB 潜水混流泵功率:15-2500 kw扬程:1-10 m流量:350-50000 m³/h4、QZB 卧式潜水轴流泵功率: 15-2500 kw扬程: 1-10 m流量: 350-50000 m³/h5、ZLB 轴流泵功率: 15-2500 kw扬程: 1-10 m流量: 350-50000 m³/h6、QSZ 潜水轴流泵(中吸式)功率: 15-2500 kw扬程: 1-10 m流量: 350-50000 m³/h7、QSZ 漂浮式潜水轴流泵(中吸式)功率: 15-2500 kw扬程: 1-10 m流量: 350-50000 m³/h8、QZB 漂浮式潜水轴流泵(底吸式)功率: 15-2500 kw扬程: 1-10 m流量: 350-50000 m³/h9、HW 混流泵功率: 15-2500 kw扬程: 1-10 m流量: 350-50000 m³/h综上就是比较常见潜水泵有关型号规格参数的介绍,希望对大家进一步的了解有所帮助,同时,如想了解更多有关潜水泵知识可咨询德能泵业(天津)有限公司。
潜水泵选型参数大全1.泵的扬程:扬程是指水泵能够把水抬升的高度。
在选购潜水泵时,要根据实际使用场景确定所需的扬程。
通常情况下,扬程越高,所需的功率也越大。
2.泵的流量:流量是指单位时间内通过泵的水量。
根据需要排水或供水的量来选择合适的流量。
流量越大,所需的功率也越大。
3.泵的效率:效率是指泵转换的功率与输入的功率之比。
选择高效率的潜水泵可以减少能源消耗和运行成本。
4.泵的材质:潜水泵常见的材质有铸铁、不锈钢和塑料等。
不同的材质具有不同的耐腐蚀性和耐磨性,可以根据实际使用环境选择适合的泵材质。
5.泵的电压和功率:潜水泵通常需要接入电源供电。
选择适合的电压和功率可以确保潜水泵正常工作。
6.泵的类型:根据不同的使用场景和要求,潜水泵的类型也有所不同。
常见的潜水泵类型包括深井潜水泵、污水潜水泵、清水潜水泵、潜水潜水泵等。
7.泵的防护等级:潜水泵通常需要在水下长时间运行,所以具备良好的防护性能非常重要。
选择具有足够的防护等级的潜水泵可以保证其在水下运行时不受水压和水温的影响。
8.泵的安装方式:潜水泵可以选择水平安装或垂直安装。
根据实际使用场景和空间限制选择合适的安装方式。
9.泵的维护和保养:潜水泵的维护和保养对于延长泵的使用寿命和保持正常运行非常重要。
选择易于维护和保养的潜水泵可以减少后期维护成本。
10.泵的价格和品牌:根据预算和品牌信誉选择合适的潜水泵。
价格和品牌是选择潜水泵时需要考虑的重要因素。
总之,选购潜水泵时要综合考虑扬程、流量、效率、材质、电压和功率、类型、防护等级、安装方式、维护和保养以及价格和品牌等因素,选择适合的潜水泵参数可以确保其能够正常工作并满足使用需求。
潜水泵型号及参数说明
潜水泵的型号及参数主要根据井径、流量、扬程、配用功率的不同而不同,就奥特泵业型号为AT250QJ80-300/10-110Kw的潜水泵来说明,AT表示的是奥特泵业的产品简称,250表示使用井径不小于250毫米,QJ表示井用潜水泵(潜井的首字母),80表示流量为80m³/h (即80吨每小时),300表示扬程为300米,10表示叶轮串联级数为10级,110表示配用功率为110Kw。
型号说明:
□ - WQ D - □ - □ - □
| | | | | | 电机功率(KW)
| | | | | 额定扬程(m)
| | | | 额定流量(m3/h)
| | | 配单相电机(配三相不标注)
| | 污水潜水电泵
| 口径
以下是一些常见潜水泵型号及参数的说明表格仅供参考。
潜水泵与普通的水泵不同的是它工作在水下,而其他类型的水泵多在地面工作。
泵启动前,吸入管和泵内必须充满液体。
开泵后,叶轮高速旋转,其中的液体随着叶片一起旋转,在离心力的作用下,飞离叶轮向外射出,射出的液体在泵壳扩散室内速度逐渐变慢,压力逐渐增加,然后从泵出口,排出管流出。
在叶片中心处由于液体被甩向周围而形成既没有空气又没有液体的真空低压区,液池中的液体在池面大气压的作用下,经吸入管流入泵内,液体就是这样连续不断地从液池中被抽吸上来又连续不断地从排出管流出。
目录
清水潜水泵
污水潜水泵
深井潜水泵
污水潜水泵型号及参数
目关新闻。
潜水泵选型
本潜水泵选型内有性能图谱、型号规格、流量扬程功率、性能参数等供用户或设计院潜水泵选型设计【QW(WQ)系列无堵塞潜水排污泵】性能参数:
WQ、QW系列潜水式排污泵价格
【AS型撕裂式潜水排污泵】性能参数:
AS型无堵塞潜水排污泵价格
【AS型撕裂式潜水排污泵】性能型谱图:
AS型无堵塞潜水排污泵价格
【JYWQ系列自动搅匀潜水排污泵】性能参数:
JYWQ、JPWQ自动搅匀系列排污泵价格
【JYWQ系列自动搅匀潜水排污泵】性能曲线图:
JYWQ、JPWQ自动搅匀系列排污泵价格
【QJ型井用潜水泵(深井泵)】性能参数:
QJ系列井用潜水电泵价格
【QY型充油式潜水电泵】性能参数:
QY型充油式潜水泵价格
【WQK/QG系列切割式潜水排污泵】性能参数:
WQK高效无堵塞带切割装置型及带刀型污水污物潜水泵价格。
潜水泵选型参数大全更新潜水泵是一种在水中工作的泵,通常用于排水、供水、调节水位等应用中。
选择合适的潜水泵参数对于保证设备的正常运行非常重要。
下面是潜水泵选型参数的详细介绍:1. 出口直径(mm):潜水泵的出口直径决定了泵水的流量和压力。
一般来说,出口直径越大,流量和压力越大。
根据实际需求,选择合适的出口直径可以确保泵水的工作效果。
2.流量(m³/h):潜水泵的流量是指单位时间内泵水的体积。
根据实际需求和工作条件,确定所需的泵水流量。
通常情况下,流量与出口直径有关,出口直径越大,流量越大。
3.扬程(m):潜水泵的扬程是指泵水能够提升的高度。
扬程越高,泵水能够提升的高度越大。
根据实际需求和使用条件,确定所需的扬程。
4. 功率(kw):潜水泵的功率是指泵水所需的电力。
功率越大,泵水的工作效率越高。
根据实际需求和供电条件,选择合适的功率可以确保设备的正常运行。
5.电压(V):潜水泵的电压是指泵水所需的电压。
根据供电条件,选择合适的电压。
6.频率(Hz):潜水泵的频率是指泵水工作所需的频率。
根据供电条件,选择合适的频率。
7. 最大颗粒物直径(mm):潜水泵的最大颗粒物直径是指泵水所能容纳的最大颗粒物的直径。
根据实际工况,选择合适的最大颗粒物直径可以避免泵水的堵塞和损坏。
8.工作介质:潜水泵的工作介质是指泵水的性质。
根据实际需求,选择适合的工作介质可以确保设备的正常运行。
9.材料:潜水泵的材料是指泵体、叶轮等部件的制造材料。
根据工作条件和介质特性,选择适合的材料可以确保设备的正常运行和使用寿命。
10.防护等级:潜水泵的防护等级是指泵体的防护能力。
根据工作条件和使用环境,选择适合的防护等级可以确保设备的安全运行。
11.安装方式:潜水泵的安装方式是指泵体的固定方式。
根据实际使用情况,选择合适的安装方式可以确保设备的稳定性。
12.高温工作能力:潜水泵的高温工作能力是指设备在高温环境下的正常运行能力。
根据实际使用条件,选择具有良好高温工作能力的设备可以确保设备的安全运行。
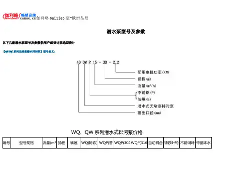
潜水泵型号及参数以下几款潜水泵型号及参数供用户或设计院选型设计【QW(WQ)系列无堵塞潜水排污泵】型号意义:WQ、QW系列潜水式排污泵价格编号型号规格流量(m³扬程转速WQ(铸铁) WQP(普WQP(304WQP(316自动耦合铸铁叶轮不锈钢叶带循环水【QW(WQ)系列无堵塞潜水排污泵】性能参数:WQ、QW系列潜水式排污泵价格【AS型撕裂式潜水排污泵】型号意义:AS型无堵塞潜水排污泵价格编号型号规格流量(m³/h)扬程(m)功率(KW)转速(r/min)电压(V)配用胶管内径(mm)AS 叶轮自耦装置GAK一控一全保自动控制柜配浮球一控二、一用二备全保自动控制柜配浮球1 AS10-2W/CB 15 4 1.1 2850 220 76 1182 192 973 1043 16682 AS10-2CB 15 4.5 1.1 2900 380 76 1112 192 973 1043 16683 AS16-2CB 29 7.6 1.5 2900 380 76 1321 192 973 1043 1668【AS型撕裂式潜水排污泵】性能参数:AS型无堵塞潜水排污泵价格【JYWQ系列自动搅匀潜水排污泵】型号意义:JYWQ、JPWQ自动搅匀系列排污泵价格编号型号规格排出口径(mm)流量(m³/h)扬程(m)搅匀直径(mm)转速(r/min)功率(KW) 效率(%) JYWQ\JPWQ1 40-12-15-1200-1.5 40 12 15 1200 2900 1.5 48 11822 50-20-7-1200-0.75 50 20 7 1200 2900 0.75 62 9043 50-10-10-1200-1.1 50 10 10 1200 2900 1.1 54 9734 50-15-15-1200-2.2 50 15 15 1200 2900 2.2 51 13215 50-15-10-1200-1.5 50 15 10 1200 2900 1.5 65 1182【JYWQ系列自动搅匀潜水排污泵】性能参数:JYWQ、JPWQ自动搅匀系列排污泵价格【QJ型井用潜水泵(深井泵)】型号意义:QJ系列井用潜水电泵价格编号型号功率单价编号型号功率单价编号型号功率单价(kw) (元) (kw) (元) (kw) (元)1 100QJ2-50/10 0.75 1001 26 100QJ8-85/17 4 2752 51 150QJ20-33/53 28362 100QJ2-80/16 1.1 1112 27 100QJ8-95/19 5.5 3406 52 150QJ20-39/6 4 28773 100QJ2-100/20 1.5 1195 28 100QJ8-150/30 7.5 4003 53 150QJ20-52/8 5.5 31554 100QJ2-140/28 1.5 1265 29 100QJ10-48/10 2.2 1724 54 150QJ20-59/9 5.5 3197【QJ型井用潜水泵(深井泵)】性能参数:QJ系列井用潜水电泵价格【QY型充油式潜水电泵】型号意义:QY型充油式潜水泵价格型号流量扬程功率(m3/h)(m)(kw)电压毛重管径单价型号流量扬程功率(m3/h)(m)(kw)电压毛重管径单价(v) kg mm/寸(v) kg mm/寸QY8.4-40/2-2.2 380 45 38/1.5 1112 QY15-60/2-4 380 65 50*2 1571 QY15-26-2.2 380 41 50*2 1001 QY25-38/2-4 380 65 63/2.5 1571 QY25-17-2.2 380 41 63/2;5 1001 QY40-21-4 380 56 75*3 1473 QY40-12-2.2 380 42 75/3* 1001 QY65-13-4 380 5B 100/4 1473【QY型充油式潜水电泵】性能参数:QY型充油式潜水泵价格。
潜水泵型号及参数以下几款潜水泵型号及参数供用户或设计院选型设计
【QW(WQ)系列无堵塞潜水排污泵】型号意义:
WQ、QW系列潜水式排污泵价格
【QW(WQ)系列无堵塞潜水排污泵】性能参数:
WQ、QW系列潜水式排污泵价格
【AS型撕裂式潜水排污泵】型号意义:
AS型无堵塞潜水排污泵价格
【AS型撕裂式潜水排污泵】性能参数:
AS型无堵塞潜水排污泵价格
【JYWQ系列自动搅匀潜水排污泵】型号意义:
JYWQ、JPWQ自动搅匀系列排污泵价格
【JYWQ系列自动搅匀潜水排污泵】性能参数:
JYWQ、JPWQ自动搅匀系列排污泵价格
【QJ型井用潜水泵(深井泵)】型号意义:
QJ系列井用潜水电泵价格
【QJ型井用潜水泵(深井泵)】性能参数:
QJ系列井用潜水电泵价格
【QY型充油式潜水电泵】型号意义:
QY型充油式潜水泵价格
【QY型充油式潜水电泵】性能参数:
QY型充油式潜水泵价格。
上海沈泉泵阀制造有限公司是一家专业生产,销售管道泵,排污泵,消防泵,化工泵等给排水设备的厂家,产品涉及工矿企业、农业、城市供水、石油化工、电站、船舶、冶金、高层建筑、消防供水、工业水处理和纯净水、食品、制药、锅炉、空调循环系统等行业领域。
潜水泵的型号和规格以及参数通常会因为不同的生产厂家而有所差异。
以下是一些常见的潜水泵型号、规格和参数:
QW50-30-30-7.5型潜水泵。
流量30m³/h,扬程30m,电机功率7.5kw,转速
2900r/min。
QW65-25-15-2.2型潜水泵。
流量25m³/h,扬程15m,电机功率2.2kw,转速
2900r/min。
QW65-30-40-7.5型潜水泵。
流量30m³/h,扬程40m,电机功率7.5kw,转速
2900r/min。
QW80-40-15-4型潜水泵。
流量40m³/h,扬程15m,电机功率4kw,转速2900r/min。
QW100-100-25-11型潜水泵。
流量100m³/h,扬程25m,电机功率11kw,转速
1450r/min。
QW100-80-30-15型潜水泵。
流量80m³/h,扬程30m,电机功率15kw,转速
1450r/min。
以上型号的潜水泵主要参数均符合国家GB标准,可广泛用于农田排灌、印染、造纸、化工、矿山及城市生活污水的排放等方面。
潜水泵型及参数说明 WEIHUA system office room 【WEIHUA 16H-WEIHUA WEIHUA8Q8-
潜水泵型号及参数说明
潜的型号及参数主要根据井径、流量、扬程、配用功率的不同而不同,就奥特泵业型号为AT250QJ80-300/10-110Kw的来说明,AT表示的是奥特泵业的产品简称,250表示使用井径不小于250毫米,QJ表示(潜井的首字母),80表示流量为80m3/h(即80吨每小时),300表示扬程为300米,10表示叶轮串联级数为10级,110表示配用功率为110Kw。
型号说明:
□ - WQ D - □ - □ - □
| | | | | | 电机功率(KW)
| | | | | 额定扬程(m)
| | | | 额定流量(m3/h)
| | | 配单相电机(配三相不标注)
| | 污水潜水电泵
| 口径
以下是一些常见潜及参数的说明表格仅供参考。