能源化工产业链图汇总收集贴
- 格式:pdf
- 大小:759.04 KB
- 文档页数:6
超全图解化工产业链下图是整个能化产业图谱,红色字体的是目前上市的能源化工品种。
一、PT A1、PT A简介中文名精对苯二甲酸,因去年价格大爆炸,被戏称为“金对苯二甲酸”,P T A是其英文名P u ri fi ed Te r e pht h al i c A c i d的首字母缩写;颜值长相请百度搜索,下图左下角是其包装袋。
2、PT A来源源头是原油,直接原料是P X(对二甲苯),原油和P X中间还有一个中间物是石脑油;我国P T A基本面自给自足;原料P X现在需要从韩国、日本和中国台湾大量进口,进口依存度60%;目前国内P X有很多装置计划投产,后期进口占比有望下降,P X 行业竞争加剧。
3、PT A下游产品介绍P T A下游直接成品是聚酯,聚酯这个名词是一个统称,可以细分为短纤、切片、长丝、瓶片和膜片。
短纤和长丝的下游是布料,打开衣柜你就会发现,原来很多衣服都是聚酯做的;平常见到的饮料瓶就是聚酯瓶片做的。
如果把乙二醇装进玻璃瓶中,很认真的观察的话,你会发现它好像和水没有什么区别,清澈透明的液体物质。
用力摇一摇瓶子,发现流动性没有水的流动性好,主要是因为乙二醇与水相比较略微有些粘稠。
打开瓶子闻闻,也没有什么味道。
如果你要是尝尝的话,会发现它是有些甜味的。
古语有云,苦尽甘来。
甘者,甜也,所以乙二醇又称为“甘醇”。
所谓博古通今,光有一个复古的名字还是不够滴,为了和国际接轨我们还要记住乙二醇英文名字“E t h yl e n e Gl yc o l”,是不是看到英文字母有些头晕了,木有关系记住首字母的缩写就行了“E G”,这个可一定要记住呀,因为它是上市的交易代码,不然我可真帮不了你啦。
扯了那么多,忘记说重点了,你可别真的尝尝乙二醇呀,它是有毒的。
百度百科里提到“1.4m l/k g(人经口,致死)”。
2、乙二醇来源三大源头:世界三大传统能源石油、天然气和煤炭,经过繁杂的制造工艺创造了这个纷繁多彩的时代。
化工产业链梳理化工产业作为国民经济的重要支柱,其产业链涵盖了从原材料提取、中间品生产到最终产品应用的全过程。
本文将对化工产业链进行全面的梳理,以便更好地理解这一复杂而关键的产业。
一、化工产业链概述化工产业链是以石油、天然气、煤炭、矿产等自然资源为原料,通过一系列化学反应和加工技术,生产出各种化学品和化工产品的过程。
这个过程可以大致分为上游、中游和下游三个环节。
1. 上游环节:主要涉及到原材料的开采和初步加工。
这包括石油、天然气、煤炭等化石燃料的开采,以及矿产资源的提取。
这些原材料是化工产业链的基础,其价格波动直接影响到中下游环节的成本和盈利能力。
2. 中游环节:是化工产业链的核心部分,涉及到各种化学反应和加工技术的运用。
这一环节的主要任务是将上游提供的原材料转化为各种中间化学品,如乙烯、丙烯、苯、甲苯等。
这些中间化学品是生产下游产品的重要原料。
3. 下游环节:主要是将中游生产的中间化学品进一步加工成各种最终产品,如塑料、橡胶、涂料、农药、化肥等。
这些产品广泛应用于农业、建筑、汽车、电子、医药等各个领域,是现代社会不可或缺的一部分。
二、化工产业链上游分析1. 石油和天然气开采:石油和天然气是化工产业链最重要的原材料之一。
其开采过程涉及到地质勘探、钻井、采油等多个环节。
随着全球能源需求的不断增长和资源的日益枯竭,石油和天然气的开采难度和成本也在不断上升。
2. 煤炭开采和洗选:煤炭是另一种重要的化工原料,主要用于生产煤化工产品。
煤炭的开采和洗选过程涉及到露天开采、井下开采、选煤等多个环节。
近年来,随着环保要求的提高和新能源的发展,煤炭产业面临着巨大的压力和挑战。
3. 矿产资源提取:除了石油、天然气和煤炭外,化工产业链还需要从各种矿产资源中提取所需的原料。
这包括金属矿产(如铁、铜、铝等)和非金属矿产(如磷、硫、钾等)。
这些矿产资源的提取过程通常涉及到采矿、选矿等多个环节。
三、化工产业链中游分析1. 石化行业:石化行业是化工产业链中游的核心部分,主要负责将石油和天然气等原料转化为各种中间化学品。
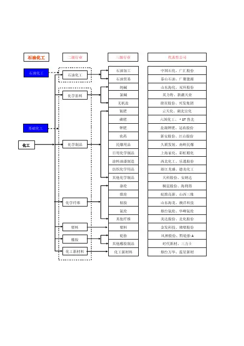
中国化工产业链概况及各环节特点化工行业产业链图如下:***从化工行业的产业链简图可以看出,化工行业主要包括:1.上游行业,主要包括石油、天然气、煤炭等原料行业;2.中游基础化工环节,主要包括:石油化工、天然气化工、煤炭化工等;3.中游精细化工环节,包括传统精细化工、专用化学品;4.下游行业部分,主要包括:汽车行业、纺织行业(合成材料制造),农业(化肥、农药)、建筑房地产业(涂料、合成材料、其他化学品)。
一.上游产业链概况(一)石油和天然气开采业1.行业规模。
截止2009年,我国石油和天然气开采业共有规模以上企业291家,从业人员100余万人;行业资产规模达到14548.85亿元,比去年同期增长了25.78%;行业的负债规模达到6865.46亿元,比去年同期增长了28.74%。
2.供求方面。
供给方面:2009年,我国石油和天然气开采业内规模以上企业共实现工业总产值6645.36亿元,比去年同期下降了31.13%;中国石油净进口量21888.5万吨,石油表观消费量40837.5万吨;原油净进口量19862.0万吨,原油表观消费量38810.9万吨;中国石油和原油对外依存度双破51%;原油进口依存度达到52.5%,原油净进口对外依存度为51.2%,石油进口依存度达到53.6%。
需求方面:2009年从各油品需求增长变化来看,呈现各不相同、差异较大的特点。
全年成品油(汽煤柴油,下同)表观消费量2.21亿吨,同比增长2.5%。
其中,汽油、柴油、煤油表观消费量分别为6,704.9万吨、13859.8万吨和1497.0万吨,分别增长5.5%、-0.2%、17.0%。
目前,中国的石油消耗量仅次于美国,位居世界第二位。
(二)中国煤炭开采业。
1.总体供给现状2009 年,我国原煤产量29.65 亿吨,同比增长12.7%,增速同比减缓0.1个百分点。
全国铁路煤炭日均装车70230 车,同比下降1.4%;煤炭运量17.49亿吨,增长1.2%。
石化产业链图1石油化工产业链1、石油产业链的上中下游基本划分是这样的:上游:勘探、地质数据采集、物探打井、数据分析、钻井采油、输油储运;中游:炼化集输;下游:销售、石油化工。
2、炼化上中下游基本划分上游的产品:原油进入炼油厂,初步提炼可以提炼出汽油、柴油、煤油、重油等等。
中游产品:在经过进一步的裂解之后会产生裂解气和裂解烃,裂解气再进行分解提炼,就能得到乙烯、丙烯等各种烯烃。
裂解烃的下一级产品是苯、甲苯、二甲苯及其各种同型异构体。
下游产品:基本上在得到各种烯烃和苯、甲苯什么的之后就是进行有机合成,短链变长链,就能得到诸如塑料、橡胶、合成树脂一类的产品。
再下一步就是高分子材料的控制成型。
图2原油炼油产业链及催化裂解集团分布3、石脑油进一步裂解图3乙烯裂解产业链图4催化重整与联合芳烃产业链石油馏分(主要是轻质油)通过烃类裂解、裂解气分离可制取乙烯、丙烯、丁二烯等烯烃和苯、甲苯、二甲苯等芳烃,芳烃亦可来自石油轻馏分的催化重整。
石油轻馏分和天然气经蒸汽转化、重油经部分氧化可制取合成气,进而生产合成氨、合成甲醇等。
上述烯烃、芳烃经加工可生产包括合成树脂、合成橡胶、合成纤维等高分子产品及一系列制品,如表面活性剂等精细化学品,因此石油化工的范畴已扩大到高分子化工和精细化工的大部分领域。
图5煤化工产业链图煤化工以煤为原料,经化学加工使煤转化为气体、液体和固体产品或半产品,而后进一步加工成化工、能源产品的工业。
按不同的产品路线可以分为煤制天然气、煤制油、煤制烯烃、煤制醇醚、煤经焦碳制电石、煤制合成氨等。
其中煤焦化、氯碱和合成氨制尿素等都属于传统煤化工。
而煤制天然气、煤制油、煤制烯烃和煤制醇醚类属于新型现代煤化工,是目前比较受关注的领域。
图6PP、PE产业链图PP的直接原料是丙烯、PE的原料是乙烯,乙烯和丙烯上面的源头还是天然气、煤和原油。
下游很是分散,并且还具有相互替代的作用,是聚烯烃研究的难点。
但它们的终端产品距离我们生活并不远,比如快递包装袋,编织袋,塑料薄膜,各种塑料制品,都是生活中常见常用的。
煤化工产业链煤化工产业链示意图如下:第一章甲醇制甲醛在过量空气(屮醇蒸汽浓度控制在爆炸区下限,7%以下)条件下,中醇气直接与空气混合在金属氧化物型催化剂上进行氧化反应,催化剂以Fe:O, -MoO系最为常见,故称“铁钮法”,亦称“空气过量法” o程式2CH3OH+02二==2HCHO+2H20三.工艺流程图四、应用木材工业用于生产服醛树脂及酚醛树脂、山屮醛与尿素按一定摩尔比混合进行反应生成服醛树脂。
山屮醛与苯酚按一定摩尔比混合进行反应生成酚醛树脂。
屮醛在木材加工业中不可替代的位置正在被MDI胶取代。
纺织产业甲醛在纺织业的应用服装在树酯整理的过程中都要涉及屮醛的使用。
服装的面料生产,为了达到防皱、防缩、阻燃等作用,或为了保持印花、染色的耐久性,或为了改善手感,就需在助剂中添加屮醛。
用屮醛印染助剂比较多的就是纯棉纺织品,因为纯棉纺织品容易起皱,使用含中醛的助剂能提高棉布的硬挺度。
含有屮醛的纺织品,在人们穿着与使用过程中,会逐渐释出游离中醛,通过人体呼吸道及皮肤接触引发呼吸道炎症与皮肤炎症,还会对眼睛产生刺激。
屮醛能引发过敬,还可诱发癌症。
厂家使用含屮醛的染色助剂,特别就是一些生产厂为降低成本,使用屮醛含量极高的廉价助剂,对人体十分有害。
防腐溶液屮醛就是山(即屮醛亚硫酸氢钠)在60°C以上分解释放出的一种物质,它无色,有刺激气味,易溶于水。
33%〜40%的中醛水溶液俗称福尔马林,具有防腐杀菌性能,可用来浸制生物标本,给种子消毒等但就是山于使蛋口质变性的原因易使标本变脆。
屮醛具有防腐杀菌性能的原因主要就是构成生物体(包括细菌)本身的蛋白质上的氨基能跟甲醛发生反应。
第二章甲醇生产MTBE(甲基叔丁基醵)合成MTBE生产工艺主要就是醍化工艺,甲基叔丁基醸(MTBE)装置以异丁烯(C4)与中醇为原料,在催化剂(强酸性阳离子交换树脂)作用下,进行醍化反应,生产甲基叔丁基瞇(MTBE)、一、工艺流程来自甲醇与异丁烯(C4)原料分别经过提压后混合,混合物料经混合器混匀后进入一反离子过滤器,除去物料中的金属阳离子等有害杂质。
煤化工产业链煤化工产业链示意图如下:合成气合成氨甲醇丁辛醇脲醛碳酸二甲酯醋酸酯mtbedop/DOA三聚氰胺酚醛、脲醛、缩醛树脂碳酸二苯酯醋酸乙烯酯汽油添加剂PVC树脂、合成橡胶、油漆和其他三聚氰胺树脂包装、汽车、粘合剂、家具、模具和其他PC尼龙、纺织和造纸餐具、装饰、涂料、,涂料等光盘、汽车、医疗设备等三聚氰酸涂料、医药粘合剂、饲料等1第一章甲醇制甲醛在过量空气(甲醇蒸汽浓度控制在爆炸区下限,7%以下)条件下,甲醇气直接与空气混合在金属氧化物型催化剂上进行氧化反应,催化剂以fe:o,一moo系最为常见,故称“铁钼法”,亦称“空气过量法”。
一、工艺参数反应温度反应压力吨醛耗甲醇副产蒸汽压力250-350度0.1mpa0.423吨2.5mpa二、化学反应方程式2ch3oh+o2=====2hcho+2h2o三、工艺流程图新鲜空气释放空气甲醇废蒸汽反向传热油吸收蒸汽热应从锅炉给水锅炉发电机塔锅炉产品甲醛中收集四、应用木材工业它用于脲醛树脂和酚醛树脂的生产。
它是由甲醛和尿素按一定的摩尔比混合而成成脲醛树脂。
由甲醛与苯酚按一定摩尔比混合进行反应生成酚醛树脂。
甲醛在木材加工业中不可替代的位置正在被mdi胶取代。
纺织产业甲醛在纺织工业中的应用服装在树酯整理的过程中都要涉及甲醛的使用。
服装的面料生产,为了达到防皱、防缩、阻燃等作用,或为了保持印花、染色的耐久性,或为了改善手感,就需在助剂中添加甲醛。
用甲醛印染助剂比较多的是纯棉纺织品,因为纯棉纺织品容易起皱,使用含甲醛的助剂能提高棉布的硬挺度。
含有甲醛的纺织品,在人们穿着和使用过程中,会逐渐释出游离甲醛,通过人体呼吸道及皮肤接触引发呼吸道炎症和皮肤炎症,还会对眼睛产生刺激。
甲醛能引发过敏,还可诱发癌症。
厂家使用含甲醛的染色助剂,特别是一些生产厂为降低成本,使用甲醛含量极高的廉价助剂,对人体十分有害。
防腐溶液二甲醛是由(即甲醛亚硫酸氢钠)在60℃以上分解释放出的一种物质,它无色,有刺激气味,易溶于水。
化工全行业产业链及价值分析第一章行业概况化工行业作为国民经济的重要基础性行业,包含数以万计的产品种类,各具有不同的物理化学特性。
化工产品的消费同国民经济状况联系非常紧密,主要去向广泛分布于基建、房地产、农业、汽车、服装等国民经济各个领域,伴随以固定资产投资拉动经济增长的方式空间渐趋有限,国内经济的发展进入新阶段,以工业产品为主的化工品需求增长也相应受到影响,但与新兴产业及消费升级相关的化工品需求将保持快速增长。
化工产品广泛应用于国民经济的各个领域,根据下游应用领域的分类有助于更好地从需求的角度看待化工行业。
按应用领域划分,典型的化工子行业可有数十个,如农用化学品、电子化学品、新能源化学品、纺织化学品等,生产工艺和原料来源千差万别,但下游需求的变化带动上游相应化工品的景气变化,甚至可能导致整个应用领域各产品的需求和价格显著变动。
图石油化工行业产业图谱截至2019年12月末,石油和化工行业规模以上企业26271家,石油和化工行业营业收入12.27万亿元,利润总额6683.7亿元,分别占全国规模工业营业收入的11.6%和10.8%。
2019年,石油和化工行业进出口总额7222.1亿美元。
资产总计13.40万亿元,资产负债率55.92%,亏损企业亏损额1320.8亿元,同比扩大9.7%;行业亏损面达17.6%。
2019年,全行业营业收入利润率为5.45%,每100元营业收入成本82.67元。
图石油化工产业链图化工行业主要工艺图化工生产流程图图通用化学品和拟通用化学品可以归为大宗化工品类第二章商业模式和技术发展2.1 产业链价值链商业模式图化工产品三大分类维度图化工行业子产业链梳理2.1.1 化工原料图化工原料图谱图 PVC电石法和乙烯法生产流程图 PVC消费构成由于我国富煤贫油少气的资源特性,相较于国外普遍采用乙烯法,电石法更具成本优势。
作为两大主要产品,烧碱和PVC是共生的关系,但两者的下游不同,毛利率也不同。
化工产业链图谱(一)石油化工产业链(二)氯碱化工循环经济产业链(三)煤化工产业链化工产业龙头企业和招商项目根据省委经济工作会、对外开放会等会议精神要求,为进一步推动全市经济又好又快发展,我市将继续加大招商引资工作力度,提高招商引资的质量和水平,为此结合我市产业特点和优势,并对全国500强化工企业进行了初步筛选,现将情况报告如下:一、龙头企业(一)石油化工企业借助我市化工产业园的集聚优势,充分利用洛阳石化的原料、技术、人才优势,大力开展产业招商活动,延伸石化产业链条,重点发展精细化工、橡塑加工、化纤及新材料加工产业,着力构建循环经济产业链,形成产业结构特征明显、化工企业高度集聚、比较优势突出的国内一流化工园区。
1、中国石化仪征化纤股份有限公司中国石化仪征化纤股份有限公司是中国最大的现代化化纤和化纤原料生产基地之一,是世界第六大聚酯生产商。
主要从事生产及销售聚酯切片和涤纶纤维业务,并生产聚酯原料精对苯二甲酸(“PTA”),经营范围包括化纤及化工产品的生产及销售,原辅材料与纺织机械的生产,纺织技术开发,自产产品运输及技术服务。
规划:“十二五”期间,优化原料采购,努力提升盈利能力,继续扩大PTA生产规模,生产差别化纤,将继续推进10 万吨/年1,4- 丁二醇项目的建设,做好高性能聚乙烯纤维二期项目的启动工作;抓紧完善100 吨/年对位芳纶项目,努力实现长周期稳定运行,提高产品质量,并争取尽快启动千吨级芳纶项目建设。
布局:“十二五”期间,公司在北京、上海、安徽、河南、湖北、浙江等地建设石化生产基地。
董事长:卢立勇地址:江苏省扬州市仪征市真州路22号电话:5联系途径:通过洛阳石化与该企业对接。
2、中国蓝星集团中国蓝星是一家以化工新材料及特种化学品为主导的化工企业,自创立以来,蓝星依靠不断的创新和并购取得了飞速发展,成为中国最成功的化工企业之一。
目前蓝星在全球拥有45个工厂和17家科研机构,业务遍及150个国家和地区,2010年销售收入达456亿元,是中国有机硅、双酚A、特种环氧树脂、彩色显影剂、PPE工程塑料的最大生产商。