热电阻的测温电路
- 格式:doc
- 大小:84.00 KB
- 文档页数:16
Pt100热电阻的测温电路[摘要] 热电阻测温是基于金属导体的电阻值随温度的增加而增加这一特性来进行温度测量的。
热电阻大都由纯金属材料制成,目前应用最多的是铂和铜,此外,现在已开始采用镍、锰和铑等材料制造热电阻。
热电阻传感器主要是利用电阻值随温度变化而变化这一特性来测量温度及与温度有关的参数。
在温度检测精度要求比较高的场合,这种传感器比较适用。
目前较为广泛的热电阻材料为铂、铜、镍等,它们具有电阻温度系数大、线性好、性能稳定、使用温度范围宽、加工容易等特点。
用于测量-200℃~+500℃范围内的温度。
温度测量系统应用广泛,涉及到各行各业的各个方面,在各种不同的领域中都占有重要的位置。
从降低开放成本扩大适用范围、系统运行的稳定性、可靠性出发,设计一种以Pt100铂热电阻为温度信号采集元件的传感器温度测量系统。
才测量系统不但可以测量室内的温度,还可以测量液体等的温度,在实际应用中,该系统运行稳定、可靠,电路设计简单实用。
[关键字] 传感器 Pt100热电阻温度测量目录1 前言 (4)1.1 传感器概况 (4)1.2 设计目的 (7)2 设计要求 (8)2.1 设计内容 (8)2.2 设计要求 (9)3 原器件清单 (10)4 Pt100热电阻的测温电路 (11)4.1 总体电路图 (11)4.2 工作原理 (11)5 Pt100热电阻测温电路的原理及实现 (12)5.1 测温电路的工作原理 (12)5.2 测温电路的实现 (14)5.3 测量结果及结果分析 (15)6 制作过程及注意事项 (16)6.1 制作过程 (16)6.2 注意事项 (17)7 总结 (18)8 致谢 (19)参考文献 (20)1 前言1.1传感器概况传感器是一种物理装置或生物器官,能够探测、感受外界的信号、物理条件(如光、热、湿度)或化学组成(如烟雾),并将探知的信息传递给其他装置或器官。
国家标准GB7665-87对传感器下的定义是:“能感受规定的被测量并按照一定的规律转换成可用信号的器件或装置,通常由敏感元件和转换元件组成”。
热电阻测温电路框图和原理图
大家都曾年轻过,我曾在研一的时候做过一个热电阻测量电路,这里我先把所有的系统框图和电路图贴出来,把当初的设计思路整理出来,在后面我会把所有的设计失误提出来,不合理的地方和误差计算都整理出来,也算是对我告别仪器工程的一个标志吧。
这个电路设计思路是在0~650℃的温度范围内完成PT100热电阻的测量,用的场合在军舰的锅炉房,大概-20~55甚至65degC都是可以达到的,主要完成从电阻到电压的过程。
大致分两个方案
1。
电桥激励的方法(不补偿非线性)
2。
通过运放电路调节电阻的激励电流补偿非线性
系统框图如下
具体电路图如图:
第二种方法系统框图如下
原理图如下:。
[图文]Pt100热电阻两线制、三线制和四线制接线对测温精度的影响1、Pt100热电阻的三种接线方式在原理上的不同:二线制和三线制是用电桥法测量,最后给出的是温度值与模拟量输出值的关系。
四线没有电桥,完全只是用恒流源发送,电压计测量,最后给出测量电阻值。
2、Pt100热电阻的三种接线方式对测量精度的影响连接导线的电阻和接触电阻会对Pt100铂电阻测温精度产生较大影响,铂电阻三线制或者四线制接线方式能有效消除这种影响。
与热电阻连接的检测设备(温控仪、PLC输入等)都有四个接线端子:I+、I-、V+、V-。
其中,I+、I-端是为了给热电阻提供恒定的电流,V+、V-是用来监测热电阻的电压变化,依次检测温度变化。
请参阅下图:(1)四线制就是从热电阻两端引出4线,接线时电路回路和电压测量回路独立分开接线,测量精度高,需要导线多。
(2)三线制就是引出三线,Pt100B铂电阻接线时电流回路的参端和电压测量回路的参考为一条线(即检测设备的I-端子和V-端子短接)。
精度稍好。
(3)两线制就使引出两线,Pt100B铂电阻接线时接线时电流回路和电压测量回路合二为一(即检测设备的I-端子和V-端子短接、I+端子和V+短接短接)。
测量精度差。
铂热电阻的接线造成温度失真现象的研究[ 录入:tai-yan | 时间:2007-07-24 00:44:20 | 作者: | 来源:采集所得 | 浏览:158次 ]摘要: 项目推广中发现很多矿井主通风机的监测温度经常出现不同程度的虚高现象, 分析其原因是测温线路的接线引起了较大的温度误差。
文章对测温线路进行了理论分析, 并通过实验得出导线电阻的大小对温度影响的关系。
0 引言PT100(铂热电阻) 温度传感器具有精度高、测温范围宽、使用方便等优点, 在工业过程控制和测量系统中得到了广泛的应用。
用铂热电阻测温时, 将铂热电阻接入二次仪表, 例如巡检仪温度模块等, 通过二次仪表测量出铂热电阻的阻值,从而算出温度。
热电阻和热电偶的测温原理热电阻和热电偶是广泛应用于测量温度的两种传感器,这两种传感器都能够通过电阻或电压的变化来反映被测物体的温度变化。
下文将分步骤阐述热电阻和热电偶的测温原理。
一、热电阻的测温原理热电阻通过材料的电阻率随温度变化来测量温度。
一般情况下,热电阻传感器使用的材料是铂金(PT100)、镍铬合金(KTY81)和铜等导体,这些材料在不同温度下的电阻值都是不同的。
因此,在通过不同温度下的电阻值来确定温度之前,需要先获得不同温度下的电阻值。
接下来,我们将热电阻传感器固定在需要测量温度的物体上,并通过电路让电流经过该传感器。
当电流经过传感器时,电阻会产生一定的压降。
通过测量这一压降的大小,我们就能得到热电阻的电阻值。
在获得不同温度下的电阻值后,我们可以建立起电阻值和温度之间的对应关系,这样当需要测量温度时,只需要通过测量热电阻的电阻值,就可以得到相应温度值。
二、热电偶的测温原理热电偶通过两个不同的导体形成热电偶电路,当热电偶的两个端口之间存在温度差异时,就会产生电动势。
一个端口连接到被测温度的物体上,我们称其为热电偶的测量端,另一个端口连接到需要监测温度的电子设备上,我们称其为热电偶的接口端。
热电偶分为不同类型,每个类型都有其对应的热电势和温度之间的关系,这些关系通过国际标准进行规定。
常用的热电偶有铜-铜镍、铬-铝-铁等不同组合的导体。
当热电偶与被测物体相连接时,两端口之间的电动势会随着温度的变化而变化。
传感器的接口端会将这一变化的电动势转化为电压信号,以数字信号的形式反馈给接收电气信号的电子设备,从而获得相应温度值。
总之,热电阻和热电偶都能够通过改变电阻或电动势来反映被测物体的温度变化。
这两种类型的传感器在不同的应用场景中具有各自的优势,我们需要选择合适的传感器来获得高精度的温度数据。
热电阻温度计的测温原理
热电阻温度计是一种常用的温度测量仪器,其测温原理基于金属电阻的温度特性。
热电阻温度计通常由一根细且长的金属电阻线构成,常见的材料有铂、镍、铜等。
金属电阻在不同温度下会产生不同的电阻值,可利用这个特性来测量温度。
热电阻温度计的工作原理是通过测量电阻的变化来确定温度。
当温度发生改变时,电阻的值也会随之变化。
热电阻温度计通常通过将电阻连接到一个标准的电路中,利用电路中的电流和电压来测量电阻值。
具体而言,热电阻温度计通常采用四线制连接方式,分别为电流线和测量线。
电流线用于提供恒定的电流,而测量线则用于测量电阻的电压。
当电流通过电阻时,会引起电阻产生热量。
电阻的温度会随着电流通过而升高,从而引起电阻值的变化。
测量线通过测量电阻两端的电压来确定电阻值,进而计算出温度。
为了提高测量的准确性,热电阻温度计通常使用标准电路进行校准。
标准电路可提供已知温度下的电阻值,通过与实际测量值的对比,可以确定温度计的准确性和精度。
总的来说,热电阻温度计的测温原理是利用金属电阻对温度的敏感性,通过测量电阻值的变化来确定温度。
利用电路的电流
和电压来实现电阻测量,并通过标准电路进行校准,提高测量的准确性和精度。
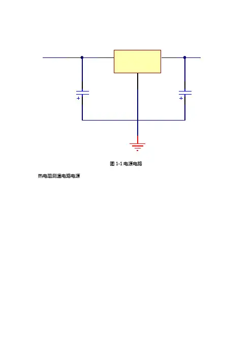
图1-1电源电路热电阻测温电路电源
图1-2 三线制热电阻检测原理连线图
三线制:在热电阻的根部的一端连接一根引线,另一端连接两根引线的方式称
为三线制,这种方式通常与电桥配套使用,可以较好的消除引线电阻的影响,
是工业过程控制中的最常用的引线电阻。
采用三线制接线的原因:
电阻是基本电参数之一,其阻值 R 可按伏安特性定义,即 R=U/I,其中
U 为电阻两端的电压,I 为流过电阻的电流或者按功率 P 来定义,即 R=P/(I^2)。
可见测量热电阻必须在热电阻两端连接导线,而导线的阻值以及阻值随温
度变化的特性以及引入的其它干扰,必然会影响测量结果。
而要消除这种影响,就必须知道引线的状况,在对热电阻进行测量的同时,从引线的两端对引线进
行监测。
在两根引线参数一致的前提下,要知道其中一根的状况,至少需要增
加一根导线,用来将测量引线中的一根的现场端连接到仪表端。
这就是热电阻
的三线制连接的由来。
三线制pt100热电阻测温电路的设计以三线制PT100热电阻测温电路的设计为标题,本文将详细介绍该电路的设计原理、组成部分以及工作原理。
一、设计原理三线制PT100热电阻测温电路是一种常用的温度测量电路,其基本原理是利用PT100热敏电阻的温度特性来测量被测温度。
PT100热敏电阻是一种铂电阻,其电阻值随着温度的变化而变化,具有较高的精度和稳定性。
二、组成部分1. PT100热敏电阻:PT100热敏电阻是测温电路的核心元件,其电阻值与温度成正比,通常采用铂电阻材料制成。
2. 增加电阻:为了提高电路的灵敏度和测量范围,通常在PT100热敏电阻前串联一个固定电阻,使电路的总电阻变化更大。
3. 恒流源:为了保持电路中的恒定电流,通常在电路中加入一个恒流源,保证电流的稳定性。
4. 运放:为了放大电路中的微弱信号,通常在电路中加入一个运放,以提高电路的灵敏度和抗干扰能力。
5. A/D转换器:为了将模拟信号转换为数字信号,通常在电路中加入一个A/D转换器,以便通过数字方式读取温度值。
三、工作原理1. 恒流源通过PT100热敏电阻和增加电阻形成一个电桥电路,使电流通过PT100热敏电阻。
2. PT100热敏电阻的电阻值随温度的变化而变化,从而使电桥电路产生不平衡电压。
3. 运放对电桥电路的不平衡电压进行放大,输出一个与温度成正比的电压信号。
4. A/D转换器将模拟信号转换为数字信号,通过数字方式读取并显示温度值。
四、电路设计注意事项1. 选择合适的PT100热敏电阻:根据被测温度范围选择合适的PT100热敏电阻,确保其电阻值变化在合适的范围内。
2. 确保电路的稳定性:恒流源和运放的选择要保证电路的稳定性,避免温度变化对测量结果的影响。
3. 抗干扰能力:合理布局电路,采取屏蔽措施,提高电路的抗干扰能力,避免外界干扰对测量结果的影响。
4. 温度补偿:由于PT100热敏电阻的温度特性并非完全线性,为了提高测量的准确性,可以进行温度补偿,校正测量结果。
Pt100热电阻的测温电路[摘要] 热电阻测温是基于金属导体的电阻值随温度的增加而增加这一特性来进行温度测量的。
热电阻大都由纯金属材料制成,目前应用最多的是铂和铜,此外,现在已开始采用镍、锰和铑等材料制造热电阻。
热电阻传感器主要是利用电阻值随温度变化而变化这一特性来测量温度及与温度有关的参数。
在温度检测精度要求比较高的场合,这种传感器比较适用。
目前较为广泛的热电阻材料为铂、铜、镍等,它们具有电阻温度系数大、线性好、性能稳定、使用温度范围宽、加工容易等特点。
用于测量-200℃~+500℃范围内的温度。
温度测量系统应用广泛,涉及到各行各业的各个方面,在各种不同的领域中都占有重要的位置。
从降低开放成本扩大适用范围、系统运行的稳定性、可靠性出发,设计一种以Pt100铂热电阻为温度信号采集元件的传感器温度测量系统。
才测量系统不但可以测量室内的温度,还可以测量液体等的温度,在实际应用中,该系统运行稳定、可靠,电路设计简单实用。
[关键字] 传感器Pt100热电阻温度测量目录1 前言 (4)1.1 传感器概况 (4)1.2 设计目的 (7)2 设计要求 (8)2.1 设计内容 (8)2.2 设计要求 (9)3 原器件清单 (10)4 Pt100热电阻的测温电路 (11)4.1 总体电路图 (11)4.2 工作原理 (11)5 Pt100热电阻测温电路的原理及实现 (12)5.1 测温电路的工作原理 (12)5.2 测温电路的实现 (14)5.3 测量结果及结果分析 (15)6 制作过程及注意事项 (16)6.1 制作过程 (16)6.2 注意事项 (17)7 总结 (18)8 致谢 (19)参考文献 (20)1 前言1.1传感器概况传感器是一种物理装置或生物器官,能够探测、感受外界的信号、物理条件(如光、热、湿度)或化学组成(如烟雾),并将探知的信息传递给其他装置或器官。
国家标准GB7665-87对传感器下的定义是:“能感受规定的被测量并按照一定的规律转换成可用信号的器件或装置,通常由敏感元件和转换元件组成”。
实用PT100测温电路两例概述PT100铂热电阻是一种常用的温度传感器。
其测温原理是利用了金属铂自身电阻随着温度近乎线性变化的特点。
相较于其他测温元件(热电偶和热敏电阻),PT100铂热电阻的热稳定性好、精度高、漂移小,通常用在-200℃~600℃范围内的精密测温系统中。
PT100测温探头一般有2线、3线和4线这几种引线方式。
3线和4线的引线方式,主要是为了后面的调理电路能修正引线电阻带来的影响。
当然,引线越多,探头价格越贵。
PT100铂热电阻在0℃时是100Ω,当温度每变化1℃,电阻变化约0.385Ω。
如果引线电阻1Ω,那么会引入大约2.56℃的误差。
所以设计时应根据实际情况,选用不同的引线方式。
对于要求不高,引线不长(<0.5米)的系统,此时引线电阻很小,一般几十毫欧,引线电阻引入的误差可以忽略,推荐使用2线方式。
对于引线比较长的系统,引线电阻比较大,而且阻值不可预测,则应使用3线或4线方式。
根据IEC60751标准,PT100铂热电阻的阻值与温度之间关系如下:其中:下表是PT100铂热电阻的温度-电阻速查表:温度℃电阻值Ω温度℃电阻值Ω温度℃电阻值Ω温度℃电阻值Ω-20018.5220107.79240190.47460267.56-18027.1040115.54260197.71480274.29-16035.5460123.24280204.90500280.98-14043.8880130.90300212.05520287.62-12052.11100138.51320219.15540294.21-10060.26120146.07340226.21560300.75-8068.33140153.58360233.21580307.25-6076.33160161.05380240.18600313.71-4084.27180168.48400247.09620320.12-2092.16200175.86420253.96640326.480100.00220183.19440260.78660332.79表1PT100温度-电阻速查表PT100铂热电阻温度采集系统主要有两种实现方式:1.恒流方式,2.电桥方式。
PT100与热敏电阻相反,热敏电阻温度越高电阻值越小pt100温度测量电路,温度传感器PT100是一种稳定性和线性都比较好的铂丝热电阻传感器,可以工作在 -200℃ 至650℃ 的范围.本电路选择其工作在 -19℃ 至500℃ 范围.整个电路分为两部分,一是传感器前置放大电路,一是单片机 A/D 转换和显示,控制,软件非线性校正等部分.前置放大部分原理图如下:GAGGAGAGGAFFFFAFAF传感器的接入非常简单,从系统的 5V 供电端仅仅通过一支3K92 的电阻就连接到 PT100 了.这种接法通常会引起严重的非线性问题,但是.由于有了单片机的软件校正作为后盾,因此就简化了传感器的接入方式.按照 PT100 的参数,其在0℃ 到500℃ 的区间内,电阻值为 100 至280.9Ω,我们按照其串联分压的揭发,使用公式:Vcc/(PT100+3K92)* PT100 = 输出电压(mV),可以计算出其在整百℃时的输出电压,见下面的表格:GAGGAGAGGAFFFFAFAF单片机的 10 位 A/D 在满度量程下,最大显示为 1023 字,为了得到 PT100 传感器输出电压在显示 500 字时的单片机 A/D 转换输入电压,必须对传感器的原始输出电压进行放大,计算公式为:(500/1023 * Vcc)/传感器两端电压( mV/℃ ) ,(Vcc=系统供电=5V),可以得到放大倍数为 10.466 。
关于放大倍数的说明:有热心的用户朋友询问,按照(500/1023 * Vcc)/传感器两端电压不能得到 10.466 的结果,而是得到 11.635的结果。
实际上,500 个字的理想值GAGGAGAGGAFFFFAFAF是无法靠电路本身自然得到的,自然得到的数字仅仅为 450 个字,因此,公式中的500℃ 在实际计算时的取值是 450 而不是 500 。
450/1023*5/(0.33442-0.12438)≈10.47 。
惠更斯电桥(三线制Pt100)惠更斯电桥的原理图如图所示,它的测量原理是当电桥的上下两个桥臂的电阻对应成比例时,a 点和b 点的电位相等,则检流计流过的电流为零.当其中一个电阻的阻值发生变化时,a 点和b 点的电位就会不等,检流计中就会有电流流过,检流计的指针就会发生偏转.根据这个原理,如果这四个电阻中的任何一个是未知的,而另外三个电阻相等时就可以通过检流计的偏转程度得知未知电阻的大小.热电阻检测温度的原理是利用了热敏电阻的阻值与温度对应成比例的原理,通过检测电阻值的大小来确定检测对象的实际温度.在实际现场中使用的热电阻的型号大多是Pt100,这个型号的含义是当实际温度是0度时,热电阻的阻值是100欧姆.温度每升高或降低一度阻值将变化约0.39欧姆.例如:当你使用万用表测量的阻值为110欧姆时,你可以通过下列计算方法得到实际温度值.先将实测阻值110减去100得到其差值10欧姆,然后用10除以0.39就可以得到实际的温度了.在本例中实际的温度值为25.64度.如果实测电阻值为90欧姆,计算方法和前面的一样,用90减去100得到-10,用-10除以0.39得到实际温度值为零下25.64度.热电阻检测温度的原理是利用了热敏电阻的阻值与温度对应成比例的原理,通过检测电阻值的大小来确定检测对象的实际温度.在实际现场中使用的热电阻的型号大多是Pt100,这个型号的含义是当实际温度是0度时,热电阻的阻值是100欧姆.温度每升高或降低一度阻值将变化约0.39欧姆.例如:当你使用万用表测量的阻值为110欧姆时,你可以通过下列计算方法得到实际温度值.先将实测阻值110减去100得到其差值10欧姆,然后用10除以0.39就可以得到实际的温度了.在本例中实际的温度值为25.64度.如果实测电阻值为90欧姆,计算方法和前面的一样,用90减去100得到-10,用-10除以0.39得到实际温度值为零下25.64度.知道了检测原理,下面要做的工作就是如何检测这个与温度对应成比例的电阻值了.我们通常使用的方法就是利用惠更斯电桥原理.如图我们将电桥的一个桥臂接入测温电阻RTD,另外三个桥臂电阻相等.这样在检流计中流过的电流就会随热电阻阻值的变化而变化.如果我们将检流计两端的电位差引入PLC 的AI 模板中,经过计算就会在HMI 上得到实际温度值.但是,如果只是简单的应用原理进行接线的话是达不到精度要求的.这是因为从PLC 到检测现场有很长的一段距离,导线的线路电阻是不能被忽略的.从右边的图可以看出,电桥的测量桥臂包括了两根连接导线的线路电阻 r .这样是不行的.这就是RTD 测温采用三线制的原因.下图的左边部分是三线制的原理接线图.由图中看出电源通过C 线接入测量桥路,这时电路就可以等效为右图.从右图得知,A 线和B 线的线路电阻 r 被分别连接到上下桥臂中.由于这两根导线的长度一样,既电阻一样,这样就消除了线路电阻的影响.注意:在等效线路图中没有将C 线的线路电阻画出来,这是因为它在供电线路中可以忽略不计.但是当由于接触不良造成C 线电阻过大时,情况就会发生变化.由于C 线电阻过大,供到电桥中的电压会有较大的压降损失,从而导致桥路的输出比实际的要低因此,在实际维护中发现仪表的显示值比实际低时,应检查C线电阻值.PLC 现场•三线制电阻杆的示意图如左图所示.电阻体的一端引出一根引线,我们称为A线,另一端引出两根引线,称为B线和C线.•A线、B线和C线引入接线盒内并分别接在标有A、B和C(或B,b)的接线端子上.•当来自PLC的三根信号电缆一一对应的接到这三个端子上时,随温度变化的电阻值就被接入到PLC的AI 输入插板中并转换为实际温度.对于使用Pt100热电阻测量介质温度时发生故障时的一般检查方法当HMI上的温度显示值波动较为剧烈时,一般情况下是由于接触不良造成的.这是因为温度是一种变化比较缓慢的量,属于惯性环节.特别是热容较大的被测对象.(如检测一个几十立方米容积的液体储槽中的液体温度时,温度基本不会发生剧烈波动.)在这种情况下应检查各接线端子处的端子接线是否有松动现象或连接导线有无似断似连的现象.当温度值显示为无穷大时,一般情况下故障原因是由于线路开路引起.如果温度值显示为负最大,一般情况下为线路短路引起.由上述两点引申出下面的结论:1.如果显示温度比实际的要高,则可能由于接线端子接触不良或接线松脱、折断造成电阻增大所至.这时应对电阻杆接线盒内的接线柱和各个中间端子箱的对应端子进行检查并紧固.另外也可能由于端子与导线间有氧化层使得电阻增大所引起.这种情况可使用砂纸或其他工具将氧化层去除即可;2.如果显示温度比实际的要低,则可能有短路现象或如前面所讲的那样C线电阻增大所引起.检查热电阻是否正常的方法是:无论你在那一个位置(PLC柜的接线端子、中间端子箱、就地电阻杆)进行检查时,都要将A线断开. 这是因为使用万用表的电阻档测量电阻时,表本身要向铂电阻供电,而A线同样是向铂电阻供电的线路.如果不拆下A线,则测量的值就会与实际值相去甚远.断开A线后先将表的红、黑表笔短接,校对表的零点.然后测量AB间、AC间电阻的值,并对这两个值进行比较.如果一致,再用这个值使用前面所示的公式求出实际温度值.。
热电阻(RTD)测温原理因为A/D转换器不能直接测量电阻,而欧姆定路告诉我们R=U÷I,因此我们让一恒定电流流过电阻,通过测量电流在该电阻上的压降而间接测量电阻R=U÷I,如线图:由于热电阻测温原理是温度与阻值的一一对应关系。
当进行温度显示时,一定要用导线将热电阻和显示仪表连起来,这样连接导线的阻值势必要造成测量系统的附加的系统误差,而且导线越长越细,误差就越大。
两线制接法无法克服这一误差,因此必须在软件里设定线路电阻,以软件补偿方式消除这一误差,但这个设定值是个常数,而实际情况是,随着线路老化、环境温度变化等因素影响,线路电阻并不是固定不变的,因此软件补偿方式仍然会有误差,三线接法可以随着线路电阻的变化实时减少或消除这一系统误差,但这也是建立在热电阻两端两条线路的线路电阻相等的前提条件下,当然在材料相同,环境温度相等的条件下热电阻两端两条线路的线路电阻基本上是相等的,因此为了进一步提高精度,彻底消除导线材料、环境温度等因素对测量精度、误差的影响,我们采用四线制测量方法,如下图所示,建议在高精度测量要求的场合下尽量采用四线制测量方式.一、二线制测量、三制测量原理二线制方式下:运放输入差动电压:()22L t t L U R R I U R R I =÷+⨯-=⨯→⨯因此软件测得U ÷I 后需再减去预先设定的常数(线路电阻2R L )即可得到热电阻阻值R t 。
三线制测量方式下:由于两个恒流源电流相等并已知为I ,那么根据叠加定理,运放输入差动电压:[2) ()]((2)L t L L L L L U I R R R I I R R I I I R R U =⨯⨯+⨯-⨯⨯⨯=→+⨯=÷+当采用三线制测量方式时由于采用双恒流源,为了消除线路电阻带来的误差,要求两个恒流源的电流必须相等,还要要求热电阻两端的线路电阻必须相等,实际上由于这两个两个恒流源的电流以及热电阻两端的线路电阻往往总是不相等存在着少量误差,因而线路电阻并不能完全抵消(消除),但在一定精度范围内已经能满足要求.二、什么是四线制测量?有何用途?当测量电阻数值很小时,表笔(测试线)的电阻可能引入明显误差,四线测量用两条附加测试线提供恒定电流,另两条测试线测量未知电阻的电压降,在电压表的内阻或者测量运放输入阻抗足够高的条件下,电流不流过电压表或运放,这就可以精确测量未知电阻上的压降U,再除以已知电流I,即可得出热电阻阻值R t,而且理论上无论线多大以及各段线路电阻是否相等均与测量精度无关,如下图由于通过以上电路测量可以精确得到电压U,而在电路设计阶段以上恒流源的电流I已被设定为一个恒定的已知数。
三线制pt100热电阻测温电路的设计三线制PT100热电阻是一种常用的温度传感器,广泛应用于工业自动化控制领域。
本文将围绕三线制PT100热电阻测温电路的设计展开讨论,包括其原理、电路设计和性能优化等方面。
一、原理三线制PT100热电阻的原理基于金属的温度特性,当热电阻与金属导线连接后,通过测量导线的电阻值来间接测量温度。
PT100的“100”代表其在0℃时的电阻值为100欧姆。
三线制的设计是为了消除导线电阻对温度测量的影响,提高测量的准确性。
二、电路设计三线制PT100热电阻测温电路的设计主要包括电源电压选择、电流源设计、电压测量和温度转换等几个方面。
1. 电源电压选择:根据PT100的特性,通常选择2.5V或3.3V作为电源电压。
较低的电源电压可以减小电路功耗,但同时也会影响测量精度。
2. 电流源设计:为了提供稳定的电流源,常用的设计是采用稳压电流源。
稳压电流源能够根据温度变化自动调整电流,从而保证测量的准确性。
3. 电压测量:为了测量PT100的电阻值,需要将电阻值转换为电压信号。
常用的方法是采用电桥电路进行测量,通过调整电桥的电阻比例使得电桥平衡,然后测量平衡时的电压信号。
4. 温度转换:将测量得到的电压信号转换为温度值。
通常使用微处理器或专用的温度转换芯片来完成这一过程,通过查表或计算公式将电压信号转换为对应的温度值。
三、性能优化为了提高三线制PT100热电阻测温电路的性能,可以从以下几个方面进行优化。
1. 电源稳定性:选择稳定的电源电压,并采用电源滤波和稳压电路来提高电源的稳定性,减小电源噪声对测量结果的影响。
2. 电流源精度:选择精度较高的稳压电流源,保证电流源的稳定性和准确性,避免电流源漂移对测量结果的影响。
3. 电桥平衡:调整电桥的电阻比例,使得电桥平衡时的电压信号最大化,提高测量的灵敏度和准确度。
4. 温度转换精度:选择合适的温度转换芯片,校准转换芯片的参数,保证转换的准确性。
热电阻温度传感器原理、测温范围和测量电
路
原理:金属导体或半导体电阻值与温度呈肯定函数关系。
工业上常用的热电阻为铂电阻和铜电阻。
一般用于中低温度的测量。
(1)铂电阻:测温范围-200~850° C
优点:精度高、性能牢靠、抗氧化性好、物理化学性能稳定。
它除作为一般工业测量元件外,还可作为标准器件。
缺点:电阻温度系数小,电阻与温度呈非线性,高温下不宜在还原介质中使用。
分度号为Pt100,意为0℃时的电阻为R0=100Ω。
(2)铜电阻:测温范围-50~150
优点:电阻值与温度之间基本为线性关系,电阻温度系数大,且材料易提纯,价格廉价。
缺点:电阻率低,易氧化。
分度号为Cu100 ,意为0℃时的电阻为R0=100Ω。
(3)测量电路
热电阻温度计主要由热电阻传感器、电阻测量桥路、显示仪表及连接导线所组成。
为了消退导线电阻对温度测量的影响,一般为三线制接法。
三线制热电阻测量电路如上图所示,其中左边Rt为热电阻,R1、R2、R3为电阻桥臂,Rr为导线电阻,G是电位计。
当电
位计G指针位于中间时,电桥平衡,此时可得:(Rt+Rr)R2=(R1+Rr)R3于是得到热电阻:
若使R2=R3,Rt=R1,说明此种接法导线电阻Rr对热电阻的测量无影响。
Pt100热电阻的测温电路[摘要] 热电阻测温是基于金属导体的电阻值随温度的增加而增加这一特性来进行温度测量的。
热电阻大都由纯金属材料制成,目前应用最多的是铂和铜,此外,现在已开始采用镍、锰和铑等材料制造热电阻。
热电阻传感器主要是利用电阻值随温度变化而变化这一特性来测量温度及与温度有关的参数。
在温度检测精度要求比较高的场合,这种传感器比较适用。
目前较为广泛的热电阻材料为铂、铜、镍等,它们具有电阻温度系数大、线性好、性能稳定、使用温度范围宽、加工容易等特点。
用于测量-200℃~+500℃范围内的温度。
温度测量系统应用广泛,涉及到各行各业的各个方面,在各种不同的领域中都占有重要的位置。
从降低开放成本扩大适用范围、系统运行的稳定性、可靠性出发,设计一种以Pt100铂热电阻为温度信号采集元件的传感器温度测量系统。
才测量系统不但可以测量室内的温度,还可以测量液体等的温度,在实际应用中,该系统运行稳定、可靠,电路设计简单实用。
[关键字] 传感器 Pt100热电阻温度测量目录1 前言 (4)1.1 传感器概况 (4)1.2 设计目的 (7)2 设计要求 (8)2.1 设计内容 (8)2.2 设计要求 (9)3 原器件清单 (10)4 Pt100热电阻的测温电路 (11)4.1 总体电路图 (11)4.2 工作原理 (11)5 Pt100热电阻测温电路的原理及实现 (12)5.1 测温电路的工作原理 (12)5.2 测温电路的实现 (14)5.3 测量结果及结果分析 (15)6 制作过程及注意事项 (16)6.1 制作过程 (16)6.2 注意事项 (17)7 总结 (18)8 致谢 (19)参考文献 (20)1 前言1.1传感器概况传感器是一种物理装置或生物器官,能够探测、感受外界的信号、物理条件(如光、热、湿度)或化学组成(如烟雾),并将探知的信息传递给其他装置或器官。
国家标准GB7665-87对传感器下的定义是:“能感受规定的被测量并按照一定的规律转换成可用信号的器件或装置,通常由敏感元件和转换元件组成”。
传感器是一种检测装置,能感受到被测量的信息,并能将检测感受到的信息,按一定规律变换成为电信号或其他所需形式的信息输出,以满足信息的传输、处理、存储、显示、记录和控制等要求。
它是实现自动检测和自动控制的首要环节。
“传感器”在新韦式大词典中定义为:“从一个系统接受功率,通常以另一种形式将功率送到第二个系统中的器件”。
根据这个定义,传感器的作用是将一种能量转换成另一种能量形式,所以不少学者也用“换能器-Transducer”来称谓“传感器-Sensor”。
传感器的作用人们为了从外界获取信息,必须借助于感觉器官。
而单靠人们自身的感觉器官,在研究自然现象和规律以及生产活动中它们的功能就远远不够了。
为适应这种情况,就需要传感器。
因此可以说,传感器是人类五官的延长,又称之为电五官。
新技术革命的到来,世界开始进入信息时代。
在利用信息的过程中,首先要解决的就是要获取准确可靠的信息,而传感器是获取自然和生产领域中信息的主要途径与手段。
在现代工业生产尤其是自动化生产过程中,要用各种传感器来监视和控制生产过程中的各个参数,使设备工作在正常状态或最佳状态,并使产品达到最好的质量。
因此可以说,没有众多的优良的传感器,现代化生产也就失去了基础。
在基础学科研究中,传感器更具有突出的地位。
现代科学技术的发展,进入了许多新领域:例如在宏观上要观察上千光年的茫茫宇宙,微观上要观察小到 cm的粒子世界,纵向上要观察长达数十万年的天体演化,短到 s的瞬间反应。
此外,还出现了对深化物质认识、开拓新能源、新材料等具有重要作用的各种极端技术研究,如超高温、超低温、超高压、超高真空、超强磁场、超弱磁砀等等。
显然,要获取大量人类感官无法直接获取的信息,没有相适应的传感器是不可能的。
许多基础科学研究的障碍,首先就在于对象信息的获取存在困难,而一些新机理和高灵敏度的检测传感器的出现,往往会导致该领域内的突破。
一些传感器的发展,往往是一些边缘学科开发的先驱。
传感器早已渗透到诸如工业生产、宇宙开发、海洋探测、环境保护、资源调查、医学诊断、生物工程、甚至文物保护等等极其之泛的领域。
可以毫不夸张地说,从茫茫的太空,到浩瀚的海洋,以至各种复杂的工程系统,几乎每一个现代化项目,都离不开各种各样的传感器。
由此可见,传感器技术在发展经济、推动社会进步方面的重要作用,是十分明显的。
世界各国都十分重视这一领域的发展。
相信不久的将来,传感器技术将会出现一个飞跃,达到与其重要地位相称的新水平。
传感器的原理传感器工作原理的分类物理传感器应用的是物理效应,诸如压电效应,磁致伸缩现象,离化、极化、热电、光电、磁电等效应。
被测信号量的微小变化都将转换成电信号。
化学传感器包括那些以化学吸附、电化学反应等现象为因果关系的传感器,被测信号量的微小变化也将转换成电信号。
向传感器提供±15V电源,激磁电路中的晶体振荡器产生400Hz的方波,经过TDA2030功率放大器即产生交流激磁功率电源,通过能源环形变压器T1从静止的初级线圈传递至旋转的次级线圈,得到的交流电源通过轴上的整流滤波电路得到±5V的直流电源,该电源做运算放大器AD822的工作电源;由基准电源AD589与双运放AD822组成的高精度稳压电源产生±4.5V的精密直流电源,该电源既作为电桥电源,又作为放大器及V/F转换器的工作电源。
当弹性轴受扭时,应变桥检测得到的mV 级的应变信号通过仪表放大器AD620放大成1.5v±1v的强信号,再通过V/F转换器LM131变换成频率信号,通过信号环形变压器T2从旋转的初级线圈传递至静止次级线圈,再经过外壳上的信号处理电路滤波、整形即可得到与弹性轴承受的扭矩成正比的频率信号,该信号为TTL电平,既可提供给专用二次仪表或频率计显示也可直接送计算机处理。
由于该旋转变压器动--静环之间只有零点几毫米的间隙,加之传感器轴上部分都密封在金属外壳之内,形成有效的屏蔽,因此具有很强的抗干扰能力。
有些传感器既不能划分到物理类,也不能划分为化学类。
大多数传感器是以物理原理为基础运作的。
化学传感器技术问题较多,例如可靠性问题,规模生产的可能性,价格问题等,解决了这类难题,化学传感器的应用将会有巨大增长。
1.2设计目的1.通过对铂电阻测温的研究,采用以运算放大器电路为基础的校正补偿方法,结合算法简单、校正精度高的线性插值"软校正"方法,有效地解决铂电阻测温电路的非线性误差问题,提高了测量精度。
完成PT100电阻测温电路的设计到完工的全过程。
2.通过本次课程设计,提高我们的动手能力,并且让我们深刻了解到一个电路板从设计到完工的全部过程。
提高我们的合作能力与团结互助精神。
为我们以后的学习和工作打下坚实的基础。
3.掌握控制系统的基本概念、基本理论,熟悉控制系统的安装,调试与运行的基本知识。
4.在学习过程中,学会运用观察、实验、查阅资料等多种手段获取信息,并运用比较、分类、归纳、概括等方法对信息进行加工。
5.能对自已的学习过程进行计划、反思、评价和调控,提高自主学习的能力。
6.通过理论实践一体化的学习过程,深入了解实践与理论之间的相互关系。
7.通过各种实践活动,思考优化实践的过程和方法,并尝试改进,尝试运用技术和研究方法解决一些工程实践问题。
8.通过实践活动,培养质疑意识,具有分析、解决问题的能力。
2 设计要求2.1 设计内容铂电阻温度传感器是利用其电阻和温度成一定函数关系而制成的温度传感器,由于其测量准确度高,测量范围大,复现性和稳定性好,被广泛应用于中温(-200℃-650℃)范围的温度测量中。
PT100是一种广泛应用的测温元件,在-50℃-600℃范围内具有其他任何传感器无可比拟的优势,包括高精度,稳定性好,抗干扰能力强等。
由于铂电阻的电阻值与温度成非线性关系,所以需要进行非线性校正。
常用的PT电阻接法有两种,分别为三线制和两线制,本次课程实际采用两线制。
常用的采样电路有两种:一为桥式测温电路;一为恒流源式测温电路。
本次课程设计采用桥式测温电路。
2.2 设计要求1.按照实验原理:以获得被测量温度的两线制铂热电阻、一运算放大电路及一调零电阻;所述两线制铂热电阻包括一正端子、一负端子,其特征在于,所述恒流源连接所述两线制铂热电阻的正端子,所述运算放大电路的输入端接所述两线制铂热电阻的正端子,所述调零电阻的一端连接所述两线制铂热电阻的负端子,其另一端接入电路中;该放大器的输出电压和热电阻的电阻变化值成线性关系。
2.要求学生掌握原理后,自己设计出电路图并将电路刻在板子上,经过一系列的刷漆,浸泡,焊接等过程完成PT100电阻测温电路的实现。
4 Pt100热电阻的测温电路4.1 总体电路图图1 两线制接法桥式测温电路4.2 工作原理测温原理:二线制是用电桥法测量,最后给出的是温度值与模拟量输出值的关系。
电流回路和电压测量回路合二为1。
电路采用TL431和电位器VR1调节产生4.096∨的参考电源:采用R1,R2,VR2,PT100构成测量电桥(其中R1=R2,VR2为100Ω精密电阻),当PT100的电阻值和VR2的电阻值不相等时,电桥输出一个mV级的压差信号,这个压差信号经过运放LM324放大后输出期望大小的电压信号,该信号可直接连AD转换芯片。
差动放大电路中R3=R4,R5=R6,放大倍数=R5/R3.运放采用单一5V供电。
5 Pt100热电阻的测温电路的原理及实现5.1 测温电路的工作原理1.工作原理与热电偶的测温原理不同的是,热电阻是基于电阻的热效应进行温度测量的,即电阻体的阻值随温度的变化而变化的特性。
因此,只要测量出感温热电阻的阻值变化,就可以测量出温度。
目前主要有金属热电阻和半导体热敏电阻两类。
金属热电阻的电阻值和温度一般可以用以下的近似关系式表示,即Rt=Rt0[1+α(t-t0)]式中,Rt为温度t时的阻值;Rt0为温度t0(通常t0=0℃)时对应电阻值;α为温度系数。
半导体热敏电阻的阻值和温度关系为Rt=AeB/t式中Rt为温度为t时的阻值;A、B取决于半导体材料的结构的常数。
相比较而言,热敏电阻的温度系数更大,常温下的电阻值更高(通常在数千欧以上),但互换性较差,非线性严重,测温范围只有-50~300℃左右,大量用于家电和汽车用温度检测和控制。
金属热电阻一般适用于-200~500℃范围内的温度测量,其特点是测量准确、稳定性好、性能可靠,在程控制中的应用极其广泛。
2.热电阻的信号连接方式热电阻是把温度变化转换为电阻值变化的一次元件,通常需要把电阻信号通过引线传递到计算机控制装置或者其它一次仪表上。
工业用热电阻安装在生产现场,与控制室之间存在一定的距离,因此热电阻的引线对测量结果会有较大的影响。