初级电工实操指导Word版
- 格式:doc
- 大小:6.22 MB
- 文档页数:109
电工技术实训指导书电子工程系二○○六年三月主要内容1 安全用电和基本操作技能。
1.1 安全用电的基本常识1.2 常用电工工具的使用。
1.3 导线的连接方法及要求1.4 操作技术要求1.5 工具、器材2 照明电路的配线安装2.1 基本知识2.2 线路的安装步骤和方法2.3 照明电路的安装3 常用低压电气知识及电气识图3.1 电气识图3.2 常用低压电气的基本知识4 点动和连续运行控制线路的配线和安装5 接触器连锁正反转运行控制线路的配线和安装6 顺序控制线路的配线和安装7 能耗制动控制线路的配线和安装(行线槽)8 Y-Δ降压启动控制线路的配线和安装(行线槽)1安全用电和基本操作技能(0.5天)1.1实训目的1 了解安全用电的基本常识2 掌握电工常用工具的使用方法;3 熟悉导线连接方法。
1.2 实训内容1安全用电基本常识见附2强调事项!①触电急救时,必须首先切断电源。
②维修时,应在电源开关处挂警告牌。
③用直梯爬高作业时,必须加防滑装置。
④在电气危险场所照明时,必须用低压安全手灯。
⑤了解人工急救的基本常识。
2常用电工工具的使用①钢丝钳与剥线钳主要用于切断导线及去 4mm 2 以下导线的绝缘层,使用时必须检查绝缘柄的绝缘部分是否完好;剪断带电导线时,不得用刀口剪切相线和零线。
②电工刀主要用于剖削电线线头、削制木榫等。
使用时将刀口朝外,剖削绝缘层时,使刀面与导线成较小的锐角,电工刀使用完毕,随即将刀身折进刀柄,电工刀无绝缘保护,切不能在带电导线上进行操作。
·绝缘线头的处理用电工刀以 45°角倾斜切入塑料层并向线端推削,削去一部分塑料层,并将另一部分塑料层翻下,将翻下的塑料层切去,露出芯线。
·护套线头的剖削根据需要长度用电工刀在指定的地方滑一圈深痕,但不得损伤芯线绝缘层,对准芯线的中间缝隙,用电工刀把保护套层划破,剥去线头保护层,露出芯线绝缘层,在距离保护层约 10mm 处,用电工刀将护套芯线绝缘层剥去。
初级电工考试实操考试内容:1. 了解和掌握电工安全知识,如安全电压、安全用电常识等。
2. 熟练使用常用电工工具,包括验电笔、螺丝刀、钢丝钳、尖嘴钳、电烙铁等。
3. 熟悉电工基本操作技能,如导线连接、绝缘处理、弯线管路等。
4. 掌握常见低压电器的基本知识,如开关、接触器、继电器等。
5. 能够进行电动机的基本维护,包括拆卸、检查、更换轴承与润滑脂等。
6. 能够正确使用万用表、钳形电流表等电工仪表。
7. 能够进行照明系统、动力系统的基本安装和维护。
8. 熟悉PLC(可编程控制器)的基本知识,能够进行简单的编程操作。
实操考试步骤:1. 准备工作:准备好所需工具和材料,包括导线、开关、接触器、继电器、电动机等。
2. 检查设备:检查考试场地和设备是否安全可靠,确认无安全隐患。
3. 开始操作:按照考试要求进行接线,安装电器元件,进行电动机的维护或安装照明系统等。
在操作过程中要注意安全,遵循安全操作规程。
4. 操作完毕:完成操作后,要进行检查和调试,确保系统正常运行。
5. 记录数据:记录操作过程中的数据和遇到的问题,以便回答考官的问题。
6. 收拾工具:操作完毕后,将工具收拾好,清理考试场地。
注意事项:1. 操作过程中要时刻注意安全,避免发生触电、火灾等事故。
2. 接线时要按照要求进行,确保接线正确、牢固。
3. 安装电器元件时要按照说明书进行,确保安装正确、可靠。
4. 在操作电动机等设备时,要遵守安全规程,避免发生机械伤害。
5. 考试时间有限制,要合理安排时间,不要超时。
6. 回答考官问题时要真实准确,不要夸大或虚报。
以上是初级电工考试实操考试内容、步骤、注意事项的详细解答,希望能给准备参加初级电工考试的朋友们提供帮助。
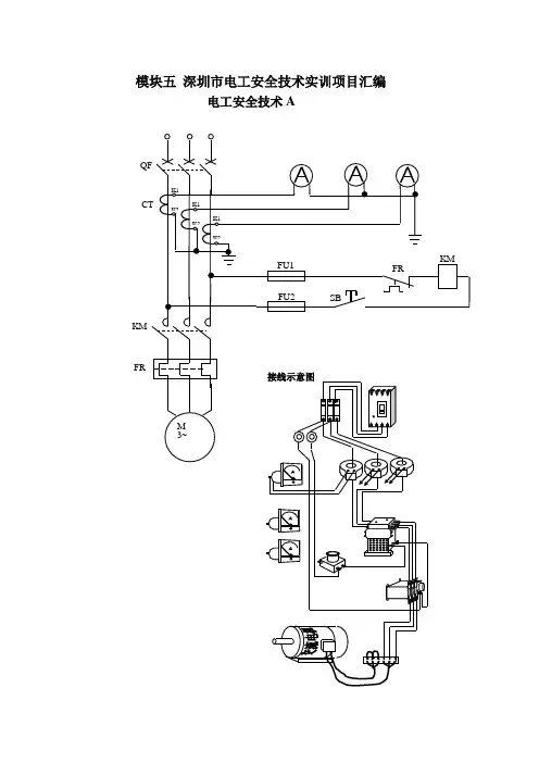
模块五深圳市电工安全技术实训项目汇编电工安全技术AKMFR评分标准答:(1)人工呼吸与胸外心脏挤压法同时进行的救护方法(步骤)1)使触电者仰卧,清除口中异物,畅通气道,解松衣服和裤带.2)胸外挤压与口对口人工呼吸同时进行,其节奏为:单人抢救时,每按15次后吹气(吹气2S,让触电者自行呼气3S)两次,反复进行;双人抢救时,每按5次后由另一个人吹气一次,反复进行.3)直到触电者苏醒.(2)胸外心脏挤压法的操作1)使触电者仰卧,清除口中异物,畅通气道.2)以中指对准锁骨凹处,掌心自然对准按压点(心窝)。
双手重叠垂直向下挤压3~4cm,然后放松,每分钟挤压80次左右。
每次按压和放松的时间相等。
3)直到触电者苏醒。
1、灭火器材使用不带电设备起火,如何进行灭火.答:1)不带电设备起火可选用二氧化碳灭火器、干粉灭火器、泡沫灭火器。
2)灭火器材使用步骤:①取下灭火器。
②右手提着灭火器到现场。
③除掉铅封④拔掉保险销⑤左手握着喷管,右手提着压把.⑥站在上风处。
⑦在距火焰二米的地方,对准火焰跟部,右手用力压下压把,左手拿着喷管左右来回摆动,喷射燃烧区。
直到火熄灭。
带电设备起火,如何进行灭火。
答:1)带电设备起火可选用二氧化碳灭火器。
2)灭火器材使用步骤:①取下灭火器。
②右手提着灭火器到现场 .③除掉铅封④拔掉保险销⑤左手握着喷管,右手提着压把。
电工安全技术B电工安全技术C U V W1、手电钻或电焊机使用前安全检查?答:手电钻的日常检查至少应包括以下项目:(1)外壳、手柄是否有裂缝和破损;(2)保护接地或接零线连接是否正确、牢固可靠; (3)电缆线及插头是否完好无损;(4)开关动作是否正常、灵活,有无缺陷、破裂; (5)电气保护装置是否良好.电焊机使用前的安全检查:(1)应用三芯电缆软线,外皮不应有明显的破损;(2)外壳应有保护接地,并装有漏电保护器;(3)内部线圈与外壳必须有良好的绝缘。
电工安全技术DFR一、照明线路故障检修(在指定线路上进行线路故障检修操作)答:1、断路故障的检修用验电笔检查,如果仅个别灯不亮:a)先查看灯泡灯丝是否断了。
初级电工实操资料一、概述初级电工实操资料旨在为初级电工提供必要的实操知识和技能,以帮助他们在电工领域中进行各种任务。
本资料将涵盖电工基本工具的使用、电路连接的实操、电气设备的安装与维护等方面的内容。
二、电工基本工具的使用1. 绝缘手套:使用绝缘手套是为了保护电工免受电击。
在进行任何电工工作之前,电工应确保手套没有破损,并正确佩戴。
2. 绝缘工具:绝缘工具是为了防止电工与电路产生直接接触,从而减少电击的风险。
常见的绝缘工具包括绝缘螺丝刀、绝缘剥线钳等。
3. 万用表:万用表是电工常用的测量工具,用于测量电压、电流和电阻等参数。
在使用万用表之前,电工应先检查其功能是否正常。
三、电路连接的实操1. 电线的剥皮:在进行电路连接之前,电工需要将电线的绝缘层剥去一段,以便进行接线。
剥皮的长度应根据具体情况而定。
2. 接线端子的使用:接线端子用于连接电路中的导线,以确保连接牢固。
电工应根据导线的规格选择合适的接线端子,并正确安装。
3. 接线盒的安装:接线盒用于集中连接多个电路。
电工应根据电路的需求选择合适的接线盒,并正确安装。
四、电气设备的安装与维护1. 照明设备的安装:电工应根据设计图纸和安装要求,正确安装照明设备。
在安装过程中,电工应注意保持设备与电源的正确连接,并确保设备牢固可靠。
2. 电机的维护:电机是工业生产中常见的电气设备之一。
电工应定期对电机进行检查和维护,包括清洁电机、检查电机的绝缘情况等。
3. 断路器的维修:断路器是电路的保护装置,用于防止电路过载和短路。
电工应定期检查断路器的工作状态,并及时维修或更换故障的断路器。
五、安全注意事项1. 电工在进行任何电工工作之前,应确保断开电源,并采取必要的安全措施,如戴好绝缘手套、佩戴护目镜等。
2. 在进行电路连接时,应确保连接牢固,避免出现松动或接触不良等情况。
3. 在进行电气设备的安装和维护时,应遵循相关的安全操作规程,并确保设备与电源的正确连接。
六、总结初级电工实操资料提供了初级电工所需的基本实操知识和技能。
电工操作安全手册一、低压部分:1. 电气操作人员应思想集中,电器线路在未经测电笔确定无电前,应一律视为“有电”,不可用手触摸,不可绝对相信绝缘体,应认为有电操作。
2. 工作前应详细检查自己所用工具是否安全可靠,穿戴好必须的防护用品,3.维修线路要采取必要的措施,在开关手把上或线路上悬挂“有人工作、禁止合闸”的警告牌,防止他人中途送电。
4. 使用测电笔时要注意测试电压范围,禁止超出范围使用,电工人员一般使用的电笔,只许在五百伏以下电压使用。
5. 工作中所有拆除的电线要处理好,带电线头包好,以防发生触电。
6. 检查完工后,送电前必须认真检查,看是否合乎要求并和有关人员联系好,方能送电。
7. 遵守劳动纪律,做到“五不”,即不迟到、不早退、不干私活、不擅离职守,不会私客。
8. 认真负责做好设备的正常巡视检查,发现问题立即报告,及时处理。
9. 检修时认真负责,保证质量,注意节约使用,确保当月检修任务的全面完成。
10. 坚决服从班长的指导和指挥,服从厂值班人员和调度员的指导。
11. 严格执行停送电制度及安全操作规程。
12.做好包机设备,配电室环境卫生工作。
13. 执行厂、车间、班组的各项规章制度和规定,做到“三不伤害”全面完成车间交给带各项任务。
14. 负责所有电动机绝缘、接线情况及选煤厂变压器电控箱的漏电保护接地情况的检查。
15.要有高度的工作责任心,严格执行值班巡视制度、倒闸操作制度、工作票制度、交接班制度、安全用具及消防设备管理制度和出入制度等各项制度规定。
二、高压部分:1. 不论高压设备带电与否,值班人员不得单人移开或越过遮栏进行工作。
若有必要移开遮栏时必须有监护人在场,并符合设备不停电时的安全距离。
2. 雷雨天气需要巡视室外高压设备时,应穿绝缘鞋,并不得靠近避雷器与避雷针。
3. 巡视配电装置,进出高压室,必须随手将门锁好。
4. 用绝缘棒拉合高压刀闸或经传动机构拉合高压刀闸和油开关,都应戴绝缘手套。
《电工电子技术》(上)实训指导书模块1 直流电路实训1 欧姆定律仿真实验1。
实验目的1) 学习使用万用表测量电阻。
2) 验证欧姆定律I=U/R 。
2。
元器件选取1)电源:Place Source →POWER_SOURCES →DC_POWER ,选取直流电源,设置电源电压为12V 。
2)接地:Place Source →POWER_SOURCES →GROUND ,选取电路中的接地。
3)电阻:Place Basic →RESISTOR ,选取R 1=10Ω,R 2=2k Ω。
4)数字万用表:从虚拟仪器工具栏调取数字万用表XMM1。
5)电流表:Place Indicators →AMMETER ,选取电流表并设置为直流档. 6)电压表:Place Indicators →VOLTMETER ,选取电压表并设置为直流档。
3。
仿真电路图1—1 数字万用表测量电阻阻值的仿真实验电路及数字万用表面板V112 VR110.0U1DC 1e-0091.200A+-XMM1a )b )图1—2 欧姆定律仿真电路及数字万用表面板4。
电路原理简述:欧姆定律I=U/R 5.仿真分析(1) 测量电阻阻值的仿真分析1)搭建图1-1a 所示的用数字万用表测量电阻阻值的仿真实验电路,数字万用表按图设置. 2)单击仿真开关,激活电路,记录数字万用表显示的读数。
3)将两次测量的读数与所选电阻的标称值进行比较,验证仿真结果。
(2) 欧姆定律电路的仿真分析1)搭建图1—2a所示的欧姆定律仿真电路。
2)单击仿真开关,激活电路,电压表和电流表均出现读数,记录R两端的电压值U和流过R的电流值I. 3)根据电压测量值U、电流测量值I及电阻测量值R验证欧姆定律。
4)改变电源V1的电压数值分别为2V、4V、6V、8V、10V、12V,读取U和I的数值,填入表1-1,根据记录数值验证欧姆定律,画出U(I)特性曲线.表1—1 记录U和I的数值V1/v U/v I1/A (R1=10Ω)I2/mA (R2=2kΩ)测量值计算值测量值计算值220。
电工作业指导书一、任务概述本作业指导书旨在为电工提供操作指南和安全注意事项,确保电工在工作中遵守正确的操作流程和安全规范,保障工作场所的安全和电器设备的正常运行。
二、操作流程1. 准备工作a. 确保工作区域干燥、通风良好,并清除杂物。
b. 确认所需工具和设备齐全,并检查其工作状态。
c. 穿戴适当的防护装备,如安全鞋、安全帽和绝缘手套。
2. 断电操作a. 对需要操作的电器设备进行断电,并使用电压检测仪确认是否真正断电。
b. 在电源开关上贴上“正在维修,严禁开启”标识。
3. 工作操作a. 根据工作需要,使用正确的工具进行维修、安装或者更换电器设备。
b. 遵循设备的使用说明书,按照正确的操作步骤进行操作。
c. 注意电器设备的电压和功率要求,确保所使用的设备符合要求。
d. 在操作过程中,注意观察设备的工作状态,如发现异常情况及时住手操作并报告上级。
4. 安全措施a. 在工作过程中,禁止吸烟、饮食或者使用手机等分散注意力的行为。
b. 禁止擅自改变电器设备的电路连接或者调整设备的参数。
c. 禁止将电器设备暴露在潮湿或者易燃环境中。
d. 在操作高压设备时,必须使用绝缘工具和绝缘手套,并确保工作区域无漏电现象。
5. 完工操作a. 完成工作后,将设备恢复到正常状态,并进行必要的测试和检查。
b. 清理工作区域,将工具和设备归位,并妥善保管。
c. 撤除“正在维修,严禁开启”标识。
d. 向上级报告工作完成情况,并填写相关工作记录。
三、安全注意事项1. 严禁在未断电的情况下进行任何操作。
2. 在操作高压设备时,必须戴绝缘手套,并确保手套的完好。
3. 禁止将电器设备接触到水或者潮湿的环境中。
4. 在操作前,必须详细阅读设备的使用说明书,并按照要求进行操作。
5. 发现设备异常情况时,应即将住手操作,并向上级报告。
6. 禁止将电器设备暴露在易燃物品附近。
7. 在操作过程中,严禁吸烟、饮食或者使用手机等分散注意力的行为。
8. 禁止擅自改变电器设备的电路连接或者调整设备的参数。
(一) 万用表的正确使用一用途、用前检查和准备1.用途:一只万用表至少可以测量U~、U-、I-R 。
有些表还可以测量I~、L_、C、h FE db等。
2.用前检查(1)外观检查:表壳应完好无损,指针应能自由摆动,接线端(或插孔)应完好,表笔及表笔线应完好,如需测量电阻,表内应有电池。
(2)零位调整:将表位按规定位置放好,指针机械零点应准确,否则调至准确。
3.测前准备:将表位按规定位置放好,黑表笔插入“-”插孔(或“*”插孔)红表笔插入“+”插孔(或相应插孔)。
二、测量1.交流电压的测量:表笔不分正负,分别接触被测的两端。
选档原则是:(1)已知被测电压范围时:选用大于被测值但又与之最接近的一挡。
(2)不知被测电压范围时:可先置于交流电压最高档试测然后确定是否降档测量(总之应使指针偏转角度尽可能地大)。
注意!有些表交流电压最低档有一条专刻度线。
使用此档时,要在专用刻度线上读数。
2.直流电压的测量:红表笔接正极,黑表笔接负极(当不知被测电压极性时,可先置于直流电压最高档试测。
表针右偏,红表笔接触的是正极;否则相反)。
其选档原则为:(1)已知被测电压范围时:选用大于被测值但又与之最接近的一档。
(2)不知被测电压范围时:可先置于直流电压最高档试测,然后确定是否降档测量(总之应使指针偏转角度尽可能地大)。
3.直流电流的测量:应在切断电源的条件下,将被测电路断开一点,按电流方向红表笔接电流流出的一端,黑表笔接另一端(如不知电源极性时,可在电源未切断前,先置于直流电压最高档试测。
表针右偏,红表笔接触的是正极;否则相反)其选档原则为:(1)已知被测电流范围时:选用大于被测值但又与之最接近的一档。
(2)不知被测电流范围时:可先置于直流电流最高档试测,然后确定是否降档测量(总之应使指针偏转角度尽可能地大)。
注意!测量后,应先切断电源,再撤离表笔。
4.电阻的测量:应在选好档后,先调好Ω零点再测量(如调不到零,应更换表内电池)选档的原则是:(1)已知被测电阻范围时:选用可使表针指在Ω刻线中段的一档。
维修电工初级实际操作在维修电工初级实际操作中,需要按照以下步骤进行操作:步骤一:确定维修范围首先,维修电工需要与客户交流,了解电器故障的具体情况,例如电器无法开启、有异常声音等。
通过了解故障的具体情况,可以初步判断故障的范围。
步骤二:安全措施在任何维修工作开始之前,维修电工需要确保自己的安全。
这包括穿戴相应的保护装备,如防护眼镜和手套,并确保工作区域没有水或其他潮湿物质。
此外,维修电工需要确保电源已经关闭,并将其锁定或标识,以免他人误操作。
步骤三:故障诊断维修电工需要仔细检查电器设备,寻找故障的源头。
这可能包括查看电线是否完好、开关是否损坏等。
通过初步检查,维修电工可以接近确定故障的位置。
步骤四:修理或更换故障零件一旦确定了故障的位置,维修电工需要修理或更换故障的零件。
这可能需要动手使用工具,如扳手、螺丝刀等。
维修电工应根据具体情况选择适当的修理方法,并确保修理过程中不会对其他零件造成损害。
步骤五:测试和校准完成修理或更换后,维修电工需要进行测试和校准,以确保电器设备可以正常工作,并符合安全标准。
例如,维修电工可以使用测试仪器来检测电线的电流和电压是否正常。
如果需要,维修电工还可以调整一些参数,以确保电器设备的正常运行。
步骤六:清理和整理最后,维修电工需要清理和整理工作区域。
这包括清理散乱的工具和零件,并确保工作区域干净整洁。
清理和整理是为了确保安全,并且方便下次维修工作的进行。
1.电气电路知识:维修电工需要了解电器设备的基本电气电路知识,包括电流、电压和电阻等的基本概念,以及电路的连接方式和工作原理。
2.使用工具和仪器:维修电工需要熟练使用各种电器维修工具和仪器,如螺丝刀、扳手、电压表和电流表等。
这些工具和仪器可以帮助维修电工进行故障诊断和修理工作。
3.安全意识:维修电工需要具备良好的安全意识,时刻关注自己和他人的安全。
他们需要遵守相关的安全规定和操作规程,并采取适当的安全措施,如戴防护眼镜、手套等。
初级维修工实操简介本文档旨在指导初级维修工进行实操操作,提供一些基本的技巧和注意事项。
准备工作在进行维修实操之前,确保以下准备工作已经完成:- 了解维修对象的基本信息和故障现象- 检查和准备必要的工具和设备- 确保工作区域整洁、安全并具备良好的通风条件- 确定进行维修操作的安全措施,如佩戴适当的安全装备维修操作步骤以下是初级维修工常见的维修操作步骤:1. 检查设备- 仔细检查设备外观,观察是否有明显的损坏或异常情况- 检查设备连接线是否良好连接- 检查设备电源是否正常工作2. 故障排除- 根据故障现象,进行逐步排除,从简单到复杂,从外部到内部的检查和修复- 使用正确的工具和仪器,例如万用表、测量工具等- 注意观察和记录故障的相关信息,以便分析问题根源3. 维修操作- 根据故障排除的结果,采取相应的维修操作- 更换或修复故障部件- 注意使用正确的工具和技术,遵循相关的操作手册和安全规范4. 测试和验证- 维修完成后,进行相应的测试和验证,确保故障已彻底排除- 注意使用适当的测试工具和方法,例如模拟测试、功能测试等- 如果可能,确保设备的性能和质量符合标准要求5. 文档记录- 在维修过程中,及时记录重要的操作和维修结果,以备后续参考- 包括设备信息、维修操作、使用的工具和材料等信息- 记录故障原因和解决方案,有助于后续的故障分析和预防措施注意事项在进行实操操作时,务必注意以下事项:- 个人安全第一,佩戴适当的安全装备,如手套、护目镜等- 遵守设备维修和操作的相关规范和要求- 严格按照操作手册和安全规范进行操作- 注意设备的电源和其他能源的关闭和隔离- 注意观察和记录关键的维修操作和测试结果总结初级维修工实操是熟练掌握维修技术和方法的重要环节。
通过深入了解设备、合理准备、遵守操作规范、注意个人安全、认真记录,初级维修工将能够进行高质量的维修操作,并更好地发展维修技能。
以上是初级维修工实操的一些基本指导,希望对你的实操操作有所帮助。
电工技术实训指导书(第一版)桂林电子科技大学信息科技学院李静训练一电工安全基础知识1、安全用电知识(1)安全距离安全距离是指工作人员与带电导体之间、导体与导体之间、导体与地面之间必须保持的最小距离。
在此距离下,能保证人身、设备等的安全。
(2)安全电压加在人体上在一定时间内不致造成伤害的电压称为安全电压。
安全电压等级分为42V、36V、24V、12V、6V五种,一般情况下以36V作为安全电压。
(3)安全电流流经人体致命器官而又不至致人死命的最大电流值。
安全电流值为30mA,2、电工安全操作知识(1)电气操作人员应思想集中,电气线路在未经测电笔确定无电前,应一律视为“有电”,不可用手触摸,不可绝对相信绝缘体,应认为有电操作。
(2)工作前应详细检查自己所用工具是否安全可靠,穿戴好必须的防护用品,以防工作时发生意外。
(3)维修线路时要采取必要的措施,在开关手把上或线路上悬挂“有人工作、禁止合闸”的警告牌,防止他人中途送电。
(4)使用测电笔时要注意测试电压范围,禁止超出范围使用,电工人员一般使用的电笔,只许在五百伏以下电压使用。
(5)在一个插座或灯座上不可引接功率过大的用电器具。
(6)不可用潮湿的手去触及开关、插座和灯座等用电装置,更不可用湿抹布去揩抹电气装置和用电器具。
(7)工作完毕后,送电前必须认真检查,看是否合乎要求并和有关人员联系好,方能送电。
3、电气火灾消防知识(1)电气火灾发生的主要原因电气火灾是指由电气原因引发燃烧而造成的灾害。
短路、过载、漏电等电气事故都有可能导致火灾。
设备自身缺陷、施工安装不当、电气接触不良、雷击静电引起的高温、电弧和电火花是导致电气火灾的直接原因。
周围存放易燃易爆物是电气火灾的环境条件。
(2)电气火灾的防护措施电气火灾的防护措施主要致力于消除隐患、提高用电安全,具体措施如下:①正确选用保护装置;②正确安装电气设备;③保持电气设备的正常运行。
4、触电的危害性与急救(1)触电的种类人体触电有电击和电伤两类。
电工作业安全操作指引1. 引言本文档旨在为电工作业提供安全操作指引,以保障电工作业人员的安全和避免意外事故的发生。
2. 安全准备在进行电工作业之前,必须确保以下安全准备工作已完成:- 安全装备的检查和准备,包括安全帽、护目镜、防护服等。
- 工作场所的安全检查,确保没有电气设备的故障或潜在危险。
- 工作人员的培训和授权,保证其具备相应的电工作业知识和技能。
3. 作业前的准备在开始电工作业之前,应进行以下准备工作:- 断开电源,确保电器设备处于安全状态。
- 使用适当的工具和设备,确保其符合安全标准并且正常工作。
- 检查电路和电线的状态,确保其完好无损。
4. 作业时的注意事项在进行电工作业时,请注意以下事项:- 使用绝缘工具,确保在接触带电部分时安全可靠。
- 不要过度拉扯电线,以免导致电线断裂或故障。
- 接地处理必须正确有效,确保安全使用电源设备。
- 遵循正确的操作流程和规范,避免错误操作导致的安全事故。
5. 紧急情况处理在发生紧急情况时,请按以下步骤进行处理:- 第一时间切断电源,并确保所有人员的安全。
- 寻找专业的电工或相关人员寻求帮助和支持。
- 如有必要,进行急救处理,并及时报告相关部门。
6. 作业后的清理工作完成电工作业后,需要进行以下清理工作:- 清除工作现场的工具和杂物,保持工作环境的整洁和安全。
- 检查电器设备是否完好无损,如有损坏应及时修理或更换。
- 整理和归档相关的工作记录和文件,以备后续参考。
结论电工作业安全操作指引的实施可以有效预防电工事故的发生,保障人员的安全和工作的顺利进行。
所有电工作业人员都应严格按照该指引进行操作,确保自身安全和工作质量。
基础实训指导书实训项目一电工基本知识一、电工的任务和作用电能在生产、输送、分配、使用及控制方面,都较其他形式的能量优越,所以在工农业生产、科学实验及人民生活等各个领域得到了广泛的应用。
由包括各种电压等级的电力线路将一些发电厂、升降压变压器和电力用户联系起来的升压、输电、降压、配电和用电的整体,称为电力系统。
电工要为电力系统投人运行和应用服务。
从发电到用电的许多环节中,都包含了电工的辛勤劳动。
因此,电工是工业、农业和各项事业中必不可少的技能人员。
一个电工需要掌握的操作技能比较多,工作范围广,除要掌握电工本身的操作技能外,还需要掌握一些钳工、内外线工程、起重工和电器维修工等相关工种的基本知识和必需的操作技能。
内、外线工程包括内线工程和外线工程两大部分。
内线工程包括室内照明线路配线,灯具、开关、插座的安装与修理,高低压变配电设备的安装、修理、调试,生产设备的电气安装、配线、调试,变、配电所的停送电操作、拉合闸操作、停电事故的判断和处理,以及对由半导体器件组成的装置进行安装、调试和维修等。
外线工程包括架空线路的架设,电力电缆的敷设和修理,接地装置和避雷器的安装检查等。
电工工作中的很多内容是由群体进行的,如人工立杆、架设线路等。
电气安装工程的特点是:工作范围广,工作场面大,工程周期长。
这就要求每个电工要有集体主义观念,同心协力,通力合作来完成某一工程项目。
近年来,由于生产技术的蓬勃发展,新电气产品、新材料、新技术的不断出现,电子技术发展迅速,设备微型化得到广泛应用。
这给每位电工提出了更高的要求。
因此,电工一定要学习先进的电子技术,以便在现代化设备的安装、调试中能发挥更大的作用。
电工承担着供电线路、电力设备、生产设备的电气安装和维修以及变配电系统的值班工作等。
二、文明生产电能的应用十分广泛,如果使用不当就会发生意外。
为了防止事故的发生,应不断提高文明生产的重视程度,养成良好的工作习惯。
1、保管好工具2、正确穿戴劳动防护用品3、工前准备4、培养良好的操作习惯5、观察电气设备绝缘情况、谨慎操作6、弄清用电器电源位置,准确关闭电源7、尽量避免带电操作在必须带电操作时,应遵守带电操作的有关规程。
维修电工实训指导书电工技能部分主编徐咏梅俞才新钟晓强浙江工商职业技术学院机电工程系二OO七年三月目录维修电工实训任务书 (2)第一节电工常用工具介绍 (4)第二节基本电气控制线路的安装与调试 (5)项目一低压电器的识别 (6)项目二单臂电桥、钳型电流表和兆欧表的使用 (6)项目三万能转换开关的使用 (9)项目四根据电气原理图绘制电气接线图 (10)项目五基本控制线路的接线练习 (11)第三节单向可控硅调压电路的安装与调试 (12)附录一YB4325型双踪示波器 (16)附录二指针式万用表的使用 (20)附录三兆欧表的使用 (24)维修电工实训任务书二、实训的目标、任务与要求1.通过安装调试电子线路实训掌握常用电子仪器仪表的使用。
2.熟悉电子器件的焊接方法。
3.通过实训熟悉常用电器的结构,了解其规格和用途,掌握继电器、接触器控制线路的基本环节。
4.通过安装调试电气控制基本线路实训,掌握常用电工工具的使用,熟悉安装工艺、安装调试的基本技能。
三、实训内容实训1:单向可控硅调压电路的安装与调试实训2:基本电气控制电路的设计、安装和调试四、时间安排与考核方式1、时间安排表见附表。
2、考核形式及考核时间:实训结束后由实训教师进行现场实际操作考核3、考核成绩构成:实训总成绩由平时成绩(40%)与实训考核成绩(60%)两部分构成。
其中平时成绩包括出勤、纪律、实训操作情况、实训报告的书写情况等等。
平时成绩中实际操作情况占40%,实训报告完成情况占40%,其余占20%。
五、对学生的要求1、实训期间必须严格遵守实验室的规章制度,服从实训指导教师的安排,严禁乱摸乱动,杜绝安全事故的发生。
2、实训期间最好穿工作服和电工胶鞋。
附表注:一班均分两组,同时进行,两周轮换,实训期间学生不得随意调换。
以上安排根据实际情况将作适当调整。
第一节电工常用工具介绍一、钢丝钳、尖嘴钳、扁嘴钳钢丝钳常称钳子,常用于夹持或折断金属薄板以及切断金属丝。
电工上岗证实操考试指导书珠海市安全生产监督管理局一、考试方法:考题分四组,共十题。
考生由监考员在每一组中任抽出一道题进行考核,共考核四题,每题25分。
共需考核时间为70分钟。
考试前由培训单位公布考试时间和考生考试顺序,考生则按顺序带齐考试用具进入考场应考。
二、评分方法:根据考生对仪表、设备、元器件的认识、阅图能力、操作正确与否、熟练程度、判断并排除故障能力以及对考评员所提出问题的解释能力等方面,进行综合评定成绩。
三、考试内容:第一组:民居供电与照明(25分)(考核要求:1、接线,2、元器件识别及应用注意事项,3、问题回答。
)1、民居用电及日光灯照明、二控一灯一插座线路接线2、三相四线电度表带电流互感器的接线第二组:电工仪表使用与测量(25分)(考核要求:1、接线,2、测试及测试注意事项,3、问题回答。
)1、兆欧表、接地电阻测量仪使用与测量2、万用表、钳形电流表的使用与测量第三组:电力拖动控制电路接线(25分)(考核要求:1、接线,2、元器件识别及应用注意事项,3、问题回答。
)1、电动机点动与连动控制线路接线2、电动机异地控制线路接线3、电动机双重联锁正、反转控制线路接线第四组:三相交流电机与控制线路(25分)(考核要求:1、正确起动及停止电路,2、叙述电路的工作原理,3、元器件识别及应用注意事项,4、问题回答)1、Y—△降压起动控制线路板2、自耦降压起动控制线路板3、绕线式异步电动机控制线路板实操内容第一组:民居供电与照明(一)民居用电及日光灯照明、二控一灯一插座线路接线电工实操考核评分表一、民居供电与照明姓名:准考证号:珠海市安全生产宣传教育中心制①双刀胶壳开关(1)作用:也称为开启式负荷开关,是一种结构简单、应用广泛的手动电器。
主要用作电源隔离开关和小容量电动不频繁起动和停止的控制电器。
隔离开关是指不承担接通和断开电流任务,将电路与电源隔开,以保证检修人员检修时安全的开关。
(2)结构:由操作手柄,熔丝、静触点(触点座)、动触点(触刀片)、瓷底座和胶盖组成。
电工操作实操指导书
目录
第一部分电气控制线路连接预备知识
第一部分电气控制线路连接预备知识……………………………11-12
第二部分安全操作项目
实操一触电急救及灭火常识……………………………………13-17实操二仪表的原理及使用方法…………………………………18-23实操三低压电器元件的识别……………………………………24-25实操四三相负载的连接…………………………………………26-28实操五带电流测量的点动控制…………………………………29-31实操六两地控制…………………………………………………32-33实操七接触器联锁的正、反转控制……………………………34-37实操八自动顺序控制线路………………………………………38-40实操九有功、无功表的联合接线………………………………41-43附录一元器件选配常识…………………………………………44-46附录二电动机空载实验…………………………………………47-48附录三安装电工知识问答………………………………………49-54
附录四电工快速估算口诀………………………………………55-57附录五照明线路故障的查找……………………………………58-59附录六电工常用数据及实用资料………………………………60-60附录七电工安全操作试题评分选编……………………………61-66
电工实操设备使用须知
为了保证实操培训和考核的顺利进行,学员进行实操时,除遵守安全规程和实操守则外,应按以下须知进行。
1、学员不得带非中心学员进入实操室,一经发现取消学员的训练资格。
本中心学员(考生)凭学员证(准考证)进入。
2、学员(考生)严格按指导教师的安排进行定人定位练习(考核),不得擅自调换位置。
3、在使用之前,学员(考生)应对设备进行元件检查,发现故障应及时向指导教师汇报,以便及时处理。
4、实操时统一使用配发的工具,由于自带工具和人为原因引起设备损坏者,应照价赔偿。
5、学员(考生)不得在设备上乱涂乱画,更不许移动设备;一经发现,按有关规定处理。
6、学员(考生)不得擅自拆卸、挪用设备上的任何元器件;一经发现,按损坏公物处理。
7、设备的使用、工具的发放以学员证(准考证)为依据,否则可不安排实操。
贵重仪表须凭身份证(暂住证)领取。
特别提示:请学员进入实操室前,仔细阅读以上须知.
实操设备简介
一、XL —21G 电工教学实操柜 (一) 正面图
(二)内面图
电压转
换开关
电压表
电流表
电源指示灯
绿色指示灯
绿色复合按钮
红色复合按钮
红色指示灯
二、XL —21电工(双面)教学实操柜
三极四线漏 电保护开关
有功电度表 无功电度表
交流接触器 热继电器
中间继电器 (4开4闭)
行程开关
控制变压器
调速电阻
直流电动机
时间继电器底座
互感器
熔断器 桥堆
接线端
(编号见后)。