ACS510变频器Modbus参数设置及通信调试#(精选.)
- 格式:doc
- 大小:19.00 KB
- 文档页数:4
ABB ACS550、ACS510变频器(modbus协议)参数设置一览表及设置步骤说明控制方式:IO端子后备+面板控制一、控制方式说明1、本用法采用两种方式控制变频器,分别I/O端子和操作面板(控制盘);2、两种控制方式中操作面板具有最高优先级,即将操作面板切换到本地(LOC)方式时,I/O端子控制均不起作用;3、需使用I/O端子控制时,必须将操作面板切换为远程方式,此时控制站柜门上的后备操作器的手/自动状态(即变频器DI2的状态)决定变频器是采用I/O端子控制;二、控制方式切换说明1、后备I/O端子控制无法跟踪操作面板的启/停状态和给定频率,控制方式切换后变频器的启/停状态和输出频率将取决于新的控制方式;2、操作面板不能跟后备I/O端子控制的启/停状态,但手动跟踪启/停状态后能自动跟踪给定频率;三、设置说明1、恢复当前应用宏程序(99.02)的出厂设置ACS550/ACS510:无此功能,但可通过改变宏设置(99.02)并再改回的方法进行恢复,此外设置参数时可同时按下增减按钮以使当前参数恢复成默认值;四、参数表1、Group99:START-UP DATA(启动数据)ACS550 / ACS510:2、Group10:START/STOP/DIR(输入指令)ACS550 / ACS510:3、Group11:REFERENCE(给定选择)ACS550 / ACS510:ACS550 / ACS510:5、Group14:RELAY OUTPUTS(继电器输出)ACS550 / ACS510:6、Group15:ANALOGUE OUTPUTS(模拟输出)ACS550 / ACS510:ACS550 / ACS510:8、Group21:START/STOP(起动/停止)9、Group22:ACCEL/DECEL(加速/减速)ACS550 / ACS510:10、Group30:FAULT FUNCTIONS(故障功能)ACS550 / ACS510:11、Group53:COMM MOD DATA(内置通讯协议)ACS550 / ACS510:12、Group98:OPTION MODULES(可选件)。
ABB变频器通讯
MODBUS通讯
1.ACS510变频器参数设置:
9802=1MODBUS
5302=1站号5303=9.6kbit/s波特率5304=1校验方式为8N2
5305=01001=10由MODBUS控制变频器启停1003=为双向
1102=0由MODBUS控制变频器给定速度(0-20000对应0-50Hz)
1103=82007=-50HZ
2.控制变频器起停
a.初始化,即向Modbus寄存器40001中写入1142(16进制数为476)并延时100毫秒;b.启动电机,即向Modbus寄存器40001中写入1151(16进制数为47F)
c.反转电机,即向Modbus寄存器40002中写入一个复制0~-20000
d.停止电机,即向Modbus寄存器40001中写入1143(16进制数为477)
c.故障复位,即向Modbus寄存器40001中写入1270(16进制数为4F6)
3.用Modbus修改给定频率的方法
主机向通讯给定1(Modbus寄存器40002)中写入设定的频率数值(范围=0~+20000(换算到0~1105给定1最大),或-20000~0(换算到1105给定1最大~0));
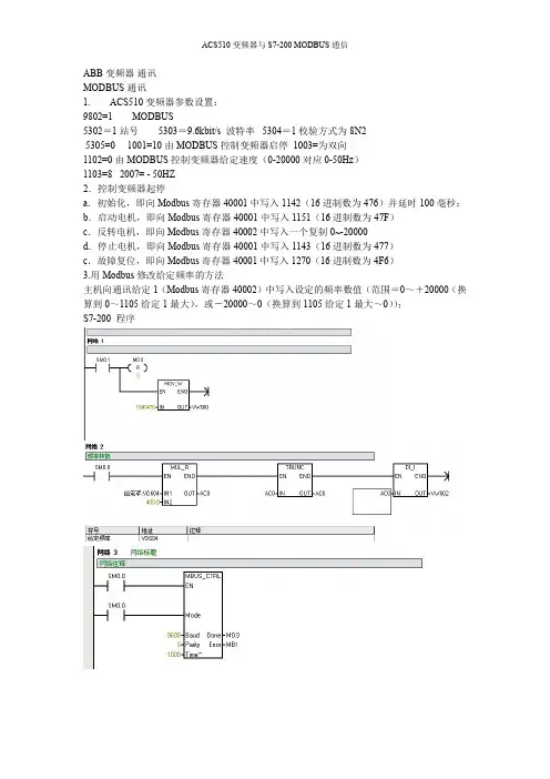
S7-200程序
注意;启动电机之前请先给VD604赋值!。
ACS510 变频器Modbus 参数设置及通信调试ACS510变频器Modbus参数设置及通信调试(来自网络,感谢作者的奉献)用Commix12调试acs510通讯1. ACS510变频器参数设置:9802=1 MODBUS5302= 1 站号5303= 9.6kbit/s 波特率5304= 1校验方式为8N2 5305为01001=10由MODBU控制变频器启停1102=0由MODBL控制变频器给定速度(0-20000对应0-50Hz)1103=8 …2•控制变频器起停.a •初始化,即向Modbus寄存器40001中写入1142 (16进制数为476)并延时100毫秒;b. 停止电机,即向Modbus寄存器40001中写入1143 (16进制数为477);c. 启动电机,即向AModbus寄存器40001中写入1151 (16进制数为47F)例:通讯初始化:发出【02 06 00 00 04 76 CRC 校验码】,延时100毫秒;2 b9 L5 h E)启动电机:发出【02 06 00 00 04 7F CRC 校验码】停止电机:发出【02 06 00 00 04 77 CRC 校验码】3. 用Modbus修改给定频率的方法0 ~:主机向通讯给定1 (Modbus寄存器40002)中写入设定的频率数值(范围=0〜+ 20000 (换算到0〜1105给定1最大),或—20000〜0 (换算到1105给定1 最大〜0));例如:若1105= 50.00Hz;发出【01 06 00 01 27 10 CRC 校验码】表示修改频率为25.00Hz。
4. 用Modbus修改加速时间的方法向Modbus寄存器42202中写入设定的加速时间数值由参数的分辨率和范围决疋;例:发出【01 06 08 99 02 58 CRC 校验码】表示修改加速时间为60.0S。
附:功能01:读线圈状态:发送:01 01 00 20 00 03 (站号功能开始个数)响应:01 01 01 06 (站号功能字节数字节1字节2…)功能02:读离散功能输入状态:发送:01 02 00 20 00 03 (站号功能开始个数)响应:01 02 01 05 (站号功能字节数字节1字节2…)功能03:读多个保持寄存器:发送:01 03 00 65 00 03 (站号功能开始个数)响应:01 03 06 02 EE 00 FA 00 00 (站号功能字节数字节1字节2…)功能04:读多个输入寄存器:发送:01 04 00 00 00 02 (站号功能开始个数)响应:01 04 04 00 01 01 F1 (站号功能字节数字节1字节2…)功能06:写单个保持寄存器:发送:01 06 08 99 02 58 (站号 功能 寄存器号 数值)响应:01 06 08 99 02 58 (站号 功能 寄存器号 数值)功能10:写多个保持寄存器:发送:01 10 08 99 00 02 02 01 f4字节2…)响应:01 10 08 99 00 02 (站号 以上调试程序对ABB 其它交流变频器都同样适用,如ACS600,ACS800,ACS143,ACS400,ACS510,ACS5同0羊适用.,不过对于 ACS600,ACS80变 频器需要增加MODBU S 展模块.Modbus 总线控制ACS510系列变频器的方法摘要:文章详细介绍了 ACS510系列变频器在Modbus 总线控制系统中的参数设 置,数据格式和控制方法。
A B B-A C S510变频器参数设置9802=1MODBUS5302=1站号5303=9.6kbit/s波特率5304=1校验方式为8N25305为05309=5(等于5的时候为通信好了)1001=10由MODBUS控制变频器启停1102=0由MODBUS控制变频器给定速度(0-20000对应0-50Hz)1103=82.控制变频器起停a.初始化,即向Modbus寄存器40001中写入1142(16进制数为476)并延时100毫秒;b.停止电机,即向Modbus寄存器40001中写入1143(16进制数为477);c.启动电机,即向AModbus寄存器40001中写入1151(16进制数为47F)' 例:通讯初始化:发出【020*********CRC校验码】,延时100毫秒;启动电机:发出【020********FCRC校验码】停止电机:发出【020*********CRC校验码】3.用Modbus修改给定频率的方法主机向通讯给定1(Modbus寄存器40002)中写入设定的频率数值(范围=0~+20000(换算到0~1105给定1最大),或-20000~0(换算到1105给定1最大~0));例如:若1105=50.00Hz;发出【010*********CRC校验码】表示修改频率为25.00Hz。
4.用Modbus修改加速时间的方法向Modbus寄存器42202中写入设定的加速时间数值由参数的分辨率和范围决定;例:发出【010*********CRC校验码】表示修改加速时间为60.0S。
附:功能01:读线圈状态:发送:010*********(站号功能开始个数)响应:01010106(站号功能字节数字节1字节2…)功能02:读离散功能输入状态:发送:010*********(站号功能开始个数)响应:01020105(站号功能字节数字节1字节2…)功能03:读多个保持寄存器发送:010*********(站号功能开始个数)响应:01030602EE00FA0000(站号功能字节数字节1字节2…)功能04:读多个输入寄存器:发送:010*********(站号功能开始个数)响应:010*********F1(站号功能字节数字节1字节2…)功能06:写单个保持寄存器:发送:010*********(站号功能寄存器号数值)响应:010*********(站号功能寄存器号数值)功能10:写多个保持寄存器:发送:0110089900020201f4(站号功能开始个数字节数字节1字节2…)响应:011008990002(站号功能开始个数)以上调试程序对ABB其它交流变频器都同样适用,如ACS600,ACS800,ACS143,ACS400,ACS510,ACS550同样适用.,不过对于ACS600,ACS800变频器需要增加MODBUS扩展模块.PROFIBUS-DP通讯一.PROFIBUS-DP现场总线控制器(如PLC或DCS系统)的设置:第一步:安装ABB变频器GSD文件ABB_0812.GSD;第二步:在系统PROFIBUS-DP硬件配置的中添加从站ABBDrivesRPBA-01站号为2(或其它地址号),插入PPOTypeModule为4;第三步:在2号从站的参数设置中,将OperationMode改为VendorSpecific(即ABB传动协议);第四步:其它为默认配置;第五步:将配置下载到主站中。
ABB-ACS510变频器参数设置1. ACS510变频器参数设置:9802=1 MODBUS5302=1 站号5303=s 波特率5304=1 校验方式为8N2 5305为05309=5(等于5的时候为通信好了)1001=10 由MODBUS控制变频器启停1102=0 由MODBUS控制变频器给定速度(0-20000对应0-50Hz)1103=82.控制变频器起停a.初始化,即向Modbus寄存器40001中写入1142(16进制数为476)并延时100毫秒;b.停止电机,即向Modbus寄存器40001中写入1143(16进制数为477);c.启动电机,即向AModbus寄存器40001中写入1151(16进制数为47F)'例:通讯初始化:发出【02 06 00 00 04 76 CRC校验码】,延时100毫秒;启动电机:发出【02 06 00 00 04 7F CRC校验码】停止电机:发出【02 06 00 00 04 77 CRC校验码】3.用Modbus修改给定频率的方法主机向通讯给定1(Modbus寄存器40002)中写入设定的频率数值(范围=0~+20000(换算到0~1105给定1最大),或-20000~0(换算到1105给定1最大~0));例如:若1105=;发出【01 06 00 01 27 10 CRC校验码】表示修改频率为。
4.用Modbus修改加速时间的方法向Modbus寄存器42202中写入设定的加速时间数值由参数的分辨率和范围决定;例:发出【01 06 08 99 02 58 CRC校验码】表示修改加速时间为。
附:功能01:读线圈状态:发送:01 01 00 20 00 03(站号功能开始个数)响应:01 01 01 06(站号功能字节数字节1 字节2 …)功能02:读离散功能输入状态:发送:01 02 00 20 00 03(站号功能开始个数)响应:01 02 01 05(站号功能字节数字节1 字节2 …)功能03:读多个保持寄存器发送:01 03 00 65 00 03(站号功能开始个数)响应:01 03 06 02 EE 00 FA 00 00(站号功能字节数字节1 字节2 …)功能04:读多个输入寄存器:发送:01 04 00 00 00 02(站号功能开始个数)响应:01 04 04 00 01 01 F1(站号功能字节数字节1 字节2 …)功能06:写单个保持寄存器:发送:01 06 08 99 02 58(站号功能寄存器号数值)响应:01 06 08 99 02 58(站号功能寄存器号数值)功能10:写多个保持寄存器:发送:01 10 08 99 00 02 02 01 f4(站号功能开始个数字节数字节1 字节2 …)响应:01 10 08 99 00 02(站号功能开始个数)以上调试程序对ABB 其它交流变频器都同样适用, 如ACS600, ACS800,ACS143,ACS400,ACS510,ACS550同样适用.,不过对于ACS600,ACS800变频器需要增加MODBUS扩展模块.PROFIBUS-DP通讯一.PROFIBUS-DP现场总线控制器(如PLC或DCS系统)的设置:第一步:安装ABB变频器GSD文件;第二步:在系统PROFIBUS-DP硬件配置的中添加从站ABB Drives RPBA-01 站号为2(或其它地址号),插入PPO Type Module为4;第三步:在2号从站的参数设置中,将Operation Mode改为Vendor Specific(即ABB传动协议);第四步:其它为默认配置;第五步:将配置下载到主站中。
A B B-A C S510变频器参数设置9802=1MODBUS5302=1站号5303=9.6kbit/s波特率5304=1校验方式为8N25305为05309=5(等于5的时候为通信好了)1001=10由MODBUS控制变频器启停1102=0由MODBUS控制变频器给定速度(0-20000对应0-50Hz)1103=82.控制变频器起停a.初始化,即向Modbus寄存器40001中写入1142(16进制数为476)并延时100毫秒;b.停止电机,即向Modbus寄存器40001中写入1143(16进制数为477);c.启动电机,即向AModbus寄存器40001中写入1151(16进制数为47F)' 例:通讯初始化:发出【020*********CRC校验码】,延时100毫秒;启动电机:发出【020********FCRC校验码】停止电机:发出【020*********CRC校验码】3.用Modbus修改给定频率的方法主机向通讯给定1(Modbus寄存器40002)中写入设定的频率数值(范围=0~+20000(换算到0~1105给定1最大),或-20000~0(换算到1105给定1最大~0));例如:若1105=50.00Hz;发出【010*********CRC校验码】表示修改频率为25.00Hz。
4.用Modbus修改加速时间的方法向Modbus寄存器42202中写入设定的加速时间数值由参数的分辨率和范围决定;例:发出【010*********CRC校验码】表示修改加速时间为60.0S。
附:功能01:读线圈状态:发送:010*********(站号功能开始个数)响应:01010106(站号功能字节数字节1字节2…)功能02:读离散功能输入状态:发送:010*********(站号功能开始个数)响应:01020105(站号功能字节数字节1字节2…)功能03:读多个保持寄存器发送:010*********(站号功能开始个数)响应:01030602EE00FA0000(站号功能字节数字节1字节2…)功能04:读多个输入寄存器:发送:010*********(站号功能开始个数)响应:010*********F1(站号功能字节数字节1字节2…)功能06:写单个保持寄存器:发送:010*********(站号功能寄存器号数值)响应:010*********(站号功能寄存器号数值)功能10:写多个保持寄存器:发送:0110089900020201f4(站号功能开始个数字节数字节1字节2…)响应:011008990002(站号功能开始个数)以上调试程序对ABB其它交流变频器都同样适用,如ACS600,ACS800,ACS143,ACS400,ACS510,ACS550同样适用.,不过对于ACS600,ACS800变频器需要增加MODBUS扩展模块.PROFIBUS-DP通讯一.PROFIBUS-DP现场总线控制器(如PLC或DCS系统)的设置:第一步:安装ABB变频器GSD文件ABB_0812.GSD;第二步:在系统PROFIBUS-DP硬件配置的中添加从站ABBDrivesRPBA-01站号为2(或其它地址号),插入PPOTypeModule为4;第三步:在2号从站的参数设置中,将OperationMode改为VendorSpecific(即ABB传动协议);第四步:其它为默认配置;第五步:将配置下载到主站中。
ACS510变频器Modbus参数设置及通信调试(来自网络,感谢作者的奉献)用Commix12调试acs510通讯1.ACS510变频器参数设置:9802=1 MODBUS5302=1 站号5303=9.6kbit/s 波特率5304=1 校验方式为8N2 5305为01001=10 由MODBUS控制变频器启停1102=0 由MODBUS控制变频器给定速度(0-20000对应0-50Hz)1103=8 …2.控制变频器起停. a.初始化,即向Modbus寄存器40001中写入1142(16进制数为476)并延时100毫秒;b.停止电机,即向Modbus寄存器40001中写入1143(16进制数为477);c.启动电机,即向AModbus寄存器40001中写入1151(16进制数为47F)例:通讯初始化:发出【02 06 00 00 04 76 CRC校验码】,延时100毫秒;2 b9 L5 h E) 启动电机:发出【02 06 00 00 04 7F CRC校验码】停止电机:发出【02 06 00 00 04 77 CRC校验码】3.用Modbus修改给定频率的方法0 ~:主机向通讯给定1(Modbus寄存器40002)中写入设定的频率数值(范围=0~+20000(换算到0~1105给定1最大),或-20000~0(换算到1105给定1最大~0));例如:若1105=50.00Hz;发出【01 06 00 01 27 10 CRC校验码】表示修改频率为25.00Hz。
4.用Modbus修改加速时间的方法向Modbus寄存器42202中写入设定的加速时间数值由参数的分辨率和范围决定;例:发出【01 06 08 99 02 58 CRC校验码】表示修改加速时间为60.0S。
附:功能01:读线圈状态:发送:01 01 00 20 00 03(站号功能开始个数)响应:01 01 01 06(站号功能字节数字节1 字节2 …)功能02:读离散功能输入状态:发送:01 02 00 20 00 03(站号功能开始个数)响应:01 02 01 05(站号功能字节数字节1 字节2 …)功能03:读多个保持寄存器:发送:01 03 00 65 00 03(站号功能开始个数)响应:01 03 06 02 EE 00 FA 00 00(站号功能字节数字节1 字节2 …)功能04:读多个输入寄存器:发送:01 04 00 00 00 02(站号功能开始个数)响应:01 04 04 00 01 01 F1(站号功能字节数字节1 字节2 …)功能06:写单个保持寄存器:发送:01 06 08 99 02 58(站号功能寄存器号数值)响应:01 06 08 99 02 58(站号功能寄存器号数值)功能10:写多个保持寄存器:发送:01 10 08 99 00 02 02 01 f4(站号功能开始个数字节数字节1 字节2 …)响应:01 10 08 99 00 02(站号功能开始个数)以上调试程序对ABB 其它交流变频器都同样适用, 如ACS600, ACS800,ACS143,ACS400,ACS510,ACS550同样适用.,不过对于ACS600,ACS800变频器需要增加MODBUS扩展模块.Modbus总线控制 ACS510系列变频器的方法摘要:文章详细介绍了ACS510系列变频器在Modbus总线控制系统中的参数设置,数据格式和控制方法。
ACS510变频器Modbus参数设置及通信调试(来自网络,感谢作者的奉献)用Commix12调试acs510通讯1.ACS510变频器参数设置:9802=1 MODBUS5302=1 站号5303=9.6kbit/s 波特率5304=1 校验方式为8N2 5305为01001=10 由MODBUS控制变频器启停1102=0 由MODBUS控制变频器给定速度(0-20000对应0-50Hz)1103=8 …2.控制变频器起停. a.初始化,即向Modbus寄存器40001中写入1142(16进制数为476)并延时100毫秒;b.停止电机,即向Modbus寄存器40001中写入1143(16进制数为477);c.启动电机,即向AModbus寄存器40001中写入1151(16进制数为47F)例:通讯初始化:发出【02 06 00 00 04 76 CRC校验码】,延时100毫秒;2 b9 L5 h E) 启动电机:发出【02 06 00 00 04 7F CRC校验码】停止电机:发出【02 06 00 00 04 77 CRC校验码】3.用Modbus修改给定频率的方法0 ~:主机向通讯给定1(Modbus寄存器40002)中写入设定的频率数值(范围=0~+20000(换算到0~1105给定1最大),或-20000~0(换算到1105给定1最大~0));例如:若1105=50.00Hz;发出【01 06 00 01 27 10 CRC校验码】表示修改频率为25.00Hz。
4.用Modbus修改加速时间的方法向Modbus寄存器42202中写入设定的加速时间数值由参数的分辨率和范围决定;例:发出【01 06 08 99 02 58 CRC校验码】表示修改加速时间为60.0S。
附:功能01:读线圈状态:发送:01 01 00 20 00 03(站号功能开始个数)响应:01 01 01 06(站号功能字节数字节1 字节2 …)功能02:读离散功能输入状态:发送:01 02 00 20 00 03(站号功能开始个数)响应:01 02 01 05(站号功能字节数字节1 字节2 …)功能03:读多个保持寄存器:发送:01 03 00 65 00 03(站号功能开始个数)响应:01 03 06 02 EE 00 FA 00 00(站号功能字节数字节1 字节2 …)功能04:读多个输入寄存器:发送:01 04 00 00 00 02(站号功能开始个数)响应:01 04 04 00 01 01 F1(站号功能字节数字节1 字节2 …)功能06:写单个保持寄存器:发送:01 06 08 99 02 58(站号功能寄存器号数值)响应:01 06 08 99 02 58(站号功能寄存器号数值)功能10:写多个保持寄存器:发送:01 10 08 99 00 02 02 01 f4(站号功能开始个数字节数字节1 字节2 …)响应:01 10 08 99 00 02(站号功能开始个数)以上调试程序对ABB 其它交流变频器都同样适用, 如ACS600, ACS800,ACS143,ACS400,ACS510,ACS550同样适用.,不过对于ACS600,ACS800变频器需要增加MODBUS扩展模块.Modbus总线控制 ACS510系列变频器的方法摘要:文章详细介绍了ACS510系列变频器在Modbus总线控制系统中的参数设置,数据格式和控制方法。
竭诚为您提供优质文档/双击可除acs510通讯协议篇一:acs510变频器modbus参数设置及通信调试acs510变频器modbus参数设置及通信调试用commix12调试acs510通讯1.acs510变频器参数设置:9802=1modbus5302=1站号5303=9.6kbit/s波特率5304=1校验方式为8n25305为01001=10由modbus控制变频器启停1102=0由modbus控制变频器给定速度(0-20000对应0-50hz)1103=82.控制变频器起停.a.初始化,即向modbus寄存器40001中写入1142(16进制数为476)并延时100毫秒;b.停止电机,即向modbus寄存器40001中写入1143(16进制数为477);c.启动电机,即向amodbus寄存器40001中写入1151(16进制数为47F)例:通讯初始化:发出【020*********cRc校验码】,延时100毫秒;启动电机:发出【020********FcRc校验码】停止电机:发出【020*********cRc校验码】3.用modbus修改给定频率的方法0~:主机向通讯给定1(modbus寄存器40002)中写入设定的频率数值(范围=0~+20000(换算到0~1105给定1最大),或-20000~0(换算到1105给定1最大~0));例如:若1105=50.00hz;发出【010*********cRc校验码】表示修改频率为25.00hz。
4.用modbus修改加速时间的方法向modbus寄存器42202中写入设定的加速时间数值由参数的分辨率和范围决定;例:发出【010*********cRc校验码】表示修改加速时间为60.0s。
附:功能01:读线圈状态:发送:010*********(站号功能开始个数)响应:01010106(站号功能字节数字节1字节2…)功能02:读离散功能输入状态:发送:01020xx00003(站号功能开始个数)响应:01020xx5(站号功能字节数字节1字节2…)功能03:读多个保持寄存器:发送:010*********(站号功能开始个数)响应:01030602ee00Fa0000(站号功能字节数字节1字节2…)功能04:读多个输入寄存器:发送:010*********(站号功能开始个数)响应:010*********F1(站号功能字节数字节1字节2…)功能06:写单个保持寄存器:发送:010*********(站号功能寄存器号数值)响应:010*********(站号功能寄存器号数值)功能10:写多个保持寄存器:发送:0110089900020201f4(站号功能开始个数字节数字节1字节2…)响应:011008990002(站号功能开始个数)以上调试程序对abb其它交流变频器都同样适用,如acs600,acs800,acs143,acs400,acs510,acs550同样适用.,不过对于acs600,acs800变频器需要增加modbus扩展模块.pRoFibus-dp通讯一.pRoFibus-dp现场总线控制器(如plc或dcs系统)的设置:第一步:安装abb变频器gsd文件abb_0812.gsd;第二步:在系统pRoFibus-dp硬件配置的中添加从站abbdrivesRpba-01站号为2(或其它地址号),插入ppotypemodule为4;第三步:在2号从站的参数设置中,将operationmode改为Vendorspecific(即abb传动协议);第四步:其它为默认配置;第五步:将配置下载到主站中。
MODBUS 总线控制ABB ACS510 系列变频器设置方法(科贝隆塑料机械有限公司)一、硬件安装和连接:将通讯电缆分别于变频器X1 上的30(A)29(B)31(GND)连接二、激活串行通讯:代码:9802 COM PROTOCOL SEL 通讯协议选择设置参数= 1 标准(MODBUS)三、通讯配置参数:代码:5302 EFB STA TION ID ---R485 链路的站点地址。
主机设置=1 站喂料设置=2 站。
注意提示:要使一个新地址生效,传动必须断电重新上电。
在选择站地址之前将参数5302设置0 将RS485通道复位,禁止通讯。
重新设置,重新上电。
代码:5303 EFB BAUD RA TERS485 网络的通讯速率,单位为kbits/s5303设置=9.6 kbits/s代码:5304 设置=2 校验方式为8NONE2代码:5305 设置=0 典型通讯配置文件代码:1003 设置=1 电机转向---固定电机为正转。
四、电机启动数据:主机喂料代码:9905 电机电压设置= AC380V AC380V代码:9906 电机电流设置= 115A 4.2A代码:9907 电机频率设置= 60HZ 60HZ代码:9908 电机转速设置= 1480 r/min 1480 r/min代码:9909 电机功率设置= 55KW 1.5KW五、通讯控制设置:代码:1001 EXT1 COMMANDS 设置=10 (COMM 通讯起/停来自现场总线总线控制字。
代码:1102 设置= 0 由MODBUS控制变频器给定速度(0-20000对应0-50Hz)代码:1103 设置= 8 COMM 给定值来自串行通讯。
代码:1104 设置=0.0 HZ 给定1最小频率值。
默认代码:1105 设置=50 HZ 给定1最大频率值。
默认代码:2007 设置=0.0HZ 变频器频率输出最小值。
默认代码:2008 设置=50 HZ 变频器频率输出最大值。
ABB变频器通讯
MODBUS通讯
1. ACS510变频器参数设置:
9802=1 MODBUS
5302=1 站号 5303=9.6kbit/s 波特率 5304=1 校验方式为8N2
5305=0 1001=10 由MODBUS控制变频器启停1003=为双向
1102=0 由MODBUS控制变频器给定速度(0-20000对应0-50Hz)
1103=8 2007= -50HZ
2.控制变频器启停
a.初始化,即向Modbus寄存器40001中写入1142(16进制数为0476)并延时100毫秒;b.启动电机,即向Modbus寄存器40001中写入1151(16进制数为047F)
c.反转电机,即向Modbus寄存器40002中写入一个负值-20000~0
d.停止电机,即向Modbus寄存器40001中写入1143(16进制数为0477)
c.故障复位,即向Modbus寄存器40001中写入1270(16进制数为04F6)
3.用Modbus修改给定频率的方法
主机向通讯给定1(Modbus寄存器40002)中写入设定的频率数值(范围=0~+20000(换算到0~1105给定1最大),或-20000~0(换算到1105给定1最大~0));
S7-200 程序
注意;启动电机之前请先给VD604赋值!。
用Modbus总线控制ABB ACS510系列变频器的方法北京迪安帝科技有限公司来风2008-12-12一、硬件的安装和连接:将通讯电缆分别与变频器X1上的30(A)、29(B)、31(GND)连接。
二、变频器参数设置:将98.02改为(Std Modbus);将53.02:改为站号;将53.03:改为波特率(默认为9600);将53.04:改为数据长度和校验方式;将53.05:改为0(控制类型);将10.01(外部1命令)改为COMM;(若需控制变频器启停)将11.02(外部控制选择)改为EXT1;(若需控制变频器速度)将11.03(给定值1选择)改为COMM;(若需控制变频器速度)将16.01(运行允许命令)改为YES;三、变频器的Modbus寻址Modbus的4xxxx 区域与变频器寄存器的对应关系如下:1、40001-4009640001-40096对应于数据集寄存器,对应关系见下表:地址内容地址内容40001 控制字40007 实际值340002 给定1 40008 实际值440003 给定2 40009 实际值540004 状态字40010 实际值640005 实际值1 40011 实际值740006 实际值2 40012 实际值82、40101-4999940101-49999用于参数寄存器,千位和百位对应于参数组号,十位和个位对应于组内参数号(如40103对应变频器01组的03参数)注意:A C S510支持M o d b u s技术规范中规定的从零开始的寻址空间。
保持寄存器40002在M o d b u s消息中地址为0001。
同样,线圈40103在M o d b u s消息中地址为0102。
四、读取变频器信号变频器支持功能代码03读取变频器数据。
例:发送:01 03 00 65 00 03 xx xx(站号功能开始个数CRC校验码)响应:01 03 06 02 EE 00 FA 00 00 xx xx(站号功能字节数字节1 字节2 …CRC 校验码)五、控制变频器启停1.初始化,向Modbus寄存器40001中写入1142(16进制数为476)2.延时至少100毫秒;3.停止,向Modbus寄存器40001中写入1143(16进制数为477);4.启动,向Modbus寄存器40001中写入1151(16进制数为47F)例:通讯初始化:发出【01 06 00 00 04 76 CRC校验码】延时100毫秒;启动电机:发出【01 06 00 00 04 7F CRC校验码】停止电机:发出【01 06 00 00 04 77 CRC校验码】六、修改变频器参数1.用Modbus修改给定频率的方法主机向通讯给定1(Modbus寄存器40002)中写入设定的频率数值(范围=0~+20000(换算到0~1105给定1最大),或-20000~0(换算到1105给定1最大~0));例:若1105=50.00Hz,发出【01 06 00 01 27 10 CRC校验码】表示修改给定为25.00Hz。
A B B-A C S510变频器参数设置9802=1MODBUS5302=1站号5303=9.6kbit/s波特率5304=1校验方式为8N25305为05309=5(等于5的时候为通信好了)1001=10由MODBUS控制变频器启停1102=0由MODBUS控制变频器给定速度(0-20000对应0-50Hz)1103=82.控制变频器起停a.初始化,即向Modbus寄存器40001中写入1142(16进制数为476)并延时100毫秒;b.停止电机,即向Modbus寄存器40001中写入1143(16进制数为477);c.启动电机,即向AModbus寄存器40001中写入1151(16进制数为47F)' 例:通讯初始化:发出【020*********CRC校验码】,延时100毫秒;启动电机:发出【020********FCRC校验码】停止电机:发出【020*********CRC校验码】3.用Modbus修改给定频率的方法主机向通讯给定1(Modbus寄存器40002)中写入设定的频率数值(范围=0~+20000(换算到0~1105给定1最大),或-20000~0(换算到1105给定1最大~0));例如:若1105=50.00Hz;发出【010*********CRC校验码】表示修改频率为25.00Hz。
4.用Modbus修改加速时间的方法向Modbus寄存器42202中写入设定的加速时间数值由参数的分辨率和范围决定;例:发出【010*********CRC校验码】表示修改加速时间为60.0S。
附:功能01:读线圈状态:发送:010*********(站号功能开始个数)响应:01010106(站号功能字节数字节1字节2…)功能02:读离散功能输入状态:发送:010*********(站号功能开始个数)响应:01020105(站号功能字节数字节1字节2…)功能03:读多个保持寄存器发送:010*********(站号功能开始个数)响应:01030602EE00FA0000(站号功能字节数字节1字节2…)功能04:读多个输入寄存器:发送:010*********(站号功能开始个数)响应:010*********F1(站号功能字节数字节1字节2…)功能06:写单个保持寄存器:发送:010*********(站号功能寄存器号数值)响应:010*********(站号功能寄存器号数值)功能10:写多个保持寄存器:发送:0110089900020201f4(站号功能开始个数字节数字节1字节2…)响应:011008990002(站号功能开始个数)以上调试程序对ABB其它交流变频器都同样适用,如ACS600,ACS800,ACS143,ACS400,ACS510,ACS550同样适用.,不过对于ACS600,ACS800变频器需要增加MODBUS扩展模块.PROFIBUS-DP通讯一.PROFIBUS-DP现场总线控制器(如PLC或DCS系统)的设置:第一步:安装ABB变频器GSD文件ABB_0812.GSD;第二步:在系统PROFIBUS-DP硬件配置的中添加从站ABBDrivesRPBA-01站号为2(或其它地址号),插入PPOTypeModule为4;第三步:在2号从站的参数设置中,将OperationMode改为VendorSpecific(即ABB传动协议);第四步:其它为默认配置;第五步:将配置下载到主站中。
A C S变频器M o d b u s参数设置及通信调试Last revision date: 13 December 2020.ACS510变频器Modbus参数设置及通信调试(来自网络,感谢作者的奉献)用Commix12调试acs510通讯变频器参数设置:9802=1 MODBUS5302=1 站号 5303=s 波特率 5304=1 校验方式为8N2 5305为0 1001=10 由MODBUS控制变频器启停1102=0 由MODBUS控制变频器给定速度(0-20000对应0-50Hz)1103=8 …2.控制变频器起停. a.初始化,即向Modbus寄存器40001中写入1142(16进制数为476)并延时100毫秒;b.停止电机,即向Modbus寄存器40001中写入1143(16进制数为477);c.启动电机,即向AModbus寄存器40001中写入1151(16进制数为47F)例:通讯初始化:发出【02 06 00 00 04 76 CRC校验码】,延时100毫秒;2 b9 L5 hE)启动电机:发出【02 06 00 00 04 7F CRC校验码】停止电机:发出【02 06 00 00 04 77 CRC校验码】3.用Modbus修改给定频率的方法0 ~:主机向通讯给定1(Modbus寄存器40002)中写入设定的频率数值(范围=0~+20000(换算到0~1105给定1最大),或-20000~0(换算到1105给定1最大~0));例如:若1105=;发出【01 06 00 01 27 10 CRC校验码】表示修改频率为。
4.用Modbus修改加速时间的方法向Modbus寄存器42202中写入设定的加速时间数值由参数的分辨率和范围决定;例:发出【01 06 08 99 02 58 CRC校验码】表示修改加速时间为。
附:功能01:读线圈状态:发送:01 01 00 20 00 03(站号功能开始个数)响应:01 01 01 06(站号功能字节数字节1 字节2 …)功能02:读离散功能输入状态:发送:01 02 00 20 00 03(站号功能开始个数)响应:01 02 01 05(站号功能字节数字节1 字节2 …)功能03:读多个保持寄存器:发送:01 03 00 65 00 03(站号功能开始个数)响应:01 03 06 02 EE 00 FA 00 00(站号功能字节数字节1 字节2 …)功能04:读多个输入寄存器:发送:01 04 00 00 00 02(站号功能开始个数)响应:01 04 04 00 01 01 F1(站号功能字节数字节1 字节2 …)功能06:写单个保持寄存器:发送:01 06 08 99 02 58(站号功能寄存器号数值)响应:01 06 08 99 02 58(站号功能寄存器号数值)功能10:写多个保持寄存器:发送:01 10 08 99 00 02 02 01 f4(站号功能开始个数字节数字节1 字节2 …)响应:01 10 08 99 00 02(站号功能开始个数)以上调试程序对ABB 其它交流变频器都同样适用, 如ACS600,ACS800,ACS143,ACS400,ACS510,ACS550同样适用.,不过对于ACS600,ACS800变频器需要增加MODBUS扩展模块.Modbus总线控制 ACS510系列变频器的方法摘要:文章详细介绍了ACS510系列变频器在Modbus总线控制系统中的参数设置,数据格式和控制方法。
ACS510变频器的Modbus通信控制徐小品(温州职业技术学院电气电子工程系,浙江温州325000)0引言通用变频器广泛应用于风机、水泵的节能调速,其调速方式有本地控制盘、外部模拟量调节、I/O设置多段速、通信控制等方法[1]。
化工、冶金、电力等行业,为了降低人力成本、改善恶劣的工作环境,并提升对设备的管理能力,对设备的远程操作、无人值守的功能有迫切的需求。
基于总线通信方式控制变频器,便于接口扩展,简化了控制线路的接线,可实现对设备内部数据和参数实时测控,可以很好满足这方面的需求。
为此,本项目针对ABB的ACS510变频器研究了远程测控操作的实现方法。
设计方案采用了WinCS组态软件和PM683控制器,并利用Modbus总线通信协议,以实现变频器的远程测控。
WinCS控制系统是ABB盈控公司推出的面向混合自动化控制的过程控制系统,融合了传统DCS和PLC优点于一体,并支持多种现场总线标准,在化工、冶金、电力等行业得到了广泛应用[2]。
控制器PM683是CPU模件,在WinCS系统中作为过程站使用,含有支持Modbus协议的485端口,波特率设置范围为300~384000位/s。
ACS510系列变频器的输入电压为380~480V,输出功率范围为1.1~110kW,输出频率范围为0~500Hz,内置支持Modbus协议的总线接口,可与PM683内置的Modbus 接口之间实现数据交换。
1原理Modbus通信特点:主/从方式,网络中只有一个主设备,采用查询-回应方式进行,由主设备初始化系统通信设置,并向从设备发送消息,从设备接收消息后响应主设备的查询或根据主设备的消息作出相应的动作。
Modbus系统中有两种传输模式:RTU和ASCII,其中RTU模式传输效率高,是一种较为理想的通信协议,是应用最为广泛的工业化协议[3-4]。
多数Modbus通信设备通过串口485物理层进行,最多可以接入32个节点设备(含一个主站)。
ACS510变频器Modbus参数设置及通信调试
(来自网络,感谢作者的奉献)
用Commix12调试acs510通讯
1.ACS510变频器参数设置:
9802=1 MODBUS
5302=1 站号5303=9.6kbit/s 波特率5304=1 校验方式为8N2 5305为0
1001=10 由MODBUS控制变频器启停
1102=0 由MODBUS控制变频器给定速度(0-20000对应0-50Hz)
1103=8 …
2.控制变频器起停. a.初始化,即向Modbus寄存器40001中写入1142(16进制数为476)并延时100毫秒;
b.停止电机,即向Modbus寄存器40001中写入1143(16进制数为477);
c.启动电机,即向AModbus寄存器40001中写入1151(16进制数为47F)
例:通讯初始化:发出【02 06 00 00 04 76 CRC校验码】,延时100毫秒;2 b9 L5 h E) 启动电机:发出【02 06 00 00 04 7F CRC校验码】
停止电机:发出【02 06 00 00 04 77 CRC校验码】
3.用Modbus修改给定频率的方法0 ~:
主机向通讯给定1(Modbus寄存器40002)中写入设定的频率数值(范围=0~+20000(换算到0~1105给定1最大),或-20000~0(换算到1105给定1最大~0));
例如:若1105=50.00Hz;发出【01 06 00 01 27 10 CRC校验码】表示修改频率为25.00Hz。
4.用Modbus修改加速时间的方法
向Modbus寄存器42202中写入设定的加速时间数值由参数的分辨率和范围决定;
例:发出【01 06 08 99 02 58 CRC校验码】表示修改加速时间为60.0S。
附:
功能01:读线圈状态:
发送:01 01 00 20 00 03(站号功能开始个数)
响应:01 01 01 06(站号功能字节数字节1 字节2 …)
功能02:读离散功能输入状态:
发送:01 02 00 20 00 03(站号功能开始个数)
响应:01 02 01 05(站号功能字节数字节1 字节2 …)
功能03:读多个保持寄存器:
发送:01 03 00 65 00 03(站号功能开始个数)
响应:01 03 06 02 EE 00 FA 00 00(站号功能字节数字节1 字节2 …)
功能04:读多个输入寄存器:
发送:01 04 00 00 00 02(站号功能开始个数)
响应:01 04 04 00 01 01 F1(站号功能字节数字节1 字节2 …)
功能06:写单个保持寄存器:
发送:01 06 08 99 02 58(站号功能寄存器号数值)
响应:01 06 08 99 02 58(站号功能寄存器号数值)
功能10:写多个保持寄存器:
发送:01 10 08 99 00 02 02 01 f4(站号功能开始个数字节数字节1 字节2 …)响应:01 10 08 99 00 02(站号功能开始个数)
以上调试程序对ABB 其它交流变频器都同样适用, 如ACS600, ACS800,ACS143,ACS400,ACS510,ACS550同样适用.,不过对于ACS600,ACS800变频器需要增加MODBUS扩展模块.
Modbus总线控制 ACS510系列变频器的方法
摘要:文章详细介绍了ACS510系列变频器在Modbus总线控制系统中的参数设置,数据格式和控制方法。
; L& y$ d# |9 m$ p* g9 e
关键词:Modbus总线 ACS系列变频器
引言( ]1 y g* @* l9 c
现场总线技术已成为世界自动化技术的热点,近年来在我国工业自动化系统中已受到关注并推广应用。
ABB公司的ACS系列变频器由于其优异的性能,在各个行业得到大量应用。
其中ACS510、ACS550、ACS350等系列变频器中均内置了Modbus现场总线,本文以ACS510系列变频器为例,详细介绍用Modbus总线系统控制ACS510系列变频器的方法,希望对广大工程技术人员有所帮助。
# \/ X( X) j3 O0 i
. L5 O$ ]8 N6 v: a
二.ACS510变频器参数的设置步骤:
1.将参数9802(COMM PROT SEL)改为1(STD MODBUS);# [, F% Q; [2 R% v& t- c 2.设置RS485链路的站点地址即参数5302(EFB STATION ID);(我试验用参数5302=1)3.根据主机系统的要求,设置波特率、数据长度和校验方式即参数5303和参数5304;(我试验用参数5303=9.6kbit/s,参数5304=1(8N2))
4.设置参数5305为0;6 _2 c% u/ A$ W+ j" I
5.变频器中其他组参数组,如10组、11组、16组等根据用户的不同要求设置。
, \. ^# x' O8 l
三.用ABB传动通信协议的控制字CW控制电机起停的简易方法
1.设置变频器参数1001为10(通讯);/ u& _1 \5 [0 A9 }6 D0 c
2.初始化变频器控制字CW,即向ABB传动通信协议的控制字CW(Modbus寄存器40001)中写入1142(16进制数为476);
3.延时100毫秒后,进入步骤3;8 v' y) `% ~+ o) J: q8 R
4.停止电机,即主机向ABB传动通信协议的控制字CW(Modbus寄存器40001)中写入1143(16进制数为477);
5.启动电机,即主机向ABB传动通信协议的控制字CW(Modbus寄存器40001)中写入1151(16进制数为47F);; l; w& R& y3 \6 i! p/ [
例如:我试验用的帧数据(用16进制表示)和步骤如下:
第一步:通讯初始化。
上位机发出【01 06 00 00 04 76 CRC校验码】第二步:延时100毫秒;
第三步:启动电机。
上位机发出【01 06 00 00 04 7F CRC校验码】6 s6 Q. M1 K. T9 ?9 t
第四步:停止电机。
上位机发出【01 06 00 00 04 77 CRC校验码】四.用Modbus修改给定频率的方法1 R+ V, |" D+ l P& D
1.设置变频器参数1102为0(EXT1);3 Z3 ^4 E# m, v0 m7 f1 D
2.设置变频器参数1103为8(COMM);/ t8 ^ F1 W% w- V7 y
3.主机向通讯给定1(Modbus寄存器40002)中写入设定的频率数值(范围=0~+20000(换算到0~1105给定1最大),或-20000~0(换算到1105给定1最大~0));
例如:我试验用的帧数据(用16进制表示)和步骤如下:
第一步:设置变频器参数1105=50.00Hz;
第二步:修改频率为25.00Hz。
上位机发出【01 06 00 01 27 10 CRC 校验码】
四.用Modbus修改加速时间的方法
1.主机向加速时间1(Modbus寄存器42202)中写入设定的加速时间(数值由参数的分辨率和范围决定);* P4 }+ F |( x: P
例如:我试验用的帧数据(用16进制表示)和步骤如下:) S) _+ D+ v% ^
第一步:修改加速时间为60.0S。
上位机发出【01 06 08 99 02 58 CRC 校验码】
2 g8 M0 s8 a9 G9 F- D: c
五.结束语# `, [4 \- N2 n c4 Z
本文介绍的方法ACS510系列变频器中得到应用,相信对其他控制系统也有借鉴作用。
[参考文献]2 _# A# ^( X9 E# i( ?
1.ACS510-01变频器用户手册ABB公司8 [2 d. }$ ^4 |; Y& Y 2.Modbus通讯协议Schneider Automation: X) l; I: o+ J( a& ~ & n$ y3 {6 A, ~0 g
ACS800中Modbus地址定义:
40001:控制字,控制方法与文章相同! U+ p* f1 q( m2 I
40002:给定频率,控制方法与文章相同( f* \' h1 n# y7 R, N
40004:状态字1,参见变频器说明书0302参数; [' ^! h) M3 }3 D! F! `% E 40005:状态字2,参见变频器说明书0313参数
40006:变频器输出频率,参见变频器说明书0103参数
40010:变频器输出电流,参见变频器说明书0104参数
40011:变频器输出转矩,参见变频器说明书0105参数
最新文件仅供参考已改成word文本。
方便更改。