箱体制造工艺工序卡(DOC)
- 格式:doc
- 大小:1.46 MB
- 文档页数:20
轴承箱体的加工工艺过程通常包括以下几个主要工序,每个工序都有相应的工序卡记录关键参数和步骤。
以下是一个简单的轴承箱体加工工艺过程及对应的工序卡示例:
工序1:铸造
-工艺过程:铸造是将金属熔化后浇注到模具中,形成轴承箱体的初始形状。
-关键步骤:
1. 准备合适的铸造模具。
2. 加热金属至熔化温度。
3. 浇注熔化金属至模具中。
-工序卡示例:
-铸造温度:XXXX摄氏度
-浇注时间:XX分钟
-模具型号:XXXX
工序2:粗加工
-工艺过程:粗加工是利用机床对铸造好的箱体进行初步成型。
-关键步骤:
1. 使用车床、铣床等设备进行外形粗加工。
2. 钻孔、修整表面等工序。
-工序卡示例:
-外径粗加工尺寸:XXXX毫米
-钻孔直径:XX毫米
-表面粗糙度要求:XXX
工序3:精加工
-工艺过程:精加工是对粗加工后的箱体进行精细加工,保证尺寸精度和表面质量。
-关键步骤:
1. 使用数控机床进行精密加工。
2. 进行孔位配合加工、螺纹加工等工序。
-工序卡示例:
-公差要求:XXXX
-孔位配合公差:XXXX
-表面粗糙度要求:XXX
工序4:表面处理
-工艺过程:对精加工后的箱体进行表面处理,提高外观质量和防腐性能。
-关键步骤:
1. 清洗表面。
2. 喷涂防锈漆或进行其他表面处理。
-工序卡示例:
-表面处理方法:喷涂/镀层等
-防腐等级要求:XXXX
通过以上工序及工序卡记录关键参数和步骤,有助于制定完善的轴承箱体加工工艺流程,确保产品质量和生产效率。
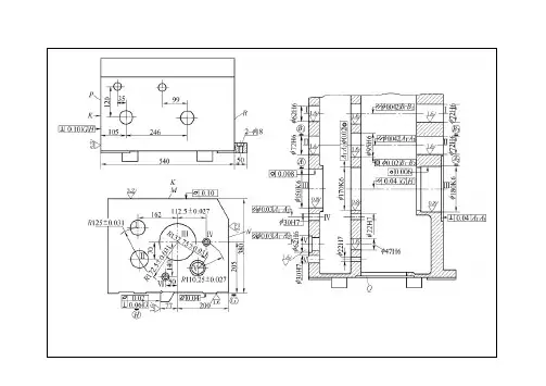
粗精铣上盖结合工序号3大连职业技术学院机械加工工序卡片工序名称面01 零件号变速箱箱体零件名称530kg同时加工件零件重材毛重硬牌型HT150铸HBS15033kg设辅助工夹名型专用夹具双轴立式转盘铣床进给量主轴转速走刀长度切削速度基本工切削深走刀次量具安装工步安装及工步说明刀具时m/min min度mm mm 数mm/ min r/min80.5 660 15.5mm粗铣平面至3 1120 硬质合金1.3 427 卡尺1保精铣平面至14mm 铣刀160 1 1.5 90 780 82.15证页1 第页16 共指导老师设计者.及钻铰孔上盖面工序号大连职业技术学院机械加工工序卡片工序名称4攻螺纹01零件名零件变速箱箱130kg零件重同时加工件毛材牌重型硬HT150HBS15033kg铸设夹辅助工型名立式三工位钻铰组专用夹具合机床走刀长度走刀次基本工切削速度切削深进给量主轴转速安装工步安装及工步说明刀具量具min mm数度mm 时mm/ rr/minm/min安装工件 1钻头11.80.2 Φ440 孔16.3 15.9 上盖面钻2-18-钻Φ8.4孔1 4.2 钻头0.2 406 10.7 26.512 2-0.1 1 铰孔0.5 160 60.3 Φ铰刀8-M10-6H 1攻1.5 280螺纹9 丝锥指导老师16 共页第页2 设计者大连职业技术学院机械加工工序卡片工序名称粗铣前后端面工序号501变速箱箱零件零件名1同时加工件30kg零件重毛材重牌型硬HT15033kg铸HBS150辅助工夹设名型专用夹组合机走刀切削深度进给量主轴转速切削速度基本工走刀次数量具刀具安装工步安装及工步说明长度时m/min mmmin mm/min r/min mm专用粗铣前后端面至硬质合1.3 110 413.5 110 12 320 1 372mm 金铣刀量具 1指导老师设计者页3 第页16 共粗铣两侧窗口面及工序号6大连职业技术学院机械加工工序卡片工序名称凸台面01零件变速箱箱零件名130kg同时加工件零件重材毛重型硬牌HT15033kg铸HBS150辅助工夹设名型专用夹组合机床走刀切削深度进给量主轴转速切削速度基本工长度走刀次数量具刀具安装及工步说明安装工步时min mm/min mm r/min m/min mm100.3 1 448 1 2.5 825 181 专用粗铣两侧窗口面及凸硬质合量具台面金铣刀100.3 448 825 248 2.5 11指导老师页4 第页16 共设计者.大连职业技术学院机械加工工序卡片工序名称钻前后端面孔工序号701零件变速箱箱零件名1同时加工件30kg零件重材毛重硬牌型33kgHT150HBS150铸辅助工设夹名型专用夹卧式双面组合钻走刀长走刀切削深度进给量主轴转速切削速度基本工刀具量具安装及工步说明安装工步minmmmm/r r/min m/min 时度mm 次数12.56 11 工位:钻前后端面孔1 4 0.15 500 钻头13.12 0.15 :工位2钻前后端面孔500 281 4.20.3 卡尺113.35 250 1 8.5 螺纹底孔深检查20.41 0.4 13 26 17 8.4 Φ8 ΦΦΦ250 1 3029.2Φ20.5 2241 14.60.45钻两侧窗口面螺工序号9大连职业技术学院机械加工工序卡片工序名称纹底孔01 变速箱箱体零件号零件名称专用夹具卧式双面组合钻床进给量主轴转速切削深切削速度走刀长走刀次基本工量具刀具安装工步安装及工步说明时度mm 度数mm min mm/r r/min m/min13.12 0.15 1500 4.2 钻两侧窗口面螺纹钻头14.75 0.2 14.9 500 1 卡尺底孔3112ΦΦΦ8.4 9.5 11.87 6 0.25 315 1 1页7 第页16 共设计者指导老师粗铣倒档孔内端工序号10大连职业技术学院机械加工工序卡片工序名称面钻加油孔01 变速箱箱体零件号零件名称进给量主轴转速切削速度基本工切削深走刀次走刀长刀具安装工步安装及工步说明量具时m/min mm 度r/min mm/r min数度mm756 粗铣倒档孔内端面双面刃1300 59 66 1 1.5 mm/min ±铣刀0.25 相距101卡尺2 224 20.5 29.2钻油孔Φ1 钻头19 14.6 0.45 1页8 第页16 共设计者指导老师粗镗前后端面轴工序号工序名称11大连职业技术学院机械加工工序卡片承孔,扩倒档孔01 零件号变速箱箱体零件名称双面卧式多轴组合专用夹具镗床切削速度切削深走刀次主轴转速走刀长度进给量基本工量具刀具安装工步安装及工步说明min数mm 度m/minmm时mm/ min/min粗镗前后端面轴承孔 138.4 60 Φ61.2 200 25 1 3.644.8 80 1 Φ89.2 3.6 25 160 镗刀41.7 Φ99.2 80 卡尺1 3.6 25 13438.7 60 3.6 1 Φ109.2 25 16025.2 0.6 mm/r302751.8钻头1 29.6倒档孔Φ页9 第页16 共指导老师设计者.大连职业技术学院机械加工工序卡片工序名称铰孔工序号12走刀长度走刀次切削深进给量主轴转速切削速度基本工安装及工步说明安装工步量具刀具时min m/min mm/r 数mm 度mm r/min21 7.85 1 0.25 0.4 250 卡尺钻头13铰孔至Φ101 深1页10 第页16 共指导老师设计者.精镗前后端面轴工序号Ⅰ13机械加工工序卡片工序名称大连职业技术学院承孔,铰倒档孔01 零件号变速箱箱体零件名称卧式双面多轴组专用夹具合镗床基本工走刀长度主轴转速切削速度走刀进给量切削深刀具安装及工步说明量具工步安装minm/min mm/ min次数r/min 度mmmm 时25.12 160 精镗前后端面轴承孔 172 370 1 0.4 62 Φ25 7480 0.4 1 85 283 90 Φ镗刀25 1卡尺78.5 Φ0.4 250 1 100 85 2569.1 110 Φ74 0.4 1 200 2514.175 1500.21 铰刀3030铰倒档孔Φ2页11 第页16 共指导老师设计者.大连职业技术学院机械加工工序卡片工序名称精铣两侧窗口面工序号1401 变速箱箱体零件名称零件号卧式双面组合铣专用夹具床基本工进给量切削深走刀长度走刀主轴转速切削速度量具刀具安装及工步说明安装工步m/min mm 度mm/ min mm 次数时min r/min硬质合精铣两侧床口面保125.6 200 卡尺181 0.5 1 100 1 证粗糙度3.2μ金铣刀m 1页12 第页16 共指导老师设计者大连职业技术学院机械加工工序卡片工序名称前后端面工螺纹工序号Ⅰ15走刀长走刀切削深度进给量主轴转速切削速度基本工刀具安装及工步说明安装工步量具时mm/r r/min m/min min mm次数mm 度前后端面工螺纹丝锥8.3 1.5 24 1 1260 M10 M10-6H;Z1孔14.13 3 24 1 160 M30-6HM30 1页13 第页16 共指导老师设计者.精铣倒档孔内端面工序号16大连职业技术学院机械加工工序卡片工序名称加油螺纹孔攻Z1组合机床进给量主轴转速切削速度基本工切削深度走刀走刀长刀具量具安装及工步说明安装工步时minmm/min 次数度mm mm r/min m/min双面刃精铣倒档孔内端面75 0.75 66 1 1 572 380 铣刀102.5,卡尺14.13 3mm/r 1 2窗口侧面Z1螺纹孔丝锥19 150页14 第页16 共指导老师设计者.两侧窗口面上攻工序号17大连职业技术学院机械加工工序卡片工序名称螺纹01 零件号变速箱箱体零件名称卧式双面铣攻螺专用夹具纹组合机床走刀长度进给量走刀主轴转速切削速度切削深基本工刀具安装及工步说明量具安装工步时度mm min次数mm mm/r r/min m/min两侧窗口面上攻螺8.3 1.5 265 1 M10丝锥1 21 15 M10-6H深纹15.4 2 24 351 2181 M14-6H深丝锥M141页15 第页16 共指导老师设计者大连职业技术学院机械加工工序卡片工序名称精铣前后端面工序号1801 零件号零件名称变速箱箱体走刀长度走刀切削深进给量主轴转速切削速度基本工工步安装及工步说明量具刀具安装时度mmm/min mm/ min minr/min mm 次数精铣前后端面保证硬质合金专用 1 413.5 160 1 640 138.5 1 371尺寸±0.2mm 量具铣刀m 3.2粗糙度μ1页16 第页16 共设计者指导老师。
车间工序号工序名称材料牌号10 粗铣HT200毛坯种类毛坯外形尺寸每毛坯可制件数每台件数金属型铸件754×400×186 1 1设备名称设备型号设备编号同时加工件数双立轴圆工作台铣床X7010夹具编号夹具名称切削液工位器具编号工位器具名称工序工时(分) 准终单件工步号工步内容工艺装备主轴转速切削速度进给量被吃刀量进给次数工时/minr/min m/min mm/z mm 机动辅助1 以顶面为粗基准,粗铣箱体结合面硬质合金面铣刀、游标卡尺125 157 0.24 5.0 1 1.90设计(日期)校对(日期)审核(日期)标准化(日期)会签(日期)标记处数更改文件号签字日期标记处数更改文件号签字日期湖南科技大学机械加工工序卡片产品型号零件图号产品名称变速箱零件名称变速箱下盖共22 页第 2 页车间工序号工序名称材料牌号20 粗铣HT200毛坯种类毛坯外形尺寸每毛坯可制件数每台件数金属型铸件754×400×186 1 1设备名称设备型号设备编号同时加工件数双立轴圆工作台铣床X7010夹具编号夹具名称切削液工位器具编号工位器具名称工序工时(分) 准终单件工步号工步内容工艺装备主轴转速切削速度进给量被吃刀量进给次数工时/minr/min m/min mm/z mm 机动辅助1 以箱体结合面为基准,粗铣顶面硬质合金面铣刀、游标卡尺125 157 0.24 5 1 1.90设计(日期)校对(日期)审核(日期)标准化(日期)会签(日期)标记处数更改文件号签字日期标记处数更改文件号签字日期湖南科技大学机械加工工序卡片产品型号零件图号产品名称变速箱零件名称变速箱下盖共22 页第 3 页车间工序号工序名称材料牌号30 钻孔HT200毛坯种类毛坯外形尺寸每毛坯可制件数每台件数金属型铸件754×400×186 1 1设备名称设备型号设备编号同时加工件数组合钻床夹具编号夹具名称切削液工位器具编号工位器具名称工序工时(分) 准终单件工步号工步内容工艺装备主轴转速切削速度进给量被吃刀量进给次数工时/minr/min m/min mm/r mm 机动辅助1 组合上下箱体钻出两个定位孔高速钢麻花钻、游标卡尺500 18.5 0.18 5.9 1 0.382 铰定位销孔硬质合金铰刀、游标卡尺125 4.71 0.8 0.1 1 0.31设计(日期)校对(日期)审核(日期)标准化(日期)会签(日期)标记处数更改文件号签字日期标记处数更改文件号签字日期湖南科技大学机械加工工序卡片产品型号零件图号产品名称变速箱零件名称变速箱下盖共22 页第 4 页车间工序号工序名称材料牌号40 粗铣HT200毛坯种类毛坯外形尺寸每毛坯可制件数每台件数金属型铸件754×400×186 1 1设备名称设备型号设备编号同时加工件数双立轴圆工作台铣床X7010夹具编号夹具名称切削液工位器具编号工位器具名称工序工时(分) 准终单件工步号工步内容工艺装备主轴转速切削速度进给量被吃刀量进给次数工时/minr/min m/min mm/z mm 机动辅助1 结合上下箱体,以结合面为基准,粗铣前后端面及凸台硬质合金面铣刀、游标卡尺125 157 0.24 5 1 1.90设计(日期)校对(日期)审核(日期)标准化(日期)会签(日期)标记处数更改文件号签字日期标记处数更改文件号签字日期湖南科技大学机械加工工序卡片产品型号零件图号产品名称变速箱零件名称变速箱下盖共22 页第 5 页车间工序号工序名称材料牌号50 粗铣HT200毛坯种类毛坯外形尺寸每毛坯可制件数每台件数金属型铸件754×400×186 1 1设备名称设备型号设备编号同时加工件数双立轴圆工作台铣床X7010夹具编号夹具名称切削液工位器具编号工位器具名称工序工时(分) 准终单件工步号工步内容工艺装备主轴转速切削速度进给量被吃刀量进给次数工时/minr/min m/min mm/z mm 机动辅助1 结合上下箱体,以结合面为基准,粗铣右端面硬质合金面铣刀、游标卡尺125 157 0.24 3 1 0.79设计(日期)校对(日期)审核(日期)标准化(日期)会签(日期)标记处数更改文件号签字日期标记处数更改文件号签字日期湖南科技大学机械加工工序卡片产品型号零件图号产品名称变速箱零件名称变速箱下盖共22 页第 6 页车间工序号工序名称材料牌号60 半精铣HT200毛坯种类毛坯外形尺寸每毛坯可制件数每台件数金属型铸件754×400×186 1 1设备名称设备型号设备编号同时加工件数双立轴圆工作台铣床X7010夹具编号夹具名称切削液工位器具编号工位器具名称工序工时(分) 准终单件工步号工步内容工艺装备主轴转速切削速度进给量被吃刀量进给次数工时/minr/min m/min mm/z mm 机动辅助1 以顶面为基准,半精铣箱体结合面硬质合金面铣刀、游标卡尺180 226 0.18 3.0 1 1.76设计(日期)校对(日期)审核(日期)标准化(日期)会签(日期)标记处数更改文件号签字日期标记处数更改文件号签字日期湖南科技大学机械加工工序卡片产品型号零件图号产品名称变速箱零件名称变速箱下盖共22 页第7 页车间工序号工序名称材料牌号70 半精铣HT200毛坯种类毛坯外形尺寸每毛坯可制件数每台件数金属型铸件754×400×186 1 1设备名称设备型号设备编号同时加工件数双立轴圆工作台铣床X7010夹具编号夹具名称切削液工位器具编号工位器具名称工序工时(分) 准终单件工步号工步内容工艺装备主轴转速切削速度进给量被吃刀量进给次数工时/minr/min m/min mm/z mm 机动辅助1 以结合面为基准,半精铣前后端面硬质合金面铣刀、游标卡尺180 226 0.18 1.0 1 1.76设计(日期)校对(日期)审核(日期)标准化(日期)会签(日期)标记处数更改文件号签字日期标记处数更改文件号签字日期湖南科技大学机械加工工序卡片产品型号零件图号产品名称变速箱零件名称变速箱下盖共22 页第8 页车间工序号工序名称材料牌号80 半精铣HT200毛坯种类毛坯外形尺寸每毛坯可制件数每台件数金属型铸件754×400×186 1 1设备名称设备型号设备编号同时加工件数双立轴圆工作台铣床X7010夹具编号夹具名称切削液工位器具编号工位器具名称工序工时(分) 准终单件工步号工步内容工艺装备主轴转速切削速度进给量被吃刀量进给次数工时/minr/min m/min mm/z mm 机动辅助1 以结合面为基准,半精铣右端面硬质合金面铣刀、游标卡尺180 226 0.13 1 1 1.01设计(日期)校对(日期)审核(日期)标准化(日期)会签(日期)标记处数更改文件号签字日期标记处数更改文件号签字日期湖南科技大学机械加工工序卡片产品型号零件图号产品名称变速箱零件名称变速箱下盖共22 页第9 页车间工序号工序名称材料牌号90 半精铣HT200毛坯种类毛坯外形尺寸每毛坯可制件数每台件数金属型铸件754×400×186 1 1设备名称设备型号设备编号同时加工件数双立轴圆工作台铣床X7010夹具编号夹具名称切削液工位器具编号工位器具名称工序工时(分) 准终单件工步号工步内容工艺装备主轴转速切削速度进给量被吃刀量进给次数工时/minr/min m/min mm/r mm 机动辅助1 以结合面为基准,半精铣顶面硬质合金面铣刀、游标卡尺180 226 0.182 1 1.76设计(日期)校对(日期)审核(日期)标准化(日期)会签(日期)标记处数更改文件号签字日期标记处数更改文件号签字日期湖南科技大学机械加工工序卡片产品型号零件图号产品名称变速箱零件名称变速箱下盖共22 页第10 页车间工序号工序名称材料牌号100 半精铣HT200毛坯种类毛坯外形尺寸每毛坯可制件数每台件数金属型铸件754×400×186 1 1设备名称设备型号设备编号同时加工件数双立轴圆工作台铣床X7010夹具编号夹具名称切削液工位器具编号工位器具名称工序工时(分) 准终单件工步工步内容工艺装备主轴转速切削速度进给量被吃刀量进给工时/min1 结合上下箱体,半精铣结合面凹槽硬质合金面铣刀、游标卡尺180 18.1 0.12 9.2 1 0.66设计(日期)校对(日期)审核(日期)标准化(日期)会签(日期)标记处数更改文件号签字日期标记处数更改文件号签字日期湖南科技大学机械加工工序卡片产品型号零件图号产品名称变速箱零件名称变速箱下盖共22 页第11 页车间工序号工序名称材料牌号110 精铣HT200毛坯种类毛坯外形尺寸每毛坯可制件数每台件数金属型铸件754×400×186 1 1设备名称设备型号设备编号同时加工件数双立轴圆工作台铣床X7010夹具编号夹具名称切削液工位器具编号工位器具名称工序工时(分) 准终单件工步工步内容工艺装备主轴转速切削速度进给量被吃刀量进给工时/min1 以结合面为基准,精铣结合面硬质合金面铣刀,游标卡尺180 226 0.13 1 1 2.44设计(日期)校对(日期)审核(日期)标准化(日期)会签(日期)标记处数更改文件号签字日期标记处数更改文件号签字日期湖南科技大学机械加工工序卡片产品型号零件图号产品名称变速箱零件名称变速箱下盖共22 页第12 页车间工序号工序名称材料牌号120 钻孔HT200毛坯种类毛坯外形尺寸每毛坯可制件数每台件数金属型铸件754×400×186 1 1设备名称设备型号设备编号同时加工件数组合钻床夹具编号夹具名称切削液工位器具编号工位器具名称工序工时(分) 准终单件工步号工步内容工艺装备主轴转速切削速度进给量被吃刀量进给次数工时/minr/min m/min mm/r mm 机动辅助1 以结合面为基准,钻顶面螺纹孔高速钢麻花钻、游标卡尺、90°角尺710 22.7 0.18 5.1 1 0.192 以结合面为基准,钻组装孔高速钢麻花钻、游标卡尺、90°角尺500 28.3 0.35 9 1 0.583 以结合面为基准,钻两肋板中间凸台螺纹孔高速钢麻花钻、游标卡尺、90°角尺500 27.5 0.35 8.75 1 0.58设计(日期)校对(日期)审核(日期)标准化(日期)会签(日期)标记处数更改文件号签字日期标记处数更改文件号签字日期湖南科技大学机械加工工序卡片产品型号零件图号产品名称变速箱零件名称变速箱下盖共22 页第13 页车间工序号工序名称材料牌号130 钻孔HT200毛坯种类毛坯外形尺寸每毛坯可制件数每台件数金属型铸件754×400×186 1 1设备名称设备型号设备编号同时加工件数组合钻床夹具编号夹具名称切削液工位器具编号工位器具名称工序工时(分) 准终单件工步号工步内容工艺装备主轴转速切削速度进给量被吃刀量进给次数工时/minr/min m/min mm/r mm 机动辅助1 以结合面为基准,钻螺纹孔高速钢麻花钻、游标卡尺、万能角度尺710 22.7 0.18 5.1 1 0.272 以结合面为基准,钻右侧肋板通孔高速钢麻花钻、游标卡尺、万能角度尺125 22.0 0.80 28 1 0.753 以结合面为基准,钻正面凸台通孔高速钢麻花钻、游标卡尺、万能角度尺250 20.4 0.45 13 1 1.014 以结合面为基准,钻左侧肋板通孔高速钢麻花钻、游标卡尺、万能角度尺180 24.9 0.70 22 1 0.31设计(日期)校对(日期)审核(日期)标准化(日期)会签(日期)标记处数更改文件号签字日期标记处数更改文件号签字日期湖南科技大学机械加工工序卡片产品型号零件图号产品名称变速箱零件名称变速箱下盖共22 页第14 页车间工序号工序名称材料牌号140 钻孔HT200毛坯种类毛坯外形尺寸每毛坯可制件数每台件数金属型铸件754×400×186 1 1设备名称设备型号设备编号同时加工件数组合钻床夹具编号夹具名称切削液工位器具编号工位器具名称工序工时(分) 准终单件工步号工步内容工艺装备主轴转速切削速度进给量被吃刀量进给次数工时/minr/min m/min mm/r mm 机动辅助1 以结合面为基准,钻螺纹孔高速钢麻花钻、游标卡尺、万能角度尺710 22.7 0.18 5.1 1 0.27 5 以结合面为基准,钻通孔高速钢麻花钻、游标卡尺、万能角度尺355 20.1 0.35 9 1 0.29设计(日期)校对(日期)审核(日期)标准化(日期)会签(日期)标记处数更改文件号签字日期标记处数更改文件号签字日期湖南科技大学机械加工工序卡片产品型号零件图号产品名称变速箱零件名称变速箱下盖共22 页第15 页车间工序号工序名称材料牌号150 锪孔HT200毛坯种类毛坯外形尺寸每毛坯可制件数每台件数金属型铸件754×400×186 1 1设备名称设备型号设备编号同时加工件数组合钻床夹具编号夹具名称切削液工位器具编号工位器具名称工序工时(分) 准终单件工步号工步内容工艺装备主轴转速切削速度进给量被吃刀量进给次数工时/minr/min m/min mm/r mm 机动辅助1 以结合面为基准,对台阶上的组装孔锪平高速钢柱形锪钻、游标卡尺180 18.1 0.20 7 1 0.112 以结合面为基准,对正面凸台孔内侧锪平高速钢柱形锪钻、游标卡尺180 24.9 0.25 9 1 0.093 以结合面为基准,对右端面通孔内侧锪平高速钢柱形锪钻、游标卡尺180 18.1 0.20 7 1 0.11设计(日期)校对(日期)审核(日期)标准化(日期)会签(日期)标记处数更改文件号签字日期标记处数更改文件号签字日期湖南科技大学机械加工工序卡片产品型号零件图号产品名称变速箱零件名称变速箱下盖共22 页第16 页车间工序号工序名称材料牌号160 螺纹孔攻丝HT200毛坯种类毛坯外形尺寸每毛坯可制件数每台件数金属型铸件754×400×186 1 1设备名称设备型号设备编号同时加工件数组合攻丝机夹具编号夹具名称切削液工位器具编号工位器具名称工序工时(分) 准终单件工步号工步内容工艺装备主轴转速切削速度进给量被吃刀量进给次数工时/minr/min m/min mm/r mm 机动辅助1 前后端面螺纹孔攻丝高速钢机动丝锥355 13.4 1.25 1 0.132 顶面螺纹孔攻丝高速钢机动丝锥355 13.4 1.25 1 0.133 右端面螺纹孔攻丝高速钢机动丝锥355 13.4 1.25 1 0.134 两肋板中间凸台螺纹孔攻丝高速钢机动丝锥355 22.3 1.5 1 0.06设计(日期)校对(日期)审核(日期)标准化(日期)会签(日期)标记处数更改文件号签字日期标记处数更改文件号签字日期湖南科技大学机械加工工序卡片产品型号零件图号产品名称变速箱零件名称变速箱下盖共22 页第17 页车间工序号工序名称材料牌号170 粗镗HT200毛坯种类毛坯外形尺寸每毛坯可制件数每台件数金属型铸件754×400×186 1 1设备名称设备型号设备编号同时加工件数组合镗床夹具编号夹具名称切削液工位器具编号工位器具名称工序工时(分) 准终单件工步号工步内容工艺装备主轴转速切削速度进给量被吃刀量进给次数工时/minr/min m/min mm/r mm 机动辅助1 结合上下箱体,以结合面为基准,粗镗φ180支承孔硬质合金刀具、游标卡尺90 50.0 1.0 3 1 0.782 结合上下箱体,以结合面为基准,粗镗φ120支承孔硬质合金刀具、游标卡尺125 45.9 1.03 1 0.563 结合上下箱体,以结合面为基准,粗镗φ110支承孔硬质合金刀具、游标卡尺125 42.0 0.8 3 1 0.70设计(日期)校对(日期)审核(日期)标准化(日期)会签(日期)标记处数更改文件号签字日期标记处数更改文件号签字日期湖南科技大学机械加工工序卡片产品型号零件图号产品名称变速箱零件名称变速箱下盖共22 页第18 页车间工序号工序名称材料牌号180 粗镗HT200毛坯种类毛坯外形尺寸每毛坯可制件数每台件数金属型铸件754×400×186 1 1设备名称设备型号设备编号同时加工件数组合镗床夹具编号夹具名称切削液工位器具编号工位器具名称工序工时(分) 准终单件工步号工步内容工艺装备主轴转速切削速度进给量被吃刀量进给次数工时/minr/min m/min mm/r mm 机动辅助1 结合上下箱体,以结合面为基准,粗镗φ130支承孔硬质合金刀具、游标卡尺125 49.8 0.9 3 1 1.292 结合上下箱体,以结合面为基准,镗右端面凹槽硬质合金刀具、游标卡尺63 59.3 1.5 10 1 0.31设计(日期)校对(日期)审核(日期)标准化(日期)会签(日期)标记处数更改文件号签字日期标记处数更改文件号签字日期湖南科技大学机械加工工序卡片产品型号零件图号产品名称变速箱零件名称变速箱下盖共22 页第19 页车间工序号工序名称材料牌号190 半精镗HT200毛坯种类毛坯外形尺寸每毛坯可制件数每台件数金属型铸件754×400×186 1 1设备名称设备型号设备编号同时加工件数组合镗床夹具编号夹具名称切削液工位器具编号工位器具名称工序工时(分) 准终单件工步工步内容工艺装备主轴转速切削速度进给量被吃刀量进给工时/min号r/min m/min mm/r mm 次数机动辅助1 结合上下箱体,以结合面为基准,半精镗φ180支承孔硬质合金刀具、游标卡尺125 70.3 0.452 1 1.212 结合上下箱体,以结合面为基准,半精镗φ120支承孔硬质合金刀具、游标卡尺180 67.3 0.40 2 1 0.953 结合上下箱体,以结合面为基准,半精镗φ110支承孔硬质合金刀具、游标卡尺180 61.2 0.40 2 1 0.95设计(日期)校对(日期)审核(日期)标准化(日期)会签(日期)标记处数更改文件号签字日期标记处数更改文件号签字日期湖南科技大学机械加工工序卡片产品型号零件图号产品名称变速箱零件名称变速箱下盖共22 页第20 页车间工序号工序名称材料牌号200 半精镗HT200毛坯种类毛坯外形尺寸每毛坯可制件数每台件数金属型铸件754×400×186 1 1设备名称设备型号设备编号同时加工件数组合镗床夹具编号夹具名称切削液工位器具编号工位器具名称工序工时(分) 准终单件工步号工步内容工艺装备主轴转速切削速度进给量被吃刀量进给次数工时/minr/min m/min mm/r mm 机动辅助1 结合上下箱体,以结合面为基准,半精镗φ130支承孔硬质合金刀具、游标卡尺180 72.0 0.45 3 1 1.77设计(日期)校对(日期)审核(日期)标准化(日期)会签(日期)标记处数更改文件号签字日期标记处数更改文件号签字日期湖南科技大学机械加工工序卡片产品型号零件图号产品名称变速箱零件名称变速箱下盖共22 页第21 页车间工序号工序名称材料牌号210 精镗HT200毛坯种类毛坯外形尺寸每毛坯可制件数每台件数金属型铸件754×400×186 1 1设备名称设备型号设备编号同时加工件数组合镗床夹具编号夹具名称切削液工位器具编号工位器具名称工序工时(分) 准终单件工步号工步内容工艺装备主轴转速铣削速度进给量被吃刀量进给次数工时/minr/min m/min mm/z mm 机动辅助1 结合上下箱体,以结合面为基准,精镗φ180支承孔硬质合金刀具、游标卡尺180 101.7 0.15 1 1 2.472 结合上下箱体,以结合面为基准,精镗φ120支承孔硬质合金刀具、游标卡尺250 94.2 0.14 1 1 1.913 结合上下箱体,以结合面为基准,精镗φ110支承孔硬质合金刀具、游标卡尺250 86.4 0.14 1 1 1.91设计(日期)校对(日期)审核(日期)标准化(日期)会签(日期)标记处数更改文件号签字日期标记处数更改文件号签字日期湖南科技大学机械加工工序卡片产品型号零件图号产品名称变速箱零件名称变速箱下盖共22 页第22 页车间工序号工序名称材料牌号220 精镗HT200毛坯种类毛坯外形尺寸每毛坯可制件数每台件数金属型铸件754×400×186 1 1设备名称设备型号设备编号同时加工件数组合镗床夹具编号夹具名称切削液工位器具编号工位器具名称工序工时(分) 准终单件。
机械加工工艺过程卡片机械加工工艺过程卡片产品型号零(部件)图号产品名称零(部件)名称减速箱体共1页第1页材料牌号HT15毛坯种类铸件毛坯外形尺寸每毛坯可制件数 1 每台件数 1 备注工序号工序名称工序内容车间工段设备工艺设备工时/s准终单件I 时效,刷锈时效,刷锈II 划线划40,35,47孔的中心线,划上下平面轮廓卧式铣床圆柱铣刀III 铣下平面粗铣下平面卧式铣床圆柱铣刀170 IV 铣上平面粗铣精铣上平面卧式铣床圆柱铣刀288 V 铣端面粗铣半精铣35孔两端面卧式铣床圆柱铣刀144 VI 铣端面粗铣半精铣40孔两端面卧式铣床圆柱铣刀144 VII 镗孔以顶平面为基准面,粗镗半精镗,精镗0.02747,刮75至尺寸镗床镗刀120 VIII 镗孔以底面为基准面,粗镗半精镗精镗35,40孔镗床镗刀67.5 IX 钻孔钻8至尺寸,6*9沉孔14深8 立式钻床直柄麻花钻95.8 X 划线划35,40两端面的M5螺孔线共12个,划上平面4*M5螺孔线XI 钻孔钻孔,攻丝22-M5 立式钻床直柄麻花钻134 XII 去毛刺去毛刺,打印件号,流水号,上漆设计(日期)审核(日期)标准化(日期)会签(日期)标记处数更改文件号签字日期标记处数更改文件号签字日期机械加工工序卡片 1机械加工工序卡片产品型号零(部件)图号产品名称零(部件)名称减速箱体共8页第 1页车间工序号工序名材料牌号III 铣下平面HT150毛坯种类毛坯外形尺寸每毛坯可制件数每台件数铸件 1 1设备名称设备型号设备编号同时加工卧式铣床X60 1夹具编号夹具名称切削液专用铣夹具工位器具编号工位器具名称工序工时/s准终单件工步号工步内容工艺设备主轴转速/r﹒s-1切削速度/m﹒s-1进给量/mm﹒r-1走刀长度/mm进给次数工步工时/s机动辅助1 粗铣下平面圆柱铣刀9.33 1.4 0.2 181 1 126设计(日期)审核(日期)标准化(日期)会签(日期)标记处数更改文件号签字日期标记处数更改文件号签字日期机械加工工序卡片 2机械加工工序卡片产品型号零(部件)图号产品名称零(部件)名称减速箱体共8页第 2页·车间工序号工序名材料牌号IV 铣上平面毛坯种类毛坯外形尺寸每毛坯可制件数每台件数1 1设备名称设备型号设备编号同时加工卧式铣床X60 1夹具编号夹具名称切削液专用铣夹具工位器具编号工位器具名称工序工时/s准终单件工步号工步内容工艺设备主轴转速/r﹒s-1切削速度/m﹒s-1进给量/mm﹒r-1走刀长度/mm进给次数工步工时/s机动辅助1 粗铣上平面圆柱铣刀9.33 1.6 0.15 118 1 722 半精铣上平面圆柱铣刀13.33 1.7 0.1 118 1 72设计(日审核(日标准化(日期)会签(日期)期)期)标记处数更改文件号签字日期标记处数更改文件号签字日期机械加工工序卡片 3机械加工工序卡片产品型号零(部件)图号产品名称零(部件)名称减速箱体共8页第3页车间工序号工序名材料牌号V 铣端面HT150毛坯种类毛坯外形尺寸每毛坯可制件数每台件数铸件 1 1设备名称设备型号设备编号同时加工卧式铣床X60 1夹具编号夹具名称切削液专用铣夹具工位器具编号工位器具名称工序工时/s准终单件工步号工步内容工艺设备主轴转速/r﹒s-1切削速度/m﹒s-1进给量/mm﹒r-1走刀长度/mm进给次数工步工时/s机动辅助1 粗铣35孔两端面圆柱铣刀9.33 0.16 0.15 118 1 722 半精铣35孔两端面圆柱铣刀13.33 0.17 0.1 118 1 72设计(日审核(日标准化(日期)会签(日期)期)期)标记处数更改文件号签字日期标记处数更改文件号签字日期机械加工工序卡片 4机械加工工序卡片产品型号零(部件)图号产品名称零(部件)名称减速箱体共8页第 4 页车间工序号工序名材料牌号VI 铣端面HT150毛坯种类毛坯外形尺寸每毛坯可制件数每台件数铸件 1 1设备名称设备型号设备编号同时加工卧式铣床X60 1夹具编号夹具名称切削液专用铣夹具工位器具编号工位器具名称工序工时/s准终单件工步号工步内容工艺设备主轴转速/r﹒s-1切削速度/m﹒s-1进给量/mm﹒r-1走刀长度/mm进给次数工步工时/s机动辅助1 粗铣40孔两端面圆柱铣刀9.33 0.16 0.16 131 1 722 半精铣40孔两端面圆柱铣刀13.33 0.17 0.1 131 1 72设计(日期)审核(日期)标准化(日期)会签(日期)标记处数更改文件号签字日期标记处数更改文件号签字日期机械加工工序卡片 5机械加工工序卡片产品型号零(部件)图号产品名称零(部件)名称减速箱体共8页第5页车间工序号工序名材料牌号VII 镗孔HT150毛坯种类毛坯外形尺寸每毛坯可制件数每台件数铸件 1 1设备名称设备型号设备编号同时加工镗床 1夹具编号夹具名称切削液专用夹具工位器具编号工位器具名称工序工时/s准终单件工步号工步内容工艺设备主轴转速/r﹒s-1切削速度/m﹒s-1进给量/mm﹒r-1走刀长度/mm进给次数工步工时/s机动辅助1 粗镗0.02747,刮75至尺寸镗刀10 0.45 0.2 48 1 482 半精镗0.02747,刮75至尺寸镗刀10 0.54 0.06 48 1 483 精镗0.02747镗刀16.7 0.375 0.06 48 1 24设计(日期)审核(日期)标准化(日期)会签(日期)标记处数更改文件号签字日期标记处数更改文件号签字日期机械加工工序卡片 6机械加工工序卡片产品型号零(部件)图号产品名称零(部件)名称减速箱体共8页第6页车间工序号工序名材料牌号VIII 镗孔HT150毛坯种类毛坯外形尺寸每毛坯可制件数每台件数铸件 1 1设备名称设备型号设备编号同时加工镗床T611 1夹具编号夹具名称切削液专用夹具工位器具编号工位器具名称工序工时/s准终单件工步号工步内容工艺设备主轴转速/r﹒s-1切削速度/m﹒s-1进给量/mm﹒r-1走刀长度/mm进给次数工步工时/s机动辅助1 以底面为基准面,粗镗35,40孔镗刀 4.17 0.93 0.5 40 1 22.52 以底面为基准面,半精镗35,40孔镗刀 5.25 1 0.5 40 1 22.53 以底面为基准面,精镗35,40孔镗刀16.7 0.1 0.06 40 1 22.5设计(日期)审核(日期)标准化(日期)会签(日期)标记处数更改文件号签字日期标记处数更改文件号签字日期机械加工工序卡片7机械加工工序卡片产品型号零(部件)图号产品名称零(部件)名称减速箱体共8页第7页车间工序号工序名材料牌号IX 钻孔HT150毛坯种类毛坯外形尺寸每毛坯可制件数每台件数铸件 1 1设备名称设备型号设备编号同时加工钻床Z535 1夹具编号夹具名称切削液专用夹具工位器具编号工位器具名称工序工时/s准终单件工步号工步内容工艺设备主轴转速/r﹒s-1切削速度/m﹒s-1进给量/mm﹒r-1走刀长度/mm进给次数工步工时/s机动辅助1 钻8至尺寸直柄麻花钻11.33 2.8 0.1 19.8 1 17.52 钻6*9沉孔14深8直柄麻花钻9.08 2.5 0.1 19.8 1 78.3设计(日期)审核(日期)标准化(日期)会签(日期)标记处数更改文件号签字日期标记处数更改文件号签字日期机械加工工序卡片8机械加工工序卡片产品型号零(部件)图号产品名称零(部件)名称减速箱体共8页第8页车间工序号工序名材料牌号XI 钻孔HT150毛坯种类毛坯外形尺寸每毛坯可制件数每台件数铸件 1 1设备名称设备型号设备编号同时加工钻床Z535 1夹具编号夹具名称切削液专用夹具工位器具编号工位器具名称工序工时/s准终单件工步号工步内容工艺设备主轴转速切削速度进给量走刀长度进给次工步工时/s/r﹒s-1 /m﹒s-1 /mm﹒r-1 /mm 数机动辅助1 钻孔,攻丝22-M5直柄麻花钻16.7 0.16 0.1 14 1 220设计(日期)审核(日期)标准化(日期)会签(日期)标记处数更改文件号签字日期标记处数更改文件号签字日期。
箱体加工工艺过程及工序卡箱体加工是指对箱体进行各种工艺处理,以满足工程需求。
通常包括铣削、钻孔、切割、折弯、焊接、涂装等工序。
下面是一个箱体加工的工序卡,来详细描述箱体加工的工艺过程及各个工序。
工艺过程:1.下料:根据箱体的设计图纸,将所需的板材进行切割或折弯,得到对应的零件。
2.铣削:针对箱体零件的毛刺或边角进行铣削,使其表面平整,便于后续的连接和装配。
3.钻孔:对于需要固定件的箱体零件进行钻孔处理,以便于安装螺丝、铆钉和其他固定件。
4.切割:根据设计要求,对箱体零件进行切割加工,如切割窗口,开孔等。
5.折弯:对于带有折弯部分的箱体零件,采用机械设备对其进行折弯处理,以得到所需的弯度和形状。
6.焊接:将已经加工好的箱体零件进行定位并进行焊接,以形成完整的箱体结构。
7.打磨:对焊接后的箱体进行打磨处理,使焊接处平整光滑,达到美观和耐用的要求。
8.涂装:对已经打磨好的箱体进行涂装处理,以增加外观质量和抗腐蚀性。
9.组装:将经过涂装的箱体零件进行组装,包括固定件的安装、连接件的安装等。
10.检验:对组装完成的箱体进行检验,确保箱体的质量和功能满足设计要求。
11.包装:对合格的箱体进行包装,以便于运输和储存。
工序卡示例:工序卡号:01工序名称:下料工序内容:1.根据设计图纸,将所需板材切割成对应的形状和尺寸。
2.对切割好的板材进行折弯或加工,使其形成所需的零件。
3.对零件的边缘进行打磨,确保平整无毛刺。
工序卡号:02工序名称:铣削工序内容:1.将需要进行铣削的箱体零件进行定位,确保其固定在机床上。
2.根据需要进行的铣削处理,调整加工参数,使其达到设计要求的尺寸和形状。
3.对铣削后的零件进行检查,确保其平整光滑。
工序卡号:03工序内容:1.根据设计要求,对需要进行固定件安装的零件进行定位。
2.使用钻孔设备进行钻孔,确保孔的位置和尺寸准确。
3.对钻孔后的零件检查,确保孔的质量和精度。
工序卡号:04工序名称:切割工序内容:1.根据设计要求,对箱体零件进行切割处理,如切割窗口,开孔等。
景德镇陶瓷学院机械加工工序卡片产品名称减速器零件名称蜗轮减速器箱体第 1 页共21 页车间工序号工序名称材料牌号10 铸造HT200毛坯种类毛坯外形尺寸每毛坯可制件数每台件数铸造件204×190×261 1设备名称设备型号设备编号同时加工件数金属模夹具编号夹具名称切削液工位器具编号工位器具名称工序工时(分) 准终单件工步号工步内容工艺装备主轴转速切削速度进给量切削深度进给次数工步工时r/min m/min mm/r mm 机动辅助1 金属模铸造,铸造出符合设计要求的毛坯。
毛坯尺寸按照毛坯图上尺寸。
游标卡尺,分度值为0.02mm设计(日期)校对(日期)审核(日期)标准化(日期)会签(日期)景德镇陶瓷学院机械加工工序卡片产品名称减速器零件名称蜗轮减速器箱体第 2 页共21 页车间工序号工序名称材料牌号20 清砂HT200毛坯种类毛坯外形尺寸每毛坯可制件数每台件数铸造件204×190×261 1设备名称设备型号设备编号同时加工件数夹具编号夹具名称切削液工位器具编号工位器具名称工序工时(分) 准终单件工步号工步内容工艺装备主轴转速切削速度进给量切削深度进给次数工步工时r/min m/min mm/r mm 机动辅助1 清除浇注系统,冒口,型砂,飞边,飞刺等。
60设计(日期)校对(日期)审核(日期)标准化(日期)会签(日期)景德镇陶瓷学院机械加工工序卡片产品型号零件图号产品名称减速器零件名称蜗轮减速器箱体第 3 页共21 页车间工序号工序名称材料牌号30 热处理HT200毛坯种类毛坯外形尺寸每毛坯可制件数每台件数铸造件204×190×261 1设备名称设备型号设备编号同时加工件数加热炉夹具编号夹具名称切削液工位器具编号工位器具名称工序工时(分)准终单件工步号工步内容工艺装备主轴转速切削速度进给量切削深度进给次数工步工时r/min m/min mm/r mm 机动辅助1 人工时效处理: 把工件放入炉中,装炉温度≤200℃,升温速度≤100℃,保温温度:500~550℃,保温时间:4~6小时,冷却速度:30℃,出炉温度:≤200℃。
华侨大学机械加工工序卡产品型号零件名称零件号箱体工序名称工序号50.技检要求基准面左端面材料同时加工零件数设备牌号硬度名称型号HT200 1 立式铣床X53K夹具定额代号名称单件时间(分)每班次数每台件数工人等级专用夹具工步号工步内容走刀长度(毫米)走刀次数切削深度(毫米)切削速度(米/秒)主轴转速(转/分)进给量(毫米/转)机动时间(分)辅助时间(分)刀具辅具量具名称规格数量名称规格数量名称规格1 粗铣右端面 1 2.5 31.4 2002 0.471直径D为Ф50的C类可转位面铣刀1 游标卡尺拟制日期2012-06-23 审核日期批准日期共20 页第 1 页华侨大学机械加工工序卡产品型号零件名称零件号箱体工序名称工序号80技检要求基准面右端面材料同时加工零件数设备牌号硬度名称型号HT200 1 立式铣床X53K夹具定额代号名称单件时间(分)每班次数每台件数工人等级专用夹具工步号工步内容走刀长度(毫米)走刀次数切削深度(毫米)切削速度(米/秒)主轴转速(转/分)进给量(毫米/转)机动时间(分)辅助时间(分)刀具辅具量具名称规格数量名称规格数量名称规格1 粗铣后端面 1 2.5 31.4 2002 0.942直径D为Ф50的C类可转位面铣刀1 游标卡尺拟制日期2012-06-23 审核日期批准日期共20 页第 4 页华侨大学机械加工工序卡产品型号零件名称零件号箱体工序名称工序号90技检要求基准面右端面后端面材料同时加工零件数设备牌号硬度名称型号HT200 1 摇臂钻床Z3040夹具定额代号名称单件时间(分)每班次数每台件数工人等级专用夹具工步号工步内容走刀长度(毫米)走刀次数切削深度(毫米)切削速度(米/秒)主轴转速(转/分)进给量(毫米/转)机动时间(分)辅助时间(分)刀具辅具量具名称规格数量名称规格数量名称规格1 钻毛坯Ф25孔到Ф28 1 18.21 200 0.5 0.183 锥柄麻花钻锥柄机用铰刀游标卡尺塞规华侨大学机械加工工序卡产品型号零件名称零件号箱体工序名称工序号100技检要求基准面右端面后端面材料同时加工零件数设备牌号硬度名称型号HT200 1 卧式镗床T68夹具定额代号名称单件时间(分)每班次数每台件数工人等级专用夹具工步号工步内容走刀长度(毫米)走刀次数切削深度(毫米)切削速度(米/秒)主轴转速(转/分)进给量(毫米/转)机动时间(分)辅助时间(分)刀具辅具量具名称规格数量名称规格数量名称规格1 粗镗孔1(Ф3503.00 )到Ф34.5 1 3.25 23.82 220 0.2 0.31 镗通孔的镗刀 1 游标卡尺2 粗镗孔2(Ф35)到Ф33 1 1.5 22.80 220 0.2 0.34 镗通孔的镗刀 1 游标卡尺华侨大学机械加工工序卡产品型号零件名称零件号箱体工序名称工序号110技检要求基准面右端面Ф35孔材料同时加工零件数设备牌号硬度名称型号HT200 1 卧式车床C620-1夹具定额代号名称单件时间(分)每班次数每台件数工人等级专用夹具工步号工步内容走刀长度(毫米)走刀次数切削深度(毫米)切削速度(米/秒)主轴转速(转/分)进给量(毫米/转)机动时间(分)辅助时间(分)刀具辅具量具名称规格数量名称规格数量名称规格1 粗车Ф120003.0 外圆面到Ф121 12 75.6 200 0.2 0.03 硬质合金YT15 1 游标卡尺2 粗车3-Φ 5.5孔的左端面。
1 1.5 82.3 200 0.2 0.05 硬质合金YT15 1 游标卡尺拟制日期2012-06-23 审核日期批准日期共20 页第7 页华侨大学机械加工工序卡产品型号零件名称零件号箱体工序名称工序号120技检要求基准面左端面材料同时加工零件数设备牌号硬度名称型号HT200 1 卧式铣床X6130夹具定额代号名称单件时间(分)每班次数每台件数工人等级专用夹具工步号工步内容走刀长度(毫米)走刀次数切削深度(毫米)切削速度(米/秒)主轴转速(转/分)进给量(毫米/转)机动时间(分)辅助时间(分)刀具辅具量具名称规格数量名称规格数量名称规格1 精铣右端面 1 1 62.8 400 0.5 0.942直径D为Ф50的C类可转位面铣刀1游标卡尺刀口形直尺拟制日期2012-06-23 审核日期批准日期共20 页第8 页华侨大学机械加工工序卡产品型号零件名称零件号箱体工序名称工序号130技检要求基准面右端面材料同时加工零件数设备牌号硬度名称型号HT200 1 卧式铣床X6130夹具定额代号名称单件时间(分)每班次数每台件数工人等级专用夹具工步号工步内容走刀长度(毫米)走刀次数切削深度(毫米)切削速度(米/秒)主轴转速(转/分)进给量(毫米/转)机动时间(分)辅助时间(分)刀具辅具量具名称规格数量名称规格数量名称规格1 精铣左端面 1 1.5 62.8 400 0.5 1.88直径D为Ф50的C类可转位面铣刀1游标卡尺刀口形直尺拟制日期2012-06-23 审核日期批准日期共20 页第9 页华侨大学机械加工工序卡产品型号零件名称零件号箱体工序名称工序号140技检要求基准面右端面后端面材料同时加工零件数设备牌号硬度名称型号HT200 1 卧式镗床T68夹具定额代号名称单件时间(分)每班次数每台件数工人等级专用夹具工步号工步内容走刀长度(毫米)走刀次数切削深度(毫米)切削速度(米/秒)主轴转速(转/分)进给量(毫米/转)机动时间(分)辅助时间(分)刀具辅具量具名称规格数量名称规格数量名称规格1 粗镗孔2(Ф5203.00 ),镗倒角2×45° 1 2.75 24.46 150 0.2 0.567 镗通孔的镗刀 1 游标卡尺拟制日期2012-06-23 审核日期批准日期共20 页第10 页华侨大学机械加工工序卡产品型号零件名称零件号箱体工序名称工序号150技检要求基准面右端面材料同时加工零件数设备牌号硬度名称型号HT200 1 卧式镗床T68夹具定额代号名称单件时间(分)每班次数每台件数工人等级专用夹具工步号工步内容走刀长度(毫米)走刀次数切削深度(毫米)切削速度(米/秒)主轴转速(转/分)进给量(毫米/转)机动时间(分)辅助时间(分)刀具辅具量具名称规格数量名称规格数量名称规格1 半精镗Ф30孔 1 1 47.1 500 0.15 0.07 通孔镗刀 1 游标卡尺2 半精镗Ф30孔 1 1 48.36 440 0.15 0.227 通孔镗刀 1 游标卡尺3 精镗Ф3503.00+孔 1 0.25 71.34 630 0.12 0.173 微镗镗刀 1 专用量具4 精镗Ф3503.00+孔 1 0.25 71.84 440 0.12 0.322 微镗镗刀 1 专用量具拟制日期2012-06-23 审核日期批准日期共20 页第11 页华侨大学机械加工工序卡产品型号零件名称零件号工序名称工序号160技检要求基准面右端面右Ф35孔材料同时加工零件数设备牌号硬度名称型号HT200 1 卧式车床C620-1夹具定额代号名称单件时间(分)每班次数每台件数工人等级专用夹具工步号工步内容走刀长度(毫米)走刀次数切削深度(毫米)切削速度(米/秒)主轴转速(转/分)进给量(毫米/转)机动时间(分)辅助时间(分)刀具辅具量具名称规格数量名称规格数量名称规格1 精车Ф120003.0 外圆面与圆环面 1 1 150.6 400 0.75 1.5 外圆车刀 1 游标卡尺拟制日期2012-06-23 审核日期批准日期共20 页第12 页华侨大学机械加工工序卡产品型号零件名称零件号工序名称工序号170技检要求基准面左端面Ф52孔材料同时加工零件数设备牌号硬度名称型号HT200 1 摇臂钻床Z3025夹具定额代号名称单件时间(分)每班次数每台件数工人等级专用夹具工步号工步内容走刀长度(毫米)走刀次数切削深度(毫米)切削速度(米/秒)主轴转速(转/分)进给量(毫米/转)机动时间(分)辅助时间(分)刀具辅具量具名称规格数量名称规格数量名称规格1 钻3-Φ5.3 1 16.34 1000 0.25 0.12 Φ5.3钻头 1 游标卡尺2 铰3-Φ5.5 1 13.98 810 0.3 0.123 Φ5.5铰刀 1 游标卡尺拟制日期2012-06-23 审核日期批准日期共20 页第13 页华侨大学机械加工工序卡产品型号零件名称零件号工序名称工序号180技检要求基准面右端面右Ф35孔材料同时加工零件数设备牌号硬度名称型号HT200 1 卧式镗床T68夹具定额代号名称单件时间(分)每班次数每台件数工人等级专用夹具工步号工步内容走刀长度(毫米)走刀次数切削深度(毫米)切削速度(米/秒)主轴转速(转/分)进给量(毫米/转)机动时间(分)辅助时间(分)刀具辅具量具名称规格数量名称规格数量名称规格1 粗镗孔5(Ф4203.00+) 1 2.75 23.42 200 0.2 0.44 通孔镗刀 1 游标卡尺2 粗镗孔6(Ф6203.00+) 1 2.75 23.2 120 0.2 0.67 通孔镗刀 1 游标卡尺3 粗镗孔7(Ф885.03.0++) 1 2 32.93 120 0.2 0.93 通孔镗刀 1 游标卡尺拟制日期2012-06-23 审核日期批准日期共20 页第14 页华侨大学机械加工工序卡产品型号零件名称零件号箱体工序名称工序号190技检要求基准面右端面右Ф35孔材料同时加工零件数设备牌号硬度名称型号HT200 1 卧式镗床T68夹具定额代号名称单件时间(分)每班次数每台件数工人等级专用夹具工步号工步内容走刀长度(毫米)走刀次数切削深度(毫米)切削速度(米/秒)主轴转速(转/分)进给量(毫米/转)机动时间(分)辅助时间(分)刀具辅具量具名称规格数量名称规格数量名称规格1 精镗孔5(Ф4203.00+) 1 0.25 72.5 550 0.12 0.24 微镗镗刀 1 专用量具2 精镗孔6(Ф6203.00+) 1 0.25 71.1 370 0.12 0.36 微镗镗刀 1 专用量具3 半精镗孔Ф885.03.0++ 1 1 47 170 0.16 0.55 通孔镗刀 1 专用量具4 半精镗Ф885.03.0++孔内端面 1 1 47 170 0.16 0.037 端面镗刀 1 游标卡尺拟制日期2012-06-23 审核日期批准日期共20 页第15 页华侨大学机械加工工序卡产品型号零件名称零件号箱体工序名称工序号200技检要求基准面右端面材料同时加工零件数设备牌号硬度名称型号HT200 1 卧式铣床X6130夹具定额代号名称单件时间(分)每班次数每台件数工人等级专用夹具工步号工步内容走刀长度(毫米)走刀次数切削深度(毫米)切削速度(米/秒)主轴转速(转/分)进给量(毫米/转)机动时间(分)辅助时间(分)刀具辅具量具名称规格数量名称规格数量名称规格拟制 日期2012-06-23审核日期批准日期共 20 页 第 16 页 华侨大学 机 械 加 工 工 序 卡 产品型号 零件名称零件号箱体工序名称工序号210技检要求基准面 右端面材料同时加工零件数设备牌号硬度名称型号HT2001 卧式铣床 X6130夹具定额代号名称 单件时间(分) 每班次数 每台件数 工人等级专用夹具工步号工步内容走刀长度(毫米) 走刀次数 切削深度(毫米) 切削速度(米/秒) 主轴转速(转/分) 进给量(毫米/转) 机动时间(分) 辅助时间(分)刀具 辅具 量具 名称规格数量名称规格数量名称规格拟制日期 2012-06-23 审核日期批准日期共 20 页 第 17 页 华侨大学机 械 加 工 工 序 卡 产品型号 零件名称 零件号箱体工序名称工序号220技检要求基准面 右端面 Ф62孔材料同时加工零件数设备牌号硬度名称型号HT2001 摇臂钻床 Z3025夹具定额代号名称 单件时间(分) 每班次数 每台件数 工人等级专用夹具工步号 工步内容走刀长度(毫米)走刀次数 切削深度(毫米) 切削速度(米/秒) 主轴转速(转/分) 进给量(毫米/转) 机动时间(分) 辅助时间(分)刀具 辅具 量具 名称规格 数量 名称规格数量 名称规格 1 钻3-M5螺纹底孔3×Ф4.251 21.98 1750 0.3 0.1 Ф4.25麻花钻 1 塞规2 攻3-M5螺纹1 11.92 760 0.3 0.21 M5丝锥1 螺纹塞规华侨大学机械加工工序卡产品型号零件名称零件号箱体工序名称工序号230技检要求基准面右端面Ф62孔材料同时加工零件数设备牌号硬度名称型号HT200 1 摇臂钻床Z3025夹具定额代号名称单件时间(分)每班次数每台件数工人等级专用夹具工步号工步内容走刀长度(毫米)走刀次数切削深度(毫米)切削速度(米/秒)主轴转速(转/分)进给量(毫米/转)机动时间(分)辅助时间(分)刀具辅具量具名称规格数量名称规格数量名称规格1 钻4-M6螺纹底孔4×Ф5.1 1 22.42 1400 0.3 0.1 Ф5.1麻花钻 1 塞规2 攻4-M6螺纹 1 11.87 630 0.3 0.21 M6丝锥 1 螺纹塞规华侨大学机械加工工序卡产品型号零件名称零件号箱体工序名称工序号240技检要求基准面右端面Ф62孔材料同时加工零件数设备牌号硬度名称型号HT200 1 摇臂钻床Z3025夹具定额代号名称单件时间(分)每班次数每台件数工人等级专用夹具工步号工步内容走刀长度(毫米)走刀次数切削深度(毫米)切削速度(米/秒)主轴转速(转/分)进给量(毫米/转)机动时间(分)辅助时间(分)刀具辅具量具名称规格数量名称规格数量名称规格1 钻4-Ф8通孔 1 21.35 850 0.3 0.38 Ф8麻花钻 1 游标卡尺2 扩孔4-Ф10 1 11 350 0.2 1.37 Ф10扩孔复合钻1 游标卡尺3 锪8-Ф15阶梯孔 1 23.6 500 0.5 0.64 Ф15锪钻 1 游标卡尺拟制日期2012-06-23 审核日期批准日期共20 页第20 页。