组件技术标准
- 格式:doc
- 大小:2.53 MB
- 文档页数:11
光伏组件安装技术要求
1、安装场地要求:安装场地要求光照充足,有适当的坡度,没有高大的建筑物或树木阻挡阳光。
2、基础要求:安装基础要求坚固,承重能力强,可以承受风压和自身重量。
3、支架固定:支架要求固定牢固,铺设完毕后检查支架是否平整、水平。
支架与支架之间也要固定牢靠。
4、线路连接:光伏组件线路要求无短路、无断路,线路接口缺口要小。
5、安装角度:光伏组件安装角度要适当,一般在南北向纬度值的基础上增减一定角度即可。
6、接地要求:组件框架和支架必须接地,接地线要牢固连接,在旁边留有一定空隙,以便于施工人员检查使用。
7、安装高度:光伏组件安装距离地面高度一般为2-3米,要求便于施工、检查和维修。
8、防护要求:组件与支架的接触部分要进行防腐、绝缘处理,以延长使用寿命。
9、标准要求:组件必须符合国家标准和行业标准的规定,不达标不能投入使用。
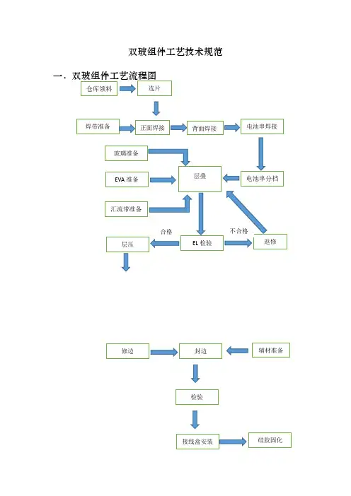
双玻组件工艺技术规范双玻双面组件的结构草图如下:图1:外观示意图图:2:组件层次结构示意图图3:双玻组件电池片互联示意图双玻组件的典型性能参数注:温度系数仅供参考,具体数据以所使用电池片的温度系数为准。
二、双玻组件的原材料说明1.电池片晶体硅太阳组件所用的电池片尺寸为156.75mm×156 .75mm的方片,典型电性能参数如下:156.75mm×156.75mm晶体硅太阳方片外型图如下:双面双玻组件由60片156.75mm*156.75mm单晶晶硅电池片串联组成,应确保每个组件所用电池单片的电性能一致性良好,一般组件的电性能是通过单片的串、并联来实现的,每个组件所用到的单片都必须确保它们有高度的电性能一致性,否则将对成品组件的电性能造成较大的影响。
在组件制造时,要对电池片性能进行分选,不允许将电性能差异较大的电池片串联在同一块组件中。
电池片的选购原则一般如下:a)一般选用国际国内知名厂商生产的电池片(每批的电性能一致性较有保障);采用当前先进工艺制作的电池片;b)按实际生产需求挑选合适的具有较高的性价比的厂家单片;c)色泽一致性要求要好d)一批单片要求破损,裂缝,缺角率控制在检验文件规定的范围内。
参考《GB/T12632》单晶体太阳电池总规范,对多晶硅电池来料质量提出要求。
2 钢化玻璃采用低铁钢化绒面玻璃(又称为白玻璃),厚度3.2mm,在太阳电池光谱响应的波长范围内(320-1100nm)透光率达91.5%以上(镀膜玻璃要求透光率在93.5%以上),对于大于1200 nm的红外光有较高的反射率。
此玻璃同时能耐太阳紫外光线的辐射,透光率不下降。
玻璃通过或符合国家标准GB/T 9963和GB 2828-87。
用作光伏组件封装材料的钢化玻璃,对以下几点性能有较高的要求a)抗机械冲击强度b)表面透光性c)弯曲度d)外观3. EVA晶体硅太阳电池封材料是EVA,它是乙烯与醋酸乙烯脂的共聚物,化学式结构如下(CH2—CH2)—(CH—CH2)|O|O —O —CH2EVA是一种热融胶粘剂,常温下无粘性而具抗粘性,以便操作,经过一定条件热压便发生熔融粘接与交联固化,并变的完全透明,长期的实践证明:它在太阳电池封装与户外使用均获得相当满意的效果。
太阳能级多晶硅光伏组件国标是指在太阳能光伏领域中,对于多晶硅光伏组件的产品规范和标准制定的国家标准。
太阳能光伏技术作为清洁能源的重要组成部分,对于光伏组件的质量和性能有着严格的要求,因此制定一套科学合理的国家标准对于行业发展和产品质量保障都具有重要意义。
一、多晶硅光伏组件国标是什么?多晶硅光伏组件国标是我国国家标准化管理委员会依据国家法律法规,针对太阳能光伏领域中的多晶硅光伏组件的设计、生产、检测和使用等方面的技术要求和规范,经过充分调研和讨论,由行业专家和相关企业共同制定的一套国家标准。
该标准主要包括多晶硅光伏组件的尺寸、电气特性、机械强度、耐候性等多个方面的技术要求和测试方法。
二、多晶硅光伏组件国标的重要性1. 促进光伏产业技术进步太阳能光伏技术是清洁能源领域的重要技术之一,而光伏组件是太阳能光伏发电系统中的核心部件。
多晶硅光伏组件国标的制定有助于规范行业内产品的质量和性能,促进光伏产业的技术进步,从而推动整个清洁能源产业的发展。
2. 提高产品质量和市场竞争力在市场经济条件下,产品质量是企业竞争力的核心。
制定多晶硅光伏组件国标能够统一产品的技术标准和质量要求,提高产品的一致性和可比性,有助于提升企业的产品质量和市场竞争力。
3. 保障用户权益和安全性光伏组件作为太阳能发电系统中的重要组成部分,直接关系到系统的发电效率和安全性。
多晶硅光伏组件国标的制定能够明确光伏产品的技术要求和性能指标,有效保障用户的权益和安全使用光伏产品。
三、多晶硅光伏组件国标的制定与应用1. 制定过程多晶硅光伏组件国标的制定是一个系统工程,一般由国家标准化管理委员会牵头,并组织专家和相关企业进行研究和讨论。
制定过程中需充分调研国内外相关行业标准和技术要求,并结合国内光伏产业的实际情况,制定适合国内市场需求和技术水平的多晶硅光伏组件国标。
2. 应用推广多晶硅光伏组件国标一旦制定完成,将通过国家标准化管理委员会正式发布和实施。
IEC61215是什么?它对于太阳能光伏组件有着怎样的重要性呢?在我国相关政策的支持下,太阳能光伏产业发展迅猛,而国际电工委员会(IEC)发布的IEC61215标准,旨在规范太阳能光伏组件的设计、制造和性能测试,进而确保光伏组件的质量和可靠性。
本文将详细介绍IEC61215标准的内容,分析其重要性,并探讨该标准对我国太阳能光伏产业的意义。
一、IEC61215标准的内容IEC61215标准是国际电工委员会发布的太阳能光伏组件质量和性能测试的国际标准。
该标准主要涉及太阳能光伏组件的设计、材料选用、制造工艺、性能测试等方面,旨在保证太阳能光伏组件的质量和可靠性,为光伏发电系统的长期稳定运行提供保障。
具体来说,IEC61215标准包括了对太阳能光伏组件的外观、尺寸、电性能、机械性能、温度特性等方面进行了详细的规定和测试方法,确保光伏组件在不同环境条件下均能正常运行,并具有一定的耐久性和稳定性。
该标准还对光伏组件的标识、包装、运输等环节进行了规范,以确保光伏组件在生产、运输、安装和运行过程中不会受到损坏或影响性能。
二、IEC61215标准的重要性IEC61215标准的发布对于太阳能光伏产业具有重要的意义。
该标准的出台将统一国际上太阳能光伏组件的质量标准,使得不同国家、地区生产的光伏组件可以在全球范围内通用,为国际贸易提供了便利。
IEC61215标准的实施将促进太阳能光伏产业的技术进步和产品质量提升,提高光伏组件的能量转化效率和使用寿命,降低发电成本,从而推动太阳能光伏发电技术的广泛应用。
再次,该标准还将提升太阳能光伏产品的市场声誉和竞争力,为消费者和投资者提供了可靠的参考依据,促进行业的健康发展。
三、IEC61215标准对我国太阳能光伏产业的意义作为世界上太阳能光伏产业最大的国家,我国的太阳能光伏产业发展迅猛。
IEC61215标准的发布对我国太阳能光伏产业的意义尤为重大。
该标准将促使我国光伏组件制造企业提高产品质量,提升技术水平,加强对材料、工艺、设备等方面的研发和控制,提高产品的市场竞争力。
光伏组件标准IEC61215光伏组件是利用太阳能光伏效应转化为电能的设备,广泛应用于太阳能发电系统中。
为保证光伏组件的性能和安全,国际电工委员会(IEC)制定了一系列的标准,其中最为重要和广泛适用的是IEC61215标准。
IEC61215标准是光伏组件的设计、性能和质量测试的国际标准,它涵盖了光伏组件的各项技术要求,是衡量光伏组件质量的重要标准之一。
该标准的制定旨在为光伏组件的设计和生产提供统一的规范,确保光伏组件具有良好的可靠性和性能。
IEC61215标准主要包括以下内容:1. 设计要求IEC61215标准对光伏组件的设计提出了具体要求,包括光伏电池片的选用、组件的结构设计和外观要求等。
这些设计要求旨在确保光伏组件具有良好的耐候性和机械强度,能够在各种恶劣环境下长期稳定运行。
2. 性能测试该标准对光伏组件的性能进行了详细的测试要求,包括光电转换效率、电性能、热性能、光老化性能等多个方面。
这些测试要求旨在确保光伏组件具有良好的电能转换效率和稳定的性能表现。
3. 质量控制IEC61215标准对光伏组件的生产过程和质量控制提出了具体要求,包括材料选择、工艺控制、产品检测等方面。
这些要求旨在确保光伏组件的质量稳定和可靠,确保产品符合设计要求。
4. 标识和包装标准要求光伏组件在生产完成后,必须进行明确的产品标识和合理的包装,确保产品在运输、存储和安装过程中不受损坏。
在实际生产和应用中,遵守IEC61215标准对光伏组件的设计、生产和应用具有重要意义。
遵守标准可以提高光伏组件的质量和可靠性,降低运行风险,延长产品使用寿命。
另通过遵守国际标准,可以增强产品的市场竞争力,获得更多的国际认可和市场机会。
IEC61215标准是光伏组件行业的重要标准之一,对光伏组件的设计、生产和应用具有重要意义。
只有严格遵守该标准,光伏组件才能具有良好的性能和质量,为可持续发展和清洁能源产业的发展做出应有贡献。
光伏组件的应用前景随着全球对清洁能源的需求不断增加,光伏组件作为太阳能发电系统的核心部件,具有广阔的应用前景。
原材料技术标准(组件)目录目录2 钢化玻璃3EVA ------------------------------------------------------------------------ ---------- 5背板6 铝材7 接线盒---8 硅胶10焊带、汇流带----------------------------------------------------------------------- 11钢化玻璃材料名称:超白布纹钢化玻璃适用范围:本规范适用于各种规格型号太阳能组件专用玻璃的质量检验参考标准:GB/T9963-1998 钢化玻璃国家检验标准太阳电池组件玻璃标准征求意见稿GB/T2828.1-2003 周期检查计数抽样程序及抽样标准主要技术标准:12、性能标准EVA 产品名称:EVA适用范围:本规范适用于各种规格型号太阳能组件所用 参考标准:杭州福斯特热熔胶膜有限公司企业标准日本HI SHEET 有限公司企业标准GB/T9535地面用晶体硅光伏组件设计鉴定与定型主要技术参数:1、性能指标一2、性能指标二EVA 的质量检验背板产品名称:背膜适用范围:本规范适用于各种规格型号太阳能组件专用背板的质量检验参考标准:奥地利ICOSOLAR企业标准GB/T9535 地面用晶体硅光伏组件设计鉴定与定型主要技术参数:1、性能指标2、性能指标二铝材产品名称:铝材适用范围:本规范适用于各种规格型号太阳能组件专用边框型铝材的质量检验。
参考标准:GB/T5237.1-2004 铝合金建筑型材第一部分基材GB/T5237.2-2004 铝合金建筑型材第二部分阳极氧化、着色型材GB/T2828-1987 周期检查计数抽样程序及抽样表主要技术参数:1、外观要求产品名称:接线盒适用范围:本规范适用于各种规格型号太阳能组件接线盒的质量检验。
参考标准:订货合同及协议技术质量要求。
太阳能组件图纸、技术要求。
单玻组件3.2mm玻璃技术标准全文共四篇示例,供读者参考第一篇示例:单玻组件3.2mm玻璃技术标准一、3.2mm 玻璃的材料要求1. 玻璃的成分:3.2mm厚度的玻璃主要由硅砂、石灰石、碳酸钠和其他辅助原料熔制成。
其成分应符合国家标准,稳定性好,不含有有害物质。
2. 玻璃的透光性:3.2mm厚度的玻璃应保证其透光性良好,不应有色差和气泡,避免影响建筑整体的美观度和采光效果。
3. 玻璃的强度:3.2mm厚度的玻璃在工程应用中需要具备一定的抗风压和抗震能力,因此其强度需达到国家标准要求,能够承受一定的外力作用而不破裂。
1. 玻璃的生产工艺:3.2mm厚度的玻璃应采用先进的生产工艺,包括浮法玻璃生产工艺、涂膜工艺等,确保玻璃表面平整、透明度高、光洁度好。
2. 玻璃的磨边工艺:3.2mm厚度的玻璃在使用过程中需要进行磨边处理,以避免边缘锐利伤人。
磨边工艺应精细,确保边缘光滑平整,不易伤手。
3. 玻璃的钢化工艺:为提高玻璃的强度和安全性,3.2mm厚度的玻璃可采用钢化工艺进行处理。
钢化玻璃不仅具备较高的抗冲击能力,还能在破裂时碎成小颗粒,减少伤害风险。
1. 玻璃的安装方式:3.2mm厚度的玻璃可采用插接式安装或幕墙系统安装,具体安装方式需根据建筑设计和结构要求确定。
2. 玻璃的密封要求:3.2mm厚度的玻璃在安装过程中需进行密封处理,确保其与金属构件之间无漏水现象,增强建筑外墙的密闭性和耐候性。
3. 玻璃的固定要求:3.2mm厚度的玻璃在安装过程中应合理设置支撑结构,加固边缘,确保其固定稳固,不易受外力影响而脱落或破损。
1. 外观检验:检查3.2mm厚度的玻璃表面是否平整、无瑕疵,边缘是否整齐光滑,透光性是否良好,颜色是否均匀。
2. 强度检测:通过各类强度测试设备对3.2mm厚度的玻璃进行抗风压、抗震等方面的测试,确保其符合国家标准要求。
3. 钢化度检验:对通过钢化工艺处理的3.2mm厚度的玻璃进行钢化度测试,确保其强度和安全性达到要求。
一、过程检验标准1.芯片检验标准2.玻璃检验标准3.铝合金检验标准4.涂锡带检验标准尺寸公差≤±0.01mm,涂锡层均匀,易于焊接,抗拉强度好,不易断裂。
5.接线盒检验标准密封、防水,能与硅橡胶牢固粘合,耐老化,绝缘,具有旁路二极管,二极管具有足够的反向耐压与较低正向漏电流,二极管具有高低温的耐温性,整个线路具有较低的电阻,盒体具有足够的散热空间,插头具有好的耐疲劳性二、最终检验标准三、相应规格电气性能参数Dimemsions1580×808×35mmElectrical Characeteristic44.4Open CircuilVoltage(V)5.40Short CircuilCurrenl(A)35.6Max.PowerVoltage(V)5.05Max.powerCurrent(A)+0.017%℃TemperatureCoefficienls of Isc(%)-0.34%℃TemperatureCoefficienls of Voc(%)-0.48%℃TemperatureCoefficienls of Pm(%)-40 to + 85℃OperatingTemperralureConditions:(STC):Irradiance:1000W/m2, spectral distribution AM1.5, Cell temperature:25℃Features and BenefitsHigh efficicncy solar cellsConditions:(STC):Irradiance:1000W/m2, spectral distribution AM1.5, Cell temperature:25℃Features and BenefitsHigh efficicncy solar cellsNominal 12V DC for standard outputCells are Iaminated with EVA, TPT andtempered glass ensuring long life and themost stringent safety requirements forhigh-voltage operation.Anodized aluminum frame withconvenience mounting slotsWithstand hing wind pressure and snowloadOutstanding low-light performancePreeminent aesthetic appearanceEasy installationOutput power tolerance of ±3%25 year limited warranty on power output,2 year limited warranty on materials andworkmanship。
光伏组件的国家标准[标准号] GB/T 9535-1998[标准名称] 地面用晶体硅光伏组件设计鉴定和定型[实施时间] 1999-06-01[标准内容]本标准规定了地面用晶体硅光伏组件设计鉴定和定型的要求,该组件是在GB/T4797.1中所定义的一般室外气候条件下长期使用。
本标准仅适用于晶体硅组件,有关薄膜组件和其他环境条件如海洋或赤道环境条件的标准正在考虑之中。
本标准不适用于带聚光器的组件。
本试验程序的目的是在尽可能合理的经费和时间内确定组件的电性能和热性能,表明组件能够在规定的气候条件下长期使用。
通过此试验的组件的实际使用寿命期望值将取决于组件的设计以及它们使用的环境和条件。
[标准号] GB/T 14008-1992[标准名称] 海上用太阳电池组件总规范[实施时间] 1993-06-09[标准内容]本标准规定了海上用硅太阳电池组件的产品分类、技术要求、试验方法、检验规则、标志、包装、运输及贮存。
本标准适用于平板型海上用硅太阳电池组件,不适用于聚光或其他类型的太阳电池组件。
海上用硅太阳电池组件。
[标准号] GB/T 17683.1-1999《在地面不同接收条件下的太阳光谱辐照度标准》[标准名称] 太阳能在地面不同接收条件下的太阳光谱辐照度标准第1部分:大气质量1.5的法向直接日射辐照度和半球向日射辐照度[实施时间] 1999-11-01[标准内容]本标准提供了一套标准光谱辐照度分布,适用于在直射辐照度和半球向辐照度下确定太阳能热系统、光伏以及其他系统、部件与材料的相关性能。
[标准号] GB/T 19064-2003[标准名称] 家用太阳能光伏电源系统技术条件和试验方法[实施时间] 2003-09-01[标准内容]本标准规定了定义、分类与命名、技术要求、文件要求、试验方法、检验规则以及标志、包装。
本标准适用于太阳能电池方阵、蓄电池组、充放电控制器、逆变器及用电器等组成的家用太阳能光伏电源系统。
GB/T19064-2003家用太阳能光伏电源系统技术条件和试验方法本标准2003年4月15日发布,2003年9月1日实施,本刊摘录主要内容如下:1 范围本标准规定了离网型家用太阳能光伏电源系统及其部件的定义、分类与命名、技术要求、文件要求、试验方法、检验规则以及标志、包装。
光伏组件设计标准光伏组件设计标准是指对光伏组件设计过程中所遵循的一系列规范和标准,这些规范和标准包括技术、环境、安全等多个方面,旨在保证光伏组件的性能和质量,以及安全可靠地运转。
下面介绍一些光伏组件设计中的主要标准。
1. 组件尺寸和质量标准组件尺寸和质量标准是指光伏组件在设计和生产过程中必须遵循的规范和标准。
组件尺寸应符合行业标准,例如尺寸标准应符合IEC 61215、IEC 61730等相关国际标准。
同时,组件表面应平整光滑,无划痕、裂纹、泡孔等缺陷,且外观应整齐美观。
2. 组件性能标准组件性能标准是指光伏组件在正常工作条件下所应具有的性能指标。
常见的组件性能标准包括电性能、机械性能、环境适应性、可靠性等方面。
组件在设计和生产过程中必须遵循这些标准,保证组件在使用中能够达到预期的性能。
3. 安全标准安全标准是指光伏组件在使用过程中应遵循的安全规范和标准。
这些标准通常包括电气安全、防雷、防火等方面。
组件应具有符合国家相关安全标准的电气安全性能,能够抵御日常雷电等环境影响,且具备良好的热传导性能,能够有效防火。
4. 检测和认证标准检测和认证标准是指光伏组件应该遵循的检测和认证规范和标准。
组件在生产出厂前,需要经过一系列的检测和认证,以保证组件能够符合行业标准和相关法规要求,同时也可以增加消费者的信心和购买兴趣。
常见的检测和认证标准包括IEC、UL等国际认证标准等。
5. 环保标准环保标准是指光伏组件在生产和使用环节中必须遵循的环境保护规范和标准。
组件应该采用环保型原材料,减少对环境的影响,同时也应该符合相关国际环保标准。
组件生产过程中应该采用低能耗、低污染的生产方式,减少可能造成的环境污染。
总之,在光伏组件的设计过程中,必须遵循这些标准,以保证组件的性能和质量,以及安全可靠地运转,同时也减少可能对环境造成的影响。
原材料技术标准(组件)目录目录------------------------------------------------------------------------------2 钢化玻璃------------------------------------------------------------------------------3 EV A------------------------------------------------------------------------------------5 背板------------------------------------------------------------------------------6 铝材------------------------------------------------------------------------------7 接线盒---------------------------------------------------------------------------------8 硅胶------------------------------------------------------------------------------10 焊带、汇流带------------------------------------------------------------------------11钢化玻璃材料名称:超白布纹钢化玻璃适用范围:本规范适用于各种规格型号太阳能组件专用玻璃的质量检验。
参考标准:GB/T9963-1998钢化玻璃国家检验标准太阳电池组件玻璃标准征求意见稿GB/T2828.1-2003周期检查计数抽样程序及抽样标准主要技术标准:1、外观标准检验项目说明缺陷允许数量表面状况表面清洁、光亮、平整;不允许有彩虹;不允许有裂纹;不允许有擦不掉的白雾状或棕黄色等附着物。
光伏组件标准
光伏组件的标准涉及多个方面,包括技术等级、配置标准、质量等级等。
技术等级方面,根据应用需求和地域特点,主要分为A、B、C、D四个级别,分别适用于欧、美、加、日、澳等发达国家和地区、东南亚、中东、非洲等国家和地区、国内客户以及本企业自用。
配置标准方面,根据技术级别,光伏组件的配置也有所不同。
A级组件通常采用A 级芯片、入口TPT、A级玻璃、入口或优质国产快固型EVA以及A级铝合金边框。
B级组件则采用B级芯片,其他配置如A级EVA、B级玻璃和A级铝合金边框。
C级组件则采用C级芯片和国产快固/普通型EVA,D级组件采用D级芯片和国产快固/普通型EVA。
质量等级方面,光伏组件的质量等级通常分为一等品、合格品两个等级。
一等品组件质量更高,性能更优,适用于对性能要求高的场合。
合格品组件则满足基本的质量要求,适用于一般场合。
此外,光伏组件的标准还涉及到产品的技术规范,包括产品的功能、性能、结构等方面的技术要求。
这些技术规范标准通常由行业协会或权威机构制定,以确保产品的质量和性能达到一定的标准。
在实际应用中,选择合适的技术等级和配置标准的组件对于提高光伏系统的性能和稳定性至关重要。
同时,遵循质量等级标准也是保证光伏组件质量的重要手段。
组件出货(A品)技术标准
编制:审核:批准:
目录
文件修改摘要 3
1、标准内容
1.1外观标准 4
1.1.1边框 4
1.1.2玻璃面 4
1.1.3接线盒 4
1.1.4背膜 5
1.1.5气泡 6
1.1.6杂物 6
1.1.7电池片7
1.1.8电池主栅线与互连条8
1.1.9汇流条9
1.1.10条码9
1.2 电性能标准10
2.1-2.3包装、储存和运输10 2、标准性引用文件11
目的:本技术标准规定了公司生产的光伏组件一般或通用技术要求和分等标准,为组件生产,检验提供判断依据。
注:以下所有未标注单位均为mm。
标准内容
L:花斑最长长度
N:花斑数量
W::花斑最宽宽度d:电池片距玻璃边距离
完全偏离
部分偏离
:汇流条与电池片的最短距离;:汇流条与边框内边最短距离;
4包装、储存和运输
4.1包装
采用指定材料包装箱包装,每箱两块。
在包装中应有产品设计文件规定的文件,如说明书等。
产品外包装箱上应依照产品设计文件,标明规定的信息。
4.2运输
使用集装箱运输。
面向国内客户的小功率组件,在运输过程中不使用集装箱时,应有防撞击,防挤压,防雨淋等措施。
4.3储存
产品储存环境应满足下列条件:
温度不高于35℃;
相对湿度不大于70%
文件编号:QMS/PE-2006-TQ-III028B 11 无腐蚀性气体气氛。
储存过程中应有防撞击,防挤压,防潮湿等措施,保证先进先出。
5 标准性引用文件
GB/TA9535-1998 地面用晶硅光伏组件设计鉴定和定型(eqv.IEC1215:1 1993)
GB/T6495.1-1996 光伏器件第一部分:光伏电流----电压特性测量(idt.IEC904.1: 1987)
IEC904.8 Measurement principles for terrestrial photovoltaic(PV)solar devices with reference spectral irradiance data。