尾气处理系统介绍
- 格式:doc
- 大小:22.00 KB
- 文档页数:2
SCR系统的工作原理SCR系统,即选择性催化还原系统(Selective Catalytic Reduction System),是一种用于降低柴油发动机尾气中氮氧化物(NOx)排放的排放控制技术。
本文将详细介绍SCR系统的工作原理。
一、SCR系统的组成SCR系统主要由催化剂、尿素喷射系统、氨气传感器和控制单元等组成。
1. 催化剂:SCR系统中的催化剂通常采用氨基催化剂,如氨基硅胶、氨基钼酸盐等。
催化剂的作用是将尾气中的氮氧化物与尿素(NH3)反应生成氮气(N2)和水蒸气(H2O)。
2. 尿素喷射系统:尿素喷射系统由尿素储存罐、尿素泵、尿素喷射器等组成。
尿素喷射系统的作用是将尿素溶液喷射到催化剂前,通过催化剂的作用将尿素分解为氨气和二氧化碳。
3. 氨气传感器:氨气传感器用于监测尾气中氨气的浓度,以确保SCR系统的正常工作。
当氨气浓度过高或者过低时,控制单元可以相应调整尿素喷射量,以保持SCR系统的效率。
4. 控制单元:控制单元是SCR系统的核心,负责监测和控制SCR系统的各个组件。
它通过接收氨气传感器的信号,调整尿素喷射量,以实现对尾气中氮氧化物的有效还原。
二、SCR系统的工作原理SCR系统的工作原理可以分为以下几个步骤:1. 尾气进入SCR催化剂:发动机排出的尾气首先进入SCR催化剂。
催化剂的作用是将尾气中的氮氧化物与尿素溶液中的氨气发生反应,生成氮气和水蒸气。
2. 尿素喷射:尿素喷射系统会根据氨气传感器的信号,控制尿素喷射量。
尿素喷射器将尿素溶液喷射到催化剂前,尿素在催化剂的作用下分解为氨气和二氧化碳。
3. 氨气与氮氧化物反应:催化剂表面的氨气与尾气中的氮氧化物发生反应,生成氮气和水蒸气。
反应的化学方程式为:4NO + 4NH3 + O2 → 4N2 + 6H2O。
4. 尾气排放:经过SCR系统的处理,尾气中的氮氧化物被还原为无害的氮气和水蒸气。
处理后的尾气通过排气管排出。
三、SCR系统的优势SCR系统具有以下几个优势:1. 高效降低氮氧化物排放:SCR系统能够将尾气中的氮氧化物有效还原,使其排放量大幅降低,符合环保要求。
国六后处理系统国六柴油后处理系统介绍国六后处理系统是一种针对柴油车辆的尾气排放进行处理的系统。
随着环保意识的增强,人们对机动车尾气排放的要求也越来越高,因此推出了国六标准,要求柴油车辆的尾气排放更加清洁。
国六后处理系统的出现,使得柴油车辆能够达到更严格的排放标准,减少有害气体的排放对环境造成的污染。
国六后处理系统主要包括SCR(Selective Catalytic Reduction)催化还原、DPF(Diesel Particulate Filter)颗粒捕集器和DOC(Diesel Oxidation Catalyst)柴油氧化催化器等三种技术。
首先是SCR催化还原技术,它通过喷射尿素溶液到尾气中,然后进入SCR催化转化器中与其中的氮氧化合物发生化学反应,将氮氧化合物转化为氮气和水蒸气,从而减少了尾气中的氮氧化合物含量。
SCR催化还原技术具有高效、高性能和高可靠性的特点,能够有效地减少氮氧化合物的排放。
其次是DPF颗粒捕集器技术,它主要通过过滤的方式捕集并收集柴油车尾气中的颗粒物,包括细颗粒物和可吸入颗粒物。
DPF颗粒捕集器通常由多个细小的细腻通道组成,通过过滤颗粒物的方式实现对颗粒物的捕集。
当捕集器内的颗粒物达到一定程度时,系统会进行清洗,将捕集的颗粒物通过加热或其他方式进行燃烧,进一步减少颗粒物的排放。
最后是DOC柴油氧化催化器技术,它主要通过氧化反应将柴油尾气中的一氧化碳(CO)和氢气(HC)转化为二氧化碳(CO2)和水蒸气。
DOC柴油氧化催化器通常由铂、钯和铑等贵金属组成的催化剂材料构成,这些催化剂能够提高氧化反应的速率和效率,从而有效地减少一氧化碳和氢气的排放。
除了以上三种技术,国六后处理系统还可以包括其他技术,如排气再循环技术(EGR)等,以进一步减少尾气排放的含量。
总而言之,国六后处理系统是一种针对柴油车辆的尾气排放进行处理的系统,通过SCR催化还原、DPF颗粒捕集器和DOC柴油氧化催化器等技术,能够有效地减少尾气中的有害气体排放,使得柴油车辆能够达到更严格的国六标准,减少对环境的污染。
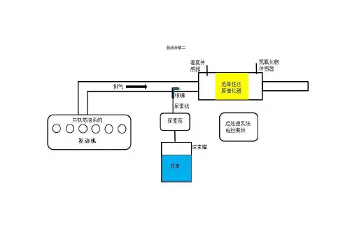
技术介绍二
选择性催化还原,简称SCR。
它的主要功能是降低发动机排放物里的氮氧化物。
选择性催化还原系统的主要零件有尿素泵、喷嘴、还原催化器、氮氧化物传感器、温度传感器、尿素线和尿素罐等。
它的基本工作原理是:柴油发动机根据发动机的工况和其它相关条件给尿素泵发出喷射尿素指令,尿素泵将尿素溶液从尿素罐里抽出并经过喷嘴喷到排气管里,尿素溶液在排气管里转化成氨,将氮氧化物变成氮气和水。
它的简要系统工作原理图如下。
这一技术路线在欧洲占主流,欧洲长途载货车通常采用SCR技术,而短途运输或者城市公交车则选择EGR+DPF技术。
采用该技术路线的主要有康明斯、马克、底特律柴油发动机、戴姆勒克莱斯勒、沃尔沃、达夫、依维柯。
半导体尾气处理系统工作原理
半导体尾气处理系统是一种应用于半导体行业的环保设备,主要用于处理半导体制造过程中产生的废气。
该系统的工作原理是通过物理、化学等方式对废气进行处理,将废气中的有害物质转化为无害物质,从而达到净化空气、保护环境的目的。
半导体尾气处理系统会将废气收集起来,经过初步处理后进入主处理设备。
主处理设备分为物理处理和化学处理两个阶段。
物理处理主要是通过过滤、吸附、凝结等方式将废气中的粉尘、烟雾等固体物质去除,化学处理则主要是通过化学反应将废气中的有机物、无机物等化学物质转化为无害物质。
物理处理阶段,废气首先进入过滤器,通过滤网将气体中的粉尘、烟雾等固体物质去除。
然后进入吸附设备,通过吸附剂将废气中的有机物、无机物等化学物质吸附在吸附剂上。
最后进入凝结器,将废气中的水蒸气等液态物质通过冷却凝结成液态,再通过排水管道排出。
化学处理阶段,废气进入反应室,与氧气、催化剂等物质进行化学反应。
反应后,废气中的有机物、无机物等化学物质被转化为二氧化碳、水等无害物质,并通过排气管道排出。
经过物理、化学处理后的废气会经过排放管道排出,但在排放前还需要进行尾气监测,确保废气排放标准符合国家规定。
如果发现废
气排放不符合标准,需要及时调整处理设备,直至达到标准。
半导体尾气处理系统通过物理、化学等方式对废气进行处理,将废气中的有害物质转化为无害物质,达到净化空气、保护环境的目的。
该系统的工作原理复杂,需要各种设备协同作业,但却是一项十分重要的环保设备,对半导体行业的可持续发展起到了重要作用。
尾气处理原理
尾气处理是指对机动车尾气中的有害气体进行处理的技术。
随着汽车数量的增加,尾气排放对环境造成的影响也越来越大,因此尾气处理技术变得越来越重要。
本文将介绍尾气处理的原理及相关技术。
首先,尾气处理的原理是通过一系列的化学反应将有害气体转化为无害物质,从而减少对环境的污染。
常见的尾气处理技术包括三元催化转化、颗粒捕集器、氮氧化物还原催化剂等。
三元催化转化是目前最常用的尾气处理技术之一。
它利用三元催化剂将一氧化碳、碳氢化合物和氮氧化物转化为二氧化碳、水和氮气,从而减少有害气体的排放。
这种技术在汽车上广泛应用,效果显著。
另一种常见的尾气处理技术是颗粒捕集器。
颗粒捕集器可以捕集柴油车尾气中的颗粒物,防止其排放到大气中。
通过定期清洗或燃烧这些颗粒物,可以有效减少柴油车的尾气排放。
氮氧化物还原催化剂是针对柴油车尾气中氮氧化物排放较多的
问题而设计的。
它利用还原剂将氮氧化物转化为氮气和水,从而减少对环境的影响。
这种技术在柴油车上得到了广泛应用。
除了以上提到的技术外,还有一些新型的尾气处理技术不断涌现,如SCR技术、DPF技术等。
这些技术在不同类型的车辆上有着不同的应用,但它们的核心原理都是通过化学反应将有害气体转化为无害物质。
总的来说,尾气处理技术的发展为环境保护做出了重要贡献。
随着技术的不断进步,尾气处理技术将会变得更加高效、环保。
相信在不久的将来,汽车尾气对环境造成的影响将会得到有效控制。
重汽国Ⅳ柴油机SCR系统介绍重汽国Ⅳ柴油机SCR系统介绍SCR技术(Selective Catalytic Reduction)是目前处理柴油机尾气中氮氧化物(NOx)的最为先进的技术之一,重汽在生产国Ⅳ柴油机时采用了SCR系统来满足新的排放标准。
SCR系统由催化还原剂和尿素水溶液组成。
催化还原剂是一种重要的催化剂,有助于将NOx转化为分别具有无毒性的氮气和水蒸气,从而降低了柴油机的尾气排放。
尿素水溶液则是用于供给催化剂,其主要成分为尿素和水,当该水溶液进入催化还原剂后可以在特定温度下分解出氨气,从而促进了催化剂的反应。
重汽国Ⅳ柴油机SCR系统的工作原理是:柴油机燃烧后产生的NOx进入SCR装置,在催化剂的作用下,NOx与尿素水溶液中的氨气发生反应,生成无害的氮氧化物和水。
而且由于这个催化过程中需要的温度相对较高,通常需要通过柴油机的废气再加热,实现SCR系统催化反应。
重汽国Ⅳ柴油机SCR系统的特点是可靠性高,具有良好的效果。
首先,SCR催化剂的制作工艺的加工精度高,耐用程度高,这可以获得一个很好的性能;其次,通过选择适合的尿素水溶液,催化剂的反应速度和效率可以得到很好的提升,使柴油机的尾气排放符合国家的新环保标准,发挥出优秀的功效;此外,SCR系统结构简单,不增加额外成本,相比其他类似技术,SCR装置具有出色的代价效益。
总的来说,重汽国Ⅳ柴油机的SCR系统是一种技术先进、可靠性高、能够成功降低柴油机尾气污染的环保技术。
它成功地解决了NOx排放问题,,有效地减少了对环境的污染,为人们的健康和生活环境提供了承诺。
以下是重汽国Ⅳ柴油机SCR系统相关的数据:1. 重汽国Ⅳ柴油机SCR系统的氮氧化物(NOx)排放量要求:在负载不超过100%的重量情况下,排放量不超过3.5g/kWh;在负载超过100%但不超过110%的情况下,排放量不超过4.5g/kWh。
2. 重汽国Ⅳ柴油机SCR系统使用的尿素水溶液的成分:尿素占比32.5%,水占比67.5%。
尿素系统工作原理尿素系统是现代柴油发动机上常见的尾气处理系统,其主要作用是将发动机排放的氮氧化物(NOx)转化为无害的氮气和水蒸气。
尿素系统由尿素水溶液箱、喷射泵、喷射喷嘴、氮氧化物传感器和SCR催化剂组成。
下面我们来详细了解一下尿素系统的工作原理。
首先,尿素水溶液箱中存放着尿素水溶液,这是尿素系统的原料。
当发动机工作时,尿素水溶液会被喷射泵送入喷射喷嘴,然后喷射到SCR催化剂上。
在SCR催化剂的作用下,尿素水溶液中的尿素会与氮氧化物发生化学反应,将有害的氮氧化物转化为无害的氮气和水蒸气。
这样一来,发动机排放的尾气中的有害物质就会得到有效净化,达到环保排放的要求。
在尿素系统中,氮氧化物传感器起着至关重要的作用。
它能够实时监测发动机排放的氮氧化物的含量,并将监测到的数据传输给发动机控制单元。
发动机控制单元根据氮氧化物传感器的数据,调节喷射泵的工作状态,确保尿素水溶液的喷射量能够满足SCR催化剂对氮氧化物的净化需求。
这样一来,尿素系统能够始终保持高效净化排放氮氧化物的能力。
尿素系统的工作原理简单清晰,通过化学反应将有害氮氧化物转化为无害物质,从而实现对柴油发动机尾气的净化。
尿素系统的运行状态受到多方面因素的影响,如尿素水溶液的质量、喷射泵的工作状态、SCR催化剂的活性等。
因此,在日常使用中,需要定期检查尿素水溶液的余量,保持尿素系统的正常工作状态。
总的来说,尿素系统是现代柴油发动机上必不可少的尾气处理设备,其工作原理简单而高效。
通过尿素系统的净化作用,柴油发动机排放的氮氧化物得到有效控制,大大减少了对环境的污染。
希望本文对尿素系统的工作原理有所帮助,让大家对尿素系统有了更深入的了解。
尾气处理原理
尾气处理是指对发动机排出的废气进行处理,以减少对环境的污染。
尾气处理的原理是通过一系列的化学反应和物理过程,将废气中的有害物质转化为对环境影响较小的物质,从而达到净化空气的目的。
首先,尾气处理的原理之一是催化转化。
在汽车尾气处理系统中,催化转化是通过催化剂将一氧化碳(CO)、氮氧化物(NOx)和碳氢化合物(HC)转化为二氧化碳(CO2)、氮气(N2)和水蒸气(H2O)。
催化剂通常是由铂、钯、铑等贵金属组成的,它们能够在适当的温度下促进有害气体的氧化还原反应,从而将有害气体转化为无害物质。
其次,尾气处理的原理还包括颗粒物过滤和氮氧化物还原。
颗粒物过滤是指通过滤网或陶瓷滤芯等材料将颗粒物截留下来,从而净化尾气。
氮氧化物还原则是通过加入尿素溶液到尾气中,利用催化剂将氮氧化物还原为氮气和水,从而减少对大气层的污染。
此外,尾气处理的原理还包括燃烧控制和尾气再循环。
燃烧控制是通过调节发动机的燃烧过程,减少有害气体的产生。
尾气再循环则是将一部分废气重新引入发动机中参与燃烧,从而减少有害气体的排放。
总的来说,尾气处理的原理是通过多种方式对废气进行处理,减少有害物质的排放,保护环境和人类健康。
随着技术的不断进步,尾气处理技术也在不断完善,为我们创造了更清洁的空气和更健康的生活环境。
尾气抽排系统简介尾气抽排系统是指一种用于排放车辆尾气中的有害物质的装置。
随着汽车保有量的增加,机动车尾气对环境和人体健康造成的影响日益凸显,因此尾气抽排系统的使用变得越来越重要。
尾气抽排系统通常由排气管、催化转化器、消声器和排气管尾端组成。
其目的是将车辆排放的废气中的有害物质(如一氧化碳、氮氧化物和颗粒物)净化处理,并降低噪音。
排气管排气管是尾气抽排系统的重要组成部分。
它连接到发动机的排气歧管,将废气导向至后面的催化转化器。
排气管一般采用不锈钢制造,具有耐高温、耐腐蚀的特性。
另外,排气管还需要考虑车辆的悬挂系统,以防止与地面的接触和碰撞。
催化转化器催化转化器是尾气抽排系统中的核心组件。
其作用是将废气中的有害物质转化为无害的气体。
催化转化器中通常包含有催化剂,如铂、钯和铑等贵金属,用于催化化学反应。
常见的催化转化器有三元催化转化器和颗粒捕集催化转化器。
三元催化转化器主要用于减少一氧化碳、氮氧化物和非甲烷总烃的排放。
颗粒捕集催化转化器则主要用于捕集颗粒物,如柴油车排放的颗粒物。
催化转化器工作的效率受到温度的影响,因此通常需要具有较高的排气温度才能发挥最佳效果。
因此,在冷启动阶段,催化转化器的净化效果较差。
消声器消声器是尾气抽排系统中的另一个重要组件。
其作用是降低车辆排气时产生的噪音。
消声器的结构通常由内管和外壳组成。
内管上安装有吸音材料,可以吸收和减低声音的传播。
消声器的设计需要根据车辆的排气量和噪音要求进行匹配,以确保噪音能够在合理的范围内。
监测和维护尾气抽排系统的监测和维护对于确保系统的正常运行至关重要。
在车辆的定期保养中,应检查排气管、催化转化器和消声器的连接是否紧固,并查看是否存在漏气和损坏现象。
此外,在催化转化器部分还需要检查催化剂是否存在损坏和堵塞。
为了更好地降低尾气的排放,尾气抽排系统的监测也变得越来越重要。
通过安装尾气排放监测装置,可以实时监测车辆尾气中的有害物质排放情况,从而及时采取措施进行处理和改善。
柴油机尾气净化原理
柴油机尾气净化原理是通过一系列的技术和装置来减少和去除尾气中的有害物质,以达到净化排放的目的。
以下是柴油机尾气净化的主要原理:
1. 预处理:柴油机尾气在进入净化系统之前,需要进行预处理,包括氧化催化、颗粒物沉降和去除可燃物等步骤。
这些步骤可以在进入后续的净化装置之前减少尾气中的有害物质含量。
2. 颗粒物过滤:柴油机尾气中的颗粒物是主要的污染来源之一。
颗粒物过滤器是一种可以捕捉颗粒物的装置,通过孔隙和过滤介质的作用,将颗粒物截留在过滤器中,使尾气排放中的颗粒物浓度降低。
3. 氮氧化物还原:氮氧化物是另一种柴油机尾气中的有害物质,包括一氧化氮(NO)和二氧化氮(NO2)。
氮氧化物还原技
术通过引入还原剂(如尿素溶液,即尿素SCR技术)或可还
原材料(如铁基催化剂,即Fe-SCR技术),可以将尾气中的
氮氧化物还原为无害的氮气和水。
4. 非甲烷总烃处理:非甲烷总烃(NMHC)是由未完全燃烧
的燃料或油脂产生的一类有害物质。
通过使用吸附剂或氧化剂等材料,可以将尾气中的NMHC捕获或氧化为无害的物质。
5. 高温催化:高温催化技术可以提高尾气中有害物质的催化转化效率。
利用催化剂的作用,在较高的温度下促使尾气中的有害物质发生催化反应,将其转化为较为无害的物质。
综上所述,通过预处理、颗粒物过滤、氮氧化物还原、非甲烷总烃处理和高温催化等技术和装置的组合应用,可以实现对柴油机尾气的净化,降低有害物质的排放浓度,提高柴油机的环保性能。
SCR系统的工作原理一、引言SCR(Selective Catalytic Reduction)系统是一种用于减少柴油发动机尾气中氮氧化物(NOx)排放的技术。
本文将详细介绍SCR系统的工作原理。
二、SCR系统组成SCR系统由以下几个关键组件组成:1. 氨水喷射装置:用于将氨水(NH3)喷射到尾气中。
2. SCR催化剂:位于尾气管道中,用于催化还原尾气中的NOx。
3. 尾气传感器:用于监测尾气中的NOx浓度。
4. SCR控制单元:用于控制氨水喷射装置的喷射量。
三、工作原理SCR系统的工作原理如下:1. 尾气进入SCR催化剂:当柴油发动机运行时,尾气通过排气管道进入SCR催化剂。
2. 尾气中的NOx被催化剂吸附:SCR催化剂表面存在催化剂剂料,这些剂料能够吸附尾气中的NOx。
3. 氨水喷射:当尾气中的NOx浓度达到一定阈值时,SCR控制单元会向氨水喷射装置发送信号,使其喷射适量的氨水到尾气中。
4. 氨水与NOx反应:喷射的氨水与尾气中的NOx发生反应,生成氨气(NH3)和水(H2O)。
5. SCR催化剂催化反应:生成的氨气与SCR催化剂表面的NOx发生催化反应,将NOx还原为氮气(N2)和水。
6. 净化后的尾气排放:经过SCR催化剂处理后,尾气中的NOx被减少,净化后的尾气排放到大气中。
四、优点和应用SCR系统具有以下优点:1. 高效减排:SCR系统能够有效减少柴油发动机尾气中的NOx排放,达到国家排放标准。
2. 燃油经济性:SCR系统的使用不会对柴油发动机的燃油经济性产生明显影响。
3. 可靠性高:SCR系统的关键组件经过严格设计和测试,具有较高的可靠性和耐久性。
SCR系统广泛应用于以下领域:1. 柴油车辆:SCR系统是柴油车辆尾气净化的主要技术之一,被广泛应用于卡车、公交车等柴油车辆中。
2. 发电厂:SCR系统也被用于发电厂的柴油发电机组中,以减少发电过程中产生的NOx排放。
3. 工业领域:柴油发动机在工业领域中的应用也可以通过SCR系统来减少尾气中的NOx排放。
汽油发动机台架的尾气排放处理方案TWC\DPF\DOC\SCR一、汽油发动机的尾气处理系统一般地,汽油发动机的尾气处理系统由三元催化来完成。
三元催化是一种氧化催化剂,在富氧燃烧的条件下(λ在1.0附近),如图1 所示,可以将尾气中的一氧化碳(CO),碳氢(HC),和氮氧化合物(NOx)同时除去。
图1. 一个典型三元催化剂中转换效率与空燃比的关系二、汽油发动机台架的尾气处理系统2.1 尾气处理方式如果发动机在台架内正常运转,λ值控制在窗口范围内,三元催化就能完成尾气处理的功能。
但是台架中的发动机由于处于测试状态,很可能不能对λ值进行有效控制,或者催化剂本身工作不正常。
在这种情况下,就要对发动机尾气进行特殊处理。
发动机工作不正常表现在或者过于富燃(λ>1.03),或者过于稀燃(λ<0.97)。
在发动机过于富燃时,如图1所示,NOx的转换效率会很高,但HC与CO的转换效率下降。
这时,三元催化本身不能完成对HC和CO的转换,需要对尾气掺氧,然后使用氧化催化剂将其去除。
当发动机过于稀燃时,HC和CO的转换效率会很高,但是NOx 的转换效率会降低很多。
在这种情况下,需要使用选择性催化还原(SCR)装置将其去除。
氧化催化剂的工作温度与三元催化剂基本相同,但是在使用SCR装置时,需要将尾气温度降低到300度到400度的工作区间(汽油机尾气温度在400度到900度),同时将空燃比λ值升高到1.5以上,以优化SCR的转换效率。
2.2 系统构成图2. 汽油发动机台架的尾气处理系统2.2.1 三元催化(TWC)正常工作条件下,汽油发动机排出的尾气空燃比λ控制在0.97到1.03的区间内,这时,三元催化工作,将发动机排出的NOx,CO,以及HC等成分去除。
2.2.2 氧化催化剂DOC当发动机过度富燃时,氮氧传感器NOx1检测到λ值小于0.97(氮氧传感器的前级是个λ传感器)。
这时,尾气中会存在大量未燃的HC和CO. 启动风扇,并打开阀门V1控制新鲜空气的流量,使得λ值超过1.5以上,从而启动DOC,将HC和CO等成分氧化掉。
SCR系统的工作原理SCR系统是一种广泛应用于柴油发动机尾气处理的技术,用于减少氮氧化物(NOx)的排放。
它是一种选择性催化还原(Selective Catalytic Reduction)技术,通过将尿素溶液喷入尾气中,将NOx转化为无害的氮气和水。
SCR系统由以下几个主要部分组成:尿素溶液储存和供给系统、尿素喷射系统、催化剂和尾气处理系统。
1. 尿素溶液储存和供给系统:尿素溶液通常以32.5%的浓度储存在专用的尿素溶液箱中。
这个系统包括尿素溶液箱、尿素泵、尿素喷嘴和尿素喷射控制单元。
尿素泵将溶液从储存箱中抽取出来,并将其送入尿素喷嘴。
尿素喷射控制单元负责监测尾气中的NOx浓度,并根据需要控制尿素喷射量。
2. 尿素喷射系统:尿素喷射系统由尿素喷嘴和相关的传感器组成。
尿素喷嘴将尿素溶液喷入尾气管中,使其与尾气混合。
传感器负责监测尿素喷射量和尿素喷射位置,以确保喷射的准确性和效果。
3. 催化剂:SCR系统中的催化剂通常由钛酸铵(TiO2)和其他辅助材料组成,被放置在尾气管中。
当尿素溶液喷入尾气中时,其中的氨(NH3)与NOx发生化学反应,生成氮气和水。
催化剂起到催化剂剂的作用,加速反应的进行。
4. 尾气处理系统:尾气处理系统由尾气管、催化剂和其他附件组成。
尾气从发动机排出后,通过尾气管进入SCR系统。
在SCR系统中,尿素溶液喷入尾气中,与NOx发生反应,减少其排放。
处理后的尾气中,大部分的NOx已被转化为氮气和水,减少了对环境的污染。
SCR系统的工作原理是基于尿素溶液和催化剂的配合作用,通过选择性催化还原反应将NOx转化为无害物质。
它是一种高效、可靠的尾气处理技术,被广泛应用于柴油发动机和其他需要减少NOx排放的领域。
通过SCR系统,我们可以有效地保护环境,减少空气污染。
实验室尾气系统特色说明1. 什么是实验室尾气系统?实验室尾气系统,顾名思义,就是那些帮你处理实验过程中产生的各种气体的“超人”系统。
要知道,实验室就像一个疯狂的小化学工厂,各种化学反应一上来,气体、蒸汽、气味就像狂风暴雨一样扑面而来,根本不给你喘息的机会。
如果没有一个好的尾气系统,这些气体可就会变成实验室里的“大麻烦”,不仅危害到实验人员的健康,还可能对实验结果产生影响。
所以,尾气系统就像一个忠实的“卫士”,时刻保护着我们的实验环境不被污染。
2. 尾气系统的主要功能2.1 去除有害气体首先,尾气系统最主要的任务就是“清理战场”,去除那些有害的气体。
试想一下,实验中产生的废气如果直接释放到空气中,那是多么的恐怖!像那些挥发性有机物(VOC)和其他化学物质,不仅味道刺鼻,长时间吸入还会对身体造成伤害。
所以,尾气系统的工作就是把这些有害的气体抓住,带到一个安全的地方进行处理,确保实验室的空气清新无害。
2.2 保证实验环境安全其次,尾气系统还肩负着保证实验环境安全的责任。
实验室里的气体,尤其是那些爆炸性、易燃性或者毒性的气体,如果处理不当,就像是火药桶一样危险。
尾气系统通过高效的过滤和处理,能有效防止这些气体的泄漏,让实验环境保持在一个安全、可控的状态。
这就像你在家里安装了一个最先进的防盗系统,保证任何不速之客都无法侵入你的私人领地。
3. 尾气系统的工作原理3.1 气体收集那尾气系统是怎么工作的呢?首先,它会通过各种管道把实验室内产生的废气都“抓住”。
这些管道就像一张巨大的网,把所有的废气都捉到了一起。
然后,这些废气会被送到一个集中的地方进行处理。
就好像是你的厨房垃圾,都要送到一个专门的垃圾处理区。
3.2 废气处理接下来,废气处理就是尾气系统的“大戏”了。
一般来说,尾气系统会经过几个步骤来处理这些气体。
比如,先通过一个预处理设备,把废气里的大颗粒物质和液体去除掉。
然后,通过化学反应或者物理吸附的方式,把气体中的有害成分去掉。
实验室尾气系统特色说明在实验室里,大家可知道,尾气系统可是个不得不提的主角!你想啊,实验室里一堆化学反应,哗啦哗啦的冒出各种气体,搞不好就成了“大烟囱”,那可就糟糕了。
尾气系统就像是实验室的守护神,默默无闻地在一旁工作,把那些危险的气体处理掉,绝对不让它们跑到外面去,真是“防患未然”的好帮手。
想象一下,如果没有这个系统,整个实验室可能就成了“气体博物馆”,各种气味扑鼻而来,谁能受得了?这系统的工作原理其实也挺简单的。
它通过排风扇把实验室里的尾气吸走,就像吸尘器一样,专门“吃掉”那些不干净的东西。
吸上来的气体会经过一系列的过滤和处理,里面的有害成分就像被“打包”了一样,最后安全地排出去。
说实话,这过程就像给气体做个大扫除,清理得干干净净,心里也能踏实不少,毕竟“无毒无害”才是王道嘛!尾气系统的设计也非常考究。
一般来说,它的管道布局得像迷宫一样,确保每个角落都能被“照顾到”。
这可不是随便拉几根管子就行的,它们的材料和直径都得精心选择,确保耐腐蚀又不易堵塞。
就像选车一样,得考虑品牌、性能、耐用性,绝对不能马虎。
越是细致入微,实验室的安全性就越有保障,这才是“细节决定成败”的道理。
说到维护,这尾气系统也需要“宠爱”。
定期的检查和清理,简直就像给宠物洗澡,不洗不行,洗得好,才能保持健康。
要知道,万一哪天这个系统出问题,那可真是“草木皆兵”,连个试管都不敢碰了。
所以,实验室的小伙伴们可得时刻保持警惕,定期对尾气系统进行“体检”,确保它始终处于最佳状态。
这个系统也在不断进化。
现在很多实验室都开始使用智能化的尾气处理装置,可以实时监测尾气的成分,数据直接传到电脑上,真是高科技的典范!这种设备就像一个“侦探”,随时侦查实验室的空气质量,遇到问题立即报警,绝对不能让任何有害物质“逍遥法外”。
这才是真正的“未雨绸缪”,让实验室的小伙伴们心里倍儿踏实。
尾气系统不仅是为了安全,还是为了保护我们的环境。
想象一下,如果实验室里的有害气体被随便排放,周围的空气质量会变得多糟糕?那可就影响到很多人的健康,真是“自毁前程”。
尾气处理系统工作原理
小朋友我来啦!
嘿,你知道汽车跑起来后面会冒气吗?那可不是简单的气,这里面可有大讲究呢!今天我就来给你讲讲尾气处理系统的工作原理。
先来说说为啥要有这个尾气处理系统吧!就好像我们人,如果一直制造垃圾不处理,那周围不就变得乱糟糟臭烘烘的啦?汽车也是一样呀,如果它排放的尾气不处理,那空气不就被污染得一塌糊涂啦?
尾气处理系统就像是汽车的“清洁小卫士”。
它里面有好多厉害的“小伙伴”一起合作,把那些有害的尾气变得不那么坏。
比如说,有一个叫“三元催化器”的东西,它可神奇啦!就像一个超级过滤大网,能把尾气中的一氧化碳、碳氢化合物和氮氧化物这些“小坏蛋”抓住,然后通过化学反应,把它们变成危害小一点的气体。
你想想看,这是不是很像我们在学校里,老师把调皮捣蛋的同学教育好,让他们变得乖乖的?
还有呢,尾气处理系统里还有颗粒捕捉器。
这东西就像一个小小的“吸尘器”,专门把尾气里那些小小的颗粒给吸住,不让它们跑出去捣乱。
你可能会问啦,那这些被抓住的东西都去哪里了呢?其实呀,它们有的被转化成了其他物质,有的就被储存起来,等积攒到一定程度,再统一处理掉。
我再给你打个比方,尾气处理系统工作就像是一场足球比赛。
各种零部件就是球员,它们分工合作,有的负责防守,有的负责进攻,最终的目的就是把有害的尾气这个“球”给处理好,不让它进“球门”,也就是不让它危害我们的环境。
你说,要是没有尾气处理系统,那我们的空气得多糟糕呀!汽车跑在路上,后面全是乌烟瘴气的,我们出门都得戴个大口罩,多难受呀!所以说,尾气处理系统可真是太重要啦!
我的观点就是,尾气处理系统是保护环境的大功臣,我们得好好爱护它,让它一直为我们的蓝天白云努力工作!。
EGR:废气再循环系统,使氮氧化合物排放值降低,减低微粒排放排气再循环就是将废气中的一部分引入燃烧室中,参与燃烧过程。
由于排气的主要成分是惰性气体(CO2,H2O,N2等),它们具有较高的比热,当新混合气与排气混合,热容量即随之增大,降低最高的燃烧温度;同时EGR对新混合气的稀释,也相应的降低了氧的浓度,从而使NO X 在燃烧过程中生成量受到抑制。
EGR(排气再循环)已经在降低NO X上取得了很大的成功,它在降低NO X排放的同时往往会使其他排放物增加,尤其是微粒的排放。
EGR 的稀释作用使燃烧过程中的最高温度降低,有效抑制了NO X的形成,但是由于混合气中氧气浓度降低,燃烧反应不完全,使未燃碳氢化合物、一氧化碳和微粒的排放增加,微粒增加尤其明显。
因此EGR多与过滤器结合使用。
微粒捕集器(DPF)也称柴油机排气微粒过滤器(Diesel Particulate Filter),是目前国际上最接近商品化的柴油机微粒后处理技术,也是目前全球公认的微粒消除技术,该技术可以有效地减少柴油机车的微粒排放。
然而,需要指出的是,微粒捕集器可以拦截和捕获的微粒是有限的,一旦微粒捕集器被微粒物填满,微粒捕集器被堵塞,会影响发动机工作,这时就需要将拦截和捕获的微粒处理掉。
由于这些微粒的主要成分是碳和少量可溶性有机挥发物,可以通过燃烧将其转化成CO2和水,从而减少对环境的污染。
这一过程被称之为“微粒捕集器再生”。
氧化型催化转化器(DOC):指安装在柴油车发动机排气系统中,通过催化氧化反应,能降低排气中一氧化碳(CO)、总碳氢化合物(THC)和颗粒物(PM)中SOF等污染物排放量的排气后处理装置。
颗粒过滤器(DPF):指安装在发动机排气系统中,通过过滤来降低排气中颗粒物的装置。
当DPF载体的表面涂覆有催化剂,称为催化型颗粒过滤器。
DPF使用一段时间后,收集在DPF中的PM需要定期去除掉,从而恢复DPF过滤性能的过程称为颗粒过滤器的再生。
可分为主动再生和被动再生。
主动再生利用外加能量(如:电加热器、燃烧器或发动机操作条件的改变以提高排气温度)使DPF内部温度达到PM的氧化燃烧温度而进行的再生。
被动再生指利用柴油车排气本身所具有的能量进行的再生,一般针对于CDPF或DOC+DPF的系统。
选择性催化还原装置(SCR):指安装在发动机排气系统中,将排气中的氮氧化物(NO X)进行选择性催化还原,以降低NO X排放量的排气后处理装置。
该系统需要外加能产生还原剂的物质(例如,能水解产生NH3的尿素)。