丰田卡罗拉空调线路图
- 格式:pdf
- 大小:236.83 KB
- 文档页数:5
A6黑色12345 90980-11599A7灰色123490980-10942(示宽灯、DRL、前转向信号灯)A8黄色1290980-12490A9黑色21390980-11016(大灯水平马达)A10灰色1290980-11207A13黑色12390980-10845A14黑色1290980-11156A15黑色1290980-11019A16黑色21390980-11016 (大灯水平马达)A17灰色123490980-10942(示宽灯、DRL、前转向信号灯)A18黄色1290980-12490A19黑色2182824-60460A20黑色1290980-11070A21黑色1 90980-10619A22黑色190980-10619A23黑色2182824-60460A24黑色190980-10619A25黑色1290980-12416A26黑色12 90980-12416A29黑色1290980-11659(高)A30黑色1290980-11659(高)A1白色1 32 490980-11118A2蓝色2134590980-12954A3黑色23415690980-12831A4白色1290980-10825A5黑色1290980-10825A11白色123 90980-10956A12白色1290980-10903A27黑色1290980-12900A28灰色2190980-12A31-259-A41黑色252627282930313233343536373811415161718192021222324132345678910111290980-WA064A35黑色12345690980-12382A36黑色12345690980-12382A40黑色12345678141516171819202191011121322232425262728293031323334353637383940414243444546474849505152535455565758596090980-12931A33黑色23190980-10841A34黑色1290980-11003A31黑色2182824-60460(低)A32黑色2182824-60460(低)A37白色3567918201716144158191021221121312190980-12372A38蓝色3567918201716144158191021221121312190980-12372A39黑色3567918201716144158191021221121312190980-12372A42黑色252627282930313233343536373811415161718192021222324132345678910111290980-WA065-260-B11B2黑色1234590980-12292B31B4灰色2190980-10735B51B6灰色1290980-11051B8灰色190980-11363B9灰色1290980-11156B10黑色190980-11400B11黑色1290980-11875B12灰色1290980-11875B13黑色12 90980-11875B14灰色1290980-11875B15灰色87921346590980-12A23B16黑色1290980-12611B17黑色2 90980-12A88B18灰色123490980-10869B19黑色1290980-11025B20黑色12390980-10845B21灰色1234567891011121390980-12326B22蓝色12 90980-11156B23黑色12390980-12353B24灰色12390980-12353B25黑色1290980-11162B26灰色1290980-11162B27灰色12 3490980-11930B28黑色12345690980-11858B29黑色123490980-11885B30灰色123490980-11885B31黑色123490980-11885B7灰色1290980-10576-261-B32灰色123490980-11885B33黑色12390980-10845B34黑色1290980-11156B35黑色1290980-11156B36黑色123490980-12495B381B39黑色6162636465919293949576777879801231241251261271091101111011021031331341356869707172737475838485868788899011511611711811912012112266818267112113114969798991001281291301311323132333435363738394041424344451041051061071081361371381391402627282930565758596090980-12A38C11D1黑色1290980-11875-262-E1白色1234567891090980-10997E2白色1234567891090980-10997E3白色1234567891090980-10997E4白色12345690980-10996E5白色12345690980-10996E6白色12345690980-10996E7白色1234590980-12366E8白色8765431290980-12551E9白色8765432190980-11615E10白色1290980-12063E11黑色12111213141516171819202122345242378691090980-12912E12黑色1290980-12063E13黑色134571214111082961390980-12370E14黄色123490980-12160E15黑色123456789101112131415161718192090980-12460E16白色1234567891090980-12359E17白色123456790980-12358E18白色1615141312111098765432190980-11665E19黄色11134567891314151617181921232425262728293020102212290980-12391E20黑色8765431290980-12551E21黑色1290980-11579E22黑色1234567890980-12558E23黑色123490980-11136E25白色1315161823261417242556789104321122019112228272190980-12330E26白色1290980-12498E27黑色2134590980-12954E28白色1234590980-12366-263-E30黑色12390980-11667E31黑色2190980-11918E32白色2115164185196207218229231024112513271428317122690980-12555E33白色2115164185196207218229231024112513271428317122690980-12555E34白色21131431541651761871982092110221123122490980-12554E35白色21131431541651761871982092110221123122490980-12554E36白色12378919202110111222232413141525262745616171828293090980-12909E37白色5671718198910202122111213232425141516262728123490980-12908E38白色1097862543190980-12135E39白色12345690980-12012E40白色2190980-11918E41灰色1290980-11148E42白色134571214111082961390980-12370E43白色3121237278289291030113112321333143418382040424173722219395256261535163690980-12557E44白色2134590980-12954E45黑色1234567891090980-12898E29黑色1627389101112131441551690980-12423-264-E46灰色1234567890980-12520E47白色35678101113141516181412917282824-52390E48白色5671718198910202122111213232425141516262728123482824-52380E49白色12378919202110111222232413141525262745616171828293082824-52370E50黑色1234591087690980-12368E51黑色123456790980-12092E52黑色1234567890980-12558E53灰色123490980-12876E54黑色123490980-11950E55黑色3121237278289291030113112321333143418382040424173722219395256261535163690980-12557E56黑色5432190980-11909E57灰色6758432190980-12550E58灰色1234567891090980-10993E59黑色1234567131211109890980-12767E60黑色6758432190980-12550E61黑色1098765432190980-12162E62黑色1234590980-12366E63黑色1137894125613201923222110141511621718242526272829303132333435363738394090980-12924E64黑色1290980-10825E65黑色1234591087690980-12368E66白色1290980-10962E67黑色1290980-10962-265-E68黑色1290980-10962E70灰色3567918201716144158191021221121312190980-12372E71灰色3567918201716144158191021221121312190980-12372E72灰色3567918201716144158191021221121312190980-12372E73黑色3567918201716144158191021221121312190980-12372E74灰色3567918201716144158191021221121312190980-12372E75黑色3567918201716144158191021221121312190980-12372E76黑色123490980-12876F1黑色2190980-11918F2黑色123490980-11107F3黑色123456790980-12092-266-G1白色1290980-10935G2白色213674590980-12059G3白色678910114123590980-12610G4白色1290980-11148G5白色1234590980-10789G6白色123490980-12304G7灰色12345690980-12790G8白色1234567891090980-12226G9黑色34561290980-10797G10白色2135490980-12189白色1290980-10935白色213674590980-12059白色678910114123590980-12610白色1290980-11148H1H2H3H4H6白色69581471541721181631113101290980-12122H7白色123490980-12304H8灰色12345690980-12790H5黑色34561290980-10797H9白色1234567891090980-12226H10白色1234567891090980-12328H11白色2135490980-12189J1白色1234590980-10789J2黑色34561290980-10797J3白色1234567891090980-12226K1白色1234590980-10789K2黑色34561290980-10797K3白色1234567891090980-12226-267-L1黑色1 90980-10871L2黑色190980-10871L3黑色13290980-10908L4黑色13290980-10908L5灰色1290980-10906L6黑色2190980-WA051L7黑色2190980-WA051L8黑色190980-10914L9灰色1290980-10906L10黑色2190980-12452L11黄色123490980-12699L12黄色2190980-12717L13黄色21 90980-12717L14黑色2190980-12575L18白色21436590980-12381L20白色12390980-12795L22白色1234590980-11077L23黑色12345690980-10957L24灰色1290980-11148L25黑色12L26白色413290980-10795L27白色413290980-10795L28灰色1290980-10825L29灰色12345690980-12790L21白色12390980-12795L15黄色43675111122159814131090980-12449L16白色1234590980-12366L17白色1234590980-12366L19黑色1 90980-10871L30黑色132 90980-10908L31灰色1290980-11162L32灰色1290980-11162L33黑色1290980-11156L34黑色1290980-11156L35白色1290980-10935-268-L36白色1290980-10935L37白色1290980-11148L38白色1290980-11148L39白色12390980-12695L40黑色2190980-12452L41黑色190980-10871L42黑色190980-10871L43白色12390980-12795L44黑色2190980-12452L45黄色123490980-12699L46黄色2190980-12717L47黄色2190980-12717L48黑色2190980-12575L51白色1234590980-12366L52蓝色1234590980-12366L53黑色2190980-12452L54黑色3567918201716144158191021221121312190980-12372L50白色413290980-10795L49黄色43675111122159814131090980-12450L55黑色3567918201716144158191021221121312190980-12372L56白色12345678910111290980-12773L57白色413290980-10795L58白色413290980-10795-269-P1黑色12345690980-12382P2黑色12345690980-12382P3黑色12345690980-12382P4黑色12345690980-12382P5黑色1290980-11246P6黑色1290980-11246P7黑色1290980-11246P8黑色1290980-11246Q1黑色190980-10913T1灰色123490980-12335T2蓝色1290980-12341T3白色643217891011121451390980-10807T4白色12345690980-10933T5白色12390980-11763T6白色1234567891011121390980-12346W1黑色123490980-12335W2灰色1290980-12341X1黑色56789432190980-12849X2灰色124390980-12A52X3灰色124390980-12A52-270-d1橙色2190980-12576g1灰色1290980-10860h1黑色1290980-12416j1黑色1290980-12416e1黑色2190980-12452f1黑色2190980-12452z2橙色2190980-12224z4白色123490980-12360z5白色8765431290980-12221z6黑色12118765123941090980-12559z7白色12345678990980-12899z8黑色2190980-12918z10白色12390980-12296z11白色123490980-12360z12白色1234590980-12366z9灰色2190980-10928z1白色6785234190980-12264O1白色1290980-10935O2白色1290980-10935O3白色27543112108691190980-12812O4黑色12118765123941090980-12559O5白色123490980-11950O6灰色1231B 白色190980-127961D 白色190980-127961E 白色182824-740101G 白色11H白色1-271-3A 白色31323334352530292827782423222120919181017161115125613555414535251504948464544434241403938373665432147263B 白色190980-127563C 白色109413211121314151617181920272829303132333435363738394041484950515253545556564221432244237845244625472690980-128903E 白色6541327891011121314151617181920212223242526272829303132333435363738394090980-1288490980-12A153D 白色87413291011121314151617182223242526272829303132333435364041424344454647485637193820392190980-12887-272-90980-1091590980-10916白色AE1121290980-1241190980-12412灰色AE224568151********1271691811076543151********1181711091890980-1274290980-12743白色AE381234567910111213141516171811123456789101213141516171890980-1274090980-12741黑色AE41234567891011141213151617181920234567891011121314151617181920190980-1237190980-12372蓝色AE5356791820171614415819102122112131218765418171916153149202131121021112290980-1273690980-12737白色AE612345678910111211123456789101290980-1237190980-12372灰色AE83567918201716144158191021221121312187654181********149202131121021112290980-1298890980-12989黄色AE721431234-273-90980-1274490980-12745白色BA212345678910111213141516171812345678910111213141516171890980-1091590980-10916白色BA3121290980-11155灰色BD1121290980-1277090980-12771白色BA11234567891011121314262524232221201918171615141312111098765432116171819202122232425261590980-1241190980-12412白色AL324568151714131131271691811076543151416131221181711091890980-1274290980-12743白色AL181234567910111213141516171811123456789101213141516171890980-1180990980-11799白色AL21234213490980-11156-274-90980-1236790980-12368白色EF1123459108765432198107690980-1273890980-12739白色EL110987654321181716151413121112345678910111213141516171890980-1274090980-12741黑色EL21234567891011141213151617181920234567891011121314151617181920190980-1237190980-12372灰色EL3356791820171614415819102122112131218765418171916153149202131121021112290980-1273690980-12737白色EL412345678910111211123456789101290980-1274090980-12741黑色EL51234567891011141213151617181920234567891011121314151617181920190980-1237190980-12372灰色EL6356791820171614415819102122112131218765418171916153149202131121021112290980-1269790980-12698黄色EL7121290980-1269790980-12698黄色EL81212-275-90980-1241990980-12366白色蓝色EX1123455432190980-1199290980-11886黄色Ed1211290980-1263890980-12A22白色GE14105367141513161720111818212919765431615171413110112021281819990980-12A2090980-12478白色GE212345678910111271234568910111290980-1254690980-12A21白色GE349536713141215168218117111076543151416131212891011171890980-1263890980-12A22白色HE14105367141513161720111818212919765431615171413110112021281819990980-12A2090980-12478白色HE2123456789101112712345689101112-276-90980-12A0090980-12A01白色JL131112151486713129104511121568131910234514790980-1254690980-12A21白色HE349536713141215168218117111076543151416131212891011171890980-12A0090980-12A01白色KL131112151486713129104511121568131910234514790980-1237390980-12374白色LT191234587617161514131211101234567891011121314151617-277-90980-1251990980-12520灰色PL1123456784321876590980-1106090980-10860白色gL1121290980-1106090980-12342白色hL1121290980-1106090980-12342白色jL1121290980-1277090980-12771白色OE112345678910111213142625242322212019181716151413121110987654321161718192021222324252615- 3 -90980-1273290980-12733白色WT11423123490980-1269790980-12698黄色Le1121290980-1269790980-12698黄色Lf11212-278-。
——转向信号和危险警告灯 (107)——照明、尾灯 (111)——车内照明灯 (119)——前雾灯 (125)——后雾灯 (128)——自动灯光控制、车灯自动熄灭系统 (132)——钥匙提醒(不带智能进入和起动系统) (135)——前刮水器和清洗器 (139)——ABS、TRC、VSC (141)——SRS (150)——换档锁止 (156)——座椅安全带警告 (157)——座椅加热器 (161)——门锁控制 (163)——无线门锁控制(不带智能进入和起动系统) (169)——防盗 (175)——电动车窗 (180)——滑动天窗 (185)——EPS (189)——遥控后视镜(不带卷收器) (193)——遥控后视镜(带卷收器) (195)——喇叭 (197)——点烟器 (198)——电动座椅 (199)——音响系统、后视野监视系统、导航系统 (201)——组合仪表(不带TFT显示屏) (208)——组合仪表(带TFT显示屏) (217)——冷却风扇 (226)——PTC加热器(带手动空调)、手动空调 (231)——PTC加热器(带自动空调)、自动空调 (237)——车灯提醒器 (243)——后窗除雾器、后视镜加热器 (247)——时钟 (250)——接地点 (251)九、插接器表 (259)如何使用本手册 B 本手册将车辆上安装的电路按所属系统划分,提供各系统电路的资料。
各系统电路的实际配线是指从蓄电池开始的电源点到各搭铁点的配线。
(所有电路图均显示所有开关关闭时的状态。
)对任何故障进行故障排除时,首先要了解故障电路的工作原理 (参见“系统电路”一章),了解对此电路供电电源的工作原理 (参见“电源”一章) 和搭铁点的工作原理 (参见“搭铁点”一章),同时还可参见“系统概述”来了解电路的工作原理。
了解电路原理后,可以开始对故障电路进行故障排除,找出故障原因。
利用“继电器位置分布图”和“电路图”来找出各个零件、接线盒和线束连接器、线束和线束连接器及系统电路的搭铁点。
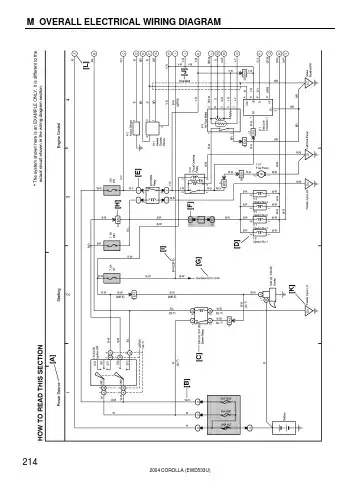
M OVERALL ELECTRICAL WIRING DIAGRAM2142004 COROLLA (EWD533U)2004 COROLLA (EWD533U) 215[A]:System Title[B]:Indicates the wiring color.Wire colors are indicated by an alphabetical code.B=Black W=White BR=BrownL=Blue V=Violet SB=Sky BlueR=Red G=Green LG=Light GreenP=Pink Y=Yellow GR=GrayO=OrangeThe first letter indicates the basic wire color and thesecond letter indicates the color of the stripe.Example: L – Y(Blue)(Yellow)[C]:The position of the parts is the same as shown inthe wiring diagram and wire routing.[D]:Indicates the pin number of the connector.The numbering system is different for femaleand male connectors.Example :Numbered in orderfrom upper left tolower rightNumbered in orderfrom upper right tolower leftFemale MaleThe numbering system for the overall wiring diagram isthe same as above[E]:Indicates a Relay Block. No shading is used andonly the Relay Block No. is shown to distinguishit from the J/B.[F]:Junction Block (The number in the circle is the J/B No.and the connector code is shown beside it).Junction Blocks are shaded to clearly separate themfrom other parts.3C indicates thatit is insideJunction BlockNo.3Example:[G]:Indicates related system.[H]:Indicates the wiring harness and wiring harnessconnector. The wiring harness with maleterminal is shown with arrows ( ).Outside numerals are pin numbers.[I]:( ) is used to indicate different wiring andconnector, etc. when the vehicle model, engine type,or specification is different.[J]:Indicates a shielded cable.[K]:Indicates and located on ground point.[L]:The same code occuring on the next page indicatesthat the wire harness is continuous.M2004 COROLLA (EWD533U)216SYSTEMS LOCATION SYSTEMS LOCATIONABS12–2. . . . . . . . . . . . . . . . . . . . . . . . . . . . . . . . . . . . . . . . . . . . . . . . . . . . .Air Conditioning26–2. . . . . . . . . . . . . . . . . . . . . . . . . . . . . . . . . . . . . . . . . . .Automatic Glare–Resistant EC Mirror with Compass14–4. . . . . . . . . . .Back–Up Light10–8. . . . . . . . . . . . . . . . . . . . . . . . . . . . . . . . . . . . . . . . . . . .Charging2–2. . . . . . . . . . . . . . . . . . . . . . . . . . . . . . . . . . . . . . . . . . . . . . . . . . .Cigarette Lighter21–2. . . . . . . . . . . . . . . . . . . . . . . . . . . . . . . . . . . . . . . . . . .Clock21–2. . . . . . . . . . . . . . . . . . . . . . . . . . . . . . . . . . . . . . . . . . . . . . . . . . . .Combination Meter24–2. . . . . . . . . . . . . . . . . . . . . . . . . . . . . . . . . . . . . . . .Cruise Control11–2. . . . . . . . . . . . . . . . . . . . . . . . . . . . . . . . . . . . . . . . . . . . . .Door Lock Control15–2. . . . . . . . . . . . . . . . . . . . . . . . . . . . . . . . . . . . . . . . .Electronically Controlled Transmission10–2. . . . . . . . . . . . . . . . . . . . . . . .Engine Control3–2. . . . . . . . . . . . . . . . . . . . . . . . . . . . . . . . . . . . . . . . . . . . . .Fog Light4–8. . . . . . . . . . . . . . . . . . . . . . . . . . . . . . . . . . . . . . . . . . . . . . . . . . .Headlight4–3. . . . . . . . . . . . . . . . . . . . . . . . . . . . . . . . . . . . . . . . . . . . . . . . . . .Heater27–2. . . . . . . . . . . . . . . . . . . . . . . . . . . . . . . . . . . . . . . . . . . . . . . . . . .Horn21–4. . . . . . . . . . . . . . . . . . . . . . . . . . . . . . . . . . . . . . . . . . . . . . . . . . . . .Ignition1–3. . . . . . . . . . . . . . . . . . . . . . . . . . . . . . . . . . . . . . . . . . . . . . . . . . . . .Illumination8–2. . . . . . . . . . . . . . . . . . . . . . . . . . . . . . . . . . . . . . . . . . . . . . . . .Interior Light9–2. . . . . . . . . . . . . . . . . . . . . . . . . . . . . . . . . . . . . . . . . . . . . . . .Key Reminder Buzzer19–4. . . . . . . . . . . . . . . . . . . . . . . . . . . . . . . . . . . . . .Light Reminder Buzzer19–3. . . . . . . . . . . . . . . . . . . . . . . . . . . . . . . . . . . . .Moon Roof18–3. . . . . . . . . . . . . . . . . . . . . . . . . . . . . . . . . . . . . . . . . . . . . . .Power Outlet21–3. . . . . . . . . . . . . . . . . . . . . . . . . . . . . . . . . . . . . . . . . . . . . .Power Source1~27–1. . . . . . . . . . . . . . . . . . . . . . . . . . . . . . . . . . . . . . . . . . .Power Window17–2. . . . . . . . . . . . . . . . . . . . . . . . . . . . . . . . . . . . . . . . . . . .Radiator Fan25–3. . . . . . . . . . . . . . . . . . . . . . . . . . . . . . . . . . . . . . . . . . . . . .Radio and Player23–2. . . . . . . . . . . . . . . . . . . . . . . . . . . . . . . . . . . . . . . . . .Rear Window Defogger22–2. . . . . . . . . . . . . . . . . . . . . . . . . . . . . . . . . . . . .Remote Control Mirror20–2. . . . . . . . . . . . . . . . . . . . . . . . . . . . . . . . . . . . . .Seat Belt Warning19–2. . . . . . . . . . . . . . . . . . . . . . . . . . . . . . . . . . . . . . . . .Shift Lock18–4. . . . . . . . . . . . . . . . . . . . . . . . . . . . . . . . . . . . . . . . . . . . . . . .SRS13–2. . . . . . . . . . . . . . . . . . . . . . . . . . . . . . . . . . . . . . . . . . . . . . . . . . . . .Starting1–2. . . . . . . . . . . . . . . . . . . . . . . . . . . . . . . . . . . . . . . . . . . . . . . . . . . .Stop Light7–2. . . . . . . . . . . . . . . . . . . . . . . . . . . . . . . . . . . . . . . . . . . . . . . . . .Taillight6–2. . . . . . . . . . . . . . . . . . . . . . . . . . . . . . . . . . . . . . . . . . . . . . . . . . . . .Turn Signal and Hazard Warning Light5–2. . . . . . . . . . . . . . . . . . . . . . . . . .TVIP System16–2. . . . . . . . . . . . . . . . . . . . . . . . . . . . . . . . . . . . . . . . . . . . .Wiper and Washer14–2. . . . . . . . . . . . . . . . . . . . . . . . . . . . . . . . . . . . . . . . .Wireless Door Lock Control15–8. . . . . . . . . . . . . . . . . . . . . . . . . . . . . . . . .SYSTEM INDEX M OVERALL ELECTRICAL WIRING DIAGRAM。
自动空调系统是空调器ECU控制的自动空调系统简图。
空调ECU具有温度控制、鼓风机转速控制、进气控制、气流方式控制(出气控制)和压缩机控制等功能。
与放大器控制的自动空调一样,其工作是通过操纵暖风装置控制板上的控制杆或开关实现的。
图1-1 微电脑控制自动空调系统图1、温度控制开关或控制杆操纵温度控制开关或控制杆,可以设置所要的车内温度,如图1-2所示。
图1-2 自动空调控制面板2、AUTO(自动)开关AUTO开关接通时,启动自动控制系统,自动控制系统的运行状态由指示灯显示(在图1-2中以“”代表)。
在这个开关接通时,操纵其他两个开关,就关断AUTO(自动)开关指示灯,仅将有关方式中那些接通的开关保留。
第二节空调器ECU的控制过程一、必要的出气温度(TAO)TAO是使车内温度保持在设定温度所必要的鼓风机空气温度。
这是空调器ECU根据温度控制开关或控制杆的状态以及来自传感器(即车内温度传感器、车外气温传感器、太阳能传感器)的信号计算出来的。
空调器ECU根据这个TAO使自动空调器放大器输出驱动信号至伺服电机和鼓风机电机,实现自动控制系统(除压缩机控制外)运行。
出气温度控制图TAO可由下式计算TSET:设定温度;TR:车内气温;TAM:车外气温;TS:太阳辐射强度;A、B、C、D、E:常数。
如果温度控制开关或控制杆置于MAX COOL(最大冷风)或MAX W ARM(最大暖风)位置,则微电脑就采用一固定值,而不进行上述计算。
这样做是为了提高灵敏度。
二、温度控制1、配置温度控制系统包括车内气温传感器、车外气温传感器、太阳能传感器、蒸发器传感器、温度设定电阻器、空气混合控制伺服电机、空气混合控制伺服电机放大器等部件。
在微电脑控制的自动空调器中,取消了诸如鼓风机转速控制开关之类的可编程开关。
2、运行如图1-4所示,安装在自动空调器放大器内的微电脑,根据计算所得的TAO和来自蒸发器传感器的信号(TE),按下式计算空气混合控制风挡的开度SW允许空气混合控制伺服电机确定电源方向,以图1-4所示方式驱动空气混合控制伺服电机,从而控制鼓风机空气温度。
前言此电路图手册提供了COROLLA电气系统的信息。
适用车型: ZRE151, 152系列本手册中未予以阐述的上述车型的维修规范和修理步骤,敬请参考下列手册:手册名称出版号• COROLLA修理手册RM05N0EC• COROLLA新车特征NM05N0EC本手册中收录的所有信息是手册出版时最新的车辆信息。
但是,规格和步骤可能出现变化,恕不另行通知。
丰田汽车公司小心处理辅助约束系统零部件 (拆卸、安装或检查等) 时,必须遵守上述修理手册列出的说明,避免引发事故和辅助约束系统出现故障。
©2007 丰田汽车公司版权所有。
未经丰田汽车公司书面许可,不得转载或复印本手册的部分或全部内容。
123121718205271328336344366370COROLLA 电路图导言. . . . . . . . . . . . . . . . . . . . . . . . . . . . . . . . . . . . A . . . . 如何使用本手册. . . . . . . . . . . . . . . . . . . . . . . . . . . B . . . . 故障排除 . . . . . . . . . . . . . . . . . . . . . . . . . . . . . . . . C . . . . 缩写. . . . . . . . . . . . . . . . . . . . . . . . . . . . . . . . . . . . D . . . . 术语和符号表. . . . . . . . . . . . . . . . . . . . . . . . . . . . . E . . . . 继电器位置分布图. . . . . . . . . . . . . . . . . . . . . . . . . F . . . . 电路图. . . . . . . . . . . . . . . . . . . . . . . . . . . . . . . . . . G . . . . 系统电路 . . . . . . . . . . . . . . . . . . . . . . . . . . . . . . . . H . . . . 搭铁点. . . . . . . . . . . . . . . . . . . . . . . . . . . . . . . . . . I . . . . 电源 (电流流程图) . . . . . . . . . . . . . . . . . . . . . . . . J . . . . 连接器表 . . . . . . . . . . . . . . . . . . . . . . . . . . . . . . . . K . . . . 连接器零件号. . . . . . . . . . . . . . . . . . . . . . . . . . . . . L . . . . 总电路图 . . . . . . . . . . . . . . . . . . . . . . . . . . . . . . . . M . . . .页码章节代码A 导言2本手册由以下13个章节组成: 代码章节简述A 索引本手册内容的索引。
丰田卡罗拉自动空调结构原理及检修崔冠乔【摘要】摘要:以一辆2009款丰田卡罗拉自动空调前出风口无风的故障为例,介绍其自动空调系统的基本组成、工作原理、各主要部件的功用以及故障检修方法。
【期刊名称】汽车电器【年(卷),期】2012(000)006【总页数】5【关键词】丰田卡罗拉;自动空调;出风口无风故障;检修丰田卡罗拉2009 款( ZRE153L -GEFGKC,2ZR-FE发动机),空调鼓风机偶尔不工作。
主要故障现象是在正常使用车辆前除霜功能时,前风挡出风口突然无风,此时操作空调面板上的任何开关均正常,但就是无风量。
将点火开关断开,再次起动车辆,操作空调面板,伴随着一阵异味(烧焦味),空调系统恢复正常。
车辆进店后,维修人员对车辆进行故障确认时,发现该车空调系统各功能均正常,进行路试并且不断操作该系统,无任何异常。
但客户反映该故障确实存在。
由于该故障现象为间歇性出现,以致对故障部位无法进行确认,只能不断路试等待故障出现。
在经过3h的路试后,故障突然出现。
故障出现时与客户描述一致,鼓风机不工作。
也就是说此车的空调鼓风机电动机是偶尔不工作。
为了能正确对此故障进行检修,有必要先熟悉此车自动空调的基本组成及各主要部件的作用。
1 自动空调系统的基本组成及各主要部件的作用1.1 基本组成丰田卡罗拉自动空调主要由空调ECU (空调放大器)、传感器(主要有加热器控制面板总成、空调压力传感器、蒸发器温度传感器、阳光传感器、车内温度传感器、环境温度传感器)以及执行器(进气伺服电动机、通风伺服电动机、空气混合伺服电动机、鼓风机电动机、3个PTC加热器继电器、空调压缩机电磁控制阀、后除雾器)等组成。
丰田卡罗拉自动空调主要元件位置如图1所示。
1.2 主要元件的作用1)空调ECU 空调ECU又称空调控制器。
控制器总成上的键是控制器的输入装置。
控制器首先接收来自车内温度和外界温度传感器的输入信号,然后根据来自传感器和控制器总成上各键的输入,输出用于控制压缩机、电磁离合器、暖风加热器、热水阀等的工作状况,以及模式门位置的信号。
看了这张高清大图,空调系统电路图一目了然!在识读汽车空调系统电路时,可以把汽车空调系统电路分为三个部分,即信号输入装置、空调控制单元、执行器。
下面以丰田凯美瑞汽车空调系统电路为例进行讲解。
如图所示:传感器采集环境温度、车室内温度、蒸发器温度、太阳辐射温度等各种参数,并把这些数据送入空调放大器,空调放大器把这些参数与给定指令加以对比处理,然后对风机转速、空气在车室内的循环方式选择、温度混合门的开度、压缩机是否运转、各送风口的选择等进行控制,以保证最佳的舒适性。
解析1.供电电路蓄电池电压→ 7.5A A/C 熔丝→空调放大器的A21端,这是一条常电源电路,即使点火开关置于OFF位置时也提供电源,用于诊断故障代码存储等。
当点火开关置于ON(IG)位置时,主电源电压→10A A/C NO.2 熔丝→空调放大器的A1端,此电源用于操纵空调放大器、供电给负离子发生器、空调ECU等。
2.传感器/ 开关电路■ 车内温度传感器检测车室内空气的温度,并发送信号至空调放大器。
车内温度传感器的1 端接空调放大器的A29端;车内温度传感器的2 端接空调放大器A34端。
■ 环境温度传感器检测车外温度并将相应的信号送入空调放大器。
环境温度传感器1 端接连接器A58(A)、E40(B)的A9端;环境温度传感器2端经插接器后接空调放大器的A5端。
■ 阳光传感器在AUTO模式下阳光传感器用来探测阳光的强弱,当日照增加时,输出电压上升;当日照减少时,输出电压下降。
空调放大器检测阳光传感器输出的电压,依此来修正混合风门的位置与鼓风机的转速。
阳光传感器的1 端外接空调放大器的A33端;阳光传感器的2 端外接空调放大器的A32端。
■ 蒸发器温度传感器安装在空调装置的蒸发器上,用来检测流过蒸发器的冷却空气的温度。
空调蒸发器温度传感器的两端分别接空调放大器的B5、B6端。
■ 空调压力传感器安装在高压侧管上,检测制冷剂压力,并将其以电压变化的形式输出到空调放大器,空调放大器根据该信号控制压缩机。
[发动机室]-18-[仪表板]-19-[车身]车门控制接收器 (*1)智能车门控制接收器总成 (*2)燃油泵控制 ECU 总成滑动天窗控制ECU(滑动天窗主动齿轮分总成)* 1: 带智能进入和起动系统* 2: 不带智能进入和起动系统-20-天线-21--22-[发动机室继电器盒和发动机室接线盒内部电路](接下页)120A ALT1250A HTR 1250A ABS NO.11240A RDI1230A ABS NO.21250A DEF 1210A S-HORN 1210A DRL12*11240A H-LP-MAIN1215A EFI-B 1225A EFI-MAIN 1220A STRG LOCK1215A IG21210A TURN&HAZ 1210A ETCS1230A ST 1210A HORN 1230A D/C CUT1211120A RADIO127.5A DOME 1210A ECU-B NO.1121111111111111111111111B11H11E 11G* 1:60A EPS (1ZR-FE, 4ZR-FE) 80A EPS (2ZR-FE, 7ZR-FE)-23-(接上页)7.5A AM21210A ECU-B NO.2125A ECU-B NO.31211111111(接下页)11D 10A H-LP LH-LO1212110A H-LP RH-LO121110A H-LP LH-HI12110A H-LP RH-HI1110A EFI NO.212110A EFI NO.1121110A MIR HTR1230A PTC HTR NO.31230A PTC HTR NO.21230A PTC HTR NO.11211111-24-[发动机室继电器盒和发动机室接线盒内部电路]EFI- MAIN 继电器5 13 21 111 DIM 继电器52311 111 IG2 继电器52311 111 DRL 继电器52311 111 1 号 ST 继电器52311 11 11 11 11 111 541321 111 H-LP 继电器52311 111(接上页)(接下页)DEF 继电器1-25-1 号 FAN 继电器5 23 11 111 2 号 PTC 继电器51321 111 1 号 PTC 继电器51321 111 3 号 PTC 继电器51321 111 EPS 继电器51321 111 HORN 继电器52311 111(接上页)-26-31323334352530292827782423222120919181017161115125613555414535251504948464544434241403938373665432147263132333435253029282778242322212091918101716111512561355541453525150494846454443424140393837366543214726109413211121314151617181920272829303132333435363738394041484950515253545556564221432244237845244625472610941321112131415161718192027282930313233343536373839404148495051525354555656422143224423784524462547261187413291011121314151617182223242526272829303132333435364041424344454647485637193820392187413291011121314151617182223242526272829303132333435364041424344454647485637193820392165413278910111213141516171819202122232425262728293031323334353637383940654132789101112131415161718192021222324252627282930313233343536373839403E3A3D3C2130A POWER2130A P-SEAT 3B(自发动机室主线束)(自仪表板线束)(自仪表板线束)(自地板线束)白色白色白色白色白色(自发动机室主线束)-27-32313029282726252423222120191817主车身 ECU 16151413121110987654321[仪表板接线盒总成内部电路]5A AM1121212127.5A STOP1230A P-SEAT 1220A S/ROOF10A TAIL 7.5A PANELTAIL 继电器FOG RR 继电器13B 553A 283C 273C 43D 123A 133A 473A 483D 93A 273A103E 233D 93D 353C7.5A RR FOG12403E 523C7.5A OBD12127.5A FR FOG33C223D 103D 73A473D 83A 173E 323E233E 283A 103A 243E 483A 493A453A 413D 533C 453D 463D 333E 363A 363D 373D 263E(接下页)W I P F R 25A 12W A S H E R 15A 12R L D O O R 20A 12R R D O O R 20A 12F R D O O R 20A 12D O O R B A C K 10A 12E C U -I G N O .37.5A 12A M 15A 12F R F O G 7.5A 12D /L N O .220A 12S /R O O F 20A 12S T O P 7.5A 12R R F O G 7.5A 12O B D 7.5A 12A /B 7.5A 21M E T 5A 21S E A T H T R 15A 12I G N 7.5A 21E C U -I G N O .55A 12E C U -I G N O .47.5A 12H T R -I G 7.5A 12E C U -I G N O .27.5A 12E C U -I G N O .17.5A 12W I P -S 5A 21P A N E L 7.5A 12T A I L 10A 12S F T L O C K -A C C 5A 12A C C 7.5A 12C I G 15A 12D/LOCK继电器D/UNLOCK 继电器LUG LOCK 继电器133C 143C 83E53C 13E 43C 93E123C23E 393E23A 53E 323C 343C 333C 443A 333D 173D 343D 353D 183D63C183A 393A 383D 193D 203D 83D 1220A D/L NO.21210A DOOR BACK(接下页)(接上页)[仪表板接线盒总成内部电路]253D 243D53D153D323D143D203A313D133D33E383A173A163D373A283E443D423D273D503A283D153A313A433D293D523A513A193C163A383C183C393C7.5A ACC121212121215A CIG63D125A SFTLOCK-ACCACC 继电器263D7.5A HTR-IG7.5A ECU-IG NO.37.5A ECU-IG NO.1127.5A ECU-IG NO.21 号 IG1 继电器(接下页)(接上页)193A 413A 403A 393D 213D 303E 463C 483C 243C 493C263C 473C 93C 563C 123D 43A 33A63A 103C 33D13D 303D3C 113D 13A 23D163C173C 373C 63E 73E13C 1173C 213A 203C 333E 53A 413C 423A553C121212127.5A A/B73D113A125A WIP-S7.5A IGN 5A MET5A ECU-IG NO.51225A WIP FR 43E 23C1215A WASHER1215A SEAT HTR 127.5A ECU-IG NO.43 号 IG1 继电器POWER 继电器2 号 IG1 继电器1230A POWER 1220A RL DOOR 1220A RR DOOR 1220A FR DOOR(接下页)(接上页)(*1)(*2)* 1 : 带防夹功能* 2: 不带防夹功能[仪表板接线盒总成内部电路]4132120528181622FFGO BCTL DIM FLCYILE LSRLGCY HORNDBKL SH LIN2PKBGND1ACT+TRLY ACT-RFGOACCLGYL3HRLY1511814TR+69271029主车身 ECU543A 383E 433C 463A 253E 543C 343E 223E 373E 243A 363E 223C 293E 12143E 403D 353A 443C 423C 213C403C 233C 363C 153C 21563A 273E BECUIG DRLE30293C 433A 163E 313C 503C 303C 153E 313E 24453C 32513C 19353E26533A 17(接上页)4:4 号继电器盒仪表板加强件5533221235115321DOME CUT 继电器HTR 继电器FOG FR 继电器S-HORN 继电器[4 号 R/B 内部电路]523151325231532144444444HTR 继电器S-HORN 继电器4444FOG FR 继电器4444DOME CUT 继电器4444。