笔记本AC电源适配器设计方案
- 格式:doc
- 大小:251.00 KB
- 文档页数:5
笔记本主板电源原理及架构通常情况下,笔记本由适配器或电池供电;常用适配器的典型输出电压为;电池通常输出、等;但主板内部各部分的工作电压并没有这么高;如DDRIII内存工作电压通常为,LAN工作电压为,硬盘、MODEN等需要5V等等;除了工作电压不同以外,主板不同部分对电源的带负载能力要求也不同;例如DDRII内存通常要求电源能提供8A左右的电流;而CPU则往往需要超过30A以上且变化速率很高的电流;针对不同要求,我们需要把适配器或电池提供的电,经过精确的变换之后,再分配给不同的部分;设计笔记本主板电源部分的目的,简单的说,就是利用适配器或电池提供的电能,为主板各个部分单独制定合适的供电方案;下图为一典型电源架构图;图典型笔记本电源总架构由图可以看出,适配器或电源经过众多变换,最终分成很多不同的部分;本文所有章节即围绕此图展开,详细的介绍各个部分的作用、特性以及解决方案;上图为外部电源适配器或电池与主板电源相连接的部分,也是一个更加简略的架构图;外部电源的电压会被分布到一个电源平面上,以某品牌商务机种架构为例,此平面称为+PWR_SRC;若适配器和电池都在,电池处在充电状态或不工作,+PWR_SRC 电压即为适配器的电压,通常为;若只有适配器接入,情况相同;若只有电池接入,+PWR_SRC为电池输出电压,通常为或;主板各个部分不同的电源都直接或间接的由+PWR_SRC 转换得来;图中使用了FDC654P 来将+PWR_SRC 转换成+BL_PWR_SRC,用ISL62870 将+PWR_SRC 转换为+GPU_CORE, + GPU_CORE 为显卡的工作电源;除了电源变换外,从上图还可以看出,电池的充电电路也是电源架构的一部分;详情将会在以后章节中具体分析;主板维修技巧主板维修技巧及是否不良3-1-3. 查BATTERY之SHORT PINJUMPER是否未上或上錯位置BATTERY 之電壓是否正確,CRYSTAL頻率及其相關線路是否正常3-2﹒PCIRST不正確查CHIP之PCIRST至PCI SLOTPIN A15之線路是否OPEN or SHORT或零件不良3-3 CPURST不正確查CHIP至CPU之線路是否OPEN or SHORT或零件不良4. 查BE0~BE7,A2~A31,D0~D63等信號及其相關之線路是否OPEN or SHORT或零件不良5﹒查ADS,CPURDY,PCI之REQ0~REQ3,等信號及其相關之線路是否OPEN or SHORT或零件不良6﹒查PCI SLOT之AD0~AD31等信號及其相關之線路是否OPEN orSHORT或零件不良7﹒BIOS不良或無資料可使用良品之BIOS交換測試確定之8﹒查SA0~SA16,SD0~SD7XD0~XD7等信號及其相關之線路是否OPEN or SHORT或零件不良1.熟悉PC主板的总线类型及I/O总线插槽中各信号排列情况,以I/O插槽中重要信号为线索进行故障点查找是维修PC主板致命性故障的关键;微机主板常用总线有PC/XT、PC/AT、VESA、PCI等类型,不同总线的I/O槽中信号排列有所差别,熟悉I/O槽中重要信号是查找因总线类故障系统死机、屏幕无显示等严重故障的前提;对死机类故障,首先区分故障原因是由I/O设备故障引起还是主板本身故障引起;确诊故障在系统板后,可检测系统板I/O槽中地址总线或数据总线的脉冲状态初步判断系统故障部位:若所有地址总线或数据总线均无脉冲,则可能是CPU未工作;若个别地址总线或数据总线为恒定电平而其余位为脉冲,则是总线故障;由于CPU本身故障率较低,因此检查CPU未工作的原因应从CPU工作的输入信号是否正常入手;CPU的基本工作条件有三个,即系统复位信号RESET、系统时钟信号CLK、CPU就绪信号READY;以PC/AT机为例,CPUintel286的29脚为RESET信号,对应于I/O槽中B02槽RESET DRV信号,在开机时应有一个明显正脉冲;CPU的31脚为CLK信号,对应I/O槽中B20槽系统时钟SYSCLK信号,应为TTL电平的时钟脉冲;CPU的65脚为READY信号,在开机时应为低电平或脉冲;某PC/AT机死机,屏幕无显示故障,首先查I/O槽中B02槽RESET DRV信号恒低,说明开机复位信号错,于是查时钟处理芯片82284-12脚,在开机时有一个正脉冲,说明82284已正确发出了系统复位信号,跟踪复位信号传输路径向下检查,说明82284已正确发出了系统复位信号,跟踪复位信号传输路径向下检查,发现74ALS02的5、6脚输入为正脉冲,但输出4脚却为“不高不低”浮空电平,更换该芯片后故障排除;对总线故障检修原则是:若发现某一位或很少几位为恒定电平,可重新开机检查这些位在开机瞬间是否为恒定电平,若开机瞬间即为恒定电平,则是错误状态;若开机瞬间为脉冲而后变为恒定电平则应首先检查其他信号;若发现8位甚至更多的位同时出现错误状态,则应检查CPU工作是否正常或相应的总线驱动门的控制信号如驱动门的方向控制信号或门的选通信号等;■O设备运行不正常的故障分析技巧I/O设备的运行涉及I/O设备如打印机、显示器、软、硬盘本身、连接电缆、多功能卡及主板;在通过替换法及插拔法确准故障发生在主板后,抓住主板上有关外设重要控制信号,并对大规模集成电路芯片功能有所了解情况下也是容易排除故障的;如软盘驱动器电机转动指示灯亮但不读软盘驱动器;由于主板与软、硬盘等外设之间采用DMA操作,DMA操作的应答过程如下以AST386中软盘DMA为例:先由软盘驱动器发DREQ2 信号给DMA控制器82C206,然后DMA控制器向CPU80386发HRQ信号,CPU结束当前总线周期后发响应信号HLDA给DMA控制器,最后DMA控制器发DMA响应信号DACK2给软盘驱动器,允许其数据进入系统总线;抓住DREQ2、HQR、HLDA、DACK2几个信号及传输通路可以很快定点故障部位;另外,中断对外设运行起着非常重要作用,因此,从中断控制器及中断控制信号传输途径查找涉及中断的外设运行故障也是必须要考虑的;主板控制电路较为复杂,好在控制功能的高度集中及传输途径简化,只要抓住重要控制信号对主板故障定位,速度比早期以分立元件为主的故障定位还要快;■3.随机性故障维修技巧随机性故障原因较复杂,芯片或设备用接插件方式联接系统中存在接触不良;时序控制电路偶尔发生时序信号漂移;芯片之间的电平匹配及时序匹配不好如某些兼容机内存芯片读写速度不一致;电路板布线不合理或其它原因使主板上芯片引脚之间产生电容或电感都可引起随机性故障;此类故障表现在显示内存错、内存校验错、键盘输入死机、读写软盘、打印等操作时不固定地发生随机性故障;重点可从如下电路信号入手:1系统控制电路,如ALE地址锁存信号;2系统内存电路:RAS、CAS行列选通信号、ADDRSEL行列地址转换控制信号、内存数据读出驱动、内存芯片速度匹配关系;3系统地址总线和数据总线芯片;4系统各种时钟信号SYSCLK、PCLK、DMACLK;尤其需注意内存芯片、内存条速度匹配关系及74FXX、74LSXX、74ALSXX等芯片的区别;当然对随机性故障发生现象较固定时,可从现象直接判断故障原因,如主机有时启动,有时不启动,一旦启动后系统工作完全正常且长时间正常,则很可能是“电源好”信号POWER GOOD不正常引起;■4.其它类故障维修技巧1主板被烧坏;一般是由于带电拔插系统中接插件,或电路中电源对地之间短路而引起,此时可采用静态电阻测量法;若发现任意输入/输出脚与电源或地直接导通除原电路如此外均属击穿故障;若发现两个类似的输入脚或输出脚的电阻值存在非常明显的差别,一般来说,也是故障;注意:对主板被烧坏故障维修时不可简单更换烧坏元件了事,而应检查与此相关的许多元件,直到短路故障消除及无故障元件时方可加电测试;2系统配置参数不正确;此类故障一般可通过重新设置系统配置参数即可,但若配置参数不能设置或不能保存系统配置参数时,则应从电池、CMOS RAM芯片、CMOS RAM供电电路及读写电路等方面入手查找故障原因;电脑主板故障分类主板作为PC机系统运行的核心,在PC系统中起着至关重要的作用;系统时钟发生器与时序控制电路、CPU及总线控制逻辑、DMA传输与中断控制、内存及其读写控制逻辑、系统配置参数的存储与读写、键盘控制逻辑、I/O总线插槽甚至某些外设控制逻辑如打印控制均集成在主板上;因此,主板发生故障不但会影响外部设备的正常运行,而且往往引起无法启动的致命性故障;主板故障根据影响范围不同可分为局部性故障和全局性故障;根据影响程度不同可分为独立性故障和相关性故障;根据故障现象是否固定可分为稳定性故障和不稳定性故障;局部性故障指系统某一个或几个功能运行不正常,如GW0520DH微机主板上打印控制芯片82C11损坏,仅造成联机不打印或打印不正常,并不影响其它功能;全局性故障往往影响整个系统的正常运行死机,使其丧失全部功能,例如时钟发生器损坏将使整个系统因无正常基准时钟而瘫痪;独立性故障指完成某单一功能的芯片损坏,如主板上某一块RAM芯片损坏,仅影响对该存储体的存取;相关性故障指一个故障与另外一些故障相关联,其故障现象为多方面功能不正常,而其故障实质为控制诸功能的共同部分出故障引起;例如软、硬盘子系统工作均不正常,而软、硬盘控制卡上其功能控制较为分离,故障往往在主板上的外设数据传输控制即DMA控制电路;稳定性故障是由于元器件功能失效、电路断路、短路引起,其故障现象可稳定重复出现,而不稳定性故障往往是由于接触不良、元器件性能变差,使芯片逻辑功能处于时而正常、时而不正常的临界状态而引起;如某GW0530B微机地址总线中74LS244芯片性能不稳定,造成系统自检有时正常、有时死机,又如某台909电脑由于系统板上I/O插槽变形且灰尘较多,造成显示卡与该插槽接触不良,使显示呈变化不定的错误状态;时钟电路工作原理:电源经过二极管和电感进入分频器后,分频器开始工作,和晶体一起产生振荡,在晶体的两脚均可以看到波形;晶体的两脚之间的阻值在450---700欧之间;在它的两脚各有1V左右的电压,由分频器提供;晶体两脚常生的频率总和是;总频OSC在分频器出来后送到PCI槽的B16脚和ISA的B30脚;这两脚叫OSC测试脚;也有的还送到南桥,目的是使南桥的频率更加稳定;在总频OSC线上还电容;总频线的对地阻值在450---700欧之间,总频时钟波形幅度一定要大于2V电平;如果开机数码卡上的OSC灯不亮,先查晶体两脚的电压和波形;有电压有波形,在总频线路正常的情况下,为分频器坏;无电压无波形,在分频器电源正常情况下,为分频器坏;有电压无波形,为晶体坏;没有总频,南、北桥、CPU、CACHE、I/O、内存上就没有频率;有了总频,也不一定有频率;总频一定正常,可以说明晶体和分频器基本上正常,主要是晶体的振荡电路已经完全正常,反之就不正常;当总频产生后,分频器开始分频,R2将分频器分过来的频率送到南桥,在南桥处理过后送到PCI槽B8和ISA的B20脚,这两脚叫系统测试脚,这个测试脚可以反映主板上所有的时钟是否正常;系统时钟的波形幅度一定要大于,这两脚的阻值在450---700欧之间,由南桥提供;在主板上RESET和CLK者是南桥处理的,在总频正常下,如果RESET和CLK都没有,在南桥电源正常情况下,为南桥坏;主板不开机,RESET不正常,先查总频;在主板上,时钟线比AD线要粗一些,并带有弯曲;P8:Pin Name Color Desc ription1 PG Orange橙Power Good, +5 VDC when all voltages has stabilized.电源正常信号2 +5V Red红+5 VDC or n/c3 +12V Yellow黄+12 VDC4 -12V Blue蓝-12 VDC5 GND Black黑Ground 地线6 GND Black黑Ground 地线P9:Pin Name Color Desc ription1 GND Black黑Ground 地线2 GND Black黑Ground 地线3 -5V White or Yellow -5 VDC4 +5V Red红+5 VDC5 +5V Red红+5 VDC6 +5V Red红+5 VDCPCI ,AGP,CPU 的地址线,数据线对地阻值约是300-800.没有时钟信号和BIOS插反都会倒致不能复位.RESET所在INTEL芯片脚位;82371EB A1PIN PCIRST W1PIN RSTDV M19PIN CPURST82443BX B23PIN CPURST M26PIN CRESET A3PIN PCIRST82810 M2PIN PCIRST AB4PIN CPURST82815EP H3PIN PCIRST AA5PIN CPURST82845SD AB25PIN CPURST E6PIN PCIRST82845E AE17PIN CPURST82845D AE17PIN CPURST82850E AF11PIN PCIRST AC8PIN CPURST主板的PCB上面有标示的开机过程是这样的:机箱电源开关按下→开关电平跳变→super I/O电源开关引脚电平跳变→super I/O输出信号给南桥→如果所有开机所需信号都正常→南桥输出信号给super I/O→super I/O输出低电平至ATX电源PS-ON脚→电源启动;采用W83627/IT8712/W83977EF/W83977TF super I/O的主板都是这样,VIA的694芯片由于已将super I/O集成在VT82C686A/B中了,所以开机输入信号是直接给南桥的,输出信号也是由南桥直接给出的;需要说明的是绝大多数主板开机电平是低电平的,但非要设计成高电平开机也未尝不可,这要看设计者的设计意图了;主板上的3V电池是为CMOS电路及实时时钟电路、super I/O供电的;另外现在的主板CMOS电路都集成在南桥中;复位信号是依靠给CPU的复位开关送出一个低电平信号而起作用的硬盘电路板测试及维修技巧①首先检查CMOS SETUP是否丢失了硬盘配置信息;测量主板上COMS RAM电路是否为电池有故障,或元器件如二极管、三极管、电阻、电容等损坏能原因而CMOS中的硬盘配置参数出错;②通过加电自测,若屏幕显示错误信息“1701”或“Hard Disk Error”,说明硬盘确实有故障;但也可能是硬盘适配卡未插好、或者硬盘与硬盘适配器的插接处未插好、或者硬盘适配器有故障等;③关机,拆开机盖,测+5V、+12V电源是否正常,电源盒风机是否转动;以此来判断是否外电路缺电;④检查信号电缆线,插头与硬盘适配卡是否插好,有无插反或接触不良;可尝试交换一些电缆插头试一下;⑤采用“替代法”来确定故障部件;找一块好硬盘适配卡或多功能卡与该硬盘适配卡比较,判断是硬盘适配卡还是硬盘驱动器本身有问题;⑥观察步进电机端止档销是否卡死,如卡死,用手拨回起始位置;以上几个步骤,用户需要仔细检查、测试、分析,找出坏的元器件进行修理,或者更换硬盘适配卡;经以上的处理后,只要不是硬盘盘体本身损坏,仅仅是一般性的接插件的接触不良或外电路故障则多数能够迅速排除;②测电阻法该测量方法一般是用万用表的电阻档测量部件或元件的内阻,根据其阻值的大小或通断情况,分析电路中的故障原因;一般元器件或部件的输入引脚和输出引脚对地或对电源都有一定的内阻,用普通万用表测量,有很多情况都会出现正抽电阻小,反向电阻大的情况;一般正向阻值在几十欧姆至100欧姆左右,而反向电阻多在数百欧姆以上;但正向电阻决不会等于0或接近0,反向电阻也不会无穷大,否则就应怀疑管脚是否有短路或开路的情况;当断定硬盘子系统的故障是在某一板卡或几块芯片时,则可用电阻法进行查找;关机停电,然后测量器件或板卡的通断、开路短路、阻值大小等,以此来判断故障点;若测量硬盘的步进电机绕组的直流电阻为24欧,则符合标称值为正常;10欧左右为局部短路;0欧或几欧为绕组短路烧毁;硬盘驱动器的扁平电缆信号线常用通断法进行测量;硬盘的电源线既可拔下单测也可在线并测其对地阻;如果无穷大,则为断路;如果阻值小于10欧,则应怀疑局部1、硬盘故障分析与处理步骤下面仅简要介绍物理故障的分析与一般的处理步骤:短路,需做进一步的检查;③测电压法该测量方法是在加是怕情况下,用万用表测量部件或元件的各管脚之间对地的电压大小,并将其与逻辑图或其它参考点的政党电压值进行比较;若电压值与正常参考值之间相差较大,则青蛙该部件或元件有故障;若电压正常,说明该部分完好,可转入对其它部件或元件的测试;一般硬盘电源与软盘插线一样,四个线头分别为+12V、+5V、-5V和地线;硬盘步进电机额定电压为+12V;硬盘启动时电流大,当电源稳压不良时电压从12V下降到,会造成转速不稳或启动困难;Ⅰ/O通道系统板扩展槽上的电源电压为+12V、-12V、+5V和-5V;板上信号电压的高电平应大于,低电平应小于;硬盘驱动器插头、插座按照引脚的排列都有一份电压表,高电平在之间;若高电平输出小于3V,低电平输出大于即为故障电平;逻辑是怦的测量可用试波器测量或者用逻辑笔估算;④测电流法如果有局部短路现象,则短路元件会升温发热并可能引起保险丝熔断;将万用表串入故障线路,核对电流是否超过正常值;硬盘驱动器适配卡上的芯片短路会导致系统析负载电流加大,驱动电机短路或驱动器短路会导致主机电源故障;硬盘电源+12V的工作电流应为左右;当硬盘驱动器负载电流加大时,会使硬盘启动时好时坏;电机短路或负载过流轻则保险熔断,重则导致电源块、开关调整管损坏;在加大电流回路中可串入流假负载进行测量;如有保险的线路,则可断开保险管一头将表串入进行测量;在印刷板上的某芯片的电源线,可用刻刀或钢锯条割断铜泊引线串入万用表测量;电机插头、电源插头可从卡口里将电源线起出来串入表测量;。
本技术公开了一种基于Type C和AC充电的自动切换方法及其移动终端,移动终端具有Type C接口和AC适配器接口,移动终端包括第一充电通道和第二充电通道,所述方法包括:通过移动终端的控制器引脚的电平状态判断Type C接口和AC适配器接口是否有电源接入;当确认第一电源接入时,控制第一充电通道打开,第一电源给移动终端充电,当确认第二电源接入时,控制第二充电通道打开,第二电源给移动终端充电;当由第一电源接入切换至第二电源接入时,控制器确认电流和电压是否满足预设条件,若满足,则控制第一充电通道闭合,第二充电通道打开给移动终端充电。
本技术可以准确的判断电源是否已移除,并打开正确的充电通道充电。
权利要求书1.一种基于Type-C和AC充电的自动切换方法,应用于具有Type-C接口和AC适配器接口的移动终端,其特征在于,所述移动终端包括第一充电通道和第二充电通道,所述方法包括:通过移动终端的控制器的ACOK引脚的电平状态判断Type-C接口和AC适配器接口是否有电源接入;当确认第一电源接入时,控制第一充电通道打开,第一电源给移动终端充电,当确认第二电源接入时,控制第二充电通道打开,第二电源给移动终端充电;当由第一电源接入切换至第二电源接入时,控制器确认电流和电压是否满足预设条件,若满足,则控制第一充电通道闭合,第二充电通道打开给移动终端充电。
2.根据权利要求1所述的基于Type-C和AC充电的自动切换方法,其特征在于,所述通过移动终端的控制器的ACOK引脚的电平状态判断Type-C接口和AC适配器接口是否有电源接入的步骤包括:当检测到ACOK引脚接收到高电平时,确认有电源接入移动终端。
3.根据权利要求1所述的基于Type-C和AC充电的自动切换方法,其特征在于,所述通过移动终端的控制器的ACOK引脚的电平状态判断Type-C接口和AC适配器接口是否有电源接入的步骤还包括:检测与Type-C接口对应的引脚的电平状态确定Type-C接口是否有电源接入;检测与AC适配器接口对应的引脚的电平状态确定AC适配器接口是否有电源接入。
AC-DC电源适配器一、AC-DC电源适配器的含义:AC-DC电源适配器是电源系列产品中最简单的电源,它主要由电源变压器、整流电路、滤波电路组成,有些AC-DC 电源适配器带有稳压电路。
二、AC-DC电源适配器的工作原理:参照下图加以说明!AC-DC电源适配器的工作原理是:电源变压器将交流市电转换成所需的交流电压(36V以下),经过整流电路后,再经过滤波电路得到波形比较平顺的直流电压。
一般的AC/DC电源适配器就做到此步就行了,再配上电源插头、DC电源线、外壳就可以使用了;如果需要稳定的DC电压输出,那就需要稳压电路了。
三、各部分电路设计:1、电源变压器的设计:下面以“变压器设计大师”软件加以说明!⑴、打开“变压器设计大师”软件,显示画面如下:⑵、点击左下角的“设计指导”按钮,会弹出以下对话框:⑶、按“下一步”按钮,会弹出以下对话框:⑷、“初级绕组电压”是固定的220.00V(注册后才可变更此参数);“次级绕组个数”有“一组”到“六组”可供选择,用鼠标点击“”按钮,根据自己需要的实际情况作出“几组”的选择;“硅钢磁感应强度”有“中强度”/“低强度”供选择,用鼠标点击“”按钮,选择磁感应的强度类型,一般情况下选“中强度”。
选择好后,按“下一步”按钮,出现下面的画面:⑸、用鼠标点击“绕组数据”下面的“第[1]次级。
如果有几个次级,在完成下面的步骤后,再用鼠标点击“绕组数据”下面的“第[N]次级。
①、在“输出电流(A)”后面的框内填好需要的电流值,再在“输出电压(V)”后面的框内填好需要的电压值。
例如:“输出电流(A)”填:2,就表示是输出电流为2A;“输出电压(V)”填:12,就表示是输出电压为12V。
②、在“负载类型”后面的框内选择类型,有“电阻性”/“电容性”/“电感性”三种选择,用鼠标点击“”按钮作出选择,一般情况下选择“电阻性”;再在“整流方式”后面的框内选择方式,有“半波整流”/“全波整流”/“桥式整流”/“倍压整流”/“没有整流”五种方式供选择,用鼠标点击“”按钮作出选择,一般情况下选择“桥式整流”。
_______________________________________________________________________________目录1 开关电源 (2)1.1开关电源的概念 (2)1.1.1 PWM技术简介 (2)1.1.2 降压型DC-DC开关电源原理简介 (3)1.2 开关电源的发展简介 (5)1.3 开关电源的发展展望 (6)2 主电路图设计 (7)2.1 三相整流部分 (8)2.2 直流斩波电路部分 (9)2.2.1 参数计算 (10)2.2.2 斩波仿真电路 (10)2.3 主电路仿真 (11)3 控制电路部分 (12)3.1 设计思想 (12)3.2 设计电路图 (13)4 最终设计方案 (15)总结 (17)参考文献 (18)附录 (19)_______________________________________________________________________________ AC-DC-DC电源(120V,500W)设计1 开关电源1.1开关电源的概念开关电源(Switch Mode Power Supply,SMPS)是以功率半导体器件为开关元件,利用现代电力电子技术,控制开关管开通和关断的时间比率,维持稳定输出电压的一种电源。
开关电源和线性电源相比,二者的成本都随着输出功率的增加而增长,但二者增长速率各异。
线性电源成本在某一输出功率点上,反而高于开关电源,这一点称为成本反转点。
开关电源高频化是其发展的方向,高频化使开关电源小型化,并使开关电源进入更广泛的应用领域,特别是在高新技术领域的应用,推动了高新技术产品的小型化、轻便化。
另外开关电源的发展与应用在节约能源、节约资源及保护环境方面都具有重要的意义。
开关电源中应用的电力电子器件主要为二极管、IGBT和MOSFET。
一般由脉冲宽度调制(PWM)控制IC和MOSFET构成。
开关电源电路主要由整流滤波电路、DC-DC控制器(内含变压器)、开关占空比控制器以及取样比较电路等模块组成。
基于OB2269的高精度笔记本电源适配器皮松涛;文定都;李学敏【摘要】设计基于OB2269的高精度笔记本电源适配器.功率电路采用反激式拓扑结构,电路的控制采用PFM型频率调制控制方式,辅助电源采用晶体管有源嵌位电路,输出电路采用变压器单路隔离输出,电压反馈电路采用光耦PC817和TL431的组合结构.测试结果表明:本电源适配器能输出19.3 V的稳定电压,功率可达100W,效率高达78.8%,文波电压为100 mV.本电源适配器适用于75~285 V宽电压的交流输入,是一种成本低、维修简单的高性能开关电源.【期刊名称】《湖南工业大学学报》【年(卷),期】2016(030)005【总页数】6页(P45-50)【关键词】OB2269;开关电源;纹波电压;PFM【作者】皮松涛;文定都;李学敏【作者单位】湖南工业大学电气与信息工程学院,湖南株洲412007;湖南工业大学电气与信息工程学院,湖南株洲412007;湖南工业大学电气与信息工程学院,湖南株洲412007【正文语种】中文【中图分类】TP303.3人们对电源适配器的要求越来越高,如高输出功率、高效率、高精度等。
因此,如何设计一种精度高、噪声低、纹波小的电源适配器成为研究热点。
目前笔记本电源适配器的设计方案主要有以下几种。
1)“单端反激式”(flyback)结构[1]。
此方案采用硬开关技术和传统的PWM 控制方式[2],虽然结构简单、成本低。
但该方案设计的电源适配器开关噪声和纹波都比较大,精度也不高。
2)“功率因数+反激准谐振”(APFC+QR)两级结构。
此方案采用功率因数校正技术[2]和准谐振软开关技术。
虽然此种电源适配器比传统的采用硬开关结构的效率高,但该方案设计的电源适配器电路结构比较复杂,且在不同负载时,电路工作在不同状态,尤其在重载时,电路工作在硬开关状态而导致开关损耗大。
3)“功率因数+单端反激+同步整流”(APFC+PWM+SR)三级结构。
HP笔记本电源适配器(PPP014L)改造给Dell笔记本充电1、HP笔记本电源适配器电路板内部原理图初级原理图次级虽然其输出电压与Dell适配器基本一样,但由于输出电缆中间针为R70(390K)上拉,实际测量约为18.9V。
这与Dell的适配器中间针接IC检测有很大不同。
2、Dell笔记本电源中间针内部电路戴尔笔记本电脑电源适配器输出接口比较特殊:外壁是负极,内壁是正极,中间还有一根小针与电源适配器内的ID信息存储芯片(DS2501)相连——戴尔笔记本电脑通过这颗芯片识别接人的适配器的型号。
DS2501采用T092封装,有3只引脚,其中3脚为空脚;该芯片由MAXIM-DALLAS公司生产的512字节单线只添加EPROM 芯片,内部存有戴尔电源适配器ID、功率等信息。
这些信息可以通过最少的接口访问,例如微控制器的一个端口引脚。
DS2501由一个工厂刻度的注册码。
其中包括:48位唯一序列码、8位CRC校验码和8位家族码(09h)以及512位的用户可编程E-PROM组成。
DS2501进行编程和读取操作的电源全部来自于1-Wire通信线。
采用l-Wire协议,即仅通过一条信号线和一条地线,实现数据的串行传输。
读取数据时电压不得超过6V,编程时要求电压12V。
早期电源适配器ID信息存储芯片直接与中间针相连。
长达2m的输出线未使用屏蔽线,在电气上相当一根天线,外界杂散电磁信号常常导致DS2501奠名奇妙损坏。
HA65NS2-00 REV A01电源适配器针对这一问题作了改进:一是新增了ZD3和R31两个保护器件:二是输出线改用三芯同轴线3、把HP电源改造能给Dell笔记本充电在没有改造之前,把HP适配器插到Dell笔记本上,点击电脑右下角的电池符号,显示“电源已接通,未充电”,这说明电脑能检测到适配器输出的电压,但其内部的充电管理系统未得到应答信号,所以“有电不充”,可能是怕别的公司的适配器损坏电脑吧!笔者把一个坏掉的Dell笔记本适配器(如下图)的DS2501,稳压二极管拆掉,装到HP适配器上,插电OK。
电源适配器(带塑料外壳)24V6A 144W
1.输入要求:额定电压:100-240Vac
调整范围:90-264Vac
2.输入频率:额定频率:50-60Hz
调整频率:47-63Hz
3.输出特性:单路输出24V6A
输出功率:144W
输出负载特性/调整率:线性调整±3%;负载调整±5%
最小空载电压:三路分别是24V,12V,5V
纹波:单个干扰波的干扰电压峰峰值应≤1000 mV,连续多个干扰波的干扰电压峰峰值应≤300 mV
4.效率:当输入240Vac和输出最大负载时,最小88%。
当输入100Vac和输出最大负载时,最小86%。
带PFC模块。
5.待机功耗:mW 麻烦提供参考的待机功耗
6.过冲:在电源开启或关闭的时候,最大15%。
7.短路电路保护:该电源供给器在短路解除时,能恢复正常工作。
8.过流保护:过流故障排除后,电源将自动恢复正常工作。
9.过压保护:当输出电压超过额定电压时,电源将保护,故障排除后不能恢复正常工作。
10.工作温度:0℃~ 45℃,满载,正常工作
11.工作湿度:5%(0℃)~90%(40℃),72小时,满载,正常工作。
笔记本主板电源原理及架构通常情况下,笔记本由适配器或电池供电。
常用适配器的典型输出电压为19.5V。
电池通常输出10.8V、1 4.4V等。
但主板内部各部分的工作电压并没有这么高。
如DDRIII内存工作电压通常为1.5V,LAN工作电压为3.3V,硬盘、MODEN等需要5V等等。
除了工作电压不同以外,主板不同部分对电源的带负载能力要求也不同。
例如DDRII内存通常要求1.5V电源能提供8A左右的电流。
而CPU则往往需要超过30A以上且变化速率很高的电流。
针对不同要求,我们需要把适配器或电池提供的电,经过精确的变换之后,再分配给不同的部分。
设计笔记本主板电源部分的目的,简单的说,就是利用适配器或电池提供的电能,为主板各个部分单独制定合适的供电方案。
下图为一典型电源架构图。
图1.1 典型笔记本电源总架构由图1.1 可以看出,适配器或电源经过众多变换,最终分成很多不同的部分。
本文所有章节即围绕此图展开,详细的介绍各个部分的作用、特性以及解决方案。
上图为外部电源(适配器或电池)与主板电源相连接的部分,也是一个更加简略的架构图。
外部电源的电压会被分布到一个电源平面上,以某品牌商务机种架构为例,此平面称为+PWR_SRC。
若适配器和电池都在,电池处在充电状态或不工作,+PWR_SRC 电压即为适配器的电压,通常为19.5V。
若只有适配器接入,情况相同。
若只有电池接入,+PWR_SRC 为电池输出电压,通常为10.8V 或14.4V。
主板各个部分不同的电源都直接或间接的由+PWR_SRC 转换得来。
图中使用了FDC654P 来将+PWR_SRC 转换成+BL_PWR_SRC,用ISL62870 将+PWR_SRC 转换为+GPU_CORE, +GPU_CORE 为显卡的工作电源。
除了电源变换外,从上图还可以看出,电池的充电电路也是电源架构的一部分。
详情将会在以后章节中具体分析。
主板维修技巧主板维修技巧14.318MHZ及32.768KHZ是否不良)3-1-3. 查BATTERY之SHORT PIN(JUMPER)是否未上或上錯位置BATTERY 之電壓是否正確,CRYSTAL 32.768KHZ頻率及其相關線路是否正常3-2﹒PCIRST不正確查CHIP之PCIRST至PCI SLOT(PIN A15)之線路是否OPEN or SHORT或零件不良3-3 CPURST不正確查CHIP至CPU之線路是否OPEN or SHORT或零件不良4. 查BE0~BE7,A2~A31,D0~D63等信號及其相關之線路是否OPEN or SHORT或零件不良5﹒查ADS,CPURDY,PCI之REQ0~REQ3,等信號及其相關之線路是否OPEN or SHORT或零件不良6﹒查PCI SLOT之AD0~AD31等信號及其相關之線路是否OPEN orSHORT或零件不良7﹒BIOS不良或無資料(可使用良品之BIOS交換測試確定之)8﹒查SA0~SA16,SD0~SD7(XD0~XD7)等信號及其相關之線路是否OPEN or SHORT或零件不良1.熟悉PC主板的总线类型及I/O总线插槽中各信号排列情况,以I/O插槽中重要信号为线索进行故障点查找是维修PC主板致命性故障的关键。
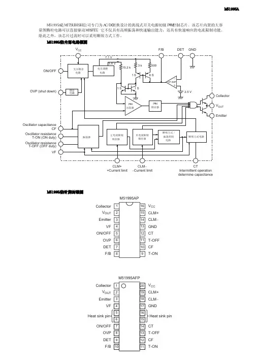
F/B DET GNDV CCON/OFFOVP (shut down)Oscillator capacitanceCFOscillator resistanceT-ON (ON duty)Oscillator resistance T-OFF (OFF duty)VFCLM++Current limitCLM −−Current limitCTIntermittent operation determine capacitanceCollectorV OUT Emitter123456781615141312111091234567820191817161514139101211CollectorM51995APM51995AFPV OUT EmitterVF ON/OFFOVP DET F/BCollectorV OUT EmitterVFON/OFFHeat sink pinOVP DETF/B V CC CLM+CLM −GND CT T-OFF CF T-ONV CC CLM+CLM −GND CT T-OFF CF T-ONHeat sink pin M51995A是MITSUBISHI公司专门为AC/DC转换设计的离线式开关电源初级PWM控制芯片。
该芯片内置的大容量图腾柱电路可以直接驱动MOSFET。
它不仅具有高频振荡和快速输出能力,还具有快速响应的电流限制功能。
除此之外,该芯片过流时可以采用断续方式工作。
M51995A M51995A的内部电路框图 M51995A的针脚封装图 M51995A的各引脚功能引脚号引脚名称引脚功能16P4封装20P2N-A封装11COLLECTOR图腾柱输出集电极22V OUT图腾柱输出33EMITTER图腾柱输出发射极44VF VF控制端57ON/OFF工作使能端68OVP过压保护端79DET检测端810F/B电压反馈端911T-ON计时电阻ON端1012CF计时电容端1113T-OFF计时电阻OFF端1214CT断续方式工作检测电容端1317GND接地端1418CLM-负压过流检测端1519CLM+正压过流检测端1620V CC电源电压输入端 M51995A的典型应用电路图。
笔记本电脑电源方案随着科技的发展和人们对便携性的需求增加,笔记本电脑越来越成为人们生活和工作的必备工具。
然而,由于电源管理的重要性,如何设计合理的电源方案成为电脑制造商和用户关注的焦点。
本文将探讨如何为笔记本电脑设计一个可靠高效的电源方案。
一、需求分析在设计电源方案之前,我们首先需要明确笔记本电脑的需求。
一方面,电源方案必须能够满足电脑正常运行的需求,保证稳定的电压和电流输出。
另一方面,为了提高电池续航时间,电源方案还需要考虑节能与延长电池寿命的问题。
二、主要组成部分笔记本电脑的电源方案主要包括电源适配器、电池和电源管理芯片三个主要组成部分。
1. 电源适配器电源适配器是将交流电转换为直流电并提供稳定电压输出的设备。
为了确保电脑的正常工作,适配器必须具备以下特点:- 稳定的电压输出:适配器需要能够提供合适的电压输出,以满足电脑不同部件的供电需求。
- 高效转换:适配器的电能转换效率应尽可能高,以减少能源的浪费和热量的产生。
- 外形小巧:笔记本电脑的便携性要求适配器尺寸小巧,方便携带。
2. 电池电池作为笔记本电脑的重要组成部分,直接关系到电脑的续航时间和使用体验。
在设计电源方案时,需要考虑以下因素:- 容量和能量密度:电池的容量决定了电脑的续航时间,而能量密度则决定了电池的体积和重量。
- 充电速度和寿命:电池的充电速度应尽可能快,同时需要具备长寿命、低内阻等特性。
- 安全性和环保性:电池的设计必须考虑安全性和环保性,避免发生过热、燃烧等危险情况。
3. 电源管理芯片电源管理芯片是控制笔记本电脑电源系统的主要部件。
它负责监测电源输入和输出,实时调整参数以确保电脑的正常运行。
电源管理芯片应具备以下功能:- 电池保护功能:监控电池状态,防止过充、过放等情况,保护电池的安全和寿命。
- 能量管理:通过调整电压和频率,控制电池消耗,降低功耗,延长电池续航时间。
- 故障保护与告警:对电源异常和故障进行诊断,并通过告警等方式提醒用户,保证用户的使用安全。
联想笔记本电脑电源适配器原理分析与检修(总3页)-CAL-FENGHAI.-(YICAI)-Company One1-CAL-本页仅作为文档封面,使用请直接删除该电源适配器(型号为92P1107),输入电压为交流1OOV~240V市电;输出直流20V;最大输出功率有90W和65W两种。
其核心控制芯片为贴片式脉宽调制集成电路(3843),该芯片内含振荡器、脉宽调制比较器、逻辑控制器;具有过流、欠压等保护控制功能;工作电压为7V~34V;最高工作频率可达500MHz;启动电流仅需1mA。
该芯片的各引脚功能如下:①脚是内部误差放大器的输出端。
②脚是反馈电压输入端,作为内部误差放大器的反相输入端,与同相输入端的基准电压(+进行比较,产生误差控制电压,控制脉冲宽度。
③脚为过流检测输入端,当该脚的电压高于1V时,禁止驱动脉冲的输出。
④脚为RT/CT定时电阻和电容的公共接入端,用于产生锯齿振荡波。
⑤脚为接地端。
⑥脚为脉宽调制信号输出端。
⑦脚为工作电压输入端(7V>Vi≤34V)。
⑧脚为内部基准电压(VREF=5V)输出端。
根据实物绘制了其电路原理图如附图所示。
经比较,两种输出功率的电原理图完全相同,只是过流保护电路取样电阻R20~R23的取值以及20V直流电压输出滤波电容C11及C12的容量有所不同。
一、整流滤波电路交流市电经1A保险管F1及电容C1进入整流电路,BD1全桥整流后,经主滤波电容C7滤波,在C7两端得到约300V的直流电压,作为适配器的工作电压。
该适配器的输入电路只有一个高频滤波电容C1进行简单的滤波处理,因此对外部电磁脉冲的抗干扰能力和防止自身的高频电磁信号向外辐射的能力较弱。
二、启动与稳压电路由整流滤波电路产生的300V电压:一路经开关变压器T1的初级①~②绕组加到功率开关管Q1(FS5KM)的漏极;另一路经启动电阻R3~R6并联串联后加到U1(3843)的⑦脚,作为主控制芯片(3843)的启动电压。
电子报/2010年/3月/7日/第009版维修资料戴尔笔记本电脑电源适配器电路原理浅析与维修(上)河南李群河近日修了几台戴尔笔记本电脑PA-12系列HA65NS2-00型电源适配器,版本号REV A01。
其标称输入电压为100~240V(50~60Hz),输出电压为直流19.5V,输出电流为3.34A,额定输出功率65W。
戴尔Latitude、Insipron系列笔记本电脑均可使用该电源适配器,社会保有量较大。
HA65NS02-00型电源适配器大量使用了表面安装器件,如图1所示。
由于元器件密度高、工作电压高、电流大,发生故障的几率较大,若没有电路原理图维修相当困难。
这里给出根据实物绘出的电路原理图(见图2),浅析其工作原理,给出两个维修实例。
图2中:器件编号与实物一致,贴片电容未标注容量,电阻R12和R18阻值为实测值(缺省标注数值的电阻单位为欧姆,缺省标注数值的电容单位为微法)。
一、电路组成与主要元器件作用1.电磁干扰抑制电路与整流滤波电路L1、R1A、RIB、CX1、L2组成差模和共模低通滤波器,通常称作电磁干扰抑制电路(EMI),用来抑制开关电源产生的电磁干扰;BD1和C1组成桥式全波整流滤波电路,为直流/直流变换电路提供平滑的直流电源(主电源)。
2.直流/直流变换电路集成电路IC1及外围元器件、功率场效应开关管Q1、开关变压器T1等构成直流/直流变换电路。
IC1是HA65NS02-00电源适配器的核心器件,采用SOP-8封装,顶部有两行标记,一行为“1D07N25”,一行为“5528”。
在查阅了大量资料后排除了NCPl207、LD7575等芯片,最终确认该芯片为富士电机(FujiElectric)生产的FA5528。
FA5528是采用CMOS制程的电流模式脉宽调制控制芯片,典型工作电流仅1.4mA。
该芯片额定工作频率60kHz,轻载时自动降低工作频率,图3是FA5528的内部电路框图。
电阻R5A~R5D、C5和D1构成消尖峰电路,用来削除开关管导通与夹断时T1初级绕组产生的高压尖峰脉冲(用来保护开关管Q1)。
电源适配器课题设计报告1.阐述背景:电源适配器(Power adapter)是小型便携式电子设备及电子电器的供电电源变换设备,一般由外壳、电源变压器和整流电路组成,按其输出类型可分为交流输出型和直流输出型;按连接方式可分为插墙式和桌面式。
广泛配套于电话子母机、游戏机、语言复读机、随身听、笔记本电脑、蜂窝电话等设备中。
在电源适配器(下面称adapter)的标签上面一般会有几项是需要注意的。
第一,是adapter的型号,例如这颗adapter的型号是XVE-120100,它告诉了我们几个信息,就是它的厂商、主要参数等,XVE开头的一般就是##公司代号,120100就是说明这个adapter是12W的,050200的就是10W的;第二就是adapter的INPUT(输入),在中国通用的一般是100-240V~50-60Hz,这说明这颗adapter可以在100V-240V的电压下面正常工作;第三就是adapter的OUTPUT(输出),两个数字可以很快速的算出这个adapter得瓦数,例如这个adapter,电压12V*电流1A=12W(功率),说明这个电源就是12W的adapter。
多数笔记本电脑的电源适配器可以适合用于100~240V交流电(50/60Hz)。
基本上大部份的笔记本电脑都把电源外置,用一条电源线和主机连接,这样可以缩小主机的体积和重量,只有极少数的机型把电源内置在主机内。
在电源适配器上都有一个铭牌,上面标示着功率·,输入输出电压和电流量等指标,特别要注意输入电压的范围,这就是所谓的“旅行电源适配器”,如果到市电电压只有110V的国家时,这个特性就很有用了,有些水货笔记本电脑是只在原产销售的,没有这种兼容电压设计,甚至只有110V的单一输入电压,在我国的220V市电。
2.研究的对象和内容输出安规型号直流电压5V 7.5V 9V 12V 15V 18V24V 额定电流 2.0A 1.6A1.33A1.0A 0.8A0.67A.5A10 ~ 12W交流-直流插墙式单输出电源适配器[1]系列型号 1 2 3 4 5 6 7电流范围0 ~2.0A 0 ~1.6A0 ~1.33A0 ~1.0A0 ~0.8A0 ~0.67A~5A额定功率10W 12W 12W 12W 12W12.06W 1 2 W纹波与噪声(最大)备注2 75mVp-p90mVp-p90mVp-p120mVp-p150mVp-p180mVp-p2mVp-p电压调整范围5 ~6v6 ~8v8 ~11v11 ~13v13 ~16V16 ~21V21~27V 固定的电压精度备注3 ±5.0%±4.0%±4.0%±3.0%±3.0%±3.0%±3.%线性调整率备注4 ±1.0%±1.0%±1.0%±1.0%±1.0%±1.0%±1.%负载调整率备注5 ±5.0%±4.0%±4.0%±3.0%±3.0%±2.0%±2.%启动,上升,保持时间500ms,20ms,30ms/230VAC500ms,20ms,10ms/115VAC(满载时)输入电压范围90 ~ 264VAC或135 ~ 370VDC频率范围47-63Hz效率(Typ) 76%78.5%78.5%78.5%80% 80%8.5% 交流电流0.31A/115VAC 0.16A/230VAC浪涌电流(最大)25A/115VAC 45A/230VAC(冷启动)漏电流(最大)0.25mA/240VAC保护过温度备注6晶体内部接点温度超过140℃,启动过温度保护保护模式:关闭输出电压,温度下降后自动恢复过负载5V:大于额定输出功率105%; 7.5 ~ 48V:大于额定输出功率110%保护模式:打嗝模式,负载异常条件移除后可自动恢复过电压额定输出功率的115% ~ 135% 保护模式:二极管钳位环境工作温度0 ~ +50℃工作湿度20 ~ 90%RH,无冷凝储存温度、湿度-20 ~ +85℃,10 ~ 95%RH温度系数±0.03%/℃(0 ~ 40℃)耐振动10 ~ 500Hz,2G10分钟/周期,X、Y、Z轴各60分钟安规和电磁兼容(备注8) 安全规范EN60950-1认证通过耐压I/P ~ O/P:3KVAC绝缘阴抗I/P ~ O/P:100M Ohms/500VDC/25℃/70%RH电磁兼容发射符合EN55022,EN61204-3,EN61000-3-2,3,FCCPart15 class B电磁兼容抗扰度符合EN61000-4-2,3,4,5,6,11,A级轻工业标准其它MTBF ≥1414.6Khrs MIL-HDBK-217F(25℃)连接器插头可依据客户需求定制配线可依据客户需求定制3.研究的目的和意义电源适配器产品广泛应用于工业自动化控制、军工设备、科研设备、LED照明、工控设备、通讯设备、电力设备、医疗设备、半导体制冷制热,电子冰箱,LED灯具,通讯设备,视听产品,安防,电脑机箱和仪器类等领域。
戴尔笔记本电脑电源适配器电路原理浅析与维修近日修了几台戴尔笔记本电脑PA-12系列HA65NS2-00型电源适配器,版本号REV A01。
其标称输入电压为100~240V(50-60Hz).输出电压为直流19.5V ,输出电流为3.34A ,额定输出功率65W 。
戴尔Latitude 、lnsipron 系列笔记本电脑均可使用该电源适配器,社会保有量较大。
HA65NS02-00型电源适配器大量使用了表面安装器件,如图1所示。
由于元器件密度高、工作电压高、电流大,发生故障的几率较大。
若没有电路原理图维修相当困难。
这里给出根据实物绘出的电路原理图(见图2),浅析其工作原理,给出两个维修实例。
图2中:器件编号与实物一致,贴片电容未标注容量,电阻R12和R18阻值为实测值(缺省标注数值的电阻单位为欧姆,缺省标注数值的电容单位为微法)。
一、电路组成与主要元器件作用1.电磁干扰抑制电路与整流滤波电路L1、R1A 、R1B 、CXl 、L2组成差模和共模低通滤波器,通常称作电磁干扰抑制电路(EMI),用来抑制开关电源产生的电磁干扰;BDl 和C1组成桥式全波整流滤波电路,为直流/直流变换电路提供平滑的直流电源(主电源)。
2.直流/直流变换电路集成电路IC1及外围元器件、功率场效应开关管Ql 、开关变压器T1等构成直流/直流变换电路。
ICl 是HA65NS02-00电源适配器的核心器件,采用SOP-8封装,顶部有两行标记,一行为“1D07N25",一行为"5528"。
在查阅了大量资料后排除了NCPl207、LD7575等芯片,最终确认该芯片为富士电机(Fuji Electric)生产的FA5528。
FA5528是采用CMOS 制程的电流模式脉宽调制控制芯片,典型工作电流仅1.4mA 。
该芯片额定工作频率60kHz ,轻载时自动降低工作频率,图3是FA5528的内部电路框图。
电阻R5A 、R5D 、c5和D1构成消尖峰电路。
笔记本AC电源适配器设计方案[图]
作者:安森美半导体|出处:21IC中国电子网| 2011-05-31 16:16:17 |阅读:1182次
笔记本AC电源适配器设计方案[图],笔记本电脑的应用非常广泛,且市场规模持续快速增长。
相应地,笔记本电脑电源适配器的市场也非常可观。
用户
笔记本电脑的应用非常广泛,且市场规模持续快速增长。
相应地,笔记本电脑电源适配器的市场也非常可观。
用户往往要求高性能、小尺寸或低重量的笔记本,同时价格适宜。
对于电源适配器设计人员而言,就要选择适合的控制器,用于开发高能效、集成丰富保护特性、尺寸小巧的适配器。
有利的是,安森美半导体推出了新的NCP1250/NCP1251固定频率6引脚脉宽调制(PWM)反激控制器,极佳地满足设计人员的需求,使他们能够开发高性能、高功率密度的电源转换器,用于笔记本/上网本电源适配器,并可用于DVD或机顶盒(STB)的低功率开放式电源等应用。
笔记本电脑电源适配器要求
从大多数用户的使用情况来看,笔记本电脑有相当的时间内会处在轻载或待机条件下。
与提高25%、50%、75%或100%负载条件下的能效相比,降低极低负载条件甚至是待机条件下的能耗及提升能效更具挑战性。
这就要求电源控制器具备极佳的轻载或待机能耗性能。
此外,用于笔记本的AC-DC适配器也要求具备以下几种保护特性:
.短路保护(SCP):必须能够承受输出持续短路而不会损坏。
当故障消失时,适配器必
须能够从保护模式下恢复,并重新提供额定功率。
.过压保护(OVP):在环路被破坏的情况下,如光耦合器损坏或TL431分压网络受到影响,适配器必须立即停止工作,并在用户重新启动适配器前保持在此状态。
.过温保护(OTP):如果适配器的温度超过某个温度值,适配器就存在损坏的风险。
为了避免出现这种情况,就需要使用热传感器来持续监测温度,并在温度超过设计人员设定的限制值的情况下,适配器就持续关闭。
当用户重新启动电源且温度下降时,适配器复位。
.过功率保护(OPP):对某些电源而言,重要的是在最坏条件下——如负载消耗的电流过大,最大输出电流保持在受控状态,而不会实际出现短路。
NCP1250/1关键特性及功能解析
NCP1250/1是采用极小的6引脚TSOP封装的固定频率PWM控制器。
除了尺寸极小,还提供即便是其它更高端控制器可能都不具备的众多优势。
在最简单的应用(5个功能引脚)中,NCP1250/1非常合适于设计紧凑、保护功能减至最少的离线电源。
由于还有第6个多功能引
脚可用(见图1),还能用于更高水准应用,驱动笔记本或上网本的AC-DC适配器。
而诸如非耗散性过功率保护等独特功能,使NCP1250/1成为高性能、高密度应用的极佳选择。
图1 CP1250典型应用示例。
NCP1250/1采用峰值电流模式控制工作,在转换器提供额定功率时以固定频率(65 kHz或100 kHz)开关。
NCP1250/1具有频率反走功能,当功率下降至额定值的约20%时,频率通常就呈线性下降至26 kHz,这时负载变得更轻。
当频率下降完成时,器件就进入跳周期模式。
这个功能使电源适配器在完整负载范围下都能提供高能效,满足注重能效性能特别是输出负载较低时能效性能的设计人员的需求。
值得一提的是,NCP1250/1即使在频率反走模式下工作时,仍然保持低频率抖动,从而帮助自然地弱化电磁干扰(EMI)信号,即使是在转换器并未提供满额输出功率时。
NCP1250/1提供几乎所有必要的保护功能,极佳地满足上述AC-DC适配器要求。
NCP1250与NCP1251的唯一区别是NCP1251在Vcc引脚上提供集成OVP功能,而NCP1250并不在Vcc引脚上提供OVP功能。
下面我们将具体讨论NCP1250/1的各项保护功能及其应用。
1) 短路保护
NCP1250/1通过监测引脚4上的电流感测信号来确保提供短路保护。
如果监测到的最大峰值电流超过最大内部电流设定点(0.8 V/Rsense)时,内置的100 ms定时器就启动。
如果电流感测信号下降到最大内部电流设定点以下,定时器就复位。
如果定时器的100 ms计时周期完成,表示故障已存在超过100 ms,所有驱动脉冲立即停止,控制器的电流消耗降至约1 mA。
值得一提的是,NCP1250和NCP1251均包含A版本和B版本,其中A为自动恢复版本,即100 ms后自动恢复,而B为完全闩锁版本。
2) 过功率保护
在应用过功率保护方面,传统技术属于耗散型OPP,因为在待机时OPP电路仍然工作,使适配器的轻载及待机能效性能受到影响。
NCP1250/1使用独特的非耗散型OPP方案,仅要求使用2颗电阻,对轻载能效性能没有影响。
图2 CP1250/1应用非耗散型OPP,对轻载性能没有影响。
3) 过压保护
如图1所示,电路中的光耦合器断路或TL431分压器网络遭受严重漂移影响(或其某个电阻丢失或出现错误值)时,输出电压就可能超出规定的限制值,这就是过压条件。
大多数情况下,过压条件可能对下行负载有害,适配器这时必须完全关断。
NCP1250/1在OPP引脚上也集成了3 V参考比较器,这比较器可用于多种功能,如OVP。
如果这OPP引脚电压连续四次超过3 V,就使控制器IC闩锁保护。
此外,如上所述,NCP1251不同于NCP1250的是在Vcc引脚上还提供集成OVP功能,一旦Vcc 超过25.5 V就闩锁,使控制器受到保护。
4) 过温保护
在众多设计中,必须保护适配器免受热失控(如适配器壳体内温度超过特定值)影响。
我们可以通过跟齐纳二极管(D10)串联一个负温度系数(NTC)电阻(R14)来应用简单的OTP(如图3所示)。
当温度升高时,NTC电阻开始下降,并升高引脚3的电压。
当引脚3的电压电平达到3 V时,器件就简单地闩锁,并要求复位,然后重启。
图3 用OPP网络简单地应用OTP。
采用NCP1250设计65 W适配器示例
安森美半导体基于NCP1250控制器设计了19 V/65 W演示电路板。
此设计中额定输出电流为3.2 A,并提供过功率保护(3.8 A@100 Vac,4.1 A@265 Vac)、过温保护及Vcc引脚上过压保护,参见图4 (a)及(b)。
图4(a):基于NCP1250的19 V/65 W适配器电路图
图4(b):基于NCP1250的65 W电源适配器演示电路板
有关此65 W演示电路板的具体设计,包括元件选择及相关计算,参见参考资料2。
除了此65 W演示板,安森美半导体还提供12 V/3.3 A输出的40 W演示板,同样提供过功率保护、过温保护及VCC引脚上过压保护功能。
能效测试结果
65 W演示电路板(含1.2 m长线缆)在25%、50%、75%及100%等常见负载条件下均呈现出较高的能效(见表1),如在230 Vrms条件下的平均能效高达88.67%。
此外,这演示电路板在空载时的能效性能也极佳,仅消耗40 mW的功率。
而由于频率反走技术及跳周期模式的使用,轻载能效也极佳,如在230 Vrms条件下,输出0.5 W、0.6 W及0.7 W功率时的输入功率分别仅为0.74 W、0.86 W和0.98 W。
表1 于NCP1250的65 W演电源适配器演示板能效测试结果。
40 W演示电路板在115 Vrms和230 Vrms条件下测得的平均能效分别为87.8%和87.2%(针对的是负载施加在电路板连接器的情况),100 Vrms和230 Vrms条件空载输入功率分别为33 mW和75 mW,同样提供高能效和低能耗。
总结
NCP1250/1集成了应用高密度电源适配器所需的关键特性,如非耗散型过功率保护、能够应用过温保护、小封装(TSOP6)及Vcc引脚过压保护(OVP)(仅NCP1251)等。
NCP1250/1在提供高工作能效的同时,通过采用频率反走技术及跳周期模式,在轻载或待机模式下的能耗极低,从而能够在完整负载范围内提供高能效。
此外,NCP1250/1采用频率抖动技术,即使是在频率反走期间,也将EMI降至最低,从而提供极佳的EMI性能。
基于NCP1250的65 W适配器演示电路板测试证实明了这器件在完整负载范围下的高能效性能。
客户利用NCP1250/1控制器可以开发出用于笔记本电脑或上网本的高性能适配器。