电力业务许可证 发电类 资料填报指南
- 格式:docx
- 大小:17.99 KB
- 文档页数:9
电力业务许可证申请表(试行)(发电类)申请人(盖章)填表日期年月日说明1.本申请表为发电企业新申请发电类电力业务许可证时使用。
2.本许可证申请人必须具有法人资格,不具备法人资格的企业应按照隶属关系由其上级法人单位提出申请。
3.申请人可以在制成的表格中手工填写,也可以在电子文档上填写后打印。
手工填写申请表请用蓝黑色或黑色钢笔、签字笔在所需填写的栏、表、框内,准确无误的用中文书写,如某些栏目无需填写,请在该栏目空白处用“/”表示。
4.除特殊要求外,申请材料中有关需要用数字填写的内容一律用阿拉伯数字填写。
申请表中带有“□”的项目,申请人只需在与自身情况相符的选项前的“□”内划“√”即可。
5.在填写格式文本时,如内容较多时请按格式要求自行附页。
打印时用纸为国际标准A4型,字型采用小四号、仿宋_GB2312字体。
6.申请人除填写申请表外,还需要提供表中第九项所列各附件。
附件按申请表所列序号顺序装订,每份附件分别标注页码。
装订要求左排竖装,装订边宽度不小于25毫米。
附件材料每页右下方适当位置均应加盖法人公章。
附件7、8、9按项目装订,即每个项目中分别包含自身要求的附件7、8、9内容。
7.复印用纸为国际标准A4型,并达到完整、清晰、能正确显示所要反映内容的程度。
若复印内容不清晰,可用数码拍照,并打印装订。
法定代表人承诺本人(法定代表人):身份证号码:郑重声明,此次填报的《电力业务许可证申请表(发电类)》及附件材料的全部内容是真实的,同样我在此所做声明也是真实有效的。
如有虚假,本单位愿接受电力监管部门及其它有关部门依据有关法律、法规以及《电力业务许可证管理规定》给予的处罚。
法定代表人(签名):年月日1.申请人基本情况法人名称:法人营业执照注册号:注册资本(万元):住所:以上四项应与法人营业执照上的登记内容一致组织机构代码:2.企业基本情况本项仅供申请人为下属不具备法人资格企业申请时填写,请提供不具备法人资格企业情况单位名称:营业执照注册号:负责人:营业场所:以上四项应与营业执照上的登记内容一致负责人身份证号码:3.联系方式及许可证送达方式填写申请人详细通讯地址及其他通讯方式,以便许可机关在需要时与申请人联系联系人:电子邮箱:通讯地址及邮编:电话:传真:许可证送达方式:□邮寄□自取填写如下4至8项内容时,申请人为其下属不具备法人资格企业提出申请的,请填写下属不具备法人资格企业的情况4.安全负责人*姓名:身份证号码:性别:学历:专业:职称证书或者岗位培训合格证书名称、发证机关、证书编号:从事与发电业务相适应工作的年限:(年)与发电业务相适应的工作经历:起止时间工作单位职务职称*“安全负责人”指主管安全工作的企业负责人。
四川能源监管办电力业务许可监督与市场服务平台电力业务(发电类)许可申请填报指南2014年6月电力业务(发电类)许可申请填报指南更新记录:更新记录保留,印刷时可以删除。
正文目录1简介 (7)2电力业务(发电类)用户操作指南 (7)2.1访问电力业务许可监督与市场服务平台 (7)2.2电力业务(发电类)许可申请操作 (8)2.2.1用户注册 (8)2.2.2用户登录 (10)2.2.3许可新申请 (11)2.2.4许可延续 (26)2.2.5许可事项变更 (28)2.2.6登记事项变更 (30)2.2.7许可证注销 (32)2.2.8许可证挂失 (32)2.2.9申请反馈通知书 (33)3系统配置要求与服务支持 (34)3.1系统配置要求 (34)3.2服务支持 ............................................................................................... 错误!未定义书签。
图表目录图表2-1电力业务许可监督与市场服务平台主页 (7)图表2-2 许可申请平台首页 (8)图表2-3用户注册按钮 (9)图表2-4用户注册信息填写页面 (9)图表2-5 完成用户注册 (10)图表2-6用户登录入口 (11)图表2-7 电力业务(发电类)用户操作首页 (11)图表2-8 许可新申请 (12)图表2-9 填写发电企业基本情况 (12)图表2-10保存申请企业基本情况信息 (13)图表2-11 填写财务能力 (14)图表2-12 保存财务信息 (15)图表2-13 填写安全负责人信息 (15)图表2-14 填写安全负责人个人信息 (16)图表2-15 填写安全负责人工作经历 (16)图表2-16 编辑、删除安全负责人工作经历信息 (17)图表2-17 填写运营的发电项目情况 (18)图表2-18 新增发电项目 (18)图表2-19 为发电项目添加机组 (19)图表2-20 新增机组信息 (20)图表2-21 编辑、删除机组 (20)图表2-22 上传申请材料附件 (21)图表2-23 请求上传附件 (21)图表2-24 选择需要上传的文件 (22)图表2-25 文件上传成功提示 (22)图表2-26提交申请材料 (23)图表2-27确认提交 (23)图表2-28提示材料不合格 (24)图表2-29查看不合格项 (24)图表2-30材料提交成功 (25)图表2-31材料提交成功后不可编辑 (25)图表2-32查看审批意见 (26)图表2-33许可延续 (27)图表2-34 填写延续申请材料 (27)电力业务(发电类)许可申请填报指南图表2-35许可事项变更 (28)图表2-36新建/改建机组 (28)图表2-37取得机组 (29)图表2-38转让机组 (29)图表2-39退役机组 (30)图表2-40提交许可事项变更申请 (30)图表2-41登记事项变更 (31)图表2-42基础信息变更 (31)图表2-43机组容量变更 (32)图表2-44许可证注销 (32)图表2-45许可证挂失 (33)图表2-46查看申请反馈通知书 (33)1简介四川能源监管办监督与市场服务平台是根据四川能源监管办日常业务范围建立的信息管理平台,为四川能源监管办在电工许可,承装(修、试)许可,电力业务许可3大业务在申请,审批,监督及在工程市场,劳务市场上的应用提供信息化、现代化的管理手段,实现信息存储电子化、数据流转电子化、日常办公电子化,规范、统一四川省各项管理工作,保证了数据的准确性,及时性,一致性,提高日常许可管理工作的办公效率。
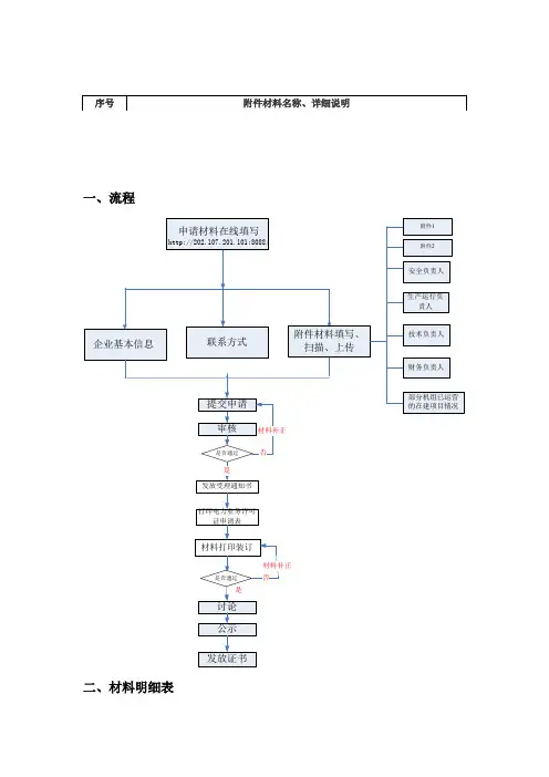
一、流程
二、材料明细表
三、附件
附件1
承诺书
我公司承诺在电监会组织的岗位培训开展后,技术负责人同志及时参加培训并取得岗位培训合格证。
特此承诺!
单位(公章):
年月日
附件2
建设项目符合环境保护规定的自评报告
我单位项目为在建项目,项目环境影响报告书(表)于2012年07 月日由批准,批准文号为。
项目中1 号机组,于2012 年07 月日开工建设,计划于2012 年月日投入运行。
我单位已经对以上机组及其配套工程环境保护状况进行了自评,经评定,以上机组各项环境保护措施已按照经批复的项目环境影响报告书(表)的要求落实,各项环境保护指标均符合经批复的项目环境影响报告书(表)的要求。
单位负责人(签名):
单位(公章):
年月日。
《电力业务许可证(发电类) 申请材料要求》电力业务许可证(发电类)申请材料要求(202x年1月1日)根据《电力业务许可证管理规定》(电监会9号令)、《电力业务许可证(发电类)监督管理办法(试行)》等法律规定,在中华人民共和国境内从事电力业务,应当按照规定取得电力业务许可证。
所有公用电厂、并网运行的自备电厂等,应当取得发电类电力业务许可证,相应机组均应获得电力业务许可。
与输供电企业及电力调度机构签订《并网调度协议》和《购售电合同》,应持发电类电力业务许可证或电力监管机构出具的有效证明文件;与大用户直接交易、省间双边交易等电力交易的,也应当持电力业务许可证(发电类)与交易主体签订相关合同。
电力业务许可证(发电类)申请材料应满足以下要求:一、火电类(包括申请表及附件材料)㈠法定代表人签署的许可证申请表。
㈡法人营业执照副本复印件(非法人企业,则需同时提供本企业营业执照副本复印件)。
㈢法人企业最近2年的年度财务分析报告和具有合格资质的会计师事务所出具的财务状况审计报告和对营运资金状况的说明。
㈣企业生产运行负责人、技术负责人、安全负责人、财1务负责人的身份证复印件、中级以上专业技术任职资格证书复印件和任职文件复印件等证明材料。
㈤发电项目经有关主管部门核准或审批的证明材料,并且应符合国家建设项目核准或审批有关规定。
㈥发电项目符合环境保护有关规定和要求的证明材料。
提供(经审批该建设项目环境影响报告书(表)或者环境影响登记表的环境保护行政主管部门验收合格的)建设项目环境保护设施竣工验收的证明材料。
新建燃煤发电机组以及按规定必须加装脱硫脱销设施的已运行燃煤发电机组应提供(经审批该建设项目环境影响报告书(表)或者环境影响登记表的环境保护行政主管部门验收合格的)建设项目环境保护设施竣工验收的证明材料,或有管理权限的环保行政主管部门出具的同意运行的证明材料。
对于暂未验收的其他新建火电机组,可先期提交环境行政主管部门出具的《环境影响报告书的批复》、《自评报告》(格式可下载)、环保设施同步建设投运情况说明和有管理权限的环保行政主管部门出具的同意运行的证明材料(环保设施竣工验收报告需按许可证副本备注期限后补。
国家电力监管委员会电力业务资质管理中心电力业务许可证申请材料填写客户端操作手册2008年 7月第1章引言1.1.编写目的电力业务许可证电子申请表操作手册详细介绍了电力业务许可证电子申请表管理系统的使用方法、各个模块的功能。
目的是方便系统用户了解及掌握该系统的使用。
阅读者系有业务需求的电力企业和相关的审查人员。
1.2.定义数据包——填报表单的成果体现,为zip压缩包的形式。
导出——指导出数据包。
导入——指对已存在的数据包进行导入,便于数据移植和审查。
1.3.系统环境1.计算机建议配置为CPU:3.0或以上;存:512M或以上;2.操作系统为 2000/XP;3.必须有framework2.0的环境;第2章系统安装2.1.完全安装版说明:此版本安装程序中包含了framework2.0的安装(本系统的运行需要framework2.0的支持),当用户安装完成后系统可直接运行。
具体操作:第一步,单击setup.exe文件进行【完全安装版】的安装,如下图:第二步,单击【下一步】按钮,进入“选择文件夹”界面,如下图:如果要改变安装路径,单击“浏览”按钮选择文件夹,选中“只有我(M)单选按钮。
第三步,单击“下一步”按钮,进入“确认安装”界面,如图:第四步,单击【下一步】按钮进行继续安装操作,进入“正在安装”界面,如下图:安装完成后进入“安装完成”页面,如下图:第五步:单击“关闭”按钮,完成安装。
2.2.完全版修复当前【电力业务许可证电子审查系统】程序出现问题影响使用时,用户可以进行修复操作,用户单击原安装程序后会出现修复的选项,后单击“关闭”按钮即可,如下图:2.3.完全版删除当前【电力业务许可证电子审查系统】程序出现问题影响使用时,用户可以用本系统提供的功能进行删除操作(用户也可以用WINDOWS的控制面板进行删除),用户单击原安装程序后会出现移除的选项,后单击完成即可,如下图:2.4.简易安装版说明:如用户已经安装过framework2.0简易使用此安装程序,因此此安装程序中未包含framework2.0的安装程序(本系统的运行需要framework2.0的支持),当用户安装完成后必须再进行下载framework2.0后才可进行运行,下面连接为framework2.0的官方下载网址,用户可自行下载安装。
发电企业填报流程1、流程图2、可再生能源项目信息填报要求1)企业信息员首先要提交企业用户注册信息,待平台管理员审核其注册信息后,企业信息员才能登录平台进行信息上报工作。
2)信息员在企业账号和信息员绑定后,首先补充完整企业信息,再填报项目信息。
3)填报时间要求:①项目前期信息:新增发电项目、企业分布式项目、公共独立系统通过平台填报项目前期信息,地方能源主管部门在项目核准(备案)当天通过平台生成项目代码;已通过平台填报过核准(备案)信息的项目,需要补报项目前期,系统自动生成项目代码。
②项目核准(备案)信息:项目核准(备案)后10个工作日内填报;③月度建设信息:项目主体工程(四通一平)开工后的每月前10个工作日内,填报上月建设信息;(注:风力发电项目和光伏电站项目需要纳入年度开发(实施)方案、并完成备案,方可填报后续建设运营信息。
)④项目并网申请受理信息:发电企业提出并网申请的2个工作日内填报并网申请信息,并在并网验收后10个工作日内填报并网验收信息;⑤项目全部设备投产信息:项目全部发电设备投产后10个工作日内,项目单位通过信息平台填报投运信息;⑥竣工验收信息:项目单位在项目通过竣工验收后10个工作日内,填报竣工验收信息;⑦项目运行信息:每月月底前(获知上月的结算电量值后)通过平台填报上月项目运行信息。
4)个人分布式光伏发电项目由省级电网企业在每月10个工作日内汇总投产信息后打包报送至信息平台。
5)项目信息如有填错,在【项目信息变更】中有更改功能,提交变更申请后,须等待1-2个工作日,即可自行进行信息的变更。
3、可再生能源电价附加补助信息上报可再生能源项目企业待可再生能源发电项目并网发电后(填报完成并网受理情况表),方可申报电价附加补助目录。
风电和光伏电站项目需先纳入年度开发方案方可申报补助目录。
4、“可再生能源发电项目信息管理平台”技术指导会信息填报人员如需对平台操作及相关政策进行技术指导,可自愿报名参加技术指导会。
电力业务许可证(发电类)资料填报指南来源:南京电监办时间:2007年4月10日一、用户注册及下载申请表格(一)注册用户名1、 1、第一步:登录国家电监会网站(),点击下方“电力业务许可电子政务平台”,进入电监会行政许可网上办理大厅,点击“电力业务许可证”,出现界面……用户名、密码、登录、注册等,点击注册。
2、第二步:填写相关信息。
注意:企业中文名称、注册号及企业类型应与营业执照一致;受理许可机构为南京电监办。
3、第三步:所有信息经审核确认无误后,点击确定。
这时,网页上将出现“此账号正在等待审核,许可机构将与您联系,请耐心等待”的提示信息,说明已注册成功,等电监办审核通过后再予以登录。
(注:若提交后未出现此栏提示信息,说明注册未成功,请查找原因或重新进行注册)(二)下载电子申请表单。
1、第一步:以注册的用户名和密码登录后,点击“申请许可”,进入下载选择页面,在此网页,点击下载“电力业务许可证申请表填写示范<发电类>)”,以作为填写申请时的参考依据。
2、第二步:点击左边“申请许可”,再选择“发电类”,进入下一个下载页面。
3、第三步:点击下载“书生智能填写工具”与“申请材料电子表单(发电类)”。
4、第四步:运行“书生智能填写工具”进行程序安装后,打开下载的“申请材料电子表(发电类)”即“sef”文件开始填写。
二、填写申请表表单(一)封面1、申请人:须加盖公章,并与法人营业执照上的企业名称一致。
(注:企业在用户注册时,填写基本资料后,经审核通过即自动生成封面申请人名称,而且不能更改。
)2、填报日期:年日。
(二)法定代表人承诺1、法定代表人名称须与企业法人营业执照一致。
2、法定代表人签名须手写,可以由本人签名,也可以授权其他负责人签名,但授权他人签名的,须有有效的法定代表人授权书,并写明授权内容。
3、签署日期并加盖单位公章。
(三)申请人基本情况、企业基本情况及送达方式填写要求1、申请人基本情况(1)法人名称、法人营业执照正本注册号、注册资本(万元)、住所等内容须与法人营业执照上的内容一致。
电力业务许可证电子申请表(发电类)
客户端材料制作说明
1、进入国家电力监管委员会网站下载电力业务许可申请材料填写客户端软件(完全安装版),安装。
2、点击桌面电力业务许可证电子申请表客户端图标,进入电力业务许可证电子申请表管理界面,选择发电类→新建→根据申报情况选择新申请或许可事项变更、登记事项变更→填写电子申请表内容并制作附件→上传附件→保存→导出数据包/导出Wor d、Excel文档→刻盘/打印文档(刻盘时不解压数据包)。
3、附件制作说明:
(1)每个附件独立制作目录,目录作为该附件材料第一页;
(2)附件扫描建议采用黑白或灰度模式,分辨率为150-200dpi;(3)将附件扫描保存成tiff格式或者使用Windows XP自带的Windows图片与传真查看器将图片保存成tiff格式;
(4)使用Microsoft office 2003办公软件自带的Microsoft office document imaging进行附件编辑制作,将单页的tiff文件制作成多页的tiff文件,并调整顺序按页码排列;
(5)上传附件必须为tiff文档(后缀名为“.tif”)不能使用其他格式或者压缩包形式。
实例详见成都电监办网站()行政许可栏目中的附件制作示范(幻灯片)。
4、每次修改更新内容后必须保存并重新导出数据包。
序号内容对接单位
1第一步、登录网站,下载电力许可证申报软件--填写注册单位名称--注册成功后会在桌面自动生成电力业务许可(发电类)客户端(beta)版--打开客户端--打开第一项许可证新申请--第一小项新建栏--按申请列表逐项填写,并严格按要求完成附件的制作及压缩并上传到申报表内。
2新申请的用户在提供的电子版资料经过东北电监局审查合格后,通过网上提示,做成纸版资料邮寄给省电监局发电受理处。
3 4 5 6 7 8 9 10 11 12 13 14 15 16 17 18 19 20 21 22 23 24 25 26 27 28 29 302015年8月21日
电力业务许可证申请表(试行)(发电类)
联系人电话备注。
电力业务许可证资料填报指南电力业务许可证是指国家能源主管部门依法颁发的,许可电力企业从事相应电力业务的证件。
发电类电力业务许可证是指国家能源主管部门依法授权电力企业从事发电业务的证件。
以下是电力业务许可证(发电类)资料填报指南。
一、申请资料的准备1.申请表:根据国家能源主管部门要求,填写准确、完整的申请表。
2.公司资质:提供电力企业企业法人营业执照副本、组织机构代码证、税务登记证等相关证件。
3.资本金:提供公司的注册资本或者认缴资本金证明材料,证明公司具备足够的资金实力。
4.经营范围:提供公司的经营范围证明材料,包括发电项目的规模、性质及所属电网的有关证明文件等。
5.技术能力:提供公司的技术能力证明材料,包括工程师的资格证书、设备的技术参数等。
6.安全生产能力:提供公司的安全生产能力证明材料,包括电力设备的检验认证材料、安全生产管理制度等。
7.环境保护能力:提供公司的环境保护能力证明材料,包括环境影响评价报告、环保设施建设等。
二、资料填报的要求1.准确真实:填写的资料必须准确真实,不得有隐瞒、虚假等情况,否则将对申请结果产生不良影响。
2.完整明确:填写的资料必须完整明确,不能缺失重要信息,否则将导致申请无效。
3.规范标准:填写的资料必须符合国家能源主管部门的有关规范和标准,不能存在违规行为。
4.附加材料:根据申请表的要求,提供与之相关的附加材料,例如电力设备的购置合同、土地使用证等。
三、资料填报的流程1.准备资料:根据申请表的要求,准备好申请资料及相关附加材料。
2.填写申请表:根据申请表的要求,填写准确完整的申请表,并在适当的位置签名盖章。
3.提交申请材料:将填写好的申请表及相关资料,按照规定的渠道和方式提交给国家能源主管部门。
4.核验审查:国家能源主管部门会对申请材料进行核验审查,如发现问题会及时通知申请人进行补正。
5.审批决定:经过核验审查后,国家能源主管部门会根据相关政策法规和实际情况做出审批决定。
发电类电力业务许可证办理服务指南第一章总则一、适用范围本指南适用于公用电厂、并网运行的自备电厂和国家能源局规定的其他企业办理发电类电力业务许可证的申请、变更、延续、补办等行政许可事项。
二、行政许可依据(一)《中华人民共和国行政许可法》(年月日中华人民共和国主席令第号公布,自年月日起施行);(二)《电力监管条例》(年月日中华人民共和国国务院令第号公布,自年月日起施行);(三)《电力业务许可证管理规定》(年月日国家电力监管委员会令第号公布,自年月日起施行);(四)《电力业务许可证(发电类)监督管理办法(试行)》(电监资质〔〕号文,年月日印发);(五)《国家能源局关于明确电力业务许可管理有关事项的通知》(国能资质〔〕号文,年月日印发);(六)《国家能源局关于加强发电企业许可监督管理有关事项的通知》(国能资质〔〕号文,年月日印发)。
三、受理机构国家能源局派出机构。
四、决定机构国家能源局派出机构。
五、项目审查类型前审后批。
六、数量限制无数量限制。
七、办理基本流程(一)申请人登录项目所在地国家能源局派出机构的门户网站查询相关规定,确定申请事项并准备申请材料;(二)申请人根据填报要求,提交申请材料;(三)国家能源局派出机构对申请材料进行受理审查。
经受理审查,申请事项不属于本机构职权范围的,应向申请人出具《不予受理行政许可决定书》;材料不齐全或者不符合法定形式的,应在申请人提交申请材料之日起日内出具《行政许可材料补正告知书》;材料齐全且符合法定形式的,受理申请并出具《行政许可受理单》;(四)行政许可申请正式受理后,国家能源局派出机构对申请材料进行审查,在必要时进行现场核查;(五)国家能源局派出机构对于准予许可的,出具《准予行政许可决定书》并颁发发电类电力业务许可证;不予许可的,出具《不予行政许可决定书》。
八、办理方式全程网上办理或者网上受理之后服务大厅现场办理。
九、收费依据及标准发电业务行政许可事项办理不收费。
附件2:编号:电力业务许可证(发电类)自查报告书(年度)单位名称__________________(盖章)填表时间_______年______月______日说明1.本报告为取得发电类电力业务许可证(以下简称“许可证”)的企业,按照《电力业务许可证管理规定》(电监会令第9号)等有关规定进行定期自查后,向电力监管机构报告时使用。
2.报告人需如实填写自查材料(包括《电力业务许可证(发电类)自查报告书》及所有附件),确保自查材料内容的真实、完整性。
3.报告人填写电子格式自查报告,文字内容的填写字型为小四号、仿宋_GB2312字体。
除特殊要求外,有关数字内容一律用阿拉伯数字填写。
报告中带有“□”的项目,报告人只需在与自身情况相符的选项前的“□”内划“√”即可。
报告中如某些栏目无需填写,在该栏目空白处划“/”。
在填写格式文本时,如内容较多请按格式要求自行附页。
4. 报告人填写电子格式报告书后打印,打印用纸为国际标准A4型。
5.复印用纸为国际标准A4型,并达到完整、清晰、能正确显示所要反映内容的程度。
若复印不清晰,可用数码拍照,并打印装订。
一、基本信息二、企业主要管理人员情况*是否有变动指自上一报告期以来是否有变动。
*是否有变动指自上一报告期以来是否有变动。
*是否有变动指自上一报告期以来是否有变动。
*是否有变动指自上一报告期以来是否有变动。
三、近三年主要生产经营情况四、发电机组情况(一)基本情况五、发电机组变更情况*填写本报告期内发电机组变更情况。
六、许可条件保持情况(一)财务情况(二)人员情况(三)发电机组合规性(四)环保及节能情况(五)发电设施运行能力七、履行许可证规定义务情况(一)配合电力监管机构工作(二)证照管理(三)材料报送(四)重大事项报告(五)社会信用情况(六)其他许可制度执行情况八、其他九、自查发现的问题以及整改措施与期限。
电力业务许可证(发电类)资料填报指南?来源:南京电监办??时间:2007年4月10日一、用户注册及下载申请表格(一)注册用户名1、2、第二步:填写相关信息。
注意:企业中文名称、注册号及企业类型应与营业执照一致;受理许可机构为南京电监办。
3、第三步:所有信息经审核确认无误后,点击确定。
这时,网页上将出现“此账号正在等待审核,许可机构将与您联系,请耐心等待”的提示信息,说明已注册成功,等电监办审核通过后再予以登录。
(注:若提交后未出现此栏提示信息,说明注册未成功,请查找原因或重新进行注册)(二)下载电子申请表单。
1、第一步:以注册的用户名和密码登录后,点击“申请许可”,进入下载选择页面,在此网页,点击下载“电力业务许可证申请表填写示范<发电类>)”,以作为填写申请时的参考依据。
2、第二步:点击左边“申请许可”,再选择“发电类”,进入下一个下载页面。
3、第三步:点击下载“书生智能填写工具”与“申请材料电子表单(发电类)”。
???4、第四步:运行“书生智能填写工具”进行程序安装后,打开下载的“申请材料电子表(发电类)”即“sef”文件开始填写。
二、填写申请表表单(一)封面1、申请人:须加盖公章,并与法人营业执照上的企业名称一致。
(注:企业在用户注册时,填写基本资料后,经审核通过即自动生成封面申请人名称,而且不能更改。
)2、填报日期:????年????日。
(二)法定代表人承诺1、法定代表人名称须与企业法人营业执照一致。
2、法定代表人签名须手写,可以由本人签名,也可以授权其他负责人签名,但授权他人签名的,须有有效的法定代表人授权书,并写明授权内容。
3、签署日期并加盖单位公章。
(三)申请人基本情况、企业基本情况及送达方式填写要求1、申请人基本情况(1)法人名称、法人营业执照正本注册号、注册资本(万元)、住所等内容须与法人营业执照上的内容一致。
(2)?组织机构代码应根据组织机构代码证填列。
2、企业基本情况(1)本项仅供申请人为下属不具备法人资格企业申请时填写,具备独立法人资格的企业不必填列此项内容。
(2)单位名称、营业执照注册号、负责人、营业场所应与营业执照上登记的内容一致。
(3)负责人的身份证号码。
3、联系方式及许可证送达方式。
填列申请人详细通讯地址及其他通讯方式,以便许可机关在需要时与申请人联系。
(四)安全负责人、生产运行负责人、技术负责人的填写要求1、若申请人为其下属不具备法人资格的企业提出申请的,须填写不具备法人资格企业的情况。
2、三类人员均为厂级领导。
(注:厂级领导应以原始任职文件为准,如三类人员是由总经理,副总经理或总工兼任的,应提供总经理、副总经理及总工信息资料,不必另行任职)3、三类人员不能由同一人兼岗,视实际情况,1人至多兼3职。
4、安全负责人原则上应由法定代表人兼任,若法定代表人无法兼任的,视实际情况,至少应由申请单位第一负责人兼任。
5、具有3年以上与申请从事的电力业务相适应的工作经历。
6、具有中级师以上专业技术任职资格或者岗位培训合格证书。
(五)财务负责人。
申请表填写具有法人资格企业的财务主管、总会计师、财务总监等,须具有财务背景的专业技术职称。
1、若申请人为其下属不具备法人资格的企业提出申请的,须填写不具备法人资格企业的情况。
2、必须是厂级领导,职称为会计师及以上。
3、从事财务工作的年限为3年以上。
4、为从事财务工作,并非电力业务的工作经历。
5、分管财务的厂级领导若不具备财务背景的专业和技术职称,还必须在附件中另行提供符合要求的财务部门负责人任职文件、职称证书、身份证复印件。
(六)运营的发电项目情况1、已建成项目:即存量发电项目(1)项目名称:严格按审批项目填列(如XX电厂一期或二期)(2)项目审批或核准单位:为国家计委、发改委等政府部门;提供各项目建设相关主管部门审批或者核准的证明材料。
(3)环境保护验收部门:为国家环境保护部门或地方环保部门(4)竣工验收单位:为国家或省有关部门组织的验收组;建设方、施工方、设计单位等组成的验收小组。
(5)机组类型:填写凝汽式火电、热电、燃汽轮机、内燃机发电、燃汽-蒸汽联合循环发电、核电、水电、抽水蓄能、风电、地热、潮汐、其他等。
(6)调度关系:填写机组运行的调度管辖机构名称,如“××省(或市)电力调度中心”等。
(7)所参与的电力市场:填写机组所在电力市场的名称。
(江苏省均为华东电力市场)(8)申请单位同时拥有多个电站的,可自行分页,具体请参阅“电力业务许可证申请表填写示范”。
2、部分机组已运营的在建项目(1)项目名称:严格按审批项目填列(如XX电厂一期或二期)(2)项目审批或核准单位:为国家计委、国家发改委、江苏省计委、江苏省经贸委等政府部门;提供各项目建设相关主管部门审批或者核准的证明材料。
(3)环境影响评价审批部门:为国家环境保护部门或地方环保部门。
(4)机组类型、调度关系、所参与的电力市场的填写方法参阅“已建成项目(5)(6)(7)”。
三、附件材料收集(请参阅附表一:附件材料明细表)(一)附件1:法人营业执照副本及其复印件;组织机构代码证副本及其复印件;法定代表人身份证复印件;申请人为其下属不具备法人资格的企业提出申请,还需提供下属企业营业执照副本及其复印件。
(二)附件2:会计师事务所出具的年度审计报告及年度财务分析报告,具体为:1、企业成立2年以上的:A、近2年审计报告(含企业年度财务报告,会计师事务所出具);B、近2年企业财务分析报告(企业出具)。
2、企业成立不足2年的:A、1~2年,验资报告+企业年度财务报告+企业财务分析报告;B、1年以下,验资报告+企业财务分析报告。
3、会计师事务所营业执照、执业证书及其从业人员执业证书复印件,证件应有有效的年检记录,从业人员执业证书上所显示的工作单位应与所从事的单位一致,若不一致的,应提供有效的关系调转证明。
4、财务分析报告的内容应包括:A、企业基本情况介绍,财务分析的资料来源;B、从企业偿债能力、资产运营状况、盈利能力等方面分析企业现状,分析企业可能存在的财务风险及防范措施;C、对可能影响企业偿债能力如银行授信额度、长期租赁、担保责任、或有负债等进行必要分析。
(三)附件3、4、5、6:四大类人员任职文件、身份证复印件、专业技术任职资格证书复印件。
若所兼任的厂级领导不具备相应的专业和技术职称,在此附件中需另行提供部门负责人任职文件、职称证书及身份证复印件(四)附件7:根据审批权限,提供各项目建设相关主管部门审批或者核准的证明材料。
1、根据项目审批权限,提供最高审批或核准部门项目建议书(或设计任务书)的批复。
2、根据项目审批权限,提供最高审批或核准部门可行性研究报告的批复。
(五)附件8:有关环保验收资料或环境影响报告批复文件及建设项目符合环境保护规定的自评报告,具体为:1、已建成项目(8.1)(1)环境主管部门出具的竣工验收报告;(2)机组运行中环保部门出具的环保报告;(3)分项环保验收报告(如排污许可证明材料);(4)存量发电项目审批、环保、验收情况证明表。
2、在建工程(8.2)(1)企业对投产机组环境保护有关规定的自评报告。
(2)有关环境行政主管部门出具的对项目环境影响报告书(表)的批复函或审批意见。
(3)在规定时间内提交环境保护验收合格报告。
(六)附件9:机组竣工验收资料,具体为:???1、已建成项目(8.1):提供项目竣工验收的合法证明材料,具体为竣工验收报告。
???2、在建项目(8.2)???(1)提供相关发电机组通过启动验收的证明材料或者有关主管部门认可的质量监督机构同意整套启动的质量监督检查报告。
???(2)项目竣工后,还需在3个月内提供项目竣工验收的证明材料。
(七)缺(五)(六)批复或验收的必须提供书面说明原因,经法定代表人签字并加盖公章。
四、存量发电项目审批、环保、验收情况证明表填写方法?(一)项目审批:对于存量项目的审批情况,企业应按如下要求填写:1、项目审批机关:指批准发电项目建设的主管部门名称(或简称),如项目建议书和可行性研究报告(或设计任务书、计划任务书,下同)的审批部门名称。
2、项目审批文号原则上填写可行性研究报告批复文件文号,如确实无法填写,可填写项目建议书批复文件文号、开工报告批复文件文号或年度基本建设新开工(大中型)项目计划通知文件文号。
3、批准建设规模项目审批有多个环节,批复内容可能不完全一致,以最后环节的批复内容为准。
如“本期工程建设规模为六十万千瓦,安装两台国产三十万千瓦燃煤发电机组”。
(二)环保1、1998年12月31日(含)之前发电项目所有机组全部投产的,可不填写环保验收机关、文号、结论,但必须在说明栏内填写说明,写明该发电项目取得的在环境保护方面合法运行的证明材料。
对于水电项目,如无法填写,则必须写明该发电项目目前是否被环境保护行政主管部门责令停产或限期停产的情况。
对于火电项目,应提供申报材料当年或上一年度环境保护主管部门出具的发电项目符合环保要求的证明材料。
2、1999年1月1日之后发电项目所有机组全部投产的,必须填写负责环境保护竣工验收的环境保护行政主管部门名称(或简称)以及验收文号、验收结论。
如未完成环保验收,则要求如下:(1)?????对于投产时间不超过1年的发电项目,可按照新建项目要求提供材料,即环境保护行政主管部门出具的对项目环境影响报告书(表)或对环境影响登记表的审批文件和建设项目符合环境保护规定的自评报告。
(2)??????对于投产时间不超过1年的发电项目,要求提供环境保护行政主管部门出具的发电项目符合环保要求的证明材料或企业向环境保护行政主管部门申请验收的证明材料(如无法提供,应提供合理说明),及建设项目符合环境保护规定的自评报告。
并在许可证的“特别规定事项”中备注,要求企业按有关规定,在完成环保验收后,于规定时间内补交验收报告。
?(三)验收如发电项目通过整体竣工验收,则填写“发电项目通过竣工验收”,如发电项目未进行整体竣工验收,但各发电机组均通过启动验收,则填写“发电项目的所有机组通过启动验收”。
同时,写明该项目的所有发电机组是否运行状况良好,是否具备安全、稳定运行的能力。
对于单机容量为100MW以下的火电机组,如确实无法提供发电机组启动验收材料的,可提供相应调度机构出具的其符合并网要求的证明材料,作为启动验收的替代材料。
?(四)应注意事项???1、以上发电项目审批、环保、验收的相关内容如因特殊情况无法对应填写的,申请人应出具相应的说明材料,提供合理的解释或说明,作为附件7的补充材料,一并提交。
2、表中“项目名称”填写发电项目的全称,如“××发电厂一期工程”,如企业有多个存量项目,则如表所示自行扩展。
五、附件材料目录制作(样本格式请参阅附表二~附表三)?(一)作为申请材料的重要组成部分,附件材料与需要证明的申请内容一一对应。