先导式操纵阀的工作原理
- 格式:docx
- 大小:8.37 KB
- 文档页数:2
先导式减压阀的工作原理
先导式减压阀是一种常用的压力控制装置,它能够在系统中实现稳定的压力控制,保护管道和设备不受过高的压力影响。
其工作原理主要包括先导阀和主阀两部分,通过这两部分的协同作用,实现了减压阀的自动调节功能。
先导式减压阀的工作原理可以简单描述为,当介质压力超过设定值时,先导阀感应到压力变化,通过控制主阀的开启和关闭来调节介质的流量,从而使系统压力保持在设定范围内。
具体来说,先导式减压阀的工作原理包括以下几个方面:
1. 压力感应,当介质压力超过设定值时,先导阀感应到压力变化,并传递给主阀。
2. 控制主阀,先导阀通过控制主阀的开启和关闭,调节介质的流量,从而使系统压力保持在设定范围内。
3. 负反馈调节,一旦系统压力超出设定范围,先导式减压阀会立即做出反应,通过负反馈调节,使介质流量适时调整,从而实现
压力的稳定控制。
4. 自动调节,先导式减压阀具有自动调节的功能,能够根据系统压力的变化自动调节介质流量,保持系统压力稳定。
5. 安全保护,先导式减压阀在系统中起到了安全保护作用,当系统压力超出安全范围时,能够及时调节介质流量,避免管道和设备受到过高压力的影响。
总的来说,先导式减压阀的工作原理是通过先导阀和主阀的协同作用,实现了对系统压力的稳定控制和自动调节。
它在工业生产和设备运行中起到了重要的作用,保障了系统的安全稳定运行。
大类CKD电磁阀各种原理大全大类CKD电磁阀各种原理大全CKD电磁阀按照结构形式和工作原理,也可以分为直动型和先导型两大类。
CKD电磁阀的工作原理是利用液体流过狭小的缝隙产生压力损失,使其出口压力低于进口压力的压力控制阀。
按照压力调节要求的不同,分定值CKD电磁阀、定差CKD电磁阀和定比CKD电磁阀。
(2)费斯托festo电CKD电磁阀自创造发明至今,被愈来愈普遍的运用于日常生活、工作中的各行各业,充分发挥着不可替代的功效。
从CKD电磁阀到电动式CKD电磁阀,最终是如今被广泛运用的三轴力电动式CKD电磁阀。
CKD电磁阀技术性的历史时间承传证实了CKD电磁阀技术性的不断发展。
三轴力构造在设计方案上不容易导致阀门中间的损坏,确保的高效工作的另外,工作中特性的平稳与使用寿命。
在现阶段CKD电磁阀的普及化上,CKD电磁阀将替代传统式的闸阀,由于CKD电磁阀比闸阀的的操纵时间较短,实际操作为矩小,安裝室内空间小和重量较轻,CKD电磁阀也有着它本身的其他特性而闸阀沒有,由于闸阀仅有两个部位,打开或是关掉,而CKD电磁阀上就不一样,在操纵上能够对阀门开展迅速开闭的另外还可以用于对物质的调整。
依据具体情况的不一样,应用在不一样的工作状况上,依据办公环境和标准可分成各种各样方式的阀门,CKD电磁阀在应用中较大的特性便是结构紧凑,实际的运用中能够90°旋转电源开关轻轻松松,并且密封性度比较好,使用寿命较为长,应用范畴很广,现阶段关键被用以自来水厂、发电厂、炼钢厂、造纸工业、化工厂、饮食搭配等系统软件给排水中,做为调整和截至应用。
与传统式的CKD电磁阀对比,CKD电磁阀的运用特性有什么?1、CKD电磁阀的构造,实际操作简单,应用灵便、省劲。
2、CKD电磁阀的橡胶密封件必须采用一些不锈钢板或是是丁腈橡胶耐酸碱硫化橡胶为好,密封性度提高一点,并且使用寿命长。
3、CKD电磁阀具备别的阀门的性能指标,安裝期内不会受到外部及其物质流入的操纵,都不受室内空间部位的危害,可在一切方位安裝。
先导阀工作原理
先导阀是一种常用的液压控制元件,它在液压系统中起着重要的作用。
先导阀的工作原理是通过控制液压油的流动方向和流量来实现对液压执行元件的控制。
它通常由阀芯、阀套、阀体、弹簧等部件组成。
先导阀的工作原理可以简单地分为以下几个步骤:
1. 油液进入,当液压系统工作时,液压油首先进入先导阀,进入先导阀的液压油通过阀体和阀芯之间的间隙流入阀芯的控制腔。
2. 阀芯移动,当液压油进入阀芯的控制腔后,液压油的压力作用在阀芯上,使得阀芯产生位移,位移的大小和方向取决于控制腔内液压油的压力大小和方向。
3. 流量控制,随着阀芯的位移,阀芯的控制孔和阀套之间的间隙会发生变化,从而改变液压油的流动方向和流量,实现对液压执行元件的控制。
4. 压力平衡,在阀芯位移到一定位置后,阀芯的控制孔和阀套
之间的间隙达到平衡,液压油的流动达到稳定状态,从而实现对液压执行元件的稳定控制。
通过以上步骤可以看出,先导阀的工作原理是通过控制液压油的流动来实现对液压执行元件的控制。
在实际应用中,先导阀可以根据系统的需要,通过改变阀芯的结构和控制方式,实现不同的控制功能,如流量控制、压力控制、方向控制等。
总的来说,先导阀作为液压系统中的重要控制元件,其工作原理是通过控制液压油的流动来实现对液压执行元件的控制。
了解先导阀的工作原理对于正确使用和维护液压系统具有重要意义,也有助于提高系统的工作效率和安全性。
先导阀工作原理动画先导阀是一种常用的液压元件,它在液压系统中起着非常重要的作用。
在液压系统中,先导阀通过控制液压油的流动方向和流量大小,来实现对液压执行元件的控制。
那么,先导阀是如何工作的呢?接下来,我们通过动画的形式来详细了解一下先导阀的工作原理。
首先,我们来看一下先导阀的结构。
先导阀通常由阀芯、阀套、弹簧、阀体等部件组成。
当液压油进入先导阀时,会对阀芯施加压力,使得阀芯产生相对位移,从而改变阀芯与阀套之间的相对位置,从而改变液压油的流动通道,实现对液压系统的控制。
在先导阀工作时,液压油首先进入先导阀的控制腔,通过控制腔的压力来控制阀芯的运动,从而改变液压油的流动通道。
当控制腔的压力发生变化时,阀芯会产生相应的位移,从而改变液压油的流动方向和流量大小,实现对液压系统的控制。
此外,先导阀还可以通过控制阀芯的位置来调节阀口的开启大小,从而改变液压油的流量大小。
当阀芯向左移动时,阀口的开启大小会增大,液压油的流量也会增大;当阀芯向右移动时,阀口的开启大小会减小,液压油的流量也会减小。
通过这种方式,先导阀可以实现对液压系统的精确控制。
在液压系统中,先导阀的工作原理可以通过动画形式展现出来,让人们更直观地了解先导阀的工作过程。
通过动画,可以清晰地展示先导阀的结构和工作原理,帮助人们更好地理解先导阀在液压系统中的作用。
总的来说,先导阀通过控制液压油的流动方向和流量大小,来实现对液压执行元件的控制。
在液压系统中,先导阀扮演着非常重要的角色,它的工作原理也是非常复杂的。
通过动画的形式展示先导阀的工作原理,可以帮助人们更直观地了解先导阀的结构和工作过程,为液压系统的设计和维护提供参考。
先导阀工作原理引言概述:先导阀是一种常见的液压控制元件,广泛应用于各种液压系统中。
它起到了控制液压系统工作的重要作用。
本文将详细介绍先导阀的工作原理,包括其结构、工作过程以及应用场景。
正文内容:1. 先导阀的结构1.1 主阀:主要由阀体、阀芯和弹簧组成。
阀芯通过弹簧与阀体连接,起到控制液压流动的作用。
1.2 先导阀:由阀体、阀芯和先导孔组成。
先导孔连接主阀与液压源,通过调节阀芯位置来控制主阀的开启与关闭。
2. 先导阀的工作过程2.1 开启状态:当液压源施加压力到先导孔时,压力作用在阀芯上,使其挪移。
阀芯挪移到一定位置时,与主阀相连的通道打开,液压油开始流动。
2.2 关闭状态:当液压源住手施加压力时,弹簧的作用下,阀芯回到初始位置,通道关闭,液压油住手流动。
3. 先导阀的应用场景3.1 液压系统中的流量控制:通过调节先导阀的开启程度,可以控制液压系统中的流量大小,实现对液压执行元件的精确控制。
3.2 液压系统中的压力控制:先导阀可以根据系统需要,通过调节阀芯位置,控制液压系统中的工作压力,保证系统的安全运行。
3.3 液压系统中的方向控制:通过控制先导阀的开启与关闭,可以实现液压系统中液压执行元件的正反转或者住手。
总结:通过对先导阀的工作原理进行详细阐述,我们可以了解到,先导阀是一种重要的液压控制元件。
它的结构简单,通过调节阀芯位置来控制液压系统的流量、压力和方向。
在液压系统中,先导阀的应用非常广泛,可以实现对液压执行元件的精确控制,保证系统的安全运行。
通过深入理解先导阀的工作原理,我们可以更好地应用它,提高液压系统的效率和可靠性。
REXROTH力士乐方向阀常用型号和工作原理讲解REXROTH力士乐方向阀是具有两种以上流动形式和两个以上油口的方向控制阀。
是实现液压油流的沟通、切断和换向,以及压力卸载和顺序动作控制的阀门。
靠阀芯与阀体的相对运动的方向控制阀。
有转阀式和滑阀式两种。
按阀芯在阀体内停留的工作位置数分为二位、三位等;按与阀体相连的油路数分为二通、三通、四通和六通等;操作阀芯运动的方式有手动、机动、电动、液动、电液等型式。
REXROTH力士乐方向阀工作原理:六通方向阀主要由阀体、密封组件、凸轮、阀杆、手柄和阀盖等零部件组成(图1)。
阀门由手柄驱动,通过手柄带动阀杆与凸轮旋转,凸轮具有定位驱动与锁定密封组件的开启与关闭功能。
手柄逆时针旋转,两组密封组件分别在凸轮的作用下关闭下端的两个通道,上端的两个通道分别与管道装置的进口相通。
反之,上端的两个通道关闭,下端两个通道与管道装置的进口相通,实现了不停车换向。
REXROTH力士乐方向阀特点:1、先导式2级比例方向控制阀,无集成电子元件(OBE)2、控制体积流量的方向和大小3、通过带中心螺纹和可拆卸线圈的比例电磁阀驱动4、用于板结构:根据ISO 4401的连接位置5、辅助驱动装置,可选6、以弹簧为中心的阀芯REXROTH力士乐方向阀分类:1、机动方向阀,机动方向阀又称行程阀。
2、电磁方向阀,电磁方向阀是利用电磁吸引力操纵阀芯换位的方向控制阀。
3、电液方向阀,电液方向阀是由电磁方向阀和液动方向阀组成的复合阀。
4、手动方向阀,手动方向阀是用手推杠杆REXROTH力士乐方向阀优点:动作准确、自动化程度高、工作稳定可靠,但需附设驱动和冷却系统,结构较为复杂;阀瓣式结构则较简单,多用于流量较小的生产工艺上。
在石油、化工、矿山和冶金等行业中,六通方向阀是一种重要的流体换向设备。
该阀安装在稀油润滑系统输送润滑油的管道中。
通过变换密封组件在阀体中的相对位置,使阀体各通道连通或断开,从而控制流体的换向和启停。
先导阀工作原理
先导阀是一种常用的液压控制元件,它在液压系统中起着非常重要的作用。
先
导阀的工作原理是通过控制液压油流的方向和大小,来实现对液压执行元件的控制。
下面我们来详细介绍一下先导阀的工作原理。
首先,先导阀通过电磁铁或者机械手柄等操作元件来改变阀芯的位置,从而改
变阀的通道大小和方向。
当阀芯处于不同的位置时,液压油就会通过不同的通道流动,从而控制液压执行元件的运动方向和速度。
其次,先导阀通过调节阀芯的位置,可以改变液压系统中的压力大小。
当阀芯
处于不同的位置时,液压油的流通阻力也会发生变化,从而影响液压系统中的压力大小。
这样就可以实现对液压系统的压力控制。
另外,先导阀还可以通过改变阀芯的位置来调节液压系统中的流量大小。
当阀
芯处于不同的位置时,液压油的流通截面积也会发生变化,从而影响液压系统中的流量大小。
这样就可以实现对液压系统的流量控制。
总的来说,先导阀的工作原理是通过改变阀芯的位置,来控制液压系统中液压
油的流向、压力和流量,从而实现对液压执行元件的精确控制。
先导阀在液压系统中扮演着至关重要的角色,它的性能和工作原理直接影响着整个液压系统的工作效果和稳定性。
通过对先导阀的工作原理的了解,我们可以更好地应用先导阀来实现对液压系
统的精确控制,从而提高液压系统的工作效率和可靠性。
希望本文对大家对先导阀的工作原理有所帮助。
先导阀工作原理概述先导阀是一种常用的控制装置,它在液压系统中发挥着重要的作用。
先导阀的工作原理是通过调节液控阀来控制液压设备的行程和速度。
本文将详细介绍先导阀的工作原理及其在液压系统中的应用。
先导阀的组成和结构先导阀由电磁阀、阀芯、弹簧等组成。
通常情况下,先导阀的电磁阀由铜绕组、铁芯和阀体组成。
阀芯是由弹簧和阀芯孔构成的,通过弹簧的力量使阀芯保持在关闭位置或打开位置。
先导阀的工作原理1. 常闭型先导阀:当先导阀电磁阀不通电时,磁铁不产生吸力,阀芯处于关闭状态。
当电磁阀通电时,磁铁产生强力吸引阀芯,使其打开。
液体从阀芯之间的孔流过,通过先导阀控制液压设备的行程和速度。
2. 常开型先导阀:当先导阀电磁阀不通电时,阀芯通过弹簧的作用保持在打开状态。
当电磁阀通电时,阀芯被磁铁吸引,使其关闭。
液体停止通过先导阀,液压设备停止运动。
应用案例先导阀广泛应用于各种液压系统中。
以下是一些常见的应用案例:1. 工业机械:先导阀主要用于控制工业机械的液压系统,如起重机、挖掘机、铣床等。
通过先导阀的调节,可以实现液压设备的精确控制和运动。
2. 汽车工程:先导阀在汽车工程中也发挥着重要的作用,如汽车刹车系统、悬挂系统、转向系统等。
先导阀可以控制汽车的制动力度、悬挂高度和转向灵活性。
3. 高压系统:在高压系统中,先导阀通常用于控制液压泵和液压缸之间的流量和压力。
通过调节先导阀,可以保证高压系统的稳定性和安全性。
结论先导阀是一种在液压系统中非常重要的控制装置,通过调节电磁阀和阀芯来控制液体的流量和压力,实现液压设备的精确控制和运动。
先导阀的种类和结构各不相同,根据不同的应用需求选择适合的先导阀型号。
在实际应用中,需要根据实际情况对先导阀进行维护和保养,以确保其正常运行和工作效果的持续有效性。
先导阀工作原理动画
在液压系统中,先导阀起着非常重要的作用。
先导阀通过控制液压系统中液压元件的运动,来实现系统的正常工作。
先导阀的工作原理可以通过以下动画来进行解释。
该动画展示了一个简化的液压系统,其中包括油箱、泵、先导阀、液压缸和液压管道。
首先,液压系统中的油液从油箱被泵吸入。
泵通过一个马达或其他动力源来驱动。
油液被泵压缩并推送到先导阀。
先导阀是一种特殊的控制阀。
它由控制杆和阀芯组成。
控制杆上有一个控制手柄,用于改变阀芯的位置。
阀芯可以根据控制手柄的位置来移动。
在这个动画中,阀芯处于中间位置,泵的排油口被阀芯封堵,泵的压力升高并导致液压缸的伸出活塞推动。
当控制手柄转动时,控制杆移动,阀芯的位置也会改变。
当阀芯被移动到一定位置时,阀芯上的通道打开,允许泵的油液通过先导阀进入液压缸的回油口。
当阀芯回到中间位置时,通道关闭,液压缸停止运动。
如果控制手柄继续旋转,阀芯会移动到不同的位置,控制油液的流动方向,从而控制液压缸的收缩和伸出。
通过这个动画,我们可以看到先导阀通过控制阀芯的位置来改变液压系统中的油液流动路径,从而实现液压元件的控制。
这些液压元件可以是液压缸、液压马达、液压阀等。
总而言之,先导阀的工作原理是通过控制阀芯的位置来控制液压系统中的油液流动,从而实现系统的正常运行。
先导式减压阀工作原理
先导式减压阀是一种常用的流体控制装置,其工作原理主要通过利用先导阀来控制主阀的开启和关闭,从而实现对流体压力的调节和控制。
在了解其工作原理之前,我们首先需要了解几个基本概念,主阀、先导阀、压力传感器和控制器。
主阀是用来直接控制流体通道的阀门,其开启和关闭决定了流体的通畅程度。
而先导阀则是用来控制主阀的阀芯移动,从而影响主阀的开启和关闭状态。
压力传感器用来感知流体的压力情况,并将这些信息传输给控制器,控制器则根据传感器的反馈信号来控制先导阀的动作,从而实现对主阀的控制。
在实际工作中,当流体压力超过设定值时,压力传感器会向控制器发送信号,控制器根据这一信号来控制先导阀的动作。
如果流体压力过高,控制器会让先导阀打开,从而释放一部分流体,降低系统压力;相反,如果流体压力过低,控制器会让先导阀关闭,阻止流体继续流出,从而增加系统压力。
这种先导式减压阀的工作原理可以有效地实现对流体压力的精确控制,从而保护管道和设备不受过高或过低的压力影响。
同时,通过合理的设计和调节,可以使先导式减压阀在不同的工况下都能够稳定可靠地工作,满足流体控制的需要。
总的来说,先导式减压阀的工作原理是通过先导阀控制主阀的开启和关闭,实现对流体压力的精确调节和控制。
这种工作原理能够在实际应用中发挥重要作用,保护管道和设备不受过高或过低的压力影响,确保系统的安全稳定运行。
通过不断的研究和改进,先导式减压阀的工作原理将会更加完善,为流体控制领域带来更多的创新和发展。
先导阀工作原理
先导阀是一种用于控制液压系统的重要元件,它的工作原理对于液压系统的正常运行至关重要。
本文将详细介绍先导阀的工作原理,以帮助读者更好地理解液压系统的工作机制。
先导阀是一种通过控制液压油流来控制阀门开关的装置。
它通常由阀芯、阀套、控制腔、控制阀芯和控制弹簧等部件组成。
先导阀的工作原理可以简单概括为,通过控制控制腔内的压力来改变阀芯的位置,从而控制主阀的开关状态。
当液压系统需要进行某项操作时,控制信号将被送入先导阀的控制腔。
控制腔内的压力将随之改变,进而使控制阀芯的位置发生变化。
控制阀芯的移动将导致主阀芯的位置发生相应的变化,从而控制液压油的流动方向和流量,最终实现对液压系统的控制。
在液压系统中,先导阀的工作原理可以分为两种类型,直接式和间接式。
直接式先导阀的控制腔直接与控制信号相连,当控制信号改变时,控制腔内的压力也会相应改变,从而使阀芯的位置发生变化。
而间接式先导阀则通过控制阀芯和控制弹簧之间的相对位置来控制控制腔内的压力,进而控制主阀的开关状态。
除了控制腔内的压力,先导阀的工作原理还与阀芯的结构和材料有关。
不同的阀芯结构和材料会影响阀芯的灵敏度和响应速度,进而影响先导阀的控制精度和稳定性。
总之,先导阀的工作原理是通过控制控制腔内的压力来改变阀芯的位置,从而控制主阀的开关状态。
它是液压系统中的重要控制元件,对于液压系统的正常运行至关重要。
希望本文能够帮助读者更好地理解先导阀的工作原理,从而更好地应用于液压系统中。
电磁阀符号是指对电磁阀功能进行描述的示意图,通常应用于气动系统设计及产品标识上,以供气动系统设计人员及电磁阀使用者了解产品功能。
在设计过程中,常常需要看气路图。
各种电磁阀化身为各自相应的气动符号出现在图纸上,这种表示方式,就是电磁阀符号。
电磁阀符号示例及说明:如右图:从左到右从上至下分别是:直动式:两位两通,两位三通常通,两位三通常断先导式:两位两通,两位三通常通,两位三通常断两位五通单电控,两位五通双电控,三位五通中封,三位五通中泄,三位五通中压电磁阀符号含义:前面的“几位”,你要看这个阀有几种工作状态,就可以说是几位,如有气动元件符号,就更好理解了,在图符上代表阀体的正方形(内有箭头或T线)有几个就是几位。
而后面的“几通”,是代表在其中的一个正方形上有几个点(和箭头线还有T线相交的点),就是几通。
1、用方框表示阀的工作位置,有几个方框就表示有几“位”。
2、方框内的箭头表示油路处于接通状态,但箭头方向不一定表示液流的实际方向3、方框内符号“┻”或“┳”表示该通路不通。
4、方框外部连接的接口数有几个,就表示几“通”;5、一般,阀与系统供油路或气路连接的进油口/进气口用字母p表示;阀与系统回油路/气路连通的回油/回气口用t(有时用o)表示;而阀与执行元件连接的油口/气口用a、b等表示。
有时在图形符号上用l表示泄漏油口;6、换向阀都有两个或两个以上的工作位置,其中一个为常态位,即阀芯未受到操纵力时所处的位置。
图形符号中的中位是三位阀的常态位。
利用弹簧复位的二位阀则以靠近弹簧的方框内的通路状态为其常态位。
绘制系统图时,油路/气路一般应连接在换向阀的常态位上。
扩展资料:电磁阀工作原理:电磁阀从原理上分为三大类:直动式、分步直动式、先导式。
而从阀瓣结构和材料上的不同与原理上的区别又分为六个分支小类:直动膜片结构、分步直动膜片结构、先导膜片结构、直动活塞结构、分步直动活塞结构、先导活塞结构一、直动式电磁阀原理:通电时,电磁阀线圈产生电磁力把关闭件从阀座上提起,阀门打开;断电时,电磁力消失,弹簧力把关闭件压在阀座上,阀门关闭。
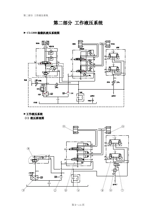
先导操纵的工作原理,如图5-8 所示。
控制系统中设有独立的控制液压泵
1,控制油液经两位阀7和单向阀5流入先导阀2的A腔,图示位置时A腔与B 腔相通,油液由A腔、B腔沿着控制油路流到主回路换向阀6,推动换向阀杆,操纵某个机构动作。
与此同时,控制油液沿着先导单向阀流到阀芯 3 的底部 D 腔,对阀芯产生向上压力p
0。
控制液压泵输出的油液还经过单向阀流入蓄能器 &若先导阀A腔闭塞,蓄能器压力增大到一定值时推动两位阀阀芯上移,使控制液压泵输出的控制油经两位阀流回油箱,控制液压泵卸荷。
在主回路换向阀杆弹簧9 的作用下,先导阀
A、B、D腔的压力升高,使其阀芯下部推力增大,推动阀芯上移,堵住了A腔与B腔的通路,使B腔与C腔相通,控制油液沿C腔流回油箱。
若手柄操纵力继续作用在先导阀上,力P通过弹簧4迫使阀芯3下移,使A腔与B腔相通。
因此随着主回路换向阀弹簧的压缩,先导阀D腔中油液对阀芯的推力增大。
为了克服推力,需要相应地增大作用在弹簧4上的力P,从而得到与手柄行程成比例增长的二次压力,而使换向阀的行程与操纵手柄的行程保持比例关系,驾驶员可以进行有感觉的操纵。
先导操纵有两种操纵回路:
直接作用式和减压阀式,如图5-9 所示。
1)直接作用式先导阀操纵的操纵回路。
发动机 3 驱动主液压泵 2 和控制液压泵 1 ,控制油液进入先导阀 4 后流到主回路换向阀5的右侧,推动阀杆左移,使液压缸6工作。
控制油液的压力取决开先导阀手柄7控制的阀芯移动行程,而主回路换向阀的行程又取决于控制油液的压力,这样换向阀行程与先导阀行程之间保持着近似的比例关系。
该操纵回路在大型液压挖掘机上应用较多,驾驶员手柄操纵力可低于
10N,而且一个先阀可以操纵一个换向阀的左、右双向运动。
2)减压阀式先导阀操纵回路。
控制液压泵1 输出的油液进入减压阀式先导阀4 后流向主回路换向阀5,推动阀杆左、右移动,使液压马达8 工作。
其特点是,利用控制油液的压力反馈使手柄行程与换向阀行程成比例关系,保证了操纵的灵敏度及可靠性;先导阀通常有两个相同的小阀9和10,分别操纵换向阀的左、右单向
动作。
该回路广泛应用在各种类型的液压挖掘机上,驾驶员手柄操纵力可以小于10N。