LTC3615:4MHz同步降压型稳压器
- 格式:pdf
- 大小:98.34 KB
- 文档页数:1
系统设计人员被要求生产更小、效率更高的电源解决方案,以满足所有行业SoC 和FPGA 的高耗电需求。
在先进的电子系统中,因为电源必须放在SoC 或其外围设备(如DRAM 或I/O 设备)附近,因此电源封装的可占用空间至关重要。
在便携式仪器中,如手持条码扫描仪或医疗数据记录仪系统,空间更为紧凑。
设计人员面临的问题不仅仅是找到一个在有限空间放得下的稳压器。
紧凑型解决方案的要求往往与其他先进的电子产品要求相冲突:可靠的设计、高效率、大转换比、高功率、小尺寸以及良好的热性能。
其中许多要求需要在其他领域进行权衡,这就给设计人员带来了一个困难且耗时的优化问题。
LTC3636旨在通过双通道6 A 降压稳压器简化设计人员的任务,该稳压器在关断时消耗非常低的待机电流,在高达4 MHz 的频率下工作时,满载和轻载时都具有很高的效率。
小尺寸和4 MHz 开关频率电源设计中普遍存在的事实是,分配的应用空间很小。
DC-DC 转换器的体积和功率密度通常受限于庞大磁性元件、输入/输出电容、EMI 滤波器和散热器。
在降压功率转换器中,尺寸和效率往往没法同时满足:通过提高开关频率可以显著减小电感和输出电容的尺寸,但高频工作会增加电感和开关的开关损耗。
这又使得在狭小空间进行热管理变得更加复杂。
LTC3636是一款双通道、每路输出6 A 、高效率单芯片降压稳压器,能够采用最高20 V 的输入电源电压。
可编程开关频率可以设置为高达4 MHz 。
高开关频率显著减小了电感和电容的尺寸和值,但与许多高频解决方案不同,LTC3636还保持了高效率,可使用一些具有更低交流损耗和直流损耗的超小尺寸铁氧体电感。
两个通道错相180°工作,且开关脉冲交错使纹波更低,反过来又可以减少输入电容值。
图1中的双通道降压转换器在4 MHz 的频率下运行,并使用非常小的电压和电容。
效率和热性能如图2所示。
热图像显示低于40°C 的温升,在VIN = 5 V 室温下自然对流。
Linear推出高效率4MHz同步2.5A降压型稳压器作者:佚名来源:本站整理发布时间:2010-2-5 8:56:18 [收藏] [评论]Linear推出高效率4MHz同步2.5A降压型稳压器凌力尔特公司 (Linear Technology Corporation) 推出高效率、4MHz 同步降压型稳压器 LTC3604,该器件采用一种独特的恒定频率/受控的接通时间、电流模式架构。
它采用 3mm x 3mm QFN 或 MSOP-16E 封装,在输出电压低至 0.6V 时,可提供高达 2.5A 的连续输出电流。
甚至在高降压比时,其电流模式工作也可提供卓越的电压和负载瞬态响应。
LTC3604 在 3.6V 至 15V 的输出电压范围内工作,从而非常适用于双节锂离子电池组以及 5V 和 12V 中间总线系统应用。
其开关频率从 800kHz 至 4MHz 是用户可编程的,从而可以采用纤巧、低成本电容器和电感器。
LTC3604 采用 RDS(ON) 仅为100mΩ 和130mΩ 的内部开关,以提供高达 95% 的效率。
其独特的控制架构使它能够实现低至 5% 的占空比,同时保持开关频率高达 2.25MHz,从而使其非常适用于高降压比应用 (例如:12VIN 至 1.2VOUT 转换)。
采用突发模式 (Burst Mode) 工作可最大限度地提高轻负载效率,从而仅需要 300uA 电流 (在无负载时),并使 LTC3604 非常适用于需要最长电池运行时间的应用。
对于需要最低噪声的应用来说,LTC3604 可配置以强制连续模式运行,以实现最低噪声和最低的潜在RF 干扰。
其它特点包括电源良好电压监视器、输出电压跟踪功能和短路保护。
LTC3604EUD 采用 3mm x 3mm QFN-16 封装,有引线版本 LTC3604EMSE 采用 MSOP-16E 封装。
以 1,000 片为单位批量购买,每片价格为 3.25 美元。
凌力尔特推出同步降压型稳压器 LTC3605凌力尔特公司 (Linear Technology Corporation) 推出高效率、4MHz 同步降压型稳压器 LTC3605,该器件运用恒定频率控制的接通时间和电流模式架构。
LTC3605 采用 4mm x 4mm QFN 封装,在输出电压低至 0.6V 时以最低热降额提供高达 5A 的连续输出电流。
它在 4V 至15V 的输入电压范围内工作,从而使其非常适用于两节锂离子电池应用以及具有高达 12V 的固定电压轨系统。
LTC3605 的开关频率从 800kHz 至 4MHz 是用户可编程的,从而可使用纤巧低成本电容器和电感器。
LTC3605 采用 RDS(ON) 仅为 35mΩ和 70mΩ的内部 N 沟道开关,提供高达 96% 的效率。
其最短接通时间很短,允许在高开关频率时以低占空比工作。
LTC3605 的多相(PolyPhase?) 工作 (多达 12 相) 允许多个稳压器级联,以不同相位运行可最大限度降低输入和输出电容。
电流模式工作在简化补偿的同时提供了快速瞬态响应。
其它特点包括输出跟踪和仅为 15uA 的停机电流。
LTC3605EUF 采用 4mm x 4mm QFN-24 封装。
以 1,000 片为单位批量购买,每片价格为4.25 美元,并有现货供应。
如需更多信息,请登录 .cn。
性能概要:LTC3605?高效率:达 96%?5A 输出电流?4V 至 15V VIN 范围?集成的功率 N 沟道 MOSFET (70mΩ上端和 35mΩ下端)?可调频率为 800kHz 至 4MHz?多相工作 (高达 12 相)?输出跟踪?0.6V ±1% 基准准确度?电流模式工作实现卓越的电路和负载瞬态响应?停机模式消耗不到 15uA 电源电流?采用 24 引脚 (4mm x 4mm) QFN 封装。
Rev. AInformation furnished by Analog Devices is believed to be accurate and reliable. However , no responsibility is assumed by Analog Devices for its use, nor for any infringements of patents or other rights of third parties that may result from its use. Speci cations subject to change without notice. No license is granted by implication or otherwise under any patent or patent rights of Analog Devices. T rademarks and registered trademarks are the property of their respective owners.One Technology Way, P.O. Box 9106, Norwood, MA 02062-9106, U.S.A. Tel: 781.329.4700 Fax: 781.461.3113 ©2012 Analog Devices, Inc. All rights reserved.ADI 中文版数据手册是英文版数据手册的译文,敬请谅解翻译中可能存在的语言组织或翻译错误,ADI 不对翻译中存在的差异或由此产生的错误负责。
如需确认任何词语的准确性,请参考ADI 提供的最新英文版数据手册。
TYPICAL APPLICATION CIRCUIT图1.图2.效率与输出电流的关系(V IN = 12 V ,f SW = 600 kHz )B S T 1P V I N 1SW1DL1PGND SW2DL2E N 1PGOOD1S S 1C O M P 1F B 1B S T 2P V I N 2E N 2S S 2C O M P 2F B 2PGOOD2GND SYNC SCFG INTVCC RTVDRV V OUT1V OUT2V INADP2325L1L2C OUT1C OUT2C IN1M1M2R OSCC BST1C SS2C C2R C2R TOP1R BOT2R TOP2C INTC DRVTRK1TRK2MODE V INC IN2C BST2R BOT1R C1C C1C SS110036-0015055606570758085909510001.02.03.04.00.51.52.53.54.55.0E F F I C I E N C Y (%)OUTPUT CURRENT (A)V OUT = 5.0V V OUT = 3.3V10036-002双通道、5 A 、20 V 同步降压调节器,集成高端MOSFETADP2325产品特性输入电压:4.5 V 至20 V 输出精度:±1%集成48 mΩ高端MOSFET (典型值)灵活的输出配置双路输出:5 A/5 A 单路交错式输出:10 A可编程开关频率:250 kHz 至1.2 MHz外部同步输入,可编程相移,或内部时钟输出可选PWM 或PFM 工作模式小型电感的限流可调外部补偿和软启动启动后进入预充电输出ADIsimPower™设计工具支持应用通信基础设施网络和服务器工业与仪器仪表医疗保健中间供电轨转换典型应用电路概述ADP2325是一款功能全面的双通道降压DC-DC 调节器,采用电流模式架构。
新闻发布 40V IN/OUT、2A 同步降压-升压型 DC/DC 转换器提供 2.7V 至 40V 的输入和输出范围加利福尼亚州米尔皮塔斯 (MILPITAS, CA) – 2011 年 11 月 21 日– 凌力尔特公司(Linear Technology Corporation) 推出同步降压-升压型转换器LTC3115-1 ,该器件可使用从单节锂离子电池、24V/28V工业电源轨到 40V 汽车输入的多种电源,提供高达 2A 的连续输出电流。
LTC3115-1 具 2.7V 至 40V 的输入和输出范围,在输入高于、低于或等于输出时,可提供稳定的输出。
LTC3115-1 采用的低噪声降压-升压型拓扑在降压和升压模式之间提供连续和无抖动转换,从而非常适用于 RF 以及其他噪声敏感型应用,这类应用在使用可变输入电源时,必须保持低噪声恒定输出电压。
在许多应用中,相比于专门的降压型解决方案,这款器件可显著延长电池的运行时间。
LTC3115-1 的开关频率范围为 100kHz 至 2MHz,是用户可编程的,并可同步至一个外部时钟。
专有的第三代降压-升压型 PWM 电路确保低噪声和高效率,同时最大限度地减小了外部组件的尺寸。
纤巧的外部组件与 4mm x 5mm DFN 或 TSSOP-20E 封装相结合,可组成占板面积紧凑的解决方案。
LTC3115-1 采用 4 个内部低 R DS(ON) N 沟道 MOSFET,以提供高达 95% 的效率。
用户可选的突发模式 (Burst Mode®) 工作使静态电流降至仅为 50uA,从而提高了轻负载效率,并延长了电池运行时间。
就噪声敏感型应用而言,可禁止突发模式工作。
其他特点包括内部软启动、可编程欠压保护、短路保护以及输出断接。
LTC3115EDHD-1 采用 16 引线 4mm x 5mm DFN 封装,LTC3115EFE-1 采用耐热增强型 20 引线 TSSOP 封装。
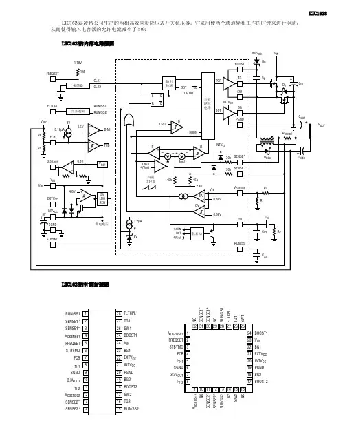
RUN/SS1SENSE1+SENSE1–V OSENSE1FREQSET STBYMDFCB I TH1SGND3.3V OUT I TH2V OSENSE2SENSE2–SENSE2+FLTCPL*TG1SW1BOOST1V IN BG1EXTV CC INTV CC PGND BG2BOOST2SW2TG2RUN/SS23231302928272625910111213141516171819202122232487654321V OSENSE1FREQSET STBYMD FCB I TH1SGND 3.3V OUT I TH2BOOST1V IN BG1EXTV CC INTV CC PGND BG2BOOST2N CS E N S E 1–S E N S E 1+N CR U N /S S 1F L T C P LT G 1S W 1V O S E N S E 2N CS E N S E 2–S E N S E 2+R U N /S S 2T G 2S W 2N CINTV V OUT LTC1628是凌特公司生产的两相高效同步降压式开关稳压器。
它采用使两个通道异相工作的时钟来进行驱动,从而使得输入电容器的允许电流减小了50%。
LTC1628的内部电路框图 LTC1628的针脚封装图LTC1628 LTC1628的各引脚功能引脚号引脚名称引脚功能1RUN/SS1软启动控制端,该引脚电压低于1V时,电路停止工作2SENSE1+电流检测正相输入端13SENSE1-电流检测反相输入端14VOSENSE1输出电压检测端1,一般该输出电压与接地端连接的两个分压电阻器可设定输出电压5FREQSET振荡器频率设置端6STBYMD待机控制端7FCB强制连续工作控制信号输入端8ITH1误差放大器输出端19SGND接地端10 3.3VOUT10mA/3.3V基准电压输出端11ITH2误差放大器输出端212VOSENSE2-输出电压检测端2,一般该输出电压与接地端连接的两个分压电阻器可设定输出电压13SENSE2-电流检测反相输入端214SENSE2+电流检测正相输入端215RUN/SS2软启动控制端2,该引脚电压低于1V时,电路停止工作16TG2上开关管驱动信号输出端217SW2开关管连接点检测输入端218BOOST2自举端219BG2下开关管驱动信号输出端220PGND接地端21INTVCC外部输入电压滤波端22EXTVCC内部稳压电压输出端23BG1下开关管驱动信号输出端24VIN5V供电电压输入端25BOOST1自举端126SW1开关管连接点检测输入端127TG1上开关管驱动信号输出端128FLTCPL错误连接控制端。
电磁辐射 (EMR)、电磁干扰 (EMI) 和电磁兼容性 (EMC) 是涉及来自带电粒子的能量以及可能干扰电路性能和信号传输的相关磁场的术语。
随着无线通信的激增,通信装置不计其数,再加上越来越多的通信方法 (包括蜂窝、Wi-Fi、卫星、GPS 等) 使用的频谱越来越多 (有些频带相互重叠),电磁干扰成了客观存在的事实。
为了减轻此影响,许多政府机构和监管组织对通信装置、设备和仪器可发射的辐射量设定了限制。
这类规范的示例之一是 CISPR 16-1-3,它涉及无线电干扰和抗扰度测量设备和测量方法。
根据其特征,电磁干扰可分为传导干扰 (通过电源传输) 或辐射干扰 (通过空气传输)。
开关电源会产生两种类型的干扰。
ADI 公司为减少传导干扰和辐射干扰实施的一项技术是扩频频率调制 (SSFM)。
该技术用于我们一些基于电感和电容的开关电源、硅振荡器和 LED 驱动器,将噪声扩展到更宽的频带上,从而降低特定频率下的峰值噪声和平均值噪声。
SSFM 不允许发射能量在任何接收器的频带中停留过长时间,从而改善了EMI。
有效 SSFM的关键决定因素是频率扩展量和调制速率。
对于开关稳压器应用来说,典型扩展量为 ±10%,最佳调制速率取决于调制方式。
SSFM 可采用各种频率扩展方法,例如使用正弦波或三角波调制时钟频率。
调制方法大多数开关稳压器都会呈现与频率相关的纹波:开关频率越低则纹波越多,开关频率越高则纹波越少。
因此,如果对开关时钟进行频率调制,则开关稳压器的纹波将呈现幅度调制。
如果时钟的调制信号是周期性的 (例如正弦波或三角波),则将呈现周期性的纹波调制,而且在调制频率上存在一个明显的频谱分量 (图 1)。
图 1.由时钟的正弦波频率调制引起的开关稳压器纹波图解。
由于调制频率远低于开关稳压器的时钟频率,因此可能难以滤除。
由于下游电路中的电源噪声耦合或有限的电源抑制,这可能导致可听音或明显的伪像等问题。
伪随机频率调制能够消除这种周期性纹波。
4MHz单片同步降压稳压器为空间敏感型的应用带来了高效
率
JoeyM.Esteves
【期刊名称】《电子产品世界》
【年(卷),期】2003(000)08A
【摘要】LTC3411和LTC3412为移动电话、PDA及笔记本型计算机等便携式电子产品提供了紧凑而有效的电源供应解决方案。
这两款单片同步降压型稳压器提供了DC/DC转换,不管是从3.3V或是5V的系统电压,输出均可低至0.8V。
它们也提供高达4MHz的开关频率,允许采用小型的电感器和电容器。
因为这两款器件将功率开关管整合进其单片架构中,所以可节省更多的空间。
LTC3412的内置功率开关管具有85mΩ导通电阻,这让它可以送出高达2.5A的输出电流并达到95%的效率。
LTC3411针对较低功率应用进行了优化。
其110mΩ功率开关管容许输出电流可高达1.25A。
【总页数】2页(Pi014-i015)
【作者】JoeyM.Esteves
【作者单位】LinearTechnology公司
【正文语种】中文
【中图分类】TM44
【相关文献】
1.NS推出面向便携式应用的4MHz同步降压直流/直流转换器 [J], 无
2.IR发布新款低导通电阻的AC-DC同步整流MOSFET——为便携式/LCD适配器和服务器AC-DC SMPS应用带来更高效率和功率密度 [J],
3.飞兆半导体推出业界最高效率6MHz 600mA同步降压稳压器 [J],
4.凌力尔特推出高效率同步降压稳压器LTC3614 [J],
5.Intersil新系列单片式同步降压稳压器ISL7823x [J],
因版权原因,仅展示原文概要,查看原文内容请购买。
1Rev. 0DESCRIPTIONLT393536V, 4A Synchronous Buck LED Driver with Silent SwitcherDemonstration circuit 2987A is a 36V, 4A synchronous 2MHz buck LE D driver featuring the LT ®3935. This demonstration circuit powers one or two LEDs at 4A. DC2987A runs from an input voltage of 8V to 36V as built and can run down to 3.6V IN if UVLO is adjusted. It runs at 2MHz switching frequency. With Spread Spectrum Frequency Modulation (SSFM) turned on, it runs from 2MHz to 2.5MHz. An optional low-side NMOS PWM dim-ming MOSFET can be used for a high PWM dimming ratio. DC2987A features undervoltage lockout (UVLO) set at 7V with 0.7V hysteresis for turn-on. This Silent Switcher ® demo circuit features low emissions.The LT3935 has an input voltage range from 3.6V to 36V. It has internal, synchronous 5.8A, 40V switches for high power , and high efficiency with a single IC. It has an adjustable switching frequency between 200kHz and 2MHz. It can be synchronized (SYNC) to an external source or run with SSFM for low EMI.The LT3935 can be PWM dimmed for accurate brightness control. An optional low-side MOSFET can be driven from the PWM input source for high and accurate dimming ratio. However , LED – can be connected directly to GNDAll registered trademarks and trademarks are the property of their respective owners.for the least components. In this arrangement, PWM dim-ming has less range. Analog dimming is accomplished by driving the CTRL pin with a voltage below 1.5V to lower the LED sense voltage.Small ceramic input and output capacitors save space and cost. The open LED overvoltage protection uses the IC’s constant-voltage regulation loop to regulate the output to approximately 9V if the LED string is opened. Then a fault flag is asserted. The output current can be monitored through the ISMON output pin.The UVLO voltage, LED current, output voltage range, switching frequency, brightness control, and SSFM can all be adjusted with simple modifications to the demo circuit.The LT3935 data sheet gives a complete description of the device, operation and applications information. The data sheet must be read in conjunction with this demo manual for DC2987A. The LT3935JV is assembled in a 28-lead 5mm × 4mm LQFN package with a thermally enhanced GND.Design files for this circuit board are available .PERFORMANCE SUMMARYSpecifications are at T A = 25°CPARAMETERCONDITION MIN TYPMAX UNIT Input Voltage V IN RangeOperating I LED836V V IN Undervoltage Lockout (UVLO) Falling Operating V LED = 7.2V I LED = 4A7.0V V IN Enable Turn-On (EN) Rising 7.7V Safe Input Voltage V IN Range 036V Switching Frequency (f SW )R5 = 45.3kΩ, SSFM = OFF R5 = 45.3kΩ, SSFM = ON2.0 2.0 – 2.5MHz MHz LED Current I LED R1 = 25mΩ, 8V < V IN < 36V, V LED = 7.2V, V CTRL = 2V 4.0A LED Voltage V LED Range R7 = 1MΩ, R8 = 124kΩ 2.48.0VV Open LED Voltage V OUT R7 = 1MΩ, R8 = 124kΩ9.0V V Efficiency (100% PWM DC)12V V IN , 2MHz, 2 LEDs, SSFM = OFF91%%2Rev. 0BOARD PHOTOFigure 1. DC2987A Board Photo3Rev. 0QUICK START PROCEDUREFigure 2. Test Procedure Setup Drawing for DC2987ANOTE: Make sure that the voltage applied to V IN does not exceed 36V.The DC2987A is easy to set up to evaluate the performance of the LT3935. Refer to Figure 1 for proper measurement equipment setup and follow the procedure below.1. With power off, connect a string of one or two LEDsthat runs with a forward voltage less than or equal to 8V at 4A to the LED + and LED – GND terminals.2. Connect the EN/UVLO terminal to GND.3. For always-on LED operation: Set JP3 to ON.4. With power off, connect the input power supply to theV IN and GND terminals.5. Turn the input power supply on and make sure the voltage is between 8V and 36V to start operation.6. Release the EN/UVLO-to-GND connection.7. Observe the LED string running at the programmedLED current.8. To change the brightness with analog dimming, sim-ply adjust the VR1 potentiometer or attach a volt-age source to the CTRL terminal and set the voltage between 0V and 2V. See data sheet for details. 9. To change brightness with external PWM dimming,set JP3 to EXT . Connect LEDs between LED + and LED – PWM terminals. Keep LED wire length to a minimum to achieve higher dimming ratios. Attach a 0V to 3V rectangular waveform with varying duty cycle to the PWM terminal.10. To enable spread spectrum frequency modulation,set JP2 to SSFM4Rev. 0Figure 3. DC2987A Efficiency vs Input Voltage with 2MHz and 2 LEDs at 7.4V LED 4A with SSFM OffFigure 4. DC2987A High Performance External PWM Dimming with LEDs Connected Between LED + and LED – PWM with SSFM Off, 12V IN and 7.4V LEDFigure 5. DC2987A 50% to 100% I LED Load T ransient with CTRL Input with SSFM Off, 12V IN and 7.4V LEDFigure 6. The LT3935 Can Achieve Dimming Ratios of 10000:1 at 100HzFigure 7. PWM Dimming Has Linear Behavior at High Dimming Ratios. Connect LED String to LED + and LED – PWM to Use the MOSFET for Highest Dimming RatioTEST RESULTSV IN = 12V , V LED = 7.4V , I LED = 4A f SW = 2MHz + SSFM ON100Hz EXTERNAL PWM DIMMINGWIRE LENGTH OF 15cm BETWEEN LED + AND LED – PWM5µs/DIVPWM 5V/DIVI LED 2A/DIV5Rev. 0EMISSION RESULTSFigure 8. Average and Peak Conducted Emissions Performance Using Current Method with CISPR25 Class 5 LimitsFigure 9. Average and Peak Conducted Emissions Performance Using Voltage Method with CISPR25 Class 5 LimitsFigure 10. Average and Peak Radiated Emissions Performance with CISPR25 Class 5 LimitsPARTS LISTITEM QTY REFERENCE PART DESCRIPTION MANUFACTURER/PART NUMBERRequired Circuit Components12C1, C2CAP., X7R, 0.1µF, 50V, 10% 0402, AEC-Q200MURATA, GCM155R71H104KE02D22C3, C22CAP., X7R, 1µF, 50V, 10% 0805, AEC-Q200MURATA, GCM21BR71H105KA03L32C5, C24CAP., X7R, 6.8µF, 16V, 10% 1206, AEC-Q200TDK, CGA5L1X7R1C685K160AC42C8, C11CAP., X5R, 2.2µF, 25V, 10% 0402, AEC-Q200MURATA, GRT155R61E225KE13D51C9CAP., C0G/NP0, 150pF, 25V, 5% 0402AVX, 04023A151JAT2A61C10CAP., X7R, 1000pF, 25V, 10% 0402AVX, 04023C102KAT2A71C12CAP., X7R, 0.1µF, 16V, 10% 0402AVX, 0402YC104KAT2A81C15CAP., X7R, 0.01µF, 16V, 10% 0603AVX, 0603YC103KAT2A91L1IND., 1µH WURTH ELEKTRONIK, 74438357010101R1RES., 0.025Ω, 1/2W, 1% 0805, AEC-Q-200SUSUMU, KRL1220E-M-R025-F-T1111R5RES., 45.3k, 1/16W, 1% 0402, AEC-Q200VISHAY, CRCW040245K3FKED121R6RES., 10k, 1/16W, 1% 0402, AEC-Q200VISHAY, CRCW040210K0FKED131R7RES., 1M, 1/16W, 1% 0402, AEC-Q200VISHAY, CRCW04021M00FKED141R8RES., 124k, 1/16W, 1% 0402, AEC-Q200VISHAY, CRCW0402124KFKED151U1IC., LT3935, LQFN-28, 5mm × 4mm ANALOG DEVICES, LT3935JV#PBFAdditional Demo Circuit Components160C6CAP., OPTION, ALUM. ELECT., SMD174C13, C14, C20, C23CAP., X7S, 10µF, 50V, 10% 1210, AEC-Q200MURATA, GCM32EC71H106KA03L180C17CAP., OPTION, 0402190C25, C26CAP., OPTION, 0603202FB1, FB2FERRITE BEAD, 120Ω, 0805MURATA, BLM21PG121SH1D210FB3, FB4, FB5, FB6FERRITE BEAD, OPTION, 0805221Q1XSTR., MOSFET, N-CH, 20V, 4.7A, SOT23-3NEXPERIA, PMV28UNEAR232R2, R4RES., 34k, 1/16W, 1% 0402BOURNS, CR0402-FX-3402GLF241R3RES., 169k, 1/16W, 1% 0402, AEC-Q200VISHAY, CRCW0402169KFKED251R13RES., 1MΩ, 1/16W, 1% 0402, AEC-Q200VISHAY, CRCW04021M00FKED261R10RES., 100k, 1/16W, 5% 0402, AEC-Q200VISHAY, CRCW0402100KJNED271R14RES., 2M, 1/16W, 1% 0402, AEC-Q200VISHAY, CRCW04022M00FKED280R17RES., OPTION, 0402291R18RES., 0Ω, 1/10W, 0603, AEC-Q200VISHAY, CRCW06030000Z0EA301VR1TRIMMER 100k 0.25W SMD BOURNS, 3314J-1-104EHardware: For Demo Circuit Only316E1, E2, E10, E11, E13, E15TESTPOINT, TURRET, 0.094" PBF MILL-MAX, 2501-2-00-80-00-00-07-0326E3, E4, E6, E7, E12, E14TESTPOINT, TURRET, 0.061" PBF MILL-MAX, 2308-2-00-80-00-00-07-0332JP1, JP2HEADER 3 PIN 0.079 DOUBLE ROW WURTH ELEKTRONIK, 62000621121341JP3HEADER 2 PIN 0.079 DOUBLE ROW SULLINS CONNECTOR SOLUTIONS, NRPN022PAEN-RC 353XJP1, XJP3, XJP6SHUNT, .079" CENTER WURTH ELEKTRONIK, 608002134216Rev. 07Rev. 0Information furnished by Analog Devices is believed to be accurate and reliable. However , no responsibility is assumed by Analog Devices for its use, nor for any infringements of patents or other rights of third parties that may result from its use. Specifications subject to change without notice. No license is granted by implication or otherwise under any patent or patent rights of Analog Devices.SCHEMATIC DIAGRAM8Rev. 0ANALOG DEVICES, INC. 202112/21ESD CautionESD (electrostatic discharge) sensitive device. Charged devices and circuit boards can discharge without detection. Although this product features patented or proprietary protection circuitry, damage may occur on devices subjected to high energy ESD. Therefore, proper ESD precautions should be taken to avoid performance degradation or loss of functionality.Legal Terms and ConditionsBy using the evaluation board discussed herein (together with any tools, components documentation or support materials, the “Evaluation Board”), you are agreeing to be bound by the terms and conditions set forth below (“Agreement”) unless you have purchased the Evaluation Board, in which case the Analog Devices Standard Terms and Conditions of Sale shall govern. Do not use the Evaluation Board until you have read and agreed to the Agreement. Your use of the Evaluation Board shall signify your acceptance of the Agreement. This Agreement is made by and between you (“Customer”) and Analog Devices, Inc. (“ADI”), with its principal place of business at One Technology Way, Norwood, MA 02062, USA. Subject to the terms and conditions of the Agreement, ADI hereby grants to Customer a free, limited, personal, temporary, non-exclusive, non-sublicensable, non-transferable license to use the Evaluation Board FOR EVALUATION PURPOSES ONL Y. Customer understands and agrees that the Evaluation Board is provided for the sole and exclusive purpose referenced above, and agrees not to use the Evaluation Board for any other purpose. Furthermore, the license granted is expressly made subject to the following additional limitations: Customer shall not (i) rent, lease, display, sell, transfer , assign, sublicense, or distribute the Evaluation Board; and (ii) permit any Third Party to access the Evaluation Board. As used herein, the term “Third Party” includes any entity other than ADI, Customer , their employees, affiliates and in-house consultants. The Evaluation Board is NOT sold to Customer; all rights not expressly granted herein, including ownership of the Evaluation Board, are reserved by ADI. CONFIDENTIALITY. This Agreement and the Evaluation Board shall all be considered the confidential and proprietary information of ADI. Customer may not disclose or transfer any portion of the Evaluation Board to any other party for any reason. Upon discontinuation of use of the Evaluation Board or termination of this Agreement, Customer agrees to promptly return the Evaluation Board to ADI. ADDITIONAL RESTRICTIONS. Customer may not disassemble, decompile or reverse engineer chips on the Evaluation Board. Customer shall inform ADI of any occurred damages or any modifications or alterations it makes to the Evaluation Board, including but not limited to soldering or any other activity that affects the material content of the Evaluation Board. Modifications to the Evaluation Board must comply with applicable law, including but not limited to the RoHS Directive. TERMINATION. ADI may terminate this Agreement at any time upon giving written notice to Customer . Customer agrees to return to ADI the Evaluation Board at that time. LIMITATION OF LIABILITY. THE EVALUATION BOARD PROVIDED HEREUNDER IS PROVIDED “AS IS” AND ADI MAKES NO WARRANTIES OR REPRESENTATIONS OF ANY KIND WITH RESPECT TO IT . ADI SPECIFICALL Y DISCLAIMS ANY REPRESENTATIONS, ENDORSEMENTS, GUARANTEES, OR WARRANTIES, EXPRESS OR IMPLIED, RELATED TO THE EVALUATION BOARD INCLUDING, BUT NOT LIMITED TO, THE IMPLIED WARRANTY OF MERCHANTABILITY, TITLE, FITNESS FOR A PARTICULAR PURPOSE OR NONINFRINGEMENT OF INTELLECTUAL PROPERTY RIGHTS. IN NO EVENT WILL ADI AND ITS LICENSORS BE LIABLE FOR ANY INCIDENTAL, SPECIAL, INDIRECT , OR CONSEQUENTIAL DAMAGES RESUL TING FROM CUSTOMER’S POSSESSION OR USE OF THE EVALUATION BOARD, INCLUDING BUT NOT LIMITED TO LOST PROFITS, DELAY COSTS, LABOR COSTS OR LOSS OF GOODWILL. ADI’S TOTAL LIABILITY FROM ANY AND ALL CAUSES SHALL BE LIMITED TO THE AMOUNT OF ONE HUNDRED US DOLLARS ($100.00). EXPORT . Customer agrees that it will not directly or indirectly export the Evaluation Board to another country, and that it will comply with all applicable United States federal laws and regulations relating to exports. GOVERNING LAW . This Agreement shall be governed by and construed in accordance with the substantive laws of the Commonwealth of Massachusetts (excluding conflict of law rules). Any legal action regarding this Agreement will be heard in the state or federal courts having jurisdiction in Suffolk County, Massachusetts, and Customer hereby submits to the personal jurisdiction and venue of such courts. The United Nations Convention on Contracts for the International Sale of Goods shall not apply to this Agreement and is expressly disclaimed.。
美新推双通道高速同步降压稳压控制器
佚名
【期刊名称】《广西电力建设科技信息》
【年(卷),期】2005(000)002
【摘要】美国国家半导体公司(National Semiconductor Corporation,简称国半)推出一款双通道电压模式高速同步降压稳压控制器——LM2657。
该芯片频率在200~500kHz范围内可调,因此适于高电流系统应用。
【总页数】1页(P24)
【正文语种】中文
【中图分类】TM44
【相关文献】
1.美国国家半导体推出65V双通道、双相同步降压控制器 [J],
2.Intersil新推3款同步降压型稳压器有助于实现高效率、小尺寸电源解决方案[J],
3.富士通新推同步降压型双通道DC/DC转换器 [J],
4.具DDR存储器的双通道3A、4MHz同步降压型稳压器 [J],
5.17V同步降压型稳压器提供双通道1A输出而静态电流仅为5μA [J],
因版权原因,仅展示原文概要,查看原文内容请购买。
常⽤DC-DC;AC-DC电源芯⽚1.1 DC-DC转换器1.低噪声电荷泵DC-DC电源转换器AAT3113/AAT31142.低功耗开关型DC-DC电源转换器ADP30003.⾼效3A开关稳压器AP15014.⾼效率⽆电感DC-DC电源转换器FAN56605.⼩功率极性反转电源转换器ICL76606.⾼效率DC-DC电源转换控制器IRU30377.⾼性能降压式DC-DC电源转换器ISL64208.单⽚降压式开关稳压器L49609.⼤功率开关稳压器L4970A10.1.5A降压式开关稳压器L497111.2A⾼效率单⽚开关稳压器L497812.1A⾼效率升压/降压式DC-DC电源转换器L597013.1.5A降压式DC-DC电源转换器LM157214.⾼效率1A降压单⽚开关稳压器LM1575/LM2575/LM2575HV15.3A降压单⽚开关稳压器LM2576/LM2576HV16.可调升压开关稳压器LM257717.3A降压开关稳压器LM259618.⾼效率5A开关稳压器LM267819.升压式DC-DC电源转换器LM2703/LM270420.电流模式升压式电源转换器LM273321.低噪声升压式电源转换器LM275022.⼩型75V降压式稳压器LM500723.低功耗升/降压式DC-DC电源转换器LT107324.升压式DC-DC电源转换器LT161525.隔离式开关稳压器LT172526.低功耗升压电荷泵LT175127.⼤电流⾼频降压式DC-DC电源转换器LT176528.⼤电流升压转换器LT193529.⾼效升压式电荷泵LT193730.⾼压输⼊降压式电源转换器LT195631.1.5A升压式电源转换器LT196132.⾼压升/降压式电源转换器LT343333.单⽚3A升压式DC-DC电源转换器LT343634.通⽤升压式DC-DC电源转换器LT346035.⾼效率低功耗升压式电源转换器LT346436.1.1A升压式DC-DC电源转换器LT346737.⼤电流⾼效率升压式DC-DC电源转换器LT378238.微型低功耗电源转换器LTC175439.1.5A单⽚同步降压式稳压器LTC187540.低噪声⾼效率降压式电荷泵LTC191141.低噪声电荷泵LTC3200/LTC3200-542.⽆电感的降压式DC-DC电源转换器LTC325143.双输出/低噪声/降压式电荷泵LTC325244.同步整流/升压式DC-DC电源转换器LTC340145.低功耗同步整流升压式DC-DC电源转换器LTC340246.同步整流降压式DC-DC电源转换器LTC340547.双路同步降压式DC-DC电源转换器LTC340748.⾼效率同步降压式DC-DC电源转换器LTC341649.微型2A升压式DC-DC电源转换器LTC342650.2A两相电流升压式DC-DC电源转换器LTC342851.单电感升/降压式DC-DC电源转换器LTC344052.⼤电流升/降压式DC-DC电源转换器LTC344253.1.4A同步升压式DC-DC电源转换器LTC345854.直流同步降压式DC-DC电源转换器LTC370355.双输出降压式同步DC-DC电源转换控制器LTC373656.降压式同步DC-DC电源转换控制器LTC377057.双2相DC-DC电源同步控制器LTC380258.⾼性能升压式DC-DC电源转换器MAX1513/MAX151459.精简型升压式DC-DC电源转换器MAX1522/MAX1523/MAX152460.⾼效率40V升压式DC-DC电源转换器MAX1553/MAX155461.⾼效率升压式LED电压调节器MAX1561/MAX159962.⾼效率5路输出DC-DC电源转换器MAX156563.双输出升压式DC-DC电源转换器MAX1582/MAX1582Y64.驱动⽩光LED的升压式DC-DC电源转换器MAX158365.⾼效率升压式DC-DC电源转换器MAX1642/MAX164366.2A降压式开关稳压器MAX164467.⾼效率升压式DC-DC电源转换器MAX1674/MAX1675/MAX167668.⾼效率双输出DC-DC电源转换器MAX167769.低噪声1A降压式DC-DC电源转换器MAX1684/MAX168570.⾼效率升压式DC-DC电源转换器MAX169871.⾼效率双输出降压式DC-DC电源转换器MAX171572.⼩体积升压式DC-DC电源转换器MAX1722/MAX1723/MAX172473.输出电流为50mA的降压式电荷泵MAX173074.升/降压式电荷泵MAX175975.⾼效率多路输出DC-DC电源转换器MAX180076.3A同步整流降压式稳压型MAX1830/MAX183177.双输出开关式LCD电源控制器MAX187878.电流模式升压式DC-DC电源转换器MAX189679.具有复位功能的升压式DC-DC电源转换器MAX194780.⾼效率PWM降压式稳压器MAX1992/MAX199381.⼤电流输出升压式DC-DC电源转换器MAX61882.低功耗升压或降压式DC-DC电源转换器MAX62983.PWM升压式DC-DC电源转换器MAX668/MAX66984.⼤电流PWM降压式开关稳压器MAX724/MAX72685.⾼效率升压式DC-DC电源转换器MAX756/MAX75786.⾼效率⼤电流DC-DC电源转换器MAX761/MAX76287.隔离式DC-DC电源转换器MAX8515/MAX8515A88.⾼性能24V升压式DC-DC电源转换器MAX872789.升/降压式DC-DC电源转换器MC33063A/MC34063A90.5A升压/降压/反向DC-DC电源转换器MC33167/MC3416791.低噪声⽆电感电荷泵MCP1252/MCP125392.⾼频脉宽调制降压稳压器MIC220393.⼤功率DC-DC升压电源转换器MIC229594.单⽚微型⾼压开关稳压器NCP1030/NCP103195.低功耗升压式DC-DC电源转换器NCP1400A96.⾼压DC-DC电源转换器NCP140397.单⽚微功率⾼频升压式DC-DC电源转换器NCP141098.同步整流PFM步进式DC-DC电源转换器NCP142199.⾼效率⼤电流开关电压调整器NCP1442/NCP1443/NCP1444/NCP1445 100.新型双模式开关稳压器NCP1501101.⾼效率⼤电流输出DC-DC电源转换器NCP1550102.同步降压式DC-DC电源转换器NCP1570103.⾼效率升压式DC-DC电源转换器NCP5008/NCP5009104.⼤电流⾼速稳压器RT9173/RT9173A105.⾼效率升压式DC-DC电源转换器RT9262/RT9262A106.升压式DC-DC电源转换器SP6644/SP6645107.低功耗升压式DC-DC电源转换器SP6691108.新型⾼效率DC-DC电源转换器TPS54350109.⽆电感降压式电荷泵TPS6050x110.⾼效率升压式电源转换器TPS6101x111.28V恒流⽩⾊LED驱动器TPS61042112.具有LDO输出的升压式DC-DC电源转换器TPS6112x113.低噪声同步降压式DC-DC电源转换器TPS6200x114.三路⾼效率⼤功率DC-DC电源转换器TPS75003115.⾼效率DC-DC电源转换器UCC39421/UCC39422116.PWM控制升压式DC-DC电源转换器XC6371117.⽩光LED驱动专⽤DC-DC电源转换器XC9116118.500mA同步整流降压式DC-DC电源转换器XC9215/XC9216/XC9217 119.稳压输出电荷泵XC9801/XC9802120.⾼效率升压式电源转换器ZXLB16001.2 线性/低压差稳压器121.具有可关断功能的多端稳压器BAXXX122.⾼压线性稳压器HIP5600123.多路输出稳压器KA7630/KA7631124.三端低压差稳压器LM2937125.可调输出低压差稳压器LM2991126.三端可调稳压器LM117/LM317127.低压降CMOS500mA线性稳压器LP38691/LP38693128.输⼊电压从12V到450V的可调线性稳压器LR8129.300mA⾮常低压降稳压器(VLDO)LTC3025130.⼤电流低压差线性稳压器LX8610131.200mA负输出低压差线性稳压器MAX1735132.150mA低压差线性稳压器MAX8875133.带开关控制的低压差稳压器MC33375134.带有线性调节器的稳压器MC33998135.1.0A低压差固定及可调正稳压器NCP1117136.低静态电流低压差稳压器NCP562/NCP563137.具有使能控制功能的多端稳压器PQxx138.五端可调稳压器SI-3025B/SI-3157B139.400mA低压差线性稳压器SPX2975140.五端线性稳压器STR20xx141.五端线性稳压器STR90xx142.具有复位信号输出的双路输出稳压器TDA8133143.具有复位信号输出的双路输出稳压器TDA8138/TDA8138A144.带线性稳压器的升压式电源转换器TPS6110x145.低功耗50mA低压降线性稳压器TPS760xx146.⾼输⼊电压低压差线性稳压器XC6202147.⾼速低压差线性稳压器XC6204148.⾼速低压差线性稳压器XC6209F149.双路⾼速低压差线性稳压器XC64011.3 基准电压源150.新型XFET基准电压源ADR290/ADR291/ADR292/ADR293151.低功耗低压差⼤输出电流基准电压源MAX610x152.低功耗1.2V基准电压源MAX6120153.2.5V精密基准电压源MC1403154.2.5V/4.096V基准电压源MCP1525/MCP1541155.低功耗精密低压降基准电压源REF30xx/REF31xx156.精密基准电压源TL431/KA431/TLV431A第2章AC-DC转换器及控制器1.厚膜开关电源控制器DP104C2.厚膜开关电源控制器DP308P3.DPA-Switch系列⾼电压功率转换控制器DPA423/DPA424/DPA425/DPA4264.电流型开关电源控制器FA13842/FA13843/FA13844/FA138455.开关电源控制器FA5310/FA53116.PWM开关电源控制器FAN75567.绿⾊环保的PWM开关电源控制器FAN76018.FPS型开关电源控制器FS6M07652R9.开关电源功率转换器FS6Sxx10.降压型单⽚AC-DC转换器HV-2405E11.新型反激准谐振变换控制器ICE1QS0112.PWM电源功率转换器KA1M088013.开关电源功率转换器KA2S0680/KA2S088014.电流型开关电源控制器KA38xx15.FPS型开关电源功率转换器KA5H0165R16.FPS型开关电源功率转换器KA5Qxx17.FPS型开关电源功率转换器KA5Sxx18.电流型⾼速PWM控制器L499019.具有待机功能的PWM初级控制器L599120.低功耗离线式开关电源控制器L659021.LINK SWITCH TN系列电源功率转换器LNK304/LNK305/LNK30622.LINK SWITCH系列电源功率转换器LNK500/LNK501/LNK52023.离线式开关电源控制器M51995A24.PWM电源控制器M62281P/M62281FP25.⾼频率电流模式PWM控制器MAX5021/MAX502226.新型PWM开关电源控制器MC4460427.电流模式开关电源控制器MC4460528.低功耗开关电源控制器MC4460829.具有PFC功能的PWM电源控制器ML482430.液晶显⽰器背光灯电源控制器ML487631.离线式电流模式控制器NCP120032.电流模式脉宽调制控制器NCP120533.准谐振式PWM控制器NCP120734.低成本离线式开关电源控制NCP121535.低待机能耗开关电源PWM控制器NCP123036.STR系列⾃动电压切换控制开关STR8xxxx37.⼤功率厚膜开关电源功率转换器STR-F665438.⼤功率厚膜开关电源功率转换器STR-G865639.开关电源功率转换器STR-M6511/STR-M652940.离线式开关电源功率转换器STR-S5703/STR-S5707/STR-S570841.离线式开关电源功率转换器STR-S6401/STR-S6401F/STR-S6411/STR-S6411F 442.开关电源功率转换器STR-S651343.离线式开关电源功率转换器TC33369~TC3337444.⾼性能PFC与PWM组合控制集成电路TDA16846/TDA1684745.新型开关电源控制器TDA1685046.“绿⾊”电源控制器TEA150447.第⼆代“绿⾊”电源控制器TEA150748.新型低功耗“绿⾊”电源控制器TEA153349.开关电源控制器TL494/KA7500/MB375950.Tiny SwitchⅠ系列功率转换器TNY253、TNY254、TNY25551.Tiny SwitchⅡ系列功率转换器TNY264P~TNY268G52.TOP Switch(Ⅱ)系列离线式功率转换器TOP209~TOP22753.TOP Switch-FX系列功率转换器TOP232/TOP233/TOP23454.TOP Switch-GX系列功率转换器TOP242~TOP25055.开关电源控制器UCX84X56.离线式开关电源功率转换器VIPer12AS/VIPer12ADIP57.新⼀代⾼度集成离线式开关电源功率转换器VIPer53第3章功率因数校正控制/节能灯电源控制器1.镇流器专⽤驱动电路BL83012.零电压开关功率因数控制器FAN48223.功率因数校正控制器FAN75274.⾼电压型EL背光驱动器HV8265.EL场致发光背光驱动器IMP525/IMP5606.⾼电压型EL背光驱动器/反相器IMP8037.电⼦镇流器⾃振荡半桥驱动器IR21568.单⽚荧光灯镇流器IR21579.调光电⼦镇流器⾃振荡半桥驱动器IR215910.卤素灯电⼦变压器智能控制电路IR216111.具有功率因数校正电路的镇流器电路IR216612.单⽚荧光灯镇流器IR216713.⾃适应电⼦镇流器控制器IR252014.电⼦镇流器专⽤控制器KA754115.功率因数校正控制器L656116.过渡模式功率因数校正控制器L656217.集成背景光控制器MAX8709/MAX8709A18.功率因数校正控制器MC33262/MC3426219.固定频率电流模式功率因数校正控制器NCP165320.EL场致发光灯⾼压驱动器SP440321.功率因数校正控制器TDA4862/TDA486322.有源功率因数校正控制器UC385423.⾼频⾃振荡节能灯驱动器电路VK05CFL24.⼤功率⾼频⾃振荡节能灯驱动器电路VK06TL第4章充电控制器1.多功能锂电池线性充电控制器AAT36802.可编程快速电池充电控制器BQ20003.可进⾏充电速率补偿的锂电池充电管理器BQ20574.锂电池充电管理电路BQ2400x5.单⽚锂电池线性充电控制器BQ2401xB接⼝单节锂电池充电控制器BQ2402x7.2A同步开关模式锂电池充电控制器BQ241008.集成PWM开关控制器的快速充电管理器BQ29549.具有电池电量计量功能的充电控制器DS277010.锂电池充电控制器FAN7563/FAN756411.2A线性锂/锂聚合物电池充电控制器ISL629212.锂电池充电控制器LA5621M/LA5621V13.1.5A通⽤充电控制器LT157114.2A恒流/恒压电池充电控制器LT176915.线性锂电池充电控制器LTC173216.带热调节功能的1A线性锂电池充电控制器LTC173317.线性锂电池充电控制器LTC173418.新型开关电源充电控制器LTC198019.开关模式锂电池充电控制器LTC400220.4A锂电池充电器LTC400621.多⽤途恒压/恒流充电控制器LTC400822.4.2V锂离⼦/锂聚合物电池充电控制器LTC405223.可由USB端⼝供电的锂电池充电控制器LTC405324.⼩型150mA锂电池充电控制器LTC405425.线性锂电池充电控制器LTC405826.单节锂电池线性充电控制器LTC405927.独⽴线性锂电池充电控制器LTC406128.镍镉/镍氢电池充电控制器M62256FP29.⼤电流锂/镍镉/镍氢电池充电控制器MAX150130.锂电池线性充电控制器MAX150731.双输⼊单节锂电池充电控制器MAX1551/MAX155532.单节锂电池充电控制器MAX167933.⼩体积锂电池充电控制器MAX1736B接⼝单节锂电池充电控制器MAX181135.多节锂电池充电控制器MAX187336.双路输⼊锂电池充电控制器MAX187437.单节锂电池线性充电控制器MAX189838.低成本/多种电池充电控制器MAX190839.开关模式单节锂电池充电控制器MAX1925/MAX192640.快速镍镉/镍氢充电控制器MAX2003A/MAX200341.可编程快速充电控制器MAX712/MAX71342.开关式锂电池充电控制器MAX74543.多功能低成本充电控制器MAX846A44.具有温度调节功能的单节锂电池充电控制器MAX8600/MAX860145.锂电池充电控制器MCP73826/MCP73827/MCP7382846.⾼精度恒压/恒流充电器控制器MCP73841/MCP73842/MCP73843/MCP73844 647.锂电池充电控制器MCP73861/MCP7386248.单节锂电池充电控制器MIC7905049.单节锂电池充电控制器NCP180050.⾼精度线性锂电池充电控制器VM7205。
4A、4MHz同步降压型稳压器适用于-55℃~+125℃工作
温度范围
佚名
【期刊名称】《电子技术应用》
【年(卷),期】2008(34)4
【摘要】2008年3月18日,凌力尔特公司(Linear Technology Corporationl 宣布推出LTC 3414塑封TSSOP-20版本。
该器件是一个高效率、4MHz同步降压型稳压器,采用恒定频率、电流模式架构。
在电压低至0.8V时能提供高达4A 的连续输出电流。
LTC3414采用2.25V~5.5V的输入电压工作,非常适用于单节锂离子电池或镍氢金属电池应用以及更加通用的固定电压轨系统。
【总页数】1页(P19-19)
【关键词】同步降压型稳压器;工作温度范围;LTC3414;锂离子电池;输入电压;恒定频率;电流模式;输出电流
【正文语种】中文
【中图分类】TN792;TN752
【相关文献】
1.4MHz单片同步降压稳压器为空间敏感型的应用带来了高效率 [J], JoeyM.Esteves
2.4A、4MHz同步降压型稳压器适用于-55℃~+125℃工作温度范围/西门子"体验·同一辆车"启动/带有D类放大器的高度集成WLED驱动器 [J],
3.LTC3615:4MHz同步降压型稳压器 [J],
4.具DDR存储器的双通道3A、4MHz同步降压型稳压器 [J],
5.4MHz同步降压型稳压器LTC3414 [J],
因版权原因,仅展示原文概要,查看原文内容请购买。
LT3975/3976:降压型开关稳压器
佚名
【期刊名称】《世界电子元器件》
【年(卷),期】2012(000)009
【摘要】凌力尔特公司推出42V降压型开关稳压器LT3975,该器件可提供2.5A连续输出电流,且仅需2.7μA静态电流。
类似地,LT3976可用40V输入工作,提供高达5A的输出电流,且仅需3.3pA静态电流。
这两款器件在直至40V的标称输入电压范围内都能提供4.2V,从而非常适用于汽车和工业应用。
它们的内部75mΩ大阻值开关可提供高达90%的效率。
【总页数】1页(P33-33)
【正文语种】中文
【中图分类】TN624
【相关文献】
1.Linear1.5A、42V输入同步降压型开关稳压器LT8608 [J],
2.3.5A、65V同步降压型开关稳压器 [J],
3.LT3668:降压型开关稳压器 [J],
4.6A、42V输入同步降压型开关稳压器 [J],
5.凌力尔特65V.2.2MHz同步降压型开关稳压器可提供2A电流而IQ仅为2.5μA [J],
因版权原因,仅展示原文概要,查看原文内容请购买。