PLC应用技术项目化教程(S7-200)习题答案
- 格式:docx
- 大小:874.39 KB
- 文档页数:42
模块一S7-200 SMART PLC基本指令的应用任务1.1 答案1.填空题(1)计算机(Computer)技术、控制(Control)技术、通信(Communication)技术(2)整体式、模块式(3)CPU(中央处理器)、存储器、输入/输出(I/O)接口电路、电源、外部设备接口、I/O(输入/输出)扩展接口(4)继电器输出、晶体管输出、晶闸管输出(5)循环扫描,输入采样、程序执行和输出刷新(6)20点、30点、40点、60点;经济型、标准型(7)漏型、源型(8)36、24(9)60(10)3、1002.选择题(1)B (2)B (3)A、B (4)A (5)C3.分析题(1)S7-200 SMART PLC的数字量输入端不可以同时接NPN和PNP两种传感器。
(2)继电器输出型的PLC既可以带直流负载,也可以带交流负载;晶体管输出型的PLC只能带直流负载。
(3)S7-200 SMART晶体管输出型PLC的数字量输出端不可以接漏型设备。
(4)有一台CPU SR40的PLC,控制一只DC24V的电磁阀和一只AC 220V的接触器线圈,PLC的输出端如何接线?任务1.2 答案1.填空题(1)Windows XP SP3(仅32位)、Windows 7(32位和64位)(2)组织编辑项目、提供指令(3)注释、变量的状态、硬件组态、设置通信2.分析题(1)硬件组态的任务就是用系统块生成一个与实际硬件系统相同的系统。
硬件组态包括CPU型号、扩展模块、信号板的添加以及它们相关参数的设置。
(2)按“仅绝对”地址、“符号:绝对”地址和“仅符号”地址来显示参数。
(3)①网线是否连接好。
检查网络电缆是否连接好,在CPU本体左上角以太网接口处有“以太网状态”指示灯“LINK”,此灯常亮表示以太网连接成功。
②检查编程设备的IP地址是否与CPU的IP地址在同一网段中。
编程设备必须与CPU在同一网段中。
S7-200 SMART CPU预置的IP地址为:192.168.2.1。
第2章习题答案1. 如何建立项目?答:1)打开已有的项目文件。
用菜单命令“文件”→“打开”,在“打开文件”对话框中,选择项目的路径及名称,单击“确定”,打开现有项目。
2)创建新项目。
菜单命令“文件”→“新建”;或者点击浏览条中的程序块图标,新建一个项目。
2. 如何在LAD中输入程序注解?答:LAD编辑器中共有四个注释级别:项目组件(POU)注释、网络标题、网络注释、项目组件属性。
项目组件(POU)注释:在“网络1”上方的灰色方框中单击,输入POU注释。
●单击“切换POU注释”按钮或者用菜单命令“查看”→“POU注释”选项,在POU注释“打开”(可视)或“关闭”(隐藏)之间切换。
可视时,始终位于POU顶端,并在第一个网络之前显示。
网络标题:将光标放在网络标题行,输入一个识别便于该逻辑网络的标题。
网络注释:将光标移到网络标号下方的灰色方框中,可以输入网络注释。
网络注释可对网络的内容进行简单的说明,以便于程序的理解和阅读。
●单击“切换网络注释”按钮或者用菜单命令“查看”→网络注释,可在网络注释“打开”(可视)和“关闭”(隐藏)之间切换。
3. 如何下载程序?1)下载之前,PLC必须位于“停止”的工作方式。
检查PLC上的工作方式指示灯,如果PLC没有在“停止”,单击工具条中的“停止”按钮,将PLC至于停止方式。
2)单击工具条中的“下载”按钮,或用菜单命令“文件”→“下载”。
出现“下载”对话框。
3)根据默认值,在初次发出下载命令时,“程序块”、“数据块”和“系统块”复选框都被选中。
如果不需要下载某个块,可以清除该复选框。
4)单击【确定】,开始下载程序。
如果下载成功,将出现一个确认框会显示以下信息:“下载成功”。
4. 如何在程序编辑器中显示程序状态?PLC置于RUN工作方式,起动“程序状态监控”查看PLC数据值。
方法如下:单击“程序状态监控”按钮或用菜单命令“调试”→“程序状态监控”,在梯形图中显示出各元件的状态。
项目一思考与练习参考答案答案略项目二思考与练习参考答案(1)、(2)、(3)、(4)、(5):答案略(7)参考答案(8)参考答案(9)参考答案I0.0M0.0一个扫描周期M0.1Q0.0(10)参考答案输入/输出分配表:I0.0 M1启动按钮,常开触点I0.1 M2启动按钮,常开触点I0.2 M1、M2停止按钮,常开触点Q0.0 M1接触器线圈Q0.1 M2 接触器线圈①起保停程序②置位复位程序(11)参考答案输入/输出分配表:I0.0 M1、M2启动按钮,常开触点I0.1 M1停止按钮,常开触点I0.2 M2停止按钮,常开触点Q0.0 M1接触器线圈Q0.1 M2 接触器线圈①起保停程序(12)参考答案输入/输出分配表:I0.0 M1启动按钮,常开触点I0.1 M2启动按钮,常开触点I0.2 M1停止按钮,常开触点I0.3 M2停止按钮,常开触点Q0.0 M1接触器线圈Q0.1 M2 接触器线圈①起保停程序(13)参考答案(15)参考答案(17)参考答案(18)参考答案①PLC选型:根据控制要求,系统需要数字量输入点2个,分别接电动机的起动按钮SB1和停止按钮SB2;数字量输出点2个,分别接电动机的正转接触器KM1和反转接触器KM2.故可选用S7-200 CPU221 AC/DC/Relay,其上有6个直流数字量输入点,4个继电器数字量输出点,满足系统要求。
输入输出设备输入点设备输出点起动按钮SB1 I0.0 正转接触器KM1 Q0.0 停止按钮SB2 I0.1 反转接触器KM2 Q0.1 ③接线图④控制程序(19)参考答案这是一个典型的二分频程序。
在S7-200 PLC中二分频程序的实现方法很多,可以用基本触点和线圈指令,可以用计数器指令,也可以用RS触发器指令等。
下面主要介绍后两种方法。
输入/输出分配表:I0.0 按钮常开触点Q0.0 灯1Q0.1 灯2①使用RS触发器指令实现网络1控制灯1(Q0.0上的输出信号为I0.0上输入信号的二分频),网络2控制灯2(Q0.1上的输出信号为Q0.0上输入信号的二分频)②使用计数器器指令实现二分频网络1、2控制灯1(Q0.0上的输出信号为I0.0上输入信号的二分频),网络3、4控制灯2(Q0.1上的输出信号为Q0.0上输入信号的二分频)(20)参考答案项目三思考与练习参考答案(1)参考答案(2)参考答案(3)参考答案(4)参考答案 ① 顺序功能图② 控制程序(5)参考答案① 输入/输出分配表输入输出设备输入点 设备输出点 起动按钮 SB1 I0.0 灯 L12 Q0.0 停止按钮SB2 I0.1 灯 L11 Q0.1 灯 L10 Q0.2 灯 L1Q0.3 灯 L2、L3、L4、L5 Q0.4灯L6、L7、L8、L9Q0.5M0.0SM0.1 I0.0∙I0.3 M0.1I0.1 Q0.0M0.2I0.2 Q0.1 M0.3I0.3Q0.0②顺序功能图③控制程序M0.0SM0.1I0.0M0.1T37Q0.0M0.2T38Q0.1M0.3T39Q0.2T37 1sT38 1sT39 1sM0.4T40Q0.3 T40 1s M0.5T41Q0.4 T41 1sM0.6T42Q0.5 T42 1s(6)参考答案①输入/输出分配表输入输出设备输入点设备输出点起动按钮SB1 I0.0 控制电动机M1接触器KM1 Q0.0 停止按钮SB2 I0.1 控制电动机M2接触器KM2 Q0.1控制电动机M3接触器KM3 Q0.2②顺序功能图③控制程序M0.0SM0.1I0.0M0.1T37Q0.0置1M0.2T38Q0.1置1M0.3I0.1Q0.2置1T37 5sT38 5sM0.4T39Q0.2清0 T39 5sM0.5T40Q0.1清0 T40 5sI0.1I0.1Q0.0、Q0.1、Q0.2清0(7)参考答案①输入/输出分配表输入输出设备输入点设备输出点起动按钮SB1 I0.0 灯1 LED1 Q0.0 停止按钮SB2 I0.1 灯2 LED2 Q0.1灯3 LED3 Q0.2灯4 LED4 Q0.3灯5 LED5 Q0.4灯6 LED6 Q0.5灯7 LED7 Q0.6灯8 LED8 Q0.7②顺序功能图③控制程序M0.0SM0.1I0.0M0.1T37QB0送16#0FM0.2T38QB0送16#FFM0.3T39T37 2sT39 2sQB0送0QB0送16#F0 T38 2s(8)参考答案①输入/输出分配表输入输出设备输入点设备输出点中限位I0.0 阀A Q0.0 上限位I0.1 阀B Q0.1 下限位I0.2 搅拌电机Q0.2 单周期I0.3 阀C Q0.3 连续运行I0.4起动I0.5停止I0.6②顺序功能图M1.0③控制程序M0.0SM0.1I0.5M0.1I0.0Q0.0M0.2I0.1Q0.2M0.3T37T38 5sQ0.1T37 10sQ0.3M0.4I0.2Q0.3M0.5T38·I0.4·M1.0M1.0清0(T38·I0.3)+ (T38·I0.4·M1.0)(9)参考答案输入输出设备输入点设备输出点压钳上限位I0.0 板材右行Q0.0 剪刀上限位I0.1 压钳下行Q0.1 剪刀下限位I0.2 剪刀下行Q0.2 板材右限位I0.3 压钳上行Q0.3 板材压紧压力继电器I0.4 剪刀上行Q0.4 起动I1.0停止I1.1②顺序功能图M1.0③控制程序M0.0SM0.1I1.0·I0.0·I0.1M0.1I0.3Q0.0M0.2I0.4Q0.2M0.3I0.2Q0.1Q0.3M0.4I0.0·I0.1·C0·M1.0 M1.0清0I0.0·I0.1·(C0+M1.0)Q0.4 C0加1C0复位(10)参考答案略①使用循环移位指令实现方法请读者参考本项目任务1。
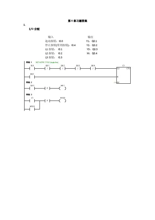
第6章习题答案1.I/O分配输入输出起动按钮:I0.0 Y1:Q0.1停止按钮(常闭按钮):I0.4 Y2:Q0.2L1按钮:I0.1 Y3:Q0.3L2按钮:I0.2 M:Q0.4L3按钮:I0.32.I/O分配输入输出起动按钮:I0.0 M1:Q0.1 停止按钮(常闭按钮):I0.5 M2:Q0.2 负载或故障A:I0.1 M3:Q0.3负载或故障B:I0.2 M4:Q0.4负载或故障C:I0.3负载或故障D:I0.4传送带故障的情况3.参看6.1.24.答:只有一个方向受气压控制而另一个方向依靠复位弹簧实现复位的气缸称为单作用气缸。
两个方向都受气压控制的气缸称为双作用气缸。
5.答:单向节流阀是由单向阀和节流阀并联而成的流量控制阀,常用于控制气缸的运动速度,所以也称为速度控制阀。
6.答:在进气时,单向密封圈被气流冲开,单向阀开启,压缩空气直接进入气缸进气口,节流阀不起作用。
因此,这种节流方式称为排气节流方式。
7.答:8.答:磁性开关用来检测气缸活塞位置的,即检测活塞的运动行程的。
磁性开关的输出为棕色(+)和蓝色(—)2线,连接时蓝色线连接直流电源“—”,棕色线连接PLC的输入点。
电感式接近开关用于检测金属物体。
光电传感器是利用光的各种性质,检测物体的有无和表面状态的变化等的传感器。
光电开关的输出为棕色(+)、蓝色(—)黑色(NO)3线,棕色线连接直流电源的“+”,蓝色线连接直流电源的“—”,黑色线连接PLC的输入点。
利用光纤传感器放大器灵敏度较大的调节范围可实现对不同颜色物体的检测。
光纤传感器的输出为棕色(+)、蓝色(—)黑色(NO)3线,棕色线连接直流电源的“+”,蓝色线连接直流电源的“—”,黑色线连接PLC的输入点。
接线时请注意根据导线颜色判断电源极性和信号输出线,切勿把信号输出线直接连接到电源+24V端。
plc考试题库及答案s7-2001. PLC S7-200 编程语言中,哪个指令用于读取输入信号?A. LDB. LDNC. LDID. LRE答案:A2. 在S7-200 PLC中,如何表示一个位的输出?A. Q0.0B. M0.0C. I0.0D. T0.0答案:A3. S7-200 PLC的定时器指令中,TONR和TON有什么区别?A. TONR是实时时钟定时器,TON是内部定时器B. TONR是内部定时器,TON是实时时钟定时器C. 两者都是内部定时器D. 两者都是实时时钟定时器答案:B4. 在S7-200 PLC中,如何实现一个简单的启动/停止控制?A. 使用一个按钮来控制M0.0的置位和复位B. 使用两个按钮分别控制M0.0的置位和复位C. 使用一个按钮来控制Q0.0的置位和复位D. 使用两个按钮分别控制Q0.0的置位和复位答案:B5. S7-200 PLC中,如何使用一个计时器来实现一个延时启动?A. 使用TON指令,设置PT为所需的延时时间B. 使用TONR指令,设置PT为所需的延时时间C. 使用CTU指令,设置CNT为所需的延时时间D. 使用CTD指令,设置CNT为所需的延时时间答案:A6. 在S7-200 PLC程序中,如何实现一个简单的计数器功能?A. 使用CTU指令B. 使用CTD指令C. 使用CTU和CTD指令D. 使用S7-200的内部计数器答案:A7. S7-200 PLC中,如何表示一个16位的输入?A. I0.0B. I0C. Q0.0D. Q0答案:B8. 在S7-200 PLC中,如何实现一个简单的顺序控制?A. 使用S7-200的顺序控制指令B. 使用梯形图逻辑C. 使用功能块D. 使用数据块答案:B9. S7-200 PLC中,如何表示一个16位的输出?A. Q0.0B. Q0C. M0.0D. M0答案:B10. 在S7-200 PLC中,如何实现一个简单的数据比较?A. 使用CMP指令B. 使用CTU指令C. 使用CTD指令D. 使用TON指令答案:A。
习题与思考题1. 简述S7-200 SMART 控制系统的基本构成答:一个最基本的S7-200 SMART PLC 控制系统由基本单元(S7-200 SMART CPU 模块)、个人计算机、STEP7-Micro/WIN 编程软件及通信网络设备构成。
2. S7-200 SMART 标准型CPU 有哪些型号?各型号之间有什么差异?答:标准型CPU 有SR20/ST20、SR30/ST30、SR40/ST40、SR60/ST60。
主要差异在于用户程序存储器容量、I/O (数字量与模拟量)数量、最大脉冲输出频率、脉冲捕获输入点数。
3. 画出CPU SR40 AC/DC/继电器模块的外部端子接线图。
答:见教材图4-3。
4. S7-200 SMART 数字量输出有哪两种类型?分别画出它们的外部端子接线图。
答:晶体管输出和继电器输出两种类型,外部端子接线图见教材图4-5。
5. S7-200 SMART 模拟量扩展模块的性能指标有哪些?画出模拟量输入与输出模块的外部端子接线图。
答:S7-200 SMART 模拟量扩展模块的性能指标包括输入/输出类型与端口数量、输入/输出的电压/电流范围、模拟量与数字量之间的转换时间、分辨率、对DC 5V 与传感器电源的消耗电流值等。
外部端子接线图见教材图4-14。
6. 用于测量温度(0~99℃)的变送器输出信号为4~20mA ,模拟量输入模块将0~20mA 转换为数字0~27648,试求当温度为40℃时,转换后得到的二进制数N ? 答:14467553040099553027648=+×−−=N7. S7-200 SMART 的信号板有哪几种类型?答: SB DT04,SB AE01,SB AQ01,SB CM01,SB BA01。
8. S7-200 SMART 标准型CPU 扩展配置时,应考虑哪些因素?I/O 是如何编址的?答:要考虑主机能够扩展的模块数量、数字量输入/输出映像区的大小、模拟量输入/输出映像区的大小、内部电源的负载能力。
5-1 根据下列语句表图程序,写出梯形图程序。
LD I0.0 AN I0.1 LD I0.2 A I0.3 O I0.4A I0.5 OLDA I0.6 = Q0.15-2 根据下列语句表图程序,写出梯形图程序。
LD I0.0 LPSLD I0.1 O I0.2 ALD= M0.0 LRD LD I0.3 O I0.4 ALD= M0.1 LPPA I0.5 = Q0.05-3 写出图5-79所示梯形图的语句表程序。
LD I0.0O I0.3 LD I0.1 O I0.4 ALDAN I0.2 = Q0.1 LD Q0.1 TON T37,+30LD T37S Q0.2,4LD I1.0 R Q0.3,1图5-79 题5-3的梯形图 图5-80 题5-4的梯形图 5-4 写出图5-80所示梯形图的语句表程序。
LD I0.4 EU SHRB I0.5,V3.0,4 LD I0.1 LPS A V3.0 S Q3.0,2 LRD A V3.1R Q3.1,1LRDA V3.2S Q3.2,3LPPA V3.3R Q3.3,15-5 试设计一个照明灯的控制程序。
当按下接在I0.0上的按钮后,接在Q0.0上的照明灯可发光30s 。
如果在这段时间内又有人按下按钮,则时间间隔从头开始。
这样可确保在最后一次按完按钮后,灯光可维持30s 的照明。
5-6 试设计电动机起/停控制的梯形图程序,并与所设计的电气原理图进行比较。
第一台电动机起动10s 后,第二台电动机自行起动,运行5s 后,第一台电动机停止并同时使第三台电动机自行起动,再运行10s 后,电动机全部停止。
部分习题参考答案2.6 思考与练习5. 该开关闭合,则I0.0输入继电器为ON ,其对应的常开触头闭合,常闭触头断开。
Q0.0为ON ,则对应外接继电器通电。
10. 错 错 ●对 ❍错(但可以控制220V-1A 以下的小型电动机) ⏹对 ☐错 ☐对 ❑对12.解:变量寄存器区从V300开始的10Byte 存储单元存放的数据如图A2.1所示, 则由位、字节、字和双字的定义可知,VB302.1的数据为“1”;VB302的数据为“56”;VW302的数据为“5678”;VD302的数据为“56789A50”。
图A 2.13.8 思考与练习4. (1)答:按钮SB1、SB2为输入点,KM1为输出点;I0.0、I0.1为输入映像寄存器,Q1.0为输出映像寄存器。
(2)参考梯形图程序如图A3.1所示: (3)参考梯形图程序如图A3.2所示: (4)参考梯形图程序如图A3.3所示:VB300VB306 MSB LSB 7 0(b) VB302(a)图A 3.1 图A 3.2 图A 3.3(5)参考梯形图程序如图A3.4所示:(6)梯形图需要改变。
改变之后的梯形图如图A3.5所示:图A 3.4 图A 3.510.参考梯形图程序如图A3.6所示:11.参考梯形图程序如图A3.7所示:图A 3.6 图A 3.713.参考梯形图程序如图A3.8所示:图A 3.814. 此梯形图程序实现了一个2s通、3s断的闪烁电路。
语句表程序如下:Network 1LDN T38TON T37, 30Network 2LD T37TON T38, 2015.参考梯形图程序如图A3.9所示:图A3.9此题实现了一个增减计数器功能,当I0.0闭合增计数,当I0.1闭合减计数,I0.2闭合将当前值6复位为0。
16.参考梯形图程序如图A3.10所示:图A3.104.5思考与练习6.使用状态继电器S0.0~S0.3,梯形图顺序指令(SCR~~SCRT~~SCRE);参考【例4-6】梯形图并发性分支(网络4)及汇集(网络20)程序结构;状态S0.3转移到S0.1即可实现循环控制。
第3章习题答案1.填空1)输出指令(对应于梯形图中的线圈)不能用于过程映像输入寄存器。
2)SM 在首次扫描时为ON,一直为 ON 。
3)每一位BCD码用_4_位二进制数来表示,其取值范围为二进制数2#0000_~2#_1001_。
4)二进制数2#0100 0001 1000 0101对应的十六进制数是_16#4185_,对应的十进制数是_16773_,绝对值与它相同的负数的补码是2#_1011 1110 0111 1011_。
5)BCD码2#0100 0001 1000 0101对应的十进制数是_4185_。
6)接通延时定时器TON的使能(IN)输入电路接通时开始定时,当前值大于等于预设值时其定时器位变为 ON ,梯形图中其常开触点接通,常闭触点断开。
7)接通延时定时器TON的使能输入电路断开时被复位,复位后梯形图中其常开触点断开,常闭触点接通,当前值等于 0 。
8)有记忆接通延时定时器TONR的使能输入电路接通时开始定时,使能输入电路断开时,当前值保持不变。
使能输入电路再次接通时继续定时。
必须用复位指令来复位TONR。
9)断开延时定时器TOF的使能输入电路接通时,定时器位立即变为 ON ,当前值被清零。
使能输入电路断开时,当前值从0开始增大。
当前值等于预设值时,输出位变为 OFF ,梯形图中其常开触点断开,常闭触点接通,当前值保持不变。
10)若加计数器的计数输入电路CU 由断开变为接通、复位输入电路R 断开,计数器的当前值加1。
当前值大于等于预设值PV时,梯形图中其常开触点接通,常闭触点断开。
复位输入电路接通时,计数器被复位,复位后其常开触点断开,常闭触点接通,当前值为 0 。
3.-914.16#5.无符号数。
6.VB20和VB21,VB207.VW20和VW22,VB20~VB23,VW22,VB208.十进制小数9.字符的个数10.3212.4个,8、16、32位13.程序组织单元,主程序、子程序、中断程序14.AIW215.VB100的地址,地址指针VD120所指的存储单元中的数16.在程序中修改操作数的地址,用于间接寻址。
项目一交流电动机基本控制电路的设计与调试任务一常用低压电器的识别与应用思考与练习1.按钮、行程开关的异同点。
答:相同点:两者都是在触碰后触点状态变化,松开状态恢复。
不同点:按钮是一种短时接通或断开控制小电流回路的手动电器。
而行程开关是一种根据运动部件的行程位置而切换电路的电器,通常用于控制机械设备的行程及限位保护2.中间继电器的作用是什么?中间继电器与接触器有何异同点?答:中间继电器实质是一种电压继电器,触点对数多,触点容量较大(额定电流5~10A),其作用是将一个输入信号变成多个输出信号或将信号放大(即增大触点容量),起到信号中转的作用。
中间继电器与接触器相同点为:工作原理相同,都是线圈得电,触点动作(即常开触点闭合,常闭触点断开);线圈失电,触点状态恢复。
而不同点在于:(1)结构组成不同。
在中间继电器中没有灭弧装置。
(2)允许通过的电流不同,接触器允许通过的电流大。
3.在电动机的控制电路中,热继电器与熔断器各起什么作用?两者能否互相替换?为什么?答:在电动机的控制电路中,热继电器通常起到过载保护的作用,而熔断器通常起短路保护的作用。
两者不能互换。
因为当用熔断器代替热继电器时,难以快速检测到电机过载。
其热继电器的整定电流一般是电机的额定电流的0.9~1.1倍,而熔断器一般是电动机的额定电流的5-8倍。
任务二电动机“正反转”控制电路的设计与调试思考与练习1.电气系统图主要有哪几种?答:电气控制电路图一般有三种:电气原理图(包括主电路图和辅助电路图)、电器元件布置图、电气安装接线图。
2.试用两个复合式按钮设计电动机“正—反—停”控制电路。
任务三电动机“-△转换”控制电路的设计与调试思考与练习对于一台大功率(10kW以上)的电动机,若要正反转时都能够实现-△降压起动,则如何进行控制电路的设计?项目二 PLC基本指令的运用任务一 S7-200系列PLC系统概述思考与练习1.PLC有哪些特点?答:PLC有以下特点:(1)可靠性高,抗干扰能力强;(2)通用性强,使用方便;(3)采用模块化结构,使系统组合灵活方便;(4)编程语言简单、易学,便于掌握;(5)系统设计周期短;(6)安装简单、调试方便、维护工作量小。
思考与练习部分参考答案模块一:1.PLC有哪几种物理存储器?各有什么作用?PLC使用以下几种物理存储器:(1)随机存取存储器(RAM)用户可以用编程装置读出RAM中的内容,也可以将用户程序写入RAM,因此RAM又叫读/写存储器。
它是易失性的存储器,它的电源中断后,储存的信息将会丢失。
(2)只读存储器(ROM) ROM的内容只能读出,不能写入。
它是非易失性的,电源切断后,仍能保存储存的内容。
ROM用来存放PLC的系统程序。
(3)可电擦除可编程的只读存储器(EEPROM) EEPROM是非易失性的,但是可以用编程装置对它编程,兼有ROM的非易失性和RAM的随机存取优点,但是将信息写入它所需的时间比RAM长得多。
EEPROM用来存放用户程序和需长期保存的重要数据。
2.简述PLC的结构组成。
PLC主要是由CPU模块、输入模块、输出模块和编程装置组成。
PLC的特殊功能模块用来完成某些特殊的任务。
由PLC组成的控制系统如图1-1所示。
图1-1 PLC控制系统组成示意图中央处理单元又称为CPU模块或中央控制器,由微处理器(CPU芯片)和存储器组成。
CPU 是整个系统的核心部件,主要用来运行用户程序,监控输入/输出接口状态,做出逻辑判断和进行数据处理。
存储器用来储存程序和数据,分为系统程序存储器和用户程序存储器。
系统程序存储器用来存放系统程序。
用户程序存储器用来存放用户程序。
输入(Input)模块和输出(Output)模块简称为I/O模块,它们是联系外部现场设备和CPU 模块的桥梁。
输入模块用来接收和采集输入信号,将从现场传来的外部信号电平转换为PLC 内部的信号电平。
输出模块将PLC内部的信号电平转化为控制过程所需的外部信号电平,同时具有隔离和功率放大的作用。
编程装置是用来对PLC进行编程和设置各种参数的。
3.PLC有哪些常用的输入/输出模块?各有何作用?(1)输入模块1)开关量输入模块开关量输入模块用来接收从按钮、选择开关、限位开关、接近开关、光电开关、继电器等传来的开关量输入信号,并转换为PLC内部的信号电平。
第四章习题答案1. 已知VB10=18,VB20=30,VB21=33,VB32=98。
将VB10,VB30,VB31,VB32中的数据分别送到AC1,VB200,VB201,VB202中。
写出梯形图及语句表程序。
答:LD I0.0MOVB VB10, AC1BMB VB20, VB200, 32. 用传送指令控制输出的变化,要求控制Q0.0~Q0.7对应的8个指示灯,在I0.0接通时,使输出隔位接通,在I0.1接通时,输出取反后隔位接通。
上机调试程序,记录结果。
如果改变传送的数值,输出的状态如何变化,从而学会设置输出的初始状态。
答:LD I0.0MOVB 16#55, QB0LD I0.1INVB QB03. 编制检测上升沿变化的程序。
每当I0.0接通一次,使存储单元VW0的值加1,如果计数达到5,输出Q0.0接通显示,用I0.1使Q0.0复位。
答:LD SM0.1MOVW +0, VW0LD I0.0EUINCW VW0LDN I0.1AW>= VW0, +5= Q0.04. 用数据类型转换指令实现将厘米转换为英寸。
已知1英寸=2.54厘米。
答:参看4.2.4实训5. 编写输出字符8的七段显示码程序。
LD I0.0SEG 8, QB06. 编写程序并上机调试。
要求用数码管依次显示0~F。
答:参看参看4.1.4实训或可以使用SEG指令和INC指令实现。
7. 编程实现下列控制功能,假设有8个指示灯,从右到左(或从右到左)以0.5s的速度依次点亮,任意时刻只有两个指示灯亮,到达最左端(或最右端),再从右到左依次点亮。
要求有启动、停止的控制和移位方向的控制。
答:LD SM0.1MOVB 0, QB0LD I0.0AN T37TON T37, +5LD T37RLB QB0, 18. 舞台灯光的模拟控制。
参看4.1.4实训9. 答:。
《西门子S7-200SMARTPLC应用技术图解项目教程》参考试卷及参考答案附录A 参考试卷及参考答案1.参考试卷××课程期末考试试卷(A卷)班级姓名学号大项一二三四五六七八总分阅卷人登分试完成一个简单的智力竞赛抢答器的PLC控制,具体控制要求如下。
在赛场安排3个抢答桌,每个抢答桌都有1个抢答按钮(分别为SB1、SB2、SB3)和1个抢答指示灯(分别为HL1、HL2、HL3)。
另外,赛场上还有由主持人控制的启动/停止开关SA,开始抢答按钮SB0,指示灯HL0。
(1 )竞赛开始时,主持人接通启动/停止开关(SA),指示灯HL0亮。
(2)当主持人按下开始抢答按钮(SB0)后,如果在10s内有人抢答(按下抢答按钮SB1、SB2或SB3),则最先按下抢答按钮的信号有效,相应抢答桌上的抢答指示灯(HL1、HL2或HL3)亮。
(3 )如果在10s内无人抢答,则指示灯HL0灭。
重新开始时,主持人再次接通启动/停止开关(SA)。
一、根据控制任务进行输入/输出分析(18分)得分1.输入:2.输出:得分二、进行硬件配置(12分)三、完成输入/输出地址分配(9分)1.输入: 2.输出:得分四、PLC输入/输出接线图(11分)得分五、编写控制程序(50分)2.参考答案××课程期末考试试卷(A卷)试题答案要点与评分标准(适用于级电气、自动化专业学生,闭卷考试)一、根据控制任务进行输入/输出分析(18分)1.输入:SB1,SB2,SB3,启动/停止开关SA,抢答按钮SB0。
2.输出:HL1,HL2,HL3,指示灯HL0。
注:每个2分,共18分。
二、进行硬件配置(12 分)注:每个2分,共12分,根据情况酌情考虑给分。
三、完成输入/输出地址分配(9分)1.输入:SB1:I0.0 启动/停止开关SA:I0.3 SB2:I0.1 抢答按钮SB0:I0.4 SB3:I0.2 1.输出:指示灯HL0,:Q0.0 HL2:Q0.2 HL1:Q0.1 HL3:Q0.3注:每个1分,共9分,根据情况酌情考虑给分。
项目一交流电动机基本控制电路的设计与调试任务一常用低压电器的识别与应用1.按钮、行程开关的异同点。
答:相同点:两者都是在触碰后触点状态变化,松开状态恢复。
不同点:按钮是一种短时接通或断开控制小电流回路的手动电器。
而行程开关是一种根据运动部件的行程位置而切换电路的电器,通常用于控制机械设备的行程及限位保护2.中间继电器的作用是什么?中间继电器与接触器有何异同点?答:中间继电器实质是一种电压继电器,触点对数多,触点容量较大(额定电流10A),其作用是将一个输入信号变成多个输出信号或将信号放大(即增大触点容量),起到信号中转的作用。
中间继电器与接触器相同点为:工作原理相同,都是线圈得电,触点动作(即常开触点闭合,常闭触点断开);线圈失电,触点状态恢复。
而不同点在于:(1)结构组成不同。
在中间继电器中没有灭弧装置。
(2)允许通过的电流不同,接触器允许通过的电流大。
3.在电动机的控制电路中,热继电器与熔断器各起什么作用?两者能否互相替换?为什么?答:在电动机的控制电路中,热继电器通常起到过载保护的作用,而熔断器通常起短路保护的作用。
两者不能互换。
因为当用熔断器代替热继电器时,难以快速检测到电机过载。
其热继电器的整定电流一般是电机的额定电流的0.9~1.1倍,而熔断器-动机的额定电流的5-8倍。
任务二电动机“正反转”控制电路的设计与调试思考与练习1.电气系统图主要有哪几种?答:电气控制电路图一般有三种:电气原理图(包括主电路图和辅助电路图)、电器元件布置图、电气安装接线图。
丨:■HI 'I .灯*IIsetSJ—d*任务三电动机“ - -△转换”控制电路的设计与调试 2.试用两个复合式按钮设计电动机"正一反一停”控制电路。
FUI对于一台大功率(10kW 以上)的电动机,若要正反转时都能够实现 -△降压起动,则如何进行控制电路的设计?I卜屮1FUJ思考与练习项目二PLC基本指令的运用任务一S7-200系列PLC系统概述1. PLC有哪些特点?答:PLC有以下特点:(1 )可靠性高,抗干扰能力强;(2)通用性强,使用方便;(3)采用模块化结构,使系统组合灵活方便;(4)编程语言简单、易学,便于掌握;(5)系统设计周期短;(6)安装简单、调试方便、维护工作量小。
项目一交流电动机基本控制电路的设计与调试任务一常用低压电器的识别与应用1. 按钮、行程开关的异同点。
答:相同点:两者都是在触碰后触点状态变化,松开状态恢复。
不同点:按钮是一种短时接通或断开控制小电流回路的手动电器。
而行程开关是一种根据运动部件的行程位置而切换电路的电器,通常用于控制机械设备的行程及限位保护2. 中间继电器的作用是什么?中间继电器与接触器有何异同点?答:中间继电器实质是一种电压继电器,触点对数多,触点容量较大(额定电流5〜10A),其作用是将一个输入信号变成多个输出信号或将信号放大(即增大触点容量),起到信号中转的作用。
中间继电器与接触器相同点为:工作原理相同,都是线圈得电,触点动作(即常开触点闭合,常闭触点断开);线圈失电,触点状态恢复。
而不同点在于:(1)结构组成不同。
在中间继电器中没有灭弧装置。
(2)允许通过的电流不同,接触器允许通过的电流大。
3. 在电动机的控制电路中,热继电器与熔断器各起什么作用?两者能否互相替换?为什么?答:在电动机的控制电路中,热继电器通常起到过载保护的作用,而熔断器通常起短路保护的作用。
两者不能互换。
因为当用熔断器代替热继电器时,难以快速检测到电机过载。
其热继电器的整定电流一般是电机的额定电流的0.9~1.1倍,而熔断器一般是电动机的额定电流的5-8倍。
任务二电动机“正反转”控制电路的设计与调试思考与练习1. 电气系统图主要有哪几种?答:电气控制电路图一般有三种:电气原理图(包括主电路图和辅助电路图)、电器元件布置图、电气安装接线图。
2. 试用两个复合式按钮设计电动机"正一反一停”控制电路。
任务三电动机“ - -△转换”控制电路的设计与调试思考与练习对于一台大功率(10kW以上)的电动机,若要正反转时都能够实现' -△降压起动,竭力为客户提供满意的产品和服务项目二PLC基本指令的运用任务一S7-200系列PLC系统概述1. PLC有哪些特点?答:PLC有以下特点:(1 )可靠性高,抗干扰能力强;(2)通用性强,使用方便;(3)采用模块化结构,使系统组合灵活方便;(4)编程语言简单、易学,便于掌握;(5)系统设计周期短;(6)安装简单、调试方便、维护工作量小。
2 . PLC内部结构有哪几部分构成?答:PLC内部主要由微处理器(CPU)、存储器(ROM、PROM、EPROM、EEPROM、RAM )、输入/输出模块、外设I/O接口、通信接口及电源组成。
3. CPU芯片的作用是什么?CPU模块有哪几部分组成?答:CPU是PLC的核心部件,整个PLC的工作过程都是在CPU的统一指挥和协调下进行的,CPU的主要任务有:1)接收从编程软件或编程器输入的用户程序和数据,并存储在存储器中。
2)用扫描方式接收现场输入设备的状态和数据,并存人相应的数据寄存器或输入映像寄存器。
3)监测电源、PLC内部电路工作状态和用户程序编制过程中的语法错误。
4)在PLC的运行状态下,执行用户程序,完成用户程序规定的各种算术逻辑运算、数据的传输和存储等。
5)按照程序运行结果,更新相应的标志位和输出映像寄存器,通过输出部件实现输出控制、制表打印和数据通信等功能。
PLC的CPU模块由CPU芯片和存储器组成。
4 •开关量输入接口有哪几种类型?各有哪些特点?答:开关量输入接口主要有三种类型:1)直流输入接口。
直流输入接口所用的电源,可以由PLC内部自身的电源供给,也可以由外部电源供给。
2 )交直流输入接口。
交直流输入接口所用的电源,一般用外部电源供给。
3)交流输入接口。
交流输入接口所用的电源,一般用外部电源供给。
5•开关量输出接口有哪几种类型?各有哪些特点?答:开关量输出接口一般有三种类型:晶体管型、继电器型和双向晶闸管型。
其中晶体管型的接口只能接直流负载,为直流输出接口;继电器型的接口可接直流负载和交流负载,为交直流输出接口;双向晶闸管型的接口只能接交流负载,为交流输出接口。
负载所需电源都由用户提供。
以人为本诚信务实勇于创新乐于奉献6 •请举例PLC控制系统中常用的输入/输出设备?答:常用的输入器件和设备包括各种控制开关和传感器,如控制按钮、限位开关、光电开关、继电器和接触器的触点、热电阻、热电偶、光栅位移式传感器等。
输出设备与可编程序控制器的输出端连接,将PLC的输出控制信号转换为驱动负载的信号。
常用的输出设备有电磁开关、电磁阀、电磁继电器、电磁离合器、信号灯等。
7 .有哪些因素能影响PLC的输入/输出滞后时间。
答:输入/输出滞后时间是指PLC的外部输入信号发生变化的时刻至它所控制的外部输出信号发生变化的时刻之间的时间间隔,它由输入模块滤波时间、输出模块的滞后时间和扫描工作方式产生的滞后时间这三部分组成。
8.详细说明PLC的扫描工作原理。
在扫描工作过程中,输入映像寄存器和输出映像寄存器各起什么作用?答:PLC的扫描工作原理是:PLC从0000号存储地址所存放的第一条用户程序开始,在无中断或跳转的情况下,按存储地址号递增的方向顺序逐条执行用户程序,直到END 指令结束。
然后再从头开始执行,并周而复始地重复,直到停机或从运行(RUN )切换到停止(STOP)工作状态。
我们把PLC这种执行程序的方式称为扫描工作方式。
每扫描完一次程序就构成一个扫描周期。
PLC的循环扫描工作方式主要分三个阶段:输入采样、程序执行、输出刷新。
1)输入采样。
PLC在开始执行程序之前,首先扫描输入端子,按顺序将所有输入信号,读入到寄存输入状态的输入映像寄存器中,这个过程称为输入采样,也称输入刷新。
2 )输出刷新。
在执行到END指令,即执行完用户所有程序后,PLC将输出映像寄存器中的内容送到输出锁存器中进行输出,驱动用户设备。
任务二STEP 7-Micro/WIN 编程软件的使用思考与练习答案略任务三三相异步电动机连续运行控制1.在某一控制系统中,SB0为停止按钮,SB1、SB2为点动按钮,当SB1按下时电动机M1起动,此时再按下SB2,电动机M2起动而电动机M1仍然工作,如果按下SB0, 则两个电动机都停止工作,试用PLC实现这一控制功能。
答:(1)输入输出点的配置以人为本诚信务实勇于创新乐于奉献输入输出输入继电器输入元件作用输出继电器输出元件作用10.0SB0停止按钮Q0.0KM1M1运行用交流接触器10.1SB1M1电机点动按钮Q0.1KM2M2运行用交流接触器I0.2SB2M2电机点动按钮I0.3FR1M1电机过载保护I0.4FR2M2电机过载保护10. 1Q0 1图2-47答:梯形图:QO-1R(2)梯形图:2 •用S、R和边沿脉冲指令设计出图2-47所示波形图。
任务四三相异步电动机的正反转控制1 •写出图2-59所示梯形图的语句表程序。
a )语句表: LD 10.1 LD I1.0 LD 10.2 LPSO I0.3 A I1.1 AI0.4=Q0.2OLDLPPA I0.5A I1.2 = Q0.1=Q0.3I IDOiai in&rI I ------ 1 $ I ---- 1 I —I —CI0.2IOi3I05―Il-q —I I ----- 1 M~I30110 7Q0.211.1Q031_|| -----------------------()b)图 2-59语句表:LD I0.0 ANI0.1 A I0.6(1)LD 10.2O Q0.4A I0.3A I0.5OLD= Q0.1A I0.7= Q0.2A 11.1= Q0.32 .写出语句表对应的梯形图。
11)cajLD10.2UD 1 □. LAM tO n AN LU.UO qn 3LPSOTJ I 口L AN in 2LD Q0,3UPSO M3.7A rn 4ATT II 5W 5=Q2.1EDM LPPA III 4A14 6 OH MJ. J R31 1 OLE*LPPALL-LPSC in,4A10.5 LPS—M3 <5 EU LHF—M3.7A]L II DPFAl T Il □Mi IT 汙LQi n T 03.在两人抢答系统中,当主持人允许抢答时,先按下抢答按钮的进行回答,且指示灯亮,主持人可随时停止回答,分别使用PLC梯形图、基本指令实现这一控制功能。
答:(1)输入输出点的配置输入输出输入继电器输入元件作用输出继电器输出元件作用10.0SB0主持人的允许抢答开关Q0.1HL11#抢答成功指示10.1SB11#抢答按钮Q0.2HL22#抢答成功指示I0.2SB22#抢答按钮I MU 1|,0'|10. D______ | |______DU3______ | |_____1 11 1 1Lv—L俨110 0_____ 1 1______QQ1_____ 1 』1_____oa.z____ F、1 1 1 ■- 1v J1严1—4 •有些生产机械如龙门刨床、导轨磨床的工作台需要在一定距离内自动往复运行,以使工件能得到连续的加工,如图2-60所示,工作台在SQI和SQ2之间自动往复运行,SQI 和SQ2行程开关起限位作用,SQ3和SQ4行程开关起限位保护作用,试着将其改造成PLC控制系统。
要求:(1)主电路不变,各器件的功能不变。
(2)进行PLC输入/输出点分配,画出输入/输出点分配表。
(3)画出PLC接线图。
(4)根据接线图和功能要求,设计出梯形图,写出指令表。
调试程序,直至完成功台匕冃匕。
a)主电路 b )控制电路c)工作示意图图2-60答:(1)输入输出点的配置(2)输入输出接线图:(3)梯形图:£0^^10 0 序止" W进传沪⑴田保护册^fj-qoi Su nnn T I—rd,----- d----- d ---- d----- d---- d——()古讦dOO SOMiT u.4右行月赣i旷i? tia.2 左ITFI翻;mo 刃话馬便;X so怔用户;他nmr- o? OTBOU右rr;Qui任务五两台电动机顺序起动控制思考与练习1.试用PLC 实现电动机的''•-△转换控制。
要求:按下起动按钮SB1后,电动机以■方 式运转,30s 后转入△全压运行。
按下停止按钮SB2后,电动机停止运转。
LI L2 L32. I0.0每过一秒点亮一盏灯,点亮一盏灯的同时熄灭另一盏灯,请设计程序并调试。
mSBlfl 躊 IC .I T T H___I f I ___ KMlJQai7 )m2KW1QC.11 IT9?—1 1—ihTO:co-100 mt13fI t I KM3 QIDL3 r I KM2.d0.2 / \1 1I ' I \ )13?M 1 KMZOL2T I —KM3-Q0.37 )J73IQO2< 33. PLC 控制三台交流异步电动机 M1、M2和M3顺序起动,按下起动按钮 SB1后,第 一台电动机M1起动运行,5s 后第二台电动机 M2起动运行,第二台电动机 M2运行8s 后第 三台电动机M3起动运行,完成相关工作后按下停止按钮 SB2,三台电动机一起停止。