电动车线路图(大全)
- 格式:doc
- 大小:2.11 MB
- 文档页数:18
史上最全的电动车控制器接线图、线路图和接线方法电动车控制器接线图控制器线路图控制器接线方法:第一步:明确电源正负极,和电门锁线。
把万用表打直流档上,再把万用表的负极黑线接在电池的负极上,然后用万用表的正极红线一个一个量,有电压的是正极稍微比电源电压高点、无电压的是负极。
第二步:连接电源线和电门锁线。
控制器电源线粗红色的是正极,粗黑色的是负极。
接好后打开钥匙,再量量电源电压和电门锁线的电压是不是正常,然后在分别量转把线的电源电压5V左右红黑线,霍尔线的电源电压5V左右红黑线别忘了万用表打到直流档上。
第三步:电压正常对接白色学习线。
若反转拔开在对接一次,电机正转后拔开学习线。
接转把线,一般按颜色接就可能了,若还不可以有可能转把坏掉了,那么拔掉转把线,直接连接控制器转把线的红线和绿线。
电机正常转,证明转把有问题,换个转把。
第四步:电车上各个线什么意思的确定方法。
顺着电机找到电机3根相位线5根霍尔线,拆下转把找到3根转把线,拆掉刹把可以找到2根刹车线。
拆开电瓶可以看到“+”电源正极“-”电源负极。
总的来说按大件找,按大件安装,最容易理解最准确。
第五步:测试霍尔好坏的方法。
整车上带电检测,先把各线路及接插件都接好,把万用表拔到直流电压20V档位,先确认控制器有5V电源输出,再用黑表笔接在霍尔的地线,红表笔分别接三根信号线,在量的同时,用手轻轻转动电机,霍尔正常时,万用表会0V--5V的脉冲电压的数据显示,如果测某只霍尔时没有脉冲电压,则这只霍尔就坏了,这种情况也可以用指针式万用表检测,指针在0V--5V之间摆动,霍尔是好的;如果指针不摆动,霍尔是坏的用这种方法是最为可靠的方法,前提是带电操作。
第六步:接仪表线和找出转把线。
拆开仪表会发现仪表有2根线,一根接在防盗接口上一根在控制器的仪表线上。
拆下转把会发现转把就3根线,对着颜色就可以找到了,或者用万用表测量。
第七步:接刹车断电线。
拆下刹把会发现刹把有2根线刹把就是一个常开开关,把这2根线直接接在控制器刹车断电上就可以了。
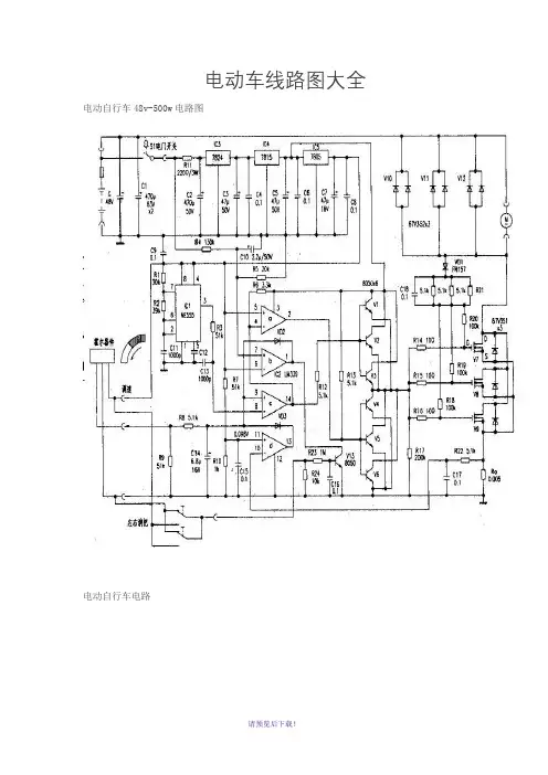
电动车线路图大全电动自行车48v-500w电路图
电动自行车电路
电动自行车电路图
奥文wml36-180g电动自行车电路图
zkc3615mz电动自行车电路图
三友牌sayo20zhd2电动自行车电路图
电动自行车:芯片mc33035电路
电路图:电动自行车
中功率zys电动自行车电路图
电路图电动自行车
电路图之电动自行车
电路图之电动自行车新旭wmb
电动车无刷控制器电路图
电动自行车原理图01
电动自行车原理图02
电动自行车电路图03
电动自行车无刷专用芯片mc33035
电动车有刷控制器原理图
电动自行车新旭48v-500w 电路图
电动三轮车线路图
(注:可编辑下载,若有不当之处,请指正,谢谢!)。
高标电子电动车控制器接线图
高标智能电动车控制器接线图
1、电源输入:粗红色线为电源正端黑色线为电源负端细橙色线为电门锁
2、电机相位(u、v、w输出):粗黄色线为U,粗绿色线为V,粗蓝色线为W
3、转把信号输入:细红色线为+5V电源,细绿色为手柄信号输入,细黑色线为接地线
4、电机霍耳:(A、B、C输入):细红色线为+5V电源,细黑色线为接地线,细黄色线为A 细绿色线为 B 细蓝色线为 C
5、刹车(柔性EABS+机械刹):细黄色线为柔性EABS,细蓝色线为机械刹,
+12V,细黑色线为接地线,低电平刹车
6、传感器:细红色线为+5V电源,细黑色线为接地线,细绿色线为传感器
信号输入
7、仪表(转速):细紫色线
8、巡航:细棕色线
9、限速:细灰色线
10、自动识别开关线:细黄色线。
电动车线路图大全电动自行车48v-500w电路图
电动自行车电路
电动自行车电路图
奥文wml36-180g电动自行车电路图
zkc3615mz电动自行车电路图
三友牌sayo20zhd2电动自行车电路图
电动自行车:芯片mc33035电路
电路图:电动自行车
中功率zys电动自行车电路图
电路图电动自行车
电路图之电动自行车
电路图之电动自行车新旭wmb
电动车无刷控制器电路图
电动自行车原理图01 电动自行车原理图02
电动自行车电路图03
电动自行车无刷专用芯片mc33035
电动车有刷控制器原理图
电动自行车新旭48v-500w 电路图电动三轮车线路图。
电动车线路图大全电动自行车48v -500w 电路图—IT5,n[|S.1kF ( 0167V3SIR15 13V 8WR18 lOO kR20R14 100 -o-C180.1Ri6甌i R19 刃 J 100(f7 5Hn S1t 8电动自行车电路9+W 电动自行车电路图奥文wml36-180g 电动自行车电路图30S34516tR2CI5R210JCW16nnJi i2厂零Cl MC3J0J3W*— 19I卜 C20 0.01 C2» 0.01 If.C22 0.D1 1K4146I FC23 O.D1 I FC24 0.01VJ kJ17mi(左荷)翔t 或512期*1机1如4呻=r^14C5- W 16VQ 驟4嗣律R1 n2MC T列C3刖8 J1H414B x6 5(Qx6UL11Gr^.R I XVD 318M)102T 0.1x51 C19J aiir■^2zkc3615mz电动自行车电路图三友牌sayo20zhd2电动自行车电路图ZHD2大功率有刷控制器线路图电动自行车:芯片mc33035电路ICI5V0 Ycc _T[ 5JkL1M 45 14 0 .3 2 2317 118821 1412 ?013 19 出9 7161522匸7815W32C52D204CCML05°%2HN H07IC2R210531IN 氐匚—Ji] RZ2O5 aoip 14H4网虹 0.1 n锄9脚啷15VOVce2HK H07C4R2103JIIM 伐VCC 甘IIO ------------------------- 1-0.1-------------- C3—IVe2HN H07IC3IR2H )33UN V$64CCWL0510 pFU}J匚戯05 勿1・0伽「口IFf32C650VIRF«»204COI105旳;05电路图「电动自行车无刷专用芯片MC33035控制器线路图68 68LED2中功率zys电动自行车电路图中功率有刷控制器线路图电路图电动自行车11R1JW♦“V鵲唱”105 m2»11妬“U1 16CJ3O25 .2J C1CW卅\110CIESZ —&电路图之电动自行车 w10kfe D2RIO 5.1k —O-1w «9# mIUjiiJttWiC21 2 3(4D13IC2 Ui3J910戕wwVR6220k-c=> % IkH C Wk12上C6T 10P /BJ1DI木uR2 !00 彳一OJ6V• U电路图之电动自行车新旭wmb电动车无刷控制器电路图上50V2C5JkIRF32C 54C0M LOS£伽l\tc上 10JFIRF32Q 5HO? 20Ik O24 220 199 12 1510 7161522OHV24Va5 6.3 25 V188092HW HO ?IQ R21054Q 4S4C0MLQ5Ik 401915" QV (c2HIN IC5 R2I03 3LIN VS5Vc c电动自行车原理图014Q492HIN HO?»C4粽105JIIN 050Y 1 10 iF㈡匚20IRFJ2054C0M 105无刷专用芯片MC33035 控制器线路图•nVA-4Hb亠負一器ESDOCETJttt-Ls—r.—♦il v714JH3 E "tl *>1«f\> 和十屮 F w n 严电动自行车原理图02上06-OR5 Ik16■VIO P/BT电动自行车电路图03电动自行车无刷专用芯片mc33035上50V2C5JkIRF32C 54C0M LOS£伽l\tc上 10JFIRF32Q 5HO? 20Ik O24 220 199 12 1510 7161522OHV24Va5 6.3 25 V188092HW HO ?IQ R21054Q 4S4C0MLQ5Ik 401915" QV (c2HIN IC5 R2I03 3LIN VS5Vc c电动车有刷控制器原理图4Q492HIN HO?»C4粽105JIIN 050Y 1 10 iF㈡匚20IRFJ2054C0M 105无刷专用芯片MC33035 控制器线路图翻35514M2517 18 1213 10T5Jk 0[±0•血212 20 1997161522I 讦3?为4COU L05OJIpVIVccVB8204COMLO 5>V?C VMIk 4049阿OS4COM LD52Hlh HO?IC51821033UN VSG2H» 旳7K2 R21Q3 MIN 015V QV:e2HIN HO?IC4R2103 JIIN 015V 04丄 10pF上叩IIO ---------------------0.109404$to o 」po4MS 4049电动自行车 新旭48v-500w 电路图2020\?WIRF32C6无刷专用芯片MC33035 控制器线路图电动三轮车线路图直流接触器901rO■O O制车限位开关直流调速器细红红董(综)黒out 却・O Q O倒顺开关1AD钥匙幵关总开关0<0一屮打电动三轮车接线图。
史上最全的电动车控制器接线图、线路图和接线方法电动车控制器接线图控制器线路图控制器接线方法:第一步:明确电源正负极,和电门锁线。
把万用表打直流档上,再把万用表的负极黑线接在电池的负极上,然后用万用表的正极红线一个一个量,有电压的是正极稍微比电源电压高点、无电压的是负极。
第二步:连接电源线和电门锁线。
控制器电源线粗红色的是正极,粗黑色的是负极。
接好后打开钥匙,再量量电源电压和电门锁线的电压是不是正常,然后在分别量转把线的电源电压5V左右红黑线,霍尔线的电源电压5V左右红黑线别忘了万用表打到直流档上。
第三步:电压正常对接白色学习线。
若反转拔开在对接一次,电机正转后拔开学习线。
接转把线,一般按颜色接就可能了,若还不可以有可能转把坏掉了,那么拔掉转把线,直接连接控制器转把线的红线和绿线。
电机正常转,证明转把有问题,换个转把。
第四步:电车上各个线什么意思的确定方法。
顺着电机找到电机3根相位线5根霍尔线,拆下转把找到3根转把线,拆掉刹把可以找到2根刹车线。
拆开电瓶可以看到“+”电源正极“-”电源负极。
总的来说按大件找,按大件安装,最容易理解最准确。
第五步:测试霍尔好坏的方法。
整车上带电检测,先把各线路及接插件都接好,把万用表拔到直流电压20V档位,先确认控制器有5V电源输出,再用黑表笔接在霍尔的地线,红表笔分别接三根信号线,在量的同时,用手轻轻转动电机,霍尔正常时,万用表会0V--5V的脉冲电压的数据显示,如果测某只霍尔时没有脉冲电压,则这只霍尔就坏了,这种情况也可以用指针式万用表检测,指针在0V--5V之间摆动,霍尔是好的;如果指针不摆动,霍尔是坏的用这种方法是最为可靠的方法,前提是带电操作。
第六步:接仪表线和找出转把线。
拆开仪表会发现仪表有2根线,一根接在防盗接口上一根在控制器的仪表线上。
拆下转把会发现转把就3根线,对着颜色就可以找到了,或者用万用表测量。
第七步:接刹车断电线。
拆下刹把会发现刹把有2根线刹把就是一个常开开关,把这2根线直接接在控制器刹车断电上就可以了。
电动车线路图大全电动自行车48v-500w电路图
电动自行车电路
电动自行车电路图
奥文wml36-180g电动自行车电路图
zkc3615mz电动自行车电路图
三友牌sayo20zhd2电动自行车电路图
电动自行车:芯片mc33035电路
电路图:电动自行车
中功率zys电动自行车电路图
电路图电动自行车
电路图之电动自行车
电路图之电动自行车新旭wmb
电动车无刷控制器电路图
电动自行车原理图01 电动自行车原理图02
电动自行车电路图03
电动自行车无刷专用芯片mc33035
电动车有刷控制器原理图
电动自行车新旭48v-500w 电路图电动三轮车线路图。
新手福利电动车电路图
电动车正控电路:从电池正极出发,先通过开关,再通过负载(灯泡)回到电池负极。
电动车负控电路:从电池正极出发,先通过负载,再通过开关回到电瓶电池负极。
收集了一些经典电动车电路图
正控
负控
这三张图都非常的经典,碰到问题的时候,可以对着看看。
最后这一张图,你可以清除的看到电门锁的作用。
电门电压降压到15左右,驱动电路使用,再降压到5V,给主芯片供电,以及提供转把和霍尔正极电压。
同时,电门电压还被用作检测电瓶是否欠压所以,如果接入修车宝5V指示灯不亮,或者万用表测不到5V电压,说明控制器电源电路有问题,可以判断控制器坏
负控电路对我们维修的影响:
一、正负控理解不难,关键是负控感觉就是一反常态,令人反感,不知道怎么下手。
二、比较恶心的是,安装LED灯的时候,不能切换远近光灯。
下面这张是三轮车的
我知道有些人还不会看电路图,上面的图不一定看得完全懂。
我自己也画了和实物比较接近的图。
电动车线路图大全电动自行车48v-500w电路图
电动自行车电路
电动自行车电路图
奥文wml36-180g电动自行车电路图
zkc3615mz电动自行车电路图
三友牌sayo20zhd2电动自行车电路图
电动自行车:芯片mc33035电路
电路图:电动自行车
中功率zys电动自行车电路图
电路图电动自行车
电路图之电动自行车
电路图之电动自行车新旭wmb
电动车无刷控制器电路图
电动自行车原理图01
电动自行车原理图02
电动自行车电路图03
电动自行车无刷专用芯片mc33035
电动车有刷控制器原理图
电动自行车新旭48v-500w 电路图
电动三轮车线路图。