数值分析6-用SOR方法求解线性方程组
- 格式:docx
- 大小:22.84 KB
- 文档页数:2
课后习题解答第一章绪论习题一1.设x>0,x*的相对误差为δ,求f(x)=ln x的误差限。
解:求lnx的误差极限就是求f(x)=lnx的误差限,由公式(1.2.4)有已知x*的相对误差满足,而,故即2.下列各数都是经过四舍五入得到的近似值,试指出它们有几位有效数字,并给出其误差限与相对误差限。
解:直接根据定义和式(1.2.2)(1.2.3)则得有5位有效数字,其误差限,相对误差限有2位有效数字,有5位有效数字,3.下列公式如何才比较准确?(1)(2)解:要使计算较准确,主要是避免两相近数相减,故应变换所给公式。
(1)(2)4.近似数x*=0.0310,是 3 位有数数字。
5.计算取,利用:式计算误差最小。
四个选项:第二、三章插值与函数逼近习题二、三1. 给定的数值表用线性插值与二次插值计算ln0.54的近似值并估计误差限. 解:仍可使用n=1及n=2的Lagrange插值或Newton插值,并应用误差估计(5.8)。
线性插值时,用0.5及0.6两点,用Newton插值误差限,因,故二次插值时,用0.5,0.6,0.7三点,作二次Newton插值误差限,故2. 在-4≤x≤4上给出的等距节点函数表,若用二次插值法求的近似值,要使误差不超过,函数表的步长h 应取多少?解:用误差估计式(5.8),令因得3. 若,求和.解:由均差与导数关系于是4. 若互异,求的值,这里p≤n+1.解:,由均差对称性可知当有而当P=n+1时于是得5. 求证.解:解:只要按差分定义直接展开得6. 已知的函数表求出三次Newton均差插值多项式,计算f(0.23)的近似值并用均差的余项表达式估计误差.解:根据给定函数表构造均差表由式(5.14)当n=3时得Newton均差插值多项式N3(x)=1.0067x+0.08367x(x-0.2)+0.17400x(x-0.2)(x-0.3) 由此可得f(0.23) N3(0.23)=0.23203由余项表达式(5.15)可得由于7. 给定f(x)=cosx的函数表用Newton等距插值公式计算cos 0.048及cos 0.566的近似值并估计误差解:先构造差分表计算,用n=4得Newton前插公式误差估计由公式(5.17)得其中计算时用Newton后插公式(5.18)误差估计由公式(5.19)得这里仍为0.5658.求一个次数不高于四次的多项式p(x),使它满足解:这种题目可以有很多方法去做,但应以简单为宜。
关于“逐次超松弛迭代法(SOR 方法)”的教学一、SOR 迭代公式逐次超松弛(Successive Over Relaxation)迭代法,简称SOR 方法,它是在GS 法基础上为提高收敛速度,采用加权平均而得到的新算法,设求解线性代数方程组b Ax =的GS 法记为(1)再由与加权平均得这里ω>0称为松弛参数,将(1)代入则得(2)称为SOR 迭代法,ω>0称为松弛因子,当ω=1时,(2)即为GS 法,将(2)写成矩阵形式则得即,于是得SOR 迭代的矩阵表示(3)其中(4)亦可作矩阵分解ωωN M A -=,其中有.从而SOR 迭代矩阵 ωωωN M G 1-=. 例1 给定方程组精确解,用SOR法求解,分别取ω=1及ω=125.解用SOR迭代公式(2)可得取,迭代7次后分别为若要精确到小数后7位,对ω=1(即GS法)需迭代34次,而对ω=1.25的SOR法,只需迭代14次.它表明松弛因子ω选择的好坏,对收敛速度影响很大。
二、SOR迭代法收敛性根据迭代法收敛性定理,SOR法收敛的充分必要条件为,收敛的充分条件为,但要计算比较复杂,通常都不用此结论,而直接根据方程组的系数矩阵A 判断SOR迭代收敛性,下面先给出收敛必要条件定理1设,则解方程的SOR迭代法收敛的必要条件是0<ω<2.证明因为SOR迭代矩阵为,于是另一方面,设的特征值为,由特征根性质,有若SOR法收敛,则,由,则得0<ω<2.定理2若对称正定,且0<ω<2,则解Ax=b的SOR迭代法(3)对迭代收敛。
证明设的特征值为(可能是复数),对应特征向量x≠0, 由(4)得因为实对称矩阵,故, 上式两边与x作内积,得(5)因A正定,故D也正定,记.又记,,由内积性质得于是由(5)有由于A正定及0<ω<2,故,于是。
注一:当ω=1时SOR法即为GS法,故GS法也收敛,此即为GS法的收敛定理结论。
对于SOR迭代法,松弛因子的选择对收敛速度影响较大,关于最优松弛因子研究较为复杂,且已有不少理论结果。
数值分析习题集(适合课程《数值方法A 》和《数值方法B 》)长沙理工大学第一章 绪 论1. 设x >0,x 的相对误差为δ,求ln x 的误差.2. 设x 的相对误差为2%,求nx 的相对误差.3. 下列各数都是经过四舍五入得到的近似数,即误差限不超过最后一位的半个单位,试指出它们是几位有效数字: *****123451.1021,0.031,385.6,56.430,7 1.0.x x x x x =====⨯4. 利用公式(3.3)求下列各近似值的误差限:********12412324(),(),()/,i x x x ii x x x iii x x ++其中****1234,,,x x x x 均为第3题所给的数.5. 计算球体积要使相对误差限为1%,问度量半径R 时允许的相对误差限是多少?6. 设028,Y =按递推公式1n n Y Y -= ( n=1,2,…)计算到100Y .27.982(五位有效数字),试问计算100Y 将有多大误差?7. 求方程25610x x -+=的两个根,使它至少具有四位有效数字≈27.982).8. 当N 充分大时,怎样求211Ndx x +∞+⎰?9. 正方形的边长大约为100㎝,应怎样测量才能使其面积误差不超过1㎝2?10. 设212S gt =假定g 是准确的,而对t 的测量有±0.1秒的误差,证明当t 增加时S 的绝对误差增加,而相对误差却减小.11. 序列{}n y 满足递推关系1101n n y y -=-(n=1,2,…),若0 1.41y =≈(三位有效数字),计算到10y 时误差有多大?这个计算过程稳定吗?12. 计算61)f =, 1.4≈,利用下列等式计算,哪一个得到的结果最好?3--13. ()ln(f x x =,求f (30)的值.若开平方用六位函数表,问求对数时误差有多大?若改用另一等价公式ln(ln(x x =-计算,求对数时误差有多大?14. 试用消元法解方程组{101012121010;2.x x x x +=+=假定只用三位数计算,问结果是否可靠?15. 已知三角形面积1sin ,2s ab c =其中c 为弧度,02c π<<,且测量a ,b ,c 的误差分别为,,.a b c ∆∆∆证明面积的误差s ∆满足.s a b c s a b c ∆∆∆∆≤++第二章 插值法1. 根据(2.2)定义的范德蒙行列式,令2000011211121()(,,,,)11n n n n nn n n n x x x V x V x x x x x x x xx x ----==证明()n V x 是n 次多项式,它的根是01,,n x x -,且 101101()(,,,)()()n n n n V x V x x x x x x x ---=--.2. 当x = 1 , -1 , 2 时, f (x)= 0 , -3 , 4 ,求f (x )的二次插值多项式.3.4. 给出cos x ,0°≤x ≤90°的函数表,步长h =1′=(1/60)°,若函数表具有5位有效数字,研究用线性插值求cos x 近似值时的总误差界.5. 设0k x x kh =+,k =0,1,2,3,求032max ()x x x l x ≤≤.6. 设jx 为互异节点(j =0,1,…,n ),求证:i) 0()(0,1,,);nk kj jj x l x x k n =≡=∑ii) 0()()1,2,,).nk jj j xx l x k n =-≡0(=∑7. 设[]2(),f x C a b ∈且()()0f a f b ==,求证21()()().8max max a x ba xb f x b a f x ≤≤≤≤≤-"8. 在44x -≤≤上给出()xf x e =的等距节点函数表,若用二次插值求xe 的近似值,要使截断误差不超过610-,问使用函数表的步长h 应取多少? 9. 若2nn y =,求4n y ∆及4n y δ. 10. 如果()f x 是m 次多项式,记()()()f x f x h f x ∆=+-,证明()f x 的k 阶差分()(0)k f x k m ∆≤≤是m k -次多项式,并且()0(m l f x l +∆=为正整数).11. 证明1()k k k k k k f g f g g f +∆=∆+∆. 12. 证明110010.n n kkn n k k k k f gf g f g g f --+==∆=--∆∑∑13. 证明1200.n j n j y y y -=∆=∆-∆∑14. 若1011()n n n n f x a a x a x a x --=++++有n 个不同实根12,,,n x x x ,证明{10,02;, 1.1()n k njk n a k n j jx f x -≤≤-=-=='∑15. 证明n 阶均差有下列性质: i)若()()F x cf x =,则[][]0101,,,,,,n n F x x x cf x x x =;ii) 若()()()F x f x g x =+,则[][][]010101,,,,,,,,,n n n F x x x f x x x g x x x =+.16. 74()31f x x x x =+++,求0172,2,,2f ⎡⎤⎣⎦及0182,2,,2f ⎡⎤⎣⎦.17. 证明两点三次埃尔米特插值余项是(4)22311()()()()/4!,(,)k k k k R x f x x x x x x ++=ξ--ξ∈并由此求出分段三次埃尔米特插值的误差限.18. 求一个次数不高于4次的多项式()P x ,使它满足(0)(1)P P k =-+并由此求出分段三次埃尔米特插值的误差限. 19. 试求出一个最高次数不高于4次的函数多项式()P x ,以便使它能够满足以下边界条件(0)(0)0P P ='=,(1)(1)1P P ='=,(2)1P =.20. 设[](),f x C a b ∈,把[],a b 分为n 等分,试构造一个台阶形的零次分段插值函数()n x ϕ并证明当n →∞时,()n x ϕ在[],a b 上一致收敛到()f x .21. 设2()1/(1)f x x =+,在55x -≤≤上取10n =,按等距节点求分段线性插值函数()h I x ,计算各节点间中点处的()h I x 与()f x 的值,并估计误差.22. 求2()f x x =在[],a b 上的分段线性插值函数()h I x ,并估计误差.23. 求4()f x x =在[],a b 上的分段埃尔米特插值,并估计误差.试求三次样条插值并满足条件i) (0.25) 1.0000,(0.53)0.6868;S S '='= ii)(0.25)(0.53)0.S S "="=25. 若[]2(),f x C a b ∈,()S x 是三次样条函数,证明i)[][][][]222()()()()2()()()bbbbaaaaf x dx S x dx f x S x dx S x f x S x dx"-"="-"+""-"⎰⎰⎰⎰;ii) 若()()(0,1,,)i i f x S x i n ==,式中i x 为插值节点,且01n a x x x b =<<<=,则[][][]()()()()()()()()()b aS x f x S x dx S b f b S b S a f a S a ""-"="'-'-"'-'⎰.26. 编出计算三次样条函数()S x 系数及其在插值节点中点的值的程序框图(()S x 可用(8.7)式的表达式).第三章 函数逼近与计算1. (a)利用区间变换推出区间为[],a b 的伯恩斯坦多项式.(b)对()sin f x x =在[]0,/2π上求1次和三次伯恩斯坦多项式并画出图形,并与相应的马克劳林级数部分和误差做比较. 2. 求证:(a)当()m f x M ≤≤时,(,)n m B f x M ≤≤. (b)当()f x x =时,(,)n B f x x =. 3. 在次数不超过6的多项式中,求()sin 4f x x =在[]0,2π的最佳一致逼近多项式. 4. 假设()f x 在[],a b 上连续,求()f x 的零次最佳一致逼近多项式. 5. 选取常数a ,使301max x x ax≤≤-达到极小,又问这个解是否唯一?6. 求()sin f x x =在[]0,/2π上的最佳一次逼近多项式,并估计误差.7. 求()xf x e =在[]0,1上的最佳一次逼近多项式.8. 如何选取r ,使2()p x x r =+在[]1,1-上与零偏差最小?r 是否唯一?9. 设43()31f x x x =+-,在[]0,1上求三次最佳逼近多项式.10. 令[]()(21),0,1n n T x T x x =-∈,求***0123(),(),(),()T x T x T x T x .11. 试证{}*()nTx 是在[]0,1上带权ρ=的正交多项式.12. 在[]1,1-上利用插值极小化求11()f x tg x -=的三次近似最佳逼近多项式.13. 设()xf x e =在[]1,1-上的插值极小化近似最佳逼近多项式为()n L x ,若nf L ∞-有界,证明对任何1n ≥,存在常数n α、n β,使11()()()()(11).n n n n n T x f x L x T x x ++α≤-≤β-≤≤14. 设在[]1,1-上234511315165()128243843840x x x x x x ϕ=-----,试将()x ϕ降低到3次多项式并估计误差.15. 在[]1,1-上利用幂级数项数求()sin f x x =的3次逼近多项式,使误差不超过0.005.16. ()f x 是[],a a -上的连续奇(偶)函数,证明不管n 是奇数或偶数,()f x 的最佳逼近多项式*()n n F x H ∈也是奇(偶)函数.17. 求a 、b 使[]220sin ax b x dx π+-⎰为最小.并与1题及6题的一次逼近多项式误差作比较.18. ()f x 、[]1(),g x C a b ∈,定义 ()(,)()();()(,)()()()();b baaa f g f x g x dxb f g f x g x dx f a g a =''=''+⎰⎰问它们是否构成内积?19. 用许瓦兹不等式(4.5)估计6101x dx x +⎰的上界,并用积分中值定理估计同一积分的上下界,并比较其结果.20. 选择a ,使下列积分取得最小值:1122211(),x ax dx x ax dx----⎰⎰.21. 设空间{}{}10010121,,,span x span x x 1ϕ=ϕ=,分别在1ϕ、2ϕ上求出一个元素,使得其为[]20,1x C ∈的最佳平方逼近,并比较其结果.22. ()f x x =在[]1,1-上,求在{}2411,,span x x ϕ=上的最佳平方逼近.23.sin (1)arccos ()n n x u x +=是第二类切比雪夫多项式,证明它有递推关系()()()112n n n u x xu x u x +-=-.24. 将1()sin2f x x=在[]1,1-上按勒让德多项式及切比雪夫多项式展开,求三次最佳平方逼近多项式并画出误差图形,再计算均方误差.25. 把()arccos f x x =在[]1,1-上展成切比雪夫级数.26.2y a bx =+.27.用最小二乘拟合求.29. 编出用正交多项式做最小二乘拟合的程序框图. 30. 编出改进FFT 算法的程序框图. 31. 现给出一张记录{}{}4,3,2,1,0,1,2,3k x =,试用改进FFT 算法求出序列{}k x 的离散频谱{}k C (0,1,,7).k =第四章 数值积分与数值微分1. 确定下列求积公式中的待定参数,使其代数精度尽量高,并指明所构造出的求积公式所具有的代数精度:(1)101()()(0)()hhf x dx A f h A f A f h --≈-++⎰; (2)21012()()(0)()hh f x dx A f h A f A f h --≈-++⎰;(3)[]1121()(1)2()3()/3f x dx f f x f x -≈-++⎰;(4)[][]20()(0)()/1(0)()hf x dx h f f h ah f f h ≈++'-'⎰.2. 分别用梯形公式和辛普森公式计算下列积分:(1)120,84xdx n x =+⎰; (2)1210(1),10x e dx n x --=⎰;(3)1,4n =⎰;(4),6n =.3. 直接验证柯特斯公式(2.4)具有5次代数精度.4. 用辛普森公式求积分10x e dx-⎰并计算误差. 5. 推导下列三种矩形求积公式:(1)2()()()()()2ba f f x dxb a f a b a 'η=-+-⎰; (2)2()()()()()2baf f x dx b a f b b a 'η=---⎰; (3)3()()()()()224baa b f f x dx b a f b a +"η=-+-⎰. 6. 证明梯形公式(2.9)和辛普森公式(2.11)当n →∞时收敛到积分()baf x dx⎰.7. 用复化梯形公式求积分()baf x dx⎰,问要将积分区间[],a b 分成多少等分,才能保证误差不超过ε(设不计舍入误差)?8.1x e dx-,要求误差不超过510-.9. 卫星轨道是一个椭圆,椭圆周长的计算公式是S a =θ,这里a 是椭圆的半长轴,c 是地球中心与轨道中心(椭圆中心)的距离,记h 为近地点距离,H 为远地点距离,6371R =公里为地球半径,则(2)/2,()/2a R H h c H h =++=-.我国第一颗人造卫星近地点距离439h =公里,远地点距离2384H =公里,试求卫星轨道的周长.10. 证明等式3524sin3!5!n n nnππππ=-+-试依据sin(/)(3,6,12)n n n π=的值,用外推算法求π的近似值.11. 用下列方法计算积分31dyy ⎰并比较结果.(1) 龙贝格方法;(2) 三点及五点高斯公式;(3) 将积分区间分为四等分,用复化两点高斯公式.12. 用三点公式和五点公式分别求21()(1)f x x =+在x =1.0,1.1和1.2处的导数值,并估计误()f x第五章 常微分方程数值解法1. 就初值问题0)0(,=+='y b ax y 分别导出尤拉方法和改进的尤拉方法的近似解的表达式,并与准确解bx ax y +=221相比较。
数值分析实验报告一、 实验目的1、会使用Sor 法求解一个线性方程组2、熟悉matlab 语言并结合原理编程求方程组3、改变ω的值观察实验结果4、会分析实验结果 二、实验题目编制Sor 迭代格式程序进行求解一个线性方程组的迭代计算情况,运行中要选用不同的松弛因子ω进行尝试三、 实验原理Jacobi 迭代和seidel 迭代对具体的线性方程组来说,逼近*x 的速度是固定不变的,遇到收敛很慢的情况时就显得很不实用。
Sor 法是一seidel 迭代为基础,并在迭代中引入参数ω以增加迭代选择的灵活性,具体为:!用seidel 迭代算出的,)()1()()1(k k J k k Jx x x x x -=∆++相减得到差向量与再用参数ω乘之再加上)1()()()1()1()()()1(++++-=∆+=k Jk k k k k k x x x x x x x x ωωω,即的下一步迭代作为,由seidel 迭代的公式可以得到Sor 法的迭代格式为n i x a x a b a x x k j n i j ij k j i j ij i ii k i k i ,2,1),()1()(1)1(11)()1( =--+-=∑∑+=+-=+ωω式中ω称为松弛因子。
四、 实验内容用matlab 编程得到Sor 法求线性方程组的算法为:function [x,n]=SOR(A,b,x0,w,eps,M)if nargin==4eps= ;M = 200;elseif nargin<4errorreturn:elseif nargin ==5M = 200;endif(w<=0 || w>=2)error;return;endD=diag(diag(A)); %求A的对角矩阵L=-tril(A,-1); %求A的下三角阵(U=-triu(A,1); %求A的上三角阵B=inv(D-L*w)*((1-w)*D+w*U);f=w*inv((D-L*w))*b;x=B*x0+f;n=1; %迭代次数while norm(x-x0)>=epsx0=x;x =B*x0+f;n=n+1;if(n>=M)(disp('Warning: 迭代次数太多,可能不收敛!'); return;endend输入数据:>> A=[20 1 -3 -1;3 18 0 7;-1 2 40 -2;1 0 -1 5];b=[1;2;10;-1];x0=[0;0;0;0];w=1;eps=1e-4;;M=100;>> [x,n]=SOR(A,b,x0,w,eps,M)x =n =;5error;>> A=[20 1 -3 -1;3 18 0 7;-1 2 40 -2;1 0 -1 5];b=[1;2;10;-1];x0=[0;0;0;0];w=;eps=1e-4;M=100;[x,n]=SOR(A,b,x0,w,eps,M)/x =n =@21>>A=[20 1 -3 -1;3 18 0 7;-1 2 40 -2;1 0 -1 5]; b=[1;2;10;-1];x0=[0;0;0;0];w=;eps=1e-4;M=100;[x,n]=SOR(A,b,x0,w,eps,M)Error using ==> errorNot enough input arguments.,Error in ==> SOR at 13用实验3中的线性方程组作为例子比较得当ω=时,x = 迭代次数为n=21当ω=1时,x = 迭代次数为n=5当ω=时,出现error五、实验分析由定理,Sor法收敛的必要条件是0<ω<2,因此,当ω=和1时,算法收敛,能够求出根,并且迭代次数根据ω的不同而不同,在求方程组的根时,只要选择恰当的ω,收敛是很快的。
第一章 绪 论1. 设x >0,x 的相对误差为δ,求ln x 的误差.2. 设x 的相对误差为2%,求nx 的相对误差.3. 下列各数都是经过四舍五入得到的近似数,即误差限不超过最后一位的半个单位,试指出它们是几位有效数字:*****123451.1021,0.031,385.6,56.430,7 1.0.x x x x x =====⨯4. 利用公式(3.3)求下列各近似值的误差限:********12412324(),(),()/,i x x x ii x x x iii x x ++其中****1234,,,x x x x 均为第3题所给的数.5. 计算球体积要使相对误差限为1%,问度量半径R 时允许的相对误差限是多少?6. 设028,Y =按递推公式1n n Y Y -=-( n=1,2,…)计算到100Y .27.982(五位有效数字),试问计算100Y 将有多大误差?7. 求方程25610x x -+=的两个根,使它至少具有四位有效数字27.982).8. 当N 充分大时,怎样求211Ndx x +∞+⎰?9. 正方形的边长大约为100㎝,应怎样测量才能使其面积误差不超过1㎝2?10. 设212S gt =假定g 是准确的,而对t 的测量有±0.1秒的误差,证明当t 增加时S 的绝对误差增加,而相对误差却减小.11. 序列{}n y 满足递推关系1101n n y y -=-(n=1,2,…),若0 1.41y =≈(三位有效数字),计算到10y 时误差有多大?这个计算过程稳定吗?12. 计算61)f =, 1.4≈,利用下列等式计算,哪一个得到的结果最好?3--13.()ln(f x x =,求f (30)的值.若开平方用六位函数表,问求对数时误差有多大?若改用另一等价公式ln(ln(x x =-计算,求对数时误差有多大?14. 试用消元法解方程组{101012121010;2.x x x x +=+=假定只用三位数计算,问结果是否可靠?15. 已知三角形面积1sin ,2s ab c =其中c 为弧度,02c π<<,且测量a ,b ,c 的误差分别为,,.a b c ∆∆∆证明面积的误差s ∆满足.s a b cs a b c ∆∆∆∆≤++第二章 插值法1. 根据(2.2)定义的范德蒙行列式,令2000011211121()(,,,,)11n n n n n n n n n x x x V x V x x x x x x x xxx ----==证明()n V x 是n 次多项式,它的根是01,,n x x -,且101101()(,,,)()()n n n n V x V x x x x x x x ---=--.2. 当x = 1 , -1 , 2 时, f (x)= 0 , -3 , 4 ,求f (x )的二次插值多项式.3. 给出f (x )=ln x 的数值表用线性插值及二次插值计算ln 0.54 的近似值.4. 给出cos x ,0°≤x ≤90°的函数表,步长h =1′=(1/60)°,若函数表具有5位有效数字,研究用线性插值求cos x 近似值时的总误差界.5. 设0k x x kh =+,k =0,1,2,3,求032max ()x x x l x ≤≤.6. 设j x 为互异节点(j =0,1,…,n ),求证:i)0()(0,1,,);nk kj j j x l x xk n =≡=∑ii)()()1,2,,).nk jj j xx l x k n =-≡0(=∑7. 设[]2(),f x C a b ∈且()()0f a f b ==,求证21()()().8max max a x ba xb f x b a f x ≤≤≤≤≤-"8. 在44x -≤≤上给出()xf x e =的等距节点函数表,若用二次插值求xe 的近似值,要使截断误差不超过610-,问使用函数表的步长h 应取多少?9. 若2n n y =,求4n y ∆及4n y δ.10. 如果()f x 是m 次多项式,记()()()f x f x h f x ∆=+-,证明()f x 的k 阶差分()(0)kf x k m ∆≤≤是m k -次多项式,并且()0(m lf x l +∆=为正整数).11. 证明1()k k k k k k f g f g g f +∆=∆+∆.12. 证明110010.n n kkn n k k k k f gf g f g g f --+==∆=--∆∑∑13. 证明1200.n j n j y y y -=∆=∆-∆∑14. 若1011()n n n n f x a a x a x a x --=++++有n 个不同实根12,,,n x x x ,证明{10,02;, 1.1()n k njk n a k n j jx f x -≤≤-=-=='∑15. 证明n 阶均差有下列性质: i)若()()F x cf x =,则[][]0101,,,,,,n n F x x x cf x x x =;ii) 若()()()F x f x g x =+,则[][][]010101,,,,,,,,,n n n F x x x f x x x g x x x =+.16. 74()31f x x x x =+++,求0172,2,,2f ⎡⎤⎣⎦及0182,2,,2f ⎡⎤⎣⎦.17. 证明两点三次埃尔米特插值余项是(4)22311()()()()/4!,(,)k k k k R x f x x x x x x ++=ξ--ξ∈并由此求出分段三次埃尔米特插值的误差限.18. 求一个次数不高于4次的多项式()P x ,使它满足(0)(1)P P k =-+并由此求出分段三次埃尔米特插值的误差限.19. 试求出一个最高次数不高于4次的函数多项式()P x ,以便使它能够满足以下边界条件(0)(0)0P P ='=,(1)(1)1P P ='=,(2)1P =.20. 设[](),f x C a b ∈,把[],a b 分为n 等分,试构造一个台阶形的零次分段插值函数()n x ϕ并证明当n →∞时,()n x ϕ在[],a b 上一致收敛到()f x .21. 设2()1/(1)f x x =+,在55x -≤≤上取10n =,按等距节点求分段线性插值函数()h I x ,计算各节点间中点处的()h I x 与()f x 的值,并估计误差.22. 求2()f x x =在[],a b 上的分段线性插值函数()h I x ,并估计误差.23. 求4()f x x =在[],a b 上的分段埃尔米特插值,并估计误差.24. 给定数据表如下:试求三次样条插值并满足条件 i) (0.25) 1.0000,(0.53)0.6868;S S '='=ii)(0.25)(0.53)0.S S "="=25. 若[]2(),f x C a b ∈,()S x 是三次样条函数,证明 i)[][][][]222()()()()2()()()bbbbaaaaf x dx S x dx f x S x dx S x f x S x dx"-"="-"+""-"⎰⎰⎰⎰;ii) 若()()(0,1,,)i i f x S x i n ==,式中i x 为插值节点,且01n a x x x b =<<<=,则[][][]()()()()()()()()()baS x f x S x dx S b f b S b S a f a S a ""-"="'-'-"'-'⎰.26. 编出计算三次样条函数()S x 系数及其在插值节点中点的值的程序框图(()S x 可用(8.7)式的表达式).第三章 函数逼近与计算1. (a)利用区间变换推出区间为[],a b 的伯恩斯坦多项式.(b)对()sin f x x =在[]0,/2π上求1次和三次伯恩斯坦多项式并画出图形,并与相应的马克劳林级数部分和误差做比较. 2. 求证:(a)当()m f x M ≤≤时,(,)n m B f x M ≤≤. (b)当()f x x =时,(,)n B f x x =.3. 在次数不超过6的多项式中,求()sin 4f x x =在[]0,2π的最佳一致逼近多项式.4. 假设()f x 在[],a b 上连续,求()f x 的零次最佳一致逼近多项式.5. 选取常数a ,使301max x x ax≤≤-达到极小,又问这个解是否唯一?6. 求()sin f x x =在[]0,/2π上的最佳一次逼近多项式,并估计误差.7. 求()xf x e =在[]0,1上的最佳一次逼近多项式.8. 如何选取r ,使2()p x x r =+在[]1,1-上与零偏差最小?r 是否唯一? 9. 设43()31f x x x =+-,在[]0,1上求三次最佳逼近多项式. 10. 令[]()(21),0,1n n T x T x x =-∈,求***0123(),(),(),()T x T x T x T x .11. 试证{}*()nT x 是在[]0,1上带权ρ=的正交多项式.12. 在[]1,1-上利用插值极小化求11()f x tg x -=的三次近似最佳逼近多项式.13. 设()xf x e =在[]1,1-上的插值极小化近似最佳逼近多项式为()n L x ,若n f L ∞-有界,证明对任何1n ≥,存在常数n α、n β,使11()()()()(11).n n n n n T x f x L x T x x ++α≤-≤β-≤≤14. 设在[]1,1-上234511315165()128243843840x x x x x x ϕ=-----,试将()x ϕ降低到3次多项式并估计误差. 15. 在[]1,1-上利用幂级数项数求()sin f x x =的3次逼近多项式,使误差不超过0.005.16. ()f x 是[],a a -上的连续奇(偶)函数,证明不管n 是奇数或偶数,()f x 的最佳逼近多项式*()n nF x H ∈也是奇(偶)函数.17. 求a 、b 使[]220sin ax b x dx π+-⎰为最小.并与1题及6题的一次逼近多项式误差作比较.18. ()f x 、[]1(),g x C a b ∈,定义 ()(,)()();()(,)()()()();b baaa f g f x g x dxb f g f x g x dx f a g a =''=''+⎰⎰问它们是否构成内积?19. 用许瓦兹不等式(4.5)估计6101x dx x +⎰的上界,并用积分中值定理估计同一积分的上下界,并比较其结果.20. 选择a ,使下列积分取得最小值:1122211(),x ax dx x ax dx----⎰⎰.21. 设空间{}{}10010121,,,span x span x x 1ϕ=ϕ=,分别在1ϕ、2ϕ上求出一个元素,使得其为[]20,1x C ∈的最佳平方逼近,并比较其结果.22. ()f x x =在[]1,1-上,求在{}2411,,span x x ϕ=上的最佳平方逼近.23.sin (1)arccos ()n n x u x +=是第二类切比雪夫多项式,证明它有递推关系()()()112n n n u x xu x u x +-=-.24. 将1()sin 2f x x=在[]1,1-上按勒让德多项式及切比雪夫多项式展开,求三次最佳平方逼近多项式并画出误差图形,再计算均方误差.25. 把()arccos f x x =在[]1,1-上展成切比雪夫级数.26. 用最小二乘法求一个形如2y a bx =+的经验公式,使它与下列数据拟合,并求均方误差.27.28. 在某化学反应里,根据实验所得分解物的浓度与时间关系如下:用最小二乘拟合求.29. 编出用正交多项式做最小二乘拟合的程序框图. 30. 编出改进FFT 算法的程序框图. 31. 现给出一张记录{}{}4,3,2,1,0,1,2,3k x =,试用改进FFT 算法求出序列{}k x 的离散频谱{}k C (0,1,,7).k =第四章 数值积分与数值微分1. 确定下列求积公式中的待定参数,使其代数精度尽量高,并指明所构造出的求积公式所具有的代数精度: (1)101()()(0)()hhf x dx A f h A f A f h --≈-++⎰; (2)21012()()(0)()hh f x dx A f hA f A f h --≈-++⎰;(3)[]1121()(1)2()3()/3f x dxf f x f x -≈-++⎰;(4)[][]20()(0)()/1(0)()hf x dx h f f h ah f f h ≈++'-'⎰.2. 分别用梯形公式和辛普森公式计算下列积分:(1)120,84xdx n x =+⎰; (2)1210(1),10x e dx n x --=⎰;(3)1,4n =⎰; (4),6n =.3. 直接验证柯特斯公式(2.4)具有5次代数精度.4. 用辛普森公式求积分1x e dx-⎰并计算误差.5. 推导下列三种矩形求积公式:(1)2()()()()()2baf f x dx b a f a b a 'η=-+-⎰; (2)2()()()()()2baf f x dx b a f b b a 'η=---⎰;(3)3()()()()()224baa b f f x dx b a f b a +"η=-+-⎰.6. 证明梯形公式(2.9)和辛普森公式(2.11)当n →∞时收敛到积分()baf x dx⎰.7. 用复化梯形公式求积分()baf x dx⎰,问要将积分区间[],a b 分成多少等分,才能保证误差不超过ε(设不计舍入误差)?8. 1xedx-,要求误差不超过510-.9. 卫星轨道是一个椭圆,椭圆周长的计算公式是S a =θ,这里a 是椭圆的半长轴,c是地球中心与轨道中心(椭圆中心)的距离,记h 为近地点距离,H 为远地点距离,6371R =公里为地球半径,则(2)/2,()/2a R H h c H h =++=-.我国第一颗人造卫星近地点距离439h =公里,远地点距离2384H =公里,试求卫星轨道的周长.10. 证明等式3524sin3!5!n nn n ππππ=-+-试依据sin(/)(3,6,12)n n n π=的值,用外推算法求π的近似值.11. 用下列方法计算积分31dyy ⎰并比较结果.(1) 龙贝格方法;(2) 三点及五点高斯公式;(3) 将积分区间分为四等分,用复化两点高斯公式.12. 用三点公式和五点公式分别求21()(1)f x x =+在x =1.0,1.1和1.2处的导数值,并估计误差.()f x 的值由下表给出:第五章 常微分方程数值解法1. 就初值问题0)0(,=+='y b ax y 分别导出尤拉方法和改进的尤拉方法的近似解的表达式,并与准确解bx ax y +=221相比较。
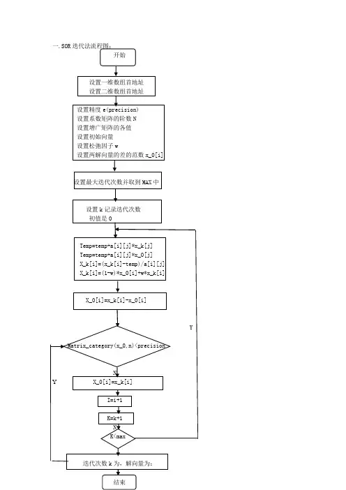
一.SOR迭代法流程图:开始设置一维数组首地址设置二维数组首地址设置精度e(precision)设置系数矩阵的阶数N设置增广矩阵的各值设置初始向量设置松弛因子w设置两解向量的差的范数x_0[i]设置最大迭代次数并取到MAX中设置k记录迭代次数初值是0Temp=temp+a[i][j]*x_k[j]Temp=temp+a[i][j]*x_0[j]X_k[i]=(x_k[i]-temp)/a[i][j]X_k[i]=(1-w)*x_0[i]+w*x_k[i]X_0[i]=x_k[i]-x_0[i]YMatrix_category(x_0,n)<precisionNY X_0[i]=x_k[i]I=i+1K=k+1NK<max实验名称: 松弛法实验解题小组成员(班级:09医软(1)班):姚飞 :09713047 参与程序的编写闫化晴 :09713046 参与搜集资料与编写程序余雷 :09713049 参与搜集资料与后期运行调试张珊 :09713051 参与程序的编写实验内容:二.SOR 迭代法理论:松弛法是 Gauss -Seidel 迭代 迭代法的一种加速方法.若记△X = X (K+1) - X (K) = LX (K+1) + UX (K) + f - X (K)则X (K+1) = X (K) + △X ,这样X (K+1) 可以看作是 X (K)加上修正项 △X 而得到.若在修正项△X 前面添加一个因子ω= 1,就是Gauss -Seidel 迭代.通过选择ω可使迭代法收敛的更快.松弛法简称SOR 方法,它的计算格式为:(1)()()()111122111(1)()(1)()()222211233222(1)()(1)()1111(1)(),(1)(),(1)(),k k k k n n k k k k k n n k k k k n n n n nn n nn x x b a x a x a x x b a x a x a x a x x b a x a x a ωωωωωω+++++--=-+---=-+----=-+---这里ω称为松弛因子.当ω< 1时称为低松弛迭代,当1 < ω <2时称为超松弛迭代.实验素材及结果:三、SOR 迭代法例1、用SOR 迭代法求解线性方程组:⎪⎪⎪⎪⎪⎭⎫ ⎝⎛=⎪⎪⎪⎪⎪⎭⎫ ⎝⎛⎪⎪⎪⎪⎪⎭⎫ ⎝⎛----------74.012.018.168.072.012.006.016.012.001.103.014.006.003.088.001.016.014.001.076.04321x x x x取初始点T x )0,0,0,0()0(=,松弛因子05.1=ω,精度要求610-=ε.解 :根据上面程序运行结果如下:例2、用SOR迭代法求解方程组:8X1 + X2- 2X3 = 9,3X1 - 10X2 +X3 = 19,5X1 - 2X2 +20X3 = 72,取初始点X(0) = (0,0,0)T,松弛因子ω= 1,精度要求ε= 10-5.解:根据上面程序运行结果如下:。
《数值分析》第二次大作业题目:SOR最优松弛因子选取方法及SOR迭代法的改进内容:1.SOR最优松弛因子选取方法2.SOR迭代法的改进(SSOR迭代法)3.SSOR迭代法的Matlab程序4.举例比较jacobi,Gauss-Seidel,SOR及SSOR 迭代法的收敛速度姓名:合肥工业大学学号:2011班级:信息与计算科学11-1班参考资料:1.《确定SOR最优松弛因子的一个实用算法》李春光等《计算力学学报》2.《数值分析与实验》,薛毅,北京工业大学出版社.3.《数值分析中的迭代法解线性方程组》,马云,科学出版社4.《非线性互补问题的改进超松弛迭代算法》,段班祥等,江西师范大学出版社5.《迭代法解线性方程组的收敛性比较》,郑亚敏,江西科学出版社.一、SOR最优松弛因子选取方法SOR迭代法迭代公式:x(k+1)i=(1-ω)xi+(k) bi-∑aijxjaii⎝j=1ω⎛ i-1(k+1)-j=i+1∑axijn(k)j⎫⎪ (i=1,2,..n.), ⎪⎭1.二分比较法将松弛因子1/2,ω的区间(1,2)进行二分,每个小区间的长度为ω去中间值3/2,按照SOR 迭代法迭代公式,求出跌代次数k,如果k不超过指定的发散常数,则可确定ω的值;否则将(1,2)四等分,每个区间长度为1/4,ω取各分点值,继续迭代,一般地,将1区间(1,2)二分M次,每次二分步长为,ω一次取取各分点值,2M按照SOR迭代法迭代公式,求出跌代次数k,如果k不超过指定的发散常数,则可确定的ω的值,这样总能找到一个不超过指定发散常数ω值。
2.逐步搜索法将1+ω的取值区间(1,2)进行M等分,ω分别取ω的值。
12M-1,1+,...,1+,通过迭代公式依次对同意精度要求求出迭代MMM次数k的值,并从中选出最优松弛因子3.黄金分割法依据黄金分割比的思想,通过计算机主动选取最优松弛因子的近似值,步骤如下a.对(1,2)区间进行第一次0.618的分割,区间边界a1=1,b1=2,在区间(a1,b1)分割出黄金点p1=a1+0.618(b1-a1),进行SOR迭代法的迭代,求出迭代次数k的值,如果没有超过规定的发散常数,迭代结束,否则做步骤b。
MATLAB 编制SOR 算法求解AX=b 实例1.题目:用SOR 方法求解方程组(分别取松弛因子w=1.03;w=1;w=1.1)。
1212323414443x x x x x x x -=⎧⎪-+-=⎨⎪-+=-⎩ 其中精确解*11,1,22x ⎡⎤=-⎢⎥⎣⎦ 要求当*55*10k x x --<迭代终止,并且对每个w 确定迭代次数。
2.SOR 方法SOR 原理参考李庆扬主编《数值分析》第五版6.3节超松弛迭代法。
MATLAB 编程如下: 首先编制SOR 调用的功能函数。
%SOR 函数%输入变量:x0为初始值,x1为精确值,w 为松弛因子,eps 为精度,M 为最大迭代次数 %输出变量:x2为迭代值,n 为满足精度要求的最小迭代次数function [x2,n]=SOR(A,b,x0,x1,w,eps,M)D=diag(diag(A)); %求A 的对角矩阵L=-tril(A,-1); %求A 的下三角阵U=-triu(A,1); %求A 的上三角阵B=inv(D -L*w)*((1-w)*D+w*U);f=w*inv((D -L*w))*b;x2=B*x0+f; %进行第一次迭代n=1;while norm(x1-x2)>=eps %迭代的精度控制x2=B*x2+f;n=n+1;if(n>=M)disp('Warning: 迭代次数太多,可能不收敛!');return;endend然后编制求解的主程序。
clcclear allA=[4 -1 0;-1 4 -1;0 -1 4]; %输入方程A、b和精确解x1、迭代初值x0 b=[1;4;-3];x1=[0.5;1;-0.5];x0=[0;0;0];eps=5e-5; %控制精度为5e-5w=1.03%w=1 %分别计算w=1.03、w=1、w=1.1三种情况%w=1.1;M=200; %迭代次数超过200认为不收敛[x2,n]=SOR(A,b,x0,x1,w,eps,M);vpa(x2,8) %对迭代值x2保留8位小数3.求解结果。
1 / 8数值分析实验六:解线性方程组的迭代法2016113 张威震1 病态线性方程组的求解1.1 问题描述理论的分析表明,求解病态的线性方程组是困难的。
实际情况是否如此,会出现怎样的现象呢?实验内容:考虑方程组Hx=b 的求解,其中系数矩阵H 为Hilbert 矩阵,,,1(),,,1,2,,1i j n n i j H h h i j n i j ⨯===+-这是一个著名的病态问题。
通过首先给定解(例如取为各个分量均为1)再计算出右端b 的办法给出确定的问题。
实验要求:(1)选择问题的维数为6,分别用Gauss 消去法、列主元Gauss 消去法、J 迭代法、GS 迭代法和SOR 迭代法求解方程组,其各自的结果如何?将计算结果与问题的解比较,结论如何?(2)逐步增大问题的维数(至少到100),仍然用上述的方法来解它们,计算的结果如何?计算的结果说明了什么?(3)讨论病态问题求解的算法1.2 算法设计首先编写各种求解方法的函数,Gauss 消去法和列主元高斯消去法使用实验5中编写的函数myGauss.m 即可,Jacobi 迭代法函数文件为myJacobi.m ,GS 迭代法函数文件为myGS.m ,SOR 方法的函数文件为mySOR.m 。
1.3 实验结果1.3.1 不同迭代法球求解方程组的结果比较选择H 为6*6方阵,方程组的精确解为x* = (1, 1, 1, 1, 1, 1)T ,然后用矩阵乘法计算得到b ,再使用Gauss 顺序消去法、Gauss 列主元消去法、Jacobi 迭代法、G-S 迭代法和SOR 方法分别计算得到数值解x1、x2、x3、x4,并计算出各数值解与精确解之间的无穷范数。
Matlab 脚本文件为Experiment6_1.m 。
迭代法的初始解x 0 = (0, 0, 0, 0, 0, 0)T ,收敛准则为||x(k+1)-x(k)||∞<eps=1e-6,SOR方法的松弛因子选择为w=1.3,计算结果如表1。
用sor法解方程组
SOR法是一种迭代算法,可以用来解线性方程组。
它的方法是在Jacobi迭代的基础上加入松弛因子,以加快收敛速度。
对于一个n阶线性方程组Ax=b,SOR法的迭代公式为:
x_i^{(k+1)}=(1-omega)x_i^{(k)}+frac{omega}{a_{ii}}left(b_i-sum_{j=1}^{i-1}a_{ij}x_j^{(k+1)}-sum_{j=i+1}^{n}a_{ij}x_j^{ (k)}right)
其中,x_i^{(k)}表示第k次迭代中第i个未知数的值,a_{ij}表示方程组中系数矩阵的第i行第j列的元素,b_i表示方程组的右侧常数,omega为松弛因子,一般取值为0<omega<2。
SOR法的收敛性与松弛因子有关,如果选择合适的松弛因子,则可以保证收敛。
此外,SOR法也可以用于解非对称矩阵的线性方程组。
- 1 -。
第一章 绪 论1. 设x >0,x 的相对误差为δ,求ln x 的误差.2. 设x 的相对误差为2%,求nx 的相对误差.3. 下列各数都是经过四舍五入得到的近似数,即误差限不超过最后一位的半个单位,试指出它们是几位有效数字:*****123451.1021,0.031,385.6,56.430,7 1.0.x x x x x =====⨯4. 利用公式(3.3)求下列各近似值的误差限:********12412324(),(),()/,i x x x ii x x x iii x x ++其中****1234,,,x x x x 均为第3题所给的数.5. 计算球体积要使相对误差限为1%,问度量半径R 时允许的相对误差限是多少?6. 设028,Y =按递推公式1n n Y Y -=( n=1,2,…)计算到100Y .27.982(五位有效数字),试问计算100Y 将有多大误差?7. 求方程25610x x -+=的两个根,使它至少具有四位有效数字27.982).8. 当N 充分大时,怎样求211Ndx x +∞+⎰9. 正方形的边长大约为100㎝,应怎样测量才能使其面积误差不超过1㎝210. 设212S gt =假定g 是准确的,而对t 的测量有±0.1秒的误差,证明当t 增加时S 的绝对误差增加,而相对误差却减小.11. 序列{}n y 满足递推关系1101n n y y -=-(n=1,2,…),若0 1.41y =≈(三位有效数字),计算到10y 时误差有多大?这个计算过程稳定吗?12. 计算61)f =, 1.4≈,利用下列等式计算,哪一个得到的结果最好?3--13.()ln(f x x =,求f (30)的值.若开平方用六位函数表,问求对数时误差有多大?若改用另一等价公式ln(ln(x x =-计算,求对数时误差有多大?14. 试用消元法解方程组{101012121010;2.x x x x +=+=假定只用三位数计算,问结果是否可靠?15. 已知三角形面积1sin ,2s ab c =其中c 为弧度,02c π<<,且测量a ,b ,c 的误差分别为,,.a b c ∆∆∆证明面积的误差s ∆满足.s a b cs a b c ∆∆∆∆≤++第二章 插值法1. 根据(2.2)定义的范德蒙行列式,令2000011211121()(,,,,)11n n n n n n n n n x x x V x V x x x x x x x xxx ----==证明()n V x 是n 次多项式,它的根是01,,n x x -,且101101()(,,,)()()n n n n V x V x x x x x x x ---=--.2. 当x = 1 , -1 , 2 时, f (x)= 0 , -3 , 4 ,求f (x )的二次插值多项式.3. 给出f (x )=ln x 的数值表用线性插值及二次插值计算ln 0.54 的近似值.4. 给出cos x ,0°≤x ≤90°的函数表,步长h =1′=(1/60)°,若函数表具有5位有效数字,研究用线性插值求cos x 近似值时的总误差界.5. 设0k x x kh =+,k =0,1,2,3,求032max ()x x x l x ≤≤.6. 设jx 为互异节点(j =0,1,…,n ),求证:i)()(0,1,,);nkkj jj x l x x k n =≡=∑ii)()()1,2,,).nk jj j xx l x k n =-≡0(=∑7. 设[]2(),f x C a b ∈且()()0f a f b ==,求证21()()().8max max a x b a x b f x b a f x ≤≤≤≤≤-"8. 在44x -≤≤上给出()xf x e =的等距节点函数表,若用二次插值求xe 的近似值,要使截断误差不超过610-,问使用函数表的步长h 应取多少?9. 若2n n y =,求4n y ∆及4n y δ.10. 如果()f x 是m 次多项式,记()()()f x f x h f x ∆=+-,证明()f x 的k 阶差分()(0)kf x k m ∆≤≤是m k -次多项式,并且()0(m lf x l +∆=为正整数).11. 证明1()k k k k k k f g f g g f +∆=∆+∆.12. 证明110010.n n kkn n k k k k f gf g f g g f --+==∆=--∆∑∑13. 证明1200.n j n j y y y -=∆=∆-∆∑14. 若1011()n n n n f x a a x a x a x --=++++有n 个不同实根12,,,n x x x ,证明{10,02;, 1.1()n k njk n a k n j jx f x -≤≤-=-=='∑15. 证明n 阶均差有下列性质: i)若()()F x cf x =,则[][]0101,,,,,,n n F x x x cf x x x =;ii) 若()()()F x f x g x =+,则[][][]010101,,,,,,,,,n n n F x x x f x x x g x x x =+.16. 74()31f x x x x =+++,求0172,2,,2f ⎡⎤⎣⎦及0182,2,,2f ⎡⎤⎣⎦.17. 证明两点三次埃尔米特插值余项是(4)22311()()()()/4!,(,)k k k k R x f x x x x x x ++=ξ--ξ∈并由此求出分段三次埃尔米特插值的误差限.18. 求一个次数不高于4次的多项式()P x ,使它满足(0)(1)P P k =-+并由此求出分段三次埃尔米特插值的误差限.19. 试求出一个最高次数不高于4次的函数多项式()P x ,以便使它能够满足以下边界条件(0)(0)0P P ='=,(1)(1)1P P ='=,(2)1P =.20. 设[](),f x C a b ∈,把[],a b 分为n 等分,试构造一个台阶形的零次分段插值函数()n x ϕ并证明当n →∞时,()n x ϕ在[],a b 上一致收敛到()f x .21. 设2()1/(1)f x x =+,在55x -≤≤上取10n =,按等距节点求分段线性插值函数()h I x ,计算各节点间中点处的()h I x 与()f x 的值,并估计误差.22. 求2()f x x =在[],a b 上的分段线性插值函数()h I x ,并估计误差.23. 求4()f x x =在[],a b 上的分段埃尔米特插值,并估计误差.24. 给定数据表如下:试求三次样条插值并满足条件 i) (0.25) 1.0000,(0.53)0.6868;S S '='= ii)(0.25)(0.53)0.S S "="=25. 若[]2(),f x C a b ∈,()S x 是三次样条函数,证明 i)[][][][]222()()()()2()()()bbbbaaaaf x dx S x dx f x S x dx S x f x S x dx"-"="-"+""-"⎰⎰⎰⎰;ii) 若()()(0,1,,)i i f x S x i n ==,式中i x 为插值节点,且01n a x x x b =<<<=,则[][][]()()()()()()()()()baS x f x S x dx S b f b S b S a f a S a ""-"="'-'-"'-'⎰.26. 编出计算三次样条函数()S x 系数及其在插值节点中点的值的程序框图(()S x 可用(8.7)式的表达式).第三章 函数逼近与计算1. (a)利用区间变换推出区间为[],a b 的伯恩斯坦多项式.(b)对()sin f x x =在[]0,/2π上求1次和三次伯恩斯坦多项式并画出图形,并与相应的马克劳林级数部分和误差做比较. 2. 求证:(a)当()m f x M ≤≤时,(,)n m B f x M ≤≤. (b)当()f x x =时,(,)n B f x x =.3. 在次数不超过6的多项式中,求()sin 4f x x =在[]0,2π的最佳一致逼近多项式.4. 假设()f x 在[],a b 上连续,求()f x 的零次最佳一致逼近多项式.5. 选取常数a ,使301max x x ax≤≤-达到极小,又问这个解是否唯一?6. 求()sin f x x =在[]0,/2π上的最佳一次逼近多项式,并估计误差.7. 求()xf x e =在[]0,1上的最佳一次逼近多项式.8. 如何选取r ,使2()p x x r =+在[]1,1-上与零偏差最小?r 是否唯一?9. 设43()31f x x x =+-,在[]0,1上求三次最佳逼近多项式.10. 令[]()(21),0,1n n T x T x x =-∈,求***0123(),(),(),()T x T x T x T x . 11. 试证{}*()nT x 是在[]0,1上带权ρ=的正交多项式.12. 在[]1,1-上利用插值极小化求11()f x tg x -=的三次近似最佳逼近多项式.13. 设()xf x e =在[]1,1-上的插值极小化近似最佳逼近多项式为()n L x ,若n f L ∞-有界,证明对任何1n ≥,存在常数n α、n β,使11()()()()(11).n n n n n T x f x L x T x x ++α≤-≤β-≤≤14. 设在[]1,1-上234511315165()128243843840x x x x x x ϕ=-----,试将()x ϕ降低到3次多项式并估计误差. 15. 在[]1,1-上利用幂级数项数求()sin f x x =的3次逼近多项式,使误差不超过0.005.16. ()f x 是[],a a -上的连续奇(偶)函数,证明不管n 是奇数或偶数,()f x 的最佳逼近多项式*()n nF x H ∈也是奇(偶)函数.17. 求a 、b 使[]220sin ax b x dx π+-⎰为最小.并与1题及6题的一次逼近多项式误差作比较.18. ()f x 、[]1(),g x C a b ∈,定义 ()(,)()();()(,)()()()();b baaa f g f x g x dxb f g f x g x dx f a g a =''=''+⎰⎰问它们是否构成内积?19. 用许瓦兹不等式(4.5)估计6101x dx x +⎰的上界,并用积分中值定理估计同一积分的上下界,并比较其结果.20. 选择a ,使下列积分取得最小值:1122211(),x ax dx x ax dx----⎰⎰.21. 设空间{}{}10010121,,,span x span x x 1ϕ=ϕ=,分别在1ϕ、2ϕ上求出一个元素,使得其为[]20,1x C ∈的最佳平方逼近,并比较其结果.22. ()f x x =在[]1,1-上,求在{}2411,,span x x ϕ=上的最佳平方逼近.23.sin (1)arccos ()n n x u x +=是第二类切比雪夫多项式,证明它有递推关系()()()112n n n u x xu x u x +-=-.24. 将1()sin 2f x x=在[]1,1-上按勒让德多项式及切比雪夫多项式展开,求三次最佳平方逼近多项式并画出误差图形,再计算均方误差.25. 把()arccos f x x =在[]1,1-上展成切比雪夫级数.26. 用最小二乘法求一个形如2y a bx =+的经验公式,使它与下列数据拟合,并求均方误差.27.28. 在某化学反应里,根据实验所得分解物的浓度与时间关系如下:用最小二乘拟合求.29. 编出用正交多项式做最小二乘拟合的程序框图. 30. 编出改进FFT 算法的程序框图. 31. 现给出一张记录{}{}4,3,2,1,0,1,2,3k x =,试用改进FFT 算法求出序列{}k x 的离散频谱{}k C (0,1,,7).k =第四章 数值积分与数值微分1. 确定下列求积公式中的待定参数,使其代数精度尽量高,并指明所构造出的求积公式所具有的代数精度: (1)101()()(0)()hh f x dx A f h A f A f h --≈-++⎰; (2)21012()()(0)()hhf x dx A f h A f A f h --≈-++⎰;(3)[]1121()(1)2()3()/3f x dx f f x f x -≈-++⎰;(4)[][]20()(0)()/1(0)()hf x dx h f f h ah f f h ≈++'-'⎰.2. 分别用梯形公式和辛普森公式计算下列积分:(1)120,84xdx n x =+⎰; (2)1210(1),10x e dx n x --=⎰;(3)1,4n =⎰;(4),6n =.3. 直接验证柯特斯公式(2.4)具有5次代数精度.4. 用辛普森公式求积分1x e dx-⎰并计算误差.5. 推导下列三种矩形求积公式:(1)2()()()()()2ba f f x dxb a f a b a 'η=-+-⎰; (2)2()()()()()2baf f x dx b a f b b a 'η=---⎰;(3)3()()()()()224baa b f f x dx b a f b a +"η=-+-⎰.6. 证明梯形公式(2.9)和辛普森公式(2.11)当n →∞时收敛到积分()baf x dx⎰.7. 用复化梯形公式求积分()baf x dx⎰,问要将积分区间[],a b 分成多少等分,才能保证误差不超过ε(设不计舍入误差)?8.1x e dx-,要求误差不超过510-.9. 卫星轨道是一个椭圆,椭圆周长的计算公式是S a =θ,这里a 是椭圆的半长轴,c是地球中心与轨道中心(椭圆中心)的距离,记h 为近地点距离,H 为远地点距离,6371R =公里为地球半径,则(2)/2,()/2a R H h c H h =++=-.我国第一颗人造卫星近地点距离439h =公里,远地点距离2384H =公里,试求卫星轨道的周长.10. 证明等式3524sin3!5!n nnnππππ=-+-试依据sin(/)(3,6,12)n n n π=的值,用外推算法求π的近似值.11. 用下列方法计算积分31dyy ⎰并比较结果.(1) 龙贝格方法;(2) 三点及五点高斯公式;(3) 将积分区间分为四等分,用复化两点高斯公式.12. 用三点公式和五点公式分别求21()(1)f x x =+在x =1.0,1.1和1.2处的导数值,并估计误差.()f x 的值由下表给出:第五章 常微分方程数值解法1. 就初值问题0)0(,=+='y b ax y 分别导出尤拉方法和改进的尤拉方法的近似解的表达式,并与准确解bx ax y +=221相比较。
数值分析公式大全1.插值公式:
-拉格朗日插值公式
-牛顿插值公式
-分段线性插值公式
-分段多项式插值公式
- Hermite插值公式
2.数值积分公式:
-矩形法
-梯形法
-辛普森法则
-龙贝格公式
-复合梯形公式
-复合辛普森公式
3.数值微分公式:
-前向差分
-后向差分
-中心差分
-五点差分公式
4.数值方程求根公式:
-二分法
-割线法
-牛顿迭代法
-雅可比迭代法
-弦截法
- Muller法
5.线性方程组求解公式:
- 直接法(LU分解,Cholesky分解)
- 迭代法(雅可比迭代法,Gauss-Seidel迭代法,SOR迭代法)-共轭梯度法
-GMRES法
6.常微分方程数值解法:
- Forward Euler法
- Backward Euler法
- 改进的Euler法
-龙格-库塔法
-预测校正法
7.偏微分方程数值解法:
-有限差分法
-有限元法
-谱方法
-边界元法
8.近似计算公式:
- Taylor级数展开
-泰勒展开的截断误差估计
- 常用数学公式(例如:sin x的级数展开)
9.最优化问题求解公式:
-单变量最优化问题求解公式
-多变量最优化问题求解公式
-线性规划求解公式
-非线性规划求解公式。
实验报告课程名称:__________计算方法___________指导老师:__许诺、徐政________成绩:__________________ 实验名称:__SOR 法解方程组___实验类型:________________同组学生姓名:__________一、实验目的和要求(必填) 二、实验内容和原理(必填)三、主要仪器设备(必填)四、操作方法和实验步骤 五、实验数据记录和处理六、实验结果与分析(必填) 七、讨论、心得一、实验目的1. 学习Matlab 编程语言,熟练Matlab 软件的使用2. 深入理解和掌握SOR 迭代法解方程组的原理二、实验原理在SOR 迭代法中,松弛因子w 的取值对迭代公式的收敛速度影响很大,利用Matlab 编程的方法可以直接观测不同w 值下,公式收敛速度上的差异。
三、实验内容 用Matlab 软件编程,以SOR 迭代法解下列方程组问题 4x 1—x 2 =1, -x 1+4x 2—x 3=4, -x 2+4x 3=-3; 求精度要求为r=5*10-6,松弛因子分别为w1=1.03 ,w2= 1,w3 =1.1时方程组的解及迭代次数四、Matlab 源程序function X=SOR(A,b,r,w1,w2,w3)%定义函数SOR(A,b,r,w1,w2,w3),含五个变量 A=input('请输入系数矩阵A :');b=input('请输入b 矩阵b :');r=input('请输入精度要求r :');W (1)=input('请输入松弛因子w1:');W (2)=input('请输入松弛因子w2:');W (3)=input('请输入松弛因子w3:'); %依次分别显示六组提示n=length(A); %求矩阵的行数nfor p=1:3 % p 表示三个松弛因子的顺序X=zeros(1,n); %设定初始迭代向量for j=1:250 % 自行设定最大迭代次数为250次for i=1:nX(i)=X(i)+w(p)*(b(i)-A(i,:)*X')/A(i,i); %SOR 迭代公式专业:电气工程及其自动化姓名:陆校斌学号:3061001143日期:2008.3.29地点:寝室电脑 装订线endfor i=1:nF(i)=w(p)*(b(i)-A(i,:)*X')/A(i,i); %F(i)为X(i)迭代前后之差endif max(abs(F))<r %判断F(i)最大值是否满足精度要求breakend %当满足精度要求时,结束判断语句enddisp('迭代次数为') %输出迭代次数jdisp('方程组之解为') %输出方程组的解Xend %结束程序五、程序测试请输入系数矩阵A:[4 -1 0;-1 4 -1;0 -1 4]请输入b矩阵b:[1; 4 ;-3]请输入精度要求r:5*10^(-6)请输入松弛因子w1:1.03请输入松弛因子w2:1请输入松弛因子w3:1.1迭代次数j =5方程组的解为X =0.5000 1.0000 -0.5000迭代次数j =6方程组的解为X =0.5000 1.0000 -0.5000迭代次数j =6方程组的解为X =0.5000 1.0000 -0.5000六、结果分析由测试结果可知,松弛因子w=w1=1.03时,迭代次数最少,只需5次;而松弛因子w为1或1.1时,迭代次数均为6次。
SOR 迭代基本思想Gauss-Seidel 迭代(1)1()(1)()()k k x D L U xD L +--=-+-的结果作为中间值,记为(1)k x+ 。
SOR 方法是将(1)k x+ 与上次计算的结果()k x 做加权平均作为最后结果。
迭代格式为:1(1)(1)()()111[](1),1,2i nk k k k ii ij jij j ij j i iix b a x a x x i na ωω-++==+=--+-=∑∑或者1(1)()(1)()11[],1,2i nk k k k iii ij jij j j j iiix x b a x a x i na ω-++===+--=∑∑算法: 1.0,,,A b x t e ω输入迭代初值松弛参数,为迭代次数初始值为0,为记录误差2. 当1,2in= 时,11:[]ni i i i j j j iix x b a x a ω==+-∑,结果仍然存储在ix 中。
迭代次数:1t t =+ 3.计算误差*e x x=-(真解已知)4.如果6510e -<⨯,则已达到精确度要求,否则继续第2步数值结果041010141,4,001430A b x -⎛⎫⎛⎫⎛⎫ ⎪ ⎪ ⎪=--== ⎪ ⎪ ⎪⎪ ⎪ ⎪--⎝⎭⎝⎭⎝⎭迭代初值,用Gauss 消去法求的其真解为*12112x ⎛⎫⎪ ⎪=⎪ ⎪- ⎪⎝⎭依次取1,1.03,1.1ω=,数值结果见下表总结从实验结果可以看出,当取松弛参数为1.03时只需五步就能达到所需精度。
附录(M文件)function [t,x]=successiive_over_Rellaxatiion(A,b,x0,w,rx)n=length(A);x=x0; %% x0为迭代初值e=norm(rx-x0,inf); %% rx为真解,e为误差t=0; %% t为迭代次数while e>5*10^(-6)for i=1:ntemp=0;for j=1:ntemp=temp+A(i,j)*x(j,1);endx(i,1)=x(i,1)+w*(b(i,1)-temp)/A(i,i);ende=norm(rx-x,inf);t=t+1;xend。