东风日产轩逸自动变速器电路图
- 格式:pdf
- 大小:458.41 KB
- 文档页数:1
淘宝店: /本田车系2009广州本田CITY锋范原厂维修手册2007本田Acura讴歌RL中文原厂维修手册2009本田Acura讴歌TL中文原厂维修手册2002至2004本田stream时韵维修手册2004本田stream原厂维修手册增补版2007东风本田新CR-V原厂维修手册2004东风本田CR-V原厂维修手册2009东风本田思域原厂维修手册2007东风本田思域原厂维修手册2006东风本田思域原厂维修手册2006本田思域混合动力技术培训手册2005广州本田奥德赛原厂维修手册2006广州本田奥德赛维修手册2002广州本田奥德赛原厂维修手册2004广州本田飞度原厂维修手册2006广州本田飞度原厂维修手册增补版2008广州本田飞度原厂维修手册2009广州本田飞度原厂维修手册2006广州本田思迪CITY维修手册2008广州本田思迪维修手册增补版2008广州本田新雅阁原厂维修手册2008广州本田雅阁原厂培训资料2008广州本田雅阁原厂维修手册增补版2008广州本田雅阁音响导航原厂培训2006广州本田雅阁原厂维修手册2003广州本田2.3雅阁原厂维修手册2001广州本田雅阁原厂维修手册丰田车系2010广汽丰田凯美瑞油电混合动力维修手册第一册2010广汽丰田凯美瑞油电混合动力维修手册第二册2010广汽丰田凯美瑞油电混合动力维修手册第三册2010广汽丰田凯美瑞油电混合动力维修手册第四册2010广汽丰田凯美瑞油电混合动力全车电路图2010广汽丰田凯美瑞油电混合动力损伤维修手册2010广汽丰田凯美瑞油电混合动力新车特性2010广汽丰田凯美瑞油电混合动力新车培训2010广汽丰田凯美瑞油电混合动力用户手册+应急指南2008广汽丰田凯美瑞原厂维修手册2009广汽丰田汉兰达原厂维修手册第一册2009广汽丰田汉兰达原厂维修手册第二册2009广汽丰田汉兰达原厂维修手册第三册2009广汽丰田汉兰达原厂维修手册第四册2009广汽丰田汉兰达原厂维修手册第五册2009广汽丰田汉兰达原厂新车特性2007丰田汉兰达原厂维修手册2010一汽丰田皇冠原厂培训手册2010一汽丰田皇冠原厂全车电路图2004一汽丰田皇冠原厂维修手册2006一汽丰田皇冠彩色电路图2006一汽丰田皇冠原厂维修手册增补篇2007一汽丰田卡罗拉原厂维修手册2007丰田FJ酷路泽原厂维修手册2007丰田FJ酷路泽原厂技术培训2008广州丰田雅力士原厂维修手册2000一汽丰田花冠原厂维修手册2004一汽丰田花冠原厂电路图2003一汽丰田花冠轿车维修手册2005丰田雷克萨斯GS430原厂中文培训资料2005丰田雷克萨斯GS430.GS300原厂中文培训资料2005丰田雷克萨斯GS430.GS300维修手册(英文版)丰田雷克萨斯LS430电器维修手册中文版雷克萨斯A761E波箱原厂维修手册丰田雷克萨斯IS200维修手册丰田凌志LS400原厂中文维修手册丰田陆地巡洋舰维修手册一汽丰田特锐原厂维修手册2006一汽丰田威驰电路图(增补版)一汽丰田威驰原厂维修手册一汽丰田威姿原厂维修手册丰田系列发动机原厂维修手册2005一汽丰田锐志原厂维修手册日产车系2008东风日产天籁原厂维修手册2006东风日产天籁原厂维修手册2004东风日产天籁原厂维修手册东风日产新天籁原厂技术培训2006东风日产轩逸维修资料2008东风日产奇骏原厂维修手册2008东风日产新奇骏T31原厂培训教材2003日产奇骏T30维修手册2001日产奇骏T30维修手册2008郑州日产御轩原厂维修手册2006东风日产轩逸原厂维修手册2006东风日产轩逸G11原厂技术培训2006日产淑女跑车350Z原厂维修手册2006日产风雅原厂维修手册1999日产碧莲W41原厂维修手册2001日产佳奔E25原厂维修手册2005东风日产骐达原厂维修手册2005东风日产颐达原厂维修手册2007东风日产骊威原厂维修手册2006东风日产骏逸原厂维修手册94-98日产风度A32原厂维修手册2001日产风度A33原厂维修手册2001风神蓝鸟全车维修手册2002日产风神蓝鸟二代原厂维修手册2004日产风神蓝鸟智尊原厂维修手册2005日产尼桑贵仕V42原厂维修手册2007日产尼桑贵仕维修手册1997日产途乐Y61原厂维修手册1999日产途乐Y61原厂维修手册2001日产途乐Y61原厂维修手册2004日产西玛F50原厂维修手册2005日产西玛F50原厂维修手册94-97日产阳光B14原厂维修手册2002日产阳光N16原厂维修手册2003东风日产阳光EQ7202原厂维修手册2005东风日产阳光EQ7202原厂维修手册2005郑州日产皮卡P27原厂维修手册2006郑州日产皮卡P31原厂维修手册2007郑州日产SUV奥丁原厂维修手册2004郑州日产帕拉丁原厂维修手册2001日产皮卡D22原厂维修手册94-99日产皮卡D22原厂维修手册马自达车系2008一汽马自达M5原厂维修手册2008长安马自达2原厂维修手册2008长安马自达2原厂技术培训2010长安马自达M3原厂维修手册2010长安马自达M3原厂技术培训手册2006长安马自达M3原厂维修手册2008马自达RX-8维修手册2009马自达M6睿翼维修手册2009一汽马自达M6睿翼原厂技术培训2007一汽马自达M6原厂维修手册2006一汽马自达M6原厂维修手册2005马自达M6自动变速器原厂维修手册2005马自达M6维修车间操作手册2010新一代普利马维修技术原厂培训2005海南马自达普利马原厂维修手册2004海南普利马原厂维修手册2003海南马自达福美来原厂维修手册2006海南马自达福美来二代原厂维修手册2009海马VT2无级变速器维修手册2004马自达MPV自变速驱动桥维修手册2001马自达MPV原厂维修手册三菱车系2007长丰猎豹CS6原厂维修手册2009长丰猎豹CS7原厂维修手册长丰猎豹吉普汽车维修手册长丰猎豹汽车原厂技术培训东南得利卡原厂维修手册东南富利卡原厂维修手册东南戈蓝汽车原厂维修手册东南菱帅原厂维修手册东南菱绅原厂维修手册东南系列发动机变速器原厂维修资料三菱戈蓝原厂维修手册2008三菱格蓝迪原厂维修手册2007三菱格蓝迪原厂维修手册2006三菱格蓝迪原厂维修手册(中国版补充)2004三菱格蓝迪原厂维修手册2007三菱蓝瑟原厂维修手册三菱戈蓝蓝瑟维修手册2008北京欧蓝德原厂维修手册2006北京欧蓝德原厂维修手册2004北京欧蓝德原厂维修手册2002三菱帕杰罗速跑原厂维修手册2004三菱帕杰罗速跑P45维修手册2008三菱帕杰罗原厂维修手册三菱帕杰罗V73全车原厂车间检修手册三菱帕杰罗V73原厂维修手册三菱帕杰罗原厂维修手册三菱系列发动机变速器维修手册铃木车系2007铃木吉姆尼原厂维修手册2009长安铃木新天语SX4自动变速器维修手册2009长安铃木新天语SX4原厂维修手册2007长安铃木天语SX4维修手册长安铃木天语SX4轿车CNG系统维修手册2006铃木超级维特拉原厂维修手册长安铃木羚羊原厂维修手册2005长安铃木燕雨原厂维修手册昌河铃木北斗星微型客车原厂维修手册2006昌河爱迪尔原厂维修手册铃木SOLIO所力歐(1.3L)维修手册斯巴鲁车系2008斯巴鲁森林人原厂维修手册2006斯巴鲁森林人原厂维修手册2005斯巴鲁森林人原厂维修手册2004斯巴鲁森林人原厂维修手册2006斯巴鲁翼豹原厂维修手册2005斯巴鲁翼豹原厂维修手册2007斯巴鲁力狮原厂维修手册2006斯巴鲁力狮原厂维修手册2005斯巴鲁力狮原厂维修手册现代车系2009北京现代索纳塔领翔NFC维修手册2009北京现代索纳塔领翔NFC培训手册2009北京现代索纳塔EF名驭电路图2007北京现代索纳塔自动波电路图北京现代现代索纳塔维修手册北京现代索纳塔发动机培训2005北京现代索纳塔NF御翔原厂维修手册2008北京现代索纳塔NF御翔原厂全车电路图北京现代索纳塔御翔NFC培训手册2009北京现代伊兰特原厂维修手册2008北京现代伊兰特悦动原厂维修手册北京现代伊兰特原厂技术培训手册2007北京现代伊兰特原厂全车电路图2004北京现代伊兰特原厂维修手册2008北京现代途胜原厂全车电路图2009北京现代途胜原厂全车电路图2009北京现代途胜原厂维修手册北京现代途胜原厂技术培训教材2004北京现代途胜原厂维修手册2009北京现代雅申特原厂维修手册2008北京现代雅绅特原厂全车电路图2006北京现代雅绅特原厂维修手册2006华泰现代圣达菲原厂维修手册2008华泰现代新圣达V6原厂维修手册华泰现代圣特菲原厂技术培训教材华泰现代特拉卡原厂维修手册现代特拉卡柴油发动机原厂维修手册现代酷派跑车原厂全车电路图现代XG君爵原厂维修手册2004现代雅科仕原厂维修手册起亚车系2005东风起亚赛拉图原厂维修手册2005东风悦达起亚千里马原厂维修手册东风悦达千里马原厂维修手册东风悦达起亚千里马原厂维修培训手册2009东风悦达起亚福瑞迪原厂技术培训2009起亚狮跑20DOHCVVT维修手册2007起亚狮跑原厂维修手册2006起亚狮跑原厂全车电路图2003东风悦达起亚远舰维修手册东风悦达起亚远舰新车技术培训教材起亚嘉华原厂维修手册东风悦达起亚嘉华原厂培训资料东风悦达起亚嘉华原厂全车电路图2003东风起亚悦达嘉华3.5维修手册大宇车系大宇希望原厂维修手册大宇(DAEWOO)LEGANZA典雅轿车全车线路图大宇(DAEWOO)兰龙轿车原厂全车线路图大宇蓝龙新巧龙旅行家典雅维修手册大宇王子超级沙龙轿车电控燃油喷射系统维修手册大宇Daewoo贵族希望ESPERO轿车电喷系统维修手册大宇蓝龙电器系统维修手册大宇蓝龙发动机电控系统检修大宇系列汽车电气元件位置及电路图全集通用车系2009上海通用别克新君威原厂维修手册2003上海通用别克君威原厂维修手册2009上海通用别克新君越原厂维修手册2008上海通用别克君越原厂维修手册2008上海通用别克君越混合动力维修手册2008通用别克君越6T40自动变速箱维修手册2006上海通用别克君越原厂维修手册2006上海通用别克GL8原厂维修手册2006上海通用别克GL8陆尊原厂维修手册2005上海通用别克GL8陆尊原厂维修手册2003上海通用别克GL8原厂维修手册增补本2001上海通用别克GL8原厂维修手册上海通用别克GL8陆尊原厂维修手册2005通用别克荣御原厂维修手册2005上海通用荣御原厂技术培训资料上海别克新世纪原厂维修手册2000通用别克新世纪GL GLX GS维修手册2003上海通用别克世纪维修手册2008通用凯迪拉克CTS原厂维修手册2007凯迪拉克(ESCALADE)凯雷德维修手册2006通用凯迪拉克SGM980原厂维修手册2005通用凯迪拉克XLR原厂维修手册2005通用凯迪拉克SRX原厂维修手册2005通用凯迪拉克CTS原厂维修手册2005通用凯迪拉克CRX原厂维修手册上海通用凯迪拉克原厂技术培训教材2010上海通用别克凯越原厂全车电路图2008上海通用别克凯越原厂维修手册2008上海通用别克新凯越培训手册2004上海通用别克凯越原厂维修手册上海通用别克凯越HRV维修手册2010上海通用林荫大道原厂维修手册2007上海通用林荫大道原厂维修手册2010雪佛兰新赛欧原厂技术培训手册2005上海通用赛欧原厂维修手册2003上海通用赛欧维修手册上海别克赛欧轿车维修手册全车电路图2007上海通用雪佛兰乐骋原厂维修手册2007上海通用雪佛兰景程原厂维修手册2006上海通用雪佛兰景程维修手册2005上海通用雪佛兰景程原厂维修手册2007上海通用雪佛兰乐风原厂维修手册2009上海通用雪佛兰科鲁兹原厂维修手册2007通用雪佛兰科帕奇C100原厂维修手册上海通用五菱SPARK原厂维修手册福特车系2008长安福特福克斯原厂维修手册2005长安福特福克斯原厂维修手册2007长安福特蒙迪欧智胜原厂维修手册长安福特蒙迪欧原厂维修手册长安福特蒙迪欧维修手册增补版福特蒙迪欧5速变速箱原厂维修手册长安福特蒙迪欧原厂技术培训手册2009长安福特嘉年华电气原厂维修手册2008长安福特嘉年华原厂维修手册2005长安福特嘉年华电气维修手册2003长安福特嘉年华原厂维修手册2005福特领航员原厂维修手册2005福特翼虎原厂维修手册2007福特S-MAX原厂维修手册2007长安福特S-MAX原厂技术培训资料道奇车系道奇大捷龙中文维修手册道奇捷龙汽车维修手册克莱期勒300C维修技术培训手册Chrysler Neon 2000 彩虹原厂维修手册STRA TUS 2000道奇原厂维修手册克莱斯勒倪虹原厂维修手册克莱斯勒土星原厂手册克莱斯勒北京切诺基维修手册雪铁龙车系2006东风雪铁龙凯旋维修手册东风雪铁龙凯旋原厂培训与电路图东风雪铁龙雪铁龙C2维修手册2007东风雪铁龙毕加索原厂维修手册东风雪铁龙毕加索全车原厂电路图东风雪铁龙毕加索轿车结构与维修东风雪铁龙毕加索原厂维修手册东风雪铁龙塞纳维修手册东风雪铁龙爱丽舍原厂维修手册东风雪铁龙爱丽舍全车电路图东风雪铁龙爱丽舍轿车维修手册神龙富康988EX维修手册神龙富康ZX维修手册富康988轿车电气元件位置与电路图神龙富康自动变速器维修手册神龙富康全车电路图神龙富康电喷发动机修理手册标致车系东风标致307原厂维修手册2008东风标致307二厢2.0原厂电路图2007东风标致307CMS 2.0 原厂电路图东风标致307 1.6自动档V AN+CAN全车电路图东风标致307多路传输系统培训东风标致307原厂技术培训手册东风标致206原厂电气维修手册东风标致206原厂技术培训手册2010东风标致408原厂技术培训手册菲亚特车系菲亚特维修手册南京菲亚特派力奥维修手册南京菲亚特西耶那维修手册新雅途EPS维修资料英国车系路虎汽车维修手册南京名爵原厂维修手册上汽荣威原厂维修手册大众车系2010一汽大众CC原厂维修手册2010一汽大众CC原厂技术培训手册2010一汽大众CC原厂保养手册2009一汽大众高尔夫A6原厂维修手册2009上海大众途观原厂培训手册2009上海大众朗逸原厂维修手册2009上海大众朗逸原厂全车电路图2005一汽大众开迪Caddy原厂维修手册2005一汽大众开迪Caddy原厂技术培训手册2005一汽大众开迪Caddy原厂全车电路图2009一汽大众速腾原厂维修手册2009一汽大众速腾1.4T原厂技术培训一汽大众速腾09G波箱阀体分解图2006一汽大众速腾原厂维修手册2010一汽大众迈腾原厂电路维修手册2009一汽大众迈腾原厂电路维修手册2009一汽大众迈腾新技术原厂培训2009一汽大众迈腾1.4T原厂维修手册2007一汽大众迈腾原厂维修手册2009大众辉腾原厂技术培训手册2009上海大众帕萨特新领驭电路图2007上海大众帕萨特领驭原厂维修手册2005帕萨特GLI原厂全车电路图上海大众PASSAT领驭售后技术培训上海大众帕萨特B5原厂维修手册2001-2003波罗1.4中文原厂维修手册2007上海大众波罗劲情劲取原厂维修手册上海大众POLO 维修手册2005POLO GP上海大众内部培训资料2004上海大众桑塔纳3000维修手册上海大众桑塔纳2000维修手册桑塔纳01N自动变速箱维修手册2008上海大众新桑塔纳全车电路图上海大众斯柯达法比亚原厂维修手册2003上海大众途安原厂维修手册2004上海大众途安原厂维修手册上海大众途安内部技术培训教材上海大众途锐维修手册一汽大众宝来原厂维修手册2004一汽大众宝来原厂技术培训教材一汽大众宝来全车电路图2008一汽大众新宝来原厂维修手册2006一汽大众宝来维修手册2004一汽捷达原厂维修手册2006一汽大众捷达原厂全车电路图2005一汽大众捷达原厂全车电路图一汽大众捷达柴油车维修手册一汽捷达都市先锋维修手册一汽捷达电喷系列轿车维修手册2003上海大众高尔维修手册奥迪车系一汽大众奥迪A6L C6原厂维修手册一汽大众奥迪A6原厂维修手册一汽大众奥迪A6原厂技术培训一汽大众奥迪A4原厂维修手册一汽大众奥迪A4原厂技术培训奥迪A6维修手册奥迪Q7原厂全车电路图奥迪Q7原厂车间维修手册奥迪Q7原厂自学培训手册奥迪TT原厂自学手册2008奥迪TT原厂电路维修手册奥迪A8原厂维修手册奥迪A8原厂技术培训资料欧洲车系绅宝系列车型中文维修资料欧宝系列车型中文维修资料沃尔沃系列车型中文维修资料奔驰系列车型中文维修资料宝马系列车型中文维修资料比亚迪车系2008比亚迪F0原厂维修手册2008比亚迪F0电喷系统维修手册2008比亚迪F1厂家技术培训手册2007比亚迪F3 F3-R原厂维修手册2007比亚迪F3发动机电喷系统维修手册2007比亚迪F3维修站培训教材2006比亚迪F3原厂维修手册2009比亚迪F6原厂维修手册2009比亚迪S8原厂维修手册2009比亚迪S8厂家内部培训教材奇瑞车系2008奇瑞A520原厂维修手册2009奇瑞A3原厂维修手册2011奇瑞新A3原厂维修手册2009奇瑞威麟V5原厂维修手册奇瑞东方之子原厂维修手册奇瑞风云系列车型原厂维修手册奇瑞旗云A15原厂维修手册2007奇瑞新A15旗云维修手册奇瑞瑞虎原厂维修手册2010奇瑞瑞麒G6原厂维修手册2010奇瑞瑞麒G5原厂维修手册2008奇瑞瑞麒2原厂维修手册奇瑞QQ原厂维修手册长城车系长城风骏原厂维修手册长城哈弗原厂维修手册长城嘉誉原厂维修手册长城酷熊原厂维修手册长城精灵原厂维修手册长城赛铃原厂维修手册长城赛弗原厂维修手册长城炫丽原厂维修手册长城赛影原厂维修手册吉利车系2010吉利帝豪原厂维修手册2007吉利金刚原厂维修手册吉利美人豹跑车维修手册2010吉利熊猫原厂电气维修手册2009吉利远景原厂技术培训手册2006吉利远景原厂维修手册吉利自由舰维修手册吉利FC-1全自动汽车空调维修手册吉利优利欧汽车电路图册中兴汽车中兴皮卡原厂维修手册中兴汽车无限原厂维修手册中兴威虎发动机原厂维修手册江铃汽车江铃陆风风华原厂维修手册江铃陆风风尚原厂维修手册江铃陆风原厂维修手册江铃宝典皮卡原厂维修手册江铃全顺原厂维修手册力帆汽车重庆力帆520原厂维修手册重庆力帆620原厂维修手册江淮汽车江淮宾悦原厂维修手册江淮瑞风原厂维修手册华晨汽车华晨中华轿车原厂维修手册华晨中华骏捷原厂维修手册华晨金杯海狮维修手册丰田海狮面包车维修手册华普汽车华普海锋原厂维修手册华普海尚原厂维修手册华普海迅原厂维修手册华普海域原厂维修手册华普海悦原厂维修手册哈飞汽车哈飞民意原厂维修手册哈飞赛马原厂维修手册哈飞赛豹电控维修手册长安汽车长安CM8原厂维修手册长安奔奔原厂维修手册长安之星原厂维修手册长安志翔原厂维修手册福田汽车北汽福田原厂维修手册福田蒙派克原厂维修手册双环汽车双环CEO原厂维修手册双环小贵族原厂维修手册一汽汽车天津夏利汽车维修手册一汽华利维修手册一汽佳宝原厂维修手册。
汽车维修手册资料电路图淘宝店:本田车系2009广州本田CITY锋范原厂维修手册 2007本田Acura讴歌RL中文原厂维修手册 2009本田Acura讴歌TL中文原厂维修手册 2002至2004本田stream时韵维修手册 2004本田stream原厂维修手册增补版 2007东风本田新CR-V原厂维修手册 2004东风本田CR-V原厂维修手册 2009东风本田思域原厂维修手册 2007东风本田思域原厂维修手册 2006东风本田思域原厂维修手册 2006本田思域混合动力技术培训手册2005广州本田奥德赛原厂维修手册 2006广州本田奥德赛维修手册2002广州本田奥德赛原厂维修手册 2004广州本田飞度原厂维修手册2006广州本田飞度原厂维修手册增补版 2008广州本田飞度原厂维修手册2009广州本田飞度原厂维修手册2006广州本田思迪CITY维修手册 2008广州本田思迪维修手册增补版2008广州本田新雅阁原厂维修手册2008广州本田雅阁原厂培训资料2008广州本田雅阁原厂维修手册增补版 2008广州本田雅阁音响导航原厂培训2006广州本田雅阁原厂维修手册2003广州本田2.3雅阁原厂维修手册2001广州本田雅阁原厂维修手册丰田车系2010广汽丰田凯美瑞油电混合动力维修手册第一册2010广汽丰田凯美瑞油电混合动力维修手册第二册 2010广汽丰田凯美瑞油电混合动力维修手册第三册 2010广汽丰田凯美瑞油电混合动力维修手册第四册2010广汽丰田凯美瑞油电混合动力全车电路图 2010广汽丰田凯美瑞油电混合动力损伤维修手册 2010广汽丰田凯美瑞油电混合动力新车特性 2010广汽丰田凯美瑞油电混合动力新车培训2010广汽丰田凯美瑞油电混合动力用户手册+应急指南2008广汽丰田凯美瑞原厂维修手册 2009广汽丰田汉兰达原厂维修手册第一册2009广汽丰田汉兰达原厂维修手册第二册 2009广汽丰田汉兰达原厂维修手册第三册 2009广汽丰田汉兰达原厂维修手册第四册 2009广汽丰田汉兰达原厂维修手册第五册 2009广汽丰田汉兰达原厂新车特性 2007丰田汉兰达原厂维修手册 2010一汽丰田皇冠原厂培训手册2010一汽丰田皇冠原厂全车电路图 2004一汽丰田皇冠原厂维修手册 2006一汽丰田皇冠彩色电路图2006一汽丰田皇冠原厂维修手册增补篇 2007一汽丰田卡罗拉原厂维修手册2007丰田FJ酷路泽原厂维修手册2007丰田FJ酷路泽原厂技术培训 2008广州丰田雅力士原厂维修手册 2000一汽丰田花冠原厂维修手册 2004一汽丰田花冠原厂电路图2003一汽丰田花冠轿车维修手册2005丰田雷克萨斯GS430原厂中文培训资料 2005丰田雷克萨斯GS430.GS300原厂中文培训资料 2005丰田雷克萨斯GS430.GS300维修手册(英文版) 丰田雷克萨斯LS430电器维修手册中文版雷克萨斯A761E波箱原厂维修手册丰田雷克萨斯IS200维修手册丰田凌志LS400原厂中文维修手册丰田陆地巡洋舰维修手册一汽丰田特锐原厂维修手册2006一汽丰田威驰电路图(增补版) 一汽丰田威驰原厂维修手册一汽丰田威姿原厂维修手册丰田系列发动机原厂维修手册2005一汽丰田锐志原厂维修手册日产车系2008东风日产天籁原厂维修手册 2006东风日产天籁原厂维修手册 2004东风日产天籁原厂维修手册东风日产新天籁原厂技术培训 2006东风日产轩逸维修资料2008东风日产奇骏原厂维修手册2008东风日产新奇骏T31原厂培训教材 2003日产奇骏T30维修手册2001日产奇骏T30维修手册2008郑州日产御轩原厂维修手册 2006东风日产轩逸原厂维修手册 2006东风日产轩逸G11原厂技术培训 2006日产淑女跑车350Z原厂维修手册 2006日产风雅原厂维修手册 1999日产碧莲W41原厂维修手册 2001日产佳奔E25原厂维修手册2005东风日产骐达原厂维修手册 2005东风日产颐达原厂维修手册 2007东风日产骊威原厂维修手册 2006东风日产骏逸原厂维修手册 94-98日产风度A32原厂维修手册 2001日产风度A33原厂维修手册 2001风神蓝鸟全车维修手册 2002日产风神蓝鸟二代原厂维修手册 2004日产风神蓝鸟智尊原厂维修手册 2005日产尼桑贵仕V42原厂维修手册 2007日产尼桑贵仕维修手册 1997日产途乐Y61原厂维修手册 1999日产途乐Y61原厂维修手册 2001日产途乐Y61原厂维修手册 2004日产西玛F50原厂维修手册 2005日产西玛F50原厂维修手册 94-97日产阳光B14原厂维修手册 2002日产阳光N16原厂维修手册 2003东风日产阳光EQ7202原厂维修手册 2005东风日产阳光EQ7202原厂维修手册 2005郑州日产皮卡P27原厂维修手册2006郑州日产皮卡P31原厂维修手册 2007郑州日产SUV奥丁原厂维修手册 2004郑州日产帕拉丁原厂维修手册 2001日产皮卡D22原厂维修手册 94-99日产皮卡D22原厂维修手册马自达车系2008一汽马自达M5原厂维修手册 2008长安马自达2原厂维修手册 2008长安马自达2原厂技术培训 2010长安马自达M3原厂维修手册 2010长安马自达M3原厂技术培训手册2006长安马自达M3原厂维修手册 2008马自达RX-8维修手册 2009马自达M6睿翼维修手册2009一汽马自达M6睿翼原厂技术培训 2007一汽马自达M6原厂维修手册2006一汽马自达M6原厂维修手册 2005马自达M6自动变速器原厂维修手册 2005马自达M6维修车间操作手册 2010新一代普利马维修技术原厂培训 2005海南马自达普利马原厂维修手册 2004海南普利马原厂维修手册2003海南马自达福美来原厂维修手册 2006海南马自达福美来二代原厂维修手册 2009海马VT2无级变速器维修手册 2004马自达MPV自变速驱动桥维修手册2001马自达MPV原厂维修手册三菱车系2007长丰猎豹CS6原厂维修手册 2009长丰猎豹CS7原厂维修手册长丰猎豹吉普汽车维修手册长丰猎豹汽车原厂技术培训东南得利卡原厂维修手册东南富利卡原厂维修手册东南戈蓝汽车原厂维修手册东南菱帅原厂维修手册东南菱绅原厂维修手册东南系列发动机变速器原厂维修资料三菱戈蓝原厂维修手册2008三菱格蓝迪原厂维修手册2007三菱格蓝迪原厂维修手册 2006三菱格蓝迪原厂维修手册(中国版补充) 2004三菱格蓝迪原厂维修手册2007三菱蓝瑟原厂维修手册三菱戈蓝蓝瑟维修手册2008北京欧蓝德原厂维修手册2006北京欧蓝德原厂维修手册 2004北京欧蓝德原厂维修手册2002三菱帕杰罗速跑原厂维修手册 2004三菱帕杰罗速跑P45维修手册 2008三菱帕杰罗原厂维修手册三菱帕杰罗V73全车原厂车间检修手册三菱帕杰罗V73原厂维修手册三菱帕杰罗原厂维修手册三菱系列发动机变速器维修手册铃木车系2007铃木吉姆尼原厂维修手册 2009长安铃木新天语SX4自动变速器维修手册2009长安铃木新天语SX4原厂维修手册 2007长安铃木天语SX4维修手册长安铃木天语SX4轿车CNG系统维修手册 2006铃木超级维特拉原厂维修手册长安铃木羚羊原厂维修手册 2005长安铃木燕雨原厂维修手册昌河铃木北斗星微型客车原厂维修手册 2006昌河爱迪尔原厂维修手册铃木SOLIO所力歐(1.3L)维修手册斯巴鲁车系2008斯巴鲁森林人原厂维修手册2006斯巴鲁森林人原厂维修手册 2005斯巴鲁森林人原厂维修手册 2004斯巴鲁森林人原厂维修手册 2006斯巴鲁翼豹原厂维修手册 2005斯巴鲁翼豹原厂维修手册 2007斯巴鲁力狮原厂维修手册2006斯巴鲁力狮原厂维修手册 2005斯巴鲁力狮原厂维修手册现代车系2009北京现代索纳塔领翔NFC维修手册 2009北京现代索纳塔领翔NFC培训手册 2009北京现代索纳塔EF名驭电路图 2007北京现代索纳塔自动波电路图北京现代现代索纳塔维修手册北京现代索纳塔发动机培训2005北京现代索纳塔NF御翔原厂维修手册 2008北京现代索纳塔NF御翔原厂全车电路图北京现代索纳塔御翔NFC培训手册 2009北京现代伊兰特原厂维修手册 2008北京现代伊兰特悦动原厂维修手册北京现代伊兰特原厂技术培训手册2007北京现代伊兰特原厂全车电路图 2004北京现代伊兰特原厂维修手册2008北京现代途胜原厂全车电路图 2009北京现代途胜原厂全车电路图 2009北京现代途胜原厂维修手册北京现代途胜原厂技术培训教材2004北京现代途胜原厂维修手册 2009北京现代雅申特原厂维修手册 2008北京现代雅绅特原厂全车电路图 2006北京现代雅绅特原厂维修手册 2006华泰现代圣达菲原厂维修手册 2008华泰现代新圣达V6原厂维修手册华泰现代圣特菲原厂技术培训教材华泰现代特拉卡原厂维修手册现代特拉卡柴油发动机原厂维修手册现代酷派跑车原厂全车电路图现代XG君爵原厂维修手册 2004现代雅科仕原厂维修手册起亚车系2005东风起亚赛拉图原厂维修手册 2005东风悦达起亚千里马原厂维修手册东风悦达千里马原厂维修手册东风悦达起亚千里马原厂维修培训手册 2009东风悦达起亚福瑞迪原厂技术培训 2009起亚狮跑20DOHCVVT维修手册 2007起亚狮跑原厂维修手册2006起亚狮跑原厂全车电路图2003东风悦达起亚远舰维修手册东风悦达起亚远舰新车技术培训教材起亚嘉华原厂维修手册东风悦达起亚嘉华原厂培训资料东风悦达起亚嘉华原厂全车电路图 2003东风起亚悦达嘉华3.5维修手册大宇车系大宇希望原厂维修手册大宇(DAEWOO)LEGANZA典雅轿车全车线路图大宇(DAEWOO)兰龙轿车原厂全车线路图大宇蓝龙新巧龙旅行家典雅维修手册大宇王子超级沙龙轿车电控燃油喷射系统维修手册大宇Daewoo贵族希望ESPERO轿车电喷系统维修手册大宇蓝龙电器系统维修手册大宇蓝龙发动机电控系统检修大宇系列汽车电气元件位置及电路图全集通用车系2009上海通用别克新君威原厂维修手册 2003上海通用别克君威原厂维修手册2009上海通用别克新君越原厂维修手册 2008上海通用别克君越原厂维修手册2008上海通用别克君越混合动力维修手册 2008通用别克君越6T40自动变速箱维修手册 2006上海通用别克君越原厂维修手册 2006上海通用别克GL8原厂维修手册 2006上海通用别克GL8陆尊原厂维修手册 2005上海通用别克GL8陆尊原厂维修手册 2003上海通用别克GL8原厂维修手册增补本 2001上海通用别克GL8原厂维修手册上海通用别克GL8陆尊原厂维修手册 2005通用别克荣御原厂维修手册2005上海通用荣御原厂技术培训资料上海别克新世纪原厂维修手册2000通用别克新世纪GL GLX GS维修手册 2003上海通用别克世纪维修手册2008通用凯迪拉克CTS原厂维修手册 2007凯迪拉克(ESCALADE)凯雷德维修手册 2006通用凯迪拉克SGM980原厂维修手册 2005通用凯迪拉克XLR原厂维修手册2005通用凯迪拉克SRX原厂维修手册 2005通用凯迪拉克CTS原厂维修手册 2005通用凯迪拉克CRX原厂维修手册上海通用凯迪拉克原厂技术培训教材 2010上海通用别克凯越原厂全车电路图 2008上海通用别克凯越原厂维修手册 2008上海通用别克新凯越培训手册 2004上海通用别克凯越原厂维修手册上海通用别克凯越HRV维修手册2010上海通用林荫大道原厂维修手册 2007上海通用林荫大道原厂维修手册2010雪佛兰新赛欧原厂技术培训手册 2005上海通用赛欧原厂维修手册2003上海通用赛欧维修手册上海别克赛欧轿车维修手册全车电路图 2007上海通用雪佛兰乐骋原厂维修手册 2007上海通用雪佛兰景程原厂维修手册 2006上海通用雪佛兰景程维修手册2005上海通用雪佛兰景程原厂维修手册 2007上海通用雪佛兰乐风原厂维修手册 2009上海通用雪佛兰科鲁兹原厂维修手册 2007通用雪佛兰科帕奇C100原厂维修手册上海通用五菱SPARK原厂维修手册福特车系2008长安福特福克斯原厂维修手册 2005长安福特福克斯原厂维修手册 2007长安福特蒙迪欧智胜原厂维修手册长安福特蒙迪欧原厂维修手册长安福特蒙迪欧维修手册增补版福特蒙迪欧5速变速箱原厂维修手册长安福特蒙迪欧原厂技术培训手册 2009长安福特嘉年华电气原厂维修手册 2008长安福特嘉年华原厂维修手册 2005长安福特嘉年华电气维修手册 2003长安福特嘉年华原厂维修手册 2005福特领航员原厂维修手册 2005福特翼虎原厂维修手册2007福特S-MAX原厂维修手册2007长安福特S-MAX原厂技术培训资料道奇车系道奇大捷龙中文维修手册道奇捷龙汽车维修手册克莱期勒300C维修技术培训手册 Chrysler Neon 2000 彩虹原厂维修手册STRATUS 2000道奇原厂维修手册克莱斯勒倪虹原厂维修手册克莱斯勒土星原厂手册克莱斯勒北京切诺基维修手册雪铁龙车系2006东风雪铁龙凯旋维修手册东风雪铁龙凯旋原厂培训与电路图东风雪铁龙雪铁龙C2维修手册 2007东风雪铁龙毕加索原厂维修手册东风雪铁龙毕加索全车原厂电路图东风雪铁龙毕加索轿车结构与维修东风雪铁龙毕加索原厂维修手册东风雪铁龙塞纳维修手册东风雪铁龙爱丽舍原厂维修手册东风雪铁龙爱丽舍全车电路图东风雪铁龙爱丽舍轿车维修手册神龙富康988EX维修手册神龙富康ZX维修手册富康988轿车电气元件位置与电路图神龙富康自动变速器维修手册神龙富康全车电路图神龙富康电喷发动机修理手册标致车系东风标致307原厂维修手册2008东风标致307二厢2.0原厂电路图 2007东风标致307CMS 2.0 原厂电路图东风标致307 1.6自动档VAN+CAN全车电路图东风标致307多路传输系统培训东风标致307原厂技术培训手册东风标致206原厂电气维修手册东风标致206原厂技术培训手册 2010东风标致408原厂技术培训手册菲亚特车系菲亚特维修手册南京菲亚特派力奥维修手册南京菲亚特西耶那维修手册新雅途EPS维修资料英国车系路虎汽车维修手册南京名爵原厂维修手册上汽荣威原厂维修手册大众车系2010一汽大众CC原厂维修手册 2010一汽大众CC原厂技术培训手册 2010一汽大众CC原厂保养手册 2009一汽大众高尔夫A6原厂维修手册 2009上海大众途观原厂培训手册 2009上海大众朗逸原厂维修手册2009上海大众朗逸原厂全车电路图 2005一汽大众开迪Caddy原厂维修手册2005一汽大众开迪Caddy原厂技术培训手册 2005一汽大众开迪Caddy原厂全车电路图 2009一汽大众速腾原厂维修手册2009一汽大众速腾1.4T原厂技术培训一汽大众速腾09G波箱阀体分解图2006一汽大众速腾原厂维修手册2010一汽大众迈腾原厂电路维修手册 2009一汽大众迈腾原厂电路维修手册2009一汽大众迈腾新技术原厂培训 2009一汽大众迈腾1.4T原厂维修手册 2007一汽大众迈腾原厂维修手册 2009大众辉腾原厂技术培训手册 2009上海大众帕萨特新领驭电路图 2007上海大众帕萨特领驭原厂维修手册 2005帕萨特GLI原厂全车电路图上海大众PASSAT领驭售后技术培训上海大众帕萨特B5原厂维修手册2001-2003波罗1.4中文原厂维修手册 2007上海大众波罗劲情劲取原厂维修手册上海大众POLO 维修手册2005POLO GP上海大众内部培训资料 2004上海大众桑塔纳3000维修手册上海大众桑塔纳2000维修手册桑塔纳01N自动变速箱维修手册2008上海大众新桑塔纳全车电路图上海大众斯柯达法比亚原厂维修手册 2003上海大众途安原厂维修手册2004上海大众途安原厂维修手册上海大众途安内部技术培训教材上海大众途锐维修手册一汽大众宝来原厂维修手册 2004一汽大众宝来原厂技术培训教材一汽大众宝来全车电路图2008一汽大众新宝来原厂维修手册 2006一汽大众宝来维修手册2004一汽捷达原厂维修手册2006一汽大众捷达原厂全车电路图 2005一汽大众捷达原厂全车电路图一汽大众捷达柴油车维修手册一汽捷达都市先锋维修手册一汽捷达电喷系列轿车维修手册 2003上海大众高尔维修手册奥迪车系一汽大众奥迪A6L C6原厂维修手册一汽大众奥迪A6原厂维修手册一汽大众奥迪A6原厂技术培训一汽大众奥迪A4原厂维修手册一汽大众奥迪A4原厂技术培训奥迪A6维修手册奥迪Q7原厂全车电路图奥迪Q7原厂车间维修手册奥迪Q7原厂自学培训手册奥迪TT原厂自学手册2008奥迪TT原厂电路维修手册奥迪A8原厂维修手册奥迪A8原厂技术培训资料欧洲车系绅宝系列车型中文维修资料欧宝系列车型中文维修资料沃尔沃系列车型中文维修资料奔驰系列车型中文维修资料宝马系列车型中文维修资料比亚迪车系2008比亚迪F0原厂维修手册2008比亚迪F0电喷系统维修手册 2008比亚迪F1厂家技术培训手册 2007比亚迪F3 F3-R原厂维修手册 2007比亚迪F3发动机电喷系统维修手册2007比亚迪F3维修站培训教材 2006比亚迪F3原厂维修手册2009比亚迪F6原厂维修手册2009比亚迪S8原厂维修手册 2009比亚迪S8厂家内部培训教材奇瑞车系2008奇瑞A520原厂维修手册 2009奇瑞A3原厂维修手册 2011奇瑞新A3原厂维修手册 2009奇瑞威麟V5原厂维修手册奇瑞东方之子原厂维修手册奇瑞风云系列车型原厂维修手册奇瑞旗云A15原厂维修手册 2007奇瑞新A15旗云维修手册奇瑞瑞虎原厂维修手册 2010奇瑞瑞麒G6原厂维修手册 2010奇瑞瑞麒G5原厂维修手册 2008奇瑞瑞麒2原厂维修手册奇瑞QQ原厂维修手册长城车系长城风骏原厂维修手册长城哈弗原厂维修手册长城嘉誉原厂维修手册长城酷熊原厂维修手册长城精灵原厂维修手册长城赛铃原厂维修手册长城赛弗原厂维修手册长城炫丽原厂维修手册长城赛影原厂维修手册吉利车系2010吉利帝豪原厂维修手册 2007吉利金刚原厂维修手册吉利美人豹跑车维修手册2010吉利熊猫原厂电气维修手册 2009吉利远景原厂技术培训手册 2006吉利远景原厂维修手册吉利自由舰维修手册吉利FC-1全自动汽车空调维修手册吉利优利欧汽车电路图册中兴汽车中兴皮卡原厂维修手册中兴汽车无限原厂维修手册中兴威虎发动机原厂维修手册江铃汽车江铃陆风风华原厂维修手册江铃陆风风尚原厂维修手册江铃陆风原厂维修手册江铃宝典皮卡原厂维修手册江铃全顺原厂维修手册力帆汽车重庆力帆520原厂维修手册重庆力帆620原厂维修手册江淮汽车江淮宾悦原厂维修手册江淮瑞风原厂维修手册华晨汽车华晨中华轿车原厂维修手册华晨中华骏捷原厂维修手册华晨金杯海狮维修手册丰田海狮面包车维修手册华普汽车华普海锋原厂维修手册华普海尚原厂维修手册华普海迅原厂维修手册华普海域原厂维修手册华普海悦原厂维修手册哈飞汽车哈飞民意原厂维修手册哈飞赛马原厂维修手册哈飞赛豹电控维修手册长安汽车长安CM8原厂维修手册长安奔奔原厂维修手册长安之星原厂维修手册长安志翔原厂维修手册福田汽车北汽福田原厂维修手册福田蒙派克原厂维修手册双环汽车双环CEO原厂维修手册双环小贵族原厂维修手册一汽汽车天津夏利汽车维修手册一汽华利维修手册一汽佳宝原厂维修手册。
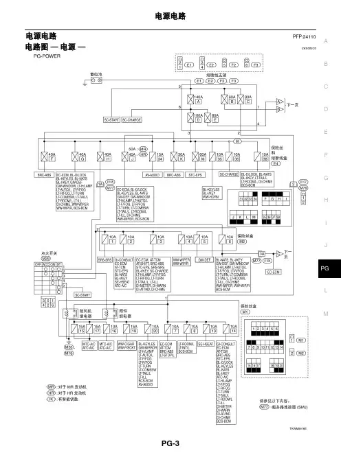
CDEFGHIJLMABPG电源电路PFP:24110电路图 — 电源 —CKS003C0TKWM5617ECDEFGHIJLMABPG保险丝CKS003C1●如果保险丝已经熔断,在更换新的保险丝前,请先排除故障。
●请使用符合额定值的保险丝。
切勿使用超过额定值的保险丝。
●不要只将保险丝部分地插入;而应将其正确地插入保险丝座。
●如果车辆长时间不使用,请拆下“电气零件 (BA T)”的保险丝。
熔断线CKS003C2通过目测或用手指触摸都可以检查出已熔断的熔断线。
如果其状况不能确定,使用电路测试仪或测试灯检测。
注意:●如果熔断线熔断,很可能是临界电路 (电源或大电流电路) 短路造成的。
在这种情况下,应仔细检查并排除故障原因。
●切勿在熔断线外部包裹乙烯胶带。
特别注意:切勿使熔断线接触任何其他线束,乙烯或橡胶零件。
断路器CKS003C3电流通过 PTC 热敏电阻时将产生热量。
热敏元件的温度 (和电阻) 会随电流变化。
过大的电流会导致热敏元件的温度升高。
当温度上升到规定值时,电阻将急剧增大,从而控制电路中的电流。
电流减小后,热敏元件的温度也随之降低。
电阻也将随之减小。
此时,电路中的电流恢复正常。
CEL083CKIB0211ESEL109WIPDM E/R (发动机室智能电源分配模块)PFP:284B7CONSULT-II 诊断仪功能 (IPDM E/R)CKS003C6CONSULT-II 诊断仪可以根据下列的诊断测试模式显示各个诊断项目。
主动测试注:远光灯每 2 秒钟切换 ON-OFF 状态一次。
检查项目,诊断模式说明SELF-DIAG RESULTS IPDM E/R 执行 CAN 通信诊断和自诊断。
DA T A MONITOR实时显示 IPDM E/R 的输入/输出数据。
CAN DIAG SUPPORT MNTR 可以读取 CAN 通信的发送/接收诊断结果。
ACTIVE TESTIPDM E/R 向电子元件发送驱动信号检查他们的操作。
C D E F G H I J L MA B PG 电源电路PFP:24110图解CKS0016O电路图 — 电源 —CKS0016N 蓄电池电源 — 点火开关在任何位置C D E F G H I J L MA BPGC D E F G H I J L MA BPGC D E F G H I J L MA BPG附加电源 — 点火开关处于“ACC”或“ON”位置C D E F G H I J L MA B PG点火电源 — 点火开关处于“ON ”和/或“START ”位置CDEFGHIJLMABPGCDEFGHIJLMABPG保险丝CKS00153●如果保险丝已经熔断,在更换新的保险丝前,请先排除故障。
●请使用符合额定值的保险丝。
请勿使用超过额定值的保险丝。
●请勿只将保险丝部分地插入;而应将其正确地插入到保险丝座中。
●如果车辆长时间不使用,请拆下用于 “ELECTRICAL P ARTS (BA T)”的保险丝。
熔断线CKS00154通过外部目视或用手指触摸都可以检查出已熔断的熔断线。
如果无法根据其状况确定,请使用电路测试仪或测试灯检测。
注意:●如果熔断线熔断,很可能是临界电路(电源或大电流电路)短路造成的。
在这种情况下,应仔细检查并排除故障原因。
●请勿在熔断线外部包裹乙烯胶带。
特别注意:切勿使熔断线接触任何其他线束、乙烯或橡胶部件。
断电器CKS00155电流通过正温度系数热敏电阻时将产生热量。
热敏元件的温度(和电阻)会随电流的变化而变化。
过大的电流会导致热敏元件的温度升高。
当温度上升到规定值时,电阻将急剧增大,从而控制电路中的电流。
电流减小后,热敏元件的温度也随之降低。
电阻也将随之减小。
此时,电路中的电流恢复正常。
CEL083CKIH0274ESEL109WCDEFGHIJLMABIPDM E/R (发动机室智能电源分配模块)PFP:284B7CONSULT-II 诊断仪功能 (IPDM E/R)CKS000WJ主动测试注:远光前大灯每隔 1 秒重复远光和近光。
CDEFGHIJLMABPG电源电路PFP:24110电路图 — 电源 —CKS003C0TKWM5617ECDEFGHIJLMABPG保险丝CKS003C1●如果保险丝已经熔断,在更换新的保险丝前,请先排除故障。
●请使用符合额定值的保险丝。
切勿使用超过额定值的保险丝。
●不要只将保险丝部分地插入;而应将其正确地插入保险丝座。
●如果车辆长时间不使用,请拆下“电气零件 (BA T)”的保险丝。
熔断线CKS003C2通过目测或用手指触摸都可以检查出已熔断的熔断线。
如果其状况不能确定,使用电路测试仪或测试灯检测。
注意:●如果熔断线熔断,很可能是临界电路 (电源或大电流电路) 短路造成的。
在这种情况下,应仔细检查并排除故障原因。
●切勿在熔断线外部包裹乙烯胶带。
特别注意:切勿使熔断线接触任何其他线束,乙烯或橡胶零件。
断路器CKS003C3电流通过 PTC 热敏电阻时将产生热量。
热敏元件的温度 (和电阻) 会随电流变化。
过大的电流会导致热敏元件的温度升高。
当温度上升到规定值时,电阻将急剧增大,从而控制电路中的电流。
电流减小后,热敏元件的温度也随之降低。
电阻也将随之减小。
此时,电路中的电流恢复正常。
CEL083CKIB0211ESEL109WIPDM E/R (发动机室智能电源分配模块)PFP:284B7CONSULT-II 诊断仪功能 (IPDM E/R)CKS003C6CONSULT-II 诊断仪可以根据下列的诊断测试模式显示各个诊断项目。
主动测试注:远光灯每 2 秒钟切换 ON-OFF 状态一次。
检查项目,诊断模式说明SELF-DIAG RESULTS IPDM E/R 执行 CAN 通信诊断和自诊断。
DA T A MONITOR实时显示 IPDM E/R 的输入/输出数据。
CAN DIAG SUPPORT MNTR 可以读取 CAN 通信的发送/接收诊断结果。
ACTIVE TESTIPDM E/R 向电子元件发送驱动信号检查他们的操作。
轩逸轿车CVT无级变速器
杨作涛
【期刊名称】《《汽车与驾驶维修:维修版》》
【年(卷),期】2006(000)009
【摘要】东风日产轩逸(SYLPHY)轿车是最近上市的一款中高级轿车,它搭载了新一代EXTRONIC CVT无级变速器。
为了使维修人员深入了解这款变速器,下面对其结构和技术特点进行讲解。
【总页数】4页(P25-28)
【作者】杨作涛
【作者单位】
【正文语种】中文
【中图分类】U463.212
【相关文献】
1.三菱Lancer EX轿车F1CJA型CVT无级变速器 [J], 孟超
2.搭载无级变速器的轩逸轿车为何如此异常 [J], 王海燕
3.海马欢动轿车VT2型CVT无级变速器 [J], 陈喜元
4.比亚迪L3轿车VT2型CVT无级变速器 [J], 王艳
5.东风日产轩逸轿车无级变速器为何多次返修 [J], 薛庆文
因版权原因,仅展示原文概要,查看原文内容请购买。