开关电源原理UC3843
- 格式:doc
- 大小:533.00 KB
- 文档页数:15
开关电源原理U C3843开关电源原理一、开关电源的电路组成:开关电源的主要电路是由输入电磁干扰滤波器(EMI)、整流滤波电路、功率变换电路、PWM控制器电路、输出整流滤波电路组成。
辅助电路有输入过欠压保护电路、输出过欠压保护电路、输出过流保护电路、输出短路保护电路等。
开关电源的电路组成方框图如下:二、输入电路的原理及常见电路:1、AC输入整流滤波电路原理:①防雷电路:当有雷击,产生高压经电网导入电源时,由MOV1、MOV2、MOV3:F1、F2、F3、FDG1组成的电路进行保护。
当加在压敏电阻两端的电压超过其工作电压时,其阻值降低,使高压能量消耗在压敏电阻上,若电流过大,F1、F2、F3会烧毁保护后级电路。
②输入滤波电路:C1、L1、C2、C3组成的双π型滤波网络主要是对输入电源的电磁噪声及杂波信号进行抑制,防止对电源干扰,同时也防止电源本身产生的高频杂波对电网干扰。
当电源开启瞬间,要对C5充电,由于瞬间电流大,加RT1(热敏电阻)就能有效的防止浪涌电流。
因瞬时能量全消耗在RT1电阻上,一定时间后温度升高后RT1阻值减小(RT1是负温系数元件),这时它消耗的能量非常小,后级电路可正常工作。
③整流滤波电路:交流电压经BRG1整流后,经C5滤波后得到较为纯净的直流电压。
若C5容量变小,输出的交流纹波将增大。
2、 DC输入滤波电路原理:①输入滤波电路:C1、L1、C2组成的双π型滤波网络主要是对输入电源的电磁噪声及杂波信号进行抑制,防止对电源干扰,同时也防止电源本身产生的高频杂波对电网干扰。
C3、C4为安规电容,L2、L3为差模电感。
② R1、R2、R3、Z1、C6、Q1、Z2、R4、R5、Q2、RT1、C7组成抗浪涌电路。
在起机的瞬间,由于C6的存在Q2不导通,电流经RT1构成回路。
当C6上的电压充至Z1的稳压值时Q2导通。
如果C8漏电或后级电路短路现象,在起机的瞬间电流在RT1上产生的压降增大,Q1导通使Q2没有栅极电压不导通,RT1将会在很短的时间烧毁,以保护后级电路。
UC3843中文资料简介UC3843是一种高性能固定频率电流模式PWM控制器。
它是专为开关电源和DC-DC转换器设计的,可提供快速且精确的响应。
UC3843在广泛的电源和应用中得到了广泛的应用,具有可靠性高、性能优越等特点。
本文档将详细介绍UC3843的特性、应用领域、电路原理和参数规格等相关信息。
特性1.工作电压范围:8V - 35V2.最大输出频率:500kHz3.可调或固定输出电压4.可调或固定输出电流5.内部电流检测和保护功能6.过温度保护7.低功耗待机模式应用领域UC3843广泛应用于以下领域:1.开关电源2.DC-DC转换器3.逆变器4.电池充电器5.照明系统6.电动机驱动器电路原理UC3843采用了固定频率PWM控制方式,通过周期性的开关MOSFET来控制电源输出。
其基本电路原理如下:UC3843基本电路原理图•Vin为输入电源电压,通常为DC电压•Vref为参考电压,可以通过外部电路调整来控制输出电压或电流•COMP为比较器输入引脚,用于比较反馈信号和参考电压的大小•PWM为PWM信号输出引脚,用于控制开关MOSFET的开关状态•Feedback为反馈信号输入引脚,用于监测输出电压或电流UC3843通过不断比较反馈信号和参考电压的大小,动态调整PWM信号的占空比,以达到稳定输出的目的。
同时,UC3843还具有内部电流检测和保护功能,可以保护电源和负载免受过电流的影响。
参数规格UC3843的主要参数规格如下:参数典型值工作电压范围8V - 35V输出频率范围100kHz - 500kHz输出电压范围0V - 30V输出电流范围0A - 3A参考电压 2.5V最大工作温度125°C待机模式静态功耗(最大)5mA使用注意事项在使用UC3843时,应注意以下事项:1.请严格按照UC3843的电气参数和工作条件进行设计和使用,避免超过其额定数值范围。
2.请注意电路的散热和绝缘设计,确保电路稳定、安全。
UC3843中文资料1. 简介UC3843是一款集成了PWM控制电路的高性能电源管理芯片。
它能够通过自身的内部反馈环路来实现稳定的输出电压,并且可调节输出电压范围。
这使得UC3843非常适用于开关电源和DC-DC转换应用中。
UC3843具有低启动电流、内部锁死和内部软启动功能,能够有效地降低功耗和延长系统寿命。
此外,它还具有短路保护、过温保护和欠压保护功能,确保了系统的安全性和可靠性。
2. 特点•集成了PWM控制电路,适用于开关电源和DC-DC转换应用。
•可调节的输出电压范围,能够满足不同应用的需求。
•低启动电流,节省功耗,提高系统效率。
•内部锁死和软启动功能,保护系统并延长使用寿命。
•短路保护、过温保护和欠压保护功能,确保系统安全可靠。
3. 参数规格以下是UC3843的主要参数规格:•输入电压范围:5V至25V•输出电压范围:0V至24V•最大输出电流:1A•工作频率:50kHz至500kHz•工作温度范围:-40°C至125°C•封装:DIP-8、SOP-84. 应用示例UC3843广泛应用于各种开关电源和DC-DC转换器设计中。
以下是一些应用示例:4.1 5V至12V降压转换器UC3843可以用于设计一个从5V输入降压到12V输出的DC-DC转换器。
通过调节内部反馈环路,可以使输出电压保持稳定在12V。
此外,UC3843的低启动电流和软启动功能确保了系统的正常启动和运行。
4.2 24V恒流LED驱动器UC3843还可以用于设计一个24V恒流LED驱动器。
通过控制PWM信号的占空比,可以调节LED的亮度,并通过反馈电路实现恒流驱动。
短路保护和过温保护功能能够保护LED和驱动器的安全性。
4.3 太阳能充电控制器由于UC3843具有广泛的输入电压范围和可调节的输出电压范围,因此非常适合用于设计太阳能充电控制器。
通过控制PWM信号,可以实现对充电电流的精确控制,并通过反馈电路实现恒压和恒流充电。
开关电源原理一、开关电源的电路组成:开关电源的主要电路是由输入电磁干扰滤波器(EMI)、整流滤波电路、功率变换电路、PWM 控制器电路、输出整流滤波电路组成。
辅助电路有输入过欠压保护电路、输出过欠压保护电路、输出过流保护电路、输出短路保护电路等。
开关电源的电路组成方框图如下:二、输入电路的原理及常见电路:1、AC输入整流滤波电路原理:① 防雷电路:当有雷击,产生高压经电网导入电源时,由MOV1、MOV2、MOV3:F1、F2、F3、FDG1组成的电路进行保护。
当加在压敏电阻两端的电压超过其工作电压时,其阻值降低,使高压能量消耗在压敏电阻上,若电流过大,F1、F2、F3会烧毁保护后级电路。
②输入滤波电路:C1、L1、C2、C3组成的双π型滤波网络主要是对输入电源的电磁噪声及杂波信号进行抑制,防止对电源干扰,同时也防止电源本身产生的高频杂波对电网干扰。
当电源开启瞬间,要对C5充电,由于瞬间电流大,加RT1(热敏电阻)就能有效的防止浪涌电流。
因瞬时能量全消耗在RT1电阻上,一定时间后温度升高后RT1阻值减小(RT1是负温系数元件),这时它消耗的能量非常小,后级电路可正常工作。
③整流滤波电路:交流电压经BRG1整流后,经C5滤波后得到较为纯净的直流电压。
若C5容量变小,输出的交流纹波将增大。
2、 DC输入滤波电路原理:① 输入滤波电路:C1、L1、C2组成的双π型滤波网络主要是对输入电源的电磁噪声及杂波信号进行抑制,防止对电源干扰,同时也防止电源本身产生的高频杂波对电网干扰。
C3、C4为安规电容,L2、L3为差模电感。
② R1、R2、R3、Z1、C6、Q1、Z2、R4、R5、Q2、RT1、C7组成抗浪涌电路。
在起机的瞬间,由于C6的存在Q2不导通,电流经RT1构成回路。
当C6上的电压充至Z1的稳压值时Q2导通。
如果C8漏电或后级电路短路现象,在起机的瞬间电流在RT1上产生的压降增大,Q1导通使Q2没有栅极电压不导通,RT1将会在很短的时间烧毁,以保护后级电路。
uc3843工作原理UC3843是一种常用的脉宽调制(PWM)控制器,用于开关电源和电力转换应用。
它是一款高性能、低成本的集成电路,能够实现高效率的电源控制。
UC3843的工作原理主要涉及到四个方面:电源供应、误差放大器、PWM比较器以及输出驱动器。
首先,电源供应是UC3843实现正常工作的基础。
它需要一个5V的稳定电源,可以使用线性稳压器或者开关电源来提供。
同时,UC3843还需要一个负电源,通常是-5V,用于产生负电压偏置。
误差放大器是UC3843的核心组件之一、它通过比较输出电压和参考电压之间的差异来产生一个误差信号。
这个误差信号通过一个内部反馈网络来调整控制器的输出,以使输出电压稳定在设定的值。
PWM比较器是另一个重要的组件,它根据误差放大器的输出信号和锯齿波信号的比较结果来产生PWM信号。
PWM信号的占空比与输出电压成正比,通过调整PWM信号的占空比,可以实现对输出电压的精确控制。
输出驱动器是将PWM信号转换为能够驱动开关管的电流信号。
它通过输出驱动引脚将PWM信号进行反相和滤波处理,并驱动一个外部开关管。
这个开关管起到了开启和关闭功率电路的作用,从而实现对输出电压的调整。
通过上述四个组件的相互作用,UC3843能够实现对输出电压的精确控制。
当输出电压低于设定值时,误差放大器会输出一个相应的信号,PWM比较器会根据这个信号产生相应的PWM信号,输出驱动器将PWM信号转化为控制开关管的电流信号,最终实现对输出电压的调整。
此外,UC3843还具有许多其他的特性,如过压保护、欠压保护、超温保护等。
这些特性能够保护电源和负载,提高系统的可靠性和稳定性。
总结起来,UC3843通过电源供应、误差放大器、PWM比较器以及输出驱动器的协同工作,实现对输出电压的精确控制。
它是一款非常重要的集成电路,广泛应用于各种开关电源和电力转换应用中。
使用UC3843 组成小功率开关电源(图)开关电源具有工频变压器所不具备的优点,新型、高效、节能的开关电源代表着稳压电源的发展方向,因为开关电源内部工作于高频率状态,本身的功耗很低,电源效率就可做得较高,一般均可做到80%,甚至接近90%。
这样高的效率不是普通工频变压器稳压电源所能比拟的。
开关电源常用的单端或双端输出脉宽调制(PWM),省去了笨重的工频变压器,可制成几瓦至几千瓦的电源。
用于脉宽调制的集成电路很多,我们现在介绍的是UC38 43集成电路的一般特性及由它组成小功率开关电源的方法。
UC3843更详细的资料可参见其数据手册。
(UC3842_UC3843_UC3844_UC3845参考资料)[1].UC3843的主要特性UC3842-UC3845的外形图UC3843是近年来问世的新型脉宽调制集成电路,它具有功能全,工作频率高,引脚少外围元件简单等特点,它的电压调整率可达0.01%V,非常接近线性稳压电源的调整率。
工作频率可达500kHz,启动电流仅需1mA,所以它的启动电路非常简单。
下面是它的主要特性:最优化的离线DC-DC变换器低静态电流(1mA)快速自动补偿电路单步脉冲控制电路增强负载回馈特性断电停滞特性双脉冲抑制大电流标识输出内置能隙参考电压500kHz的工作频率低Ro过零放大器[2].UC3843的工作原理UC3843有4种封装形式,一种是14pin双列直插和SOP-14,另一种是8pin双列直插和SOP-8。
我们以最简的8pin封装简述其工作原理。
[IMG]20072289575883293.gif[/IM G] pin(1)是补偿端,外接电阻电容元件以补偿误差放大器的频率特性。
第(2)脚是反馈端,将取样电压加至误差放大器的反相输入端,再与同相输入端的基准电压进行比较,输出误差控制电压。
第(3)脚接过流检测电阻,组成过流保护电路。
RT/RC为锯齿波振荡器的定时电阻和电容的公共端,内部基准电压为VREF=5V。
UC3842 UC3843原理UC3842A UC3843A 是高性能固定频率电流模式控制器专为离线和直流至直流变换器应用而设计,为设计人员提供只需最少外部元件就能获得成本效益高的解决方案。
这些集成电路具有可微调的振荡器、能进行精确的占空比控制、温度补偿的参考、高增益误差放大器。
电流取样比较器和大电流图腾柱式输出,是驱动功率MOSFET的理想器件。
其它的保护特性包括输入和参考欠压锁定,各有滞后、逐周电流限制、可编程输出静区时间和单个脉冲测量锁存。
这些器件可提供8脚双列直插塑料封装和14脚塑料表面贴装封装(SO-14)。
SO-14封装的图腾柱式输出级有单独的电源和接地管脚。
UC3842A 有16V(通)和10 伏(断)低压锁定门限,十分适合于离线变换器。
UC3843A是专为低压应用设计的,低压锁定门限为8.5伏(通)和7.6V(断)。
特点:微调的振荡器放电电流,可精确控制占空比.电流模式工作到500KHZ自动前馈补偿锁存脉宽调制,可逐周限流内部微调的参考电压,带欠压锁定大电流图腾柱输出欠压锁定,带滞后低启动和工作电流直接与安森美半导体的SENSEFET产品接口下图是一个显示器的UC3842应用电路图UC3842好坏的判断鉴别方法在国内电子设备当中,电源PWM控制电路最常用的集成电路型号就是UC3842(或KA3842)。
也就是因为常常遇到,对它也有一些之得,下面简单介绍一下UC3842好坏的判断方法:在更换完周边损坏的元件后,先不装开关管(MOSFET),加电测量UC3842的7脚电压,若电压在10-17V间波动,其余各脚也分别有波动的电压,则说明电路已起振,UC3842基本正常;若7脚电压低,其余接脚无电压或不波动,则UC3842已损坏。
在UC3842的7、5脚间外加+17V左右的直流电压,若测8脚有+5V电压,1、2、4、6脚也有不同的电压,则UC3842基本正常,工作电流小,自身不易损坏.它损坏的最常见原因是电源开关管(MOSFET)短路后,高电压从G极加到其6脚而致使其烧毁.而有些机型中省去了G极接地的保护二极体,则电源开关管(MOSFET)损坏时,UC3842和G极外接的限流电阻必坏.此时直接更换即可。
开关电源原理U C3843开关电源原理一、开关电源的电路组成:开关电源的主要电路是由输入电磁干扰滤波器(EMI)、整流滤波电路、功率变换电路、PWM控制器电路、输出整流滤波电路组成。
辅助电路有输入过欠压保护电路、输出过欠压保护电路、输出过流保护电路、输出短路保护电路等。
开关电源的电路组成方框图如下:二、输入电路的原理及常见电路:1、AC输入整流滤波电路原理:①防雷电路:当有雷击,产生高压经电网导入电源时,由MOV1、MOV2、MOV3:F1、F2、F3、FDG1组成的电路进行保护。
当加在压敏电阻两端的电压超过其工作电压时,其阻值降低,使高压能量消耗在压敏电阻上,若电流过大,F1、F2、F3会烧毁保护后级电路。
②输入滤波电路:C1、L1、C2、C3组成的双π型滤波网络主要是对输入电源的电磁噪声及杂波信号进行抑制,防止对电源干扰,同时也防止电源本身产生的高频杂波对电网干扰。
当电源开启瞬间,要对C5充电,由于瞬间电流大,加RT1(热敏电阻)就能有效的防止浪涌电流。
因瞬时能量全消耗在RT1电阻上,一定时间后温度升高后RT1阻值减小(RT1是负温系数元件),这时它消耗的能量非常小,后级电路可正常工作。
③整流滤波电路:交流电压经BRG1整流后,经C5滤波后得到较为纯净的直流电压。
若C5容量变小,输出的交流纹波将增大。
2、 DC输入滤波电路原理:①输入滤波电路:C1、L1、C2组成的双π型滤波网络主要是对输入电源的电磁噪声及杂波信号进行抑制,防止对电源干扰,同时也防止电源本身产生的高频杂波对电网干扰。
C3、C4为安规电容,L2、L3为差模电感。
② R1、R2、R3、Z1、C6、Q1、Z2、R4、R5、Q2、RT1、C7组成抗浪涌电路。
在起机的瞬间,由于C6的存在Q2不导通,电流经RT1构成回路。
当C6上的电压充至Z1的稳压值时Q2导通。
如果C8漏电或后级电路短路现象,在起机的瞬间电流在RT1上产生的压降增大,Q1导通使Q2没有栅极电压不导通,RT1将会在很短的时间烧毁,以保护后级电路。
开关电源原理一、开关电源的电路组成:开关电源的主要电路是由输入电磁干扰滤波器(EMI)、整流滤波电路、功率变换电路、PWM控制器电路、输出整流滤波电路组成。
辅助电路有输入过欠压保护电路、输出过欠压保护电路、输出过流保护电路、输出短路保护电路等。
开关电源的电路组成方框图如下:二、输入电路的原理及常见电路:1、AC输入整流滤波电路原理:①防雷电路:当有雷击,产生高压经电网导入电源时,由MOV1、MOV2、MOV3:F1、F2、F3、FDG1组成的电路进行保护。
当加在压敏电阻两端的电压超过其工作电压时,其阻值降低,使高压能量消耗在压敏电阻上,若电流过大,F1、F2、F3会烧毁保护后级电路。
②输入滤波电路:C1、L1、C2、C3组成的双π型滤波网络主要是对输入电源的电磁噪声及杂波信号进行抑制,防止对电源干扰,同时也防止电源本身产生的高频杂波对电网干扰。
当电源开启瞬间,要对C5充电,由于瞬间电流大,加RT1(热敏电阻)就能有效的防止浪涌电流。
因瞬时能量全消耗在RT1电阻上,一定时间后温度升高后RT1阻值减小(RT1是负温系数元件),这时它消耗的能量非常小,后级电路可正常工作。
③整流滤波电路:交流电压经BRG1整流后,经C5滤波后得到较为纯净的直流电压。
若C5容量变小,输出的交流纹波将增大。
2、DC输入滤波电路原理:①输入滤波电路:C1、L1、C2组成的双π型滤波网络主要是对输入电源的电磁噪声及杂波信号进行抑制,防止对电源干扰,同时也防止电源本身产生的高频杂波对电网干扰。
C3、C4为安规电容,L2、L3为差模电感。
② R1、R2、R3、Z1、C6、Q1、Z2、R4、R5、Q2、RT1、C7组成抗浪涌电路。
在起机的瞬间,由于C6的存在Q2不导通,电流经RT1构成回路。
当C6上的电压充至Z1的稳压值时Q2导通。
如果C8漏电或后级电路短路现象,在起机的瞬间电流在RT1上产生的压降增大,Q1导通使Q2没有栅极电压不导通,RT1将会在很短的时间烧毁,以保护后级电路。
UC3842UC3843工作原理参数资料电路分析及维修方法v一、工作原理:1.输入电压稳压:2.参考电压:3.误差放大器:误差放大器与参考电压和反馈电压进行比较,产生控制信号,使输出电压保持在设定值。
4.电流模式控制:电流模式控制是UC3842/43的核心功能。
通过外接电流感测电阻将电压转换成电流,然后进行误差放大和反馈。
5.PWM控制:PWM控制器与误差放大器和电流模式控制器协同工作,根据误差放大器的控制信号和电流模式控制器的反馈信号,产生对开关管的PWM控制信号,控制开关管的通断。
6.开关管驱动:二、参数资料:1.输入电压范围:8V至20V2.输出功率范围:5W至150W3.输出电压范围:0.5V至5V(通常为12V、15V等)4.输出电流范围:0A至2A5.PWM频率范围:50kHz至500kHz6.工作温度范围:-40℃至125℃三、电路分析:1.输入电源电路:通过电阻分压电路将输入电压接入UC3842/43的供电管脚。
2.外部电感:用于限流。
3.故障保护电路:包括过电流保护、过载保护等功能。
4.参考电压调节电路:通过外接分压电阻网络调整参考电压,用于电流模式控制和误差放大器。
5.误差放大器:用于比较参考电压和反馈电压,产生控制信号,保持输出电压稳定。
6.电流模式控制:通过外接电流感测电阻将电压转换为电流,然后进行误差放大和反馈。
7.PWM控制:根据误差放大器的控制信号和电流模式控制器的反馈信号,生成对开关管驱动信号。
8.开关管驱动:将PWM信号驱动外部开关管,实现对输出电压的调节和稳压控制。
在维修UC3842和UC3843的电路时,一般需要先排除其他外部元件故障,然后再考虑芯片本身是否损坏。
维修UC3842和UC3843电路的常见方法如下:1.检查输入电压:确认输入电压是否正常,排除电源问题。
2.检查电感和变压器:检查电感和变压器的绕组是否损坏或短路。
3.检查反馈电路:检查反馈电路中的电阻、电容、二极管等元件是否正常,是否有短路或开路现象。
开关电源原理一、开关电源的电路组成:开关电源的主要电路是由输入电磁干扰滤波器(EMI)、整流滤波电路、功率变换电路、PWM 控制器电路、输出整流滤波电路组成。
辅助电路有输入过欠压保护电路、输出过欠压保护电路、输出过流保护电路、输出短路保护电路等。
开关电源的电路组成方框图如下:二、输入电路的原理及常见电路:1、AC输入整流滤波电路原理:防雷电路:当有雷击,产生高压经电网导入电源时,由MOV1、MOV2、MOV3:F1、F2、F3、FDG1组成的电路进行保护。
当加在压敏电阻两端的电压超过其工作电压时,其阻值降低,使高压能量消耗在压敏电阻上,若电流过大,F1、F2、F3会烧毁保护后级电路。
②输入滤波电路:C1、L1、C2、C3组成的双π型滤波网络主要是对输入电源的电磁噪声及杂波信号进行抑制,防止对电源干扰,同时也防止电源本身产生的高频杂波对电网干扰。
当电源开启瞬间,要对C5充电,由于瞬间电流大,加RT1(热敏电阻)就能有效的防止浪涌电流。
因瞬时能量全消耗在RT1电阻上,一定时间后温度升高后RT1阻值减小(RT1是负温系数元件),这时它消耗的能量非常小,后级电路可正常工作。
③整流滤波电路:交流电压经BRG1整流后,经C5滤波后得到较为纯净的直流电压。
若C5容量变小,输出的交流纹波将增大。
2、DC输入滤波电路原理:输入滤波电路:C1、L1、C2组成的双π型滤波网络主要是对输入电源的电磁噪声及杂波信号进行抑制,防止对电源干扰,同时也防止电源本身产生的高频杂波对电网干扰。
C3、C4为安规电容,L2、L3为差模电感。
②R1、R2、R3、Z1、C6、Q1、Z2、R4、R5、Q2、RT1、C7组成抗浪涌电路。
在起机的瞬间,由于C6的存在Q2不导通,电流经RT1构成回路。
当C6上的电压充至Z1的稳压值时Q2导通。
如果C8漏电或后级电路短路现象,在起机的瞬间电流在RT1上产生的压降增大,Q1导通使Q2没有栅极电压不导通,RT1将会在很短的时间烧毁,以保护后级电路。
UC3843的应用1. UC3843是高性能固定频率电流模式控制器专为离线和直线至直流变换器应用而设计,为设计人员提供只需最少外部元件就能获得成本效益高的解决方案。
这些集成电路具有可微调的振荡器、能进行精确的占空比控制、温度补偿的参考、高效益误差放大器。
电流取样比较器和大电流图腾柱式输出,是驱动功率MOSFET 的理想器件。
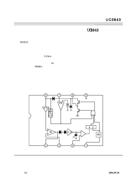
UC3843引脚图如图1所示。
图1 UC3843引脚图UC3843应用原理图如图2 所示。
C 1104C 22.7n FC 3104C 4104C 5100u FC 6471C 7103C 8300C 9103+C 101000u FR 112k ΩR 21k ΩR 310ΩR 4470k ΩR 528k ΩR 62k ΩR 70.1Ω17645382U 1U C3843Q 1IRF 540V CCR p 12k ΩD 1FR 157L11.03mHO UT图2 UC3843应用原理图该电路是使用UC3843制作的Boost 升压电路。
输入电压是12V ,输出电压为30.9V ,输出电流为40mA 。
工作频率由1R ,2C 确定。
1R 在大于5k Ω时,工作频率可由下式确定:2121C R f π=。
反馈分压由1p R ,5R 和6R 构成。
反馈输入电压为2.5V ,经计算,6R 取2k Ω,5R 取28k Ω,1p R 取1k Ω。
调试时,调节1p R ,使输出电压为30.9V 。
3R 为场效应管门极限流电阻。
4R ,7C ,8C 构成误差放大器的频率补偿网络。
2R ,6C 构成RC 滤波器,防止限流电阻7R 上的噪声使UC3843产生误保护操作。
3C ,4C 为退耦电容,5C 为旁路电容。
以减小开关噪声对供电电源的影响。
1C 为退耦电容,减小开关噪声对UC3843输出基准源的影响。
9C 为退耦电容,减小开关噪声对误差放大器的影响。
电流连续条件下PFC 电感可由下式确定。
⑴ 确定输出电压U o输入电网电压一般都有一定的变化范围(U in ±Δ%),为了输入电流很好地跟踪输入电压,Boost 级的输出电压应当高于输入最高电压的峰值,但因为功率耐压由输出电压决定,输出电压一般是输入最高峰值电压的1.05~1.1倍。
UC3843中文资料1. 引言UC3843是一种通用型的PWM控制器,广泛应用在各种开关电源和其他电源应用中。
本文将介绍UC3843的主要特性、工作原理和典型应用。
2. 主要特性•输入电压范围:4.5V至35V•输出电压范围: 0V至30V•输出电流范围:1A至200A•PWM频率范围:30 kHz至400 kHz•内置过压保护和短路保护功能3. 工作原理UC3843主要通过内部误差放大器和PWM比较器实现电压反馈控制和当前模式控制。
其基本工作原理如下: 1. 输入电压通过限流电阻限制电流,并与内部基准电压进行比较。
2.误差放大器将比较结果放大,并通过PWM比较器和锁相环控制产生PWM信号。
3. PWM信号经过漏极极限控制电路保护驱动电路,控制输出电压和输出功率。
4. 典型应用UC3843广泛应用于各种开关电源和其他电源应用中,以下是一些典型应用示例: ### 4.1 开关电源 UC3843作为PWM控制器,可以用于设计各种开关电源,如离线开关电源、DC/DC变换器和AC/DC变换器。
其稳定的工作性能和广泛的输入电压范围使其在电源设计中非常有用。
### 4.2 LED驱动器UC3843可以应用于LED照明领域,用于设计LED驱动器。
LED驱动器通常需要稳定的电流输出,通过控制UC3843的PWM信号,可以实现对LED电流的精确控制。
### 4.3 电动车充电器 UC3843也可以应用于电动车充电器的设计中。
通过控制UC3843的PWM信号和电流反馈回路,可以实现对电池充电的精确控制,提高充电效率和安全性。
5. 优缺点UC3843作为一种通用型PWM控制器,具有以下优点: - 广泛的应用范围,适用于各种电源应用。
- 宽输入电压范围和稳定的工作性能。
- 内置过压和短路保护功能,提高系统的可靠性和安全性。
然而,UC3843也有一些缺点: - 整体芯片成本较高,不适用于低成本应用。
- 对于初次使用者而言,上手难度较大,需要了解一些电源设计的基础知识。
⼀个初学者对UC3842UC3843开关电源的理解★题外话:作为⼀个初学者,就我个⼈⽽⾔,我最需要的⼊门资料是简答、易懂,最重要的是严谨。
不过,我在⽹上搜集了⼀些资料,总是不令⼈满意,总是不知不觉掉⼊了某⼀个坑⾥,不可⾃拔,因此,⾃⼰总结⼀些资料,⼒求严谨、简答、明了,使后进者避免误区。
由于⾃⼰只是⼀个普通技术⼈员,我很少看含有⼤量数据的计算的资料,更侧重于定性分析,同时,也由于⾃⼰也是初学者,实践经验⽐较少,若有错误,敬请各位指教。
★ UC3842/UC3843开关电源的理解(⼀)UC3842/UC3843开关电源是⾼频开关电源,与低频开关电源相对应。
⾼频开关电源是先把⼯频(50Hz)220VAC先转换为⼏⼗KHz,通过⾼频变压器隔离、降压,得到所需的直流电压。
⽽低频开关电源是直接将50Hz 220VAC通过低频变压器,转换为所需电压。
UC3842/UC3843是电流型PWM开关电源控制器。
先解释⼀下PWM,PWM(Pulse Width Modulation)为脉冲宽度调制,简称脉宽调制,是将模拟信号转换为脉波的⼀种技术,⼀般转换后脉波的周期固定,但脉波的占空⽐会依模拟信号的⼤⼩⽽改变。
PWM技术是⼀种对模拟信号电平的数字编码⽅法,通过使⽤⾼分辨率计数器(调制频率)调制⽅波的占空⽐,从⽽实现对⼀个模拟信号的电平进⾏编码。
其最⼤的优点是从处理器到被控对象之间的所有信号都是数字形式的,⽆需再进⾏数模转换过程;⽽且对噪声的抗⼲扰能⼒也⼤⼤增强(噪声只有在强到⾜以将逻辑值改变时,也可能对数字信号产⽣实质的影响),这也是PWM在通讯等信号传输⾏业得到⼤量应⽤的主要原因。
⽽在开关电源中,脉冲宽度调制(PWM)使⽤的是固定的开关频率(周期),可变的开关导通时间。
低频开关电源现在已经很少了。
低频开关电源就是使⽤⽐较笨重的低频变压器,进⾏降压,⽐如,通过低频变压器,直接把⼯频的220V降到⼯频24V,这就形成了⼀个简单的交流24V电源,如果需要直流24V,只需把⼯频24V经过整流、稳压、滤波,就得到了直流24V电源,也就是低频开关电源。
uc3843工作原理UC3843是一款常见的PWM控制器芯片,它常用于开关电源和LED驱动等电子设备中。
UC3843通过控制开关管的开关时间和非开关时间,实现对输出电压的稳定调节。
接下来,我将详细解释UC3843的工作原理。
UC3843的基本工作原理是基于PWM(脉宽调制)技术。
PWM技术是一种通过调整周期内的开关时间和非开关时间的方法,来控制输出电压和电流的技术。
UC3843的工作原理可以分为以下几个部分:1.参考电压生成器:UC3843内部有一个参考电压生成器,它提供一个稳定的参考电压作为比较器的参考。
这个参考电压通常为2.5V。
2.错误放大器:UC3843内部有一个比较器,它将输出电压与参考电压进行比较,并产生一个误差信号。
如果输出电压低于参考电压,那么误差信号就会为高电平,而输出电压高于参考电压时,误差信号为低电平。
3.脉宽调制逻辑:UC3843将误差信号输入给一个脉宽调制逻辑,这个逻辑会根据误差信号的高低来控制开关管的开关时间和非开关时间。
当误差信号为高电平时,开关管会被开启,使得电流能够通过电感进入负载。
当误差信号为低电平时,开关管会被关闭,使得电流无法通过电感进入负载。
4.反馈电路:UC3843通过反馈电路来测量输出电压,并将测量值与参考电压进行比较,从而产生误差信号。
这个反馈电路通常由电阻和电容组成。
通过调整反馈电路中的电阻和电容的数值,可以实现对输出电压的调节。
5.输出滤波:UC3843的输出端通常会连接一个输出滤波电路,它由电感和电容组成。
这个滤波电路可以滤除输出端的高频噪声,保证输出电压的稳定性。
6.保护电路:UC3843还内置有过电流保护和过温保护等保护电路,以保护电路和负载的安全性。
总结起来,UC3843的工作原理是通过控制开关管的开关时间和非开关时间,来实现对输出电压的稳定调节。
它通过参考电压生成器、比较器、脉宽调制逻辑、反馈电路和滤波电路等器件和电路组成,实现了精确可靠的PWM调节功能。
开关电源原理一、开关电源的电路组成:开关电源的主要电路是由输入电磁干扰滤波器(EMI)、整流滤波电路、功率变换电路、PWM 控制器电路、输出整流滤波电路组成。
辅助电路有输入过欠压保护电路、输出过欠压保护电路、输出过流保护电路、输出短路保护电路等。
开关电源的电路组成方框图如下:二、输入电路的原理及常见电路:1、AC输入整流滤波电路原理:①防雷电路:当有雷击,产生高压经电网导入电源时,由MOV1、MOV2、MOV3:F1、F2、F3、FDG1组成的电路进行保护。
当加在压敏电阻两端的电压超过其工作电压时,其阻值降低,使高压能量消耗在压敏电阻上,若电流过大,F1、F2、F3会烧毁保护后级电路。
②输入滤波电路:C1、L1、C2、C3组成的双π型滤波网络主要是对输入电源的电磁噪声及杂波信号进行抑制,防止对电源干扰,同时也防止电源本身产生的高频杂波对电网干扰。
当电源开启瞬间,要对C5充电,由于瞬间电流大,加RT1(热敏电阻)就能有效的防止浪涌电流。
因瞬时能量全消耗在RT1电阻上,一定时间后温度升高后RT1阻值减小(RT1是负温系数元件),这时它消耗的能量非常小,后级电路可正常工作。
③整流滤波电路:交流电压经BRG1整流后,经C5滤波后得到较为纯净的直流电压。
若C5容量变小,输出的交流纹波将增大。
2、DC输入滤波电路原理:①输入滤波电路:C1、L1、C2组成的双π型滤波网络主要是对输入电源的电磁噪声及杂波信号进行抑制,防止对电源干扰,同时也防止电源本身产生的高频杂波对电网干扰。
C3、C4为安规电容,L2、L3为差模电感。
②R1、R2、R3、Z1、C6、Q1、Z2、R4、R5、Q2、RT1、C7组成抗浪涌电路。
在起机的瞬间,由于C6的存在Q2不导通,电流经RT1构成回路。
当C6上的电压充至Z1的稳压值时Q2导通。
如果C8漏电或后级电路短路现象,在起机的瞬间电流在RT1上产生的压降增大,Q1导通使Q2没有栅极电压不导通,RT1将会在很短的时间烧毁,以保护后级电路。
三、功率变换电路:1、MOS管的工作原理:目前应用最广泛的绝缘栅场效应管是MOSFET(MOS管),是利用半导体表面的电声效应进行工作的。
也称为表面场效应器件。
由于它的栅极处于不导电状态,所以输入电阻可以大大提高,最高可达105欧姆,MOS管是利用栅源电压的大小,来改变半导体表面感生电荷的多少,从而控制漏极电流的大小。
2、常见的原理图:3、工作原理:R4、C3、R5、R6、C4、D1、D2组成缓冲器,和开关MOS管并接,使开关管电压应力减少,EMI减少,不发生二次击穿。
在开关管Q1关断时,变压器的原边线圈易产生尖峰电压和尖峰电流,这些元件组合一起,能很好地吸收尖峰电压和电流。
从R3测得的电流峰值信号参与当前工作周波的占空比控制,因此是当前工作周波的电流限制。
当R5上的电压达到1V时,UC3842停止工作,开关管Q1立即关断。
R1和Q1中的结电容CGS、CGD一起组成RC网络,电容的充放电直接影响着开关管的开关速度。
R1过小,易引起振荡,电磁干扰也会很大;R1过大,会降低开关管的开关速度。
Z1通常将MOS管的GS电压限制在18V以下,从而保护了MOS管。
Q1的栅极受控电压为锯形波,当其占空比越大时,Q1导通时间越长,变压器所储存的能量也就越多;当Q1截止时,变压器通过D1、D2、R5、R4、C3释放能量,同时也达到了磁场复位的目的,为变压器的下一次存储、传递能量做好了准备。
IC根据输出电压和电流时刻调整着⑥脚锯形波占空比的大小,从而稳定了整机的输出电流和电压。
C4和R6为尖峰电压吸收回路。
4、推挽式功率变换电路:Q1和Q2将轮流导通。
5、有驱动变压器的功率变换电路:T2为驱动变压器,T1为开关变压器,TR1为电流环。
四、输出整流滤波电路:1、正激式整流电路:T1为开关变压器,其初极和次极的相位同相。
D1为整流二极管,D2为续流二极管,R1、C1、R2、C2为削尖峰电路。
L1为续流电感,C4、L2、C5组成π型滤波器。
2、反激式整流电路:T1为开关变压器,其初极和次极的相位相反。
D1为整流二极管,R1、C1为削尖峰电路。
L1为续流电感,R2为假负载,C4、L2、C5组成π型滤波器。
3、同步整流电路:工作原理:当变压器次级上端为正时,电流经C2、R5、R6、R7使Q2导通,电路构成回路,Q2为整流管。
Q1栅极由于处于反偏而截止。
当变压器次级下端为正时,电流经C3、R4、R2使Q1导通,Q1为续流管。
Q2栅极由于处于反偏而截止。
L2为续流电感,C6、L1、C7组成π型滤波器。
R1、C1、R9、C4为削尖峰电路。
五、稳压环路原理:1、反馈电路原理图:2、工作原理:当输出U0升高,经取样电阻R7、R8、R10、VR1分压后,U1③脚电压升高,当其超过U1②脚基准电压后U1①脚输出高电平,使Q1导通,光耦OT1发光二极管发光,光电三极管导通,UC3842①脚电位相应变低,从而改变U1⑥脚输出占空比减小,U0降低。
当输出U0降低时,U1③脚电压降低,当其低过U1②脚基准电压后U1①脚输出低电平,Q1不导通,光耦OT1发光二极管不发光,光电三极管不导通,UC3842①脚电位升高,从而改变U1⑥脚输出占空比增大,U0升高。
周而复始,从而使输出电压保持稳定。
调节VR1可改变输出电压值。
反馈环路是影响开关电源稳定性的重要电路。
如反馈电阻电容错、漏、虚焊等,会产生自激振荡,故障现象为:波形异常,空、满载振荡,输出电压不稳定等。
六、短路保护电路:1、在输出端短路的情况下,PWM控制电路能够把输出电流限制在一个安全范围内,它可以用多种方法来实现限流电路,当功率限流在短路时不起作用时,只有另增设一部分电路。
2、短路保护电路通常有两种,下图是小功率短路保护电路,其原理简述如下:当输出电路短路,输出电压消失,光耦OT1不导通,UC3842①脚电压上升至5V左右,R1与R2的分压超过TL431基准,使之导通,UC3842⑦脚VCC电位被拉低,IC停止工作。
UC3842停止工作后①脚电位消失,TL431不导通UC3842⑦脚电位上升,UC3842重新启动,周而复始。
当短路现象消失后,电路可以自动恢复成正常工作状态。
3、下图是中功率短路保护电路,其原理简述如下:当输出短路,UC3842①脚电压上升,U1 ③脚电位高于②脚时,比较器翻转①脚输出高电位,给C1充电,当C1两端电压超过⑤脚基准电压时U1⑦脚输出低电位,UC3842①脚低于1V,UCC3842 停止工作,输出电压为0V,周而复始,当短路消失后电路正常工作。
R2、C1是充放电时间常数,阻值不对时短路保护不起作用。
4、下图是常见的限流、短路保护电路。
其工作原理简述如下:当输出电路短路或过流,变压器原边电流增大,R3 两端电压降增大,③脚电压升高,UC3842⑥脚输出占空比逐渐增大,③脚电压超过1V时,UC3842关闭无输出。
5、下图是用电流互感器取样电流的保护电路,有着功耗小,但成本高和电路较为复杂,其工作原理简述如下:输出电路短路或电流过大,TR1次级线圈感应的电压就越高,当UC3842③脚超过1伏,UC3842 停止工作,周而复始,当短路或过载消失,电路自行恢复。
七、输出端限流保护上图是常见的输出端限流保护电路,其工作原理简述如上图:当输出电流过大时,RS(锰铜丝)两端电压上升,U1③脚电压高于②脚基准电压,U1①脚输出高电压,Q1导通,光耦发生光电效应,UC3842①脚电压降低,输出电压降低,从而达到输出过载限流的目的。
八、输出过压保护电路的原理:输出过压保护电路的作用是:当输出电压超过设计值时,把输出电压限定在一安全值的范围内。
当开关电源内部稳压环路出现故障或者由于用户操作不当引起输出过压现象时,过压保护电路进行保护以防止损坏后级用电设备。
应用最为普遍的过压保护电路有如下几种:1、可控硅触发保护电路:如上图,当Uo1输出升高,稳压管(Z3)击穿导通,可控硅(SCR1)的控制端得到触发电压,因此可控硅导通。
Uo2电压对地短路,过流保护电路或短路保护电路就会工作,停止整个电源电路的工作。
当输出过压现象排除,可控硅的控制端触发电压通过R对地泄放,可控硅恢复断开状态。
2、光电耦合保护电路:如上图,当Uo有过压现象时,稳压管击穿导通,经光耦(OT2)R6到地产生电流流过,光电耦合器的发光二极管发光,从而使光电耦合器的光敏三极管导通。
Q1基极得电导通,3842的③脚电降低,使IC关闭,停止整个电源的工作,Uo为零,周而复始,。
3、输出限压保护电路:输出限压保护电路如下图,当输出电压升高,稳压管导通光耦导通,Q1基极有驱动电压而道通,UC3842③电压升高,输出降低,稳压管不导通,UC3842③电压降低,输出电压升高。
周而复始,输出电压将稳定在一范围内(取决于稳压管的稳压值)。
4、输出过压锁死电路:图A的工作原理是,当输出电压Uo升高,稳压管导通,光耦导通,Q2基极得电导通,由于Q2的导通Q1基极电压降低也导通,Vcc电压经R1、Q1、R2使Q2始终导通,UC3842③脚始终是高电平而停止工作。
在图B中,UO升高U1③脚电压升高,①脚输出高电平,由于D1、R1的存在,U1①脚始终输出高电平Q1始终导通,UC3842①脚始终是低电平而停止工作。
九、功率因数校正电路(PFC):1、原理示意图:2、工作原理:输入电压经L1、L2、L3等组成的EMI滤波器,BRG1整流一路送PFC电感,另一路经R1、R2分压后送入PFC控制器作为输入电压的取样,用以调整控制信号的占空比,即改变Q1的导通和关断时间,稳定PFC输出电压。
L4是PFC电感,它在Q1导通时储存能量,在Q1关断时施放能量。
D1是启动二极管。
D2是PFC整流二极管,C6、C7滤波。
PFC电压一路送后级电路,另一路经R3、R4分压后送入PFC控制器作为PFC 输出电压的取样,用以调整控制信号的占空比,稳定PFC输出电压。
十、输入过欠压保护:1、原理图:2、工作原理:AC输入和DC输入的开关电源的输入过欠压保护原理大致相同。
保护电路的取样电压均来自输入滤波后的电压。
取样电压分为两路,一路经R1、R2、R3、R4分压后输入比较器3脚,如取样电压高于2脚基准电压,比较器1脚输出高电平去控制主控制器使其关断,电源无输出。
另一路经R7、R8、R9、R10分压后输入比较器6脚,如取样电压低于5脚基准电压,比较器7脚输出高电平去控制主控制器使其关断,电源无输出。
十一、电池管理:1、电池管理原理图:当两台电源并机工作时,其输出端是并接在一起的,均流信号线也连接在一起。
现在假设电源A的输出电流Io1大于电源B的输出电流Io2,在两台电源内部的电流取样电压就会A高于B,也就是JL1+高于JL2+,而JL1+和JL2+是接在同一条线上(均流母线),因此JL2+升高,通过电源B内部均流电路的控制迫使其输出电压升高,Io2增大,Io1减小(负载电流不变);Io2高于Io1时,其控制过程刚好相反,如此循环,最终使两台电源的输出电压、电流保持一致。