长安cs75怎么样 长安cs75报价及图片详解
- 格式:pdf
- 大小:1.06 MB
- 文档页数:6
家用汽车产品三包凭证三包凭证编号:产品信息产品品牌: 长安牌 型号:车辆类型: 乘用车 车辆规格:小型车辆识别代号:生产日期: 年 月 日生产者信息名称: 重庆长安汽车股份有限公司 邮政编码:400023地址: 中国重庆市江北区建新东路260号 客服电话:4008886677销售者信息名称:邮政编码:地址:电话:销售日期: 年 月 日(与购车发票时间一致)三包条款汽车产品包修期: 3年或60,000公里,以先到者为准。
汽车产品三包有效期: 2年或50,000公里,以先到者为准。
其它三包责任承诺以下零部件包修期为4年或100,000公里,以先到者为准:凸轮轴、凸轮轴正时链轮、气缸盖罩、气缸盖、气缸体、活塞、曲轴、连杆、活塞销、曲轴正时链轮、油底壳、进气歧管、皮带轮、张紧轮、飞轮。
销售者签章:注1:车辆类型参见GB/T 3730.1-2001,车辆规格参见GA 24.4-2005。
注2:车辆识别代号是三包凭证的唯一编号。
说明:1.三包凭证内容只适用于家用汽车产品,并与购车发票同步使用有效;2.家用汽车产品三包的详细规定和免责条款见《长安汽车维修保养手册》。
主要总成和系统的主要零件种类范围总成和系统主要零件的种类范围发动机 曲轴、主轴承、连杆、连杆轴承、活塞、活塞环、活塞销、气缸盖、凸轮轴、气门、气缸体变速器 箱体、齿轮、轴类、轴承、箱内动力传动元件(含离合器、制动器)转向系统 转向机总成、转向柱、转向万向节、转向拉杆(不含球头)、转向节制动系统 制动主缸、轮缸、助力器、制动踏板及其支架悬架系统 弹簧(螺旋弹簧、扭杆弹簧、钢板弹簧、空气弹簧、液压弹簧等)、控制臂、连杆前/后桥 桥壳、主减速器、差速器、传动轴、半轴车身 车身骨架、副车架、纵梁、横梁、前后车门本体易损耗零部件种类范围及质量保证期易损耗零部件 质量保证期(以先到者为准)空气滤清器 3个月或5,000公里空调滤清器 3个月或5,000公里机油滤清器 3个月或5,000公里燃料滤清器 3个月或5,000公里火花塞 3个月或5,000公里制动衬片 3个月或5,000公里离合器片 3个月或5,000公里轮胎 3个月或5,000公里蓄电池 1年或20,000公里遥控器电池 3个月或5,000公里灯泡 3个月或5,000公里刮水器刮片 3个月或5,000公里 保险丝及普通继电器(不含集成控制单元) 3个月或5,000公里退换车的使用补偿系数及计算公式:使用补偿系数n=0.8%;使用补偿费用的计算公式为:使用补偿费用=[(车价款(元)×行驶里程(km))/1000]×n。
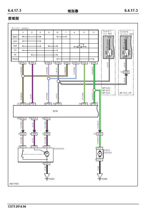
6.4.17-3 6.4.17-3雨刮器前雨刮6.4.17-4 6.4.17-4雨刮器后雨刮(MT标准、MT舒适、MT豪华)6.4.17-5 6.4.17-5雨刮器后雨刮 (MT领先、AT)6.4.17-6 6.4.17-6雨刮器仪表线束接发动机舱线束B发动机舱线束接仪表线束B Array仪表线束接发动机舱线束E发动机舱线束接仪表线束E6.4.17-7 6.4.17-7雨刮器底盘线束接发动机舱线束B发动机舱线束接底盘线束B Array底盘线束接仪表线束C仪表线束接底盘线束C6.4.17-8 6.4.17-8雨刮器背门接底盘线束B底盘接背门线束B Array背门接底盘线束A底盘接背门线束A6.4.17-9 6.4.17-9雨刮器发动机舱电器中心 C01 Array前雨刮电机前雨刮洗涤电机6.4.17-10 6.4.17-10雨刮器后雨刮洗涤电机室内电器中心6.4.17-116.4.17-11雨刮器组合开关(雨刮端)BCM BBCM C 绿色BCM D 蓝色后雨刮电机6.4.18-1 6.4.18-1电动后视镜6.4.18-2 6.4.18-2电动后视镜折叠后视镜 (MT领先、AT)6.4.18-3 6.4.18-3电动后视镜电动后视镜及调节电机6.4.18-4 6.4.18-4电动后视镜仪表线束接右前门线束A右前门线束接仪表线束A Array仪表线束接左前门线束A左前门线束接仪表线束A6.4.18-5 6.4.18-5电动后视镜仪表线束接左前门线束B左前门线束接仪表线束B Array室内电器中心6.4.18-66.4.18-6电动后视镜BCM ABCM D 蓝色电动后视镜(左)电动后视镜开关电动后视镜(右)6.4.19-1 6.4.19-1中央门锁与车身防盗系统电源及开关信号/开关信号6.4.19-2 6.4.19-2中央门锁与车身防盗系统执行器6.4.19-3 6.4.19-3中央门锁与车身防盗系统电源及开关信号6.4.19-4 6.4.19-4中央门锁与车身防盗系统开关信号6.4.19-5 6.4.19-5中央门锁与车身防盗系统执行器仪表线束接发动机舱线束D发动机舱线束接仪表线束D底盘线束接仪表线束A仪表线束接底盘线束A底盘线束接仪表线束C仪表线束接底盘线束C底盘线束接仪表线束D仪表线束接底盘线束D左后门线束接底盘线束底盘接左后门线束右后门线束接底盘线束底盘接右后门线束背门接底盘线束A底盘接背门线束A仪表线束接右前门线束B右前门线束接仪表线束B仪表线束接左前门线束A左前门线束接仪表线束A仪表线束接左前门线束B左前门线束接仪表线束B背门接牌照灯线束牌照灯线束接背门线束引擎盖开关室内电器中心电子转向锁控制器无钥匙控制器BBCM BBCM C 绿色BCM D 蓝色钥匙未拔提醒开关右前门触开关左前门触开关后门触开关右后门触开关左后门锁电机右后门锁电机背门锁电机背门释放开关左前门车窗开关左前门锁电机右前门锁电机6.4.20-1 6.4.20-1电动车窗驾驶员侧门1 (MT、AT精英) /驾驶员侧门2 (AT尊贵)6.4.20-2 6.4.20-2电动车窗乘客侧门左后门6.4.20-3 6.4.20-3电动车窗右后门6.4.20-4 6.4.20-4电动车窗驾驶员侧门1 (MT、AT精英)6.4.20-5 6.4.20-5电动车窗驾驶员侧门2 (AT尊贵)6.4.20-6 6.4.20-6电动车窗乘客侧门6.4.20-7 6.4.20-7电动车窗左后门6.4.20-8 6.4.20-8电动车窗右后门6.4.20-9 6.4.20-9电动车窗仪表线束接发动机舱线束B发动机舱线束接仪表线束B Array底盘线束接发动机舱线束A发动机舱线束接底盘线束A6.4.20-10 6.4.20-10电动车窗仪表线束接发动机舱线束E发动机舱线束接仪表线束E Array底盘线束接发动机舱线束B发动机舱线束接底盘线束B底盘线束接仪表线束A仪表线束接底盘线束A底盘线束接仪表线束B仪表线束接底盘线束B底盘线束接仪表线束C仪表线束接底盘线束C左后门线束接底盘线束底盘接左后门线束右后门线束接底盘线束底盘接右后门线束仪表线束接右前门线束A右前门线束接仪表线束A仪表线束接右前门线束B右前门线束接仪表线束B仪表线束接左前门线束A左前门线束接仪表线束A。
本教程为傻瓜教程,适用于不问为什么的童鞋,想问为什么的可以私聊,所用软件均收集于互联网,仅供测试使用,使用后24小之内请删除。
如相关软件侵犯你的知识产权,请联系楼主删除。
感谢论坛各位小白鼠的经验之谈,部分图片引用论坛相关帖子图片,在此一并感谢。
河南车友可直接下载使用,与河南接壤的身份地图基本都保留了,地图保留了北京、天津、重庆、河北、山西、内蒙、辽宁、江苏、安徽、山东、河南、湖北、四川、贵州、云南、西藏、陕西、甘肃、青海、宁夏,所列身份车友如很少出省也可以使用,否则请先下载第3步链接中的data1.torrent种子,用迅雷下载data1.ndz地图包,然后根据下载包中视频教程修改自己适用的地图包后替换掉河南车友所用的地图包即可。
地图为凯立德秋季正式版,补丁打到SP3,DSA电子眼数据更新至12.12日阅读该帖子3遍后再开始操作。
下面开始傻瓜教程,请严格按照该教程操作,如某些步骤之前已经操作过,可直接跳过,并确保已读懂该教程再动手。
1、学会进入Wince系统并验证U盘能否升级导航使用(1)找个8G或者16G优盘或者存储卡加读卡器,个人建议使用闪迪U盘或者存储卡,因为我用金士顿的两个都进不去;(2)将找到的认为可以使用的U盘或者存储卡插入车上USB口;(3)一键启动车主按两下启动键(不踩离合),让导航和仪表盘均通电,或者把钥匙转到ACC或者ON位置,打开原车导航。
(4)点击控制面板MAIN按钮,然后点击U盘,出现下图(5)然后迅速点击控制面板上的TEL按钮出现如下界面后迅速输入:6223(6)正常情况几秒后会出现如下界面,说明此U盘可用(7)如果不出现(6界面),按1-5步骤多做几次,如果确实进不去,请换U盘,有些U盘就是进不去。
2、备份原车导航。
(准备升级到V25的可省略此步骤)(1)按1步骤进入WINCE后,点击我的设备--SD Memory会看到一个名为”AutoNavi“文件夹以及一个名为maplaunch的文件(2)用指甲尖或者笔头在文件或者文件夹上长按,会出现鼠标右键选项,选择复制;(3)窗口上方点击返回箭头(向左绿色箭头),点击Hard Disk(是你插入的U盘),长按空白处,出现粘贴选项,选择即可。
6.4.11-76.4.11-7安全气囊约束系统驾驶侧安全气囊副驾驶安全带开关乘客侧气囊右侧碰撞传感器副驾驶安全带卷收器副驾驶员座椅传感器6.4.11-86.4.11-8安全气囊约束系统驾驶员侧面气囊主驾驶安全带开关驾驶员侧碰传感器驾驶员安全带卷收器右侧气帘左气帘6.4.11-9 6.4.11-9安全气囊约束系统安全气囊控制器6.4.12-1 6.4.12-1仪表电源及信号6.4.12-2 6.4.12-2仪表6.4.12-3 6.4.12-3仪表电源及信号6.4.12-4 6.4.12-4仪表信号灯16.4.12-5 6.4.12-5仪表信号灯26.4.12-6 6.4.12-6仪表发动机线束接发动机舱保险盒A发动机舱保险盒接发动机线束A Array仪表线束接发动机舱线束B发动机舱线束接仪表线束B6.4.12-7 6.4.12-7仪表底盘线束接仪表线束B仪表线束接底盘线束B Array制动液位传感器机油压力传感器6.4.12-8 6.4.12-8仪表室内电器中心Array时钟弹簧(多功能开关)AUTOHOLD和EPB开关6.4.12-96.4.12-9仪表组合仪表中控面板BCM D 蓝色燃油泵6.4.13-1 6.4.13-1喇叭6.4.13-2 6.4.13-2喇叭MT标准、MT舒适、MT豪华6.4.13-3 6.4.13-3喇叭MT领先、AT6.4.13-4 6.4.13-4喇叭仪表线束接发动机舱线束B发动机舱线束接仪表线束B Array仪表线束接发动机舱线束E发动机舱线束接仪表线束E6.4.13-5 6.4.13-5喇叭发动机舱电器中心 C016.4.13-6 6.4.13-6喇叭发动机舱电器中心 C02 Array喇叭-A喇叭-B6.4.13-76.4.13-7喇叭时钟弹簧(多功能开关)BCM ABCM D 蓝色6.4.14-1 6.4.14-1点烟器&车载电源6.4.14-2 6.4.14-2点烟器&车载电源6.4.14-3 6.4.14-3点烟器&车载电源仪表线束接发动机舱线束B发动机舱线束接仪表线束B Array底盘线束接发动机舱线束A发动机舱线束接底盘线束A6.4.14-4 6.4.14-4点烟器&车载电源室内电器中心Array电源插座点烟器6.4.14-5 6.4.14-5点烟器&车载电源电源插座2电源插座16.4.15-1 6.4.15-1信息和娱乐系统电源/摄像头 (MT舒适、MT豪华、MT领先、AT)6.4.15-2 6.4.15-2信息和娱乐系统前扬声器/后扬声器6.4.15-3 6.4.15-3信息和娱乐系统电源6.4.15-4 6.4.15-4信息和娱乐系统前扬声器6.4.15-5 6.4.15-5信息和娱乐系统后扬声器6.4.15-6 6.4.15-6信息和娱乐系统摄像头 (MT舒适、MT豪华、MT领先、AT)6.4.15-7 6.4.15-7信息和娱乐系统底盘线束接仪表线束A仪表线束接底盘线束A Array底盘线束接仪表线束C仪表线束接底盘线束C6.4.15-8 6.4.15-8信息和娱乐系统底盘线束接仪表线束D仪表线束接底盘线束D Array左后门线束接底盘线束底盘接左后门线束6.4.15-9 6.4.15-9信息和娱乐系统右后门线束接底盘线束底盘接右后门线束Array背门接底盘线束A底盘接背门线束A6.4.15-10 6.4.15-10信息和娱乐系统仪表线束接右前门线束A右前门线束接仪表线束A Array仪表线束接左前门线束A左前门线束接仪表线束A6.4.15-11 6.4.15-11信息和娱乐系统背门接牌照灯线束牌照灯线束接背门线束Array室内电器中心6.4.15-126.4.15-12信息和娱乐系统开关盒时钟弹簧(多功能开关)收放机C 天线电源收放机A DVD 主机6.4.15-136.4.15-13信息和娱乐系统收放机B左后低音喇叭左后高音扬声器右后低音喇叭右后高音扬声器摄像头6.4.15-146.4.15-14信息和娱乐系统低音喇叭(左)高音喇叭(左)电动后视镜(右)高音喇叭(右)低音喇叭(右)6.4.16-1 6.4.16-1照明系统前照灯/前照灯灯光调节6.4.16-2 6.4.16-2照明系统前雾灯/后雾灯/倒车灯6.4.16-3 CS75 2014.046.4.16-3照明系统转向信号灯/位置及驻车灯。
长安CS85作者:马爽来源:《汽车与运动》2019年第03期還记得3年前询问过长安为什么采用CS55、CS75和CS95的单数命名针对旗下SUV产品线,但当年厂家并没有给出明确的答复。
当去年广州车展CS85正式亮相后,这个埋藏多年的疑问终于得到了答案。
我们眼前的这辆CS85可以说是国内第一款真正意义上的轿跑SUV车型,相比之前Coupe 设计的SUV车型,CS85拥有更加迷人的车身线条、充满诱惑力的臀部以及更加动感的外观设计语言。
虽然,我现在还不知道钟爱SUV车型的国人们对于这款轿跑SUV的接受度,但仅从工业设计方面看,这辆CS85真的是让人们眼前一亮。
面前的这辆CS85全新设计的前脸接下来将会陆续迎接CS95等车型的中期改款。
作为一款全新的家族式前脸,个人觉得CS85的设计更加彰显出了长安在设计方面的不断突破。
之前的倒纺锤形前脸得到了进一步延展,与车灯以及保险杠左右两侧的雾灯区域相连,看起来更加像一个“X”。
镀铬饰条与黑色钢琴漆材质的进气格栅运动中突显时尚。
全LED光源的灯组配合着全新设计的前脸尤为犀利。
分段式的腰线贯穿车头、车身和车尾,由于采用了轿跑设计语言所以车窗的尺寸并不大,B柱以后的车顶呈现出极度溜背式的线条直至车尾厢上沿。
虽然这种Cross的设计风格带来了更多的设计感和艺术气息,但以往轿跑式车型的车侧以及车后的视野也受到了影响。
由于是一款SUV车型,所以较高的坐姿使得车身侧面的视野得到了改善,但由于后窗的倾斜角度过大车尾的视野依旧有些压抑。
好在,CS85配备了全车影像系统,进一步降低了视野盲区提高了驾驶安全性。
车尾由一条镀铬材质的线条贯穿至尾灯,下方的保险杠也采用了镀铬材质的装饰条,这种设计几明确划分了功能区域也能为车尾带来更佳的层次感。
毕竟是一辆SUV属性的车型,所以CS85的车身包围都采用了黑色塑料材质的防擦条。
4720mm x1845mm x1665mm的车身尺寸和BMW X4大相径庭,不过通过车身尺寸我们也能够看出这台CS85和CS75的“血缘”关系。
10万元左右国产SUV买哪款?随着城市化进程的加快,SUV已经成为了很多人的出行首选,同时在SUV市场中,国产SUV也在不断地涌现出来。
而对于那些准备购买SUV的人来说,面对繁多的车型,该如何选择呢?本文将从外观、空间、动力、品质和价值这五个方面,为您推荐一些价格在10万元左右的好的国产SUV车型。
一、外观外观设计是很多人选择车型的重要因素,特别是对于那些爱美的女性消费者来说。
下面两款车型,无论从造型还是细节方面来看,都可以满足消费者的需求。
1. 创酷创酷是一款以年轻人为主要消费群体的SUV。
它整个车身线条流畅,搭载了大量的运动元素。
车头的格栅采用了溜溜球式的造型,并且上面镶嵌着蓝色的“CHEVROLET”字样。
同时,车身尺寸中等,轮圈尺寸也适中,既不突兀也不过于低调。
2. 瑞虎7瑞虎7的外观设计更加注重豪华感。
它采用了家族式的设计风格,前脸嵌入大面积的进气格栅,边缘还配备了大量的镀铬件,整个车身看上去非常的大气。
同时,车辆的车身线条十分流畅,整车的轮廓也非常协调。
尤其是瑞虎7配备了带有LED日间行车灯的前大灯,这既提高了车辆的辨识度,同时也增加了整车的时尚感。
二、空间对于购买SUV的消费者来说,空间是一个非常重要的因素。
毕竟SUV主要的优势就是它拥有更大的乘坐空间,那么下面就推荐一些空间较大的国产SUV车型。
1. 奇瑞Tiggo8奇瑞Tiggo8的最大优势就是它拥有足够的空间,可以满足中大型家庭出行的需求。
它的三排座位布局可以为7人提供非常良好的乘坐空间。
同时,Tiggo8的后排座椅可放倒,后车厢空间也非常的宽敞,即使长途出行也绰绰有余。
2. 星途TX星途TX是一款轴距超过2.85米的SUV。
在国产SUV车型中,它的轴距是比较长的,同时车内空间也给人感觉非常宽敞。
另外,星途TX的车内采用了多项人性化设计,例如座椅的设计比较舒适,仪表盘也非常的简洁实用。
三、动力SUV本身的性能当然也是购买决策的重要因素,下面就推荐一些动力比较出色的国产SUV车型。
长安cs75plus1.5t自动尊享试用说明长安CS75PLUS 1.5T自动尊享试用说明
一、试用内容
1.长安CS75PLUS 1.5T自动轿车的真实体验。
2.购买长安CS75PLUS 1.5T自动轿车及相关服务礼品包的特别优惠。
二、试用方式
1.提前预约:提前联系当地长安4S店试驾长安CS75PLUS 1.5T自动轿车,享受试驾服务。
2.注册会员:登录长安汽车官网,完成会员注册,即可获得购车优惠及特惠礼品包。
三、试用费用
1.试驾费用:完成试驾及相关服务,每人收取80元费用(含保险费)。
2.购车费用:按照市场价格计算,购买长安CS75PLUS 1.5T自动轿车,优惠22099元。
四、注意事项
1.自学车试驾:选择自主学习式试驾,请务必遵守交通安全法规,尊重他人的权利,以免影响其他车辆的行驶安全;
2.保险服务:试驾期间,长安汽车提供保险服务,确保司机和乘客的安全;
3.报价费用:试驾费用为每人收取80元,购买长安CS75PLUS 1.5T自动轿车,优惠22099元;此价格可能会随市场需求而变动。
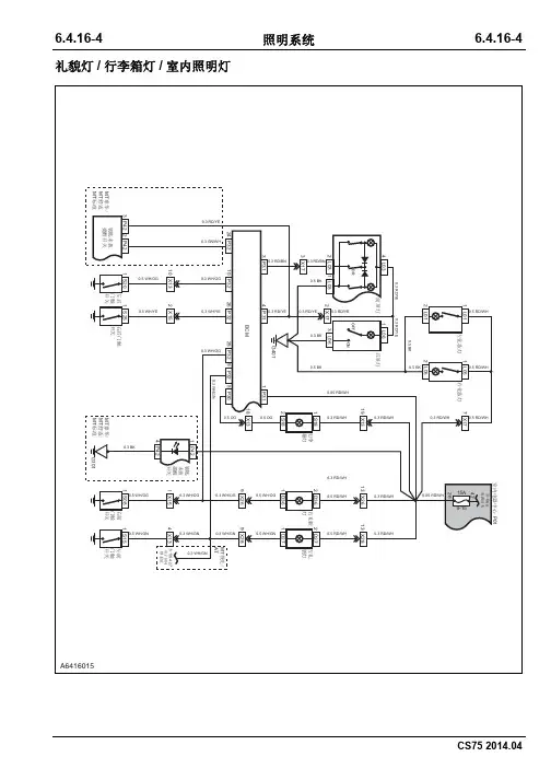
6.4.16-4 6.4.16-4照明系统礼貌灯/行李箱灯/室内照明灯6.4.16-5 6.4.16-5照明系统内部照明1/ 内部照明26.4.16-6 6.4.16-6照明系统制动灯6.4.16-7 6.4.16-7照明系统前照灯6.4.16-8 6.4.16-8照明系统前雾灯6.4.16-9 6.4.16-9照明系统后雾灯6.4.16-10 6.4.16-10照明系统转向信号灯6.4.16-11 6.4.16-11照明系统礼貌灯/行李箱灯/室内照明6.4.16-12 6.4.16-12照明系统位置及驻车灯6.4.16-13 6.4.16-13照明系统内部照明1内部照明2前照灯灯光调节倒车灯制动灯发动机线束接发动机舱保险盒A发动机舱保险盒接发动机线束A发动机线束接发动机舱保险盒B发动机舱保险盒接发动机线束B仪表线束接发动机舱线束B发动机舱线束接仪表线束B仪表线束接发动机舱线束A发动机舱线束接仪表线束A仪表线束接发动机舱线束E发动机舱线束接仪表线束E仪表线束接发动机舱线束D发动机舱线束接仪表线束D底盘线束接发动机舱线束B发动机舱线束接底盘线束B底盘线束接仪表线束A仪表线束接底盘线束A底盘线束接仪表线束B仪表线束接底盘线束B底盘线束接仪表线束C仪表线束接底盘线束C底盘线束接仪表线束D仪表线束接底盘线束D顶棚线束接仪表线束仪表线束接顶棚线束后保险杠线束接底盘线束底盘接后保险杠线束左后门线束接底盘线束底盘接左后门线束右后门线束接底盘线束底盘接右后门线束背门接底盘线束A底盘接背门线束A仪表线束接右前门线束A右前门线束接仪表线束A仪表线束接右前门线束B右前门线束接仪表线束B仪表线束接左前门线束A左前门线束接仪表线束A仪表线束接左前门线束B左前门线束接仪表线束B背门接牌照灯线束牌照灯线束接背门线束发动机舱电器中心 C01发动机舱电器中心 C02制动灯开关左前组合前灯左前组合大灯右前组合前灯右前组合大灯ECU倒车开关TCU室内电器中心开关盒时钟弹簧(多功能开关)启动按钮开关座椅加热开关AUTOHOLD 和EPB 开关点烟器组合仪表收放机A中控面板BCM ABCM B BCM C 绿色BCM D 蓝色组合开关(灯光端)6.4.16-346.4.16-34照明系统换挡控制器钥匙未拔提醒开关左后雾灯右后雾灯右前门触开关左前门触开关6.4.16-356.4.16-35照明系统行李箱灯后门触开关右后A 灯右后门触开关左后A 灯左后门车窗开关6.4.16-366.4.16-36照明系统右后门车窗开关高位制动灯右后B 灯左后B 灯左牌照灯右牌照灯6.4.16-376.4.16-37照明系统电动后视镜(左)电动后视镜开关左前门车窗开关左礼貌灯电动后视镜(右)右前门车窗开关6.4.16-386.4.16-38照明系统右礼貌灯左化妆灯前顶灯右化妆灯后顶灯6.4.17-1 6.4.17-1雨刮器前雨刮6.4.17-2 6.4.17-2雨刮器后雨刮。
长安CS75 Plus的不足引言长安汽车是国内知名的汽车品牌之一,其旗下的C S75P lu s车型备受消费者的关注和喜爱。
然而,就像任何一款产品一样,CS75Pl u s也存在着一些不足之处。
本文将针对CS75Pl us的不足进行详细分析和讨论。
外观与设计虽然CS75Pl us在外观设计上力求独特和个性化,但仍有一些不足之处。
首先,其整体造型过于保守,缺乏新意和创新性。
其次,车身的线条过于简单,缺乏动感和流畅感。
此外,在细节处理上,CS75Pl u s的车灯设计和前脸造型与竞争对手相比显得较为平庸。
内饰和舒适性C S75Pl us在内部的设计上做出了一些突破,但仍有一些不足之处。
首先,车内空间的布局不够合理,乘坐舒适性有待改善。
其次,座椅材质和人体工程学设计不够出色,长时间乘坐后可能导致乘客的疲劳感。
另外,C S75Pl us的储物空间不够充足,无法满足日常使用的需求。
动力和操控性能C S75Pl us在动力和操控性能方面也存在一些不足。
首先,其动力输出相对较为平庸,无法满足消费者对于动力的追求。
其次,悬挂系统的调校不够精准,操控性略显生硬。
此外,CS75P lu s在高速行驶中的空气动力学表现不佳,存在一定的风噪和抖动问题。
安全性能尽管CS75Pl us在安全性能方面做出了一些努力,但仍有一些不足之处。
首先,其碰撞安全性能不够出色,无法提供足够的保护。
其次,缺乏主动安全系统的配置,无法在潜在危险出现前进行预警和干预。
此外,C S75Pl us的制动性能有待提升,制动距离较长。
价值和竞争力C S75Pl us在整体竞争力和价值方面存在一些不足。
首先,其售后服务网络覆盖范围较小,维修和保养不够便利。
其次,C S75P lus的二手车市场表现一般,其折旧速度相对较快。
同时,CS75Pl us存在不稳定性和可靠性的问题,对消费者的信心造成一定打击。
结论长安CS75Pl us是一款备受关注的SU V车型,但在外观与设计、内饰和舒适性、动力和操控性能、安全性能,以及价值和竞争力等方面存在一些不足之处。
规格材料规格一般规格项目规格制动液HZY4(或DOT4)前盘式制动器规格制动盘直径286 mm新品制动盘正常厚度28 mm制动盘报废厚度26 mm新品制动盘最大跳动量(已安装)0.025 mm制动钳活塞直径45×2 mm制动摩擦块摩擦材料最小厚度 2 mm后盘式制动器(EPB卡钳)规格制动盘直径298 mm新品制动盘正常厚度12 mm制动盘报废厚度10 mm新品制动盘最大跳动量(已安装)0.025 mm制动钳活塞直径38 mm制动摩擦块摩擦材料最小厚度 2 mm说明与操作系统概述基础制动系统采用双回路,对角线布置(左前、右后;右前、左后),前后均为盘式液压制动。
前、后轮盘式制动钳安装在转向节上,均为浮钳式制动钳。
前、后行车制动器能够进行制动间隙的自动调节,后电子驻车制动器可以通过间隙自调功能调节制动盘与摩擦片的间隙。
注意:驻车制动为电子+机械式。
制动总泵采用纵向串联设计,直接和助力器连接,助力器可以增加制动力,减少驾驶员施加在制动踏板上的力。
纵向串联设计可以保证在一条制动回路失效时,另一条制动回路仍保持完好的工作状态。
防抱死控制系统(含ESC)在基本制动的基础上增加了电子液压控制单元和轮速传感器,每个车轮配有独立回路的液压系统;电子控制单元由装在车轮上的轮速传感器采集四个车轮的轮速信号,通过液压控制单元调节制动过程的制动压力,达到防止车轮抱死和控制车身稳定性的目的;在 ABS 不起作用时,电子制动力分配系统仍可调节后轮制动力,保证后轮不会先于前轮抱死,以保证车辆的安全。
电子驻车制动系统是一个通过电子驻车制动按钮来操作后轮盘式电子驻车执行机构的机械电子系统,驻车制动按钮位于两个前座椅之间,拉起电子驻车制动按钮即可实现驻车;踩下制动踏板并同时按下电子驻车制动按钮即可实现驻车解除。
部件位置图序号部件名称序号部件名称1前制动器总成(左)9后轮速传感器线束总成(左)2前轮速传感器线束总成(左)10后制动器总成(左)3制动总泵带真空助力器及液壶总成11离合踏板总成4前轮速传感器线束总成(右)12制动踏板总成5前制动器总成(右)13油门踏板总成6EPB ECU总成14ABS\ESC执行机构总成7后轮速传感器线束总成(右)15离合液压输出管总成8后制动器总成(右)16一般检查一般检查路试实施路试是为了比较汽车的实际制动性能和驾驶员所期望的标准的制动性能。
长安汽车CS75
虞宗霖
【期刊名称】《汽车与运动》
【年(卷),期】2014(000)005
【总页数】4页(P56-59)
【作者】虞宗霖
【作者单位】
【正文语种】中文
【相关文献】
1.重庆长安汽车股份有限公司:“以我为主自主开发”的长安汽车创新发展模式
2.做好产品是首位专访长安汽车市场部部长、长安汽车新闻发言人谭本宏
3.长安动力的高速发展之路——访长安汽车集团股份有限公司党委副书记、长安汽车股份有限公司党委书记、副总裁朱华荣先生
4.稳步前行——访长安汽车工程研究总院博士、副院长、碰撞安全总工赵会先生(左)重庆汽车工程研究总院设计中心副主任长安汽车欧洲设计中心总经理陈政先生(右)
5.CS75召回后出现新问题长安汽车不许车主投诉
因版权原因,仅展示原文概要,查看原文内容请购买。
2018年10月60长安CS75召回理前更差了。
车主:召回方案未能解决机油增多问题2017年7月24日,沈阳马先生在位于北京市丰台区杜家坎1号的北京新兴快马汽车服务有限公司购买长安CS75–1.5T 汽车。
马先生说,刚开始也没注意到机油增多的问题,在营口4S 店做一保、二保的时候,也没有告诉机油增多的事情。
直到2018年3月20日之前,马先生同事告诉他长安对这批车召回进行升级。
马先生也不知道是咋回事就刹车一ECU 的喷油量以及更改发动机部件,一款车型的出厂是一整套的复杂工程组合,牵一发而动全身。
专业人士指出,长安C S75的机油增多事件是否并不只是像长安在召回书中所说的那样,仅仅是因为极端天气条件的影响,而是其发动机还有更深层次的设计问题和质量问题。
马先生所处的沈阳,冬季气候寒冷。
而浙江金华市的张先生也遇到同样的问题。
张先生的2017款长安CS75在2017年7月24日提车,2017年12月28日发现机油增多,当时去4S 店处理,就是免费换了机油和机油滤芯。
2018年3月13日升级ECU,换管子。
“当时换过管子升级过后,试了一个月的车,明显感觉动力小、油耗高,启动转速也比较高,升级以前转速是900/800,升级过后转速1000/1100,机油还是多”,张先生说,“到2018年6月三保的时候,发现机油还是多”。
保养完车后,4S 店把机油口用封条密封起来了,张先生开了一段路程再看机油尺,机油又增多了。
“又去4S 店。
4S 店直接说,你先开着,现在没有解决方案”,张先生说,长安让人不安。
除此之外,长安汽车要求CS75车主在质保期必须到有资质的售后部门保养,并且要求保养间隔从原本8000-1000k m 缩短到5000k m ,增加的保养成本也是车主不能接受的。
目前,针对长安CS75召回后刷新ECU 的召回方案并不能解决机油增多的问题,投诉的车主数量越来越多,多地发起新一轮的集体维权活动,长安汽车持什么态度,是否会采取新的召回方案,《中国质量万里行》记者联系了针对长安部门。
2018款长安75使用手册
使用了十八把长安cs75空钥匙。
按下触摸开关,手动打开或关闭空调制冷却,这仅在发动机和鼓风机运行时有效。
按下触摸开关,在车内或车外空气循环之间切换空。
当选择车内循环时,按钮上的指示灯将点亮,空空气将在乘客舱中循环。
需要注意的是,为了保证车内空空气的新鲜度,当不使用空时,尽量使用车外循环模式。
使用外循环模式,如果温度调到红色位置,会产生热空气;如果温度调到蓝色位置,就会有自然风。
天气不太冷的时候,可以设置外循环模式和脚位,让双脚保暖。
外循环使外界气味更容易进入车内。
在粉尘大、空气质量差的地区,建议改用内循环。
长时间在车内循环会导致空气浑浊,车内氧气浓度低。
窗户应该适当打开通风。
自动模式:按下触摸开关选择自动模式,自动调节温度、风量、送风模式,达到并保持之前设定的温度。
在自动模式下,按下制冷开关、风量调节按钮和模式调节按钮,系统将退出自动模式。
关闭空系统:按下触摸开关空关闭系统,进入待机模式,显示屏显示wind模式,内/外循环指示灯亮起。
长安汽车生产基地及车型长安汽车是中国的一家汽车生产企业,成立于1984年,总部位于重庆市。
长安汽车的生产基地分布在中国的多个省市,主要包括重庆、北京、沈阳和德阳等地。
长安汽车的生产基地均按照现代化工厂标准建设,拥有先进的生产设备和技术,可以完成整车的制造和组装。
长安汽车生产基地之一是重庆基地。
重庆基地是长安汽车的总部所在地,占地面积超过200万平方米,是长安汽车最大的生产基地之一。
重庆基地拥有多个车型的生产线,主要包括微车、轿车、SUV和MPV等类型的车型。
其中,长安汽车最知名的车型之一是长安CS75,这是一款中型SUV,具有时尚外观和豪华内饰。
长安CS75采用了长安最新的设计语言,具有流线型的车身和大量的镀铬装饰,给人一种时尚、动感的感觉。
此外,长安汽车的其他车型如长安CS35、长安CS15等也在重庆基地生产。
北京基地是长安汽车的另一个重要生产基地。
北京基地位于北京市丰台区,占地面积约为60万平方米,生产线主要用于生产高档轿车和豪华车型。
其中,长安汽车最受欢迎的轿车之一是长安逸动,这是一款紧凑型轿车,刚上市就获得了广大消费者的一致好评。
长安逸动采用了全新的设计,车身线条流畅,内饰豪华,搭载了高效节能的发动机和先进的科技配置,成为了市场上的热销车型。
此外,长安汽车还在北京基地生产其他车型如长安悦翔等。
沈阳基地是长安汽车在东北地区的重要生产基地。
沈阳基地总投资超过20亿元,占地面积约为50万平方米,主要生产小型乘用车和微型乘用车。
长安汽车的微车车型在中国市场具有一定的竞争优势,其中以长安之星系列最为知名。
长安之星是一款小型乘用车,外观简约而实用,搭载经济型的发动机,非常适合城市通勤。
长安之星系列车型在中国的销量一直保持领先地位,受到了广大消费者的喜爱。
除了重庆、北京和沈阳基地,长安汽车还在德阳、石家庄等地设有生产基地。
德阳基地主要生产长安商用车,包括卡车、客车和工程车等。
长安商用车在中国市场具有较高的知名度和市场份额,产品质量可靠,经济性好,赢得了广大商家和消费者的一致认可。
长安cs75刹车软行程变长解决方法
长安CS75车型的刹车软行程问题一直困扰着许多车主。
当刹车软行程变长时,驾驶体验会受到影响,同时也存在一定的行车安全隐患。
因此,解决这个问题是非常重要的。
首先,刹车软行程变长可能是由刹车系统的部件磨损引起的。
这种情况下,对
刹车片和刹车盘进行检查和更换是必要的解决方法。
定期检查刹车片的磨损程度,并根据需要更换新的刹车片。
同时,如果刹车盘也已经过度磨损,建议同时更换刹车盘,以确保刹车系统的正常工作。
其次,刹车软行程变长还可能是由刹车液的老化和空气进入刹车系统引起的。
在这种情况下,需要进行刹车液的更换和刹车系统的排气。
刹车液的老化会导致刹车软行程变长,因此,在规定的时间里更换刹车液是非常重要的。
同时,在更换刹车液后,使用适当的工具排气刹车系统,以确保刹车系统中不会存在空气。
此外,对刹车系统的调整也是解决刹车软行程变长问题的有效方法之一。
每辆
车的刹车系统调整方式可能不同,建议在正规4S店或有资质的汽车维修机构进行
调整,以确保调整的准确性和安全性。
需要注意的是,在解决刹车软行程变长问题时,务必选择正规的汽车维修机构
进行维修和调整。
不要尝试自行操作,以免造成更大的问题或影响行车安全。
总之,对于长安CS75刹车软行程变长的问题,首先应检查刹车片和刹车盘的
磨损情况,并进行必要的更换;其次,及时更换刹车液并排气刹车系统;最后,对刹车系统进行准确调整。
通过这些解决方法,可以有效解决长安CS75刹车软行程
变长的问题,提升驾驶体验和行车安全。
长安cs75怎么样长安cs75报价及图片详解2016年10月12日,长安CS751.5TGDI车型正式上市,新车提供三款车型可选,官方指导价10.58-12.38万元。
该车搭载1.5T涡轮增压发动机,外观和内饰方面均与现款车型保持一致。
——价格表——
车型名称厂商指导售价
1.5T手动锋尚型11.58万元
1.5T手动卓越型1
2.38万元
——外观内饰——
长安CS751.5T车型延续了现款车型的外观设计,整体设计大气稳重,中规中矩,新车长宽高分别为4650/1850/1695mm(选装行李架为1705mm),轴距2700mm。
配置方面,新车在自动尊贵型的基础上增加了ACC自适应巡航系统、盲区监测系统、倒车预警系统以及并线辅助系统等高科技配置。
长安CS751.5T除了尾灯下方有一个“TGDI”字样标识,其他地方均无变化。
前脸部分依然是长安的家族设计,尾部造型很有层次感。
长安CS75的中控台造型采用飞翼式设计,表面由硬塑料覆盖,但触感还可以,炮筒造型的仪表板和彩色的显示屏看起来也更有档次。
细节方面,长安CS75的整车工艺令人满意,与合资品牌相比也不落下风。
——配置空间——
长安CS752700mm轴距,带来超越寻常的空间尺度,大尺寸肩部空间、肘部空间及臀部空间,带来舒适的乘坐感受。
可放倒式后排座椅、超大后备箱及全车28处人性化储藏空间,巧妙设计尽显便捷实用,满足不同的用车需求。
配备超大电动天窗,开启车顶无限宽阔视界,随时唤醒你的洒脱自由天性,或漫步都市,近揽都市繁华胜景;或驰骋郊野,私藏浩瀚无际星空。
长安CS75多层立体式双炮筒仪表盘,搭配3.5寸TFT彩色显示屏,时尚色彩及灯光运用,各种行车信息一目了然,高科技内涵下更显不俗魅力。
正如硬朗潮流的外观一样,一体化中央控制区搭配个性风口装饰面板,不经意流露出时尚气息。
悬浮式的面板按键,功能设置触手可及,带来不同寻常的科技体验,满足舒适、便捷的驾乘需求。
——安全性能——
长安CS75采用HEEAB高刚度钢吸能构架式车身,实现在高速碰撞中乘员生存空间的完整性。
高强度钢用材重量占比高达40%;前、后门防撞杆采用屈服强度大于1200MPa的超高强度材料,确保任何状况下都安心无虞。
车身前后左右搭载高清广角摄像头,将车辆四周的状况直观展示于显示屏上,实现全车影像无盲区,更能轻松预见障碍,尽享安心。
全车搭载6探头倒车雷达,准确感应前后障碍物,有效避免视觉盲区,并辅助倒车影像显示,让倒车变得更加便捷安全,从此不再有后顾之忧。
胎压监测系统,杜绝隐患尽享安然
搭载胎压监测系统,时刻检视胎压状态并及时清晰呈现,预防意外,安全细节一目了然,更可帮助减少轮胎磨损,提升行车经济性。
全方位6安全气囊,周全呵护远离风险
以同级车型中的顶级安全配置,带来全车6安全气囊,配备高性能溃缩式转向管柱,及前排预拉紧式智能安全带,后排智能式安全带,全方位保护驾乘者安全,最大限度降低伤害,远离风险。
2.0VVT高功率大扭矩,驭者酣畅淋漓
BlueCore2.0VVT强劲能发动机,最大功率116KW/6000rpm,最大扭矩200N·m/4000-4500rpm,不仅带来强劲充沛的酣畅驾驭,更带来无可比拟的超低油耗表现。
1.8T涡轮增压引擎,激情不可阻挡
1.8T涡轮增压发动机,最大功率130KW/5500rpm,最大扭矩230N·m/5000rpm,动力输出稳定顺畅,整车油耗与排放水平大幅降低,更带来无可阻挡的快感。
智能怠速启停技术,一路低碳驰骋
针对现代都市实际行车状况,搭载博世智能怠速启停系统,有效降低怠速油耗,减少二氧化碳排放,尽享低碳出行。