电容补偿柜作业指导书
- 格式:doc
- 大小:2.98 MB
- 文档页数:8
第一章入门指南1 适合场合●在高速或极高速无功功率变化的场合,如:汽车工业的电焊车间、以及水泵、风机、电梯、吊车、破碎机、矿山运输、电气铁路等场合。
●高层建筑物:是集商务、金融、办公、住、食、娱乐、服务为一体的场合,其用电设备对电网品质要求也很高。
●重要负荷场合:如:银行、交通枢纽、通信枢纽、机场、医院。
等部门。
●局域发电站、风力发电站:能起到增容作用,使局域发电机特性变硬。
2 运行环境●使用地点:户内●环境温度:-25℃~+50℃。
●相对湿度:相对湿度<90%。
●海拔高度:<2000m。
●大气压力:80Kpa~110Kpa。
●环境条件:周围介质无爆炸危险、无足以损坏绝缘及腐蚀金属的气体,无导电尘埃。
3 技术参数●额定电压:230V、400V、690V,50Hz●取样信号:电流:5A、1A电压:230V、400V、690V●装机容量:90~1920kvar●功率因数设定范围:0.7感性~0.7容性,可任意设定●响应时间:<20ms●电抗率:5.67%、6%、7%、12%、13%、14%●功率损耗:<1.5%4 柜体结构●柜体型号:GGD、GCS、MNS,其他●外形尺寸:800mm、1000mm(宽),800mm、1000mm(深),2100mm、2200mm(高),其他可定制●柜体材料:冷轧钢板●柜体颜色:EAL7032或者按用户要求,表面喷塑5 型号含义FRE 378/0.4-12%-D-PLUS TF-C 型号:FRE:晶闸管控制,三相补偿FRU:晶闸管控制, 分相补偿FR:接触器控制,三相补偿安装容量:100~1920kvar(详见选型列表)系统电压等级:0.4、0.6、0.66、0.69kv电抗率:12%、13%、14%:抑制3次以上谐波6%、7%:抑制5次以上谐波5.67%:抑制7次以上谐波C:带通信、漏电功能空白:无PLUS:采用PLUS控制器空白:采用普通控制器D:电容器三角形接线Y:电容器星型接线6 安全规则下列安全向导提供系统安装、操作和使用,在使用系统时总是遵守这些安全规则和当地或国家的规章。
中煤电气—HXGN15-12高压电容器就地补偿成套设备安装使用说明书ZM-HXGN.SM0508北京中煤电气有限公司1. 概述北京中煤电气有限公司生产的中煤电气- HXGN15-12金属封闭式高压电容器补偿柜(以下简称设备),系3-10KV三相交流50HZ成套无功补偿装置。
主要用于补偿输配电线路的无功功率,减小线路损耗和电压降,提高线路的有效输送容量,改善电网供电质量。
本补偿柜满足GB3906、GB3983-2等标准。
据有带电压显示及电磁联锁功能,防止误入带电隔室。
可配用各种进口和国产电容器。
就地补偿是将高压补偿柜装设在需要进行补偿的各个用电设备旁边,这种补偿方式能够补偿安装部位以前的所有高压线路的无功功率,其补偿范围大、效果好。
2. 结构2.1 图1为本补偿柜的典型结构示意图。
框架结构采用德国RITTAL(威图)公司的多褶型材17,按25mm模数化设计。
宽度、深度、高度方向可任意扩展,组装方便、快捷。
为便于电抗器19及电容器16散热,柜体侧面及后面均采用网状结构14。
补偿采用正面操作和维护。
门5、盖板20等部件表面静电喷涂处理,防腐美观,柜体结构有足够的强度和刚度,能承受短路时产生的机械应力和电应力,同时保证在吊装和运输等情况下不影响装置的性能。
柜底部安装一条保护导体15,安装的电器元件部件的外壳与该保护导体15可靠连接,保证接地的连续性,确保操作安全。
2.2 联锁装置本设备安装有高电压带电显示装置8,当设备带电时,该装置显示灯亮,同时电压传感器13信号电压给电磁锁3,使电磁锁锁定(电磁锁的操作使用见电磁锁使用说明书),此时门不能打开,防止了误入带电设备内。
只有当设备停电,电磁锁解除,方可将门打开。
3. 安装和调试3.1 基础形式图2为本补偿柜所带的底托安装图,用户可根据图2的安装尺寸配备基础槽钢。
基础槽钢平面一般要求高于地面1-3mm。
3.2 设备的安装设备单列布置时,柜前走廊以2.5m为宜;双列布置时,柜间操作走廊以3m为宜。
无功电容补偿柜的操作方法
无功补偿柜的作用是提供无功电流,提高了功率因数,为了安全使用,保护设备,特制定以下操作方法:
A、试验前准备:
1.检查电容补偿柜内部的器件外观无异常,无损坏;
2.检查电容补偿柜内部器件,要求接线可靠、无松动、脱落现象;
3.检查电容补偿柜的接地可靠、接地螺栓无松动;
4.打开电容补偿柜的电源,补偿柜的显示屏亮,内部强制冷却风扇情动,
5.无功电容补偿柜自检完成后,显示屏显示运行。
B、试验方法:
1)此设备是并联在变压器综合试验设备中,与可调变压器的输出并联;
2)进行变压器实验时,按变压器综合测试台安全操作规程,对变压器进行负载试验(或
温升试验);
3)在试验过程中,需关注显示屏上显示的电压,不能超过690V,在升压过程中,补偿
柜的电容会自动投入工作。
C、注意事项:
在做温升试验时,在温升试验的过程中,必须每个30分分钟检查电容补偿柜内部的器件,器件的表面温度不能超过70℃。
在使用过程中,若发现异常,尤其器件的表面温度超过70℃,应及时停用,并反馈部门领导。
编制:审核:批准:
日期:日期:日期:。
无功补偿电容柜操作方法
无功补偿电容柜是用于电力电网中的无功补偿设备,主要用于提高电网功率因数和稳定电压的作用。
其操作方法如下:
1. 开关操作:
a. 先检查电容柜的电源开关和空气开关是否处于关闭状态。
b. 打开电源开关,并且确认电源正常供电。
c. 逐一打开电容单元的开关,注意按照一定的顺序进行操作,一般为从小容量单元到大容量单元的顺序。
d. 关闭电容单元的开关时,应按照相反的顺序进行操作,即先关闭大容量单元再关闭小容量单元。
2. 维护操作:
a. 定期检查电容柜的运行状态,包括观察电容单元是否正常工作、电容柜外部是否有异常现象等。
b. 定期清洁电容柜及其附件,保持其外部干净和无尘。
c. 检查电容柜的连接线路是否正常,有无松动、损坏等情况,及时进行维修或更换。
d. 如发现电容柜的开关或其他部件有异常,应立即停用设备并联系专业人士进行维修。
3. 保养操作:
a. 定期测量和记录电容柜的各项参数,包括电压、电流、功率因数等。
b. 根据测量结果判断电容单元的工作情况,及时进行调整和替换。
c. 定期对电容柜进行绝缘测试,确保其绝缘性能符合要求。
d. 对电容柜内部的散热装置进行清洁和维护,确保其正常工作。
需要注意的是,在操作无功补偿电容柜时,应遵循操作规程,谨慎操作,避免因误操作或不当操作引发安全事故,如需保养和维修时应请专业人士进行操作。
高压电容柜检修作业指导书 201 年月项目名称检修部位编号、地点检修时间日时分至日时分检修内容 1、检查加固一、二次回路。
2、检查电容有无膨胀或漏液。
3、检查电流互感器、电压互感器、电抗器有无裂缝、放电现象。
4、清理各元件油污、积尘。
5、测量并记录电容的绝缘电阻及容量。
材料工具接地线1套,电工常用工具1套(测电笔,活板手2把,十字批、一字批各1把,胶钳1把),干净抹布数块,“0”号沙纸数张,500V、2500V摇表各一只,35kV高压绝缘手套和高压绝缘水鞋各1双,高压验电笔1套. 安全措施(包含关联系统、部门)1、办理检修工作票;2、断开断路器并退出到试验位置,挂上“禁止合闸,有人工作”的标示牌;3、合上接地刀闸对高压电缆放电,挂上“已接地”的标示牌;4、电容器逐相放电3分钟,确认无电后接好接地线。
技术要求1、确认断开该断路器并退出到试验位置;确认合上该断路器的接地刀闸对高压电缆放电;2、对电容器逐相放电至少3分钟。
验电时应戴绝缘手套,按电压等级使用验电器,在每个电容器分别验电,确认无电后,对电容器和线路做短路接地;3、装设接地线,应由二人进行,先接接地端,后接导体端,拆除时顺序相反。
拆、接时均应穿戴绝缘防护用品。
接地线应使用截面不小于252mm的多股软裸铜线和专用线夹。
严禁用缠绕的方法,进行接地和短路;4、用摇表测定绝缘电阻,应防止有人触及正在测量的线路或设备,摇测后必须放电。
雷电时禁止测定线路绝缘;5、极对壳绝缘电阻2500V兆欧表,阻值不低于2000 MΩ;电容实测容量与额定容量偏差应不超过-5%~+10%;6、检修结束必须工完场清,不得遗留任何工具、物件且关好前后柜门。
其它注意事项检修结束后必须拆除电容器的临时接地线和退出断路器的接地刀闸。
编制人审核人检修现场负责人检查人说明:1、本表一式三份,主管部门、检查监督部门及检修现场各一份; 2、如内容较多可在本页内简要说明情况,并另附页详细陈述;3、检修工作前,现场检修负责人必须组织所有参加检修人员进行学习、传阅;4、安办及其它职能部门现场检查时可对照本表进行。
10kv电容补偿柜操作流程The operation process of the 10kv capacitor compensation cabinet is a crucial aspect of electrical system management. 10kv电容补偿柜的操作流程是电气系统管理中至关重要的一部分。
First and foremost, the personnel responsible for operating the 10kv capacitor compensation cabinet should be well-trained and knowledgeable about the equipment. 首先,负责操作10kv电容补偿柜的人员应该接受过良好的培训,并且对设备有着很好的了解。
Furthermore, before starting the operation, it is essential to ensure that all safety precautions are in place. 此外,在进行操作之前,确保所有安全预防措施都已就绪是非常重要的。
During the operation process, it is vital to pay close attention to the voltage and current levels to avoid any potential hazards. 在操作过程中,密切关注电压和电流水平是至关重要的,以避免潜在的危险。
Moreover, regular maintenance of the 10kv capacitor compensation cabinet is crucial to ensure its proper function. 此外,定期对10kv电容补偿柜进行维护是至关重要的,以确保其正常运行。
220kV芳东变电站电气安装工程无功补偿作业指导书编制:审核:批准:变电安装分公司2008年11月目录1.依据的标准及技术文件2.施工流程3.工艺流程说明及主要质量控制要点4.设备机构5.安装前的措施要求6.设备安装7.安全/环境8.工程交接验收标准1 依据的标准及技术文件1.1《电气装置安装工程高压电器施工及验收规范》GBJ147-90。
1.2《电气装置安装工程电气设备交接试验标准》GB 50150-91。
1.3《电力建设安全工作规程》(变电所部分)DL5009—3—97。
1.4《电力生产事故调查规程》DL558—94。
1.5 国家电力公司《电力建设安全健康与环境管理工作规定》。
1.6 国家电网公司输变电工程《标准化施工作业手册变电工程部分》中国电力出版社 20071.7国家电网公司输变电工程《施工工艺示范手册变电工程分册电气部分》1.8供方提供的产品说明书。
1.9设计图纸。
2 施工流程施工流程图见如下3 工艺流程说明及主要质量控制要点3.1施工准备3.1.1现场布置:包括电容器支架、电容器和附属设备等。
3.1.2技术准备:厂家说明书、实验报告、施工图纸。
3.1.3人员组织:技术负责人,安装、实验负责人,安全、质量负责人,安装实验人员。
3.1.4机具及材料:吊车,吊装机具,专用工具和专用材料(产品附带)等。
4 设备结构无功补偿采用装置由高压开关柜、串联电抗器、氧化锌避雷器及其记录仪、放电线圈、隔离开关、接地刀闸、高压并联电容器及其专用熔断器、支柱绝缘子、连接母线、围栏和镀锌钢构架等组成。
装置采用双星形接线,则还包括中性点不平衡电流(电压)保护用电流(电压)互感器。
5安装前措施要求5.1 安装基本准备安装时注意以下几点:a)避免雨天和大风作业。
b)切忌硬物撞击电容器、放电线圈及电抗器。
c)焊接网门要正确使用电焊机、切割机。
5.2应在正式安装前,对电容器进行外观检查。
确保交付安装的电容器外观无破损、锈蚀和变形。
电容补偿操作规章制度
《电容补偿操作规章制度》
电容补偿是电力系统中常用的一种技术手段,可以提高电力系统的稳定性和可靠性。
为了规范电容补偿操作,保障电力系统的安全运行,制定了一系列的规章制度。
首先,电容补偿操作规章对电容补偿设备的选型和安装进行了详细的规定。
在选择电容补偿设备时,需要考虑系统的负载特性、电压水平等因素,确保选择适合的设备。
在安装电容补偿设备时,需要遵循相关的安全标准,确保设备的可靠性和安全性。
其次,电容补偿操作规章对电容补偿设备的维护和保养进行了详细的规定。
维护保养是保证电容补偿设备长期稳定运行的关键环节,规章制度明确了设备的定期维护周期、维护内容和维护标准,确保设备的性能和可靠性。
此外,电容补偿操作规章还对电容补偿设备的运行管理进行了详细的规定。
在设备运行过程中,需要进行定期的运行检查和性能测试,确保设备的正常运行。
同时,规章制度还明确了电容补偿设备的故障处理程序和紧急应对措施,确保在设备出现故障时能够及时有效地处理。
总之,《电容补偿操作规章制度》的制定和执行,对于保障电力系统的安全运行和稳定性至关重要。
通过严格执行规章制度,
可以有效地提高电容补偿设备的运行效率和可靠性,确保电力系统的安全稳定运行。
人员配置:3人或以上编制:审核:批准:11.做好更换记录,以备后续维护。
注意:不能把同样参数的不同品牌电容混装在同一个电容柜中。
7.清理现场工具和零配件,检查每个电容是否固定好,相线是否锁紧;完毕后关好柜门通知人员站在安全位置,准备给电容通电。
8.将全部电容断路器打开,再将单个电容柜开关打开,然后把整组电容补偿柜总电源打开。
9.将电容补偿控制器调到自检状态优先投入观察电容运行是否正常。
(如果异常马上关闭总电源,排查故障)10.正常运行5分钟后,带上绝缘手套用钳形电流表逐一测量更换的电容电流量是否正常。
4.将坏掉的电容由左到右,由上到下一一把相线和地线拆下;然后把固定电容的螺丝用扳手扭松,按拆线的顺序将电容逐个拆下。
5.选取相同型号的电容按拆电容的顺序一一在电容补偿柜的固定架上固定。
6.按拆下的电容原相线顺序将相线一一用螺丝和垫片扭在电容上。
螺丝装完后将每横排的地线装上去。
(地线的规格:2.5平方毫米直径横截面铜芯线)如发现之前铜芯地线大面积氧化必须将其更换。
操作步骤:1.将另外一组补偿电容柜控制器调到自动投入或手动投入状态;把要更换电容的补偿柜无功补偿调节器状态调到手动状态把电容逐一关掉,然后将整组电容补偿柜总电源关掉。
2.关掉电容补偿柜中的断路器,用2.5平方毫米直径的铜线将其逐一接地放电。
3.用试电笔在每块电容上测试确认电容声没有余电。
目的:1.规范设备管理及设备保养.2.维护保养人员的安全,可靠供电.所需工具:扳手、绝缘手套、螺丝刀、钳形电流表,等维达纸业(湖北)有限公司工程技术部配电设备维护指导书操作项目:补偿电容更换操作规范内部编号:VHGCJSB20150602。
晋西春雷110KV新建变电站电容器安装作业指导书二○一二年五月作业指导书签名页项目名称作业内容批准年月日审核年月日编写年月日注目录1.适用范围.......................................................... 错误!未定义书签。
2. 编写依据......................................................... 错误!未定义书签。
3. 作业流程......................................................... 错误!未定义书签。
3.1作业(工序)流程图............................................... 错误!未定义书签。
4. 安全风险辨析与预控............................................... 错误!未定义书签。
5. 作业准备 (3)5.1 人员配备 (3)5.2 主要工器具及仪器仪表配置 (3)6.作业方法 (4)6.1施工准备: (4)6.2基础检查: (4)6.3设备搬运及开箱检查: (4)6.4电容器安装: (4)6.5吊装注意事项: (5)6.6安装后的检查: (5)7. 质量控制措施及检验标准 (5)7.1质量控制措施 (5)7.2质量控制表单 (6)7.3检验标准 (6)1. 适用范围本作业指导书适用于35kV及以下电压等级, 密集型、分散式(户外框架式)高压并联电容无功补偿安装作业。
2. 编写依据表2-1 引用标准及规范名称序号标准及规范名称颁发机构中华人民共和国建设部1 《电气装置安装工程高压电器施工及验收规范》GBJ147-902 《电气装置安装工程母线装置施工及验收规范》中华人民共和国建设部GBJ149-903 《电力设备预防性试验规程》Q/CSG 1 0007-2004 中国国家电网公司中国国家电网公司4 《110kV~500kV送变电工程质量检验及评定标准》Q/CSG 10017.2-20075 《变电站安健环设施标准》中国国家电网公司Q/CSG10001-20046 《国家电网工程施工工艺控制规范》中国国家电网公司Q/CSG11105.2-20087 《中国国家电网公司十项重点反事故措施》中国国家电网公司8 《电力建设安全工作规程》(变电所部分)中华人民共和国电力工业部DL5009.3-1997中华人民共和国能源部9 《电业安全工作规程》(发电厂和变电所电气部分)DL 408-9110 施工图纸太原供电设计研究院11 电容器厂家安装说明书及技术资料各厂家3. 作业流程3.1作业(工序)流程图施工前准备基础检查设备开箱检查电容器组框架安装电容器、支柱瓷瓶安装母线安装网门及附件安装交接试验结束图3-1 作业流程图4. 安全风险辨析与预控表4-1 安全风险辨析及预控措施检查表序号安全风险预控措施检查结果1 搬运工具使用不当(1)搬运使用的工具必须是完好,操作顺畅。
电容补偿柜试验台操作说明
本实验台为电容补偿设备通电调试专用,不得用于其它电气设备调试。
本实验台对电容补偿柜可以做以下调试一、通电操作试验
试验电压为:85%Ue---110%Ue (Ue为装置额定电压)
电容补偿柜所有电器元件动作显示符合电路图要求,并且各个电气动作灵活。
二、工频过压保护试验
对自动控制投切的电容补偿装置,保护动作电压在1.1---1.2倍的额定电压间可调。
给装置接通电源前,应将电容器拆除,并将电容投切接触器闭合。
试验电压: U=1.2Ue
试验结果:过压保护设施在1min内电容支路与电源断开。
试验电压: U=1.1Ue
试验结果:过压保护设施在1min内电容支路与电源断开。
三、自动投切试验
1、电压相位不变,电流相位滞后90°.在规定的时间内,电容支路逐一投入。
2、电压相位不变,电流相位超前90°.在规定的时间内,电容支路逐一切除。
电容器安装作业指导书目录1. 适用范围 (1)2. 编写依据 (1)3. 作业流程 (2)4. 作业准备 (3)4.1 人员配备 (3)4.2 工器具及仪器仪表配置 (3)5.作业方法 (3)6.安健环控制措施 (4)7. 质量控制措施及检验标准 (5)1. 适用范围本作业指导书适用于220kV坝头站10kV高压并联电容无功补偿安装作业。
2. 编写依据3. 作业流程3.1作业(工序)流程图图3-1 作业流程图4. 作业准备4.1 人员配备4.2 工器具及仪器仪表配置5.作业方法5.1施工准备5.1.1 技术准备:按规程、厂家安装说明书、图纸、设计要求及施工措施对施工人员进行技术交底,交底要有针对性;5.1.2 人员组织:技术负责人、安装负责人、安全质量负责人和技术工人;5.1.3 机具的准备:按施工要求准备机具并对其性能及状态进行检查和维护;5.1.4 施工材料准备:槽钢、钢板、螺栓等。
5.2 基础检查5.2.1 根据电容器到货的实际尺寸,核对土建基础是否符合要求,包括位置、尺寸,如果预埋铁板不符合要求,需通知现场监理工程师联系有关单位进行整改。
5.2.2 清除基础槽钢表面的灰砂,核实基础槽钢可靠接地。
5.3 设备搬运及开箱检查5.3.1 所有设备的装卸和运输,应由起重工负责指挥,其他施工人员配合。
设备在搬运过程中,不许倾翻、倒置和遭受剧烈震动;设备的搬运,可人力叉车和滚筒配合进行。
5.3.2 开箱检查,电容器应转运到便于安装的位置才准备开箱。
设备开箱检查产品的铭牌数据与设计图纸是否相符,如产品型号、额定容量、额定电压等,并检查出厂文件是否齐全;检查包装箱内零部件应与装箱清单相符;检查产品运输过程中有无损伤和变形,检查电容器的本体有无渗漏,电容器套管有无破损和裂纹,连接线是否有松动绝缘是否有破损,表面是否有脏物等。
5.3.3 电容器开箱后,按电容容量分别存放,并由试验人员进行电气试验,检查容量及绝缘,并按容量进行配合分组。
补偿柜电容器更换施工方案背景介绍补偿柜是用来改善电力质量和提高电能利用率的重要设备,其中的电容器是补偿柜中最关键的部件之一。
然而,由于电容器的老化和损坏,需要进行更换。
本文档将详细介绍补偿柜电容器更换的施工方案,旨在保证更换过程的安全和顺利进行。
施工准备在进行补偿柜电容器更换之前,需要进行相关的施工准备工作。
包括:1.材料准备:确保新电容器已经购买并准备好,在更换过程中需要使用的其它配件也已经准备齐全。
2.施工工具准备:确保施工所需要的工具(如扳手、电工工具等)已经准备齐全,并保证其完好无损。
3.安全措施:在施工区域设置明显的警示标志,确保施工人员和他人的安全。
施工人员应佩戴必要的防护装备,如手套、安全眼镜等。
4.停电操作:在进行补偿柜电容器更换前,务必先切断电源并确认停电,以避免电击等意外事故的发生。
施工步骤1.确认柜体状态:首先,仔细检查补偿柜的柜体和配线,确保其处于正常状态。
检查是否存在松动、锈蚀或损坏等情况,如有则需要提前修复或更换。
2.拆卸旧电容器:使用扳手等工具,拆下补偿柜中原有的电容器。
在拆卸过程中,需要小心操作,避免损坏临近的部件。
3.检查连接线路:在拆卸旧电容器之后,需要检查连接线路的状态。
确保连接线路没有断裂、氧化或损坏,如有则需要及时修复。
4.安装新电容器:将新电容器安装到补偿柜中,确保连接端子与线路连接正确,紧固螺栓并确保稳定牢固。
5.线路接地处理:在安装新电容器之后,需要进行线路接地处理。
确保接地线路与补偿柜的接地端子连接牢固,同时也要检查接地线路的连接情况,避免接地不良或断裂。
6.调试测试:安装完新的电容器后,需要进行调试和测试工作。
首先,重新接通电源,并使用电力仪表检测电压、电流等参数,确保补偿柜工作正常。
同时也可以进行稳态测试和动态测试,以验证电容器的性能和工作效果。
安全注意事项在进行补偿柜电容器更换的过程中,需要特别注意以下安全事项:1.停电操作:在进行补偿柜电容器更换前,务必先切断电源并确认停电,确保施工人员的安全。
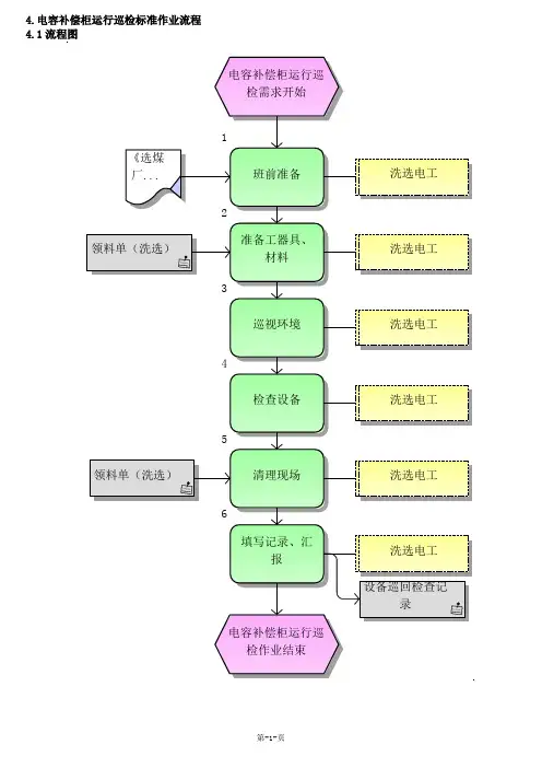
电容补偿柜作业指导书
一、目的。
为提高电网功率因数、减少线路损耗,提高电压质量,全面提升电网设备效率,规范电容补偿柜,特编写此指导书。
二、安全注意事项。
1.在处理故障电容器前,应先拉开断路器及断路器两侧的隔离开关,然后验电、装设接地线。
2.由于故障电容器可能发生引线接触不良,内部断线或熔丝熔断等,因此有一部分电荷有可能未放出来,所以在接触故障电容器前,还应戴上绝缘手套,用短路线将故障电容器的两极短接并接地,方可动手拆卸。
3.对双星形接线电容器组的中性线及多个电容器的串联线,还应单独放电
三、工作原理。
在实际电力系统中,大部分负载为异步电动机。
其等效电路可看作电阻和电感的串联电路,其电压与电流的相位差较大,功率因数较低。
并联电容器后,电容器的电流将抵消一部分电感电流,从而使电感电流减小,总电流随之减小,电压与电流的相位差变小,使功率因数提高。
四、基本操作。
操作电容柜的投切顺序:
1.手动投入:投隔离开关→将二次控制开关至手动位置依次投入各组电容器。
2.手动切除:将二次控制开关至手动位置依次切除各组电
容→切出隔离开关。
自动投切:投隔离开关→将二次控制开关至自动位置,功补仪将自动投切电容器。
3.手动或自动投切时,应注意电容器组在短时间内反复投切,投切延时时间不少于30秒,最好为60秒以上,让电容器有足够的放电时间。
4.每天巡查电容器,如电容器外壳膨胀且无电流,则应退出运行,避免事故发生。
5.电容器投入运行,电网电压上升,如果电压超过1.1Un,部分电容器或全部电容器应退出运行。
为了确保电容器可靠运行,延长使用寿命,电容器应维持在额定电压界定电流下工作。
6.电容器是否损坏的初步鉴别,首先观察外观是否正常,有无变形,其次用电容表测量电容值是否正常。
7.使用过的电容器其电容值均匀下降是正常现象
注:电容柜运行时如需退出运行,可在功补仪上按清零键或将二次控制开关调至零位档退出电容器。
不可用隔离开关直接退出运行运行中的电容器!
五、日常维护及保养。
1.运行到一定时间内,要对所有母线联接紧固件都需重新紧固一遍。
2.对有粉尘、纤维环境应定期检查维护。
至少每三个月对开关柜停电检查、清理、维护一次。
日常检查:
1.应按时巡视观察,注意电容补偿柜的工作指示灯是否正常,功率因数表是否等于1,三相电流表指示是否平衡,来判断其补偿效果及电容器组的工作状态。
如功率因数表指示0.95以上,且某一相电流表指示偏差大于10%,则该相中有电容损坏。
此时,应注意观察电容器外壳有无膨胀、漏油痕迹,有无异常声响及火花,及时找出损坏的电容并更换
2.检查电气联接(如母排)有无过热现象(在可移开部件拉出开关柜的情况下目测),有条件的可用红外测温仪检测。
当系统显示其它损坏或过热时需及时更换部件。
3.检查所有的开关柜的附件和辅助的设备。
4.仔细清洁开关柜特别是绝缘件的表面,当发现其表面有油污、发霉、粉尘时,需用干软布清除污染物,擦拭干净。
5.检查回路连接和接地连接的螺钉是否紧固。
六、故障处理。
1主回路上电,控制器无显示:
原因:1、电源是否引入到控制器;
2、控制器坏了
a、用万用表检查确认是否在主线(一次线)上有电压,本项必须带电操作,具体操作时需要特别小心和按规范操作;
b、检查取电压用保护熔丝有否接上及是否坏掉,在非带电状态下检查并接牢固;
c、控制器取电压接线端子是否接及是否接紧,在非带电状态下检查并接牢固;
d、确认控制器是否有问题,有问题立即更换。
2 配电房进线柜电流指示表和控制器显示电流值相差较大:原因:电流变比设错,或CT线没接好及进线柜电流指示表是否已坏。
a、检查主线上的CT变比是否和控制器上设置的一致,若不一致需要重新设置为一样;
b、检查主线上的CT引线是否和控制器的端子接牢固,并确认电流信号传输到控制器,否则检查线路。
3 与电容器连接的回路导线有发热严重或烧焦现象:
原因:接线端末接紧,或过流。
a、用合适档位电流钳卡该路电容投上时的工作电流,是否与额定电流悬殊很大,在电压正常时,如果电流悬殊很大,有可能是电容器损坏或者是现场谐波很严重,需要借助电能质量分析仪测试后确认。
b、该电容支路的相关接头是否接紧或者压紧,需要在不带电状态下检查,必需要对接线头进行工艺处理。
c、检查导线在设计时是否按标准来设计,一般铜线按每平方毫米通5A电流来选。
4 电抗器噪音很大:
原因:1、谐波超标,
2、机柜强度不够
3、电抗器质量问题
a、用合适档位电流钳卡该路电容投上时的工作电流,是否与额定电流悬殊很大,在电压正常时,如果电流悬殊很大,电抗器噪音很大有可能是电流大或者是现场谐波很严重引起,需要借助电能质量分析仪测试后确认。
b、如果在正常工作电流下,电抗器噪音很大,可以确定是电抗器本身的问题或者是与电容柜发生谐振。
5 电容器鼓包或者有“冒油”现象:
原因:谐波超标引起过流或电容器质量不好
a、发现本现象后应立即将该组电容器切掉,并更换新电容,在未确定损坏原因前不能再投电容,以免再次损坏。
b、用电能质量分析仪测试现场谐波情况,如果谐波超标,需要对现场谐波进行处理,如果谐波不严重,可确认是电容器的问题,还是属于正常损坏。
6 控制器功率因数显示异常:
原因:1、电压或电流线相序接反
2、控制器坏
a、未按接线图将A、B、C相CT线(电流线)、电压线接入对应控制器端子,按接线图检查接线并仔细检查主线回路的相序。
b、控制器本身问题,如果确认是控制器的问题,即使协调,
以最快速度给用户更换上。
7功率因素很低,控制器仍不投入:
原因:1、负载无功量小未达投入门限
2、电流变比设错
3、报警保护
a、现场无功量太小,没达到投入门限,属于正常情况,仅需给客户解释就可以了。
b、电流变比不对,核对实际CT变比,重新设置为正确变比就可以了。
c、取样参数报警,对回路保护,故不投入。
8无涌流投切器上有控制信号但不动作:
原因:1、控制信号极性接反
2、主回路没上电
3、缺相保护,熔丝烧断
4、“N”线未接好
a、控制信号极性是否接反,仔细检查,并按正确极性将控制信号线接好。
b、主回路没闭合,检查无误后给主回路上电。
c、某相无电压(缺相),用万用表测试,确认是缺相后,停电检查。
d、"N"线没接或没接牢,将线路检查后接好"N"线。
9上电控制器显示超前:
原因:电压或电流线相序接反,
10指示灯一直亮电容切不下来:
原因: 动补调节器可控硅击穿或控制器坏。