瓦斯发电站制度
- 格式:docx
- 大小:17.61 KB
- 文档页数:9
瓦斯发电站管理制度汇编第一章总则第一条为了规范瓦斯发电站的管理,保障安全生产,提高发电效率,制定本制度。
第二条本制度适用于瓦斯发电站的各项管理活动,包括生产、安全、环境、设备维护等方面。
第三条瓦斯发电站应严格执行本制度,确保生产安全和环保工作的顺利进行。
第二章生产管理第四条瓦斯发电站的生产管理应遵循安全生产的原则,严格执行生产计划,保证发电设备的安全运行。
第五条发电站应建立健全的生产管理制度和工作流程,确保各项生产活动有序进行。
第六条发电站应加强对发电设备的检修、维护和保养工作,及时发现并解决设备故障。
第七条发电站应做好厂区内的清洁卫生工作,确保生产环境整洁。
第八条发电站应定期组织员工进行生产安全教育培训,提高员工安全意识和应急处置能力。
第三章安全管理第九条发电站应制定安全生产管理制度,保障安全生产。
第十条发电站应加强对瓦斯收敛和排放的监测和管理,确保瓦斯不会造成安全隐患。
第十一条发电站应建立健全的安全隐患排查制度,定期进行安全隐患排查和整改。
第十二条发电站应配备必要的消防设备,组织应急演练,提高员工防灾意识和应急处理能力。
第十三条发电站应加强现场安全管理,建立健全的安全岗位制度,确保员工的人身安全。
第四章环境管理第十四条发电站应建立环境管理制度,保障环境保护。
第十五条发电站应加强对废气、废水、固体废物等的排放监测和管理,确保环境不受污染。
第十六条发电站应加强对周边环境的监测,及时发现并解决环境污染问题。
第十七条发电站应推广清洁能源,减少对环境的影响。
第五章设备维护管理第十八条发电站应建立健全的设备维护管理制度,定期对设备进行检修和维护。
第十九条发电站应制定设备维护计划,确保设备的安全运行。
第二十条发电站应建立设备档案,记录设备的使用情况和维护情况,建立设备维护台账。
第二十一条发电站应加强对设备操作人员的培训,提高员工的设备维护技能。
第六章附则第二十二条本制度自发布之日起生效,对瓦斯发电站的管理活动具有约束力。
瓦斯发电安全生产细则瓦斯发电是一种常见的发电方式,其过程中需要格外注意安全生产。
下面将从四个方面详细阐述瓦斯发电安全生产的细则。
首先,要加强瓦斯发电设备的安全管理。
瓦斯发电设备是整个发电过程中最核心的部分,必须保持设备的正常运行和安全稳定。
首先,要对设备进行定期检查和维护,保证其工作状态良好。
其次,要确保设备的安全操作。
员工在操作设备时,必须掌握相关知识和技能,并按照操作规程执行,不得违反操作规定。
同时,要建立设备维修管理制度,对设备进行定期检修,及时消除设备故障,防止事故的发生。
其次,要加强现场安全管理。
瓦斯发电场地存在着一定的危险因素,所以要加强现场安全管理。
首先,要对场地进行规范管理,确保现场整洁、无积水、无杂物。
其次,要进行安全隐患排查,及时发现危险源并加以消除。
同时,安全标识应明确标示,以提醒工作人员注意安全。
此外,人员必须佩戴个人防护装备,如安全帽、防护眼镜等,增强意识和防护措施。
第三,要加强瓦斯管道安全管理。
瓦斯发电过程中,瓦斯需要通过管道输送至发电设备。
因此,瓦斯管道的安全管理非常重要。
首先,要定期对管道进行检查,确保其完好无损。
管道安装位置要合理,防止外力破坏。
同时,要确保管道的密封性,防止瓦斯泄漏。
员工要加强对管道的日常治理,保持其干净整洁,防止管道堵塞引发安全事故。
最后,要加强员工安全教育和培训。
员工是瓦斯发电安全生产的重要环节。
通过加强员工的安全教育和培训,可以提高他们的安全意识和应急能力。
员工在参与工作之前,必须接受全面的安全培训,了解瓦斯发电的危险性和应急处理方法。
同时,要定期开展安全演练和模拟应急演习,提高员工的防灾意识和处置能力。
总之,瓦斯发电安全生产是一项十分重要的任务。
通过加强瓦斯发电设备的安全管理、现场安全管理、瓦斯管道安全管理以及员工安全教育和培训,可以有效提高瓦斯发电安全生产的水平,确保工作人员的生命安全和资产安全。
瓦斯发电站安全管理机构抽采区区长安全生产责任制抽采区区长是抽采区安全生产的第一责任人,全面负责抽采区安全生产管理工作,安全生产职责如下:一、建立、健全安全生产责任制1.组织编制、修订(编)本区及岗位人员安全生产责任制。
二、组织制定并落实安全生产规划、规章制度2.参与制定矿安全生产规划及年度、季度、月度生产计划;参与制定并落实矿瓦斯抽采及防尘管理相关制度。
3.组织制定并落实本区各项安全管理规章制度和操作规程。
三、组织制定并实施安全生产教育、培训计划4.组织制定并实施安全生产教育、培训计划。
四、推广应用先进技术、装备和工艺5.推广应用瓦斯抽采新工艺、新材料、新设备、新技术;组织瓦斯抽采、打钻等专业重点课题攻关。
五、督促、检查安全生产工作,及时消除生产安全事故隐患6.贯彻落实国家有关瓦斯抽采技术方针、政策、法律法规和规章标准。
7.督促本单位落实瓦斯抽采管理制度及规程、措施;督促落实安全隐患排查治理方案;督促落实瓦斯抽采安全技术措施。
8.参加瓦斯抽采日调度会,对打钻、抽采、防尘等工作中出现的问题,提出处理意见或建议。
9.落实管理人员下井检查制度,排查井下生产安全事故隐患。
六、参与实施生产安全事故应急救援演练10.参与实施矿生产安全事故应急救援预案;参与实施矿综合应急演练或专项应急演练,参与事故抢险救援及善后工作。
七、及时、如实报告生产安全事故11.及时、如实报告生产安全事故。
八、考核安全生产工作12.贯彻执行矿安全生产目标考核办法;制定并落实本区安全生产目标考核办法。
13.负责定期向本部门职工代表大会报告安全生产情况,接受职工代表的监督。
14.配合上级事故调查工作,落实调查处理意见及防范措施。
15.履行法律、法规和有关规章制度规定的其他安全生产职责。
抽采区总支部书记安全生产责任制抽采区党支部书记主持党支部全面工作,对抽采区安全宣教、安全文化建设等全面负责,安全生产职责如下:一、建立、健全安全生产责任制1.参与编制、修订(编)本单位及岗位人员安全生产责任制。
__公司瓦斯发电站安全运行管理规定某国企瓦斯发电站现行管理制度,仅供参考。
关于印发《__公司瓦斯发电站安全运行管理规定》的通知公司所属各单位:为加强矿井瓦斯发电站的安全管理,落实“安全第一,预防为主,综合治理”的安全生产方针,践行“从零开始,向零奋斗”的安全理念,构建安全生产长效机制,形成完整的安全监管网络保障体系,防止瓦斯发电站各类安全事故发生,结合__公司实际,特制定《__公司瓦斯发电站安全运行管理规定》,望各单位认真遵照执行。
附件1:__公司瓦斯发电站安全运行管理规定附件2:__公司瓦斯发电量报表附件1:__公司瓦斯发电站安全运行管理规定第一章总则一、安全生产目标:消灭重伤及二级以上非伤亡事故。
二、安全质量标准化:开展安全质量标准化建设,瓦斯发电站纳入到矿井机房标准化季度考核排名和矿井“双基”考核。
三、各矿要建立健全瓦斯发电站安全生产管理体系,制定相某国企瓦斯发电站现行管理制度,仅供参考。
关安全生产管理制度,明确安全责任,规范安全管理行为和安全操作行为,确保瓦斯发电站安全生产。
第二章瓦斯发电站责任划分四、矿长是本单位瓦斯发电站安全生产第一责任人,对瓦斯发电站的安全生产全面负责;分管矿领导、科室和区队对瓦斯发电站的安全生产负有直接管理责任;分管科室和区队必须分别指定分管责任人具体负责瓦斯发电站日常安全生产管理工作;安检科对瓦斯发电站的安全生产负有监管责任,应将瓦斯发电站安全运行纳入矿井日常安全监督检查。
五、各矿瓦斯发电站要明确一名站长,站长是发电站安全生产的直接责任人,负责各项安全生产规章制度的贯彻落实和各项生产任务的完成,确保瓦斯发电站安全运行。
六、瓦斯发电站员工应按时参加区队班前会,并在站长的带领下保质保量完成值班干部在班前会上安排的工作任务。
七、瓦斯发电站总进气口至矿抽放泵站之间的管路及其附属设施由矿通防科负责日常管理,公司对应管理部门为通风部;瓦斯发电站总进气口至站内所有设备设施由矿机运科负责日常管理,公司对应管理部门为机电部。
Xx公司井下瓦斯抽采系统及瓦斯发电管理办法各单位、各部门:为深入贯彻xx煤矿6月份安全办公会议精神,推进井下瓦斯抽采系统及瓦斯发电标准化建设,为了防止和减少瓦斯抽采系统及瓦斯发电安全事故的发生,保证矿井瓦斯抽采系统稳定、可靠,瓦斯发电连续正常。
特编制井下瓦斯抽采系统及瓦斯发电管理办法,请各单位严格执行。
一、实现目标(一)、预防为主。
加强瓦斯抽采系统及瓦斯发电管理工作,突出事故预防和处理措施,有效防止事故发生,提高瓦斯抽采系统稳定性及瓦斯发电事故处理和应急能力。
(二)、统一指挥。
在矿总工程师的统一指挥和协调下,组织开展瓦斯抽采系统及瓦斯发电工作。
(三)、保证重点。
为防止和减少瓦斯抽采系统及瓦斯发电突发事故,发生事故后采取一切必要手段和措施,遵循先重点,后一般的原则,做到快速、有序的恢复系统正常。
二、各相关单位责任划分(一)、通防工区1、通防工区安排专人每天对抽采系统井下抽采系统进行巡查放水(巡查工必须熟悉抽采系统各分支的阀门开设大小,并由记录台账),在日常巡查中发现问题及时汇报调度室,调度室立即汇报相关领导及单位进行处理,调度室全程调度处理情况并做好记录。
2、通防工区瓦斯抽采测流人员,必须定期检测瓦斯抽采管路的各类参数(加强对无自动计量的密闭抽采管理,缩短检测时间),通防工区对每天检测数据进行初步分析,并报通防科综合分析。
3、通防工区安装的瓦斯抽采管路,必须严格按相关标准安装,抽采管路上配齐除渣器、放水器、档网、观察孔、分路阀门等设施并确保正常使用。
4、通防工区及时更新抽采系统管路图,瓦斯抽采系统出现问题后,能提供准确、有效的技术资料。
5、通防工区在对抽采管路系统进行安装、回撤、改造、因工作需要关闭阀门等情况时,必须提交《抽采管路施工申请单》,相关领导签字后报调度室,现场施工关闭抽采阀门前电话汇报调度室,调度室立即通知发电厂,发电厂做好瓦斯波动的应急准备,施工完毕后,开抽采管路阀门前,程序同上。
6、通防工区对井下抽采管路容易碰、撞、砸的地点,采取措施,必须安装防碰、撞、砸的的防护装置。
瓦斯发电厂安全管理制度瓦斯发电厂安全:保障能源生产和员工安全的管理制度随着能源需求不断增长,瓦斯发电厂在能源供应中扮演着重要的角色。
然而,瓦斯发电厂的运作涉及到燃气的使用和大量的机械设备,因此安全问题成为了运营过程中不可忽视的一环。
为了确保瓦斯发电厂的安全运营,制定健全的安全管理制度是必要的。
首先,瓦斯发电厂应建立完善的安全政策。
安全政策是安全管理的基础,它应明确规范瓦斯发电厂的安全方针和目标。
该政策应该包括对员工的安全意识培养和能力提升的要求,以及对设备和设施的维护与管理等方面的规定。
安全政策需要得到瓦斯发电厂高层的关注和支持,并通过有效的沟通和培训传达给所有员工。
其次,瓦斯发电厂应建立科学的安全风险评估体系。
瓦斯发电厂运营中存在一系列的安全风险,包括火灾、爆炸、瓦斯泄漏等。
为了对这些风险进行有效的控制和管理,瓦斯发电厂应建立明确的安全风险评估体系。
这个评估体系可以通过对工作场所环境、设备状况和操作流程进行细致的分析来识别潜在的安全风险,并制定相应的控制措施。
瓦斯发电厂还应建立健全的安全管理机制。
安全管理机制包括安全纪律、安全控制和安全监测等方面。
安全纪律是指对员工的安全行为进行规范和管理,包括佩戴个人防护装备、严禁吸烟和闲聊等。
安全控制是指对工作过程和设备设施进行安全控制,如建立安全操作规程、设立安全防护设备等。
安全监测是指对瓦斯发电厂的运营状况进行实时监测和评估,如建立监测系统、开展隐患排查等。
另外,瓦斯发电厂应开展定期的安全培训和演练。
安全培训可以提高员工的安全意识和应急能力,使他们能够正确应对各种突发情况。
培训内容应包括瓦斯的性质和危害、设备操作规程、应急预案等,可以通过讲座、讲解和模拟实操等方式进行。
此外,瓦斯发电厂还应定期组织演练,以检验员工的应急反应和协作能力,并及时总结经验教训,不断完善应急预案。
最后,瓦斯发电厂应加强与相关部门和社会公众的沟通和合作。
瓦斯发电厂是属于涉及到公共安全的场所,因此应与相关监管部门保持密切的联系,及时了解和落实相关的安全法规和要求。
一、总则为保障瓦斯发电安全,预防事故发生,保护员工生命财产安全,根据国家有关法律法规和行业标准,结合本企业实际情况,特制定本制度。
二、安全管理制度内容1. 安全组织机构(1)成立瓦斯发电安全管理领导小组,负责制定、修订和完善瓦斯发电安全管理制度,组织安全教育培训,检查和监督瓦斯发电安全工作。
(2)设立安全管理办公室,负责日常安全管理工作的组织实施和协调。
2. 安全教育培训(1)对新入职员工进行瓦斯发电安全教育培训,使其掌握安全操作技能和事故应急处理方法。
(2)定期对在岗员工进行安全教育培训,提高安全意识和技能。
3. 设备设施管理(1)定期对瓦斯发电设备进行检修、保养,确保设备正常运行。
(2)加强设备设施的安全防护,设置必要的安全警示标志。
4. 瓦斯排放与监测(1)加强瓦斯排放设施的管理,确保瓦斯排放顺畅。
(2)定期对瓦斯浓度进行监测,确保瓦斯浓度符合国家规定。
5. 事故预防与处理(1)建立健全事故预防机制,定期开展安全检查,及时发现和消除安全隐患。
(2)发生事故时,立即启动应急预案,采取有效措施,控制事故扩大,减少损失。
6. 安全检查与考核(1)定期开展安全检查,对瓦斯发电安全工作进行评估。
(2)对安全工作成绩突出的单位和个人给予表彰和奖励,对违反安全规定的行为进行处罚。
三、安全管理制度实施与监督1. 各部门、班组要严格执行本制度,加强安全管理,确保瓦斯发电安全。
2. 安全管理领导小组负责对瓦斯发电安全管理制度实施情况进行监督,发现问题及时整改。
3. 对违反安全规定的行为,要严肃处理,确保瓦斯发电安全。
四、附则1. 本制度由瓦斯发电安全管理领导小组负责解释。
2. 本制度自发布之日起实施。
五、安全管理制度修订1. 本制度如需修订,由瓦斯发电安全管理领导小组提出修订意见,经企业主要负责人批准后,予以实施。
2. 修订后的制度应报上级主管部门备案。
瓦斯发电安全生产管理规范
瓦斯发电是一种通过燃烧瓦斯来发电的方式,由于瓦斯具有易燃、易爆的特性,因此在瓦斯发电过程中,必须严格遵守安全生产管理规范,以确保安全生产。
1. 设备管理:瓦斯发电设备必须按照国家标准进行设计、制造和安装。
定期进行设备检查、维护,发现问题及时修理,确保设备正常运行。
2. 供气管网管理:瓦斯供气管网必须符合设计规范,并配备安全阀、压力表等安全设备。
定期检查管网的漏气情况,及时修复漏气点。
3. 安全防护措施:瓦斯发电厂区域必须设立明显的安全警示标志,并配备灭火器、消防栓等消防设施。
厂区内禁止吸烟、明火作业等,确保厂区环境的安全。
4. 瓦斯检测与监控:瓦斯发电厂必须安装瓦斯监测仪器,定期检测瓦斯浓度,并设置报警装置,一旦瓦斯浓度超过安全范围,及时采取应急措施,确保人员安全撤离。
5. 操作人员管理:瓦斯发电厂必须严格执行操作规程,操作人员必须经过专业培训,并持证上岗。
定期进行安全培训和演练,提高操作人员的应急处理能力。
6. 突发事件应急预案:瓦斯发电厂必须编制瓦斯突发事件应急预案,明确各岗位工作职责和应急处理步骤。
定期进行应急演练,提高应急响应能力。
7. 事故调查与处理:对发生的安全事故要进行详细调查,找出事故原因,并采取相应的措施,防止类似事故再次发生。
总之,瓦斯发电安全生产管理规范是确保瓦斯发电过程中安全的重要保障,瓦斯发电企业必须要切实履行安全管理责任,保障员工的身体健康和生命安全。
一、总则为保障瓦斯发电站的安全生产,防止瓦斯事故的发生,确保人员生命财产安全,特制定本制度。
二、组织机构与职责1. 瓦斯发电站站长负责全面领导瓦斯发电站的安全生产工作,对安全生产负总责。
2. 瓦斯发电站安全管理部门负责组织、协调、监督、检查瓦斯发电站的安全生产工作。
3. 各部门、班组负责人对本部门、班组安全生产工作负直接责任。
4. 专职安全员负责瓦斯发电站安全生产的日常管理工作。
三、安全管理措施1. 严格执行国家有关安全生产的法律、法规、标准,建立健全安全生产责任制。
2. 瓦斯发电站应配备专职安全员,负责瓦斯发电站的安全管理工作。
3. 瓦斯发电站应定期进行安全检查,发现安全隐患及时整改,确保安全设施完好。
4. 瓦斯发电站应建立健全安全操作规程,对操作人员进行安全教育和培训,确保操作人员掌握安全操作技能。
5. 瓦斯发电站应定期进行设备维护保养,确保设备正常运行。
6. 瓦斯发电站应配备必要的防护用品,确保操作人员的人身安全。
7. 瓦斯发电站应严格执行瓦斯检测制度,确保瓦斯浓度在安全范围内。
8. 瓦斯发电站应建立健全应急处理预案,定期进行应急演练,提高应急处置能力。
9. 瓦斯发电站应加强安全文化建设,提高员工安全意识。
四、瓦斯检测与监控1. 瓦斯发电站应配备先进的瓦斯检测设备,确保检测数据准确可靠。
2. 瓦斯检测人员应定期对检测设备进行校准和维护,确保检测设备正常运行。
3. 瓦斯检测人员应按照规定的时间、地点、内容进行瓦斯检测,并将检测结果及时上报。
4. 瓦斯浓度超过规定标准时,应立即采取措施,降低瓦斯浓度,确保安全。
五、安全教育与培训1. 瓦斯发电站应定期对操作人员进行安全教育和培训,提高操作人员的安全意识。
2. 安全教育和培训内容包括:安全操作规程、事故案例分析、应急处置等。
3. 操作人员应参加安全教育和培训,并经考核合格后方可上岗。
六、事故处理与报告1. 瓦斯发电站发生事故时,应立即启动应急预案,采取有效措施,减少事故损失。
发电厂瓦斯利用管理制度1. 背景为了减少能源浪费和污染,对于煤矿和煤炭消费的电厂来说,瓦斯利用已经成为了必要的能源管理措施。
瓦斯利用不仅可以让消费过程中释放的瓦斯得到利用而不是直接排放,更可以作为电厂的重要助燃气体,提高燃烧效率,减少能源浪费,同时还可以降低环境污染。
根据国家有关规定和标准,发电厂在瓦斯利用方面也需要建立管理制度,确保其实施的瓦斯治理成效,保障生产安全。
2. 管理内容2.1 瓦斯监测发电厂需要按照国家相关规定,对生产过程中产生的瓦斯进行监测和检测。
对于瓦斯浓度超标的区域,需要采取相应的措施,如增加通风设备或封闭区域,确保瓦斯不会对工作人员造成危害。
2.2 瓦斯收集对于发电厂生产过程中产生的瓦斯,需要进行及时地收集。
收集设备应具备可靠性和安全性,并应进行定期检测、维护和维修,确保设备的正常运行。
2.3 瓦斯利用瓦斯可以通过燃烧、发电、热利用等方式得到充分利用。
为了充分利用瓦斯,发电厂需要根据自身实际情况,制定合理的瓦斯利用计划和方案。
2.4 废气排放在瓦斯利用过程中产生的废气,在无害化处理后,应当按照相关规定进行排放。
废气排放内容包括:废气的种类、排放标准、排放设施的使用情况等。
3. 实施要求3.1 建立管理制度发电厂需要立即建立完整的瓦斯利用管理制度,以确保在生产过程中,对瓦斯的全面管理和利用。
3.2 加强监测发电厂应当配备专业的瓦斯监测设备,并建立完善的瓦斯监测体系,定期检测和盘点瓦斯的产生量和排放量。
3.3 采取有效措施发电厂需要对瓦斯收集和利用过程中,产生的安全问题进行高度重视,并采取有效的安全措施,为员工提供安全保障。
3.4 安全教育发电厂需要定期开展瓦斯安全教育和培训,提高员工的安全意识和技能,充分保障员工的生命财产安全。
4. 总结发电厂的瓦斯管理制度是对瓦斯治理要求的体现,也是对发电厂安全生产的保障。
在加强瓦斯治理和利用方面,发电厂应将瓦斯治理作为重中之重,建立完善的瓦斯管理制度和监测体系,确保工作人员的安全,提高发电效率,为保障生态环境安全展示企业的社会责任和作出贡献。
煤矿瓦斯发电厂管理制度牌1.1生产安全管理制度-明确各岗位的职责和权限,保证瓦斯发电厂的生产安全。
-建立事故报告与处理制度,对于发生的事故及时进行排查、报告,并提出解决方案。
-建立事故调查制度,对于事故的原因进行深入调查,并采取相应措施,避免类似事故再次发生。
1.2安全生产日常管理制度-制定瓦斯发电厂的安全生产规范,包括瓦斯检测、安全操作、设备维护等方面内容。
-落实安全教育和培训制度,确保员工具备安全操作的知识和技能。
-建立安全检查和巡视制度,保证瓦斯发电厂设备和环境的安全状况。
-制定应急预案和演练制度,对于突发事件的处理进行预案制定和演练,提高应对突发事件的能力。
2.1质量目标和要求-确定瓦斯发电厂的质量目标和要求,确保发电厂的正常运行和电力质量的稳定供应。
2.2质量管理责任和权限-明确各级领导和管理人员对于质量的责任和权限,实施满足质量要求的管理活动。
2.3质量文档管理-制定质量文档管理制度,包括质量手册、作业指导书、质量记录等,确保质量管理活动的有效进行。
2.4质量检测与控制-建立质量检测与控制制度,对瓦斯发电厂的设备、材料和工艺进行质量检测和控制,确保发电质量达标。
3.1环境保护目标和要求-确定瓦斯发电厂的环境保护目标和要求,包括对空气、水体、土壤等环境的保护。
3.2环境管理责任和权限-明确各级领导和管理人员对于环境管理的责任和权限,确保环境保护工作的有效进行。
3.3环境监测与控制-建立环境监测与控制制度,对瓦斯发电厂周围环境进行监测和控制,确保不对环境造成污染。
3.4废气、废水、废物处理-建立废气、废水、废物处理制度,对瓦斯发电厂产生的废气、废水和废物进行处理,确保符合环境保护要求。
4.1人事管理制度-制定人事管理制度,包括招聘、培训、岗位任免等方面内容,确保瓦斯发电厂的工作人员符合要求。
4.2职业健康与安全-建立职业健康与安全制度,包括对工作人员的职业病防护、作业场所的安全保障等方面内容。
瓦斯管理规章制度模版第一章总则第一条为规范瓦斯使用和管理,确保人员和财产的安全,制定本规章制度。
第二条本制度适用于本单位内所有涉及瓦斯使用的工作人员。
第三条瓦斯使用人员应严格遵守本规章制度,确保瓦斯使用的安全和正常运行。
第四条本单位将对违反本规章制度的人员采取相应的处理措施。
第二章瓦斯使用第五条瓦斯使用人员在使用瓦斯设备之前,应进行安全检查,确保设备正常运行。
第六条未经瓦斯使用人员的许可,任何人员不得私自更改瓦斯设备的相关设置和操作。
第七条瓦斯使用人员应熟悉瓦斯设备的操作方法和注意事项,并定期接受瓦斯设备操作培训。
第八条在使用瓦斯设备期间,应注意设备的工作状态,及时发现和处理异常情况。
第九条瓦斯设备的使用人员应保障设备的通风条件,确保室内空气质量符合相关标准。
第三章安全管理第十条瓦斯使用人员应定期对瓦斯设备进行检查和维护,及时发现问题并采取相应的措施。
第十一条瓦斯使用人员在离开工作岗位前,应检查瓦斯设备的关闭和设置情况,确保设备的安全。
第十二条瓦斯设备发生故障或事故时,瓦斯使用人员应立即采取紧急措施,保障工作人员的安全。
第十三条发生瓦斯泄漏或燃气事故时,瓦斯使用人员应迅速报警,并采取紧急避险措施。
第十四条瓦斯使用人员应严禁在瓦斯设备附近吸烟或使用明火,防止引发燃气事故。
第四章管理职责第十五条瓦斯使用人员应严格执行瓦斯使用和管理规定,对违规行为及时进行纠正和处理。
第十六条瓦斯使用人员应定期参加瓦斯使用和管理培训,提升自身的业务水平和安全意识。
第十七条瓦斯使用人员应积极参与瓦斯设备检查和维护工作,及时发现和解决问题。
第十八条工作岗位上的瓦斯使用人员应保证设备的正常运行和安全使用。
第五章违纪处理第十九条对于违反瓦斯使用和管理规定的人员,本单位将采取相应的处理措施。
第二十条对于轻微违规行为,可以进行口头警告或书面警告。
第二十一条对于较为严重的违规行为,可以进行停职、降职或罚款等处理。
第二十二条对于严重违规行为或造成重大安全事故的人员,可以给予开除或追究刑事责任等处理。
瓦斯管理制度范文
第一条: 为规范和管理瓦斯的使用, 保障人员的安全和财产的安全, 制定本管理制度。
第二条: 本管理制度适用于所有使用瓦斯的部门和个人。
第三条: 瓦斯的存储、使用和管理必须符合国家相关法律法规和安全规定, 并经过合格的资质审核。
第四条: 瓦斯的存储应当采取专用储存设施, 禁止将瓦斯存放在非设计特定的地方。
第五条: 瓦斯的使用必须遵守规定的安全操作程序和技术标准, 禁止私自改变和擅自使用瓦斯设备。
第六条: 瓦斯设备必须定期维修和检查, 确保设备的正常运行和安全性能, 维修和检查记录必须保存备查。
第七条: 瓦斯设备使用人员必须经过专业培训和考核, 持有相应证书才能从事相关工作。
第八条: 瓦斯设备使用人员必须定期接受安全教育和培训, 提高安全意识和应急处理能力。
第九条: 发生瓦斯泄漏、着火、爆炸等紧急情况时, 使用人员应当立即采取应急措施, 并及时报告给上级主管部门。
第十条: 瓦斯使用部门必须建立完善的瓦斯管理制度和应急预案, 并定期组织演练。
第十一条: 违反本管理制度的, 将依法追究相关责任, 造成事故的, 还必须承担相应的法律责任和经济赔偿责任。
第十二条:本管理制度由瓦斯使用部门负责执行, 必须定期进行检查和评估, 确保制度的有效执行。
第十三条:本管理制度自发布之日起执行, 如有需要修改的部分, 必须按照相关程序和要求进行修改。
所有部门和个人必须遵守本管理制度的规定。
以上为瓦斯管理制度的范文, 具体制定时可根据实际情况进行适当的修改和完善, 以确保安全管理的有效实施。
发电厂瓦斯利用管理制度近年来,环境保护问题日益凸显,发电企业在进行燃料使用和生产过程中,需要更加重视环保设施的建设和管理。
发电厂瓦斯作为清洁能源的一种,其利用和管理也成为环保问题中的重点之一、合理使用和管理发电厂瓦斯,不仅可以提高能源利用效率,还能削减污染和碳排放,同时也是一个发电企业长远进展的需要。
为此,订立一套瓦斯利用管理制度是特别必要的。
一、瓦斯利用的必要性和意义发电厂通常会产生瓦斯,利用这些瓦斯不仅能起到环保节能的作用,还能帮忙企业实现经济效益的最大化。
首先瓦斯是一种清洁、环保的燃料,它的利用可以削减二氧化碳的排放,降低煤炭等传统化石能源的使用,有利于环境保护和温室气体减排。
其次,瓦斯的利用可以提高能源的利用效率,为企业节省成本,从而加添企业经济效益。
通过订立瓦斯利用管理制度,不仅可以实现资源的最优化利用,也可以为企业的可持续进展打下坚实的基础。
二、瓦斯利用的范围和措施(一)瓦斯利用范围瓦斯利用的范围包括:发电厂内燃气轮机、锅炉、热风炉等燃烧设备;发电厂内的燃煤气化、气化炉、产热炉等设备;外部企业供给的设备等。
为了实现发电厂内瓦斯的最大化利用,发电厂应当加强内外部设施的互通,合理调配瓦斯资源。
(二)瓦斯利用措施1. 建设专门的瓦斯利用设施发电厂应当针对瓦斯的特别性质,建设专门化、高效化的瓦斯利用设施。
瓦斯利用设施的建设应当充足安全、环保、节能、节省等方面的要求。
2. 引进先进瓦斯利用技术发电企业应当引进先进的瓦斯利用技术,包括缓燃处理、燃烧利用、发电利用等。
同时,发电厂还应当针对瓦斯的特别性质,引进专门的瓦斯利用设施和技术装备,从而提高瓦斯的利用率和效益。
3. 订立瓦斯利用计划针对发电厂的瓦斯利用管理,应当订立相关的瓦斯利用计划,合理规划瓦斯的资源利用,确保瓦斯资源的有效利用和管理。
4. 加强瓦斯利用设施的维护与保养瓦斯利用设施的维护与保养,对于提高设施的使用寿命和利用效果至关紧要。
发电企业应当建立起健全的维护保养机制,对瓦斯利用设施进行定期保养和检查。
一、总则为了确保瓦斯发电厂安全、稳定、高效地运行,保障员工生命财产安全,防止事故发生,特制定本制度。
二、组织机构及职责1. 瓦斯发电厂成立安全生产领导小组,负责全厂安全生产工作的领导和协调。
2. 安全生产领导小组下设安全管理部门,负责全厂安全生产日常管理工作。
3. 各部门、车间、班组成立安全生产小组,负责本部门、本车间、本班组的安全管理工作。
三、安全生产管理制度1. 安全教育培训(1)新员工入职前,必须进行安全教育培训,考核合格后方可上岗。
(2)定期对员工进行安全教育培训,提高员工安全意识。
2. 设备管理(1)严格执行设备维护保养制度,确保设备安全运行。
(2)定期对设备进行检查、检修,发现问题及时处理。
(3)设备操作人员必须熟悉设备性能、操作规程,确保操作安全。
3. 作业安全管理(1)严格遵守操作规程,严禁违章作业。
(2)作业前必须办理作业许可证,明确作业范围、安全措施。
(3)作业现场必须设置安全警示标志,确保作业安全。
4. 防火安全管理(1)严格执行防火安全管理制度,加强防火宣传教育。
(2)定期检查消防设施,确保其完好有效。
(3)严禁在作业现场吸烟、使用明火。
5. 电气安全管理(1)严格执行电气安全管理规定,确保电气设备安全运行。
(2)定期对电气设备进行检查、试验,发现问题及时处理。
(3)操作电气设备必须穿戴绝缘手套、绝缘鞋等防护用品。
6. 瓦斯安全管理(1)严格执行瓦斯管理制度,加强瓦斯检测、监控。
(2)严禁在瓦斯浓度超标区域作业。
(3)加强瓦斯抽放设备管理,确保抽放效果。
7. 应急管理(1)制定应急预案,定期组织应急演练。
(2)发生事故时,立即启动应急预案,组织抢险救援。
四、监督检查1. 安全管理部门定期对各部门、车间、班组进行安全生产检查。
2. 对检查中发现的安全隐患,要求相关部门、车间、班组及时整改。
3. 对违反安全生产规定的行为,依法进行处罚。
五、附则1. 本制度自发布之日起实施。
2. 本制度由瓦斯发电厂安全生产领导小组负责解释。
一、总则为加强瓦斯发电厂的安全管理,保障职工生命财产安全,预防事故发生,提高瓦斯发电厂的安全管理水平,特制定本制度。
二、安全管理制度1. 安全生产责任制(1)明确各级领导、各部门、各岗位的安全责任,实行安全生产责任制。
(2)厂部领导负责全厂安全生产工作的组织领导,分管领导负责分管范围内的安全生产工作。
(3)各部门负责人对本部门安全生产负总责,落实安全生产责任制。
(4)岗位人员对本岗位安全生产负直接责任,严格执行操作规程。
2. 安全教育培训(1)对新员工进行岗前安全教育培训,确保其具备必要的安全知识和技能。
(2)定期对员工进行安全教育培训,提高员工的安全意识和技能。
(3)组织员工参加各类安全知识竞赛、安全技能比武等活动,提高员工的安全素质。
3. 安全检查与隐患排查(1)定期进行安全生产检查,对发现的安全隐患及时整改。
(2)建立隐患排查治理制度,对排查出的隐患实行“零容忍”原则。
(3)对重点部位、关键环节进行重点监控,确保安全生产。
4. 事故报告与处理(1)发生事故时,立即启动应急预案,组织救援。
(2)及时上报事故情况,对事故原因进行调查分析,提出整改措施。
(3)对事故责任人和相关责任人进行严肃处理。
5. 安全设施与设备管理(1)按规定配置安全设施和设备,确保其完好、有效。
(2)定期对安全设施和设备进行检查、维护、保养,确保其正常运行。
(3)对不符合安全要求的安全设施和设备,及时进行整改或更换。
6. 应急预案与演练(1)制定完善的应急预案,明确应急组织、应急措施和应急流程。
(2)定期组织应急演练,提高员工应对突发事件的能力。
(3)对演练中发现的问题,及时进行整改。
三、安全考核与奖惩1. 对安全生产成绩突出的单位和个人给予表彰和奖励。
2. 对违反安全生产规定、造成安全事故的单位和责任人,依法依规进行处理。
3. 对安全生产责任制落实不到位的单位和个人,追究相关责任。
四、附则1. 本制度自发布之日起实施。
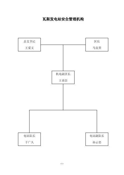
瓦斯发电站管理制度一、机房参观制度1、非工作人员,禁止进入机房。
2、参观人员参观机房,应有公司领导或部门管理人员陪同,外系统人员参观重要机房还应有保卫部门的介绍信。
3、参观人员进入机房后,应在参观记录簿上登记,写明姓名、工作单位和参观目的。
4、值班员和陪同人员应指导参观人员参观、回答问题和照顾安全。
5、参观人员不得操作机器设备和摄影录相。
二、瓦斯发电站安全管理制度1、运行操作人员必须熟悉本发电站的设备技术性能,严格执行公司相关“电工岗位操作规程”、“瓦斯发电站安全运行规程、守则和瓦斯发电机组操作规程”。
2、运行操作人员上岗前必须有关部门培训考核合格,穿戴好劳动保护用品,持证上岗。
3、在班人员必须坚守岗位,严格遵守发电站各项规章制度,加强安全保卫。
4、发电站内不准放置易燃、易爆物品,严禁火种入内,不准在发电站的区域内使用无线通讯设备。
消防器材按指定地点摆放,并由专人负责保养和保管,并定期进行检验。
5、非本站人员未经批准不得入内,对因工作需要进入本站的外部人员,必须履行登记手续,其登记手续的管理由本站值班人员负责。
6、本站设备检修作业需动明火时,必须有经批准的安全技术措施,并按公司有关规定执行。
7、牢记瓦斯发电站应急预案所列电话号码,并根据实际情况变化及时修正。
三、瓦斯发电站发电机组维护保养制度一、维护保养的分类1、电站机组的维护、保养分为日、旬、月、季和年检修五种。
2、机组的日维护保养由电站运行工按规定项目进行;旬、月、季和年度维护检修保养由机电队电钳工和部门、连队、发电站负责人以及工程技术人员共同进行,具体工作由公司机电队负责落实。
二、日(24h)维护、保养1、每班必须3次检查发电机油底壳机油油位、油质和各润滑点状况,必要时添加符合规定牌号的机油。
2、每班必须3次检查水池、散热水箱水位、余热系统等所有设备设施运行情况,必要时添加补充水。
3、每班检查机组各连接、固定部位的紧固情况,松动者必须紧固。
4、随时密切监视发动机、发电机控制屏等各种仪表的显示值变化情况,特别是机油压力、温度,冷却水温、排气、温度;电流、频率的变化,应保持在产品使用维护说明书规定的显示值范围内。
5、观察机器排气管、呼吸器口的烟气有无异常,有异常应判断并排除故障。
6、随时监听发电机、发动机运行中有无异声,并作分析判断,及时发现、排除故障。
7、每班3次检查机组及辅助设施有无漏油、漏气、漏水、漏电现象,并及时排除。
8、每天保持环境卫生,擦洗机组,保持设备清洁无污一次。
9、每班按规定填写“发电站机组运行记录”。
三、旬(240h)维护、保养1、完成日维护、保养内容2、每旬检查1次空气滤清器,如果有污垢应该清理,损坏更换。
3、每旬检查1次火花塞,清除电极积碳,按规定调整间隙至~。
4、每旬1次彻底擦洗机组外表,保持机组清洁无油污。
5、每旬清洗1次离心滤清器。
6、每旬清洗1次机油滤清器,更换滤芯。
7、每旬检查并调整进、排气门间隙1次。
8、每旬检查1次各润滑点并加润滑脂。
9、检查1次机组各种仪表的联接有无松动或者损坏,并更换坏件。
10、每旬检查1次超速停车装置、油压低自动停车装置、防爆装置等安全运行装置的可靠性。
四、季(720h)维护、保养1、完成日、周、月维护、保养内容。
2、清洗1次冷却水系统。
3、清洗1次润滑系统。
4、检验1次各仪表显示值,不准者更换。
5、检查1次发动机与发电机间、发动机与弹性联轴节的连接螺栓可靠性,如有损坏应更换。
安装应符合产品使用维护说明书规定。
6、检查1次启动系统并保养。
7、检查1次所有设备设施的地脚螺栓等安装紧固件的松紧情况并紧固。
8、检查1次机房强制通风设备,应确保可靠、完好。
9、检查1次防护罩等安全防护装置的可靠性。
10、检查1次机组到控制屏之间的电力电缆信号及控制电缆联接是否紧固可靠。
五、年度(3000h)检修该项应根据机组实际情况,请设备厂家派人指导,按机修标准规定项目和内容执行。
六、按照日、周、月、季等的检查保养内容做好瓦斯发电站维护、检修保养记录。
四、瓦斯发电站防火安全管理制度1.巡查工作管理规定(1)每天至少运行一次防火安全巡查工作,认真填写《防火安全巡查记录表》。
(2)对已发现的火险隐患要立即整改,当时无法整改的除采取有效措施外,应及时向本部责任人或管理人员报告。
并做好记录备查。
2.防火器材管理规定(1)对消防设施灭火器材实行“四定两统一”的管理措施,做到器材的放置醒目、便利、稳固及不随意乱移位置;器材的数量配置合理;并指定专人管理;实行定期检查,并按有关部门要求“统一管理统一维修”。
(2)建立消防设施灭火器材的管理台帐,做到“六清”,即总数清、型号清、分布部位清、分布的数量清,在用状况清、具体责任清。
(3)室外器材要有保护措施,做到“防锈、防腐、防盗、防保温及保持清洁”等。
(4)灭火器材附件损坏失效或在每次使用后,必须立即报告本部责任人或管理人员,使灭火器材达到完好有效的规定。
3.凡违反消防安全管理制度和规定的,根据情节轻重给予相应的处罚,对直接造成重大损失者,将追究刑事责任。
五、瓦斯发电机房油脂使用管理办法根据发电机房的需要,确保发电机油的使用管理可靠,特制定以下管理办法:一、油料的贮藏、保管和使用1、油料存放点,根据现场实际情况,在有利于管理和形成通风系统的前提下,选取在发电量机房进门口左边空位,围铁栅栏,采用油筒贮藏。
加油方式采用手摇油泵。
2、存放地点不得有缆线及其它电器设备或设施;并配备2-3台专用灭火器和不少于200L的灭火沙。
3、存放油量不得超过500kg,油料运输管理由使用单位落实专人具体负责,并对使用等情况作好专门记录。
4、每次抽取油料后,必须将闸门闸紧,所用器具必须妥善保管,防止杂物进入油内。
5、存放油筒底板必须用河沙铺底厚度为200毫米,不得在贮油室内存在积油坑。
6、存放油筒的周围10米范围内严禁烟火及堆放其它易燃易爆物品。
二、未尽事宜按公司相关规定执行。
六、瓦斯发电站文明生产管理规定1、每天要对发电站所有设备擦一遍,包括机组、电机、底盘、水管系、气管系、水泵、控制室及控制屏等。
每旬保养设备时,要对设备的运转件、死角进行擦洗,必须保证所有设备无油污、无尘土、设备露原色。
2、每天要对发电站工作场地进行清扫、冲洗,保证发电站工作场地无灰尘、垃圾、油污;保证发电站内无杂草、垃圾。
3、发电站休息室及值班室要及时进行打扫清理,做到地面清洁,无灰尘、垃圾;值班房、休息室墙壁和房顶无灰尘;门窗玻璃擦洗干净。
4、发电站运行人员穿戴要整齐,工作服要按时清洗;要按时理发;发电站值班不得穿拖鞋、短裤、跨栏背心等不正规的衣服。
5、发电站配置的各种零部件摆放要整齐,标志清楚,便于查找核对。
零部件及配件领用或使用要记录清楚,备件加工表面不得有锈蚀,零部件不能就地堆放。
6、工具应齐全完整,使用完后应擦拭干净放到规定的位置,不得有丢失。
7、拆装零部件时严禁乱仍,坚决杜绝野蛮操作。
8、棉纱要清洗回用,将棉纱放到规定的位置,不得随地乱扔。
9、生活垃圾要适当处理,不得随地乱扔。
10、发电站不得抽烟、喝酒;发电站不得有酒瓶、烟盒、烟头等污物。
11、发电站不得玩游戏机、扑克等,不允许有游戏机、扑克等玩具。
12、发电机组运行的各项记录应清洁干净,准确齐全。
13、发电站运行人员要服从所在单位的安排,听从指挥,按所在单位的要求搞好发电站的清洁卫生。
七、瓦斯发电站应急预案一、发电机组飞车情况在降负荷过程中由于执行器卡死或其它原因造成机组超速,无法控制,并且有继续增加转速的现象。
遇到此现象运行人员首先想到的就是关闭燃气阀门,并采取下列紧急措施:1、立即按“紧急停车”按钮,并同时关闭燃气阀门,使机组停机,切断气源。
2、紧急停机后,一定要盘车,用人力盘转曲轴至少五圈,同时启动辅助单元的循环机油泵。
待机组水温、油温降低后,进行检查处理。
3、立即向调度室和队值班领导汇报现场情况。
二、燃气进气管着火因缸温过高或缸盖进气门漏气等原因造成进气管放炮,严重时进气管外部的漆着火。
遇到此情况时应采取下列措施:1、立即按“紧急停车”按钮,并同时关闭燃气阀门,使机组停机,切断气源。
2、用干粉灭火器灭火,火源熄灭后,迅速关闭进气管道的阀门。
3、将管道内部燃气吹净,查明事故后,采取必要的措施,才可以向燃气设施恢复送气。
4、紧急停机后,一定要盘车,用人力盘转曲轴至少五圈,同时启动辅助单元的循环机油泵。
待机组水温、油温降低后,进行检查处理。
5、立即向调度室和队值班领导汇报现场情况。
三、机组缺水:因运行人员巡回检查不及时,致使机组内循环水不足,检查时已发现机组整体冒烟,此时应采取以下紧急措施:1、观察机组的运行情况,若机组运行有异声,应立即采取措施停机、盘车;若机组运行没有异声,不要立即停机,应采取下列措施。
2、将机组分闸卸掉负荷,将机组调整到怠速状态。
3、向机组内循环膨胀水箱内分次、少量、逐步的加温水,没有温水时加常温水。
4、观察机组运行情况,若机组运行有异声,应立即停止运行,若机组运行没有异声,继续观察机组运行情况,直到机组水温、油温正常时再停机检查机组的活塞、缸套、连杆轴瓦等。
5、立即向调度室和队值班领导汇报现场情况。
S)四、气体中毒(CO或者H2由于燃气燃烧不充分,或燃气管线漏气等原因,使操作室或机房的燃气含量超标,致使操作人员出现头晕、呕吐、呼吸困难等异常现象,出现此现象时,应采取下列紧急措施:1、立即按“紧急停车”按钮,关闭室外总燃气阀门,使机组停机,切断气源。
2、将中毒者移至室外通风处,立即用氧气袋或工业用氧气瓶给中毒者送氧。
3、并立即拨打“120”急救电话,说清楚中毒者所在的详细地址,并将自己的电话告诉他们。
4、将中毒者移至通风处,脱去受污染的衣服、鞋、袜等;彻底清洗眼、耳朵、皮肤等受污染处,防止毒物侵入体内。
5、除中毒症状外,还应检查有无外伤、骨折、内出血等症候;搬运患者时,要使患者侧卧或仰卧,保持头部低位,并注意保温。
6、打开电站排风装置、门窗等,让电站通风。
7、患者意识丧失时,应除去口中的异物。
8、患者呼吸停止时,应进行人工呼吸或使用苏醒器。
9、立即向调度室和机电队值班领导汇报现场情况。
五、操作人员触电1、立即关闭电源开关或拔掉电源插头,若一时拉不开电源开关的,就应该用带绝缘的钳子、刀斧等刃具将电线截断。
2、若触电者是被漏电电线或被刮断、割断的电线击倒,抢救者可用木棍、竹竿或带木柄的铁器将电线挑开,或手戴绝缘橡皮手套、站在木板(木凳)上将触电者拖开。
3、并立即拨打“120”急救电话,说清楚触电者所在的详细地址,并将自己的电话告诉他们。
4、人工呼吸和胸外心脏按压不得中途停止,一直等到急救医务人员到达,由他们采取进一步的措施。
5、立即向调度室和机电队值班领导汇报现场情况。
六、人员受伤(外伤)1、撞伤、碰伤:不要服止疼药,不要用手揉肿起的部位,以免增加内出血的机会,应用冷水冲洗肿起的部位。